Крупнейшая бесплатная информационно-справочная система онлайн доступа к полному собранию технических нормативно-правовых актов РФ. Огромная база технических нормативов (более 150 тысяч документов) и полное собрание национальных стандартов, аутентичное официальной базе Госстандарта. GOSTRF.com - это более 1 Терабайта бесплатной технической информации для всех пользователей интернета. Все электронные копии представленных здесь документов могут распространяться без каких-либо ограничений. Поощряется распространение информации с этого сайта на любых других ресурсах. Каждый человек имеет право на неограниченный доступ к этим документам! Каждый человек имеет право на знание требований, изложенных в данных нормативно-правовых актах!

  


 

ГОСУДАРСТВЕННЫЙ СТАНДАРТ СОЮЗА ССР

ФЛАНЦЫ ИЗОЛИРУЮЩИЕ
ДЛЯ ПОДВОДНЫХ ТРУБОПРОВОДОВ
НА Ру 10,0 МПа (≈100 кгс/см2)

КОНСТРУКЦИЯ

ГОСТ 25660-83

ГОСУДАРСТВЕННЫЙ КОМИТЕТ СССР ПО СТАНДАРТАМ
Москва

ГОСУДАРСТВЕННЫЙ СТАНДАРТ СОЮЗА ССР

ФЛАНЦЫ ИЗОЛИРУЮЩИЕ ДЛЯ ПОДВОДНЫХ
ТРУБОПРОВОДОВ НА Ру 10,0 МПа (≈100 кгс/см2)

Конструкция

Underwater pipeline sealing flanges
10,0
МРа (100 kgf/sm2). Design

ГОСТ
25660-83

(Измененная редакция, Изм. № 1).

Постановлением Государственного комитета СССР по стандартам от 3 марта 1983 г. № 1065 срок действия установлен

с 01.07.84
до 01.07.89

Несоблюдение стандарта преследуется по закону

1. Настоящий стандарт распространяется на стальные приварные встык фланцы под прокладки и втулки из электроизоляционного материала. Фланцы в сборе используют для электрохимической (катодной) защиты от коррозии подводных и подземных (наземных) трубопроводов на условное давление Ру 10,0 МПа (≈100 кгс/см2) и температуру среды не выше 353 К (80 °С).

(Измененная редакция, Изм. № 1).

2. Конструкция и размеры фланцев, изолирующих прокладок и втулок должны соответствовать указанным на черт. 1-5 и в табл. 1-5.

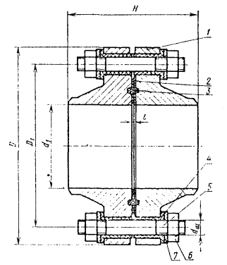
Изолирующие фланцы

1 - фланец; 2 - изолирующее покрытие, полученное напылением; 3 - изолирующая уплотнительная прокладка; 4 - изолирующая втулка; 5 - шпилька по ГОСТ 22042-76; 6 - гайка по ГОСТ 5915-70; 7 - шайба по ГОСТ 10450-78

Черт. 1

(Измененная редакция, Изм. № 1).

Таблица 1

Размеры в мм

Условный проход Dy

d1

D

D1

dш

t, не менее

H

Масса, кг, не более

200

190

430

360

М36

0,3

293

129,6

250

236

505

430

333

195,2

300

284

585

500

М42

375

303,8

350

332

655

560

М48

0,3

405

411,3

400

376

715

620

414

502,2

(450)

456

770

675

0,3

459

615,2

500

506

870

760

М56

499

843,4

Примечание к табл. 1-5. Условный проход, указанный в скобках, применять не рекомендуется.

Пример условного обозначения изолирующих фланцев в сборе с Dу 200:

Фланцы изолирующие 200 ГОСТ 25660-83

(Измененная редакция, Изм. № 1).

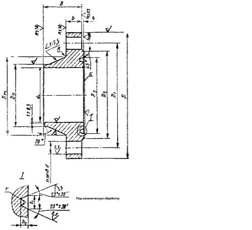
Фланец

Черт. 2

(Измененная редакция, Изм. № 1).

Таблица 2

Размер в мм

Условный проход Dy

Наружный диаметр трубы dH

D

D1

d1 (Пред. откл. Н16)

D2

B

b

h

D3

h1

b1

r

Dп

Dт

R

d (Пред. откл. Н8)

п

Номинальный диаметр шпилек

Масса, кг, не более

Пред. откл.

±1,0

±0,15

-0,4

±0,15

Пред. откл. по Н16

200

219

430

360

190

310

140

51

4

255

8

12

0,8

222

276

10

44

12

36

53,7

250

273

505

430

236

375

160

57

315

278

340

86,4

300

325

585

500

284

440

180

66

5

375

330

400

12

30

16

42

128,4

350

377

655

560

332

495

195

72

425

11

17

1,6

382

460

56

48

170,9

400

426

715

620

376

555

200

76

480

432

510

214,4

(450)

480

770

675

456

610

220

85

6

553

13

20

486

563

14

20

257,7

500

530

870

760

506

685

240

90

615

536

634

64

56

347,8

Изолирующая втулка

* Размер для справок.

Черт. 3

(Измененная редакция, Изм. № 1).

Таблица 3

Размеры в мм

Условный проход Dy

d (Пред. откл. H8)

d1

D

H

L

Масса, кг, не более

200

44

38

60

6

62

0,059

250

68

0,064

300

50

44

72

7

79

0,094

350

56

50

84

8

86

0,127

400

90

0,130

(450)

99

0,139

500

64

58

98

104

0,178

Изолирующая уплотнительная прокладка

Черт. 4

(Измененная редакция, Изм. № 1).

Таблица 4

Размеры, мм

Условный проход Dy

DH
h6

dвн
к6

h
±0,1

b

b1

Масса, кг, не более

I7

200

250,2

234,0

17

1,5

5,7

0,26

250

310,2

294,0

0,32

300

370,2

354,0

0,38

350

418,0

394,3

23

1,65

8,15

0,80

400

473,0

449,3

0,93

(450)

544,5

516,6

27

1,8

9,4

1,46

500

606,5

578,6

1,62

(Измененная редакция, Изм. № 1).

 

(Чертеж 5 и таблица 5 исключены. Изм. № 1).

3. Предельные отклонения размеров фланца, обрабатываемых поверхностей, не ограниченных допусками: валов по h14, остальных по .

4. Требования к штампованным поковкам - по II классу точности ГОСТ 7505-74.

5. При несовпадении внутренних диаметров фланца и трубы в месте стыка допускается выполнять плавный переход под углом не более 10°.

6. Материал изолирующих прокладки и втулок, служащий как для герметизации соединения, так и для электрической изоляции обеих частей фланцев, должен обладать следующими свойствами:

разрушающей нагрузкой - не менее 260 МПа (2600 кгс/см2);

электрическим сопротивлением - не менее 10 кОм;

водопоглощением - не более 0,01 %.

Материал изолирующей уплотнительной прокладки - политетрафторэтилен. Материал изолирующей втулки - текстолит по ГОСТ 5-78. Материал покрытия поверхности «Б» фланца, наносимого напылением: политетрафторэтилен или композиции на основе фторопласта марки Ф 30ЛН-Э по нормативно-технической документации. Толщина покрытия (0,2 ± 0,05) мм.

Технические требования к металлической поверхности Б фланца - по ГОСТ 9.301-86.

Покрытие должно быть равнотолщинным и глянцевым.

Покрытие не должно иметь отслоений или вздутий, наличие пористости, трещин и сколов.

Правила приемки и методы контроля покрытий - по ГОСТ 9.302-88.

(Измененная редакция, Изм. № 1).

7. Срок службы до списания - 20 лет.

8. Технические требования, упаковка, транспортирование и маркировка - по ГОСТ 12816-80.

Маркировку изолирующих фланцев дополняют буквой «И».

 




ГОСТЫ, СТРОИТЕЛЬНЫЕ и ТЕХНИЧЕСКИЕ НОРМАТИВЫ.
Некоммерческая онлайн система, содержащая все Российские Госты, национальные Стандарты и нормативы.
В Системе содержится более 150000 файлов нормативно-технической документации, действующей на территории РФ.
Система предназначена для широкого круга инженерно-технических специалистов.

Рейтинг@Mail.ru Яндекс цитирования

Copyright © www.gostrf.com, 2008 - 2026