|
|
|
ГОСТ Р 50913-96 ГОСУДАРСТВЕННЫЙ СТАНДАРТ РОССИЙСКОЙ ФЕДЕРАЦИИ АВТОМОБИЛЬНЫЕ
ТРАНСПОРТНЫЕ Типы, параметры и общие технические требования ИПК ИЗДАТЕЛЬСТВО СТАНДАРТОВ Москва Предисловие 1 РАЗРАБОТАН И ВНЕСЕН Центральным научно-исследовательским автомобильным и автомоторным институтом (НАМИ) 2 ПРИНЯТ И ВВЕДЕН В ДЕЙСТВИЕ Постановлением Госстандарта России от 10 июня 1996 г. № 368 3 ВВЕДЕН ВПЕРВЫЕ 4 ИЗДАНИЕ (январь 2003 г.) с Изменением № 1, принятым в декабре 1998 г. (ИУС 3-99) СОДЕРЖАНИЕ ГОСТ Р 50913-96 ГОСУДАРСТВЕННЫЙ СТАНДАРТ РОССИЙСКОЙ ФЕДЕРАЦИИ АВТОМОБИЛЬНЫЕ
ТРАНСПОРТНЫЕ СРЕДСТВА ДЛЯ Типы, параметры и общие технические требования Road vehicles for transportation
and fueling of petroleum products. Дата введения 1997-01-01 1 Область примененияНастоящий стандарт распространяется на автомобильные транспортные средства, предназначенные для заправки и транспортирования нефтепродуктов (далее - автоцистерны). Стандарт не распространяется на автоцистерны, предназначенные для транспортирования сжатых и сжиженных газов и специальных жидкостей, и автотопливозаправщики для наземного обслуживания летательных аппаратов (самолетов и вертолетов) и водного транспорта, а также на передвижные автозаправочные станции для розничной торговли нефтепродуктами. (Измененная редакция, Изм. № 1). 2 Нормативные ссылкиВ настоящем стандарте использованы ссылки на следующие стандарты: ГОСТ 2.601-95 ЕСКД. Эксплуатационные документы ГОСТ 1510-84 Нефть и нефтепродукты. Маркировка, упаковка, транспортирование и хранение ГОСТ 2517-85 Нефть и нефтепродукты. Методы отбора проб ГОСТ 3163-76 Прицепы и полуприцепы автомобильные. Общие технические требования ГОСТ 6964-72 Фонари внешние сигнальные и осветительные механических транспортных средств, прицепов и полуприцепов. Общие технические условия ГОСТ 8769-75 Приборы внешние световые автомобилей, автобусов, троллейбусов, тракторов, прицепов и полуприцепов. Количество, расположение, цвет, углы видимости ГОСТ 9200-76 (ИСО 1185-75, ИСО 1724-80, ИСО 3731-80, ИСО 3732-82, ИСО 4091-78) Соединения семиконтактные разъемные для автомобилей и тракторов ГОСТ 10807-78 Знаки дорожные. Общие технические условия ГОСТ 15150-69 Машины, приборы и другие технические изделия. Исполнения для различных климатических районов. Категории, условия эксплуатации, хранения и транспортирования в части воздействия климатических факторов внешней среды ГОСТ 19034-82 Трубки из поливинилхлоридного пластиката. Технические условия ГОСТ 19433-88 Грузы опасные. Классификация и маркировка ГОСТ 20772-81 Устройства присоединительные для технических средств заправки, перекачки, слива-налива, транспортирования и хранения нефти и нефтепродуктов. Типы. Основные параметры и размеры. Общие технические требования ГОСТ 21130-75 Изделия электротехнические. Зажимы заземляющие и знаки заземления. Конструкция и размеры ГОСТ 21398-89 Автомобили грузовые. Общие технические требования ГОСТ 22895-77 Тормозные системы и тормозные свойства автотранспортных средств. Нормативы эффективности. Общие технические требования ГОСТ 23544-84 Жгуты проводов для автотракторного электрооборудования. Общие технические условия ГОСТ 25560-82 Устройства дыхательные цистерн для нефтепродуктов. Технические условия ГОСТ 26098-84 Нефтепродукты. Термины и определения ГОСТ Р 41.58-2001 Единообразные предписания, касающиеся официального утверждения: I. Задних защитных устройств; II. Транспортных средств в отношении установки задних защитных устройств официально утвержденного типа; III. Транспортных средств в отношении их задней защиты ГОСТ Р 50559-93 Промышленная чистота. Общие требования к поставке, транспортированию, хранению и заправке жидких рабочих сред ОСТ 37.001.269-87 Транспортные средства. Маркировка ОСТ 37.001.511-81 ЕСКД. Эксплуатационные документы на изделия автомобильной промышленности. 3 Определения и сокращения3.1 В настоящем стандарте применяют следующие термины с соответствующими определениями: Клапан донный - запорная арматура с дистанционным управлением, устанавливаемая в цистерне в ее нижней части и предназначенная для перекрытия выхода нефтепродукта из цистерны. Нефтепродукты - жидкие нефтяные топлива и масла по ГОСТ 26098. Цистерна - резервуар (емкость) для помещения нефтепродукта. Давление расчетное - теоретическое давление, равное испытательному давлению и предназначенное для определения толщины стенок цистерны. Давление испытательное - наибольшее фактическое давление при испытании цистерны. Давление наполнения - наибольшее давление в цистерне при наполнении ее нефтепродуктом закрытым способом. Давление опорожнения - наибольшее вакуумметрическое давление в цистерне при опорожнении ее закрытым способом. Давление рабочее максимальное - наибольшее из двух значений: - максимально допустимое давление наполнения; - давление насыщенного пара при максимальной температуре плюс 50 °С, которому цистерна подвергается под воздействием содержимого нефтепродукта. Антиблокировочное устройство - элемент системы рабочего тормоза, который во время торможения автоматически регулирует степень скольжения одного или нескольких колес транспортного средства в направлении его (их) вращения. Закрытый способ наполнения - способ наполнения, при котором контакт топлива с атмосферой допускается только через огнепреградитель. Предел огнестойкости стенок технологического отсека - показатель огнестойкости, определяемый временем от начала огневого испытания при стандартном температурном режиме до потери ограждающих функций (целостности и теплоизолирующей способности) стенок. (Измененная редакция, Изм. № 1). 3.2 В настоящем стандарте приняты следующие сокращения. АТС - автомобильные транспортные средства. ЗИП - запасные части, инструмент и принадлежности. АЦ (АЦМ) - автоцистерна для топлива (масла) на шасси автомобиля. ПЦ (ПЦМ) - прицеп-цистерна для топлива (масла) на шасси прицепа. ППЦ (ППЦМ) - полуприцеп-цистерна для топлива (масла) на шасси полуприцепа (или несущей конструкции). АМЗ - автомаслозаправщик на шасси автомобиля. АТЗ (АТМЗ) - автотопливозаправщик (автотопливомаслозаправщик) на шасси автомобиля. ПТЗ (ПТМЗ) - прицеп-топливозаправщик (топливомаслозаправщик) на шасси прицепа. ППТЗ (ППТМЗ) - полуприцеп-топливозаправщик (топливомаслозаправщик) на шасси полуприцепа (или несущей конструкции). 4 Типы и основные параметры4.1 В зависимости от назначения устанавливают следующие типы автоцистерн: - транспортные - АЦ (АЦМ), ПЦ (ПЦМ), ППЦ (ППЦМ), предназначенные для транспортирования топлива и масла; - заправочные - АМЗ, АТЗ (АТМЗ), ПТЗ (ПТМЗ), ППТЗ (ППТМЗ), предназначенные как для транспортирования топлива и масла, так и для заправки ими техники. 4.2 Основные параметры автоцистерн должны соответствовать указанным в таблице 1. Таблица 1
(Измененная редакция, Изм. № 1). 4.3 Номинальную вместимость автоцистерны устанавливают кратной 0,1 м3 (100 л) и указывают в технической документации. 4.4 Степень заполнения цистерны должна быть не более 95 % объема, если нет специальных требований в нормативных документах на соответствующий нефтепродукт. Примечание - Для цистерн, изготовленных как мера вместимости, степень заполнения устанавливают по инструкции [2]. (Измененная редакция, Изм. № 1). 4.5 Внутренний диаметр инспекционного люка-лаза автоцистерны должен быть не менее 500 мм. 4.6 Автоцистерны изготавливают на базе шасси автотранспортных средств по ГОСТ 21398 и ГОСТ 3163. Тормозные системы шасси автоцистерн категорий N2, N3, O3 и О4 должны быть оснащены автоблокировочными устройствами (АБС). (Измененная редакция, Изм. № 1). 4.7 АТС для перевозки или раздачи топлива и масла должно состоять не более чем из двух транспортных единиц: автомобиля-тягача и одного прицепа (или полуприцепа). Для обеспечения этого требования на прицепе или полуприцепе сзади не устанавливают: тягово-сцепное устройство, пневмопривод и электровыводы для подключения второго прицепа. 5 Общие технические требования5.1 Характеристики (свойства)5.1.1 Требования назначения 5.1.1.1 Автоцистерна должна быть изготовлена в соответствии с требованиями настоящего стандарта по конструкторской документации, утвержденной в установленном порядке. Обозначения автоцистерны и конструкторских документов на нее присваивают в порядке, установленном для изделий автомобильной промышленности. 5.1.1.2 Автоцистерна, укомплектованная соответствующим оборудованием, должна обеспечивать выполнение рабочих операций, указанных в таблице 2. Таблица 2
5.1.1.3 Все операции по наполнению автоцистерны осуществляют закрытым способом через герметичное устройство по ГОСТ 20772. (Измененная редакция, Изм. № 1). 5.1.1.4 По требованию заказчика цистерна может быть изготовлена как мера вместимости. 5.1.2 Требования надежности 5.1.2.1 Значения показателей надежности автоцистерны должны быть не ниже значений соответствующих показателей шасси АТС. Номенклатуру и конкретные значения показателей надежности, а также критерии отказов и предельного состояния устанавливают в технической документации. 5.1.2.2 Ресурс средств измерения, устанавливаемых на автоцистерну для контроля работы агрегатов, должен соответствовать ресурсу автоцистерны до капитального ремонта, если иное не предусмотрено в нормативных документах и технической документации на средства измерения. 5.1.3 Требования стойкости к внешним воздействующим факторам и живучести 5.1.3.1 Климатическое исполнение автоцистерн должно соответствовать исполнению У по ГОСТ 15150. 5.1.4 Требования эргономики 5.1.4.1 Устанавливаемые на автоцистерне рычаги управления и маховики, предназначенные для ступенчатых переключений при наполнении (опорожнении) нефтепродуктами, должны иметь надежную фиксацию и обозначение их промежуточных и конечных положений; при необходимости они должны быть ограничены специальным стопором (упором). Рычаги управления и маховики устанавливают на одном рабочем месте в пределах зоны досягаемости оператора, за исключением задействованных при включении механизмов отбора мощности для привода насоса. 5.1.4.2 Для удобства работы обслуживающего персонала автоцистерна должна быть оборудована лестницами и площадками. 5.1.5 Требования технологичности 5.1.5.1 Конструкция автоцистерны должна обеспечивать демонтаж не менее 75 % технологического оборудования без предварительной разборки других узлов и систем. 5.1.5.2 Конструкция цистерны должна обеспечивать возможность очистки ее внутренней поверхности от загрязнений с помощью механизированных средств и вручную. 5.1.5.3 Конструкция волнореза не должна препятствовать наполнению (опорожнению) цистерны, а также возможности очистки ее внутренней поверхности. 5.1.5.4 Периодичность проведения технического обслуживания технологического оборудования, установленного на автоцистерне, должна совпадать с периодичностью технического обслуживания базового АТС и должна быть установлена в руководстве по эксплуатации. 5.1.6 Требования к конструкции 5.1.6.1 Конструкция автоцистерны должна обеспечивать неизменность массы и качества перевозимого нефтепродукта по ГОСТ Р 50559. 5.1.6.2 Цистерны должны выдерживать внутреннее давление, равное давлению наполнения (опорожнения) или максимальному рабочему давлению, на которое отрегулировано дыхательное устройство по ГОСТ 25560, но не менее 20 кПа (0,2 кгс/см2). 5.1.6.3 При проектировании цистерн следует учитывать следующее: а) опорожняемые самотеком цистерны, предназначенные для транспортирования нефтепродуктов, давление паров которых при 50 °С не превышает 110 кПа (1,1 кгс/см2), следует рассчитывать на давление, равное удвоенному статическому давлению перевозимого нефтепродукта, но не менее удвоенного статического давления воды; б) наполняемые (опорожняемые) под давлением цистерны, предназначенные для транспортирования нефтепродуктов, давление которых при 50 °С не превышает 110 кПа (1,1 кгс/см2), должны быть рассчитаны на давление, равное давлению наполнения (опорожнения), умноженному на коэффициент 1,3. 5.1.6.2, 5.1.6.3. (Измененная редакция, Изм. № 1). 5.1.6.4 Цистерна и средства ее крепления на шасси АТС при номинальной загрузке нефтепродуктом должны выдерживать нагрузки, равные: - удвоенной массе цистерны и нефтепродукта - в направлении движения; - одной массе цистерны и нефтепродукта - в направлении, перпендикулярном направлению движения; - удвоенной массе цистерны и нефтепродукта - в вертикальном направлении сверху вниз; - одной массе цистерны и нефтепродукта - в вертикальном направлении снизу вверх. 5.1.6.5 Толщину стенок цистерны b, мм, рассчитывают по формуле
где Р - расчетное давление, МПа; D - внутренний диаметр цистерны, мм; σ - допускаемое напряжение, Н/мм2: σ ≤ 0,75σт или σ ≤ 0,5σв (где σт - предел текучести и σв - временное сопротивление разрыву, значения которых выбирают минимальными по нормативным документам на материалы); λ - коэффициент, учитывающий возможное уменьшение прочности в сварных соединениях; λ ≤ 1,0. 5.1.6.6 Цистерны диаметром менее 1,8 м должны иметь толщину стенок не менее 5 мм, диаметром более 1,8 м - не менее 6 мм при изготовлении их из металла с временным сопротивлением разрыву σв ≥ 360 МПа (3600 кгс/см2), и относительным удлинением δ = 22 - 27 %. При изготовлении цистерн из металла с другими механическими свойствами эквивалентную толщину стенок цистерны bэ, мм, рассчитывают по формуле
где b, равная 5 или 6 мм, - соответственно толщина стенок цистерны диаметром менее 1,8 м или более 1,8 м с указанными выше механическими свойствами; σв.э - временное сопротивление разрыву данного металла, МПа; δэ - относительное удлинение данного металла, %. 5.1.6.7 Если цистерна имеет защиту от повреждений, вызываемых ударами сбоку или опрокидыванием, допускается уменьшение толщины стенок цистерны соответственно до 3 мм для цистерны диаметром до 1,8 м и до 4 мм - для цистерны диаметром более 1,8 м. Указанные толщины даны для металла со свойствами по 5.1.6.6. В случае изготовления цистерны из металла с другими механическими свойствами эквивалентную толщину стенок цистерны b'э, мм, рассчитывают по формуле где b', равная 3 или 4 мм, - соответственно толщина стенок цистерны диаметром менее 1,8 м или более 1,8 м с указанными выше механическими свойствами металла. Для цистерн с некруглым поперечным сечением (например, чемоданообразным или эллиптическим) радиусы кривизны должны соответствовать эквивалентным диаметрам, которые рассчитывают на основе цилиндрического сечения равной площади. При этом радиусы кривизны таких цистерн не должны превышать 2,0 м по бокам и 3,0 м сверху и снизу. Защиту цистерн от повреждений, вызываемых ударами сбоку или опрокидыванием, считают обеспеченной при соблюдении одного из следующих условий: - расстояние между двумя усиливающими элементами (перегородками, волнорезами, внутренними или внешними кольцами) ≤ 1,75 м; - объем цистерны между двумя перегородками (волнорезами) ≤ 7,5 м3. Поперечное сечение в вертикальной плоскости усиливающего кольца с элементом крепления должно иметь момент сопротивления ≥ 10 см3. Толщина перегородок (волнорезов) должна быть не менее толщины стенки цистерны. Перегородки (волнорезы) должны соответствовать требованиям 5.1.6.8. Цистерны с радиусом кривизны боковых стенок более 2,0 м, а также чемоданообразного и прямоугольного сечений считают обеспеченными защитой от повреждений, вызываемых ударами сбоку или опрокидыванием, при соблюдении следующих дополнительных условий: - наличия дополнительной защиты с внешней стороны цистерны, расположенной по всему периметру на середине высоты цистерны, шириной не менее 30 % высоты поперечного сечения цистерны, и - обеспечения жесткости этой дополнительной защиты не ниже жесткости цистерны в зоне размещения такой защиты с толщиной стенки цистерны 5 мм (для цистерны диаметром менее 1,8 м) или 6 мм (для цистерны диаметром более 1,8 м). Допускается выполнять дополнительную защиту в виде листов, приваренных к боковым стенкам цистерны на середине высоты цистерны. Эти листы должны быть изготовлены из того же материала, что и цистерна, иметь ширину не менее 30 % высоты поперечного сечения цистерны и толщину не менее толщины стенок цистерны. 5.1.6.9 Для цистерн, рассчитанных в соответствии с 5.1.6.3а, вместимость которых менее 5 м3 или которые разделены на герметичные отсеки вместимостью менее 5 м3, толщину стенок определяют по таблице 3. Таблица 3
При изготовлении цистерны из металла с другими механическими свойствами эквивалентную толщину стенок цистерны рассчитывают по формуле (3). Толщина перегородок (волнорезов) должна быть не менее толщины стенок цистерны. 5.1.6.6 - 5.1.6.9. (Измененная редакция, Изм. № 1). 5.1.6.10 Крышки люков, дверки шкафов, а также места для доступа к транспортируемому нефтепродукту должны быть приспособлены для опломбирования. 5.1.6.11 Конструкция прицепа-цистерны должна обеспечивать возможность ее наполнения (опорожнения) при помощи насосов, установленных на буксирующей автоцистерне. 5.1.6.12 Конструкция автоцистерны должна обеспечивать предотвращение превышения давления в напорно-всасывающем рукаве, равного 50 % рабочего давления рукава, при перекрытии подачи топлива в наполняемую емкость. (Измененная редакция, Изм. № 1). 5.1.6.13 Конструкция автоцистерны должна обеспечивать возможность отбора проб по ГОСТ 2517 для контроля качества транспортируемого нефтепродукта. Отбор проб непосредственно из цистерны производят сверху. 5.1.6.14 Остаток топлива в автоцистерне после его слива самотеком на горизонтальной площадке не должен превышать 0,1 % номинальной вместимости. 5.1.6.15 Оборудование для закрытого наполнения автоцистерны должно состоять из: а) ограничителя наполнения. В качестве привода датчика ограничителя наполнения следует использовать энергию перекачиваемой жидкости. Схема и присоединительные размеры ограничителя наполнения приведены в приложениях А и Б соответственно; б) сигнализатора верхнего уровня налива. Сигнализатор должен обеспечивать вывод электрического сигнала на звуковой сигнал шасси автомобиля и на розетку по ГОСТ 9200, устанавливаемую на левой стороне автоцистерны в месте, удобном для подсоединения к автоматизированным системам налива. Схема подключения контактов розетки сигнализатора верхнего уровня налива приведена в приложении В; в) патрубка с обратным клапаном в случае крепления рукавов при помощи присоединительных устройств типа 4 по ГОСТ 20772 (механических захватов). Присоединительные размеры обратного клапана приведены в приложении Г. Место расположения патрубка - с левой стороны автоцистерны, расстояние - по ГОСТ 20772. По согласованию с заказчиком допускается установка патрубка с обратным клапаном сзади автоцистерны; г) патрубка для газоотвода с огнепреградителем, запорной арматурой и присоединительным устройством. Огнепреградитель должен быть установлен на цистерне. 5.1.6.16 На горловине цистерны, изготовленной как мера вместимости, должно быть предусмотрено смотровое окно для контроля полноты налива нефтепродукта. Высота смотрового окна должна быть в пределах изменения уровня налива. Допускается установка стекла «клинкер» вместо указателя уровня налива в горловине и смотрового окна. 5.1.6.17 Автоцистерна должна быть оснащена дыхательным устройством по ГОСТ 25560, обеспечивающим сохранение рабочего давления в цистерне и самозакрывание при опрокидывании, а также предохранительными устройствами, обеспечивающими автоматическое открывание их при достижении избыточного давления в цистерне, равного 100 кПа (1 кгс/см2). При этом площадь сбросного сечения в зависимости от объема цистерны определяют в соответствии с таблицей 3а. Для цистерн объемом от 3 до 40 м3 допускается линейная интерполяция значений величин, приведенных в таблице 3а. Таблица 3а
5.1.6.16, 5.1.6.17. (Измененная редакция, Изм. № 1). 5.1.6.18 На всасывающем трубопроводе автоцистерны, оборудованной насосом, должен быть установлен фильтр предварительной очистки. 5.1.6.19 Перед счетчиками количества нефтепродукта должны быть установлены фильтры тонкой очистки. Размещение фильтра должно позволять замену фильтрующего элемента и очистку внутренней полости без его демонтажа. 5.1.6.20 Номинальная пропускная способность счетчиков количества нефтепродукта должна соответствовать расходу раздаточной системы автоцистерны. Относительная погрешность счетчиков не должна выходить за пределы ±0,5 %. 5.1.6.21 При выполнении рабочих операций «заправка техники фильтрованным нефтепродуктом с одновременным измерением выданного объема» и «выдача нефтепродукта в мелкую тару (канистра, топливный бак, бочка)» допускается забор нефтепродукта осуществлять сверху из цистерны, минуя донный клапан. При этом запорную арматуру (обратный клапан) следует устанавливать в верхней части заборного трубопровода. (Измененная редакция, Изм. № 1). 5.1.6.22 Напорно-всасывающие патрубки внутри автоцистерны должны быть оборудованы устройством, отражающим струю при наполнении цистерны нефтепродуктом и исключающим образование воронки при ее опорожнении. 5.1.6.23 При верхнем способе наполнения автоцистерны расстояние от нижнего среза патрубка подачи нефтепродукта в цистерну, находящегося внутри нее, до дна цистерны должно быть не более 100 мм. 5.1.6.24 В качестве запорной арматуры в технологической схеме автоцистерны используют затворы (заслонки) или задвижки с ручным управлением. Допускается применение запорной арматуры с дистанционным управлением с ручным дублированием. 5.1.6.25 Патрубки для наполнения (опорожнения) цистерны в транспортном положении должны быть закрыты заглушками. (Измененная редакция, Изм. № 1). 5.1.6.26 В качестве средств измерения давления и разрежения на автоцистерне устанавливают соответствующие приборы. Для контроля указанных параметров допускается применять индикаторы. Средства контроля должны быть размещены в месте, удобном для наблюдения, обеспечивающем их замену при проведении поверок или ремонта. 5.1.6.27 Присоединительные устройства (патрубки) автоцистерны для наполнения (опорожнения) нефтепродукта должны соответствовать требованиям ГОСТ 20772. 5.1.6.28 Технологические схемы автоцистерны и автотопливозаправщика приведены в приложениях Д и Е соответственно. 5.1.6.29 На автоцистернах, смонтированных на шасси автомобиля, прицепа или полуприцепа, должно быть предусмотрено место для размещения комплекта специальной обработки. 5.1.6.30 На автоцистерне должно быть предусмотрено место для размещения эксплуатационной документации. Упаковка документации должна обеспечивать ее сохранность. 5.1.6.31 Автоцистерна должна быть оборудована кронштейнами или местом для крепления информационных табличек системы информации об опасности по ГОСТ 19433. 5.1.6.32 Автоцистерна должна быть оборудована ящиками для хранения рукавов, ящиками (местами) для укладки ЗИП. Конструкция ящиков для рукавов должна исключать попадание внутрь пыли и атмосферных осадков. Рукава должны быть укомплектованы заглушками, предотвращающими попадание топлива из рукавов в указанные ящики. 5.1.6.33 Расположение, цвет, количество и видимость сигнальных фонарей, установленных на автоцистернах всех типов, должны соответствовать требованиям ГОСТ 8769. 5.1.6.34 В части степени защиты внешние сигнальные фонари, выполняющие функции одного или нескольких световых приборов, предусмотренных ГОСТ 8769, должны соответствовать требованиям ГОСТ 6964. 5.1.6.35 Провода и жгуты для соединения приборов в части электрических параметров, армирования наконечниками и штеккерами, стойкости к климатическим воздействиям должны соответствовать требованиям ГОСТ 23544. В местах прокладки проводов, где механическая защита обеспечивается конструкцией автоцистерны и исключается попадание нефтепродуктов в результате перелива или пролива, в качестве защитной оболочки допускается использовать трубки из поливинилхлоридного пластиката любого цвета по ГОСТ 19034. Допускается использование кабелей с медными гибкими жилами с изоляцией жил оболочкой из поливинилхлоридного пластиката. 5.2 Требования к материалам и покупным изделиям5.2.1 Материалы, применяемые для изготовления автоцистерны, должны обладать стойкостью к воздействию нефтепродуктов, не оказывать влияния на их чистоту и качество. При контакте оборудования автоцистерны с нефтепродуктами поверхности контакта, по требованию потребителя (заказчика), должны иметь антикоррозионное покрытие. 5.2.2 Материалы цистерны должны обладать свариваемостью, механическими свойствами, ударной вязкостью и стойкостью к межкристаллитной коррозии в соответствии с нормативными документами на них. Сталь выбирают в зависимости от нормируемой характеристики ударной вязкости при температуре минус 20 °С и ниже по ТУ на прокат. 5.2.1, 5.2.2. (Измененная редакция, Изм. № 1). 5.2.3 Лакокрасочные покрытия наружных поверхностей автоцистерны должны быть маслобензостойкими, стойкими к средствам дезактивации, дегазации и дезинфекции. 5.2.4 Рукава для масла должны быть маслобензостойкими. Рукава для топлива должны быть маслобензостойкими и, как правило, антистатическими. Неантистатические рукава для топлива должны иметь устройства для снятия статического электричества. 5.2.5 Присоединительные устройства рукавов, патрубков для наполнения (опорожнения), а также заглушки к ним, должны быть изготовлены из материалов, не создающих искрения при ударах, или иметь покрытия из таких материалов. 5.3 Комплектность5.3.1 Основное технологическое оборудование, которым должна быть укомплектована автоцистерна, приведено в таблице 4. Таблица 4
(Измененная редакция, Изм. № 1). 5.3.2 Автоцистерна должна иметь комплект ЗИП, состоящий из прикладываемых к используемому шасси и автоцистерне, а также один из переходников резьбовых (фланцевых) соединений на фланцевое соединение с Dy 100 мм. Комплектующее оборудование размещают на автоцистерне. 5.4 Маркировка5.4.1 Каждая автоцистерна должна иметь маркировку, соответствующую требованиям ОСТ 37.001.269. Дополнительно указывают испытательное давление и вместимость цистерны. Для цистерн, состоящих из нескольких отсеков, указывают вместимость каждого отсека. 6 Требования безопасности6.1 Для изготовления автоцистерн запрещается применять шасси автомобиля с двигателем, работающим на газе. 6.2 Конструкция автоцистерны должна обеспечивать безопасность работы обслуживающего персонала. В эксплуатационной документации должны быть приведены сведения о мерах взрывопожаробезопасности при эксплуатации, по предупреждению и способах тушения пожара, по безопасному проведению работ внутри цистерны, регулированию и ремонту автоцистерны. 6.3 Оборудование и органы управления системы, предназначенные для заправки техники фильтрованным нефтепродуктом с одновременным измерением выданного объема, должны располагаться в специальном технологическом отсеке, стенки которого должны быть выполнены из негорючих материалов и иметь предел огнестойкости не менее 0,5 ч. При торцевом расположении отсека (сзади цистерны) предел огнестойкости не менее 0,5 ч обеспечивают только для стенки, расположенной со стороны цистерны. В качестве стенки может быть днище цистерны. 6.4 Во избежание накопления статического электричества оборудование автоцистерн изготавливают из материалов, имеющих удельное объемное электрическое сопротивление не более 105 Ом ∙ м. Защита от статического электричества АТС должна соответствовать требованиям правил [1]. Зажимы для подключения заземляющего провода и троса должны соответствовать требованиям ГОСТ 21130. Допускается применение зажимов других типов по надежности крепления и сопротивлению цепи не хуже указанных. Металлическое и электропроводное неметаллическое оборудование, трубопроводы автоцистерны должны иметь на всем протяжении непрерывную электрическую цепь относительно болта заземления. Сопротивление отдельных участков цепи должно быть не более 10 Ом. При измерении сопротивления цепи рукава должны быть подстыкованы и находиться в развернутом виде. Если на автоцистерне применены антистатические рукава, то методика проверки сопротивления цепи должна соответствовать методике, установленной в технической документации на рукава конкретного типа. Сопротивление цепи в этом случае не должно быть более допустимого по технической документации на рукав конкретного типа. Сопротивление заземляющего устройства автоцистерны совместно с контуром заземления должно быть не более 100 Ом. 6.5 Топливный бак автоцистерны должен быть оборудован щитками со стороны передней и задней стенок и со стороны днища. Расстояние от топливного бака до щитков должно быть не менее 20 мм. При этом в случае утечки топлива из бака щитки не должны препятствовать проливу топлива непосредственно на землю. 6.3 - 6.5. (Измененная редакция, Изм. № 1). 6.6 Выпускная труба автомобиля должна быть вынесена в правую сторону вперед. Конструкция выпускной трубы должна обеспечивать возможность установки потребителем съемного искрогасителя. Если расположение двигателя не позволяет произвести такое переоборудование, то допускается выносить выпускную трубу в правую сторону или вверх вне зоны цистерны и зоны топливной коммуникации. При этом выпускная труба не должна располагаться в непосредственной близости от топливного бака. При выводе выпускной трубы вверх ее следует оборудовать искрогасителем. 6.7 Автоцистерна должна иметь два порошковых огнетушителя вместимостью не менее 5 л каждый. Прицеп-цистерна и полуприцеп-цистерна должны иметь один порошковый огнетушитель вместимостью не менее 5 л. 6.8 По требованию потребителя (заказчика) АТС должно быть оснащено модульной установкой пожаротушения двигателя базового автомобиля, оборудованной дистанционным управлением привода запуска. Огнетушащие вещества не должны попадать в кабину водителя при работе модульной установки пожаротушения. 6.9 На автоцистерне должны быть предусмотрены места для размещения двух знаков «Опасность», знака «Ограничение скорости» по ГОСТ 10807, мигающего фонаря красного цвета или знака аварийной остановки, кошмы, емкости для песка массой порядка 25 кг. 6.10 На боковых сторонах и сзади автоцистерна должна иметь надпись «Огнеопасно» по ГОСТ 1510. Цвет надписи должен обеспечивать ее четкую видимость. 6.11 Автоцистерна должна быть оборудована проблесковым маячком оранжевого цвета. 6.12 Электропроводка, находящаяся в зоне цистерны и отсека с технологическим оборудованием, а также соприкасающаяся с ними, должна быть смонтирована в оболочке, обеспечивающей ее защиту от повреждений и попадания перевозимого нефтепродукта. Электропроводка должна быть проложена в местах, защищенных от механических воздействий. Места подсоединения проводов должны быть закрыты. 6.13 Электрооборудование, устанавливаемое в отсеке технологического оборудования и органов управления этим оборудованием, должно быть взрывозащищенным, а электропроводка должна быть уложена в металлической оболочке, или должны быть предусмотрены меры по изоляции электрооборудования от контакта с технологическим оборудованием. 6.14 На автоцистерне с левой стороны должна быть табличка с предупреждающей надписью: «При наполнении (опорожнении) топливом автоцистерна должна быть заземлена». 6.15 Автоцистерны должны быть оборудованы задним защитным устройством. Технические требования к конструкции заднего защитного устройства - по ГОСТ Р 41.58. 6.16 Автоцистерна должна быть оборудована боковым защитным устройством по РД 37.001.155 [3]. 6.15, 6.16. (Измененная редакция, Изм. № 1). 6.17 Конструкция автоцистерны должна предусматривать на случай опрокидывания защиту ее оборудования от повреждения, при котором может произойти поступление нефтепродукта или его паров в окружающую среду. 6.18 Автоцистерна должна быть оборудована донным клапаном с возможностью управления им снаружи цистерны. Управление донным клапаном должно быть сдублировано устройством дистанционного закрывания из кабины водителя. Управление донным клапаном должно иметь конструкцию, предотвращающую любое случайное открывание при ударе или непредвиденном действии. Донный клапан должен оставаться в закрытом состоянии при повреждении внешнего управления. Во избежание потери содержимого цистерны при повреждении внешних приспособлений для загрузки и разгрузки донный клапан и место его расположения должны быть защищены от опасности быть сбитыми при внешнем воздействии или иметь конструкцию, выдерживающую это воздействие. 6.19 Узлы ограничителя наполнения, расположенные внутри цистерны, должны быть искробезопасными. 7 Указания по эксплуатации7.1 Эксплуатация автоцистерны должна осуществляться в соответствии с требованиями нормативных и технических документов, устанавливающих требования по обеспечению безопасности. 7.2 Эксплуатационная документация на автоцистерну должна соответствовать требованиям ГОСТ 2.601 и ОСТ 37.001.511 и утверждаться в установленном порядке. В ней должны быть приведены сведения, указанные в 6.2. 7.3 На каждой автоцистерне должны быть установлены таблички и надписи, указывающие: порядок выполнения операций по наполнению и опорожнению ее нефтепродуктами; предупреждения по технике безопасности; принципиальные гидравлические и кинематические схемы с указанием о месте расположения элементов автоцистерны (вентилей, клапанов, задвижек и т.д.). Рядом с указанными элементами должны быть установлены таблички с пояснением о правилах их открывания и закрывания. Примечание - Для автотопливозаправщиков, кроме того, должен быть указан порядок выполнения операций по раздаче нефтепродуктов. 7.4 Автоцистерна, предназначенная для неэтилированного бензина, должна маркироваться надписью «Только для неэтилированного бензина». Автоцистерна, предназначенная для этилированного бензина, должна маркироваться надписью «Только для этилированного бензина». Эти надписи должны наноситься на наружную поверхность цистерны и быть легко читаемыми в течение всего времени эксплуатации цистерны. (Введен дополнительно, Изм. № 1). ПРИЛОЖЕНИЕ А
|
|||||||||||||||||||||||||||||||||||||||||||||||||||||||||||||||||||||||||||||||||||||||||||||||||||||||||||||||||||||||||||||||||||||||||||||||||||||||||||||||||||||||||||||||||||||||||||||||||||||||||||||||||||||||||||||||||||||||||||||||||||||||||||||||||||||||||||||||||||||||||||||||||||||||||||||||||||||||||||||||||||||||||||||||||||||||||||||||||||||||||||||||||||||||||||||||||||||||||||||||||||||||||||||||||||||||||||||||||||||||||||||||||||||||||||||||||||||||||||||||||||||||||||||||||||||||||||||||||||||||||||||||||||||||||||||||||||||||||||||||||||||||||||||||||||||||||||||||||||||||||||||||||||||||||||||||||||||||||||||||||||||||||||||||||||||||||||||||||||||||||||||||||||||||||||||||||||||||||||||||||||||||||||||||||||||||||||||||||||||||||||||||||||||||||||||||||||||||||||||||||||||||||||||||||||||||||||||||||||||||||||||||||||||||||||||||||||||||||||||||||||||||||||||||||||||||||||||||||||||||||||||||||||||||||||||||||||||||||||||||||||||||||||||||||||||||||||||||||||||||
|
Контакт розетки |
Назначение цепи |
Схема |
|
|
Исполнение 1 по ГОСТ 9200 |
Исполнение 2 по ГОСТ 9200 |
||
|
III |
2 |
Датчик |
|
|
V |
5 |
Контроль подключения |
|
|
VI |
7 |
Общий вывод |
|

* Размеры для справок.
1 - корпус; 2 - кольцо; 3 - направляющая; 4 - пружина; 5 - шток; 6 - кольцо; 7 - гайка; 8 - прокладка; 9 - клапан
Рисунок Г.1 - Присоединительные размеры обратного клапана (сборочный чертеж)
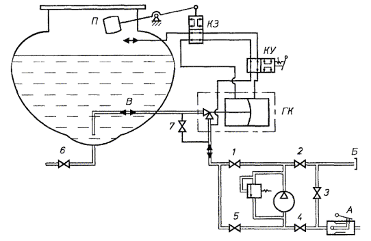
Д.1 Унифицированная принципиальная технологическая схема автоцистерны приведена на рисунке Д.1.
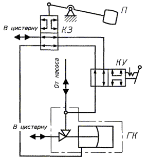
1 - 6 - задвижки; 7 - вентиль; А - напорно-всасывающий патрубок; Б - напорный патрубок; В - трубопровод для наполнения и опорожнения; ГК - гидроклапан; П - поплавок; КЗ - кран золотниковый; КУ - кран управления
Рисунок Д.1 - Унифицированная принципиальная технологическая схема автоцистерны
Д.2 Операции, проводимые на автоцистерне, приведены в таблице Д.1.
Таблица Д.1
|
Состояние элемента (см. рисунок Д.1) |
|||||||||
|
1 |
2 |
3 |
4 |
5 |
6 |
7 |
А |
Б |
|
|
Наполнение цистерны: |
|
|
|
|
|
|
|
|
|
|
- своим насосом |
+ |
|
|
+ |
|
|
|
+ |
|
|
- посторонним насосом |
|
|
|
+ |
+ |
|
|
+ |
|
|
Опорожнение цистерны: |
|
|
|
|
|
|
|
|
|
|
- своим насосом |
|
+ |
+ |
|
+ |
|
|
+ |
|
|
- посторонним насосом |
|
|
|
+ |
+ |
|
|
+ |
|
|
- самотеком |
|
|
|
|
|
+ |
|
|
|
|
Перекачка, минуя цистерну |
|
+ |
|
+ |
|
|
|
+ |
+ |
|
Отсос нефтепродукта из напорного патрубка |
+ |
|
+ |
+ |
|
|
+ |
|
+ |
|
Примечание - Знак «+» означает открытое состояние элемента. |
|||||||||
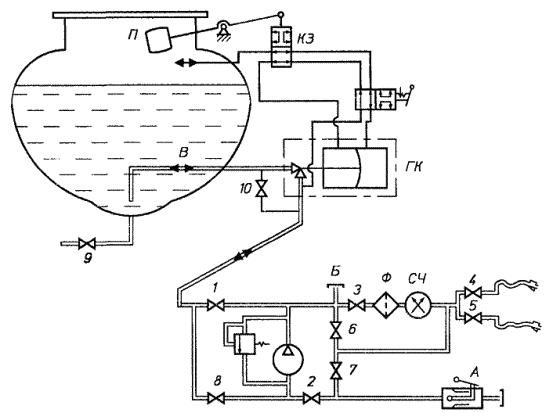
Е.1 Унифицированная принципиальная технологическая схема автотопливозаправщика приведена на рисунке Е.1.
1 - 9 - задвижки; 10 - вентиль; А - напорно-всасывающий патрубок; Б - напорный патрубок; В - трубопровод для наполнения и опорожнения; ГК - гидроклапан; П - поплавок; КЗ - клапан золотниковый; КУ - кран управления; Ф - фильтр; СЧ - счетчик
Рисунок Е.1 - Унифицированная принципиальная технологическая схема автотопливозаправщика
Е.2 Операции, проводимые на автотопливозаправщике, приведены в таблице Е.1.
Таблица Е.1
|
Состояние элемента (см. рисунок Е.1) |
||||||||||||
|
1 |
2 |
3 |
4 |
5 |
6 |
7 |
8 |
9 |
10 |
А |
Б |
|
|
Наполнение цистерны: |
|
|
|
|
|
|
|
|
|
|
|
|
|
- своим насосом |
+ |
+ |
|
|
|
|
|
|
|
|
+ |
|
|
- посторонним насосом |
|
+ |
|
|
|
|
|
+ |
|
|
+ |
|
|
Опорожнение цистерны: |
|
|
|
|
|
|
|
|
|
|
|
|
|
- своим насосом, минуя фильтр |
|
|
|
|
|
+ |
+ |
+ |
|
|
+ |
|
|
- своим насосом через фильтр |
|
|
+ |
+ |
+ |
|
|
+ |
|
|
|
|
|
- посторонним насосом |
|
+ |
|
|
|
|
|
+ |
|
|
+ |
|
|
- самотеком |
|
|
|
|
|
|
|
|
+ |
|
|
|
|
Перекачка, минуя цистерну |
|
+ |
|
|
|
|
|
|
|
|
+ |
+ |
|
Отсос нефтепродукта из раздаточных рукавов |
+ |
+ |
|
+ |
+ |
|
+ |
|
|
+ |
|
|
|
Примечание - Знак «+» означает открытое состояние элемента. |
||||||||||||
[1] Правила защиты от статического электричества в производствах химической, нефтехимической и нефтеперерабатывающей промышленности (М.: Химия, 1973).
[2] Инструкция 36-55 по поверке цистерн калиброванных (М.: Издательство стандартов, 1955)
[3] РД 37.001.155-90 Методические указания. Порядок применения Правил № 73 ЕЭК ООН при сертификационных испытаниях.
Ключевые слова: автомобильные транспортные средства, заправка, транспортирование, нефтепродукты, автоцистерна, цистерна, топливо, масла, наполнение, опорожнение
|
ГОСТЫ, СТРОИТЕЛЬНЫЕ и ТЕХНИЧЕСКИЕ НОРМАТИВЫ. Некоммерческая онлайн система, содержащая все Российские Госты, национальные Стандарты и нормативы. В Системе содержится более 150000 файлов нормативно-технической документации, действующей на территории РФ. Система предназначена для широкого круга инженерно-технических специалистов. Copyright © www.gostrf.com, 2008 - 2026 |