Крупнейшая бесплатная информационно-справочная система онлайн доступа к полному собранию технических нормативно-правовых актов РФ. Огромная база технических нормативов (более 150 тысяч документов) и полное собрание национальных стандартов, аутентичное официальной базе Госстандарта. GOSTRF.com - это более 1 Терабайта бесплатной технической информации для всех пользователей интернета. Все электронные копии представленных здесь документов могут распространяться без каких-либо ограничений. Поощряется распространение информации с этого сайта на любых других ресурсах. Каждый человек имеет право на неограниченный доступ к этим документам! Каждый человек имеет право на знание требований, изложенных в данных нормативно-правовых актах!

  


 

ГОСТ Р 51527-99
(МЭК 60478-3-89)

 

ГОСУДАРСТВЕННЫЙ СТАНДАРТ РОССИЙСКОЙ ФЕДЕРАЦИИ

 

Совместимость технических средств электромагнитная

 

СТАБИЛИЗИРОВАННЫЕ ИСТОЧНИКИ ПИТАНИЯ ПОСТОЯННОГО ТОКА.

КОНДУКТИВНЫЕ ЭЛЕКТРОМАГНИТНЫЕ ПОМЕХИ

 

Нормы и методы испытаний

 

ГОССТАНДАРТ РОССИИ

Москва

 

Предисловие

1. РАЗРАБОТАН И ВНЕСЕН Техническим комитетом по стандартизации в области электромагнитной совместимости технических средств (ТК 30)

2. ПРИНЯТ И ВВЕДЕН В ДЕЙСТВИЕ Постановлением Госстандарта России от 28 декабря 1999 г. № 791-ст

3. Настоящий стандарт содержит аутентичный текст международного стандарта МЭК 60478-3 (1989-10), издание 2 «Стабилизированные источники питания постоянного тока. Часть 3. Опорные уровни и измерение кондуктивных электромагнитных помех (ЭМП)» с дополнительными требованиями, отражающими потребности экономики страны

4. ВВЕДЕН ВПЕРВЫЕ

Содержание

ГОСУДАРСТВЕННЫЙ СТАНДАРТ РОССИЙСКОЙ ФЕДЕРАЦИИ

Совместимость технических средств электромагнитная

СТАБИЛИЗИРОВАННЫЕ ИСТОЧНИКИ ПИТАНИЯ ПОСТОЯННОГО ТОКА.
КОНДУКТИВНЫЕ ЭЛЕКТРОМАГНИТНЫЕ ПОМЕХИ
Нормы и методы испытаний

Conducted electromagnetic interference. Limits and test methods Electromagnetic compatibility of technical equipment. Stabilized power supplies, d.c.output.

Дата введения 2001-01-01

1. Область применения

Настоящий стандарт распространяется на стабилизированные источники питания постоянного тока и особенно импульсные источники питания (далее в тексте - устройства).

Стандарт применяется для устройств, предназначенных для использования в электротехнических, электронных и радиоэлектронных изделиях, аппаратуре и оборудовании, подключаемых к низковольтным электрическим сетям переменного тока, для обеспечения их электропитанием постоянным током.

Настоящий стандарт устанавливает методы испытаний устройств и требования к средствам измерений кондуктивных электромагнитных помех, создаваемых устройствами, а также нормы индустриальных радиопомех (далее в тексте - радиопомехи) на входных и выходных зажимах устройств. Нормы радиопомех на входных зажимах устройств, установленные настоящим стандартом, позволяют оценить степень совместимости устройств с конечным проектируемым оборудованием и его соответствие требованиям стандартов. Нормы кондуктивных радиопомех на выходных зажимах позволяют сравнить эффективность устройств различных типов.

Требования к излучаемым радиопомехам в настоящем стандарте не установлены.

Настоящий стандарт распространяется на устройства с потребляемым током не более 25 А. Для устройств с потребляемым током более 25 А устанавливают дополнительные требования.

Нормы и методы испытаний относятся к полосе частот 10 кГц - 30 МГц.

Нормы и методы испытаний, установленные в настоящем стандарте, должны быть приведены в технической документации на устройство конкретного типа.

Требования настоящего стандарта, в части допустимых уровней радиопомех на входных зажимах устройства, являются обязательными.

Содержание стандарта МЭК 60478-3-89 набрано прямым шрифтом, дополнительные требования к стандарту МЭК 60478-3, отражающие потребности экономики страны, - курсивом.

2. Нормативные ссылки

В настоящем стандарте использованы ссылки на следующие стандарты:

ГОСТ Р 51319-99 Совместимость технических средств электромагнитная. Приборы для измерения индустриальных радиопомех. Требования и методы испытаний

ГОСТ Р 51320-99 Совместимость технических средств электромагнитная. Методы испытаний технических средств - источников индустриальных радиопомех

3. Устройства с потребляемым током не более 25 А

3.1. Измерительная установка

Средства измерений индустриальных радиопомех, используемые для оценки соответствия устройств нормам, устанавливаемым в настоящем стандарте, должны удовлетворять требованиям ГОСТ Р 51319. Основные характеристики измерителя радиопомех с квазипиковым детектором для полосы частот 10 кГц - 30 МГц приведены в таблице 1.

Таблица 1-Характеристики измерителя радиопомех с квазипиковым детектором

Характеристика

Полоса частот

10-150 кГц

0,15-30 МГц

Ширина полосы пропускания на уровне 6 дБ, кГц

0,2

9

Постоянная времени заряда детектора, мс

45

1

Постоянная времени разряда детектора, мс

500

160

Баллистическая постоянная времени индикаторного прибора, мс

160

160

3.2. Метод испытаний

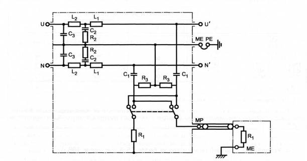
Испытуемое устройство должно быть подсоединено к электрической сети через эквивалент сети для обеспечения определенного полного сопротивления на входных зажимах в точке замера напряжения радиопомех, а также для защиты устройства от радиопомех по цепям электропитания. На рисунке 1 приведена общая схема измерения напряжений радиопомех между каждым из проводников и заземлением.

Измерения напряжений радиопомех на выходных зажимах проводят с нагрузкой, применяемой в условиях эксплуатации устройства. Если такие прямые измерения невозможны или в случае, когда нагрузка ведет себя как индуктивное сопротивление, рекомендуется вводить между указанной нагрузкой и устройством дополнительный эквивалент сети по схеме рисунка 1. Допускается проводить измерения напряжения радиопомех на выходных зажимах устройства при указанной нагрузке без дополнительного эквивалента сети с применением пробника напряжения по ГОСТ Р 51319 (тип 2).

Эквивалент сети при токе, потребляемом устройством, не более 25 А должен удовлетворять требованиям ГОСТ Р 51319 (тип 1).

Подробная схема подключения измерителя радиопомех к испытуемому устройству приведена на рисунке 2. Напряжения радиопомех измеряются последовательно на входных и выходных зажимах устройства.

Для того, чтобы определить условия, при которых имеет место максимальный уровень радиопомех, измерения должны выполняться при питающих напряжениях в пределах установленного диапазона питания и во всем установленном диапазоне нагрузки (см. также ГОСТ Р 51320).

Испытания на соответствие требованиям настоящего стандарта проводят при нормальных климатических условиях:

температуре окружающего воздуха (25±10) °С;

относительной влажности воздуха 45-80 %;

атмосферном давлении 84-106,7 кПа (630-800ммрт. ст.).

3.3. Нормы

Применительно к условиям испытаний, определенным в 3.1 и 3.2, устанавливают четыре группы (А, В, С, D) предельно допустимых уровней (норм) напряжений радиопомех, создаваемых устройством на входных и выходных зажимах, приведенных в таблице 2:

уровни А и С относятся к полосе частот 10 кГц-30 МГц;

уровни В и D относятся к полосе частот 150 кГц-30 МГц.

В технической документации на устройство конкретного типа должно быть указано, какой из уровней применяется к входным зажимам, а какой - к выходным.

Нормы радиопомех, указанные в таблице 2, приведены в графическом виде на рисунке 3

Таблица 2-Нормы

Частота

Напряжение радиопомех, дБ (мкВ)

А

В

С

D

10 кГц

80

-

92

-

20 кГц

74

-

86

-

50 кГц

66

-

78

-

150 кГц

58

66

70

79

150 кГц-500 кГц

54

66-56

66

79

0,5 МГц-5 МГц

48

56

60

73

5 МГц-30 МГц

48

60

60

73

Примечания

1 На граничной частоте нормой является меньшее значение.

2 Нормы не применяют к устройствам, в конструкции которых отсутствуют помехоподавляющие фильтры. Отсутствие встроенных помехоподавляющих фильтров должно быть указано в технической документации на устройство

4. Устройства с потребляемым током более 25 А, но менее 100 А

4.1. Метод испытаний

Схема эквивалента сети для устройства с потребляемым током до 100 А приведена на рисунке 1. Эквивалент сети должен использоваться с измерителем радиопомех, имеющим входное сопротивление 50 Ом.

Измерения проводят в соответствии с 3.2 с использованием измерительной установки, приведенной на рисунке 2.

4.2. Нормы

Допустимые уровни радиопомех на входных зажимах устройства должны соответствовать установленным в 3.3.

Допустимые уровни радиопомех на выходных зажимах должны быть установлены в технической документации на устройство по согласованию между изготовителем и пользователем.

ME - измерительное заземление; РЕ - защитное заземление; МР - точка измерений

Значение параметра

Потребляемый ток

Не более 25 А

Более 25 А, но менее 100 А

R1

R2

R3

50 Ом

5 Ом

1000 Ом

50 Ом

-

-

C1

С2

С3

0,25 мкФ

8 мкФ

2 мкФ

0,1 мкФ

1,0 мкФ

-

L1

L2

50 мкГн

250 мкГн

5 мкГн

-

Рисунок 1 - Общая схема измерения напряжения радиопомех

Положение переключателя: 1-измерение на входных зажимах; 2-измерение на выходных зажимах

Рисунок 2 - Схема измерительной установки

Примечания к рисункам 1 и 2

1 Если иное не установлено в стандартах на устройство конкретного вида, за измеренное значение принимают показания измерителя без учета влияния полного сопротивления конденсатора С1 (рисунок 1).

2 При значительных помехах в цепи защитного заземления может быть создано искусственное измерительное заземление путем включения индуктивности между точками РЕ и ME. Рекомендуется значение указанной индуктивности устанавливать равным L1 для соответствующего значения потребляемого тока. Должны приниматься меры предосторожности, так как между точками ME и РЕ имеется разность потенциалов.

3 Корпус эквивалента сети должен быть соединен с пластиной заземления проводящей лентой с минимальным сечением 10 мм2. Для того, чтобы обеспечить достаточно низкое сопротивление, проводящая лента должна быть как можно короче и шириной не менее одной трети ее длины.

Рисунок 3-Допустимые значения напряжения индустриальных радиопомех

Ключевые слова: электромагнитная совместимость; стабилизированные источники питания; кондуктивные электромагнитные помехи; эквивалент сети; нормы; методы испытаний.

 




ГОСТЫ, СТРОИТЕЛЬНЫЕ и ТЕХНИЧЕСКИЕ НОРМАТИВЫ.
Некоммерческая онлайн система, содержащая все Российские Госты, национальные Стандарты и нормативы.
В Системе содержится более 150000 файлов нормативно-технической документации, действующей на территории РФ.
Система предназначена для широкого круга инженерно-технических специалистов.

Рейтинг@Mail.ru Яндекс цитирования

Copyright © www.gostrf.com, 2008 - 2026