Крупнейшая бесплатная информационно-справочная система онлайн доступа к полному собранию технических нормативно-правовых актов РФ. Огромная база технических нормативов (более 150 тысяч документов) и полное собрание национальных стандартов, аутентичное официальной базе Госстандарта. GOSTRF.com - это более 1 Терабайта бесплатной технической информации для всех пользователей интернета. Все электронные копии представленных здесь документов могут распространяться без каких-либо ограничений. Поощряется распространение информации с этого сайта на любых других ресурсах. Каждый человек имеет право на неограниченный доступ к этим документам! Каждый человек имеет право на знание требований, изложенных в данных нормативно-правовых актах!

  


 

ГОСУДАРСТВЕННЫЙ СТАНДАРТ СОЮЗА ССР

ЛИФТЫ ЭЛЕКТРИЧЕСКИЕ ПАССАЖИРСКИЕ

Основные параметры и размеры

ГОСТ 5746-83
(CT СЭВ 4325-83)

ГОСУДАРСТВЕННЫЙ СТАНДАРТ СОЮЗА ССР

ЛИФТЫ ЭЛЕКТРИЧЕСКИЕ ПАССАЖИРСКИЕ

Основные параметры и размеры

Passenger electric lifts. Basic parameters and dimensions

ГОСТ
5746-83

(CT СЭВ 4325-83)

Дата введения 01.01.86

Настоящий стандарт распространяется на электрические пассажирские лифты (далее - лифты), устанавливаемые в жилых, общественных зданиях и зданиях промышленных предприятий и предназначаемые для подъема и спуска пассажиров.

Разработка чертежей строительных конструкций зданий, с учетом установки лифтов должна производиться в соответствии с технической документацией базовой организации по стандартизации лифтов.

Стандарт соответствует CT СЭВ 4325-83 и международному стандарту ИСО 4190-1 в части грузоподъемности и скорости лифтов, размеров кабин (в плане), ширины дверей кабины и дверей шахты, а также применяемости лифтов в зависимости от вида зданий.

(Измененная редакция, Изм. № 1).

1. ОСНОВНЫЕ ПАРАМЕТРЫ

1.1. Основные параметры и применяемость лифтов в зависимости от вида здания должны соответствовать указанным в табл. 1 и 1а.

Таблица 1

Вид здания

Грузоподъемность, кг

Вместимость кабины (количество человек)

Номинальная скорость,

м/с

Высота подъема, м, не более

Число остановок, не более

Питающая электрическая сеть

Жилые

400

5

1,0

60

16

Род тока: переменный трехфазный.

Номинальная частота, Гц: 50; 60*4.

Номинальное напряжение, В:

- при частоте 50 Гц:

220, 240*4, 380, 415*4;

- при частоте 60 Гц:

220; 230; 240; 254; 380; 400; 415; 440

1,6

85

25

630

8

1,0

60

16

1,6

85

25

Общественные здания и здания промышленных предприятий

400*

5

0,63

70

10

630

8

1,0

45

10

1,6

65

16

800

10

1,0

45

10

1,6

65

16

2,5

100

25

1000

12

1,0

45

10

1,6

65

16

2,5

100

25

4,0

150

25

1000**

12

1,6

150

30

1250

15

1,0

45

10

1,6

65

16

2,5

100

25

4,0

150

25

1600

20

2,5

100

25

4,0

150

25

1600***

20

1,0

45

10

1,6

65

16

* Лифты для производственных зданий.

** Лифты с кабиной размером (в плане) 1100х2100 мм.

*** Лифты для зданий лечебно-профилактических учреждений.

*4 Для лифтов, поставляемых на экспорт.

Таблица 1a

Грузоподъемность, кг

Вместимость кабины (количество человек)

Номинальная скорость, м/с

Высота подъема, м, не более

Число остановок, не более

Питающая электрическая сеть

1. Лифты для жилых зданий

 

320

4

0,71

45

10

 

1,0

75

17

1,4

100

25

400*

5

0,71

45

10

1,0

75

17

500

6

1,0

75

17

1,4

100

25

630

8

1,0

75

17

2. Лифты для общественных зданий и зданий промышленных предприятий

Род тока: переменный трехфазный.

Номинальная частота, Гц:

50; 60***

Номинальное напряжение, В:

- при частоте 50 Гц:

220, 240***, 380, 415***;

- при частоте 60 Гц:

220, 230, 240, 254, 380, 400, 415, 440

500*4

6

1,0

75

17

1,4

100

25

630*4

8

1,0

75

10

1000**

12

1,0

75

17

1,4

100

25

2,0

150

40

4,0

150

40

1600

20

4,0

150

40

2.1. Лифты для производственных зданий

 

320

4

0,5

70

24

 

0,5

125

24

2.2. Лифты для лечебно-профилактических учреждений

 

500

6 или 4 + один человек на больничной койке

0,5

45

14

 

* Лифты с кабиной размером (в плане) 935х1075 мм.

** Лифты с кабиной размером (в плане) 1760х1460 мм.

*** Для лифтов, поставляемых на экспорт.

*4 Лифты с кабиной размером (в плане) 1040х1380 мм.

1.2. Конструктивные исполнения лифтов должны соответствовать указанным в табл. 2 и 2а.

В таблице указана система управления для одиночного лифта. В случае установки группы из двух и более лифтов должна быть применена система группового управления.

Таблица 2

Конструктивное исполнение

Вид здания

Жилые

Общественные и промышленных предприятий

Производственные

 

Лечебно-профилактических учреждений

Грузоподъемность лифта, кг

400

630

400

630, 800, 1000

1000*

1250,1600

1600

Вид кабины

Непроходная

Непроходная или проходная

Непроходная

Непроходная или проходная

Конструкция дверей кабины или шахты

Горизонтально-раздвижная

Распашная или горизонтально-раздвижная

Горизонтально-раздвижная

У непроходной кабины: горизонтально-раздвижная.

У проходной кабины: горизонтально-раздвижная у основной двери, распашная у вспомогательной двери.

Горизонтально-раздвижная

Вид привода дверей кабины или шахты

Автоматический

Ручной

Автоматический

У непроходной кабины: автоматический.

У проходной кабины: автоматический у основной двери, ручной у вспомогательной двери.

Автоматический

Вид шахты

Глухая

Расположение машинного помещения относительно шахты

Над шахтой

Вид системы управления

Смешанная собирательная при движении вниз

Смешанная простая

Смешанная собирательная в двух направлениях

Смешанная собирательная в двух направлениях с приоритетным вызовом кабины на любой этаж для транспортирования «лежачих» больных.

* Лифты со скоростью 1,6 м/с с кабиной размером в плане 1100х2100 мм.

Таблица 2а

Конструктивное исполнение

Вид здания

Жилые

Производственные промышленных предприятий

Общественные и промышленных предприятий

Лечебно-профилактических учреждений

Грузоподъемность лифта, кг

320, 400

320, 400, 500, 630

320, 500

320

500

630

1000

1600

500

Номинальная скорость, м/с

0,71

1,0

1,4

0,5

1,0; 1,4

1,0

1,0; 1,4; 2,0; 4,0

4,0

0,5

Вид кабины

Непроходная

Непроходная или проходная

Конструкция дверей кабины и шахты

Горизонтально-раздвижная

Распашная: у кабины - двухстворчатая, у шахты - одностворчатая

Горизонтально-раздвижная

Распашная

Вид привода дверей кабины и шахты

Автоматический

Ручной

Автоматический

Ручной

Вид шахты

Глухая

Справа

Расположение противовеса относительно кабины

Сзади или справа

Сзади

Расположение машинного помещения относительно шахты

Над шахтой

Вид системы управления

Смешанная простая

Смешанная собирательная при движении вниз

Смешанная простая

Смешанная собирательная в двух направлениях

Внутренняя кнопочная простая с сигнальным вызовом кабины с любой посадочной площадки (для работы с проводником)

1.1, 1.2. (Измененная редакция, Изм. № 1, 2).

1.3. Два и более лифтов могут устанавливаться в одной общей шахте. Размеры общей шахты, машинного и блочного помещений должны приниматься в соответствии с технической документацией базовой организации по стандартизации лифтов.

1.4. Отклонение рабочей скорости не должно превышать ±15 % значения номинальной скорости, указанной в табл. 1 и 1а.

(Измененная редакция, Изм. № 2).

1.5. Область применения лифтов, их исполнение в зависимости от воздействия климатических факторов среды и технические требования к лифтам должны соответствовать ГОСТ 22011.

2. ОСНОВНЫЕ РАЗМЕРЫ

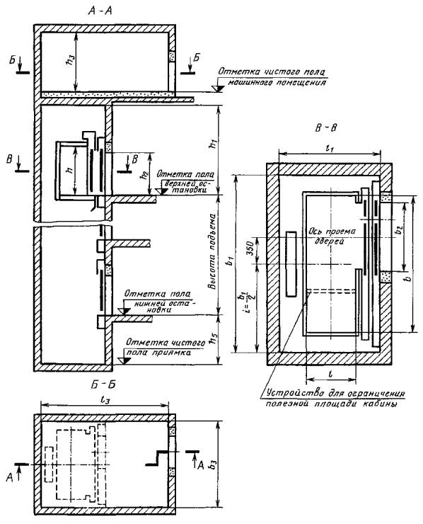
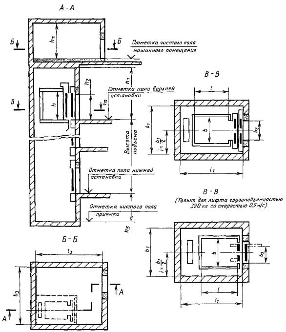
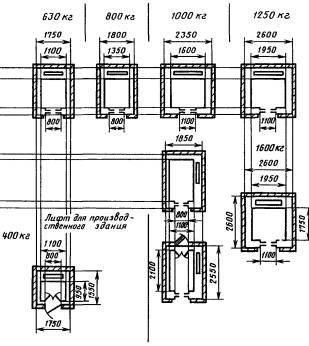
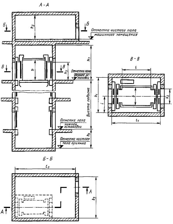
2.1. Основные размеры (внутренние) кабин, шахт, машинных и блочных помещений должны соответствовать указанным в табл. 3, 3а и на черт. 1-8.

Чертежи не определяют конструкцию лифтов, расположение машинных помещений (в плане) относительно шахт, расположение входных дверей в машинных и блочных помещениях, а также в приямках.

Размеры машинного помещения указаны с учетом наличия демонтажного люка в полу машинного помещения и расположения оборудования одиночного лифта.


Таблица 3

Размеры в мм

Грузоподъемность, кг

Скорость номинальная, м/с

Расположение противовеса относительно кабины

Кабина

Шахта

Двери кабины и шахты

Машинное помещение

Блочное помещение

Высота шахты от верхней остановки h1

Глубина приямка h5

Расстояние от боковой стены шахты до оси кабины i (размер справочный)

Номер чертежа

Ширина b

Глубина l

Высота h, не менее

Ширина b1

Глубина l1

Ширина b2

Высота h2

Ширина b3

Глубина l3

Высота h3

Ширина b4

Глубина l4

Высота h4

не менее

400

0,63

Сзади

1100

950

2100

1750

1550

800

2000

2800

3000

2250

-

3500

1300

875

1

1,0

2450

1400

1000

1550

1700

700

775

1,6

4000

3300

4200

1700

950

1750

1550

800

875

630

1,0

1400

2000

3000

3500

1400

2100

1100

2550

1700

1200

2650

3700

1275

5

Сбоку справа

1100

2100

1850

2550

800

3000

3900

875

3

1,6

Сзади

1400

1750

2000

4100

3500

4200

1700

1

2100

1100

2550

1700

1200

4800

3300

1275

5

Сбоку справа

1100

2100

1850

2550

800

4200

4000

875

3

800

1,0

Сзади

1350

1400

2300

1800

2000

3500

3500

2800

4000

1500

900

1

1,6

4100

4200

1700

2,5

5800

5500

3500

1800

2000

1800

4500

3000

2

1000

1,0

1600

2350

1100

3500

3600

2800

-

4000

1500

1175

1

Сбоку справа

1100

2100

2100

1850

2550

800

4000

875

3

1,6

4000

4700

4300

2000

3 или 6

Сзади

1600

1400

2300

2350

2000

1100

3700

4400

1175

1

2,5

5800

5500

3500

2350

2000

1800

4500

3000

2

4,0

5700

4800

1250

1,0

1950

2600

2100

3800

3800

2800

 

 

 

4200

1700

1300

1

1,6

4400

 

4500

2000

2,5

6100

5500

3500

2600

2000

1800

4800

3000

2

4,0

5700

4800

1600

1,0

Сбоку

1400

2400

2300

2400

3000

1300

2100

4600

5500

2800

-

4200

1700

1050

3 или  4

1,6

4500

2000

2,5

Сзади

1950

1750

2600

2600

1100

6100

5500

3500

2600

2600

1800

5000

3000

1300

2

4,0

5700

4800

Примечание. Допускается до 01.01.91 лифты грузоподъемностью 400 кг со скоростью 1,0 м/с с кабиной размером (в плане) 1100х950 мм и с дверью шириной 800 мм размещать в шахтах размером (в плане) 1700х1550 мм, а лифты грузоподъемностью 630 кг со скоростью 1,0 м/с с кабиной размером (в плане) 2100х1100 мм размещать в шахтах размером в (плане) 2650х1700 мм при условии монтажа шахт из объемных железобетонных элементов. При этом железобетонные объемные элементы для шахт размером (в плане) 1700х1550 мм должны быть снабжены устройствами для самофиксации при монтаже.

Таблица 3а

Размеры в мм

Грузоподъемность, кг

Скорость номинальная, м/с

Расположение противовеса относительно кабины

Кабина

Шахта

Двери кабины и шахты

Машинное помещение

Блочное помещение

Высота шахты от верхней остановки h1

Глубина приямка h5

Расстояние от боковой стены шахты до оси кабины I (размер справочный)

Номер чертежа

Ширина b

Глубина l

Высота h, не менее

Ширина b1

Глубина l1

Ширина b2

Высота h2

Ширина b3

Глубина l3

Высота h3

Ширина b4

Глубина l4

Высота h4

не менее

320

0,5

Сзади

960 (1000)

1160 (1200)

2100

1400

1600

700

2000

2800

3000

2200

-

-

-

3500

1250

700

7

1500

1700

750

Справа

1650

1400

3000

2800

700

8

1750

1500

750

0,71

Сзади

935 (980)

1075 (1120)

1550

1700

650

1980

2800

3000

775

7

Справа

1700

1550

3000

2800

8

1,0

Сзади

1550

1700

3500

3000

2450

1350

7

Справа

1700

1550

8

1 4

Сзади

1550

1700

4000

4000

1450

7

400

0,71

Сзади

935 (980)

1075 (1120)

1550

1700

650

1980

2800

3000

2200

3500

1250

775

7

700

Справа

1700

1550

650

3000

2800

8

400

0,71

Справа

935 (980)

1075 (1120)

2100

1700

1550

700

1980

3000

2800

2200

-

-

-

3500

1250

775

8

1,0

Сзади

1550

1700

650

3500

3000

2450

1350

7

700

Справа

1700

1550

650

8

700

500

0,5

Справа

1400 (1445)

2430 (2470)

1950

2700

1250

2000

2700

4000

2800

3600

1250

950

3 или 4

1,0

Сзади

1040 (1080)

1380 (1420)

1750

2000

700

1980

3000

3300

2450

3500

1350

875

7

Справа

1900

1700

3000

8

Справа

2160 (2200)

1850

2550

3900

3

Сзади

2155 (2200)

1135 (1180)

2650

1700

1200

2650

3700

5

1,4

Сзади

1040 (1080)

1380 (1420)

1750

2000

700

3500

4000

4300

1450

7

 

Справа

1040 (1080)

2160 (2200)

1850

2550

700

3500

4000

4300

1450

875

3

 

Сзади

2155 (2200)

1135 (1180)

2650

1700

1200

5

630

1,0

Сзади

1040 (1080)

1380 (1420)

1750

2000

700

3000

3300

3500

1350

875

7

Справа

1900

1700

3000

8

Справа

2160 (2200)

1850

2550

3900

3

Сзади

2100

1100

2650

1700

1200

2650

3700

5

1000

1,0

Сзади

1760 (1800)

1460 (1500)

2250

2250

2150

1000

3500

3600

2800

4000

1450

1125

1

1,4

3800

4000

 

4300

1950

 

2,0

2300

5500

5000

3500

2250

2300

1800

4700

2950

2

4,0

5700

4750

1600

4,0

Сзади

2160 (2200)

1760 (1800)

2700

2600

1200

2000

2700

2600

1350

Примечание. В скобках указаны наружные размеры кабин.


Черт. 1

Черт. 2

Черт. 3

Черт. 4

Черт. 5

Черт. 6

Черт. 7

Черт. 8

(Измененная редакция, Изм. № 1, 2).

2.2. Лифты грузоподъемностью 400 кг с кабиной размером (в плане) 1100х1000 мм, дверями шириной 700 мм и шахтой размером (в плане) 1550х1700 мм предназначены для применения в зданиях, сооружаемых по проектам, разработанным до 1 января 1984 г., а также в зданиях, проектируемых по действующим типовым проектам, введенных в действие до 1 января 1984 г.

2.3. Габаритные размеры лифтов (в плане) и применяемость лифтов в зависимости от вида зданий, приведены в приложении. Размеры указаны для лифтов, предусмотренных табл. 1-3.

2.2, 2.3. (Измененная редакция, Изм. № 2).

2.4. Лифты грузоподъемностью 630 кг для общественных зданий должны иметь кабину размером (в плане) 1100х1400 мм.

2.5. Лифты для жилых зданий грузоподъемностью 630 кг с кабиной размером (в плане) 1100х2100 мм или 2100х1100 мм должны иметь в кабине устройство для ограничения полезной площади ее пола, соответствующей вместимости восьми человек по нормам «Правил устройства и безопасной эксплуатации лифтов», утвержденных Госгортехнадзором 11.02.92, или ограничитель грузоподъемности и сигнализатор перегрузки.

2.6. Лифты с кабинами размерами (в плане) 1100х2100, 2100х1100 и 1400х2400 мм должны иметь систему управления, обеспечивающую длительную остановку кабины для ее загрузки и выгрузки, а также, кроме лифта грузоподъемностью 1000 кг со скоростью 1 м/с с размерами кабины 1100х2100 мм, возможность входа и транспортирования пожарного подразделения.

(Измененная редакция, Изм. № 1).

2.7. Распашная вспомогательная дверь шахты, через которую осуществляется вход пожарного подразделения в кабину лифта, должна располагаться на площадке, предназначаемой для входа указанного подразделения в здание.

2.8. Отклонение ширины и глубины кабины от номинальных размеров не должно быть более ±10 мм.

2.9. Отклонение ширины и глубины шахты от номинальных размеров не должно быть более +30 мм.

Разность диагоналей шахты (в плане) не должна быть более 25 мм.

Отклонение стен шахты от вертикальной плоскости не должно быть более 30 мм.

2.10. Лифты предусмотренные табл. 1а-3а, за исключением лифтов грузоподъемностью 1000 кг со скоростью 2,0 и 4,0 м/с и грузоподъемностью 1600 кг, разрешается изготовлять до 01.01.93.

Лифты грузоподъемностью 1000 кг со скоростью 2,0 и 4,0 м/с и грузоподъемностью 1600 кг разрешается изготовлять до 01.01.94.

2.11. Лифты грузоподъемностью 500 кг со скоростью 1,0 м/с с кабиной размером (в плане) 1040х1380 и 1040х2160 мм, грузоподъемностью 400 кг со скоростью 0,71 и 1,0 м/с, грузоподъемностью 320 кг со скоростью 0,5; 0,71; 1,0 м/с по согласованию с изготовителем лифтов допускается изготовлять с левым расположением противовеса относительно кабины.

2.10, 2.11. (Введены дополнительно, Изм. № 2).

ПРИЛОЖЕНИЕ

Справочное

ГАБАРИТНЫЕ РАЗМЕРЫ ЛИФТОВ (В ПЛАНЕ) И ПРИМЕНЯЕМОСТЬ ЛИФТОВ В ЗАВИСИМОСТИ ОТ ВИДА ЗДАНИЙ

Лифты для жилых зданий

Лифты для общественных зданий и зданий промышленных предприятий

Лифты для зданий лечебно - профилактических учреждений

(Измененная редакция, Изм. № 1).

ИНФОРМАЦИОННЫЕ ДАННЫЕ

1. РАЗРАБОТАН И ВНЕСЕН Министерством строительного, дорожного и коммунального машиностроения

РАЗРАБОТЧИКИ

Е.А. Нефедов (руководитель темы); Л.И. Вольф-Троп, канд. техн. наук, С.М. Ройтбурд, И.Я. Файнштейн

2. УТВЕРЖДЕН И ВВЕДЕН В ДЕЙСТВИЕ Постановлением Государственного комитета СССР по делим строительства от 21 июня 1983 г. № 122

3. ВЗАМЕН ГОСТ 5746-67, ГОСТ 8822-67, ГОСТ 13023-67, ГОСТ 22276-76

4. ССЫЛОЧНЫЕ НОРМАТИВНО-ТЕХНИЧЕСКИЕ ДОКУМЕНТЫ

Обозначение НТД, на который дана ссылка

Номер пункта

ГОСТ 22011-95

1.5

ИСО 4190-1-80

Вводная часть

5. ПЕРЕИЗДАНИЕ с Изменениями № 1, 2, утвержденными в декабре 1984 г., декабре 1985 г. (ИУС 5-85, 4-86)

СОДЕРЖАНИЕ

 

 




ГОСТЫ, СТРОИТЕЛЬНЫЕ и ТЕХНИЧЕСКИЕ НОРМАТИВЫ.
Некоммерческая онлайн система, содержащая все Российские Госты, национальные Стандарты и нормативы.
В Системе содержится более 150000 файлов нормативно-технической документации, действующей на территории РФ.
Система предназначена для широкого круга инженерно-технических специалистов.

Рейтинг@Mail.ru Яндекс цитирования

Copyright © www.gostrf.com, 2008 - 2026