Крупнейшая бесплатная информационно-справочная система онлайн доступа к полному собранию технических нормативно-правовых актов РФ. Огромная база технических нормативов (более 150 тысяч документов) и полное собрание национальных стандартов, аутентичное официальной базе Госстандарта. GOSTRF.com - это более 1 Терабайта бесплатной технической информации для всех пользователей интернета. Все электронные копии представленных здесь документов могут распространяться без каких-либо ограничений. Поощряется распространение информации с этого сайта на любых других ресурсах. Каждый человек имеет право на неограниченный доступ к этим документам! Каждый человек имеет право на знание требований, изложенных в данных нормативно-правовых актах!

  


 

ОТРАСЛЕВОЙ СТАНДАРТ

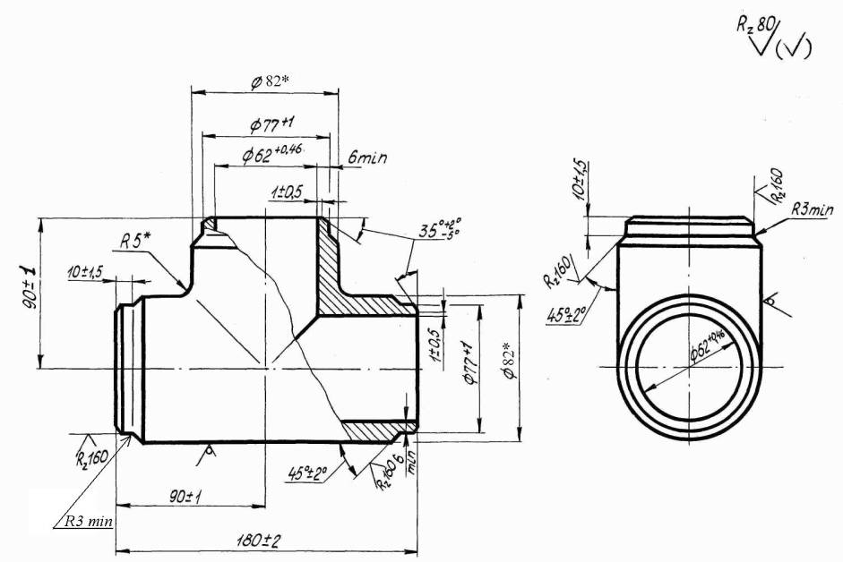
Тройник равнопроходный для паропроводов ТЭС.

Конструкция и размеры

ОСТ 108.104.17-82

Взамен

ОСТ 24.720.12 в части

Рном. = 100 кгс/см2, t = 540° С

Указанием Министерства энергетического машиностроения от 04.06.82 № ВВ-002/4628 срок действия установлен с 01.01.85 до 01.01.96.

Проверен в 1983 г

(Измененная редакция, Изм. № 1, Изм. № 3, Изм. № 4).

Несоблюдение стандарта преследуется по закону

1. Настоящий стандарт распространяется на тройник равнопроходный штампованный с условным проходом 65 мм для паропроводов тепловых электростанций с абсолютным давлением Р = 9,81 МПа (100 кгс/см2), температурой t = 540°С.

(Измененная редакция, Изм. № 3).

2. Конструкция и размеры тройника должны соответствовать указанным на чертеже. Масса тройника - 4,1 кг .

(Измененная редакция, Изм. № 2).

3. Материал - сталь марки 12Х1МФ ТУ 14-1-3987-85 Гр.IIТ ОСТ 108.030.113-87.

(Измененная редакция, Изм. № 4).

4. Остальные технические требования по ОСТ 108.030.113-87 и ОСТ 24.125.60-89.

(Измененная редакция, Изм. № 3, Изм. № 4).

 



*Размеры для справок

(Измененная редакция, Изм. № 2).

Пример условного обозначения тройника равнопроходного с условным проходом Dy 65

ТРОЙНИК равнопроходный 65 ОСТ 108.104.17-82

Пример маркировки : ОСТ 108.104.17-82

                                           Марка завода

ЛИСТ РЕГИСТРАЦИИ ИЗМЕНЕНИЙ

Изм.

Номера листов (страниц)

Номер документа

Подпись

Дата

Срок введения изменения

измененных

замененных

новых

аннулированных

 

 

 

 

 

 

 

 

 

 

 




ГОСТЫ, СТРОИТЕЛЬНЫЕ и ТЕХНИЧЕСКИЕ НОРМАТИВЫ.
Некоммерческая онлайн система, содержащая все Российские Госты, национальные Стандарты и нормативы.
В Системе содержится более 150000 файлов нормативно-технической документации, действующей на территории РФ.
Система предназначена для широкого круга инженерно-технических специалистов.

Рейтинг@Mail.ru Яндекс цитирования

Copyright © www.gostrf.com, 2008 - 2026