|
|
|
Федеральное государственное унитарное предприятие Проектный, конструкторский и научно-исследовательский институт «СантехНИИпроект»
РАСЧЕТ ТЕПЛОВЫХ СХЕМ КОТЕЛЬНЫХ СТО 02494733 5.4-02-2006Дата введения - 2006-12-15 Предисловие Сведения о стандарте 1 РАЗРАБОТАН Федеральным государственным унитарным предприятием «Проектный, конструкторский и научно-исследовательский институт «СантехНИИпроект» 2 ВНЕСЕН Федеральным государственным унитарным предприятием «Проектный, конструкторский и научно-исследовательский институт «СантехНИИпроект» 3 УТВЕРЖДЕН И ВВЕДЕН В ДЕЙСТВИЕ Приказом ФГУП «СантехНИИпроект» от 15 декабря 2006 г. № 19 4 ВВЕДЕН ВПЕРВЫЕ Введение Цели и принципы стандартизации в Российской Федерации установлены Федеральным законом от 27 декабря 2002 г. № 184-ФЗ «О техническом регулировании», а правила применения стандартов организаций - ГОСТ Р 1.4-2004 «Стандартизация в Российской Федерации. Стандарты организаций. Общие положения» Настоящий стандарт разработан с учетом достижений науки и техники в области проектирования котельных для зданий различного назначения в целях распространения и использования результатов исследований и разработок в данной области. Стандарт содержит методику расчета тепловых схем отопительно-производственных котельных с паровыми котлами КЕ для открытой и закрытой системы теплоснабжения. Требования настоящего стандарта подлежат обязательному соблюдению производственными подразделениями «СантехНИИпроекта», а также другими субъектами хозяйственной деятельности на добровольной основе, если в договоре на разработку проектной документации сделана ссылка на этот стандарт. Содержание 1 Область применения1.1 В работе изложены рекомендации по расчету тепловых схем котельных с паровыми котлами, рассчитанными для работы при давлении пара 14 МПа (пар насыщенный). Приводится методика расчета тепловых схем для закрытой и открытой систем теплоснабжения, иллюстрируемая соответствующими примерами. Предусматривается выполнение расчетов для наиболее характерных режимов работы котельных. По отдельным позициям для ускорения расчетов в работе приведены аналитический и графический (приложение А) методы. В основу определения расхода пара на деаэрацию питательной воды, являющегося наиболее сложным элементом расчета, положен только графический метод. 2 Нормативные ссылкиВ настоящем стандарте использованы нормативные ссылки на следующие документы: СанПиН 2.1.2.1002-00 Санитарно-эпидемиологические требования к жилым зданиям и помещениям СНиП 23-01-99* Строительная климатология СНиП 2.04.01-85* Внутренний водопровод и канализация зданий ГОСТ 30494-96 Здания жилые и общественные. Параметры микроклимата в помещениях 3 Общие положения3.1 Расчет тепловой схемы котельной производится с целью определения расхода пара и воды для отдельных узлов при характерных режимах работы котельной и составления общего материального баланса пара и воды. Расчет выполняется параллельно для всех режимов с применением табличной формы в рекомендуемой последовательности (см. таблицы 2 и 4). Расчетом определяется температура различных потоков воды (сетевой, подпиточной, химочищенной исходной) и конденсата. 3.2 На расчетной тепловой схеме котельной (рисунки А.1 и А.2) указываются направления основных потоков теплоносителя, его расходы и параметры. 3.3 Расчет теплой схемы котельной выполняется в следующей последовательности: - рассчитывается предварительный пароводяной баланс котельной (без учета непрерывной продувки), который используется в расчете химводоочистки для установления необходимости непрерывной продувки, ее величины, а также для уточнения собственных нужд химводоочистки; - производится полный расчет тепловой схемы котельной по всем позициям, в частности уточняется пароводяной баланс, суммарная паровая нагрузка котельной и намечаются варианты для выбора типоразмера и количества котлов. Выбор основного варианта установки котлов производится при составлении технико-экономического обоснования. В процессе расчета тепловой схемы методом последовательных приближений уточняется расход пара на деаэрацию питательной воды. Предлагаемый метод расчета позволяет уточнить этот расход после одного приближения, причем погрешность находится в пределах 5 %; - результаты расчета являются исходными данными для расчета и выбора оборудования отдельных узлов тепловой схемы и основных трубопроводов котельной. Выбор числа и единичной мощности котлов также производится на основании результатов расчета тепловой схемы. В случае наличия двух или более вариантов установки котлов выбор следует производить на основании технико-экономического обоснования. 3.4 Методика расчета тепловых схем и примеры приведены для наиболее общего случая тепловой схемы - отопительно-производственной котельной (с теплоносителями - высокотемпературная вода и насыщенный пар). Расчеты отопительной (теплоноситель высокотемпературная вода) и производственной котельной (теплоноситель насыщенный пар) являются частными случаями общего расчета тепловой схемы. 3.5 Расчетные режимы. Для отопительно-производственной и отопительной котельных расчет ведется для четырех характерных режимов: - максимального зимнего при расчетной температуре наружного воздуха для проектирования отопления и вентиляции; - при средней температуре наиболее холодного месяца; - при температуре наружного воздуха в точке излома температурного графика сетевой воды (при наличии нагрузки на горячее водоснабжение); - летнего режима. В случае отсутствия нагрузки на горячее водоснабжение режим при температуре наружного воздуха в точке излома температурного графика сетевой воды заменяется режимом в конце отопительного периода (температура наружного воздуха 8°С). Для отопительной котельной при наличии только отопительно-вентиляционной нагрузки исключается летний режим (котельная в летний период не работает). Производственная котельная рассчитывается для максимального зимнего режима, режима при средней температуре самого холодного месяца и летнего. 3.6 Исходные данные, к примеру, расчета тепловой схемы отопительно-производственной котельной для закрытой системы теплоснабжения приведены в таблице 1. Дополнительные исходные данные: - топливо твердое; сжигание топлива - слоевое, поэтому отсутствует мазутное хозяйство, и в расчетах Dмаз принято равным 0; при камерном сжигании твердого топлива требуется мазут для растопки и подсветки факела. В этом случае и в случае использования мазута в качестве топлива (основного, резервного или аварийного) необходимо предусматривать мазутное хозяйство и учитывать в расчете расход пара на мазутное хозяйство; - возврат конденсата от производственных потребителей под напором. Для примера расчета тепловой схемы с учетом расхода теплоты на мазутное хозяйство для отопительно-производственной котельной с открытой системой теплоснабжения в качестве топлива принят мазут. 3.7 Исходные данные, к примеру, расчета тепловой схемы отопительно-производственной котельной для открытой системы теплоснабжения приведены в таблице 3. Примеры расчетов тепловых схем для закрытых и открытых систем теплоснабжения даны, как наиболее сложные, с использованием качественного регулирования. При использовании количественного регулирования в расчетах тепловых схем следует: - принимать температуру прямой и обратной сетевой воды на выходе из котельной и температуру обратной сетевой воды перед сетевыми насосами во всех расчетных режимах равной температуре при максимальном режиме. 3.8 В приведенных примерах (таблицы 2 и 4) был принят, согласно заданию, температурный график сетевой воды 150-70°С. Расчетные формулы температуры наружного воздуха в точке излома, температуры прямой и обратной сетевой воды составлены для заданного температурного графика. При температурном графике 130-70°С указанные величины могут быть определены по следующим формулам или рисунку: - температура наружного воздуха в точке излома
- температура прямой сетевой воды
- температура обратной сетевой воды
Для иного температурного графика температуру сетевой воды в подающем и обратном трубопроводах при любой температуре наружного воздуха следует определять по формулам: - в подающем трубопроводе
- в обратном трубопроводе
где t1 - расчетная температура в подающем трубопроводе тепловой сети при любой температуре наружного воздуха, °С; t2 - расчетная температура в обратном трубопроводе тепловой сети при любой температуре наружного воздуха, °С; t1 - расчетная температура в подающем трубопроводе местной системы, °С (95°С); t2 - расчетная температура в обратном трубопроводе местной системы, °С (70°С); tвн - внутренняя температура помещения; Kов - коэффициент снижения расхода тепла на отопление и вентиляцию в зависимости от температуры наружного воздуха; Dtмакс - расчетный перепад температур в тепловой сети (150-70; 130-70; 115-70 и т.д.). По полученным точкам строится температурный график. Точкой излома температурного графика является точка, соответствующая температуре в подающем трубопроводе 70°С. По этой точке по температурному графику определяется температура наружного воздуха в точке излома (tн.изл). 3.9 Максимальный часовой отпуск тепла на горячее водоснабжение промышленного предприятия совпадает со среднечасовым (коэффициент часовой неравномерности Kч согласно СНиП 2.04.01). При отпуске тепла на горячее водоснабжение городов и населенных пунктов максимальный часовой расход принимается с коэффициентом 1,3 от среднечасового. 3.10 Для быстрого определения ряда расчетных величин рекомендуется использовать графики (приложение А, рисунки 1-5). Абсолютное значение величины расхода пара на деаэрацию питательной воды вычисляется по удельному расходу пара. Удельный расход пара определяется по графику (для закрытой системы теплоснабжения - рисунок 5, для открытых - рисунок 6). График на рисунке 6 построен при коэффициенте непрерывной продувки П = 0. На величину непрерывной продувки вводится поправка (см. рисунок 6 б). Удельные потери пара с выпаром из деаэратора приняты в примере 0,002 т на 1 т деаэрированной воды (по рекомендации ЦКТИ могут быть в пределах 0,002-0,004 т/т). Приложение А
|
|||||||||||||||||||||||||||||||||||||||||||||||||||||||||||||||||||||||||||||||||||||||||||||||||||||||||||||||||||||||||||||||||||||||||||||||||||||||||||||||||||||||||||||||||||||||||||||||||||||||||||||||||||||||||||||||||||||||||||||||||||||||||||||||||||||||||||||||||||||||||||||||||||||||||||||||||||||||||||||||||||||||||||||||||||||||||||||||||||||||||||||||||||||||||||||||||||||||||||||||||||||||||||||||||||||||||||||||||||||||||||||||||||||||||||||||||||||||||||||||||||||||||||||||||||||||||||||||||||||||||||||||||||||||||||||||||||||||||||||||||||||||||||||||||||||||||||||||||||||||||||||||||||||||||||||||||||||||||||||||||||||||||||||||||||||||||||||||||||||||||||||||||||||||||||||||||||||||||||||||||||||||||||||||||||||||||||||||||||||||||||||||||||||||||||||||||||||||||||||||||||||||||||||||||||||||||||||||||||||||||||||||||||||||||||||||||||||||||||||||||||||||||||||||||||||||||||||||||||||||||||||||||||||||||||||||||||||||||||||||||||||||||||||||||||||||||||||||||||||||
|
Наименование |
Обозначение |
Единица измерения |
Расчетный режим |
Примечание |
|||
|
Максимальный зимний |
При средней температуре наиболее холодного месяца |
При температуре наружного воздуха в точке излома температурного графика сетевой воды |
Летний |
||||
|
1 Расчетная температура наружного воздуха |
tн |
°С |
-39 |
-17,2 |
* |
- |
Согласно СНиП 23-01-99* |
|
2 Температура воздуха внутри отапливаемого помещения |
tвн |
°С |
20 |
20 |
20 |
20 |
Согласно ГОСТ 30494-96, СанПиН 2.1.2-1002-00 |
|
3 Максимальная температура прямой сетевой воды |
t1макс |
°С |
150 |
- |
- |
- |
Задается |
|
4 Минимальная температура прямой сетевой воды в точке излома |
t1изл |
°С |
- |
- |
70 |
- |
Задается |
|
5 Максимальная температура обратной сетевой воды |
t2макс |
°С |
70 |
- |
- |
- |
Задается |
|
6 Температура деаэрированной воды после деаэратора |
T |
°С |
104 |
104 |
104 |
104 |
Из таблиц насыщения пара и воды при давлении 0,12 МПа |
|
7 Энтальпия деаэрированной воды после деаэратора |
i |
кДж/кг |
436,26 |
436,26 |
436,26 |
436,26 |
|
|
8 Температура сырой воды на входе в котельную |
T1 |
°С |
5 |
5 |
5 |
15 |
Принимается |
|
9 Температура сырой воды перед химводоочисткой |
T3 |
°С |
25 |
25 |
25 |
25 |
|
|
10 Удельный объем воды в системе теплоснабжения в тоннах на 1 МВт суммарного отпуска тепла на отопление, вентиляцию и горячее водоснабжение |
gсист |
м3/МВт |
30 |
30 |
30 |
30 |
Для промышленных предприятий |
|
Параметры пара, вырабатываемого котлами (до редукционной установки): |
|
||||||
|
11 Давление |
P1 |
МПа (кгс/см2) |
1,4(14) |
1,4(14) |
1,4(14) |
1,4(14) |
|
|
12 Температура |
t1 |
°С |
194,1 |
194,1 |
194,1 |
194,1 |
Из таблиц насыщенного пара |
|
13 Энтальпия |
i1 |
кДж/кг |
2787,6 |
2787,6 |
2787,6 |
2787,6 |
|
|
Параметры пара после редукционной установки: |
|
||||||
|
14 Давление |
P2 |
МПа (кгс/см2) |
0,7 (7) |
0,7 (7) |
0,7 (7) |
0,7 (7) |
|
|
15 Температура |
t2 |
°С |
164,2 |
164,2 |
164,2 |
164,2 |
Из таблиц насыщенного пара |
|
16 Энтальпия |
i2 |
кДж/кг |
2762,9 |
2762,9 |
2762,9 |
2762,9 |
|
|
Параметры пара, образующегося в сепараторе непрерывной продувки: |
|
||||||
|
17 Давление |
Р3 |
МПа (кгс/см2) |
0,17(1,7) |
0,17(1,7) |
0,17(1,7) |
0,17(1,7) |
|
|
18 Температура |
t3 |
°С |
114,3 |
114,3 |
114,3 |
114,3 |
Из таблиц насыщенного пара |
|
19 Энтальпия |
i3 |
кДж/кг |
2697,6 |
2697,6 |
2697,6 |
2697,6 |
|
|
Параметры пара, поступающего в охладитель выпара из деаэратора: |
|
|
|
|
|
|
|
|
20 Давление |
P4 |
МПа (кгс/см2) |
0,12(1,2) |
0,12(1,2) |
0,12(1,2) |
0,12(1,2) |
|
|
21 Температура |
t4 |
°С |
104 |
104 |
104 |
104 |
Из таблиц насыщенного пара |
|
22 Энтальпия |
i4 |
кДж/кг |
2681,2 |
2681,2 |
2681,2 |
2681,2 |
|
|
Параметры конденсата после охладителя выпара: |
|
||||||
|
23 Давление |
Р4 |
МПа (кгс/см2) |
0,12(1,2) |
0,12(1,2) |
0,12(1,2) |
0,12(1,2) |
|
|
24 Температура |
t4 |
°С |
104 |
104 |
104 |
104 |
Из таблиц насыщенного пара |
|
25 Энтальпия |
i5 |
кДж/кг |
436,3 |
436,3 |
436,3 |
436,3 |
|
|
Параметры продувочной воды на входе в сепаратор непрерывной продувки: |
|
||||||
|
26 Давление |
P1 |
МПа (кгс/см2) |
1,4(14) |
1,4(14) |
1,4(14) |
1,4(14) |
|
|
27 Температура |
t1 |
°С |
194,1 |
194,1 |
194,1 |
194,1 |
Из таблиц насыщенного пара |
|
28 Энтальпия |
i7 |
кДж/кг |
826 |
826 |
826 |
826 |
|
|
Параметры продувочной воды на выходе из сепаратора непрерывной продувки: |
|
||||||
|
29 Давление |
P3 |
МПа (кгс/см2) |
0,17(1,7) |
0,17(1,7) |
0,17(1,7) |
0,17(1,7) |
|
|
30 Температура |
t3 |
°С |
114,6 |
114,6 |
114,6 |
114,6 |
Из таблиц насыщенного пара |
|
31 Энтальпия |
i8 |
кДж/кг |
480,6 |
480,6 |
480,6 |
480,6 |
|
|
32 Температура продувочной воды после охладителя продувочной воды |
tпр |
°С |
40 |
40 |
40 |
40 |
Принимается |
|
33 Температура конденсата от блока подогревателей сетевой воды |
tк.б |
°С |
80 |
80 |
80 |
80 |
Принимается |
|
34 Температура конденсата после пароводяного подогревателя сырой воды |
t2 |
°С |
164,2 |
164,2 |
164,2 |
164,2 |
Из таблиц насыщенного пара и воды при давлении 0,7 МПа (7 кгс/см2) |
|
35 Энтальпия конденсата после пароводяного подогревателя сырой воды |
i6 |
кДж/кг |
743,5 |
743,5 |
743,5 |
743,5 |
|
|
36 Температура конденсата, возвращаемого с производства |
tк.п |
°С |
80 |
80 |
80 |
80 |
Задается |
|
37 Величина непрерывной продувки |
П |
% |
5 |
5 |
5 |
9 |
Принимается из расчета химводоочистки |
|
38 Удельные потери пара с выпаром из деаэраторов в тоннах на 1 т деаэрированной воды |
dвып |
т/т |
0,002 |
0,002 |
0,002 |
0,002 |
Принимается по рекомендациям ЦКТИ |
|
39 Коэффициент собственных нужд химводоочистки |
|
- |
1,2 |
1,2 |
1,2 |
1,2 |
Принимается из расчета химводоочистки |
|
40 Коэффициент внутрикотельных потерь пара |
Кпот |
- |
0,02 |
0,02 |
0,02 |
0,02 |
Принимается |
|
41 Максимальный часовой отпуск тепла из котельной на отопление и вентиляцию |
Qов макс |
МВт |
11,25 |
- |
- |
- |
Задается |
|
42 Среднечасовой отпуск тепла на горячее водоснабжение за сутки наибольшего водопотребления |
|
МВт |
1,25 |
- |
- |
- |
Задается |
|
43 Часовой отпуск пара производственным потребителям |
Dпотр |
т/ч |
13,4 |
13,4 |
13,4 |
13,4 |
Задается |
|
44 Возврат конденсата от производственных потребителей |
Gпотр |
т/ч |
6,6 |
6,6 |
6,6 |
6,6 |
Задается |
|
45 Расход пара на мазутное хозяйство ** |
Dмаз |
т/ч |
- |
- |
- |
- |
|
|
46 Удельная теплоемкость воды |
С |
кДж/м3·°С |
4,186 |
4,186 |
4,186 |
4,186 |
|
|
* Температура наружного воздуха в точке излома определяется расчетом (см. пункт 3.8) или графически (см. рисунок 3) ** Расход пара на мазутное хозяйство, учитывается только при работе котельной на мазуте |
|||||||
|
Наименование |
Обозна |
Единица измерения |
Способ определения |
Расчетный режим |
||||
|
Расчетная формула |
Рисунок |
Максимальный |
При средней температуре наиболее холодного месяца |
При температуре наружного воздуха в точке излома температурного графика сетевой воды |
Летний |
|||
|
1 Температура наружного воздуха в точке излома температурного графика сетевой воды |
tн.изл |
°С |
|
Рис. 3 |
- |
|
20 - 0,363×(20-(-39) = -1,4 |
- |
|
2 Коэффициент снижения расхода тепла на отопление и вентиляцию в зависимости от температуры наружного воздуха |
Ков |
- |
|
- |
1 |
|
|
- |
|
3 Расчетный отпуск тепла на отопление и вентиляцию |
Qов |
МВт |
Qов.макс·Ков |
- |
11,25 |
11,25×0,63 = 7,08 |
11,25×0,363 = 4,1 |
- |
|
4 Значение коэффициента Ков в степени 0,8 |
|
- |
- |
Рис. 4 |
1 |
0,69 |
0,45 |
- |
|
5 Температура прямой сетевой воды на выходе из котельной |
t1 |
°C |
tвн + 62,5 |
- |
150 |
20 + 62,5·0,69 + +67,5·0,63 = 105 |
70 |
70 |
|
6 Температура обратной сетевой воды на входе в котельную |
t2 |
°C |
t1 - 80Ков |
- |
70 |
105 - 80×0,63 = 50 |
70 - 80×0,363 = 41 |
41 |
|
7 Суммарный отпуск тепла на отопление, вентиляцию и горячее водоснабжение в зимних режимах |
QТ.зим |
МВт |
|
- |
11,25 + 1,25 = 12,5 |
7,08 + 1,25 = 8,33 |
4,1 + 1,25 = 5,35 |
- |
|
8 Расчетный часовой расход сетевой воды в зимних режимах |
Gсет.зим |
т/ч |
|
- |
|
|
|
- |
|
9 Средний часовой отпуск тепла на горячее водоснабжение в летнем режиме |
|
МВт |
|
- |
- |
- |
- |
1,25 |
|
10 Расчетный часовой расход сетевой воды в летнем режиме |
Gсет.лет |
м3/ч |
|
- |
- |
- |
- |
|
|
11 Объем сетевой воды в системе теплоснабжения |
Gсист |
м3 |
gсист·QТ.зим |
- |
30·12,5 = 375 |
375 |
375 |
375 |
|
12 Расход подпиточной воды на восполнение утечек в теплосети |
Gут |
м3/ч |
|
- |
|
1,87 |
1,87 |
1,87 |
|
13 Количество обратной сетевой воды |
Gсет.обр |
м3/ч |
Gсет - Gут |
- |
134,3-1,87 = 132,4 |
130-1,87 = 128,1 |
158,6-1 = 156,7 |
37-1,87 = 35,1 |
|
14 Температура обратной сетевой воды перед сетевыми насосами |
t3 |
°С |
|
- |
|
|
|
|
|
15 Расход пара на подогреватели сетевой воды |
Dd |
т/ч |
|
- |
|
|
|
|
|
16 Количество конденсата от подогревателей сетевой воды |
Gd |
т/ч |
Dd |
- |
21,5 |
14,3 |
9,2 |
2,03 |
|
17 Паровая нагрузка на котельную за вычетом расхода пара на деаэрацию и на подогрев сырой воды, умягчаемой для питания котлов, а также без учета внутрикотельных потерь |
D |
т/ч |
Dпотр + Dd + Dмаз |
- |
13,4 + 21,5 + 0 = 35 |
13,4 + 14,3 + 0 = 27,3 |
13,4 + 9,2 + 0 = 22,6 |
13,4 + 2,03 + 0 = 15,43 |
|
18 Количество конденсата от подогревателей сетевой воды и с производства |
Gк |
т/ч |
Gd + Gпотр |
- |
21,5 + 6,6 = 28,1 |
14,3 + 6,6 = 21 |
9,2 + 6,6 = 15,8 |
2,03 + 6,6 = 8,62 |
|
19 Количество продувочной воды, поступающей в сепаратор непрерывной продувки |
|
т/ч |
|
- |
|
|
|
|
|
20 Количество пара на выходе из сепаратора непрерывной продувки |
|
т/ч |
0,148·Gпр |
- |
0,148×1,75 = 0,26 |
0,148×1,38 = 0,2 |
0,148×1,13 = 0,17 |
0,148×1,4 = 0,2 |
|
21 Количество продувочной воды на выходе из сепаратора непрерывной продувки |
|
т/ч |
Gпр - Dпр |
- |
1,75 - 0,26 = 1,5 |
1,38 - 0,2 = 1,18 |
1,13 - 0,17 = 0,96 |
1,4 - 0,2 = 1,2 |
|
22 Внутрикотельные потери пара |
Dпот* |
т/ч |
0,02×D |
- |
0,02×35 = 0,7 |
0,02×27,7 = 0,55 |
0,02×22,6 = 0,45 |
0,02×15,43 = 0,3 |
|
23 Количество воды на выходе из деаэратора |
Gд* |
т/ч |
|
- |
35 + 1,75 + 1,87 = 38,6 |
27,7 + 1,38 + 1,87 = 31 |
22,6 + 1,13 + 1,87 = 25,6 |
15,43 + 1,4 + 1,87 = 18,7 |
|
24 Выпар из деаэратора |
Dвып* |
т/ч |
dвып×Gд |
- |
0,002×38,6 = 0,08 |
0,002×31 = 0,06 |
0,002×25,6 = 0,05 |
0,002×18,7 = 0,04 |
|
25 Количество умягченной воды, поступающей в деаэратор |
Gхво* |
т/ч |
(Dпотр - Gпотр) + + + Gут + Dмаз |
- |
(13,4 - 6,6) + + 1,5 + 0,7 + 0,008 + + 1,87 + 0 = 11 |
(13,4 - 6,6) + + 1,18 + 0,55 + 0,06 + + 1,87 + 0 = 10,5 |
(13,4 - 6,6) + + 0,96 + 0,45 + 0,05 + 1,87 + 0 = 10,1 |
(13,4 - 6,6) + + 1,2 + 0,3 + 0,04 + 1,89 + 0 = 10,2 |
|
26 Количество сырой воды поступающей на химводоочистку |
Gс.в* |
т/ч |
|
- |
1,2×11 = 13,2 |
1,2×10,5 = 12,6 |
1,2×10,1 = 12,1 |
1,2×10,2 = 12,2 |
|
27 Расход пар на подогрев сырой воды |
Dc* |
т/ч |
|
- |
|
|
|
|
|
28 Количество конденсата, поступающего в деаэратор от подогревателей сырой воды, |
Gc* |
т/ч |
Dc |
- |
0,56 |
0,53 |
0,52 |
0,26 |
|
29 Суммарный вес потоков поступающих в деаэратор (кроме греющего пара). |
GS* |
т/ч |
Gк + Gхво + Gc + + |
- |
28,1 + 11 + 0,56 + + 0,26 - 0,08 = 40 |
21 + 10,5 + 0,53 + +0,2 - 0,06 = 32,2 |
15,8 + 10,1 + 0,52 + + 0,17 - 0,05 = 26,7 |
8,63 + 10,2 + 0,26 + + 0,2 - 0,04 = 19,3 |
|
30 Доля конденсата от подогревателей сетевой воды и с производства в суммарном весе потоков поступающих в деаэратор |
|
|
|
- |
|
|
|
|
|
31 Удельный расход пара на деаэратор |
dд* |
т/т |
|
Рис. 5 |
0,06 |
0,071 |
0,069 |
0,081×1,03 = 0,08 |
|
32 Абсолютный расход пара на деаэратор |
Dд* |
т/ч |
dд×GS |
- |
0,06×40 = 2,4 |
0,071×32,2 = 2,2 |
0,069×26,7 = 1,84 |
0,08×19,3 = 1,61 |
|
33 Расход пара на деаэратор питательной воды и на подогрев сырой воды |
- |
т/ч |
(Dд + Dc)* |
- |
2,4 + 0,56 = 3 |
2,2 + 0,53 = 2,73 |
1,84 + 0,52 = 2,36 |
1,61 + 0,26 = 1,86 |
|
34 Паровая нагрузка на котельную без учета внутрикотельных потерь |
D' * |
т/ч |
D + (Dд + Dc) |
- |
35 + 3 = 38 |
27,7 + 2,73 = 30,5 |
22,6 + 2,36 = 25 |
15,43 + 1,86 = 17,3 |
|
35 Внутрикотельные потери пара |
Dпот |
т/ч |
|
- |
|
|
|
|
|
36 Суммарная паровая нагрузка на котельную |
Dсум* |
т/ч |
D' + Dпот |
- |
38 + 0,78 = 38,78 |
30,5 + 0,61 = 31,11 |
25 + 0,5 = 25,5 |
17,3 + 0,35 = 17,65 |
|
37 Количество продувочной воды, поступающей в сепаратор непрерывной продувки |
Gпр |
т/ч |
|
- |
|
|
|
|
|
38 Количество пара на выходе из сепаратора непрерывной продувки |
Dпр |
т/ч |
|
- |
|
|
|
|
|
39 Количество продувочной воды на выходе из сепаратора непрерывной продувки |
|
т/ч |
Gпр - Dпр |
- |
1,94 - 0,29 = 1,65 |
1,56 - 0,23 = 1,33 |
1,28 - 0,2 = 1,08 |
1,6 - 0,24 = 1,36 |
|
40 Количество воды на питание котлов |
Gпит |
т/ч |
Dсум + Gпр |
- |
38,78 + 1,94 = 40,72 |
31,11 + 1,56 = 32,67 |
25,5 + 1,28 = 26,78 |
17,65 + 1,6 = 19,25 |
|
41 Количество воды на выходе из деаэратора |
Gд |
т/ч |
Gпит + Gут |
- |
40,72 + 1,87 = 42,6 |
32,67 + 1,87 = 34,5 |
26,78 + 1,87 = 28,8 |
19,25 + 1,87 = 21,4 |
|
42 Выпар из деаэратора |
Dвып |
т/ч |
dвып×Gд |
- |
0,002×42,6 = 0,08 |
0,002×34,5 = 0,07 |
0,002×28,8 = 0,06 |
0,002×21,4 = 0,04 |
|
43 Количество умягченной воды, поступающей в деаэратор |
Gхво |
т/ч |
(Dпотр - Gпотр) + + +Gут + Dмаз |
- |
(13,4 - 6,6) + + 1,65 + 0,78 + 0,08 + + 1,87 + 0 = 11,2 |
(13,4 - 6,6) + + 1,33 + 0,61 + 0,07 + + 1,87 + 0 = 10,7 |
(13,4 - 6,6) + + 1,08 + 0,5 + 0,06 + +1,87 + 0 = 10,3 |
(13,4 - 6,6) + + 1,36 + 0,35 + 0,04 + + 1,87 + 0 = 10,4 |
|
44 Количество умягченной воды, поступающей на химводоочистку |
Gс.в |
т/ч |
|
- |
1,2×11,2 = 13,44 |
1,2×10,7 = 12,8 |
1,2×10,3 = 12,4 |
1,2×10,4 = 12,5 |
|
45 Расход пара на подогрев сырой воды |
Dс |
т/ч |
|
- |
|
|
|
|
|
46 Количество конденсата, поступающего в деаэратор от подогревателя сырой воды |
Gс |
т/ч |
Dc |
- |
0,136 |
0,128 |
0,124 |
0,06 |
|
47 Суммарный вес потоков, поступающих в деаэратор (кроме греющего пара) |
GS |
т/ч |
Gк + Gхво + Gc + + Dпр + Dвып |
- |
28,1 + 11 + 0,136 + + 0,29 + 0,08 = 39,7 |
21 + 10,5 + 0,128 + + 0,23 + 0,06 = 32 |
15,8 + 10,1 + 0,124 + + 0,2 + 0,05 = 26,3 |
8,62 + 10,2 + 0,06 + + 0,24 + 0,04 = 19,2 |
|
48 Доля конденсата от подогревателей сетевой воды и с производства в суммарном весе потоков, поступающих в деаэратор |
|
т/ч |
|
- |
|
|
|
|
|
49 Удельный расход пара на деаэратор |
dд |
т/т |
- |
Рис. 5 |
0,0615 |
0,067 |
0,07 |
0,084×1,03 = 0,086 |
|
50 Абсолютный расход пара на деаэратор |
Dд |
т/ч |
dд×GS |
- |
0,0615×39,7 = 2,44 |
0,067×32 = 2,14 |
0,07×26,3 = 1,84 |
0,086×19,2 = 1,65 |
|
51 Расход пара на деаэрацию питательной воды и подогрев сырой воды |
- |
т/ч |
Dд + Dс |
- |
2,44 + 0,136 = 2,58 |
2,14 + 0,128 = 2,27 |
1,84 + 0,124 = 2 |
1,65 + 0,06 = 1,71 |
|
52 Паровая нагрузка на котельную без учета внутрикотельных потерь |
D' |
т/ч |
D + (Dд + Dc) |
- |
35 + 2,58 = 37,58 |
27,3 + 2,27 = 29,57 |
22,6 + 2 = 24,6 |
15,43 + 1,71 = 17,14 |
|
53 Суммарная паровая нагрузка на котельную |
Dcyм |
т/ч |
D' + Dпот |
- |
37,58 + 0,78 = 38,36 |
29,57 + 0,61 = 30,18 |
24,6 + 0,5 = 25,1 |
17,14 + 0,35 = 17,5 |
|
54 Процент расхода пара на собственные нужды котельной (деаэрация, подогрев сырой воды, разогрев мазута) |
Кс.н |
% |
|
- |
|
|
|
|
|
55 Количество работающих паровых котлов |
Nк.раб |
шт. |
Вариант 1 (котлы ДЕ-25-14) |
Рис. 7 |
2 |
2 |
2 |
1 |
|
Вариант II (котлы ДЕ-10-14) |
4 |
3 |
3 |
2 |
||||
|
56 Процент загрузки работающих паровых котлов |
Кзагр |
% |
|
|
|
|
|
|
|
|
|
|
|
|||||
|
57 Количество воды, пропускаемой помимо подогревателей сетевой воды (через перемычку между трубопроводами прямой и обратной сетевой воды) |
Gсет.п |
т/ч |
|
- |
|
|
|
|
|
58 Количество воды пропускаемой через подогреватели сырой воды |
Gсет.б |
т/ч |
Gсет - Gсет.п |
- |
134,3 |
130 - 59 = 71 |
158,6 - 117,5 = 41,1 |
37 - 28 = 9 |
|
59 Температура сетевой воды на входе в пароводяные подогреватели |
t4 |
°С |
|
- |
|
|
|
|
|
60 Температура умягченной воды на выходе из охладителя продувочной воды |
T4 |
°С |
|
- |
|
|
|
|
|
61 Температура умягченной воды, поступающей в деаэратор из охладителя выпара |
Т5 |
°С |
|
- |
|
|
|
|
|
* предварительное значение |
||||||||
|
Наименование |
Обозначение |
Единица измерения |
Расчетный режим |
||||
|
Максимальный зимний |
При средней температуре наиболее холодного месяца |
При температуре наружного воздуха в точке излома температурного графика сетевой воды |
Летний |
Примечание |
|||
|
1 Расчетная температура наружного воздуха |
tн |
°С |
-28 |
|
-10,2 |
- |
|
|
2 Температура воздуха внутри отапливаемого помещения |
tвн |
°С |
20 |
|
20 |
20 |
Согласно ГОСТ 30494-96, СанПиН 2.1.2-1002-00 |
|
3 Максимальная температура прямой сетевой воды |
t1макс |
°С |
150 |
- |
- |
- |
Задается |
|
4 Минимальная температура прямой сетевой воды в точке излома |
t1изл |
°С |
- |
- |
70 |
- |
Задается |
|
5 Максимальная температура обратной сетевой воды |
t2макс |
°С |
70 |
- |
- |
- |
Задается |
|
6 Температура деаэрированной воды после деаэратора |
T |
°С |
104 |
104 |
104 |
104 |
Из таблиц насыщения пара и воды при давлении 0,12 МПа |
|
7 Энтальпия деаэрированной воды после деаэратора |
i |
кДж/кг |
436,26 |
436,26 |
436,26 |
436,26 |
|
|
8 Температура подпиточной воды |
t3 |
°С |
70 |
70 |
70 |
70 |
Принимается |
|
9 Температура сырой воды на входе в котельную |
Т1 |
°С |
5 |
5 |
5 |
15 |
|
|
10 Температура сырой воды перед химводоочисткой |
Т4 |
°С |
25 |
25 |
25 |
25 |
Принимается |
|
11 Температура умягченной воды перед деаэратором подпиточной воды |
|
°С |
94 |
94 |
94 |
94 |
Принимается |
|
12 Энтальпия умягченной воды перед деаэратором подпиточной воды |
|
кДж/кг |
393,56 |
393,56 |
393,56 |
393,56 |
Из таблиц насыщенного пара и воды |
|
13 Расчетная температура горячей воды в местной системе горячего водоснабжения |
|
°С |
70 |
70 |
70 |
70 |
Принимается |
|
14 Повышающий коэффициент на среднечасовой расход воды на горячее водоснабжение за сутки наибольшего водопотребления |
a |
- |
5 |
5 |
5 |
5 |
Согласно СНиП 2.04.01-85* |
|
15 Удельный объем воды в системе теплоснабжения в тоннах на 1 МВт суммарного отпуска тепла на отопление, вентиляцию и горячее водоснабжение |
gсист |
м3/МВт |
43 |
43 |
43 |
43 |
Для городов и жилых районов |
|
16 Удельная теплоемкость |
с |
кДж/м3×°С |
4,186 |
4,186 |
4,186 |
4,186 |
|
|
Параметры пара, вырабатываемого котлами (до редукционной установки): |
|
||||||
|
17 Давление |
P1 |
МПа (кгс/см2) |
1,4(14) |
1,4(14) |
1,4(14) |
1,4(14) |
|
|
18 Температура |
t1 |
°С |
194,1 |
194,1 |
194,1 |
194,1 |
Из таблиц насыщенного пара |
|
19 Энтальпия |
i1 |
кДж/кг |
2787,6 |
2787,6 |
2787,6 |
2787,6 |
|
|
Параметры пара после редукционной установки: |
|
||||||
|
20 Давление |
P2 |
МПа (кгс/см2) |
0,7(7) |
0,7(7) |
0,7(7) |
0,7(7) |
|
|
21 Температура |
t2 |
°С |
164,2 |
164,2 |
164,2 |
164,2 |
Из таблиц насыщенного пара |
|
22 Энтальпия |
i2 |
кДж/кг |
2762,9 |
2762,9 |
2762,9 |
2762,9 |
|
|
Параметры пара, образующегося в сепараторе непрерывной продувки: |
|
||||||
|
23 Давление |
Р3 |
МПа (кгс/см2) |
0,17(1,7) |
0,17(1,7) |
0,17(1,7) |
0,17(1,7) |
|
|
24 Температура |
t3 |
°С |
114,3 |
114,3 |
114,3 |
114,3 |
Из таблиц насыщенного пара |
|
25 Энтальпия |
i3 |
кДж/кг |
2697,6 |
2697,6 |
2697,6 |
2697,6 |
|
|
Параметры пара, поступающего в охладитель выпара из деаэратора: |
|
||||||
|
26 Давление |
P4 |
МПа (кгс/см2) |
0,12(1,2) |
0,12(1,2) |
0,12(1,2) |
0,12 (1,2) |
|
|
27 Температура |
t4 |
°С |
104,2 |
104,2 |
104,2 |
104,2 |
Из таблиц насыщенного пара |
|
28 Энтальпия |
i4 |
кДж/кг |
2681,2 |
2681,2 |
2681,2 |
2681,2 |
|
|
Параметры конденсата после охладителя выпара: |
|
||||||
|
29 Давление |
Р4 |
МПа (кгс/см2) |
0,12(1,2) |
0,12(1,2) |
0,12(1,2) |
0,12(1,2) |
|
|
30 Температура |
t4 |
°С |
104,2 |
104,2 |
104,2 |
104,2 |
Из таблиц насыщенного пара |
|
31 Энтальпия |
i5 |
кДж/кг |
436,3 |
436,3 |
436,3 |
436,3 |
|
|
Параметры продувочной воды на входе в сепаратор непрерывной продувки |
|
||||||
|
32 Давление |
P1 |
МПа (кгс/см2) |
1,4(14) |
1,4(14) |
1,4(14) |
1,4(14) |
|
|
33 Температура |
t1 |
°С |
194,1 |
194,1 |
194,1 |
194,1 |
Из таблиц насыщенного пара |
|
34 Энтальпия |
i7 |
кДж/кг |
826 |
826 |
826 |
826 |
|
|
Параметры продувочной воды на выходе из сепаратора непрерывной продувки: |
|
||||||
|
35 Давление |
P3 |
МПа (кгс/см2) |
0,17(1,7) |
0,17(1,7) |
0,17(1,7) |
0,17(1,7) |
|
|
36 Температура |
t3 |
°С |
114,6 |
114,6 |
114,6 |
114,6 |
Из таблиц насыщенного пара |
|
37 Энтальпия |
i8 |
кДж/кг |
480,6 |
480,6 |
480,6 |
480,6 |
|
|
38 Температура продувочной воды после охладителя продувочной воды |
tпр |
°С |
40 |
40 |
40 |
40 |
Принимается |
|
39 Температура конденсата от блока подогревателей сетевой воды |
tк.б |
°С |
80 |
80 |
80 |
80 |
Принимается |
|
40 Температура конденсата после пароводяных подогревателей сырой и умягченной воды |
t2 |
°С |
164,2 |
164,2 |
164,2 |
164,2 |
Из таблиц насыщенного пара и воды при давлении 0,7 МПа (7 кгс/см2) |
|
41 Энтальпия конденсата после пароводяного подогревателя сырой воды |
i6 |
кДж/кг |
743,5 |
743,5 |
743,5 |
743,5 |
|
|
42 Температура конденсата, возвращаемого с производства |
tк.п |
°С |
80 |
80 |
80 |
80 |
Принимается |
|
43 Температура конденсата после охлаждения в водоводяном подогревателе сырой воды |
|
°С |
80 |
80 |
80 |
80 |
Принимается |
|
44 Энтальпия конденсата при температуре 80 °С |
|
кДж/кг |
335 |
335 |
335 |
335 |
Из таблиц насыщенного пара и воды |
|
45 Величина непрерывной продувки |
П |
% |
3,5 |
3,5 |
3,5 |
7 |
Принимается из расчета химводоочистки |
|
46 Удельные потери пара с выпаром из деаэраторов в тоннах на 1 т деаэрированной воды |
dвып |
т/т |
0,002 |
0,002 |
0,002 |
0,002 |
Принимается по рекомендациям ЦКТИ |
|
47 Коэффициент собственных нужд химводоочистки |
|
- |
1,2 |
1,2 |
1,2 |
1,2 |
Принимается из расчета химводоочистки |
|
48 Коэффициент внутрикотельных потерь пара |
Кпот |
- |
0,02 |
0,02 |
0,02 |
0,02 |
Принимается |
|
49 Максимальный часовой отпуск тепла из котельной на отопление и вентиляцию |
Qов макс |
МВт |
28,27 |
- |
- |
- |
Задается |
|
50 Среднечасовой отпуск тепла на горячее водоснабжение за сутки наибольшего водопотребления |
|
МВт |
2,76 |
- |
- |
- |
Задается |
|
51 Часовой отпуск пара производственным потребителям |
Dпотр |
т/ч |
18,35 |
18,35 |
18,35 |
10,6 |
Задается |
|
52 Возврат конденсата от производственных потребителей |
Gпотр |
т/ч |
10,85 |
10,85 |
10,85 |
5,47 |
Задается |
|
53 Расход пара на мазутное хозяйство |
Dмаз |
т/ч |
1 |
1 |
1 |
1 |
Из расчета мазутного хозяйства |
|
54 Коэффициент, учитывающий снижение расхода воды на горячее водоснабжение в летнее время |
b |
- |
- |
- |
- |
0,65 |
Принимается |
|
55 Коэффициент часовой неравномерности расхода тепла на горячее водоснабжение за сутки наибольшего водопотребления для городов и населенных пунктов |
Кч |
- |
2 |
2 |
2 |
2 |
Принимается в соответствии с СНиП 2.04.01 |
|
Наименование |
Обозна |
Единица измерения |
Способ определения |
Расчетный режим |
||||
|
Расчетная |
Рису |
Максимальный |
При средней температуре наиболее холодного месяца |
При температуре наружного воздуха в точке излома температурного графика сетевой воды |
Летний |
|||
|
1 Температура наружного воздуха в точке излома температурного графика сетевой воды |
tн.изл |
°C |
tвн - Ков×(tвн - tнр) |
Рис. 3 |
- |
- |
20 - 0,452×(20 - (-28) = -1,7 |
- |
|
2 Коэффициент снижения расхода тепла на отопление и вентиляцию в зависимости от температуры наружного воздуха |
Ков |
- |
|
- |
1 |
|
|
- |
|
3 Расчетный отпуск тепла на отопление и вентиляцию |
Qов |
МВт |
Qов.макс×Ков |
- |
28,27 |
28,27×0,629 = 17,78 |
28,27×0,452 = 12,78 |
- |
|
4 Значение коэффициента Ко.в в степени 0,8 |
|
- |
- |
Рис. 4 |
1 |
0,69 |
- |
- |
|
5 Температура прямой сетевой воды на выходе из котельной |
t1 |
°С |
|
- |
150 |
20 + 64,5×0,69 + 67,5×0,629 = 107 |
70 |
70 |
|
6 Температура обратной сетевой воды на входе в котельную |
t2 |
°С |
t1 - 80Ков |
- |
70 |
107 - 80×0,69 = 51,75 |
70 - 80×0,452 = 33,84 |
33,84 |
|
7 Суммарный отпуск тепла на отопление, вентиляцию и горячее водоснабжение в зимних режимах |
QT.зим |
МВт |
|
- |
28,27 + 2,76 = 31,03 |
17,78 + 2,76 = 20,54 |
12,78 + 2,76 = 15,54 |
- |
|
8 Расчетный часовой расход сетевой воды в зимних режимах |
Gсет.зим |
т/ч |
|
|
|
|
|
- |
|
9 Расчетный средний часовой расход сетевой воды в летнем режиме |
|
|
|
- |
- |
- |
- |
|
|
10 Расчетный максимальный расход тепла на горячее водоснабжение |
|
МВт |
|
- |
2×2,76 = 5,52 |
2×2,76 = 5,52 |
2×2,76 = 5,52 |
2×2,76 = 5,52 |
|
11 Максимальный часовой расход сетевой воды в летнем режиме |
|
т/ч |
|
- |
- |
- |
- |
|
|
12 Объем сетевой воды в системе теплоснабжения |
Gсист |
т |
gсист×QТ.зим |
- |
43×31,03 = 1334 |
1334 |
1334 |
1334 |
|
13 Расход подпиточной воды на восполнение утечек в теплосети |
Gут |
т/ч |
|
- |
|
6,67 |
6,67 |
6,67 |
|
14 Максимальный часовой расход подпиточной воды в зимнем режиме (для выбора подпиточных насосов) |
|
т/ч |
|
- |
|
79,7 |
79,7 |
- |
|
15 Расчетный среднечасовой расход подпиточной воды в зимнем режиме |
|
т/ч |
|
- |
|
43,18 |
43,18 |
- |
|
16 Количество обратной сетевой воды |
Gсет.обр |
т/ч |
|
- |
304 - 43,18 = 260,82 |
319,38 - 3,18 = 276,2 |
346,46 - 3,18 = 303,3 |
- |
|
17 Температура обратной сетевой воды перед сетевыми насосами |
t4 |
°С |
|
- |
70 |
|
|
- |
|
18 Количество воды на выходе из деаэратора подпиточной воды |
Gд |
т/ч |
|
- |
43,18 |
43,18 |
43,18 |
43,18 |
|
19 Расчетная вместимость баков аккумуляторов |
Vак |
т |
|
- |
|
182,58 |
182,58 |
182,58 |
|
20 Расход пара на подогреватели сетевой воды |
Dd |
т/ч |
|
- |
|
|
|
- |
|
21 Количество конденсата от подогревателей сетевой воды |
Gd |
т/ч |
Dd |
- |
42,8 |
29,64 |
19,23 |
- |
|
22 Выпар из деаэратора подпиточной воды |
|
т/ч |
|
- |
0,002×43,18 = 0,09 |
0,09 |
0,09 |
0,09 |
|
23 Расход пара на деаэратор подпиточной воды |
|
т/ч |
|
- |
|
|||
|
24 Расход умягченной воды поступающей в деаэратор подпиточной воды |
|
т/ч |
|
- |
43,18 + 0,09 - 0,88 = 42,39 |
42,39 |
42,39 |
42,39 |
|
25 Расход сырой воды, соответствующий
расходу |
|
т/ч |
|
- |
1,2×42,39 = 50,87 |
50,87 |
50,87 |
50,87 |
|
26 Расход пара на нагрев сырой воды |
Dс |
т/ч |
|
- |
|
1,55 |
1,55 |
|
|
27 Температура умягченной воды за охладителем деаэрированной воды |
|
°С |
|
- |
|
59,63 |
59,63 |
59,63 |
|
28 Температура умягченной воды за пароводяным подогревателем к деаэратору подпиточной воды |
|
°С |
|
- |
|
92,9 |
92,9 |
92,9 |
|
29 Расход пара на пароводяной подогреватель умягченной воды к деаэратору подпиточной воды |
Dу |
т/ч |
|
- |
|
2,98 |
2,98 |
2,98 |
|
30 Расход пара на установку горячего водоснабжения |
Dг.в |
т/ч |
|
- |
0,88 + 2,98 + 1,55 = 5,41 |
5,41 |
5,41 |
0,88 + 2,98 + 0,89 = 4,75 |
|
31 Паровая нагрузка на котельную за вычетом расхода пара на деаэрацию питательной воды и на подогрев сырой воды, умягчаемой для питания котлов, а также без учета внутрикотельных потерь |
D |
т/ч |
Dпотр + Dб + Dг.в + Dмаз |
- |
18,35 + 42,8 + 5,4 + 1 = 67,56 |
18,35 + 29,64 + 5,41 +1 = 54,4 |
18,35+ 19,23 + 5,41+1 = 43,99 |
10,6 + 0 + 4,75 + 1 = 16,35 |
|
32 Количество конденсата от подогревателей сетевой воды и с производства |
Gк |
т/ч |
Gd + Gпотр |
- |
42,8 + 10,85 = 53,65 |
29,64 + 10,85 = 40,49 |
15,23 + 10,85 = 30,08 |
5,47 |
|
33 Количество продувочной воды, поступающей в сепаратор непрерывной продувки |
|
т/ч |
|
- |
|
|
|
|
|
34 Количество пара на выходе из сепаратора непрерывной продувки |
|
т/ч |
|
- |
|
1,9×0,156 = 0,3 |
1,54×1,156 = 0,24 |
1,14×0,156 = 0,18 |
|
35 Количество продувочной воды на выходе из сепаратора непрерывной продувки |
|
т/ч |
Gпр - Dпр |
- |
2,36 - 0,37 = 1,99 |
1,9 - 0,3 = 1,6 |
1,54 - 0,24 = 1,3 |
1,14 - 0,18 = 0,96 |
|
36 Внутрикотельные потери пара |
|
т/ч |
0,02×D |
- |
0,02×67,56 = 1,35 |
0,02×54,4 = 1,09 |
0,02×43,99 = 0,88 |
0,02×16,35 = 0,33 |
|
37 Количество воды на питание котлов (на выходе из деаэратора питательной воды) |
|
т/ч |
D + Gпр |
- |
67,56 + 2,36 = 69,92 |
54,5 + 1,97 = 56,3 |
43,99 + 1,54 = 45,53 |
16,35 + 1,14 = 17,49 |
|
38 Выпар из деаэратора питательной воды |
|
т/ч |
dвып×Gпит |
- |
0,002×69,62 = 0,14 |
0,002×56,3 = 0,11 |
0,002×45,53 = 0,09 |
0,002×17,49 = 0,035 |
|
39 Количество умягченной воды, поступающей в деаэратор питательной воды |
|
т/ч |
|
- |
(18,35 - 10,85) + 1,99 + 1,35 + 0,14 + 0,88 + 1 = 12,86 |
(18,35 - 10,85) + 1,6 + 1,09 + 0,11 + 0,88 + 1 = 12,18 |
(18,35 - 10,85) + 1,3 + 0,88 + 0,09 + 0,88 + 1 = 11,65 |
(10,6 - 5,47) + 0,96 + 0,33 + 0,035 + 0,88 + 1 = 8,34 |
|
40 Количество сырой воды, соответствующее расходу Gхво |
|
т/ч |
|
- |
1,2×12,86 = 15,43 |
1,2×12,18 = 14,62 |
1,2×11,65 = 13,98 |
1,2×8,34 = 10 |
|
41 Расход пара на подогрев сырой воды |
|
т/ч |
|
- |
|
|
|
|
|
42 Количество конденсата от подогревателей сырой и умягченной воды, поступающего в деаэратор питьевой воды |
|
т/ч |
(соответственно расходам пара Dc, |
- |
0,54 + 1,55 + 2,98 = 5,07 |
0,513 + 1,55 + 2,98 = 5,04 |
0,49 + 1,55 + 2,98 = 5,02 |
0,18 + 0,88 + 2,98 = 4,04 |
|
43 Суммарный вес потоков поступающих в деаэратор питательной воды (кроме греющего пара) |
|
т/ч |
Gk + Gхво + Gc.y + Dпр - Dвып |
- |
53,65 + 12,86 + 5,07 + 0,37 - 0,14 = 71,81 |
40,49 + 12,18 + 5,04 + 0,3 - 0,11 = 57,9 |
30,08 + 11,65 + 5,02 + 0,24 - 0,09 = 46,9 |
5,47 + 8,34 + 4,04 + 0,18 - 0,035 = 18,09 |
|
44 Доля конденсата от подогревателей сетевой воды и с производства в суммарном весе потоков поступающих в деаэратор питательной воды |
- |
- |
|
- |
|
|
|
|
|
45 Отношение количества умягченной воды, поступающей в деаэратор подпиточной воды, к количеству умягченной воды, поступающему в деаэратор питательной воды |
|
|
|
- |
|
|
|
|
|
46 Удельный расход пара на деаэратор питательной воды |
|
т/т |
- |
Рис. 6 |
0,07×0,88 = 0,061 |
0,071×0,88 = 0,062 |
0,073×0,88 = 0,064 |
0,098×0,88 = 0,086 |
|
47 Абсолютный расход пара на деаэратор |
|
т/ч |
dд×GS |
- |
0,061×71,81 = 4,38 |
0,062×57,9 = 3,59 |
0,064×4697 = 3,0 |
0,86×18,09 = 1,55 |
|
48 Расход пара на деаэратор питательной воды и на подогрев сырой воды |
- |
т/ч |
(Dд + Dс)* |
- |
4,38 + 0,54 = 4,92 |
3,59 + 0,51 = 4,1 |
3 + 0,49 = 3,49 |
1,55 + 0,18 = 1,73 |
|
49 Паровая нагрузка на котельную без учета внутри котельных потерь |
D' * |
т/ч |
D + (Dд + Dc) |
- |
67,56 + 4,92 = 72,48 |
54,4 + 4,1 = 58,5 |
43,99 + 3,49 = 47,48 |
16,35 + 1,73 = 18,1 |
|
50 Внутрикотельные потери пара |
|
т/ч |
|
- |
|
|
|
|
|
51 Суммарная паровая нагрузка на котельную |
Dсум |
т/ч |
|
- |
72,48 + 1,45 = 73,93 |
58,5 + 1,17 = 59,67 |
47,48 + 0,95 = 48,43 |
18,1 + 0,36 = 18,46 |
|
52 Количество продувочной воды поступающей в сепаратор непрерывной продувки |
Gпр |
т/ч |
|
- |
|
|
|
|
|
53 Количество пара на выходе из сепаратора непрерывной продувки |
Dпр |
т/ч |
|
- |
|
|
|
|
|
54 Количество продувочной воды на выходе из сепаратора непрерывной продувки |
|
т/ч |
Gпр - Dпр |
- |
2,59 - 0,38 = 2,21 |
2,1 - 0,31 = 1,79 |
1,7 - 0,25 = 1,45 |
1,33 - 0,2 = 1,13 |
|
55 Количество воды на питание котлов (на выходе из деаэратора питательной воды) |
Gпит |
т/ч |
Dсум + Gпр |
- |
73,93 + 2,59 = 76,52 |
59,67 + 2,1 = 61,77 |
48,43 + 1,7 = 50,13 |
18,46 + 1,33 = 19,79 |
|
56 Выпар из деаэратора питательной воды |
Dвып |
т/ч |
dвып×Gд |
- |
0,002×76,52 = 0,15 |
0,002×61,77 = 0,12 |
0,002×50,13 = 0,1 |
0,002×19,79 = 0,04 |
|
57 Количество умягченной воды, поступающей в деаэратор питательной воды |
Gхво |
т/ч |
(Dпотр + Gпотр) + |
- |
(18,35 - 10,85) + 2,21 + 1,45 + 0,15 + 0,88 + 1 = 13,2 |
(18,35 - 10,85) + 1,79 + 1,17 + 0,12 + 0,88 + 1 = 12,4 |
(18,35 - 10,85) + 1,45 + 0,95 + 0,1 + 0,88 + 1 = 11,9 |
(10,6 - 5,47) + 1,13 + 0,33 + 0,04 + 0,88 + 1 = 8,6 |
|
58 Количество воды соответствующее расходу Gхво |
Gc.в |
т/ч |
|
- |
1,2×13,2 = 15,85 |
1,2×12,4 = 14,9 |
1,2×11,9 = 14,3 |
1,2×8,6 = 10,3 |
|
59 Расход пара для подогрева сырой воды Gс.в |
Dс |
т/ч |
|
- |
|
|
|
|
|
60 Количество конденсата от подогревателей сырой и умягченной воды, поступающей в деаэратор питательной воды |
Gс.у |
т/ч |
(соответственно расходам пара Dc, |
- |
0,56 + 1,55 + 2,98 = 5,09 |
0,52 + 1,55 + 2,98 = 5,05 |
0,5 + 1,55 + 2,98 = 5,03 |
0,18 + 0,88 +2,98 = 4,04 |
|
61 Суммарный вес потоков, поступающих в деаэратор питательной воды (кроме греющего пара) |
GS |
т/ч |
Gк + Gхво + Gc + Dпр + Dвып |
- |
53,65 + 13,2 + 5,09 + 0,37 + 0,15 = 72,5 |
40,49 + 12,4 + 5,05 + 0,3 + 0,12 = 58,4 |
30,08 + 11,9 + 5,03 + 0,24 + 0,19 = 47,4 |
5,47 + 8,6 + 4,04 + 0,18 + 0,04 = 18,33 |
|
62 Доля конденсата от подогревателей сетевой воды и с производства в суммарном весе потоков поступающих в деаэратор питательной воды |
- |
- |
|
- |
|
|
|
|
|
63 Отношение количества умягченной воды, поступающей в деаэратор подпиточной воды, к количеству умягченной воды, поступающей в деаэратор питательной воды |
- |
- |
|
|
|
|
|
|
|
64 Удельный расход пара на деаэратор питательной воды |
dд |
т/т |
- |
Рис. 6 |
0,064·0,88 = 0,056 |
0,07·0,88 = 0,062 |
0,08·0,88 = 0,07 |
0,09·0,88 = 0,075 |
|
65 Абсолютный расход пара на деаэратор питательной воды |
Dд |
т/ч |
dд×GS |
- |
0,056·72,5 = 4,06 |
0,062·58,4 = 3,6 |
0,07·47,4 = 3,46 |
0,075·18,33 = 1,37 |
|
66 Расход пара на деаэрацию питательной воды и подогрев сырой воды |
- |
т/ч |
Dд + Dc |
- |
4,06 + 0,56 = 4,62 |
3,6 + 0,52 = 4,12 |
3,46 + 0,5 = 3,96 |
1,37 + 0,18 = 1,55 |
|
67 Паровая нагрузка на котельную без учета внутрикотельных потерь |
D' |
т/ч |
D + (Dд + Dc) |
- |
67,56 + 4,62 = 72,18 |
54,4 + 4,12 = 58,52 |
43,99 + 3,96 = 48 |
16,35 + 1,55 = 17,9 |
|
68 Суммарная паровая нагрузка на котельную |
Dсум |
т/ч |
D' + Dпот |
- |
72,18 + 1,48 = 73,66 |
58,52 + 1,2 = 59,72 |
48 + 0,97 = 48,97 |
17,9 + 0,38 = 18,28 |
|
69 Количество работающих паровых котлов |
Nк.paб |
шт. |
Вариант I (котлы Е(ДЕ)-25 |
Рис. 7 |
3 |
3 |
2 |
1 |
|
Вариант II (котлы Е(ДЕ)-16 |
5 |
4 |
4 |
2 |
||||
|
70 Процент загрузки работающих паровых котлов |
Кзагр |
% |
|
|
|
|
|
|
|
|
|
|
|
|||||
|
71 Расход пара на собственные нужды котельной (деаэрация, подогрев сырой и умягченной воды, разогрев мазута |
- |
т/ч |
(Dд + Dс) + Dмаз |
- |
4,62 + 1 = 5,62 |
4,12 + 1 = 5,12 |
3,96 + 1 = 4,96 |
1,55 + 1 = 2,55 |
|
72 Процент расхода пара на собственные нужды котельной |
Кс.н |
% |
|
- |
|
|
|
|
|
73 Количество воды, пропускаемой помимо подогревателей сетевой воды через перемычку между трубопроводами прямой и обратной сетевой воды (в зимнем режиме) |
Gсет.п |
т/ч |
|
- |
|
|
|
- |
|
74 Количество воды пропускаемой через подогреватели сетевой воды (в зимнем режиме) |
Gсет.б |
т/ч |
Gсет - Gсет.п |
- |
304 - 0 = 304 |
319,38 - 143,4 = 176 |
346,46 - 248,3 = 98,1 |
- |
|
75 Температура сетевой воды после охладителя конденсата на входе в пароводяной подогреватель продувочной воды |
t5 |
°С |
|
- |
|
|
|
- |
|
76 Температура умягченной воды на выходе из охладителя продувочной воды |
Т5 |
°С |
|
- |
|
|
|
|
|
77 Температура умягченной воды, поступающей в деаэратор питательной воды из охладителя выпара |
Т6 |
°С |
|
- |
|
|
|
|
|
78 Количество сырой воды, поступающей в химводоочистку |
- |
т/ч |
|
|
15,85 + 50,87 = 66,7 |
14,9 + 50,87 = 65,8 |
14,3 + 50,87 = 65,2 |
10,3 + 50,87 = 61,2 |

Условные обозначения
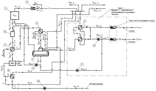
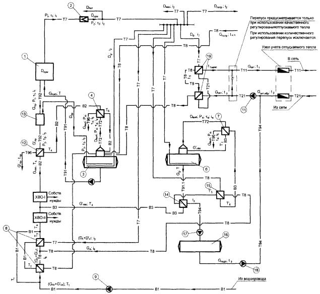
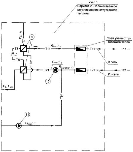
1 - Паровой котел, 2 - Редукционная установка, 3 - Деаэратор питательной воды, 4 - Охладитель выпара к деаэратору питательной воды, 5 - Насос питательный, 6 - Подогреватель сырой воды, 7 - Охладитель продувочной воды, 8 - Сепаратор непрерывной продувки, 9 - Установка подогрева сетевой воды, 10 - Насос сетевой воды, 11 - Насос подпиточной, 12 - Насос сырой воды; Т 7 - пар; Т 8 - конденсат; Т 11 - трубопровод подающий; Т 21 - трубопровод обратной воды; Т 72 - выпар; Т 91 - питательная вода; Т 91.1 - деаэрированная вода; Т 92 - непрерывная продувка; Т 94 - подпиточная вода; Т 96 - слив; В1 - водопровод; В2 - химочищенная вода; В3 - умягченная вода (к рисунку 2)
Рисунок А.1а - Расчетная тепловая схема отопительно-производственной котельной с паровыми котлами ДЕ для закрытой системы теплоснабжения

1 - Паровой котел, 2 - Редукционная установка, 3 - Деаэратор питательной воды, 4 - Охладитель выпара к деаэратору питательной воды, 5 - Насос питательный, 6 - Деаэратор подпиточной воды, 7 - Охладитель выпара к деаэратору питательной воды, 8 - Подогреватель сырой воды, 9 - Насос сырой воды, 10 - Подогреватели сетевой воды, 11 - Насос сетевой воды, 12 - Охладитель продувочной воды, 13 - Сепаратор непрерывной продувки, 14 - Охладитель деаэрированной воды, 15 - Пароводяной подогреватель умягченной воды, 16 - Бак-аккумулятор, 17 - Насос перекачивающий, 18 - Насос подпиточный




Рисунок А.5а - Поправка на повышение температуры сырой воды в летний период


Рисунок А.6а - Поправка на повышение температуры сырой воды в летнем периоде

Рисунок А.6б - Поправка на величину непрерывной продувки


|
ГОСТЫ, СТРОИТЕЛЬНЫЕ и ТЕХНИЧЕСКИЕ НОРМАТИВЫ. Некоммерческая онлайн система, содержащая все Российские Госты, национальные Стандарты и нормативы. В Системе содержится более 150000 файлов нормативно-технической документации, действующей на территории РФ. Система предназначена для широкого круга инженерно-технических специалистов. Copyright © www.gostrf.com, 2008 - 2026 |