Крупнейшая бесплатная информационно-справочная система онлайн доступа к полному собранию технических нормативно-правовых актов РФ. Огромная база технических нормативов (более 150 тысяч документов) и полное собрание национальных стандартов, аутентичное официальной базе Госстандарта. GOSTRF.com - это более 1 Терабайта бесплатной технической информации для всех пользователей интернета. Все электронные копии представленных здесь документов могут распространяться без каких-либо ограничений. Поощряется распространение информации с этого сайта на любых других ресурсах. Каждый человек имеет право на неограниченный доступ к этим документам! Каждый человек имеет право на знание требований, изложенных в данных нормативно-правовых актах!

  


 

ВСЕРОССИЙСКИЙ НАУЧНО-ИССЛЕДОВАТЕЛЬСКИЙ ИНСТИТУТ ПРИРОДНЫХ ГАЗОВ И ГАЗОВЫХ ТЕХНОЛОГИЙ (ВНИИГАЗ)

РЕКОМЕНДАЦИИ

ПО ОЦЕНКЕ РАБОТОСПОСОБНОСТИ ПОДВОДНЫХ ПЕРЕХОДОВ ГАЗОПРОВОДОВ ПРИ НАЛИЧИИ РАЗМЫВОВ ДНА

Москва 1995

"Рекомендации по оценке работоспособности подводных переходов газопроводов при наличии размывов дна" разработаны во исполнение Приказа РАО "Газпром" № 34 от 9.08.94г. о повышении надежности подводных переходов на магистральных газопроводах.

В Рекомендациях предложены методы повышения эксплуатационной надежности подводных переходов, представлен графический материал по определению напряженно-деформированного состояния переходов в непроектном положении, даны средства и методы контроля технического состояния дюкеров.

Данный материал представляет научно-методический интерес для проектных институтов, занимающихся вопросами обеспечения надежности прокладываемых газопроводов, а также является практическим руководством для организаций, эксплуатирующих подводные переходы.

Рекомендации разработаны в лаборатории надежности газопроводных конструкций ВНИИГАЗа д.т.н. В.В. Харионовским, к.т.н. В.П. Радиным, к.т.н. С.С. Фесенко, инженерами И.А. Саликовым, А.Н. Шилиным.

Содержание

ВВЕДЕНИЕ

В настоящее время в стране эксплуатируется более 3000 переходов через водные преграды протяженностью около 3000 км. Как показала практика эксплуатации, подводные переходы являются наиболее аварийными в системе магистральных газопроводов. Сроки ликвидации аварий на подводных переходах во много раз превышают сроки при аналогичных повреждениях на линейной части трубопровода, а их ремонт сопоставим по сложности и затратам со строительством нового перехода. Наиболее характерной причиной повреждений подводных переходов является размыв грунта, то есть, образование открытых участков на дюкере в результате переформирования дна и берегов реки. Кроме эксплуатационные нагрузок, свободные пролеты подводных участков газопроводов испытывают сложное гидродинамическое воздействие со стороны водного потока, что может привести к аварийной ситуации. При определенных соотношениях между параметрами водного потока и грунта возможны три варианта возникновения аварийных ситуаций:

- вырыв трубы из траншеи под действием статической составляющей гидродинамического воздействия потока воды;

- наступление гидродинамического резонанса системы "трубопровод - грунт - поток";

- превышение напряжениями допустимых пределов в металле трубы вследствие воздействия продольно-поперечного изгиба.

При заданных значениях параметров системы "труба - грунт - водный поток", скорости течения реки, длины размытого участка, физико-механических характеристик течения газа можно определить уровень надежности подводного участка газопровода и, исходя из этого, назначить мероприятия, позволяющие ликвидировать аварийную ситуацию.

АНАЛИЗ СИТУАЦИИ

Из эксплуатируемых подводных переходов можно выделить две наиболее опасные с точки зрения надежности группы:

1. Более тысячи подводных переходов газопроводов диаметром 300 - 1420 мм через реки шириной до 1,5 км.

2. Сотни переходов газопроводов через водохранилища шириной 1,5 - 5 км с глубинами до 30 м.

Переходы газопроводов через водные преграды в соответствии с действующим СНиПом должны прокладываться с заглублением трубопроводов ниже возможных русловых деформаций, однако многие из переходов имеют размытые участки различной длины. За время с 1959 по 1982 гг. отмечено 40 аварий на подводных газопроводах. Причем на русловых участках переходов произошло 23 аварии, среди которых 74 % или 17 случаев из 23 имели место на размытых участках.

Переформирование русла реки является основной причиной образования размытых участков. Эта проблема является одной из сложнейших проблем в гидротехническом строительстве. Точное решение вопроса переформирования зависит от множества случайных факторов, полный учет которых в настоящее время является затруднительным. Деформацию дна и берегов приближенно можно оценить, используя гидроморфологическую теорию руслового процесса, разработанную в Государственном гидрологическом институте.

Со стороны водного потока на трубопровод действуют следующие нагрузки: подъемная и выталкивающая сила, сила лобового сопротивления, а также трубопровод совершает колебания в направлении, поперечном потоку. Колебания трубопровода при обтекании его потоком воды обусловлены переменной во времени гидродинамической силой, возникающей вследствие срыва вихрей с трубы. Механизм колебаний при значении числа Рейнольдса Re < 105 можно объяснить с точки зрения теории вынужденных колебаний. С увеличением скорости водного штока число Рейнольдса превышает значение 105, регулярность срыва вихрей нарушается и в этом случае можно говорить лишь о некоторой характерной частоте срыва вихрей, а механизм колебаний наиболее полно отражает механизм автоколебаний. Такой режим обтекания трубопровода в литературе называется критическим. Этот режим является основным для подводных переходов магистральных газопроводов.

СУЩЕСТВУЮЩИЕ МЕТОДЫ РАСЧЕТОВ

В нормативных документах расчет участков подводных трубопроводов, находящихся в непроектном положении, не отражен. Однако в научной литературе существуют рекомендации по расчету провисших участков подводных переходов. Продольные напряжения от давления с учетом температурного перепада на открытом участке трубопровода вычисляются по формуле:

                                                                               (1)

где p - рабочее давление; Двн - внутренний диаметр; E - модуль Юнга для стали; α - коэффициент температурного расширения; ∆t - температурный перепад; ν - коэффициент Пуассона.

Причем при ∆t < 0 в формуле (1) знак плюс, при ∆t > 0 - знак минус. В работе /1/ приведена методика расчета низшей собственной частоты трубопровода, учитывающая взаимодействие трубопровода с грунтом. Методика более полно описывает реальную физическую модель собственных колебаний трубопровода, чем простое представление размытого участка в виде шарнирно опертой или жестко защемленной балки.

Авторами была проведена серия опытов по определению собственной частоты колебаний трубопровода, взаимодействующего с грунтом. Из результатов опытов видно, что при определенных значениях коэффициента постели грунта собственная частота трубопровода сильно отличается от значений, вычисленных по формулам для свободно опертой или жестко защемленной балки.

Недостатком предложенной методики является определение низшей собственной частоты, а не двух-трех низших частот, что позволяет более точно определить низшую собственную частоту, а также трудности использования графических результатов работы.

Авторы в общем виде произвели расчет резонансных колебаний подводных трубопроводов методом Ван-дер-Поля. Однако практическое использование такого расчета представляется весьма затруднительным.

В работах /2 - 5/ рассматривается проблема, эксплуатации подводных переходов через реки Крайнего Севера, уложенных бестраншейным способом. Также выполнен расчет теплового взаимодействия трубопровода с водой и грунтом. В работе /5/, применяя процедуру Бубнова-Галеркина, определяется критическая длина размытого участка из условия динамической неустойчивости системы "труба - поток".

Особенностью данной работы является то, что проведенные расчеты пригодны, в основном, для подводных переходов через северные реки с прокладкой по поверхности дна реки.

За рубежом основные положения, регламентирующие взаимоотношения компаний, занимающихся строительством и эксплуатацией газопроводов, а также обязанности компаний в случае аварий имеют силу Закона.

Такими документами в Англии и США являются Pipeline Act (трубопроводный акт) и в Канаде - National Energy Boalar Act. (Национальный Энергетический акт). В соответствии с требованиями этого Акта-Закона разработана нормативная документация, содержащая требования, обязательные при проектировании, строительстве и эксплуатации. Большинство компаний имеют собственные стандарты. Такими стандартами, например, являются:

British Petroleum Code of Practice (BPCP) Series 166

- компании Бритиш Петролеум;

Shell Petroleum Desiyn Engineeriny Practice

- компании Шелл Петролеум.

Абсолютное большинство работ, выполненных за рубежом, посвящено исследованию морских трубопроводов. В работе /11/ представлена модель образования промоины, в которой сочетается интегрирование во времени уравнений перемещения осадочных пород в продольном и поперечном направлениях и учет реакции трубопровода, погруженного в промоину.

Работа /12/ посвящена вопросам надежности подводного трубопровода. Трубопровод расположен на морском дне, представляющем песчаную почву; трубопровод не защищен от действия течения и волн. Определяются наиболее существенные факторы, влияющие на надежность трубопровода; изучено влияние изменения проектных параметров трубопровода на величину показателей механической надежности.

АЛГОРИТМ РЕШЕНИЯ ЗАДАЧИ ОБ УСТОЙЧИВОСТИ ТРУБОПРОВОДА, ИМЕЮЩЕГО ПРОВИСЫ

Алгоритм решения задачи включает в себя три этапа:

1) недопущение вырыва трубы из траншеи;

2) недопущение гидродинамического резонанса;

3) вычисление эквивалентных напряжений с учетом нагрузок от потока.

На трубопровод, находящийся в непроектном положении, действуют следующие нагрузки /6 - 10/: давление, перепад температур, вес трубы и газа, лобовое сопротивление потоку, подъемная сила. На открытый участок трубопровода действует сила лобового сопротивления

                                                                                       (2)

подъемная сила

                                                                                       (3)

и выталкивающая сила

                                                                                          (4)

где ρ - плотность воды; υ - скорость водного потока; Д - внешний диаметр трубы; cx, cy коэффициенты пропорциональности.

Выталкивающая сила является постоянной величиной, а две другие зависят от режима обтекания. Максимальные значения коэффициентов cx и cy равны соответственно 1,2 и 0,6. Будем считать, что cx и cy равны максимальным значениям при любом режиме обтекания. Завышение коэффициентов cx и cy идет в запас прочности. Общая статическая нагрузка со стороны водного потока будет вычисляться по формуле:

                                                                  (5)

В формуле (5) не учтен вес продукта. Не учет веса идет в запас прочности.

За расчетную схему размытого участка примем балку длиной 2l, взаимодействующую с упругим основанием. Условие невырывания трубы из траншеи запишем в виде:

ω(l) < ω*,                                                                                                  (6)

где ω(l) - прогиб трубы на границе открытого участка; ω* - предельно допустимое значение до разрушения грунта. Из выражения (6) можно определить предельно допустимые критические значения lx длины открытого участка. Записывая уравнения прогиба трубопровода на открытом участке и в грунте, учитывая условия стыковки решений на границе открытого участка, условие (6) запишется в виде:

                   (7)

здесь γ = kl; η = æl;  EJ - изгибная жесткость трубопровода; p - сжимающая сила; c - коэффициент постели грунта.

Используя уравнение (7), можно построить кривые зависимости γ от η при различных ω*.

Длина l, при которой возможен гидродинамический резонанс, вычисляется из уравнения

θ = ω,                                                                                                        (8)

где θ - характерная частота срыва вихрей, причем приблизительно равная 0,2.

                                                                                                 (9)

Здесь sh - число Струхаля; υ - скорость потока; Д - диаметр трубопровода.

ω - первая собственная частота системы трубопровод-грунт. Она вычисляется следующим образом. Записывается уравнение колебаний трубы на открытом участке и в грунте. Учитывая условие симметричности колебаний и ограниченности на бесконечности, уравнение собственных частот для симметричных форм колебаний будет иметь вид:

                     (10)

Здесь m1 - масса трубы в грунте; m2 - масса трубы, учитывающая присоединенную массу воды; EJ - изгибная жесткость трубопровода; ω - собственная частота колебаний;  c -жесткость грунта.

Используя уравнение (10), можно получить зависимость собственных частот от жесткости грунта.

Кольцевые напряжения в трубе вычисляются по формуле

                                                                                    (11)

где Д - внешний диаметр трубы; δ - толщина стенки трубы.

Продольные напряжения на открытом участке вычисляются по формуле

σпр = vσку - t,                                                                                      (12)

где α - коэффициент линейного расширения; ∆t - температурный перепад; v - коэффициент Пуассона.

Кроме напряжений от давления и перепада температуры в трубопроводе могут возникнуть напряжения от продольно-поперечного изгиба. Задачу будем рассматривать в линейной постановке и напряжения от изгиба будут суммироваться с напряжениями, вызываемыми продольной силой p.

Записывая уравнения изгиба трубопровода на открытом и закрытом участках без учета сжимающей силы и учитывая условие стыковки на границе открытого участка и грунта, выражение для безразмерных изгибающих моментов примет вид:

                                                                                                (13)

в характерных сечениях трубопровода, где M - изгибающий момент, g - статическая гидродинамическая нагрузка.

За характерные сечения примем середину открытого участка  и границу открытого участка .

                                                   (14)

где c - жесткость грунта; EJ - изгибная жесткость трубы.

При заданной нагрузке g (скорость υ), длине l, жесткости грунта c, можно рассчитать размерные значения изгибающего момента в характерных сечениях трубопровода. Напряжения от изгиба вычисляются по формуле

σизг = M/W,                                                                                                (15)

где W - момент сопротивления.

Полный прогиб в середине пролета в случае действия сжима щей силы P вычисляется по формуле

                                                                                (16)

где ωo - прогиб, обусловленный только распределенной нагрузкой от потока воды; pкр - критическая сила, при которой трубе провод, взаимодействующий с грунтом, теряет устойчивость. pкр находится из решения уравнения

                                               (17)

p, l, EJ, c - такие же обозначения, что и выше.

Момент от продольной силы определяется по формуле Mp = pω и соответствующее напряжение

                                                                                                 (18)

Суммарное продольное напряжение равно алгебраической сумме напряжений от давления, температурного перепада, изгибных напряжений от потока воды и продольной силы.

σ = σпр + σизг + σр.                                                                                     (19)

Эквивалентные напряжения будем вычислять по предельному состоянию

                                                                         (20)

РАСЧЕТ РАЗМЫТЫХ УЧАСТКОВ ПОДВОДНЫХ ПЕРЕХОДОВ

В рекомендациях произведены вычисления для трубопроводов 1420×19,5; 1220×14; 1020×14.

Расчет будем производить на примере трубопровода 1220×14. Критическую длину с точки зрения вырывания трубопровода из траншеи определим по формуле (7). Параметрические исследования уравнения (7) будем производить при следующих значениях параметров: c = КД; К = 5 кгс/см3; К = 16 кгс/см2; ω* = 5·10-2 м; ω* = 10-2 м. Для плотных грунтов типа глины К = 16 кгс/см3; для песка, ила К = 4 кгс/см3. Величина ω* - перемещения трубы до разрушения грунта на границе открытого и заглубленного участков трубы является неопределенной величиной. Она зависит от толщины слоя грунта над трубой, который смывается течением реки и является переменной величиной по длине дюкера. На рис. 13 - 16 приведена зависимость критической скорости водного потока от длины открытого участка. Если точка с конкретными значениями υ и l попадает в область, лежащую под кривой, то считается, что вырыва трубы из траншеи не произойдет. Если точка с координатами (l, υ) попадает в область над ограничительной кривой, то считаем, что труба при таких условиях будет вырвана из траншеи. Зная длину промоины l (определенную, например, путем водолазного обследования или акустическим методом), скорость водного потока и задавая величины k и ω*, можно определить, вырвет трубу из траншеи или нет.

Величину ω* меняют от 50 до 100 мм. По рис. 13 - 16 можно приближенно оценить длину l и скорость υ реки, безопасные по условию невырывания трубы из траншеи.

Наступление гидродинамического резонанса возможно при совпадении характеристической частоты срыва вихрей с частотой собственных колебаний системы трубопровод-грунт. Характеристическая частота вычисляется по формуле (9). В таблице приводится частота срыва вихрей для трех труб при различных скоростях течения реки

Скорость течения реки у дна, м/с

Диаметр труб, мм/ Частоты, θ

1420 θ, Гц

1220 θ, Гц

1020 θ, Гц

0,5

0,07

0,082

0,098

1,0

0,1408

0,164

0,196

1,5

0,211

0,2454

0,294

2,0

0,282

0,328

0,392

Зная частоту срыва вихрей для заданной трубы и известной скорости течения реки по рис. 11, 12 находим длину l* открытого участка, при которой наступает гидродинамический резонанс. В случае, если мы имеем в качестве грунта глину или другой прочный грунт, то принимаем К = 16 кгс/см3 и пользуемся рис. 3. Если грунт - "мягкий" песок, ил, то К = 5 кгс/см3 и пользуемся рис. 2.

Например, приняв К = 5 кгс/см3 и υ = 2 м/с для трубы 1420×19,5 (соответствующая характеристическая частота срыва вихрей равна 0,282 Гц) по рис. 2 находим длину - l*. При –l > l* трубопровод 1420 будет колебаться поперек потока в резонансном режиме.

Обычно работы по строительству подводных переходов ведутся летом, поэтому для средней полосы России температурный перепад выбираем равным 20 °С и для выбранных труб принимаем Р = 75 ати (по паспорту эксплуатации подводных переходов).

На рис. 17 - 24 представлены зависимости эквивалентных напряжений размытого участка при различных скоростях водного потока и жесткости грунта. Как было оговорено выше, для жесткого грунта типа глины принимаем К = 16 кгс/см3, для "мягкого" грунта К = 5 кгс/см3. Задавая скорость течения реки и длину открытого участке., можно определить эквивалентные напряжения в трубе при выбранных К. Эквивалентные напряжения вычисляются по рис. 17 - 24. Например, для трубы 1220×14 при К = 5 кгс/см3 при υ = 1,5; l = 40 м; σэкв = 490 МПа, а для трубы 1420×19,5 при тех же значениях параметров σэкс = 360 Мпа. При l = 20 м практически при всех скоростях потока и жесткости грунта эквивалентные напряжения равны напряжениям при l = 0. Задавая предел текучести стали, который берется из паспорта трубы, можно определить длину l* при которой эквивалентные напряжения становятся равными пределу текучести. Например, при σт = 540 и выбрав рис. 8 (υ = 0,5 м/с, K = 5 кгс/см3), для трубы 1420×19,5 мм l* = 114 м. При l > l* напряжения в металле трубы 1420×19,5 мм будут превышать предел текучести.

ИНЖЕНЕРНЫЕ РЕШЕНИЯ ПО ОБЕСПЕЧЕНИЮ НАДЕЖНОСТИ ЭКСПЛУАТИРУЕМЫХ ПОДВОДНЫХ ПЕРЕХОДОВ

В отечественной практике одним из основных способов по устранению нежелательного воздействия водного потока на размытый подводный трубопровод является засыпка гравием или щебнем. Размеры гравия или щебня определяются в зависимости от скорости течения по данным НИГУ Главгидроэнергостроя СГ-24-2396. Работы по засыпке размывов могут производиться как зимой, так и летом. Зимой по льду прорубаются проруби, через которые и производят засыпку из самосвалов. Летом засылку производят грейдером с плавсредств. При этом необходимо учитывать явление сноса щебня или гравия от течения воды. После засыпки водолаз производит контрольное обследование защитного слоя. Недостатком этого способа устранения размыва является высокая стоимость и малая эффективность ремонтных работ.

В качестве более эффективного решения предлагается балластировка размытых участков трубопровода. Пригрузы выполняются из бетонных блоков, соединенных между собой гибким элементом (рис. 1). Гибким элементом может быть металлическая лента. Бетонные блоки нанизывают на ленту свободно с помощью монтажных петель, а к ленте любым способом (сваркой, болтами и др.) крепятся ограничители, препятствующие снятию блоков. В месте контакта с дюкером к ленте крепится в качестве упругой прокладки, например, отрезок транспортерной ленты. Один пригруз набирается из 8÷10 бетонных блоков. Бетонные пригрузы устанавливают в местах полностью оголенного дюкера. Такой вид пригруза предпочтительнее благодаря тому, что при возможных размывах он будет "следить" за профилем дна. Вес пригруза равномерно передается на газопровод. В случае, если обнаружен размытый участок трубопровода длиной более, либо равный 10·Д (где Д - внешний диаметр трубопровода), необходимо выполнить мероприятия, способствующие естественному замыву промоин течением (Патент РФ № 1800199) /13/.

Одним из таких мероприятий является установка донных стенок, которые, кроме того, выполняют берегоукрепляющие функции. Это известное в гидроэнергетике решение было применено к переходам газопроводов через р. Хета (рис. 2). В местах разрушения берега под углом к оси газопровода (15 - 20°), несколько выше по течению, устанавливаются деревянные или металлические сваи, как показано на рис. 2 сеч. II-II. Между сваями укладывают бревна, образуя стенку. Опыт эксплуатации показал, что уже через летний сезон происходит замыв открытых участков дюкера, что является следствием установки стенок под углом к оси газопровода. Если подводных переходов несколько и у каждого устанавливается донная стенка, необходимо в ее вершине перпендикулярно оси установить защитные щиты (несколько метров в обо стороны, обеспечивающие берегоукрепление).

Техническим решением по повышению надежности вновь строящихся подводных переходов может служить утяжелитель с радиальными конусообразными опорами, рис. 3 (Патент РФ № 1739718) /14/.

Трубопровод 1 оснащается разъемными утяжелителями 2, снабженными радиальными равнорасположенными опорами 3 с выполненными в них отверстиями 4, через которые параллельно трубопроводу пропущены предварительно напряженные тросы 5. Основная цель решения - создать постоянное опирание трубопровода на дно за счет лучей, выполненных из металлических труб.

Шаг установки лучей по длине трубопровода определяется из расчета устойчивости трубопровода от всплытия. Монтаж трубопровода производится с плавсредства, где выполняются операции сварки труб, установка утяжелителей с устройством предварительно растянутых тросов. При продвижении плавсредства трубопровод опускают на дно. Вследствие трех лучей схемы утяжелителя, трубопровод всегда опускается на два луча и сохраняет данное проектное положение в процессе эксплуатации.

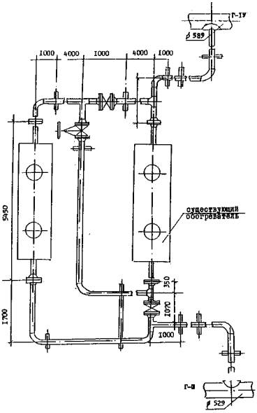
Для переходов, эксплуатируемых в условиях Севера, необходим учет температурного режима. Отсутствие этого учета приводит в зимнее время в пойменной подземной части перехода к интенсивному неравномерному пучению грунта, а в русловой части - к обмерзанию трубопровода, которое может привести к положительной плавучести. Для устранения такого негативного влияния на трубопровод необходимо применять метод подогрева газа. Перед подводным переходом на трубопроводе устанавливают подогреватель типа ПТс-160/150. Полезная мощность подогревателя 1,6 Гкал/ч КПД - 0,5÷0,7, расчетный расход подогреваемой среды при t = 70 °С по газу 1000000 м3/сут; предельный расход подогреваемой среды при t = 40 °С по газу 2000000 м3/сут; допустимый интервал температур подогреваемой среды - от минус 30 до +180 °С; вид топлива - природный газ. Способ подогрева был применен начиная с 1983 г. на III дюкере р. Енисей. Вместе с тем, чтобы повысить эффективность метода теплового подогрева, необходимо устанавливать два подогревателя на два дюкера. Подогреватели следует обвязывать таким образом, чтобы они работали как раздельно, так и параллельно и последовательно на два дюкера, рис. 4 (Патент РФ № 1389375) /15/. Обледенение открытого участка дюкера приводит к увеличению гидродинамических сил, воздействующих на трубопровод, а также к возможности его всплытия. Поэтому важным является контроль толщины слоя льда на поверхности дюкера. Проведение контроля должно давать информацию о текущем состоянии поверхности дюкера, на основании которой принимается решение по устранению слоя льда, его полному или частичному оттаиванию. Контроль основывается на измерении толщины намерзшего слоя по длине дюкера. Свойство воды - резкое изменение проводимости при переходе её в твердое состояние - было использовано при разработке датчика обледенения. Два проводника, отстоящие друг от друга на определенное расстояние (в виде пластин конденсатора), помещены в воду и подключены к источнику питания. В цепь включен измерительный прибор. Общее сопротивление замкнутой электрической цепи складывается из сопротивления проводников и разделяющего пластины слоя воды. При превращении этого слоя в лед общее сопротивление цепи резко (на несколько порядков) возрастает, что может быть зафиксировано измерительным прибором. Поскольку изменение сопротивления, связанное с обледенением, можно контролировать по изменению силы тока в цепи, либо непосредственным изменением величины сопротивления, то в качестве измерительного прибора можно использовать амперметр или омметр. (Патент РФ № 1681124) /16/.

Конструктивно датчик обледенения выполнен с учетом специфики внешних условий измерений следующим образом (рис. 5). Две пластины из нержавеющего материала 1 связаны в каркас для обеспечения жесткости пластинами 2 из изоляционного материала (текстолит, гетинакс и т.д.). От пластины 1 отведены два провода 3, образующих совместно с ними измерительную цепь. Для устранения механических повреждений пластины 1, 2 покрываются колпаками 4. В случае выполнения колпака 4 из электропроводящего материала необходимо предусмотреть электроизоляцию пластины 1 от колпака 4. Для обеспечения циркуляции воды и предотвращения разрушения датчика при расширении льда внутри колпака 4 в последнем делается ряд сквозных отверстий. Отверстия выполняются в одной плоскости по всей высоте колпака 4, причем плоскость отверстий целесообразно устанавливать перпендикулярно потоку воды. Диаметр отверстий можно принять около 3÷5 мм. Колпак с закрепленным в нем каркасом крепится к дюкеру посредством хомута.

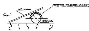
Для рек, имеющих небольшую глубину (2 м), актуальной является проблема защиты дюкера от льдин в паводковый период. Технические решения, осуществляющие эту защиту, представлены на рис. 6÷10. На рис. 6, 7 защита предусмотрена железобетонными панелями, устанавливаемыми в виде ''крыш" с одной или обеих сторон дюкера и скрепляемых между собой. На рис. 8 представлено решение, в котором используются трубы, разрезанные на скорлупки и образующие кожух над трубой. Обеспечение устойчивости кожухов производится якорными устройствами с тросом. Кожух можно создать и установкой железобетонных пригрузов (рис. 9). С точки зрения устойчивости и безопасности трубопровода предпочтительней вариант на рис. 10, в котором предусматривается заглубить участки дюкера по верхней образующей до уровня дна или вариант рис. 8.

Инспекция состояния подводного трубопровода проводится различными методами. Очень важным элементом инспекции является её периодичность. Так, например, в Великобритании подводный трубопровод обследуют сразу после окончания строительства и через 6 месяцев после начала эксплуатации. Данные этих обследований сравниваются и, если они не различаются, следующее обследование выполняется через год, причем обнаруженные отклонения от правил эксплуатации должны быть исправлены. В Нидерландах требуется ежегодное обследование подводных трубопроводов, если их укладка выполнена в соответствии с проектом. В случае отклонения от проекта обследования могут быть назначены два раза в год.

Наибольшие по величине гидродинамические нагрузки дюкер с размытым участком будет испытывать в паводковый период. Следовательно, целесообразно обследование производить зимой, перед паводком. Наиболее подходящим временем для обследования является январь или февраль. В случае обнаружения размытого участка ремонтные и профилактические работы проще производить зимой, перевозя бетонные блоки или щебень, гравий по льду реки к вырезанным во льду прорубям.

Одним из методов инспекции подводных трубопроводов может служить техническое решение, предложенное английской компанией "Britsh gas". Фирма разработала и, по опубликованным в печати данным, с успехом применяет для обследования магистральных газопроводов прибор, перемещающийся внутри трубопровода и определяющий высотное положение газопровода, толщину слоя грунта под трубопроводом и толщину его стенки.

Для обследования подводных газопроводов на переходах через реки компания "Wimpol" разработала в 1986 - 87 гг. электромагнитную сканирующую систему. По опубликованным данным (см. Pipeline а gas jornal v215, 1988, 10, p.37 - 41) система обеспечивает получения продольного профиля трубопровода и его плановое положение относительно русла реки. Кроме того, система позволяет установить отметки дна реки и характер эрозионных явлений.

ВНИИГАЗом разработана "Методика оценки фактического положения и состояния подземных трубопроводов", которая может применяться для определения пространственного положения трубопровода и состояния изоляционного покрытия. Для применения методики может быть использована как иностранная, так и отечественная аппаратура, например, прибор С-SCAN (Англия), УДИП-IМ (Россия, ВНИИГАЗ).

Визуальный осмотр состояния подводных трубопроводов осуществляется водолазным способом.

Рис. 1. Утяжелитель трубопровода

Рис. 2. План берегоукрепительных сооружений на подводных переходах

Рис. 3. Подводный трубопровод с трехлучевыми утяжелителями

Рис. 4. Технологическая схема подогрева газа на пойменных участках речных переходов через р. Енисей посредством двух подогревателей НТс 160/150

Рис. 5. Датчик обледенения

Варианты защиты участков дюкера от торосов льда на мелководье в качестве временной меры до посадки дюкера на проектные отметки

Рис. 6.

Рис. 7.

Рис. 8.

Рис. 9.

Рис. 10. Посадка дюкера на уровень дна (верхняя образующая трубопровода)

Рис. 11. Зависимость собственной частоты колебаний трубопровода на размытом участке от длины промоины при k = 5 кгс

Рис. 12. Зависимость собственной частоты колебаний трубопровода на размытом участке от длины промоины при k = 16 кгс

Рис. 13. Кривая, ограничивающая область устойчивости трубы в траншее при w* = 5·10-2 м, k = 16 кгс/см3

Рис. 14. Кривая, ограничивающая область устойчивости трубы в траншее при w* = 10-1 м, k = 16 кгс/см3

Рис. 15. Кривая, ограничивающая область устойчивости трубы в траншее при w* = 10-1 м, k = 5 кгс/см3

Рис. 16. Кривая, ограничивающая область устойчивости трубы в траншее при w* = 5·10-2 м, k = 5 кгс/см3

Рис. 17. Зависимость эквивалентных напряжений от длины промоины при V = 0,5 м/с, k = 5 кгс/см3

Рис. 18. Зависимость эквивалентных напряжений от длины промоины при V = 1,0 м/с, k = 5 кгс/см3

Рис. 19. Зависимость эквивалентных напряжений от длины промоины при V = 1,5 м/с, k = 5 кгс/см3

Рис. 20. Зависимость эквивалентных напряжений от длины промоины при V = 2 м/с, k = 5 кгс/см3

Рис. 21. Зависимость эквивалентных напряжений от длины промоины при V = 0,5 м/с, k = 16 кгс/см3

Рис. 22. Зависимость эквивалентных напряжений от длины промоины при V = 1 м/с, k = 16 кгс/см3

Рис. 23. Зависимость эквивалентных напряжений от длины промоины при V = 1,5 м/с, k = 16 кгс/см3

Рис. 24. Зависимость эквивалентных напряжений от длины промоины при V = 2 м/с, k = 16 кгс/см3

ЗАКЛЮЧЕНИЕ

В Рекомендациях представлены технические решения по обеспечению безаварийной работы подводного перехода, имеющего размытый участок.

По приведенным в Рекомендациях графикам можно определить области безопасной работы дюкера на плоскости параметров, описывающих внешние гидродинамические нагрузки, физико-механические свойства грунта и параметра газа.

Предложены технические решения по диагностике дюкеров, закреплению размытых участков. Эти решения учитывают как российский, так и зарубежный опыт эксплуатации подводных трубопроводов.

Рекомендации отражают особенности эксплуатации значительной части подводных переходов в России. Они предназначены к использованию линейными эксплуатационными службами магистральных газопроводов, а также проектными организациями.

ЛИТЕРАТУРА

1. Бородавкин П.П., Березин В.Л., Шадрин О.Б. Подводные трубопроводы. М.: Недра, 1979.

2. Девнин С.И. Аэрогидромеханика плохообтекаемых конструкций. Справочник. Л.: Судостроение, 1983.

3. Харионовский В.В., Окопный Ю.А., Радин В.П. Исследование устойчивости газопроводов, имеющих размытые участки // Проблемы надежности газопроводных конструкций. М.: ВНИИГАЗ, 1991. С. 94 - 99.

4. Харионовский В.В., Гринфельд Л.Е., Соннинский А.В. Технические решения утяжелителя подводных трубопроводов // Строительство трубопроводов, 1992. № 4. C. 11 - 12.

5. Харионовский В.В. Повышение надежности подводных переходов газопроводов // Вопросы технологии транспорта газа. М.: ВНИИГАЗ, 1988. С. 34 - 42.

6. Рекомендации по повышению надежности пойменных и русловых участков подводных переходов газопроводов Соленинское - Мессояха - Норильск. М.: ВНИИГАЗ, 1987.

7. Строительные нормы и правила. Магистральные трубопроводы. СНиП 2.05.06-85.

8. Окопный Ю.А., Радин В.П. Исследование напряженно-деформированного состояния подводного газопровода // Конструктивная надежность газопроводов. М.: ВНИИГАЗ, 1992. С. 53 - 62.

9. Радин В.П., Саликов И.А. О собственных частотах подземных и подводных трубопроводов с открытыми участками // Конструктивная надежность газопроводов. М.: ВНИИГАЗ, 1992. С. 102 - 108.

10. Светлицкий В.В. Механика трубопроводов и шлангов: Задачи взаимодействия с потоком жидкости или воздуха. М.: Машиностроение, 1982.

11. Bernetti R., Bruschi R., Valentini V., and Ventini M. Pipelines placed on erodible seabeads. Proc. of the Eight Int. Conferenceon Offshore Mechanics and arctic End. 1990.

12. Sotberg Т., Leira B.I., Larsen C.M. On the uncertainties Relatet to Stabiliy design of submurine pipelines. Proc. of the Eight Int. Conference on Offshore Mechanics and arctic Eng. 1990.

13. Патент РФ 1800199.

14. Патент РФ № 1739718.

15. Патент РФ № 1389375.

16. Патент РФ № 1681124.

 




ГОСТЫ, СТРОИТЕЛЬНЫЕ и ТЕХНИЧЕСКИЕ НОРМАТИВЫ.
Некоммерческая онлайн система, содержащая все Российские Госты, национальные Стандарты и нормативы.
В Системе содержится более 150000 файлов нормативно-технической документации, действующей на территории РФ.
Система предназначена для широкого круга инженерно-технических специалистов.

Рейтинг@Mail.ru Яндекс цитирования

Copyright © www.gostrf.com, 2008 - 2026