Приложение к технической оценке
ТО-07-1569-06
Система
ALUCOM
АЛЬБОМ ТЕХНИЧЕСКИХ
РЕШЕНИЙ
Доработаны и одобрены ФЦС
Конструкция навесной фасадной системы с воздушным зазором
для облицовки кассетами из алюминиево-композитных панелей
г. Москва 2007г
Содержание
|
Поз. №
|
Обозначение
|
Наименование
|
Общий вид
|
Примечание
|
|
(1)
|
(2)
|
(3)
|
(4)
|
(5)
|
|
1
|
AW 12
|
Направляющая
L=102 мм
АД31Т1 (ГОСТ 4784-97)
|

|
|
|
3
|
AW 14
|
Направляющая
L=64 мм
АД31Т1 (ГОСТ 4784-97)
|

|
|
|
81
|
AW 14/1
|
Направляющая
L=64 мм
АД31Т1 (ГОСТ 4784-97)
|

|
|
|
24
|
AW 11-2
|
Кронштейн скользящий
(салазка)
АД31Т1 (ГОСТ 4784-97)
|

|
|
|
9
|
AW 4
|
Профиль алюминиевый
АД31Т1 (ГОСТ 4784-97)
|

|
|
|
10
|
AW3
|
Профиль алюминиевый
АД31Т1 (ГОСТ 4784-97)
|

|
|
|
(1)
|
(2)
|
(3)
|
(4)
|
(5)
|
|
14
|
AW 6
|
Профиль алюминиевый
АД31Т1 (ГОСТ 4784-97)
|

|
|
|
15
|
AW 5
|
Профиль алюминиевый АД31Т1 (ГОСТ 4784-97)
|

|
|
|

|
|
70
|
AW 15-45A
|
Кронштейн несущий
Н=45 мм L=75 мм
АД31Т1 (ГОСТ 4784-97)
|

|
Без отв. для
регулировки относа
|
|
71
|
AW 15-45
|
Кронштейн несущий
Н=45 мм L=75 мм
АД31Т1 (ГОСТ 4784-97)
|

|
|
|
72
|
AW 15-60A
|
Кронштейн несущий
Н=60 мм L=75 мм
АД31Т1 (ГОСТ 4784-97)
|

|
Без отв. для
регулировки относа
|
|
73
|
AW 15-60
|
Кронштейн несущий
Н=60 мм L=75 мм
АД31Т1 (ГОСТ 4784-97)
|

|
|
|
74
|
AW 13-45А
|
Кронштейн несущий
Н=45 мм L=135 мм
АД31Т1 (ГОСТ 4784-97)
|

|
Без отв. для
регулировки относа
|
|
75
|
AW 13-45
|
Кронштейн несущий
Н=45 мм L=135 мм
АД31Т1 (ГОСТ 4784-97)
|

|
|
|
76
|
AW 19-60A
|
Кронштейн несущий
Н=60 мм L=150 мм
АД31Т1 (ГОСТ 4784-97)
|

|
Без отв. для
регулировки относа
|
|
(1)
|
(2)
|
(3)
|
(4)
|
(5)
|
|
77
|
AW 19-60
|
Кронштейн несущий
H=60 мм L=150 мм
АД31Т1 (ГОСТ 4784-97)
|

|
|
|
78
|
AW 19-90A
|
Кронейн несущий
Н=90 мм L=150 мм
АД31Т1 (ГОСТ 4784-97)
|

|
Без отв. для
регулировки относа
|
|
79
|
AW 19-90
|
Кронштейн несущий
Н=90 мм L=150 мм
АД31Т1 (ГОСТ 4784-97)
|

|
|
|
80
|
AW 23-60
|
Кронштейн несущий
Н=60 мм L=210 мм
АД31Т1 (ГОСТ 4784-97)
|

|
|
|
81
|
AW 23-90
|
Кронштейн несущий
Н=90 мм L=210 мм
АД31Т1 (ГОСТ 4784-97)
|

|
|
|
82
|
AW 23-120
|
Кронштейн несущий
Н=120 мм L=210 мм
АД31Т1 (ГОСТ 4784-97)
|

|
|
|
(1)
|
(2)
|
(3)
|
(4)
|
(5)
|
|
83
|
AW 24-60A
|
Кронштейн несущий
H=60 мм L=175 мм
АД31Т1 (ГОСТ 4784-97)
|

|
|
|
84
|
AW 24-60
|
Кронштейн несущий
Н=60 мм L=175 мм
АД31Т1 (ГОСТ 4784-97)
|

|
|
|
85
|
ALK 75-45
|
Кронштейн несущий
Н=45 мм L=75 мм
АД31Т1 (ГОСТ 4784-97)
|

|
|
|
86
|
ALK 75-60
|
Кронштейн несущий
Н=60 мм L=75 мм
АД31Т1 (ГОСТ 4784-97)
|

|
|
|
87
|
ALK 95-45
|
Кронштейн несущий
Н=45 мм L=95 мм
АД31Т1 (ГОСТ 4784-97)
|

|
|
|
88
|
ALK 95-60
|
Кронштейн несущий
Н=60 мм L=95 мм
АД31Т1 (ГОСТ 4784-97)
|

|
|
|
89
|
ALK 115-60
|
Кронштейн несущий
Н=60 мм 1У115 мм
АД31Т1 (ГОСТ 4784-97)
|

|
|
|
90
|
ALK 135-60
|
Кронштейн несущий
Н=60 мм L=135 мм
АД31Т1 (ГОСТ 4784-97)
|

|
|
|
91
|
ALK 155-60
|
Кронштейн несущий
Н=60 мм L=155 мм
АД31Т1 (ГОСТ 4784-97)
|

|
|
|
(1)
|
(2)
|
(3)
|
(4)
|
(5)
|
|
92
|
ALK 175-60
|
Кронштейн несущий
H=60 мм L=175 мм
АД31Т1 (ГОСТ 4784-97)
|

|
|
|
93
|
ALK 195-60
|
Кронштейн несущий
Н=60 мм L=195 мм
АД31Т1 (ГОСТ 4784-97)
|

|
|
|
94
|
ALK 215-60
|
Кронштейн несущий
Н=60 мм L=215 мм
АД31Т1 (ГОСТ 4784-97)
|

|
|
|
95
|
AUK 170-60
|
Удлинитель
L=170 мм
АД31Т1 (ГОСТ 4784-97)
|

|
|
|
65
|
TP25
|
Соединитель угловой Эля кассет труба 25×25×2
|

|
|
|
27
|
УС 3
|
Усилитель угловой диам. ото. 5,2
мм
пластина 40×25×2
|

|
|
|
45
|
AB10
|
Алюминиевая шайба для фиксации кронштейна от сдвига диам. отв. 10
мм
пластина 28×28×2
АД31Т1 (ГОСТ 4784-97)
|

|
|
|
40
|

|
Болт, гровер и гайка М8 из коррозионностойкой стали 12×18Н10Т
|

|
|
|
(1)
|
(2)
|
(3)
|
(4)
|
(5)
|
|
28
|

|
Заклепка алюминиевая вытяжная с сердечником из коррозионностойкой стали
|

|
|
|
60
|

|
Заклепка вытяжная из коррозионностойкой стали
|

|
|
|
31
|

|
Заглушка декоративная пластиковая
|

|
|
|
39
|

|
Саморез 4.2×19 с полукруглой головкой и сверлом DIN7504M сталь марки 12×18Н9
|

|
|
|
37
|
ПП-1
|
терморазрывный элемент паронитовый ПОН-Б
|

|
|
|
37
|
ПП-2
|
терморазрывный элемент сополимер полипропилена по ГОСТ 26996-86
|

|
|
|
54
|
|
Дюпель-фасадный для крепления кронштейнов к несущей
стене
|

|
Тип и длина
анкера определяется
проектной документацией
|
|
55
|
|
Дюбель тарельчатый для крепления
утеплителя к стене
|
|
Тип и длина
дюбеля определяется
проектной документацией
|
|
56
|
|
Утеплитель
|
|
Тип и толщина
утеплителя определяется
проектной документацией
|
|
120
|
АВ7
|
Фиксатор
АД31Т1 (ГОСТ 4784-97)
|

|
|
Кронштейн AW 15-45, AW13-45, AW 19-60

Кронштейн AW 15-45 AW 15-65
Материал кронштейна: алюминиевый сплав АД-31Т1 (ГОСТ 4784-97)

Кронштейн AW 13-45
Материал кронштейна: алюминиевый сплав АД-31Т1 (ГОСТ 4784-97)

Кронштейн AW
Материал кронштейна: алюминиевый сплав АД-31Т1 (ГОСТ 4784-97)
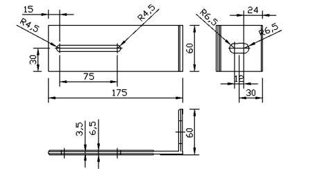
Кронштейн AW 24-60, AW 23-60

Кронштейн AW 24-60
Материал кронштейна алюминиевый сплав АД-31Т1 (ГОСТ 4784-97)

Кронштейн AW 23-60
Материал кронштейна алюминиевый сплав АД-31Т1 (ГОСТ 4784-97)
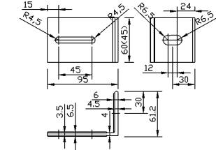
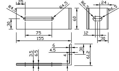
Кронштейн ALK 75, ALK 95, ALK 115

Кронштейн ALK 75-45 ALK 75-60
Материал кронштейна: алюминиевый сплав АЛ-31Т1 (ГОСТ 4784-97)

Кронштейн ALK 9545 ALK 95-60
Материал кронштейна: алюминиевый сплав АЛ-31Т1 (ГОСТ 4784-97)

Кронштейн ALK 115-60
Материал кронштейна: алюминиевый сплав АЛ-31Т1 (ГОСТ 4784-97)
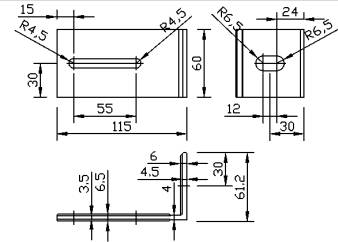
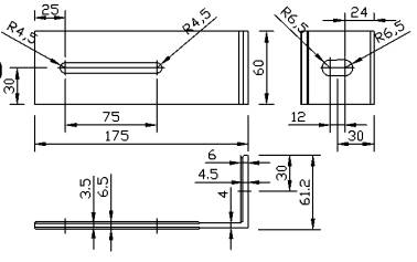
Кронштейн ALK-135, ALK-155, ALK-175

Кронштейн ALK 135-60
Материал кронштейна: алюминиевый сплав АЛ-31Т1 (ГОСТ 4784-97)

Кронштейн ALK 155-60
Материал кронштейна: алюминиевый сплав АЛ-31Т1 (ГОСТ 4784-97)

Кронштейн ALK 175-60
Материал кронштейна: алюминиевый сплав АЛ-31Т1 (ГОСТ 4784-97)
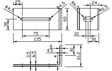
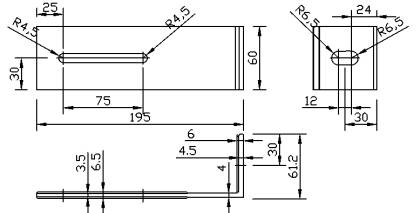
Кронштейн ALK 195, ALK-215, удлинитель AUK-170

Кронштейн ALK 195-60
Материал кронштейна: алюминиевый сплав АЛ-31Т1 (ГОСТ 4784-97)

Кронштейн ALK 215-60
Материал кронштейна: алюминиевый сплав АЛ-31Т1 (ГОСТ 4784-97)

Удлинитель
AUK-170-60
Материал кронштейна: алюминиевый сплав АЛ-31Т1 (ГОСТ 4784-97)






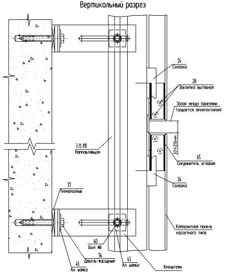
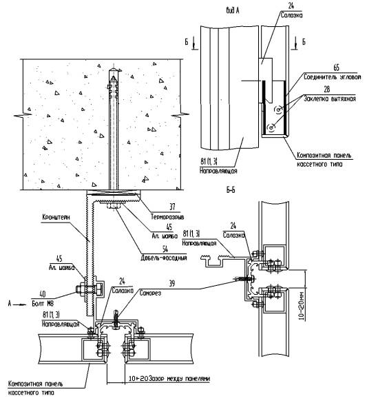
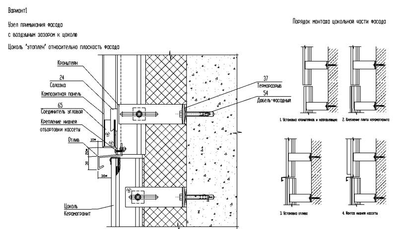
Облицовочные композитные панели кассетного типа и варианты раскроя

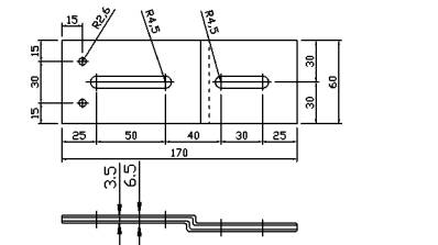
Привязка элементов фасада.

Размер Н не более 1500 мм, в зависимости от высоты здания, климатической зоны (ветровой нагрузки) и площади кассет.
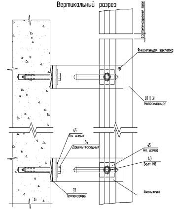
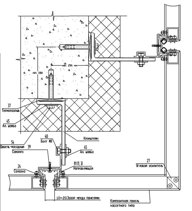
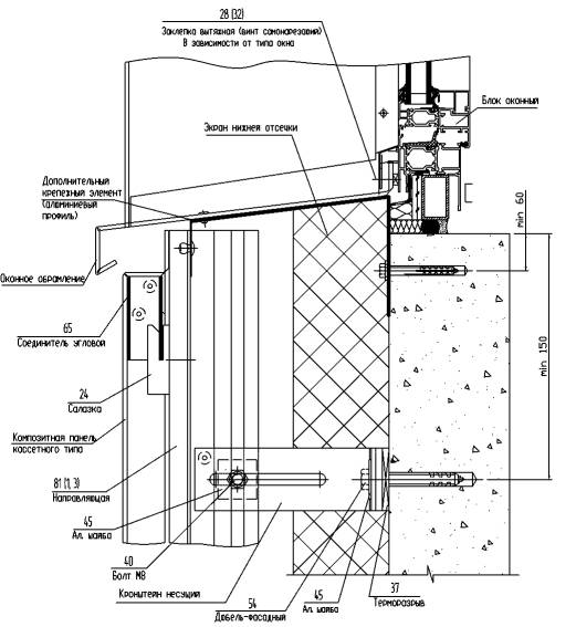
Узел крепления вертикальной направляющей в кронштейнах

Узел крепления утеплителя

Схеме крепления утеплителя
(минераловатные плиты)

Схема крепления утеплителя на углу здания

1.
Основной типоразмер минераловатных плит для
вентилируемых фасадов - 600×1000, 600×1200.
2.
Крепление утеплителя к стене осуществляется тарельчатыми
дюбелями из расчета 5 шт на 1 плиту.
3.
В - толщина утеплителя.
Дополнительная установка утеплителя на углах здания (минераловатные плиты)

Схема
крепления на углу здания

1. Типоразмер
минераловатных дополнительных плит для вентилируемых фасадов - 300×1000,
300×1200.
2. Крепление
дополнительных плит утеплителя к стене осуществляется тарельчатыми дюбелями из
расчета 4 шт. на 1 плиту.
3.
В - толщина утеплителя.
Принципиальная схема установки утеплителя

Принципиальная схема установки двухслойного утеплителя
Схема установки внутреннего слоя

Схема установки внешнего слоя. Устанавливается с перевязкой
горизонтальных и вертикальных швов минимум на 150
мм.

Схема установки ветрогидрозащитной мембраны

Схема крепления противопожарных отсечек
(материал: сталь оцинкованная t=0.55 мм)

Схема установки оконного обрамления
(материал: сталь оцинкованная t=0.55 мм)

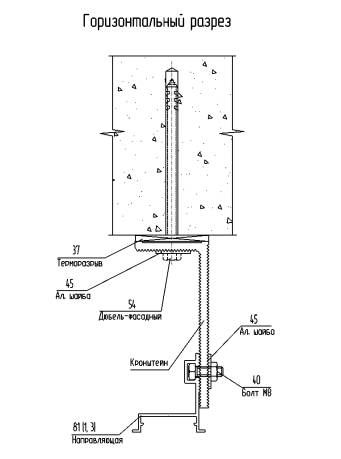
Узел крепления кронштейна к стене здания

Узел крепления вертикальной
направляющей в кронштейнах

Установка композитных панелей кассетного вида

Горизонтальный разрез фасада с облицовочными композитными панелями кассетного типа

Установка композитных панелей шириной более 1500
мм

1. Для кассет шириной от 1500
мм до 2400
мм устанавливается вертикальное ребро жесткости по середине.
Установка композитных панелей шириной свыше 2400 мм

1. Для кассет шириной свыше 2400
мм устанавливается два вертикальных ребра жесткости.

Схема сборки композитных панелей шириной более 1500 мм

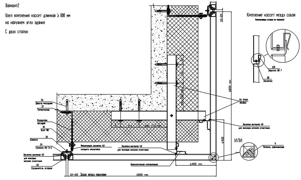
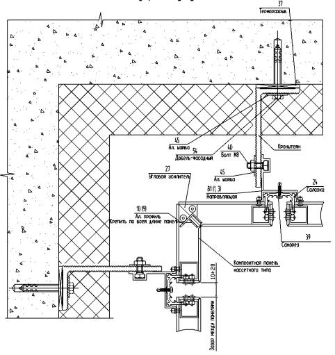
Узел крепления фасада на наружнем углу здания


Примечание:
1. Размеры со "*" устанавливаются по проекту.

Примечание
1. При длине кассеты более 1500
мм, низ крепить к уголку с шагом 500
мм.
2.
Размеры со "*"
устанавливаются по проекту.


Примечание:
1. При длине кассеты более 1500
мм, низ крепить к уголку с шагом 500
мм.

Примечание:
1. Размеры со "*" устанавливаются по проекту.

Примечание
1. При длине кассеты более 1500
мм, низ крепить к уголку с шагом 500
мм.
2.
Размеры со "*"
устанавливаются по проекту.
Схема установки преград с применением утеплителя на углах здания (минераловатные плиты)
Наружный угол

Внутренний угол

ИНСТРУКЦИЯ
по монтажу навесного вентилируемого фасада системы "ALUCOM"
Система навесных фасадов "АLUСОМ" является комплексным решением задач стоящих перед архитекторами и строителями по утеплении и облицовке зданий и сооружений любого типа и назначения.
1 Установка крепежных кронштейнов.
После разметки звания, в местах предусмотренных проектом .устанавливается направляющие 3 (1,81 и кронштейны. Кронштейны крепятся к стене при помощи различных .устойчивых к коррозии анкеров, в зависимости от материала несущей стены. Крепление осуществляется через алюминиевую шайбу АВ 10 которая увеличивает прочность банного узла.
2 Установка утеплителя.
В качестве теплоизоляции в системах вентилируемых навесных фасадах конструкций ЖОМ" используются плиты из минеральной ваты, марка которой определяется теплотехническим расчетом Плиты крепятся на фасаде здания при помощи пластиковых анкеров с сердечником из нержавеющей стали, Зля чего в стене просверливаются отверстия, продуваются воздухом и в них вставляются анкера, шляпки которых надежно прижимают плиты к фасаду. Как правило устанавливается 5 шт. на одну плиту. Для установки плит на уже закрепленные к фасаду кронштейны в необходимых местах в плитах делаются прорезы.
3 Установка направляющих.
Жесткое крепление направляющих 3 (1,81 предусмотрено только на верхнем кронштейне каждой направляющей при помощи 1 шт. алюминиевых заклепок 4.8×16 со штифтом из нержавеющей стали что обеспечивает такую фиксацию направляющей 3 (1,81 при которой задается направление ее перемещения, только вниз при термическом расширении.
Нижняя и средняя часть направляющих 3 (1,81 фиксируется болтом М8 в сборе (болт+гайка+гровер] через шайбу АВ 10, оставляя возможность направляющей перемещаться вертикально при термических расширениях. При необходимости надо устанавливать дополнительные кронштейны при большой длине направляющих.

4 Монтаж наружного экрана
Монтаж наружного экрана осуществляется путем навески на салазки AW 11 которая вставляется в пазы направляющей и фиксируется саморезом.
5 Примечание
Для повышения уровня пожаробезопасности необходимо провести мероприятия указанные в Приложении 1 к альбому технических решений. Приложение 1 является интеллектуальной собственностью ООО "Алюком", по вопросу получения банного альбома обращаться в главный офис ООО "Алюком" г. Москва, ул. Кантемировская, 153 корп. 1 тел. (495) 320-9685,
320-9514