|
|
Отраслевой стандарт ОСТ 39-091-79
|
|||||||||||||||||||||||||||||||||||||||||||||||||||||||||||||||||||||||||||||||||||||||||||||||||||||||||||||||||||||||||||||||||||||||||||||||||||||||||||||||||||||||||||||||||||||||||||||||||||||||||||||||||||||||||||||||||||||||||||||||||||||||||||||||||||||||||||||||||||||||||||||||||||||||||||||||||||||||||||||||||||||||||||||||||||||||||||||||||||||||||||||||||||||||||||||||||||||||||||||||||||||||||||||||||||||||||||||||||||||||||||||||||||||||||||||||||||||||||||||||||||||||||||||||||||||||||||||||||||||||||||||||||||||||||||||||||||||||||||||||||||||||||||||||||||||||||||||||||||||||||||||||||||||||||||||||||||||||||||||||||||||||||||||||||||||||||||||||||||||||||||||||||||||||||||||||||||||||||||||||||||||||||||||||||||||||||||||||||||||||||||||||||||||||||||||||||||||||||||||||||||||||||||||||||||||||||||||||||||||||||||||||||||||||||||||||||||||||||||||||||||||||||||||||||||||||||||||||||||||||||||||||||||||||||||||||||||||||||||||||||||||||||||||||||||||||||||||||||||||||
|
Производительность УПГ, тыс.м3/сут |
||||||||||
|
12,5 |
16 |
20 |
25 |
31,5 |
40 |
50 |
63 |
80 |
100 |
125 |
|
160 |
200 |
250 |
315 |
400 |
500 |
630 |
800 |
1000 |
1250 |
- |
Примечание. Жирной линией выделен предпочтительный диапазон параметрического ряда УПГ.
1.3. Частота повторяемости применения параметрического ряда УПГ при различных газовых факторах в пределах от 5 до 300 м3/т по параметрическому ряду производительностей установок подготовки нефти (УПН, ОСТ 39-061-78) приведена в справочном приложении 1.
1.4. УПГ должны соответствовать типам, приведенным в справочном приложении 2.
Примечание. Пунктиром обозначены ФТБ для дополнительных, возможных к применению, типов УПГ.
1.5. Термины обозначений ФТБ и других элементов типов УПГ должны соответствовать справочному приложению 3.
1.6. В типах 2 и 5 необходимость применения ФТБ Тогг, Тгкг и В должны решаться при конкретном проектировании в зависимости от состава поступающего газа и количества выделяющегося конденсата.
1.7. В типе 3, в случаях возможности подачи газа потребителю без охлаждения после компрессора, ФТБ Хвг и Ок исключаются.
1.8. Предельные значения величин основных технологических параметров УПГ принимаются по табл. 2.
|
Наименование и единицы измерения |
Значения величин |
|
1. Температура газа, поступающего на УПГ (исполнения 1, 3, 4, 5), °С, не более |
45* |
|
2. Давление газа, поступающего на УПГ, МПа, не более |
0,8 |
|
3. Давление газа после компрессора, МПа, не более |
0,8 |
|
4. Температура охлаждения газа: 4.1. После испарителей Их для газов первой ступени сепарации нефти (исполнение 2), °С, не менее |
минус 5 |
|
4.2. После испарителей Их для газов концевых ступеней сепарации нефти (исполнение 5), °С, не менее |
минус 10 |
* При температуре более 45°С применяются варианты УПГ с дополнительными блоками охлаждения газа на входе.
2.1. Значения числовых величин главных параметров ФТБ должны соответствовать табл. 3.
2.2. Главными параметрами ФТБ УПГ являются:
2.2.1. Производительность, м3/мин (блок Кг)
2.2.2. Холодопроизводительность, Мкал/ч (блок Кх)
2.2.3. Производительность по газу, тыс. м3/сут (блок Ао)
2.2.4. Производительность по регенерированному гликолю, кг/ч (блок Р)
2.2.5. Площадь теплообмена аппарата, м2 (блоки Xвг, Xвх, Их, Тогг, Тгкг)
2.2.6. Диаметр аппарата, м (блоки СГ, ОК, МГ, МХ, Ож1, Ож2)
2.2.7. Объем аппарата, м3, (блоки Фр, В, Рл)
2.2.8. Производительность по жидкости, м3/ч (блоки НГК, Ншф, Нрг).
2.3. ФТБ УПГ для подготовки газов, содержащих сероводород, должны изготавливаться в антикоррозионном исполнении или в обычном исполнении с применением антикоррозионной защиты поверхностей, контактирующих с сероводородным газом.
2.4. Номенклатура и основные параметры вспомогательного оборудования УПГ (емкости различного назначения, комплектные трансформаторные подстанции, котельные, бытовые блок-боксы и пр.) выбираются при конкретном проектировании установок.
3.1. Комплектность поставки УПГ по основным ФТБ устанавливается в каждом конкретном случае проектной организацией.
3.2. Примеры вариантов комплектности поставки основных ФТБ УПГ по исходным данным, указанным в справочном приложении 3, приведены в справочных приложениях 4 и 5 настоящего стандарта.
3.3. До начала серийного производства ФТБ типоразмеров, предусмотренных стандартом, допускается комплектование УПГ существующими (выпускаемыми заводами-изготовителями) ФТБ, в том числе и с параметрами, отличающимися от установленных настоящим стандартом.
|
Наименование ФТБ |
Шифр ФТБ |
Главные параметры ФТБ |
Давление условное МПа (кгс/с2) |
|||||||||||||||||||
|
1. Блок компрессора газового |
Кг |
П=10 |
П=16 |
П=25 |
П=50 |
П=63 |
П=10 |
до 0,8* (8) |
||||||||||||||
|
2. Блок компрессора холодильного |
Кх |
QX=25 |
QX=50 |
QX=100 |
QX=200 |
QX=300 |
QX=400 |
до 1,2** (12) |
||||||||||||||
|
3. Елок абсорбера осушки |
Ао |
C=40 |
C=100 |
C=200 |
C=315 |
C=500 |
C=630 |
0,8 (8) |
||||||||||||||
|
4. Блок регенерации гликоля |
р |
A=400 |
A=1200 |
A=2000 |
0,2 (2) |
|||||||||||||||||
|
5. Блок холодильника воздушного, малопоточного |
ХвГ, ХвХ |
F=105 |
F=160 |
F=220 |
F=325 |
F=440 |
F=600 |
1,6 (16) |
||||||||||||||
|
6. Блок холодильника воздушного, горизонтального |
ХвГ, ХвХ |
F=2500 |
F=5100 |
1,6 (16) |
||||||||||||||||||
|
7. Блок испарителя хладагента |
ИХ |
F=43 |
F=86 |
F=146 |
F=268 |
F=440 |
F=665 |
1,6 (16) |
||||||||||||||
|
8. Блок теплообменника кожухотрубчатого с V-образными трубами |
ТОГГ, ТГКГ |
F=14 |
F=28 |
F=55 |
F=86 |
F=225 |
F=383 |
1,6 (16) |
||||||||||||||
|
9. Блок газосепаратора |
Сг |
Д=0,6 |
Д=0,8 |
Д=1,2 |
Д=1,6 |
Д=2,2 |
0,8 (8) |
|||||||||||||||
|
10. Блок трехфазного разделителя |
ФР |
V=2,5 |
V=5,0 |
V=10,0 |
V=16,0 |
V=25,0 |
V=50,0 |
V=80,0 |
0,8 (8) |
|||||||||||||
|
11. Блок выветривателя газового конденсата |
В |
V=2,5 |
V=5,0 |
V=10,0 |
V=16,0 |
V=25,0 |
V=50,0 |
0,8 |
||||||||||||||
|
12. Блок отделителя газового конденсата |
ОК |
Д=0,4 |
Д=0,6 |
Д=0,8 |
Д=1,2 |
Д=1,6 |
0,8 (8) |
|||||||||||||||
|
13. Блок маслоотделителя (для газа) |
МГ |
Д=0,8 |
Д=1,2 |
Д=1,6 |
Д=2,2 |
Д=2,6 |
0,8 (8) |
|||||||||||||||
|
14. Блок маслоотделителя (для хладагента) |
МХ |
Д=0,3 |
Д=0,4 |
Д=0,7 |
Д=1,2 |
1,6 (16) |
||||||||||||||||
|
15. Блок ресивера линейного |
РЛ |
V=0,8 |
V=2,5 |
V=3,2 |
V=5,0 |
1,6 (16) |
||||||||||||||||
|
16. Блок отделителя жидкого хладагента |
Ож1, Ож2 |
Д=0,4 |
Д=0,6 |
Д=0,8 |
Д=1,2 |
Д=1,8 |
1,6 (16) |
|||||||||||||||
|
17. Блок насоса газового конденсата (широкой фракции) |
НГК(Ншф) |
В=3 |
В=8 |
В=20 |
В=45 |
В=90 |
1,6 |
|||||||||||||||
|
Н до 32 |
Н до 53 |
Н до 88 |
Н до 90 |
Н до 85 |
(16) |
|||||||||||||||||
|
18. Блок насоса регенерированного гликоля |
НРГ |
В=0,4 Н до 32 |
В=2,5 Н до 32 |
1,0 (10) |
||||||||||||||||||
* Для компрессоров газовых дано давление нагнетания.
** Для компрессоров холодильных дана разность давлений на поршень (нагнетания и всасывания).
ПРИМЕЧАНИЯ:
1. Условные обозначения главных параметров и их единиц:
П - производительность компрессора по условиям всасывания, м3/мин;
Qx - холодопроизводительность, Мкал/ч;
С - производительность по газу, тыс. м3/сут;
А - производительность по регенерированному гликолю, кг/ч:
F - площадь теплообмена, м2;
Д - диаметр, м;
V- объем, м3;
В - производительность насоса, м3/ч;
Н - напор, м.
2. Штриховкой выделены ФТБ, подлежащие разработке и изготовлению на ближайшую перспективу.
|
Параметрические ряды |
||||||||||||||||||
|
УПН (т/сут) |
УПГ (тыс. м3/сут.) при различных газовых факторах м3/т |
|||||||||||||||||
|
5 |
10 |
20 |
30 |
40 |
50 |
60 |
70 |
80 |
90 |
100 |
120 |
140 |
160 |
180 |
200 |
250 |
300 |
|
|
400 |
- |
- |
- |
12,5 |
16 |
20 |
25 |
31,5 |
31,5 |
40 |
40 |
50 |
63 |
63 |
80 |
80 |
100 |
125 |
|
500 |
- |
- |
- |
16 |
20 |
25 |
31,5 |
40 |
40 |
50 |
50 |
63 |
80 |
80 |
100 |
100 |
125 |
160 |
|
630 |
- |
- |
12,5 |
20 |
25 |
31,5 |
40 |
50 |
50 |
63 |
63 |
80 |
100 |
100 |
125 |
125 |
160 |
200 |
|
800 |
- |
- |
16 |
25 |
31,5 |
40 |
50 |
63 |
63 |
80 |
80 |
100 |
125 |
125 |
160 |
160 |
200 |
250 |
|
1000 |
- |
- |
20 |
31,5 |
40 |
50 |
63 |
80 |
80 |
100 |
100 |
125 |
160 |
160 |
200 |
200 |
250 |
315 |
|
1250 |
- |
12,5 |
25 |
40 |
50 |
63 |
80 |
100 |
100 |
125 |
125 |
160 |
200 |
200 |
250 |
250 |
315 |
400 |
|
1600 |
- |
16 |
31,5 |
50 |
63 |
80 |
100 |
125 |
125 |
160 |
160 |
200 |
250 |
250 |
315 |
315 |
400 |
500 |
|
2000 |
- |
20 |
40 |
63 |
80 |
100 |
125 |
160 |
160 |
200 |
200 |
250 |
315 |
315 |
400 |
400 |
500 |
630 |
|
2500 |
12,5 |
25 |
50 |
80 |
100 |
125 |
160 |
200 |
200 |
250 |
250 |
315 |
400 |
400 |
500 |
500 |
630 |
800 |
|
3150 |
16 |
31,5 |
63 |
100 |
125 |
160 |
200 |
250 |
250 |
315 |
315 |
400 |
500 |
500 |
630 |
630 |
800 |
1000 |
|
4000 |
20 |
40 |
80 |
125 |
160 |
200 |
250 |
315 |
315 |
400 |
400 |
500 |
630 |
630 |
800 |
800 |
1000 |
1250 |
|
5000 |
25 |
50 |
100 |
160 |
200 |
250 |
315 |
400 |
400 |
500 |
500 |
630 |
800 |
800 |
1000 |
1000 |
1250 |
- |
|
6300 |
31,5 |
63 |
125 |
200 |
250 |
315 |
400 |
500 |
500 |
630 |
630 |
800 |
1000 |
1000 |
1250 |
1250 |
- |
- |
|
8000 |
40 |
80 |
160 |
250 |
315 |
400 |
500 |
630 |
630 |
800 |
800 |
1000 |
1250 |
1250 |
- |
- |
- |
- |
|
10000 |
50 |
100 |
200 |
315 |
400 |
500 |
630 |
800 |
800 |
1000 |
1000 |
1250 |
- |
- |
- |
- |
- |
- |
|
12500 |
63 |
125 |
250 |
400 |
500 |
630 |
800 |
1000 |
1000 |
1250 |
1250 |
- |
- |
- |
- |
- |
- |
- |
|
16000 |
80 |
160 |
315 |
500 |
630 |
800 |
1000 |
1250 |
1250 |
- |
- |
- |
- |
- |
- |
- |
- |
- |
|
20000 |
100 |
200 |
400 |
630 |
800 |
1000 |
1250 |
- |
- |
- |
- |
- |
- |
- |
- |
- |
- |
- |

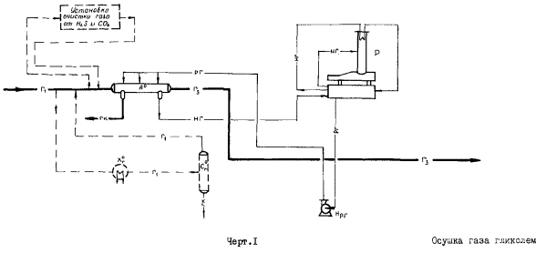
Черт. 1. Тип 1. (Для газов первой ступени сепарации)

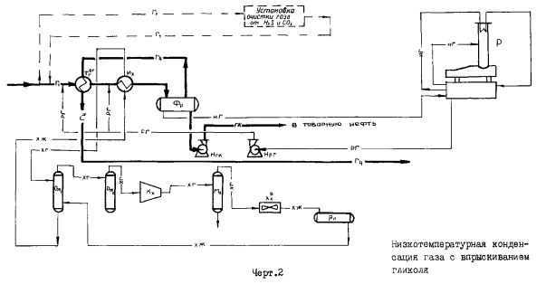
Черт. 2. Тип 2. (Для газов первой ступени сепарации)

Черт. 3. Тип 3. (Для газов концевых ступеней сепарации)

Черт. 4. Тип 4. (Для газов концевых ступеней сепарации)

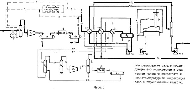
Черт. 5. Тип 5. (Для газов концевых ступеней сепарации)
|
Наименование |
Шифр |
|
|
1. Основное блочное автоматизированное оборудование |
||
|
1.1. |
Блок компрессора газового |
Кг |
|
1.2. |
Блок компрессора холодильного |
Кх |
|
1.3. |
Блок абсорбера осушки |
Ао |
|
1.4. |
Блок регенерации гликоля |
Р |
|
1.5. |
Блок холодильника воздушного для газа |
Хвг |
|
1.6. |
Блок холодильника воздушного для хладагента |
Хвх |
|
1.7. |
Блок испарителя хладагента |
Их |
|
1.8. |
Блок теплообменника газа и газового конденсата |
Тгкг |
|
1.9. |
Блок теплообменника сырого и отбензиненного газа |
Тогг |
|
1.10 |
Блок газосепаратора |
Сг |
|
1.11 |
Блок трехфазного разделителя |
Фр |
|
1.12 |
Блок выветривателя газового конденсата |
В |
|
1.13 |
Блок отделителя газового конденсата |
Ок |
|
1.14 |
Блок маслоотделителя газа |
Мг |
|
1.15 |
Блок маслоотделителя хладагента |
Мх |
|
1.16 |
Блок ресивера линейного |
Рл |
|
1.17 |
Блок отделителя жидкого хладагента |
Ож1, Ож2 |
|
Номенклатура и единицы измерения |
Значения величин |
|
|
газы первой ступени сепарации |
газы концевых ступеней сепарации |
|
|
1. Газ на УПГ: |
|
|
|
1.1. Углеводородный состав, % молекулярный: |
|
|
|
углекислый газ |
2,25 |
0,5 |
|
азот |
5,13 |
- |
|
метан |
73,32 |
37,5 |
|
этан |
7,14 |
19,7 |
|
пропан |
7,90 |
23,0 |
|
изо-бутан |
1,28 |
4,1 |
|
п-бутан |
1,88 |
10,5 |
|
изо-пентан |
0,36 |
- |
|
п-пентан |
0,36 |
2,0 |
|
гексан+высшие |
0,38 |
2,7 |
|
1.2. Температура, °С |
40 |
40 |
|
1.3. Давление, МПа |
0,6 |
0,1 |
|
1.4. Содержание С(З+В),г/ м3 |
275 |
1000 |
|
2. Давление газа после компрессора, МПа |
- |
0,6 |
|
3. Температура охлаждения газа: |
|
|
|
3.1. После холодильников Хвг, °С |
- |
40 |
|
3.2. После испарителей Их, °С |
минус 5 |
минус 10 |
|
4. Количество выделившегося газового конденсата, % весовой |
1,34 |
42,7 |
|
5. Количество широкой фракции, % весовой |
- |
37,0 |
|
6. Хладагент |
аммиак |
|
|
Шифр ФТБ |
Производительность установок тыс. нм3/сут |
Давление условное МПа |
Типы |
||||||||
|
1 |
2 |
3 |
4 |
5 |
6 |
7 |
8 |
|
|||
|
100 |
125 |
160 |
200 |
250 |
315 |
400 |
500 |
1 |
2 |
||
|
ТОГг |
3 |
2 |
2 |
2 |
2 |
2 |
3 |
4 |
1,6 |
- |
+ |
|
F = 86 |
F = 225 |
F = 383 |
|
|
|
||||||
|
ИX |
1 |
1 |
1 |
1 |
1 |
1 |
1 |
1 |
1,6 |
- |
+ |
|
F = 86 |
|
F = 146 |
F = 268 |
F = 440 |
|
|
|
||||
|
фр |
1 |
1 |
1 |
1 |
1 |
1 |
1 |
1 |
0,8 |
- |
+ |
|
V = 10,0 |
V = 16,0 |
V = 25,0 |
V =50,0 |
|
|
|
|||||
|
Ож1 |
1 |
1 |
1 |
1 |
1 |
1 |
1 |
1 |
1,6 |
- |
+ |
|
Д = 0,4 |
Д = 0,6 |
|
|
|
|||||||
|
Ож2 |
1 |
1 |
1 |
1 |
1 |
1 |
1 |
1 |
1,6 |
- |
+ |
|
Д = 0,4 |
Д = 0,6 |
|
|
|
|||||||
|
КX |
1 |
1 |
1 |
1 |
1 |
1 |
1 |
|
до 1,2* |
- |
+ |
|
QX = 25 |
QX = 50 |
QX = 100 |
QX = 200 |
|
|
|
|||||
|
МX |
1 |
1 |
1 |
1 |
1 |
1 |
1 |
1 |
1,6 |
- |
+ |
|
Д = 0,3 |
Д = 0,4 |
|
|
|
|||||||
|
XВX |
1 |
1 |
1 |
1 |
1 |
1 |
1 |
2 |
1,6 |
- |
+ |
|
F = 105 |
F = 220 |
F = 440 |
|
|
|
||||||
|
рл |
1 |
1 |
1 |
1 |
1 |
1 |
1 |
1 |
1,6 |
- |
+ |
|
V = 0,8 |
|
|
|
||||||||
|
Ао |
1 |
1 |
1 |
1 |
1 |
1 |
1 |
1 |
0,8 |
+ |
- |
|
С = 100 |
С = 200 |
С = 315 |
С = 500 |
|
|
|
|||||
|
Р |
1 |
1 |
1 |
1 |
1 |
1 |
1 |
1 |
0,2 |
+ |
+ |
|
А = 400 |
А = 1200 |
А = 2000 |
|
|
|
||||||
|
Нрд |
1 |
1 |
1 |
1 |
1 |
1 |
1 |
1 |
1,0 |
+ |
+ |
|
В = 0,4 Н до 100 |
|
В = 2,5 |
|
|
Н до 100 |
|
|
|
|
|
|
|
нгк |
1 |
1 |
1 |
1 |
1 |
1 |
1 |
1 |
1,6 |
- |
+ |
|
|
|
В = 3,0 |
|
Н до 32 |
|
|
|
|
|||
* Для компрессоров холодильных дана разность давлений на поршень.
Примечания:
1. В таблице дробью представлено: в числителе - оптимальное количество ФТБ в УПГ (без учета резерва); в знаменателе - главные параметры ФТБ: Г - площадь теплообмена, м2; V - объем, м3; Д - диаметр, м; QХ - холодопроизводительность, Мкал/ч; С - производительность по газу, тыс. м3/сут; А - производительность по регенерированному гликолю, кг/ч; В - производительность насоса, м3/ч; Н - напор, м.
2. Знак + определяет принадлежность ФТБ соответствующему типу УПС
3. Расшифровка типов УПГ представлена в справочном приложении 2.
|
Шифр ФТБ |
Производительность установок тыс. нм3/сут |
Давление условное МПа |
Типы |
||||||||||
|
1 |
2 |
3 |
4 |
5 |
6 |
7 |
8 |
||||||
|
100 |
125 |
160 |
200 |
250 |
315 |
400 |
500 |
3 |
4 |
5 |
|||
|
Сг |
1 |
1 |
1 |
1 |
1 |
1 |
2 |
2 |
0,8 |
+ |
+ |
+ |
|
|
Д = 1,2 |
Д = 1,6 |
Д = 2,2 |
|||||||||||
|
Кг |
1 |
1 |
2 |
2 |
2 |
3 |
3 |
4 |
до 0,8* |
+ |
+ |
+ |
|
|
П = 100 |
|||||||||||||
|
Мг |
1 |
1 |
1 |
1 |
1 |
2 |
2 |
2 |
0,8 |
+ |
+ |
+ |
|
|
Д = 1,6 |
Д = 2,2 |
Д = 2,6 |
|||||||||||
|
Xвг |
2 |
2 |
2 |
3 |
4 |
4 |
5 |
7 |
1,6 |
+ |
+ |
+ |
|
|
F = 325 |
F = 600 |
||||||||||||
|
Ок |
1 |
1 |
1 |
1 |
1 |
1 |
1 |
1 |
1,0 |
+ |
+ |
+ |
|
|
Д = 0,6 |
Д = 0,8 |
Д = 1,2 |
|||||||||||
|
Тгкг |
2 |
2 |
3 |
2 |
2 |
2 |
2 |
2 |
1,6 |
- |
- |
+ |
|
|
F = 86 |
F = 225 |
F = 383 |
|||||||||||
|
Тогг |
2 |
2 |
2 |
2 |
2 |
2 |
2 |
2 |
1,6 |
- |
- |
+ |
|
|
F = 28 |
F = 55 |
F = 86 |
F = 225 |
||||||||||
|
ИX |
1 |
1 |
1 |
1 |
1 |
1 |
1 |
2 |
1,6 |
- |
- |
+ |
|
|
F = 146 |
F = 268 |
F = 440 |
F = 665 |
||||||||||
|
фр |
1 |
1 |
1 |
1 |
1 |
1 |
1 |
1 |
0,8 |
- |
- |
+ |
|
|
V = 10,0 |
V = 16,0 |
V = 25,0 |
V = 50,0 |
||||||||||
|
В |
1 |
1 |
1 |
1 |
1 |
1 |
1 |
1 |
0,8 |
- |
- |
+ |
|
|
V = 10,0 |
V = 16,0 |
V = 25,0 |
V = 50,0 |
||||||||||
|
Ож1 |
1 |
1 |
1 |
1 |
1 |
1 |
1 |
1 |
1,6 |
- |
- |
+ |
|
|
Д = 0,8 |
Д = 1,2 |
Д = 1,8 |
|||||||||||
|
Ож2 |
1 |
1 |
1 |
1 |
1 |
1 |
1 |
1 |
1,6 |
- |
- |
+ |
|
|
Д = 0,8 |
Д = 1,2 |
Д = 1,8 |
|||||||||||
|
КX |
1 |
2 |
2 |
2 |
3 |
3 |
4 |
5 |
до 1,2 |
- |
- |
+ |
|
|
Qx =400 |
|||||||||||||
|
МX |
1 |
1 |
1 |
1 |
1 |
1 |
1 |
1 |
1,6 |
- |
- |
+ |
|
|
Д = 0,7 |
Д = 1,2 |
||||||||||||
|
ХвХ |
4 |
1 |
1 |
1 |
1 |
1 |
2 |
2 |
1,6 |
- |
- |
+ |
|
|
F = 440 |
F = 2500 |
F = 5100 |
|||||||||||
|
Рл |
1 |
1 |
1 |
1 |
1 |
1 |
1 |
1 |
1,6 |
- |
- |
+ |
|
|
V = 2,5 |
V = 3,2 |
V = 5,0 |
|||||||||||
|
Ао |
1 |
1 |
1 |
1 |
1 |
1 |
1 |
1 |
0,8 |
- |
+ |
- |
|
|
С = 100 |
С = 200 |
С = 315 |
С = 500 |
||||||||||
|
Р |
1 |
1 |
1 |
1 |
1 |
1 |
1 |
1 |
0,2 |
- |
+ |
+ |
|
|
А = 400 |
А = 1200 |
А = 2000 |
|||||||||||
|
Нрг |
1 |
1 |
1 |
1 |
1 |
1 |
1 |
1 |
1,0 |
- |
+ |
+ |
|
|
В = 2,5 |
Н до 100 |
||||||||||||
|
Нгк |
1 |
1 |
1 |
1 |
1 |
1 |
1 |
1 |
1,6 |
- |
- |
+ |
|
|
В = 8 |
Н до 53 |
В = 20 Н до 88 |
В = 45 Н до 90 |
||||||||||
|
Ншф |
1 |
1 |
1 |
1 |
1 |
1 |
1 |
1 |
1,6 |
- |
- |
+ |
|
|
В = 8 |
Н до 53 |
В = 20 Н до 88 |
В = 45 Н до 90 |
||||||||||
______________________________
* Для компрессоров газовых дано давление нагнетания.
** Для компрессоров холодильных дана разность давлений на поршень.
Примечания:
1. В таблице дробью представлено: в числителе - оптимальное количество ФТБ в УПГ (без учета резерва); в знаменателе - главные параметры ФТБ: Д - диаметр, м; П - производительность компрессора по условиям всасывания, м3/мин; F - площадь теплообмена, м2; V - объем, м3; Qх - холодопроизводительность, Мкал/ч; С - производительность по газу, тыс. м3/сут; А - производительность по регенерированному гликолю, кг/ч; В - производительность насоса, м3/ч; Н - напор, м.
2. Знак + определяет принадлежность ФТБ соответствующему типу УПГ.
3. Расшифровка типов УПГ представлена в справочном приложении 2.
|
ГОСТЫ, СТРОИТЕЛЬНЫЕ и ТЕХНИЧЕСКИЕ НОРМАТИВЫ. Некоммерческая онлайн система, содержащая все Российские Госты, национальные Стандарты и нормативы. В Системе содержится более 150000 файлов нормативно-технической документации, действующей на территории РФ. Система предназначена для широкого круга инженерно-технических специалистов. Copyright © www.gostrf.com, 2008 - 2026 |