|
|
Жидкие нефтепродукты БЕНЗИНОпределение содержания бензола газохроматографическим методом EN
12177:2000
|
||||||||||||||||||||||||||||||||||||||||||||||||||||||||||||||||||||||||||
|
НАЦИОНАЛЬНЫЙ СТАНДАРТ РОССИЙСКОЙ ФЕДЕРАЦИИ |
Жидкие нефтепродуктыБЕНЗИНОпределение содержания бензола газохроматографическим методом Liquid petroleum products. Petroleum. Determination of benzene content by method of gas chromatography |
Дата введения - 2009-07-01
Настоящий стандарт устанавливает газохроматографический метод с переключением колонок для определения содержания бензола в диапазоне от 0,05 % об. до 6 % об. в неэтилированном бензине с температурой конца кипения не выше 220 °С.
Метод может быть использован для определения содержания бензола в бензине, содержащем оксигенаты.
Примечания
1 В настоящем стандарте для обозначения объемной и массовой долей используются, соответственно, обозначения «% об.» и «% масс».
2 Предупреждение - При применении настоящего стандарта могут использоваться опасные материалы, операции и оборудование. В настоящем стандарте не указаны все проблемы безопасности, связанные с его применением. Ответственным за определение соответствующих правил безопасности и охраны здоровья и применимости правовых ограничений до его использования является пользователь настоящего стандарта.
В настоящем стандарте использованы нормативные ссылки на следующие международные и региональные стандарты:
При указании года издания, последующие изменения или пересмотры любой из указанных ссылок относятся к настоящему стандарту только в том случае, если они включены в него в виде изменения при пересмотре. При отсутствии указания на год издания стандарта применяют самое последнее издание.
ИСО 3170 Нефтепродукты жидкие. Ручной отбор проб
ИСО 3171 Нефтепродукты жидкие. Автоматический отбор проб из трубопроводов
ЕН ИСО 3675 Нефть сырая и жидкие нефтепродукты. Лабораторный метод определения плотности или относительной плотности с использованием ареометра (ИСО 3675:1993)
ЕН ИСО 3838 Нефть сырая и жидкие или твердые нефтепродукты. Определение плотности или относительной плотности. Методы с использованием пикнометра с капиллярной пробкой и градуированного двух капиллярного пикнометра (ИСО 3838:1983)
ЕН ИСО 12185 Нефть сырая и нефтепродукты. Определение плотности. Метод измерения затухания колебаний на приборе с U-образной трубкой (ИСО 12185:1996)
Фракцию, содержащую бензол, выделяют из испытуемого образца бензина с помощью капиллярной колонки, затем во второй капиллярной колонке проводят выделение и определение (детектирование) бензола с помощью пламенно-ионизационного детектора.
Примечания
1 При применении метода газовой хроматографии на одной колонке некоторые оксигенаты мешают определению бензола.
2 Руководство по способу переключения колонок приведено в приложении А.
Используют реактивы, степень чистоты которых соответствует требованиям, предъявляемым при аналитических исследованиях.
4.1 Газ-носитель.
Водород, гелий или азот, не содержащие углеводородов.
Предупреждение - Водород при смешивании с воздухом в концентрации от 4 % об. до 75 % об. взрывоопасен. Все соединения и трубопроводы с водородом должны быть газонепроницаемыми, чтобы предотвратить утечку водорода в замкнутом объеме.
4.2 Реактивы для приготовления калибровочных образцов.
Предупреждение - Калибровочные образцы представляют собой смесь бензола, растворителя и внутреннего стандарта.
4.2.1 Бензол, с содержанием основного вещества не менее 99,0 % масс.
Предупреждение - Бензол является токсичным и канцерогенным веществом.
Растворитель не должен содержать бензол или внутренний стандарт, например гептан.
Реактив, который не содержится в испытуемом образце.
Примечание - Предпочтительно использовать в качестве внутреннего стандарта изобутилметил-кетон.
Используют лабораторную аппаратуру и химическую стеклянную посуду, а также оборудование, указанное в 5.1 - 5.3.
5.1 Газовый хроматограф в сборе.
5.1.1 Газовый хроматограф, снабженный устройством для переключения колонок и оборудованный программируемым терморегулятором термостата или терморегуляторами в случае газового хроматографа с двумя термостатами и двумя пламенно-ионизационными детекторами (FID).
Примечание - Для использования рекомендуется система, изготовленная целиком из стекла, от точки ввода образца до детекторной системы, так как нефтепродукты, содержащие оксигенаты, могут вызывать коррозию и изменение времени удерживания в системах, даже если они частично изготовлены из металла.
5.1.2 Две капиллярные колонки соответствующих размеров, каждая из которых внутри покрыта соединением различной полярности так, чтобы разрешение между пиками, соответствующими бензолу и углеводородной матрице анализируемого вещества, составляло не менее 1 после выхода из второй колонки.
Разрешение R между пиками компонентов А и В (рисунок 1) рассчитывают по формуле
|
|
(1) |
где t'B - время удерживания компонента В, с;
t'A - время удерживания компонента А, с;
WА - ширина пика компонента А на середине высоты, мм;
WB - ширина пика компонента В на середине высоты, мм.
5.1.3 Прибор для регулирования потока газа-носителя.
5.1.4 Записывающее устройство и/или интегратор.
Усилитель и потенциометрическое записывающее устройство или интегратор или процессор данных, определяющий значения, соответствующие площади пика в квадратных миллиметрах.

Примечание - tN - начало отсчета нулевого времени колонки, то есть времени, необходимого инертному компоненту, такому как метан, для прохождения через колонку до проведения хроматографического анализа.
Рисунок 1 - Расчет разрешения между пиками А и В
5.2 Устройство для ввода испытуемого образца.
5.3 Контейнер для испытуемого образца, вместимостью от 10 до 100 см3, закрывающийся самоуплотняющейся резиновой прокладкой и фторопластовой пробкой.
Если нет иных указаний в документации на продукцию, пробы отбирают в соответствии со стандартами ИСО 3170 или ИСО 3171 или в соответствии с требованиями национальных стандартов или правил по отбору проб нефтепродуктов.
7.1.1 Общие положения
Подготавливают оборудование и регулируют условия испытания в соответствии с инструкциями изготовителей.
7.1.2 Газ-носитель
Регулируют давление и скорость потока газа-носителя таким образом, чтобы разрешение соответствовало требованиям, указанным в 5.1.2.
Готовят калибровочный образец, смешивая известные массы бензола (4.2.1), внутреннего стандарта (4.3) и соответствующего растворителя (4.2.2).
Вводят необходимое количество приготовленного калибровочного образца в газовый хроматограф так, чтобы не превышать вместимость колонок и других элементов системы и не нарушать линейность детектора.
Определяют и регистрируют времена удерживания, соответствующие бензолу и внутреннему стандарту. Рассчитывают калибровочный коэффициент /для бензола по формуле
|
|
(2) |
где m1 - масса бензола в калибровочном образце, г;
А2 - площадь пика, соответствующая внутреннему стандарту, мм2;
А1 - площадь пика, соответствующая бензолу, мм2;
т2 - масса внутреннего стандарта в калибровочном образце, г.
Определяют плотность пробы при 15 °C ρs в соответствии с требованиями стандартов EH ИСО 3675 или ЕН ИСО 3838, или ЕН ИСО 12185 и записывают результат с точностью до 0,1 кг/м3.
Охлаждают пробу до температуры от 5 °С до 10 °С. Открытый контейнер для испытуемого образца (5.3) с самоуплотняющейся резиновой прокладкой и пробкой взвешивают с точностью до 0,0001 г.
Помещают необходимое количество внутреннего стандарта (4.3) в контейнер для испытуемого образца и взвешивают с точностью до 0,0001 г вместе с самогерметизирующейся резиновой прокладкой, не закрывая его пробкой. Масса внутреннего стандарта mст в граммах должна составлять от 2 % масс, до 5 % масс, массы образца то, но не менее 0,050 г.
Наливают необходимое количество охлажденного образца, обычно от 5 до 100 см3, в контейнер для испытуемого образца, сразу же закрывают его самоуплотняющейся резиновой прокладкой и туго затягивают фторопластовую пробку. Взвешивают контейнер с образцом с точностью до 0,0001 г. Массу отобранного испытуемого образца тo записывают в граммах с точностью до 0,0001 г.
Записывают количество внутреннего стандарта в подготовленном испытуемом образце в процентах по массе. Перемешивают встряхиванием испытуемый образец в контейнере до тех пор, пока образец не станет однородным.
Вводят испытуемый образец (7.4) в газовый хроматограф с помощью устройства для ввода испытуемого образца. Удостоверяются в том, что количество введенного образца для испытания не превышает вместимость колонок и других элементов газового хроматографа и не нарушает линейность детектора.
Исследуют газовую хроматограмму и идентифицируют бензол и внутренний стандарт по их времени удерживания (7.2).
Рассчитывают массу бензола в испытуемом образце т3, г, по формуле
|
|
(3) |
где f- калибровочный коэффициент, соответствующий бензолу (7.2);
А3 - площадь пика, соответствующая бензолу, мм2;
m4 - масса внутреннего стандарта в испытуемом образце (7.4), г;
A4 - площадь пика, соответствующая внутреннему стандарту, мм2.
Рассчитывают объем бензола в испытуемом образце V1 см3, по формуле
|
|
(4) |
где m3 - масса бензола в испытуемом образце (8.1), г;
ρ6- плотность бензола при 15 °С, равная 884,3 кг/м3.
Рассчитывают объем испытуемого образца V2, см3, по формуле
|
|
(5) |
где m5- масса испытуемого образца (7.4), г;
ρo - плотность испытуемого образца при 15 °С, кг/м3 .
Рассчитывают содержание бензола в испытуемом образце φ, % об., по формуле
|
|
(6) |
где V1 - объем бензола в испытуемого образца (8.2), см3;
V2 - объем испытуемого образца (8.3), см3.
Записывают в протокол испытания содержание бензола с точностью до 0,01 % об.
Расхождение между двумя результатами испытания, полученными одним исполнителем на одной и той же аппаратуре при постоянных условиях испытания на идентичном испытуемом образце при обычной и правильной работе по методу испытания в течение длительного времени, может превышать значения, приведенные в таблице 1, только в одном случае из двадцати.
Расхождение между двумя единичными и независимыми результатами, полученными различными исполнителями, работающими в различных лабораториях, на идентичном испытуемом образце при обычной и правильной работе по методу испытания в течение длительного времени, может превышать значения, приведенные в таблице 1, только в одном случае из двадцати.
Таблица 1 - Прецизионность
В процентах по объему
|
Содержание бензола |
Повторяемость г |
Воспроизводимость R |
|
От 0,05 до 0,15 включ. |
0,005 |
0,01 |
|
Св. 0,15 до 1,50 включ. |
0,03 |
0,10 |
|
Св. 1,50 до 6,00 |
0,05 |
0,25 |
Протокол испытания должен содержать следующую информацию:
a) тип и идентификацию испытуемого продукта;
b) ссылку на настоящий стандарт;
c) используемую методику отбора проб (раздел 6);
d) плотность пробы (7.3);
e) результат испытания (раздел 9);
f) любое отклонение от описанной методики;
g) дату испытания.
Газовую хроматографию с переключением колонок используют для повышения разделяющей способности газового хроматографа путем дополнительного разделения неразрешенных компонентов с помощью дополнительных колонок (многомерная хроматография).
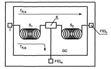
Клапаны, пригодные для переключения колонок, имеют незначительный объем по сравнению с объемами компонентов, образующих пики, и изготовлены из материала, не взаимодействующего с испытуемым образцом. Вместо использования клапанов колонки можно переключать путем изменения давления потока газа (переключение по методу Deans или через свободное переключение). Например, на рисунке А.1 показано, как работает система переключения потока газа без использования клапанов. Основной частью этой системы является соединительная перемычка между колонками, через которую проходит поток газа-носителя, переключающаяся пневматическим способом. Параметры потока газа-носителя в перемычке выбирают свободно как по величине, так и по направлению. Испытуемый образец может быть направлен из колонки 1 в колонку 2 или к специальным детекторам, при этом не происходит воздействия на форму пика.

|
GC - газовый хроматограф с термостатом для колонок; I - устройство для ввода испытуемого образца; Si - капиллярная разделительная колонка (первая колонка); Эг - капиллярная разделительная колонка (основная колонка); К - соединительная перемычка, соответствующая методу Deans; Tr, a - поток газа-носителя при настройке в прямом режиме; Tr, в - поток газа-носителя при настройке на целевую фракцию продукта; FIDm - FID-детектор с монитором; FIDh - основной FID-детектор |
Рисунок А.1 - Схема пневматического переключения разделяемых потоков с помощью соединительного элемента, используемого в методе Deans
Далее приведены параметры аппаратуры, которые являются наиболее подходящими для проведения испытания:
|
прибор - |
газовый хроматограф с переключением по методу Deans; |
|
детектор - |
пламенно-ионизационный; |
|
температура ввода пробы - |
150 °С; |
|
газ-носитель - |
азот; |
|
разделение - |
1:80; |
|
количество вводимой пробы - |
0,5 мкл; |
|
термостат 1 - |
40 °С; |
|
программирование температуры - |
40 °С в течение 6 мин, затем повышение со скоростью 5 °С/мин до 120 °С; |
|
колонка 1 - |
длина- 50 м, внутренний диаметр- 0,25 мм, кварцевое стекло, покрытое слоем 0,4 мкм трицианоэтоксипропана; |
|
термостат 2 (необязательный) - |
40 °С; |
|
программирование температуры - |
40 °С в течение 9 мин, затем повышение со скоростью 5 °С/мин до 120 °С; |
|
колонка 2 - |
длина- 25 м, внутренний диаметр- 0,25 мм, кварцевое стекло, покрытое слоем 0,4 мкм полиметилсилоксана. |
При использовании сходных приборов могут наблюдаться отклонения от данных, полученных на приборе с вышеуказанными данными. В каждом случае следует оптимизировать параметры прибора в соответствии с инструкциями изготовителя.

Рисунок А.2 - Пример хроматограммы, показывающий разделение на фракции при переключении колонок
На рисунках А.2 и А.3 приведены примеры газовых хроматограмм, полученных при определении содержания бензола в бензине с использованием метода переключения колонок. Значения времени удерживания индивидуальных компонентов могут быть определены при использовании соответствующих эталонных материалов. На рисунке А.2 показано разделение с помощью первой колонки. На рисунке А.3 показано разделение с помощью второй колонки.

Рисунок А.3 - Пример хроматограммы, показывающий разделение бензола и внутреннего стандарта
Таблица В.1
|
Обозначение ссылочного международного и регионального стандарта |
Обозначение и наименование соответствующего национального стандарта |
|
ИСО 3170 |
ГОСТ 2517-85 Нефть и нефтепродукты. Методы отбора проб ГОСТ Р 52659-2006 Нефть и нефтепродукты. Методы ручного отбора проб |
|
ИСО 3171 |
ГОСТ 2517-85 Нефть и нефтепродукты. Методы отбора проб |
|
ЕН ИСО 3675 |
* |
|
ЕН ИСО 3838 |
* |
|
ЕН ИСО 12185 |
* |
|
* Соответствующий национальный стандарт отсутствует. До его утверждения рекомендуется использовать перевод на русский язык данного стандарта. Перевод данного стандарта находится в Федеральном информационном фонде технических регламентов и стандартов. |
|
|
Ключевые слова: жидкие нефтепродукты, бензин, химический анализ, определение содержания, бензол, хроматографический анализ, газовая хроматография |
|
ГОСТЫ, СТРОИТЕЛЬНЫЕ и ТЕХНИЧЕСКИЕ НОРМАТИВЫ. Некоммерческая онлайн система, содержащая все Российские Госты, национальные Стандарты и нормативы. В Системе содержится более 150000 файлов нормативно-технической документации, действующей на территории РФ. Система предназначена для широкого круга инженерно-технических специалистов. Copyright © www.gostrf.com, 2008 - 2026 |