|
|
|
РЕКОМЕНДАЦИИ АВОК АВТОМАТИЗИРОВАННЫЕ ИНДИВИДУАЛЬНЫЕ Нормы проектирования Р НП «АВОК» 3.3.1-2009 Предисловие Сведения о рекомендациях 1 РАЗРАБОТАНЫ творческим коллективом специалистов некоммерческого партнерства «Инженеры по отоплению, вентиляции, кондиционированию воздуха, теплоснабжению и строительной теплофизике» (НП «АВОК»): В.И. Ливчак, канд. техн. наук (Мосгосэкспертиза) - руководитель; Ю.А. Табунщиков, доктор техн. наук, проф. (НП «АВОК»); Н.В. Шилкин, канд. техн. наук, доцент (МАрхИ); Т.А. Фиронова (Минрегион России). 2 УТВЕРЖДЕНЫ И ВВЕДЕНЫ В ДЕЙСТВИЕ приказом Президента НП «АВОК» от 29 декабря 2008 г. 3 ВВЕДЕНЫ ВПЕРВЫЕ. содержание РЕКОМЕНДАЦИИ АВОК АВТОМАТИЗИРОВАННЫЕ
ИНДИВИДУАЛЬНЫЕ ТЕПЛОВЫЕ ПУНКТЫ Нормы проектирования AUTOMATED SINGLE HOUSE WATER HEATING AND
HOT WATER SUPPLY Standards for design Дата введения - 2009-01-12 1 Область примененияНастоящие рекомендации распространяются на устройство автоматизированных индивидуальных тепловых пунктов (далее - ИТП) для подключения эксплуатируемых жилых и общественных зданий к тепловым сетям взамен центральных тепловых пунктов (далее - ЦТП) и устанавливают комплекс нормативных требований по их проектированию с целью обеспечения эффективности теплоснабжения зданий посредством приближения приготовления горячей воды к месту ее потребления, повышения эффективности регулирования подачи тепловой энергии на отопление, упрощения узла учета потребления тепловой энергии и улучшения обслуживания потребителей. Положения настоящих рекомендаций развивают и дополняют требования по проектированию тепловых пунктов, содержащиеся в СНиП 41-02-2003, СП 41-101-95, в части устройства ИТП и их взаимодействия со всеми элементами систем отопления, вентиляции, горячего водоснабжения жилых и общественных зданий. Требования настоящих рекомендаций следует использовать при проектировании и устройстве ИТП жилых и общественных зданий при ликвидации ЦТП. 2 Нормативные ссылкиВ настоящих рекомендациях использованы ссылки на следующие нормативные документы: ГОСТ 30494-96 Здания жилые и общественные. Параметры микроклимата в помещениях СНиП 2.04.01-85* Внутренний водопровод и канализация зданий СНиП 23-01-99 Строительная климатология СНиП 23-02-2003 Тепловая защита зданий СНиП 41-01-2003 Отопление, вентиляция и кондиционирование СНиП 41-02-2003 Тепловые сети СП 23-101-2004 Проектирование тепловой защиты зданий СП 41-101-95 Проектирование тепловых пунктов СТО НП «АВОК» 2.1-2008 Здания жилые и общественные. Нормы воздухообмена Руководство АВОК-8-2007 Руководство по расчету теплопотребления эксплуатируемых жилых зданий 3 Термины и определенияВ настоящих рекомендациях применены следующие термины с соответствующими определениями: 3.1 центральный тепловой пункт: Тепловой пункт для присоединения систем отопления, вентиляции, горячего водоснабжения двух и более зданий. 3.2 индивидуальный тепловой пункт: Тепловой пункт для присоединения систем отопления, вентиляции, горячего водоснабжения одного здания или его части. 3.3 автоматизированный тепловой пункт: Тепловой пункт, в котором предусмотрены автоматическое регулирование и учет подачи тепловой энергии на отопление, горячее водоснабжение и другие теплопотребляющие системы, а также поддержание оптимального гидравлического режима и работа без постоянного обслуживающего персонала. 4 Общие технические требования к ИТП4.1 В ИТП предусматривают размещение оборудования, арматуры, приборов контроля и автоматического регулирования, посредством которых осуществляют: - приготовление горячей воды и транспортирование ее к месту потребления; - преобразование параметров теплоносителя и его циркуляцию в системах отопления; - учет тепловой энергии и расходов теплоносителя; - контроль параметров, регулирование расхода и распределение теплоносителя по системам потребления тепловой энергии. В ИТП должен быть обеспечен ввод трубопровода холодной воды, направляемой на горячее водоснабжение, с рабочим давлением, которое требуется для системы холодного водоснабжения, и иметься счет чик расхода воды на этом трубопроводе. Циркуляционные насосы, устанавливаемые в ИТП, должны быть малошумными. Как правило, для обеспечения допустимого уровня шума от работающих насосов устанавливают циркуляционные насосы с мокрым ротором. Установка в ИТП подкачивающих водопроводных насосов не рекомендуется. 4.2 Оборудование для приготовления горячей воды в ЦТП демонтируют и использование внутри квартальных трубопроводов горячего водоснабжения прекращают из-за отсутствия их функциональной необходимости. Перегретая вода из тепловой сети от ЦТП подается в здания по существующим внутриквартальным трубопроводам отопления. При необходимости замены этих трубопроводов их демонтируют и прокладывают новые того же диаметра и в тех же каналах или коллекторах. 4.3 Устройство ИТП для подключения жилых и общественных зданий к тепловым сетям централизованного теплоснабжения взамен ЦТП осуществляют с целью: - приближения приготовления горячей воды к месту ее потребления и за счет этого повышения качества и устойчивости горячего водоснабжения; - повышения эффективности регулирования подачи тепловой энергии на отопление в соответствии с фактическими значениями тепловой защиты здания, теплопоступлений от солнечной радиации, внутренних тепловыделений и режима эксплуатации конкретного здания; - упрощения узла учета потребления тепловой энергии и выполнения измерения ее количества, фактически потребляемого конкретным зданием, и улучшения обслуживания потребителей. 4.4 В состав оборудования ИТП входят: - водонагреватели горячего водоснабжения; - устройства преобразования параметров теплоносителя для систем отопления; - насосы для осуществления циркуляции теплоносителя в системах отопления и горячего водоснабжения; - приборы автоматического регулирования и учета подачи тепловой энергии в эти системы. 4.5 ИТП должны быть встроенными в обслуживаемые ими здания и размещаться в техническом подполье или подвале здания. Устройство отдельных входов и выходов из подвала и технического подполья, в которых размещают ИТП, не требуется. Необходимость размещения ИТП в отдельно стоящих зданиях или пристроенных помещениях вместо встроенного варианта размещения должна быть подтверждена технико-экономическим обоснованием. 4.6 Встроенные ИТП не требуют сооружения специального ограждения в виде стен или глухих перегородок. Помещение ИТП огораживают сеткой или решеткой с дверью для исключения доступа посторонних лиц. По периметру ограждения выполняют гидроизоляцию высотой 20 см от пола. При недостаточной высоте технических подполий помещение теплового пункта углубляют с устройством дренажного приямка. 4.7 Как правило, в здании устанавливают один ИТП. При подключении к тепловым сетям многосекционного здания в зависимости от его этажности и конфигурации следует устраивать один ИТП на 3-5 секций. 4.8 Мощность ИТП по расчетной нагрузке на отопление не должна превышать 0,8 МВт (из расчета подключения 3 секций 17-этажного здания типовой серии к одному ИТП). 4.9 Устройство ИТП для подключения жилых и общественных зданий к тепловым сетям централизованного теплоснабжения взамен ЦТП должно осуществляться по проекту с учетом принятого варианта реконструкции ЦТП. В зависимости от наличия и состояния оборудования в ЦТП возможны следующие варианты их реконструкции и устройства в зданиях автоматизированных ИТП: - в ЦТП сохраняют водонагреватели отопления, обеспечивающие температуру теплоносителя в подающем трубопроводе внутриквартальных сетей в диапазоне 120-70 °С. В ИТП применяют двухступенчатую схему подключения водонагревателей горячего водоснабжения с зависимым присоединением системы отопления с циркуляционным и подмешивающим насосами согласно рисунку 1;
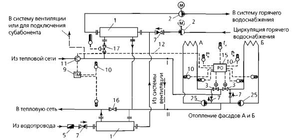
Рисунок 1 - Двухступенчатая схема подключения водонагревателей горячего водоснабжения для жилых и общественных зданий с зависимым присоединением системы отопления: а - схема с самостоятельным регулятором ограничения расхода сетевой воды на ввод; б - фрагмент схемы с совмещением функций регулирования расхода тепловой энергии на отопление, горячее водоснабжение и ограничения расхода сетевой воды на ввод в одном регуляторе; 1 - водонагреватель горячего водоснабжения; 2 - повысительно-циркуляционный насос горячего водоснабжения (пунктиром - циркуляционный насос); 3 - регулирующий клапан с электроприводом; 4 - регулятор перепада давления (прямого действия); 5 - водомер для холодной воды; б - регулятор подачи тепловой энергии на отопление, горячее водоснабжение и ограничения максимального расхода сетевой воды на ввод; 7 - обратный клапан; 8 - корректирующий подмешивающий насос; 9 - теплосчетчик; 10 - датчик температуры; 11 - датчик расхода воды; 1 2 - сигнал ограничения максимального расхода теплоносителя из тепловой сети на ввод, 13 - датчик давления воды в трубопроводе; 14 - регулятор ограничения максимального расхода воды на ввод (прямого действия); 14а - датчик расхода воды в виде сужающего устройства (камерная диафрагма); 15 - регулятор подачи тепловой энергии на отопление; 16 - задвижка (нормально закрытая); 17 - регулятор подачи тепловой энергии на горячее водоснабжение (прямого действия); tн - температура наружного воздуха - в ЦТП трубопроводы внутриквартальных сетей отопления подключают непосредственно к разводящим тепловым сетям. В ИТП применяют двухступенчатую схему подключения водонагревателей горячего водоснабжения с независимым присоединением системы отопления через теплообменник с циркуляционным насосом и напорным расширительным баком с узлом подпитки согласно рисунку 2.
Рисунок 2 - Двухступенчатая схема подключения водонагревателей горячего водоснабжения для жилых и общественных зданий с независимым присоединением системы отопления: 1 - водонагреватель горячего водоснабжения; 2 - повысительно-циркуляционный насос горячего водоснабжения (пунктиром - циркуляционный насос); 3 - регулирующий клапан с электроприводом; 5* - водомер для холодной воды; 6 - регулятор подачи тепловой энергии на отопление, горячее водоснабжение и ограничения максимального расхода сетевой воды на ввод; 7 - обратный клапан; 9 - теплосчетчик; 10 - датчик температуры; 11 - датчик расхода воды; 12 - сигнал ограничения максимального расхода теплоносителя из тепловой сети на ввод; 16 - задвижка (нормально закрытая); 20 - водонагреватель отопления; 21 - водомер для горячей воды; 22 - подпиточный насос отопления; 23 - регулятор подпитки; 24 - предохранительный клапан; 25 - циркуляционный насос отопления; tн - температура наружного воздуха ______________ * Нумерация позиций приведена в соответствии с рисунком 1, кроме позиций 20-25. 4.10 В ИТП при любом принятом варианте реконструкции ЦТП согласно СП 41-101-95 следует предусматривать: - автоматическое регулирование температуры теплоносителя в системе горячего водоснабжения; - автоматическое регулирование подачи тепловой энергии на отопление в зависимости от температуры наружного воздуха; - автоматическое обеспечение заданного минимально необходимого давления в обратном трубопроводе системы отопления; - автоматическое ограничение максимального расхода теплоносителя из тепловой сети в часы максимального водоразбора путем сокращения его подачи на отопление, используя аккумулирующую способность здания; - учет однопоточным счетчиком расхода тепловой энергии на отопление и горячее водоснабжение жилой части здания (при наличии субабонента - отдельный счетчик расхода тепловой энергии на его подключение и счетчики расхода воды на трубопроводы ответвлений холодной и горячей воды). 4.11 Для обеспечения надежной работы ИТП не рекомендуется установка в них предохранительных клапанов, системы защиты от повышенного давления, а также дополнительной аппаратуры и оборудования, не предусмотренных настоящими рекомендациями. 4.12 В ЦТП с независимым присоединением внутриквартальных тепловых сетей необходимо предусматривать напорный расширительный бак с узлом подпитки, обеспечивающим залив самого высокого здания, подключенного к ЦТП. В ЦТП с зависимым непосредственным присоединением внутриквартальных сетей при располагаемом напоре на вводе тепловых сетей в ЦТП более 25 м вод. ст. следует предусматривать установку регулятора перепада давления При любом принятом варианте реконструкции в ЦТП не следует предусматривать регулирование температуры теплоносителя во внутриквартальных сетях, а узел учета тепловой энергии необходимо устанавливать только в случае, если ЦТП является границей балансовой принадлежности разных служб эксплуатации. Как правило, в ЦТП сохраняют водопроводные подкачивающие и противопожарные насосы, остальное оборудование демонтируют и освободившиеся площади используют по другому назначению. 4.13 Размещение ИТП осуществляют вблизи места ввода в здание внутриквартальных трубопроводов, что позволяет сохранить действующую разводку магистральных сетей отопления и горячего водоснабжения. 4.14 В многосекционных зданиях подключение системы отопления отдельных секций к ИТП осуществляют через стандартные узлы управления, включающие балансировочный клапан для обеспечения правильного распределения теплоносителя по отдельным системам. При элеваторном присоединении элеваторы демонтируют. 4.15 Автоматическое регулирование подачи тепловой энергии на отопление, при условии того что отопительные приборы оборудованы термостатами, выполняют путем контроля температуры воды в подающем трубопроводе по графику в зависимости от температуры наружного воздуха. В случае отсутствия термостатов на отопительных приборах автоматическое регулирование осуществляют по графику в зависимости от температуры наружного воздуха, но с корректировкой его по отклонению от задаваемой регулятору для поддержания температуры внутреннего воздуха. 4.16 В односекционных общественных и многоквартирных жилых зданиях осуществляют центральное регулирование подачи тепловой энергии на всю систему отопления. 4.17 В многосекционных зданиях целесообразно выполнять пофасадное автоматическое регулирование подачи тепловой энергии на отопление. Для этого секционные системы отопления разделяют на отдельные пофасадные ветки, которые объединяют перемычками в две пофасадные системы отопления. При этом в бесчердачных зданиях, в которых подающий и обратный розлив проложены в техническом подполье, перемычки устанавливают только в техническом подполье. При верхней разводке подающего или обратного розлива часть перемычек монтируют на чердаке Схема переключения секционных систем отопления в пофасадную с использованием элеваторов с регулируемым соплом приведена на рисунке 3.
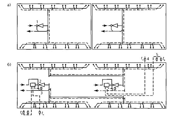
Рисунок 3 - Схема переключения секционных систем отопления в пофасадную: а - существующее решение - без автоматического регулирования на элеваторном вводе; б - предлагаемое решение - с пофасадным автоматическим регулированием; 1 - элеватор; 2 - элеватор с регулируемым соплом; 3 - датчик температуры обратной воды; 4 - датчик температуры наружного воздуха; 5 - датчик температуры внутреннего воздуха; tн - температура наружного воздуха; tв - температура внутреннего воздуха Схема с зависимым и фрагмент с независимым присоединением систем отопления и пофасадным автоматическим регулированием приведены соответственно на рисунках 4 и 5.
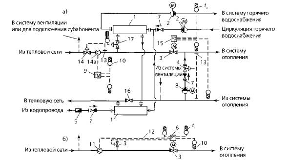
Рисунок 4 - Схема с зависимым присоединением системы отопления и пофасадным автоматическим регулированием: 1 - водонагреватель горячего водоснабжения; 2 - повысительно-циркуляционный насос горячего водоснабжения (пунктиром - циркуляционный насос); 3 - регулирующий клапан с электроприводом; 5* - водомер для холодной воды; 7 - обратный клапан; 9 - теплосчетчик; 10 - датчик температуры; 11 - датчик расхода воды; 12 - сигнал ограничения максимального расхода теплоносителя из тепловой сети на ввод; 15 - регулятор подачи тепловой энергии на отопление; 1 б - задвижка (нормально закрытая); 17 - регулятор подачи тепловой энергии на горячее водоснабжение (прямого действия); 25 - циркуляционный насос отопления; I, II - места подключения фрагмента в сети; А, Б - фасады здания; tн - температура наружного воздуха; tАв - температура внутреннего воздуха фасада A; tБв - температура внутреннего воздуха фасада Б
Рисунок 5 - Фрагмент схемы с независимым присоединением системы отопления и пофасадным автоматическим регулированием: 3** - регулирующий клапан с электроприводом; 10 - датчик температуры; 12 - сигнал ограничения максимального расхода теплоносителя из тепловой сети на ввод; 13 - датчик давления воды в трубопроводе; 14 - регулятор ограничения максимального расхода воды на ввод (прямого действия); 15 - регулятор подачи тепловой энергии на отопление; I, II - места подключения фрагмента в сети; А, Б - фасады здания; tн - температура наружного воздуха; tАв - температура внутреннего воздуха фасада А; tБв - температура внутреннего воздуха фасада Б _____________ * Нумерация позиций приведена в соответствии с рисунком 1, кроме позиции 25. ** Нумерация позиций приведена в соответствии с рисунком 1 4.18 Экономия тепловой энергии при пофасадном автоматическом регулировании происходит за счет использования теплопоступлений от солнечной радиации и снижения излишнего воздухообмена в квартирах при появлении ветра. Степень коррекции температурного графика регулирования при отклонении температуры внутреннего воздуха, являющейся интегратором воздействия погодных условий и солнечной радиации на микроклимат помещения, должна быть несимметричной, а именно: - более быстрой при повышении температуры внутреннего воздуха, чтобы опередить жильцов в снятии избытков тепловой энергии путем открытия форточек (фрамуг); - медленной при понижении температуры внутреннего воздуха, чтобы дать возможность жильцам закрыть форточки (фрамуги) при возникновении ветра в их сторону. 4.19 Для обеспечения комфортных условий регулятору задается поддержание температуры внутреннего воздуха, как правило, на уровне 21 °С. Допускается снижение температуры внутреннего воздуха до 20 °С при повышении скорости ветра вдвое против расчетного значения. При измерении температуры воздуха в сборных каналах вытяжной вентиляции из кухонь квартир следует повышать на 1°С задаваемое регулятору для поддержания значение температуры воздуха. 5 Технические требования по выбору и установке оборудования для автоматизированных ИТП5.1 Проектирование ИТП для подключения эксплуатируемых жилых и общественных зданий к тепловым сетям централизованного теплоснабжения взамен ЦТП следует осуществлять таким образом, чтобы обеспечить: - расчетный режим работы инженерных систем здания с наиболее эффективным использованием тепловой энергии; - правильную работу оборудования в автоматическом режиме с осуществлением обслуживающим персоналом только регламентных работ согласно инструкции по эксплуатации. 5.2 Разработке проекта должно предшествовать обследование инженерных систем здания с целью оценки их работоспособности, режима эксплуатации и принятия решения об их дальнейшем использовании или модернизации. При обследовании инженерных систем здания выполняют следующие действия: - устанавливают тип системы отопления (одно - или двухтрубная), способ подачи теплоносителя (с нижним или верхним розливом, с тупиковым или попутным движением воды), тип отопительных приборов и наличие на них термостатов. В случае если отопительные приборы не оборудованы термостатами, то в двухтрубной системе следует проверить наличие кранов двойной регулировки, в однотрубной системе - трехходовых кранов; - измеряют температуру теплоносителя на вводе в систему отопления и выходе из нее и сравнивают полученные значения с расчетным температурным графиком для фактической темпера туры наружного воздуха, проверяют на ощупь равномерность прогрева стояков при подключении их к обратному розливу; - измеряют перепад давления между подающим и обратным трубопроводами тепловой сети на вводе в ЦТП с зависимым непосредственным присоединением внутриквартальных сетей к разводящим тепловым сетям. При его значении более 25 м вод. ст. на вводе тепловых сетей в ИТП следует устанавливать регулятор перепада давления; - проверяют схему подключения отопления лестничной клетки и входного вестибюля. В случае если она выполнена предвключенно элеватору, то следует сохранить ее включение перед системой отопления и при выборе циркуляционного насоса учесть дополнительные потери давления. В случае если калорифер отопления лестничной клетки по воздуху включен по прямоточной схеме с целью сокращения теплопотерь и устранения опасности размораживания трубок калорифера, необходимо перевести подключение на рециркуляционную схему; - обследуют принятую систему горячего водоснабжения и подключение полотенцесушителей (с циркуляционным стояком на один водоразборный стояк и параллельным подключением полотенцесушителей или с циркуляционным стояком на группу водоразборных стояков и последовательной установкой на них полотенце сушителей), схему разводки подающего розлива (нижняя или верхняя разводка), а также на ощупь проверяют равномерность прогрева циркуляционных стояков; - при наличии системы приточной вентиляции измеряют расход воздуха, перемещаемого вентилятором, и выполняют расчет тепловой производительности системы приточной вентиляции, которая должна быть в расчетных условиях, принимая температуру приточного воздуха равной расчетной температуре внутреннего воздуха; - определяют тип обвязки калориферов. С целью повышения эффективности работы калориферов их параллельную обвязку следует переделать на последовательную. При отсутствии приборов автоматического регулирования температуры приточного воздуха также необходимо предусмотреть их установку как для осуществления регулирования температуры, так и для автоматической защиты калориферов от замерзания; - при наличии приточных вентиляционных установок, совмещающих функции воздушного отопления, кроме перечисленных мероприятий, следует предусмотреть автоматическое сокращение подачи тепловой энергии на отопление вплоть до полного выключения системы отопления в общественных зданиях в нерабочие часы и выходные дни с контролем температуры внутреннего воздуха, включая отопление при снижении этой температуры ниже заданной для данного периода, и интенсивное отопление перед началом рабочего дня для обеспечения требуемых параметров микроклимата в соответствии с ГОСТ 30494-96. 5.3 При выборе оборудования для устройства ИТП необходимо учитывать: - нагрузки подключаемых систем потребления тепловой энергии; - давление и располагаемый напор на вводе в обслуживаемое здание (минимальные и максимальные значения в случае изменений); - температурный график тепловых сетей при рас четной температуре (для расчетов систем отопления, вентиляции и т.д.); - температурный график тепловых сетей в точке излома или летнего минимума (для расчетов системы горячего водоснабжения, технологических систем и т.д.); - температурные графики систем потребления тепловой энергии обслуживаемого здания, отопления и вентиляции при расчетной температуре, горячего водоснабжения - постоянные; технологических систем общественного здания (учебного, лечебно-профилактического и т.д.); - при наибольших параметрах; - потери давления при циркуляции расчетных расходов во внутренних контурах систем потребления тепловой энергии обслуживаемого здания; - высоту верхних приборов систем потребления тепловой энергии, объем внутренних контуров систем потребления тепловой энергии при их независимом подключении, рабочее давление приборов; - давление в системе холодного водоснабжения на вводе в тепловой пункт, расчетный циркуляционный расход в системе горячего водоснабжения; - располагаемые параметры электроснабжения эксплуатируемых жилых и общественных зданий: число фаз, напряжение и т.д. 5.4 Определение расчетных тепловых нагрузок обслуживаемого здания следует проводить с учетом фактических теплотехнических характеристик наружных ограждающих конструкций здания; числа жителей в многоквартирном здании или служебного персонала в общественном здании, кроме того учащихся, воспитанников детских учебных заведений, больных в лечебно-профилактических учреждениях; принятой системы автоматического регулирования системы отопления; а также среднестатистических теплопоступлений от солнечной радиации и наличия других энергосберегающих решений. Методика определения расчетных нагрузок и количества тепловой энергии на системы отопления, вентиляции и горячего водоснабжения эксплуатируемых жилых и общественных зданий приведена в приложении А. Не допускается при определении расчетных тепловых нагрузок использовать укрупненные показатели и значения расчетных расходов тепловой энергии, приведенные в проектной документации. 5.5 После определения расчетной производительности системы отопления проводят ее сравнение с проектным расчетным расходом тепловой энергии на отопление. В случае если значение расхода тепловой энергии на отопление было взято из нагрузок ЦТП, то оно должно быть уменьшено в 1,15 раза Превышение проектной нагрузки над нагрузкой, рассчитанной по методике приложения А, означает, что отопительные приборы установлены с коэффициентом запаса поверхности нагрева Кзап. В этом случае необходимо определить новые расчетные значения температуры теплоносителя в подающем и обратном трубопроводах системы отопления по методике, приведенной в приложении Б. Определение изменения относительного расхода тепловой энергии на отопление в зависимости от температуры наружного воздуха при регулировании ее подачи в ИТП и температурные графики автоматического регулирования, строящиеся на основании данного расчета, приведены соответственно в приложениях В и Г. 5.6 Расчетные расходы воды из тепловой сети на ИТП определяют по методике, данной в приложении Д. Расчетную тепловую производительность водонагревателей отопления и горячего водоснабжения определяют по приложению Е. Водонагреватели отопления и горячего водоснабжения следует подбирать в расчете на 100-процентную производительность с учетом запаса на изношенность и загрязнение оборудования и трубопроводов 5.7 Параметры для расчета водонагревателей системы отопления определяют в соответствии с методикой, приведенной в приложении 3 СП 41-101-95; параметры для расчета водонагревателей горячего водоснабжения, подключенных по двухступенчатой схеме со стабилизацией расхода воды на отопление, - по методике, приведенной в приложении 5 СП 41-101-95. 5.8. Циркуляционные насосы систем отопления и вентиляции рекомендуется устанавливать в обратном трубопроводе. Однако, если рабочая температура теплоносителя не выше максимально допустимой для данного типа насоса, разрешается устанавливать насос в подающем трубопроводе. 5.9. Циркуляционные насосы систем отопления и вентиляции при зависимом или независимом присоединении этих систем должны работать в течение всего отопительного периода. Во время летнего отключения необходимо периодически кратковременно включать насосы для предохранения от заклинивания рабочего колеса. В системах с изменяемым внутренним сопротивлением, например с радиаторными термостатами, следует использовать насосы, имеющие автоматически изменяемую частоту вращения. 5.10 При подборе циркуляционных насосов систем отопления и вентиляции, присоединяемых по зависимой или независимой схемам, следует принимать: - подачу насоса - по расчетному расходу воды в данной системе; - напор - по сумме потерь давления в компонентах и трубопроводах теплового пункта и подключаемых системах. 5.11 Для обеспечения требуемого давления в системе горячего водоснабжения при выборе циркуляционно-подкачивающих насосов данной системы следует принимать: - подачу насоса - по сумме максимально часового водоразбора горячей воды плюс 40 % от расчетного расхода в циркуляционном трубопроводе; - напор - по сумме потерь давления в водонагревателе горячего водоснабжения 2-й ступени при расчетном режиме максимального водоразбора и трубопроводах циркуляционного кольца при расчетном циркуляционном расходе воды. 5.12 При применении в тепловых пунктах зданий бесфундаментных насосов допускается установка одного насоса без резерва при условии наличия аналогичного насоса на складе. 5.13 При подборе подпиточных насосов с независимым присоединением систем отопления и вентиляции следует принимать: - подачу насоса - в размере 5-10% объема воды системы отопления; - напор - из условия поддержания гидростатического давления в системах отопления и вентиляции. 5.14 Подключение насосов к электроснабжению следует осуществлять через автоматические выключатели с током отключения, соответствующим максимальному току, потребляемому насосом. 5.15 Применяемое в любом контуре оборудование должно соответствовать рабочим давлению и температуре данного контура. 5.16 В трубопроводах первичного контура с рабочим давлением теплоносителя до 1,6 МПа следует использовать для установки стальные шаровые краны с шаром из нержавеющей стали с концами под сварку и фильтры с чугунным корпусом. При соответствующем технико-экономическом обосновании разрешается установка фланцевых шаровых кранов. 5.17 В трубопроводах тепловых сетей и систем потребления тепловой энергии с рабочим давлением теплоносителя до 1,2 МПа разрешается использовать для установки межфланцевые поворотные заслонки с затвором из нержавеющей стали, шаровые краны в латунном или бронзовом корпусах с шаром из нержавеющей стали. 5.18 Грязевик в тепловых пунктах следует предусматривать на подающем трубопроводе при вводе в тепловой пункт непосредственно после первой запорной арматуры. 5.19 Сетчатые фильтры (не более одного) следует устанавливать: - на трубопроводе ввода тепловой сети в тепловой пункт после грязевика; - на трубопроводе ввода холодного водопровода в тепловой пункт; - на трубопроводе обратной линии системы потребления тепловой энергии; - на циркуляционном трубопроводе горячего водоснабжения. Диаметр фильтра должен соответствовать диаметру трубопровода, на котором устанавливается фильтр. Отверстия сетки фильтра должны быть диаметром не более 1,0 мм. 5.20 Обратные клапаны следует устанавливать: - на трубопроводе холодного водоснабжения перед теплообменником горячего водоснабжения; - на циркуляционном трубопроводе горячего водоснабжения перед присоединением его к обратному трубопроводу тепловых сетей в открытых системах горячего водоснабжения или к теплообменнику в закрытых системах горячего водоснабжения; - на трубопроводе между подающим и обратным трубопроводами зависимой системы потребления тепловой энергии, - на нагнетательном патрубке каждого насоса при установке двух и более насосов в параллель; - на подпиточном трубопроводе независимой системы потребления тепловой энергии. 5.21 В низших точках трубопроводов тепловых пунктов для обеспечения спуска воды следует предусматривать устройство штуцеров с запорной арматурой условным диаметром не менее 15 мм. 5.22 В высших точках трубопроводов для обеспечения выпуска воздуха рекомендуется предусматривать устройство воздушников - штуцеров с запорной арматурой условным диаметром не менее 15 мм. В качестве воздушников в первичном контуре используют шаровые клапаны, во вторичном контуре - автоматические воздухоотводчики, которые допускается заменять шаровыми кранами. В качестве воздушников разрешается использовать трехходовые краны манометров и воздухоотводчики насосов. 5.23 Количество термометров на трубопроводах любых контуров должно быть минимально необходимым для обеспечения надежной и безаварийной работы. Термометры следует устанавливать: - на всех подающих и обратных трубопроводах на вводе и выходе их из тепловых пунктов; - после каждого теплообменника - только при параллельном или последовательном включении теплообменников. В качестве термометров следует применять погружные термометры либо накладные измерители поверхностной температуры. Не допускается применение ртутных термометров и ртутных дифманометров. Не следует предусматривать дублирующие контрольно-измерительные приборы на трубопроводах в случае, когда приборы учета тепловой энергии комплектуются самопишущими или показывающими расходомерами, термометрами и манометрами. 5.24 Количество манометров на трубопроводах любых контуров должно быть минимально необходимым для обеспечения надежной и безаварийной работы. Манометры не должны дублировать друг друга. Разрешается применение комбинированных термоманометров. Манометры следует устанавливать: - на всех подающих и обратных трубопроводах на вводе и выходе их из тепловых пунктов; - при параллельном включении теплообменников (кроме случая применения двух теплообменников, каждый из которых рассчитан на 100-процентную тепловую нагрузку) - один на общем трубопроводе до теплообменников и по одному после каждого теплообменника; - при последовательном включении теплообменников горячего водоснабжения 1-й и 2-й ступеней - по одному до 1-й ступени, между 1-й и 2-й ступенями и после 2-й ступени; - до и после регулирующих клапанов давления; - перед всасывающим насосом и после нагнетательного патрубка насоса. Штуцеры для манометров или манометры устанавливают до и после грязевиков, фильтров и водомеров. Штуцер манометра следует оборудовать запорным вентилем. 5.25 Регулирующие клапаны регулятора подачи тепловой энергии на отопление и регулятора температуры горячей воды устанавливают соответственно на подающем трубопроводе тепловой сети перед подключением системы отопления и перед водонагревателями горячего водоснабжения 2-й ступени без байпаса 5.26 Датчики температуры теплоносителя регуляторов (погружные термометры сопротивления) должны устанавливаться в трубопровод навстречу движения воды таким образом, чтобы омывать не менее 2/3 длины погружной части, поэтому при недостаточном диаметре трубопровода в месте установки датчика следует устанавливать расширитель. 5.27 Датчик наружной температуры регулятора устанавливают на стене северного фасада здания между окнами на высоте не менее 3 м от уровня земли и защищают его от атмосферных осадков. 5.28 Датчики температуры внутреннего воздуха устанавливают на внутренней стене помещения на высоте 1,2-1,5 м от пола в квартирах нижних этажей в количестве не менее четырех. В зданиях с «теплым» чердаком датчики внутреннего воздуха следует устанавливать в сборном канале вытяжного воздуха из кухонь квартир на глубину 1,5 м от его устья, при этом достаточно двух датчиков на каждую систему, ориентированную на данный фасад здания. Приложение А
|
|||||||||||||||||||||||||||||||||||||||||||||||||
|
Тип системы горячего водоснабжения |
Коэффициент khl |
|
|
При наличии сетей горячего водоснабжения после ЦТП |
Без сетей горячего водоснабжения |
|
|
С изолированными стояками без полотенцесушителей |
0,15 |
0,10 |
|
То же, с полотенцесушителями |
0,25 |
0,20 |
|
С неизолированными стояками и полотенцесушителями |
0,35 |
0,30 |
Таблица А.2 - Значение коэффициента часовой неравномерности водопотребления kh
|
Число жителей тр |
150 |
250 |
350 |
500 |
700 |
1000 |
1500 |
2000 |
3000 |
5000 |
|
Коэффициент kh |
5,15 |
4,50 |
4,10 |
3,75 |
3,50 |
3,27 |
3,09 |
2,97 |
2,85 |
2,74 |
|
Примечание - Другие потребители приравниваются по своей норме водопотребления к жителям многоквартирного жилого здания. |
||||||||||
При выявлении несоответствия фактической производительности системы отопления Qро.пр (проектный расчетный расход тепловой энергии на отопление, на который подобраны отопительные приборы; принимается из проекта или по результатам фактических испытаний) требуемому расчетному расходу тепловой энергии на отопление Qро.тр (определяется по приложению А, где обозначается как Qо.макс.жил или Qо.макс.общ) необходимо рассчитать новые значения расчетных температур воды в подающем и обратном трубопроводах системы отопления. Выразив отношение фактической производительности системы отопления к требуемому расходу тепловой энергии на отопление из энергетического паспорта конкретного здания в виде коэффициента запаса поверхности нагрева отопительного прибора Кзап = Qро.пр/Qро.тр, определяют требуемые значения температуры воды в подающем τо1тр и обратном τ2тр трубопроводах системы отопления соответственно по формулам (Б.1) и (Б.2):
(Б.2)
где tв - то же, что в формуле (А.2);
τо1 - расчетная температура теплоносителя в подающем трубопроводе, °С;
τ2 - расчетная температура теплоносителя в обратном трубопроводе, °С;
-
относительный расход тепловой энергии на отопление, представляющий отношение
требуемых расходов тепловой энергии на отопление, определенных при текущей
температуре наружного воздуха tн
и расчетной для проектирования отопления tо;
определяют по формулам (В.1) или (В.2) в зависимости от назначения здания;
m - показатель степени в формуле изменения коэффициента теплопередачи отопительного прибора; как правило, принимают m = 0,25 или по приложению Г.
Чтобы установить значение требуемых температур,
при расчетной для проектирования отопления температуре наружного воздуха to
необходимо подставить
= 1.
Как следует из произведенных расчетов, при завышении поверхности нагрева отопительных приборов на 20 % параметры теплоносителя, циркулирующего в системе отопления, должны составлять в расчетных условиях 84-63 °С вместо 95-70 °С. При подаче тепловой энергии в систему отопления без учета запаса поверхности нагрева отопительных приборов и регулировании по температуре воды в подающем трубопроводе температура воздуха в квартирах должна была бы повыситься на 4 °С при среднезимних условиях
В.1 При построении температурных графиков центрального регулирования подачи тепловой энергии на отопление в ИТП согласно приложению 18 СП 41-101-95 необходимо знать алгоритм изменения относительного расхода тепловой энергии на отопление в зависимости от температуры наружного воздуха, который может отличаться для зданий разного назначения.
Графики изменения относительного расхода
тепловой энергии на отопление
в зависимости от
температуры наружного воздуха tн
для разного типа потребителей и способов автоматического регулирования
приведены на рисунке В.1.

Рисунок В 1 - Графики
изменения относительного расхода тепловой энергии на отопление
в зависимости от температуры наружного
воздуха tн для разного типа потребителей и способов
автоматического регулирования:
1 - для промышленных и общественных зданий; 2 - для жилых зданий при регулировании без коррекции по отклонению температуры внутреннего воздуха от заданной; 3 - для жилых зданий при регулировании с коррекцией по температуре внутреннего воздуха
В.2
Для общественных зданий, при расчете теплопотерь которых не учитывают бытовые
тепловыделения (рисунок В.1, линия 1), относительный расход тепловой энергии на
отопление
определяют по формуле
где Qo - расход тепловой энергии на отопление при текущей температуре наружного воздуха tн, Вт;
Qo.макс - расчетный расход тепловой энергии на отопление при расчетной температуре наружного воздуха для проектирования отопления to, Вт;
tв - то же, что в формуле (А.2).
8.3
Для жилых зданий при расчете изменения расхода тепловой энергии на отопление в
соответствии со СНиП 41-01-2003 учитывают
бытовые тепловыделения в квартирах, которые, в отличие от теплопотерь через
ограждающие конструкции, не зависят от величины tн. С повышением
температуры tн
доля бытовых тепловыделений в тепловом балансе жилого здания возрастает, за
счет чего можно сократить подачу тепловой энергии на отопление по сравнению с
величиной, определенной по формуле (В.1). Относительный расход тепловой энергии
на отопление жилого здания
, ориентируясь на квартиры с узловыми помещениями верхнего
этажа, где доля бытовых тепловыделений от теплопотерь самая низкая, определяют
по формуле
где Qo.макс,. tн, to - то же, что в формуле (В.1);
tв - то же, что в формуле (А.2);
Qint - то же, что в формуле (А.1);
tвопт - оптимальная температура воздуха в отапливаемых помещениях, принимаемая с учетом принятого способа регулирования, °С.
В.4 При регулировании систем отопления поддержанием графика подачи тепловой энергии в зависимости от tн без коррекции по температуре внутреннего воздуха (рисунок В.1, линия 2), когда скорость ветра при расчете теплопотерь принимается равной расчетной, что соответствует примерно постоянному объему инфильтрующегося наружного воздуха в течение всего отопительного периода, tвопт принимают равной 20,5 °С при tн, соответствующей параметрам А (см. СНиП 41-01-2003), постепенно снижаясь до 19 °С с понижением tн до tн = to (рисунок В.1, линия 2)
В.5 При регулировании системы отопления с автоматической коррекцией графика подачи тепловой энегрии при отклонении температуры внутреннего воздуха от заданной (рисунок В.1, линия 3), когда скорость ветра при расчете теплопотерь принимается равной 0, что соответствует сокращению объемов инфильтрующегося наружного воздуха, но не менее санитарной нормы притока, tвопт принимают равной 21,5 °С. График изменения относительного расхода тепловой энергии на отопление будет представлять собой прямую линию, пересекающую ось абсцисс в той же точке, что и при регулировании без коррекции по tв, а при tн = to относительный расход тепловой энергии будет равным 0,9 Qо.макс.
При автоматизации систем отопления заданный график подачи тепловой энергии обеспечивают путем поддержания регулятором соответствующего графика температур теплоносителя.
Для автоматического регулирования системы отопления применяют следующие способы поддержания графика температур теплоносителя, циркулирующего в системе отопления:
1 поддержание графика температур теплоносителя в подающем трубопроводе - τо1;
2 поддержание графика температур теплоносителя в обратном трубопроводе - τ2;
3 поддержание графика разности температур теплоносителя в обоих трубопроводах - Δτ = τо1 - τ2.
При выборе способа автоматического регулирования, как показывает практика, следует учитывать, что применение первого способа, вследствие необходимости спрямления криволинейного графика температур теплоносителя в подающем трубопроводе, приводит к завышению подачи тепловой энергии в теплый период отопительного сезона примерно на 4 % годового потребления теплоты на отопление. Данный способ регулирования рекомендуется применять при возможном изменении температуры теплоносителя в обратном трубопроводе системы отопления в связи с действием термостатов на отопительных приборах.
Второй способ, как показывает практика, рекомендуется применять при автоматизации систем, в которых возможно изменение расхода циркулирующего теплоносителя (например, при подключении системы отопления к тепловым сетям через элеватор с регулируемым соплом, корректирующим насосом, установленным на перемычке между подающим и обратным трубопроводами). Контроль температуры в обратном трубопроводе гарантирует нормальный прогрев последних по ходу теплоносителя в стояке отопительных приборов.
Третий способ наиболее эффективен по точности регулирования, вследствие того что график разности температур - прямолинейный, в отличие от криволинейных графиков температур теплоносителя в подающем и обратном трубопроводах систем отопления. Данный способ следует применять только в системах отопления, в которых поддерживается постоянный расход циркулирующего теплоносителя (например, при независимом присоединении через водонагреватель или с корректирующими насосами, установленными на подающем или обратном трубопроводах системы отопления) и при отсутствии термостатов на отопительных приборах. При известном расходе теплоносителя, циркулирующего в системе, данный способ регулирования является наиболее точным, т к. устраняет ошибки в подаче тепловой энергии при наличии запаса поверхности нагрева отопительных приборов (при других способах поддержание расчетного графика может привести к перерасходу тепловой энергии также и из-за незнания фактического значения показателя степени т в формуле коэффициента теплопередачи отопительного прибора [1]).
На рисунках Г.1 и Г.2 представлены графики
изменения относительной температуры воды соответственно в подающем ((τто1
- tвопт) / (τо1 - tв)
и обратном ((τт2 - tвопт)
/ (τ2 - tв)) трубопроводах систем отопления с
постоянной циркуляцией теплоносителя (температурного критерия системы
отопления) в зависимости от относительного расхода тепловой энергии на
отопление
, определенного в соответствии с приложением В, и для
различных значений показателя степени т в формуле коэффициента теплопередачи
отопительного прибора [1].

Рисунок Г.1 - Графики изменения температурного критерия системы отопления по температуре воды в подающем трубопроводе ((τто1 - tвопт) / (τо1 - tв)) с постоянной циркуляцией теплоносителя в системе для различных значений показателя степени т

Рисунок Г2 - Графики изменения температурного критерия системы отопления по температуре воды в обратном трубопроводе ((τт2 - tвопт) / (τ2 - tв)) с постоянной циркуляцией теплоносителя в системе для различных значений показателя степени т
Рисунки Г.1 и Г.2 иллюстрируют значительное влияние на степень криволинейности графиков температур теплоносителя фактического значения коэффициента т, который зависит от типа отопительного прибора и способа прокладки стояка. Так, например, в системах отопления с замоноличенными стояками и конвекторами без наружного ограждения следует принимать т = 0,15, а в системах отопления с конвекторами с ограждением и открыто проложенными стояками - т = 0,32. В системах с чугунными радиаторами следует принимать т = 0,25.
Используя эти графики, находят искомую
температуру теплоносителя в подающем или обратном трубопроводах при различных
температурах наружного воздуха: для требуемой tн
находят по формулам (В.1) и (В.2) или из графика, представленного на рисунке В.1,
относительный расход тепловой энергии на отопление
, а по нему - из графиков, приведенных на рисунках Г.1 и Г.2,
относительную температуру теплоносителя (температурный критерий системы
отопления). Затем по формулам (Г.1) и (Г.2) рассчитывают искомую температуру
теплоносителя для требуемой tн:
(Г.1)
(Г.2)
где τто1, τо1 - соответственно текущие и расчетные значения температур теплоносителя в подающем трубопроводе, °С;
τт2, τ2 - соответственно текущие и расчетные значения температур теплоносителя в обратном трубопроводе, °С;
tвопт - то же, что в формуле (В.2);
tв - то же, что в формуле (А.2).
На рисунке Г.3 приведены требуемые графики изменения относительной температуры воды для однотрубных систем отопления в подающем ((τто1 - tвопт) / (τо1 - tв)) и обратном ((τт2 - tвопт) / (τ2 - tв)) трубопроводах, обозначаемые критерием θ и определенные исходя из обеспечения одинакового изменения теплоотдачи первых и последних по ходу воды в стояке отопительных приборов. При этом в системах отопления расход циркулирующего теплоносителя должен изменяться (количественно-качественное регулирование) в соответствии с графиками, приведенными на рисунке Г.4. Графики построены по следующим формулам для различных т:
;
(Г.3)
(Г.4)
где
, m - то же, что в формуле (Б.1);
-
относительный расход циркулирующего теплоносителя;
Gо.т, Gо.макс - расход циркулирующего теплоносителя соответственно при текущей температуре наружного воздуха и расчетной для проектирования отопления, кг/ч.

Рисунок Г.3 - Графики изменения относительных температур теплоносителя для однотрубных систем отопления при количественно-качественном регулировании для различных значений показателя степени т

Рисунок Г.4 - Графики изменения относительного расхода циркулирующего теплоносителя для однотрубных систем отопления при количественно-качественном регулировании
Д.1 Расход сетевой воды Gd, кг/ч, при отсутствии нагрузки системы горячего водоснабжения и зависимом присоединении систем отопления и вентиляции определяют по формуле
(Д.1)
где Qo.макс - тоже, что в формулах (А.1) и (А.5) в зависимости от назначения здания;
Qv.макс - то же, что в формуле (А.6);
τ1 - температура сетевой (греющей) воды в подающем трубопроводе тепловой сети при расчетной температуре наружного воздуха, °С;
τ2 - температура воды в обратном трубопроводе тепловой сети и после системы отопления, °С;
cw - то же, что в формуле (А.12)
При независимом присоединении систем отопления и вентиляции через общий водонагреватель в случае расчета расхода сетевой воды в формуле (Д.1) вместо τ2 следует подставлять τo2, принимаемое на 5-10 °С выше температуры воды в обратном трубопроводе системы отопления τ2 (где τo2 - температура воды в обратном трубопроводе тепловой сети при независимом присоединении системы отопления, °С).
Д.2 Расход сетевой воды Gd.hw, кг/ч, при наличии нагрузки системы горячего водоснабжения в закрытых системах теплоснабжения с ограничением максимального расхода сетевой воды на ввод определяют по формуле
(Д.2)
где Qhw.макс - то же, что в формуле (А.13);
τ'1 - температура сетевой (греющей) воды в подающем трубопроводе тепловой сети в точке излома графика центрального регулирования, °С;
τ3 - температура воды в обратном трубопроводе тепловой сети после 1-й ступени водонагревателя горячего водоснабжения; рекомендуется принимать τ3 = 30 °С При этом полученное значение максимального расхода сетевой воды должно быть не менее расхода воды, определенного по формуле (Д.1);
cw - то же, что в формуле (А.12).
Д.3 Расчетный расход сетевой воды в открытых системах теплоснабжения определяют в соответствии с требованиями СНиП 41-02-2003.
Е.1 Расчетную тепловую производительность водонагревателей для систем отопления Qоsp, Вт, следует определять при расчетной температуре наружного воздуха для проектирования отопления to, °C, и принимать по максимальным расходам тепловой энергии Qо.макс, определяемым по формулам (А.1) и (А.5) в зависимости от назначения здания.
При независимом присоединении систем отопления и вентиляции через общий водонагреватель расчетную тепловую производительность водонагревателя Qоsp, Вт, определяют по сумме максимальных расходов тепловой энергии на отопление и вентиляцию по формуле
Qоsp = Qо.макс + Qv.макс (Е.1)
где Qо.макс - то же, что в формулах (А.1) и (А.5) в зависимости от назначения здания;
Qv.макс - то же, что в формуле (А.6).
Е.2 Расчетную тепловую производительность водонагревателей горячего водоснабжения с учетом теплопотерь подающих и циркуляционных трубопроводов Qhwsp, Вт, следует принимать при температуре воды в точке излома графика по расходам тепловой энергии, определяемым:
- при наличии баков-аккумуляторов нагреваемой воды у потребителей - по среднечасовому расходу тепловой энергии на горячее водоснабжение за отопительный период Qhw, вычисляемому по А.5.2, по формуле
Qhwsp = Qhw·1,2 (Е.2)
или в зависимости от принятого запаса тепловой энергии на горячее водоснабжение в баках-аккумуляторах;
- при отсутствии баков аккумуляторов нагреваемой воды у потребителей - по максимальным расходам тепловой энергии на горячее водоснабжение Qhw.макс, вычисляемым по А.5.3, по формуле
Qhwsp = Qhw.макс. (Е.3)
[1] Внутренние санитарно-технические устройства. В 3 ч. Ч. I. Отопление / В.Н. Богословский, Б.А. Крупнов, А.Н. Сканави и др.; под ред. И.Г. Староверова и Ю.И. Шиллера. - 4-е изд., перераб. и доп. - М. : Стройиздат, 1990. - (Справочник проектировщика).
Ключевые слова: индивидуальный тепловой пункт, центральный тепловой пункт, автоматическое регулирование подачи тепловой энергии потребителям, жилые и общественные здания, тепловая энергия, отопление, горячее водоснабжение
|
ГОСТЫ, СТРОИТЕЛЬНЫЕ и ТЕХНИЧЕСКИЕ НОРМАТИВЫ. Некоммерческая онлайн система, содержащая все Российские Госты, национальные Стандарты и нормативы. В Системе содержится более 150000 файлов нормативно-технической документации, действующей на территории РФ. Система предназначена для широкого круга инженерно-технических специалистов. Copyright © www.gostrf.com, 2008 - 2026 |