Крупнейшая бесплатная информационно-справочная система онлайн доступа к полному собранию технических нормативно-правовых актов РФ. Огромная база технических нормативов (более 150 тысяч документов) и полное собрание национальных стандартов, аутентичное официальной базе Госстандарта. GOSTRF.com - это более 1 Терабайта бесплатной технической информации для всех пользователей интернета. Все электронные копии представленных здесь документов могут распространяться без каких-либо ограничений. Поощряется распространение информации с этого сайта на любых других ресурсах. Каждый человек имеет право на неограниченный доступ к этим документам! Каждый человек имеет право на знание требований, изложенных в данных нормативно-правовых актах!

  


 

ИНСТРУКЦИЯ ПО пожаровзрывобезопасной ТЕХНОЛОГИИ ОЧИСТКИ НЕФТЯНЫХ РЕЗЕРВУАРОВ

РД 153-39ТН-012-96

«Утверждаю»

Вице-президент

акционерной компании «Транснефть»

А.С. Джарджиманов

24 декабря 1996 г.

«Согласовано»

Зам. начальника

ГУГПС МВД России

Е.Е. Кирюханцев

6 августа 1996 г.

Настоящий руководящий документ разработан Высшей инженерной пожарно-технической школой МВД России и акционерной компанией «Транснефть».

При разработке Руководящего документа «Инструкция по пожаровзрывобезопасной технологии очистки нефтяных резервуаров» учтены замечания и предложения Главного управления Государственной противопожарной службы МВД России в региональных АООТ АК «Транснефть».

Настоящая инструкция по пожаровзрывобезопасной технологии очистки нефтяных резервуаров распространяется на предприятия компании «Транснефть», имеющие резервуары для хранения нефтей. Инструкция устанавливает требования пожаровзрывобезопасности и технологию очистки нефтяных наземных стальных со стационарной крышей (с понтоном и без понтона) и железобетонных резервуаров (ЖБР), а также резервуаров с плавающей крышей перед проведением ремонтных и огневых работ.

В инструкции приводится описание оборудования, технических моющих средств (ТМС), пожаровзрывобезопасной технологии производства работ по очистке резервуаров.

Инструкция разработана на основе:

СНиП 2.11.04-85. Нормы проектирования. Подземные хранилища нефти, нефтепродуктов и сжиженных газов;

Правил технической эксплуатации железобетонных резервуаров для нефти, утвержденных Главтранснефтью в 1976 г.;

СНиП 2.01.02-91. Нормы проектирования. Противопожарные нормы;

ГОСТ 12.1.004-91. ССБТ. Пожарная безопасность. Общие требования;

ГОСТ 12.1.008-86. ССБТ. Статическое электричество. Искробезопасность. Общие требования;

Правил технической эксплуатации резервуаров и инструкции по их ремонту, утвержденных Госкомнефтепродуктом СССР в 1986 г.;

Правил технической эксплуатации магистральных нефтепроводов;

Правил пожарной безопасности при эксплуатации предприятий магистральных нефтепродуктопроводов, утвержденных в 1992 г.;

Временной инструкции по дегазации резервуаров от паров нефтепродуктов методом принудительной вентиляции, утвержденной Госкомнефтепродуктом РСФСР в 1981 г.;

Временной инструкции по зачистке резервуаров от остатков нефтепродуктов РД-112-РСФСР-021-89;

Правил защиты от статистического электричества в производствах химической, нефтехимической и нефтеперерабатывающей промышленности, утвержденных Министерством нефтехимической и нефтеперерабатывающей промышленности СССР в 1972 г.;

Правил по технике безопасности и промышленной санитарии при эксплуатации магистральных нефтепродуктопроводов;

РД 39-30-1284-85 «Руководство по обследованию и дефектоскопии вертикальных стальных резервуаров», утвержденного Министерством нефтяной промышленности СССР и Государственным комитетом СССР по обеспечению нефтепродуктами;

Типовой инструкции по организации безопасного проведения газоопасных работ, утвержденной Госгортехнадзором СССР в 1985 г;

Общих правил взрывобезопасности для взрывопожароопасных химических, нефтехимических и нефтеперерабатывающих производств;

Временной инструкции по подготовке стальных резервуаров к ремонту, утвержденной по ПМН в 1989 г.

При разработке Инструкции использованы материалы промышленных экспериментов, выполненных ВИПТШ МВД РФ совместно с ИПТЭР и АО «Приволжские магистральные нефтепроводы».

Содержание

1 ОБЩИЕ ПОЛОЖЕНИЯ

2 ПОДГОТОВИТЕЛЬНЫЕ РАБОТЫ

3. ТЕХНОЛОГИЧЕСКИЙ ПРОЦЕСС ОЧИСТКИ РЕЗЕРВУАРОВ

4 ОБОРУДОВАНИЕ И СРЕДСТВА, ПРИМЕНЯЕМЫЕ ПРИ ОЧИСТКЕ И ДЕГАЗАЦИИ РЕЗЕРВУАРОВ

5. ТЕХНИКА БЕЗОПАСНОСТИ И ПОЖАРНАЯ БЕЗОПАСНОСТЬ

6. ОСОБЕННОСТИ ОЧИСТКИ НАЗЕМНЫХ СТАЛЬНЫХ РЕЗЕРВУАРОВ С ПОНТОНОМ

7. ОСОБЕННОСТИ ОЧИСТКИ РЕЗЕРВУАРОВ С ПЛАВАЮЩЕЙ КРЫШЕЙ

8. ОСОБЕННОСТИ ОЧИСТКИ ЖЕЛЕЗОБЕТОННЫХ НЕФТЯНЫХ РЕЗЕРВУАРОВ

ПРИЛОЖЕНИЕ 1 АКТ №_ готовности резервуара № __ к зачистным работам

ПРИЛОЖЕНИЕ 2 НАРЯД-ДОПУСК №__ на производство работ внутри резервуара

ПРИЛОЖЕНИЕ 3 ХАРАКТЕРИСТИКА МОЮЩЕГО СРЕДСТВА «ТЕМП-300»

ПРИЛОЖЕНИЕ 4 Технические характеристики моечных устройств с поворотным устройством

ПРИЛОЖЕНИЕ 5 ТЕРМИНЫ И ОПРЕДЕЛЕНИЯ

ПРИЛОЖЕНИЕ 6 АКТ № _ на выполненную зачистку резервуара №__

ПРИЛОЖЕНИЕ 7 Техническая характеристика моечного оборудования

ПРИЛОЖЕНИЕ 8 СВЕРТЫВАНИЕ ОБОРУДОВАНИЯ

ПРИЛОЖЕНИЕ 9 УТИЛИЗАЦИЯ ПРОМЫВОЧНОГО РАСТВОРА

1 ОБЩИЕ ПОЛОЖЕНИЯ

1.1 Настоящая Инструкция обязательна при проведении очистки наземных стальных резервуаров со стационарной крышей (с понтоном и без понтона), железобетонных резервуаров и резервуаров с плавающей крышей, при подготовке их к ремонтным, в т. ч. и огневым, работам на предприятиях компании «Транснефть». Она устанавливает цели, порядок и содержание операции, включая подготовку резервуаров к очистке, проведение механизированной очистки от парафинистых отложений, выполнение дегазации, осуществление контроля процесса очистки и качества подготовки резервуара к ремонту и огневым работам, а также регламентирует меры технической и пожарной безопасности при осуществлении этих операций.

1.2 Наряду с требованиями настоящей Инструкции должны выполняться Правила технической эксплуатации резервуаров для нефти (РД 39-0147103-385-87) и Правила пожарной безопасности при эксплуатации магистральных нефтепродуктопроводов.

1.3 На очистку каждого резервуара должен составляться проект производства работ (ППР), который, как правило, должен включать:

план помещения моечного оборудования и трубопроводов с привязкой к объектам резервуарного парка или очищаемому резервуару;

технологическую схему с указанием мест установки заглушек и задвижек, с помощью которых намечаются управление и регулирование технологического процесса очистки, тип насосов, используемых для размыва остатков;

последовательность технологических операций с указанием необходимых режимных параметров для этих операций (давление, расход, температура, продолжительность, характеристики и условия применения моющих средств и присадок, периодичность контроля газовой среды внутри и вне резервуара и т. п.),

перечень и порядок работы грузоподъемных машин и механизмов, транспортных средств для перевозки к месту работы оборудования, меры по охране труда, технической и пожарной безопасности.

1.4 Проект производства работ утверждается руководством РНУ (АО МН) и согласовывается с органами управления ГПС.

1.5 Ответственность за обеспечение пожарной безопасности при проведении технологического процесса подготовки резервуаров к ремонту несет руководитель предприятия (РНУ, ЛПДС).

1.6 Работы по очистке резервуаров должны включать комплекс организационно-технических мероприятий (подготовка и инструктаж зачистной и ремонтной бригад, разработка проекта организации работ, назначение ответственных лиц); подготовительные работы в соответствии с разделом 2; работы по очистке (откачка нефти, нефтяная мойка, водная мойка, доочистка водными растворами технических моющих средств, дегазация и т. п.); контроль готовности резервуара к ремонту, огневым работам.

1.7 Организации, осуществляющие подготовку и допуск резервуаров к огневым работам, должны иметь соответствующие лицензии. ИТР и рабочие, осуществляющие подготовку резервуаров и проведение огневых работ, должны проходить обучение и повышение квалификации в организациях-разработчиках настоящей Инструкции

2 ПОДГОТОВИТЕЛЬНЫЕ РАБОТЫ

2.1 Работы по подготовке и проведению нефтяной и механизированной (гидравлической) мойки резервуаров должны выполняться специализированной бригадой под руководством специалиста из числа ИТР, прошедшего противопожарный инструктаж и сдавшего зачет по знанию данной инструкции.

2.2 Подготовка резервуара к проведению очистки включает операции по откачке нефти, отключению резервуара от технологических линий, удалению остаточной нефти и предварительной дегазации или флегматизации резервуара, по монтажу промежуточной емкости, насосов, трубопроводов и моечного оборудования

2.2.1 Нефть из резервуара, подлежащего очистке, следует откачивать в соседние резервуары или магистральный нефтепровод до уровня, ниже которого стационарное технологическое оборудование откачать не может.

2.2.2 После откачки нефти резервуар необходимо отключить от всех трубопроводов посредством установки на них заглушек с указателем-хвостовиком (кроме коммуникаций, используемых при зачистке резервуара). Затем остатки нефти следует откачать через сифонный кран.

В тех случаях, когда у ЖБР установлены приварные задвижки, резервуар после освобождения от нефти должен быть отключен задвижками, отглушен вместе с участками подводящего и отводящего трубопроводов до ближайших фланцевых задвижек.

2.2.3 Перед монтажом моечного оборудования и проведением механизированной (гидравлической) мойки при отсутствии приборов контроля статического электричества необходимо осуществлять предварительно дегазацию резервуара путем проведения принудительной вентиляции и (или) аэрации до момента снижения концентрации паров нефти ниже значения предельно допустимой взрывобезопасной концентрации ПДВК (не более 2 г/м3).

Выбрасываемую из резервуара паровоздушную смесь (ПВС) следует направлять в адсорбер или абсорбер для улавливания паров нефти.

2.2.4 При аэрации (естественной вентиляции) должны вскрываться только крышевые световые люки. В целях повышения эффективности аэрации на крышевые люки следует устанавливать детекторы.

2.2.5 Люк-лаз первого пояса следует вскрывать на непродолжительное время только после снижения концентрации паров нефтепродуктов в газовом пространстве резервуара до значения 0,2 НКПР (20% от значения нижнего концентрационного предела распространения пламени) - 0,4% (об.) или 8 г/м3.

2.2.6 При принудительной вентиляции резервуара вентилятор следует устанавливать на станине (крепление к станине должно быть выполнено на прокладках из резины или войлока) на расстоянии не ближе 5 м от его стенки. На входном фланце вентилятора следует устанавливать металлическую сетку (размер ячейки 25´25 мм).

2.2.7 При принудительной вентиляции резервуара в нем должен быть смонтирован датчик контроля статического электричества, с блокировкой работы вентилятора.

2.2.8 Перед подачей воздуха в резервуар следует проверять правильность установки вентилятора путем проверки его работы под нагрузкой.

2.2.9 Между вентилятором и резервуаром должен быть проложен воздуховод, изготовленный из тонколистового металла или неметаллических материалов (брезент, бельтинг).

Воздуховоды, выполненные из диэлектрических материалов, должны иметь электростатическую защиту: обвиты медной проволокой диаметром не менее 2 мм с шагом витка не более 100 мм. Один конец проволоки соединяется гайкой (или под болт) с металлическими заземленными частями трубопровода, а другой - с фланцем люка-лаза.

2.2.10 В газоотводной трубе должна быть предусмотрена трубка для отбора пробы газо-воздушной смеси на определение концентрации паров нефти.

2.2.11 Проверка сорбционного оборудования должна включать контроль герметичности соединений, емкостей и абсорберов, работоспособности и прочности крепления вентиляторов и насосов.

2.2.12 Сорбционная дегазация может осуществляться перед принудительной вентиляцией.

2.3 Газоанализаторы и датчики контроля статического электричества необходимо проверять в соответствии с паспортными требованиями. Остальное оборудование следует осматривать с выполнением операций, предписанных техническими условиями его эксплуатации.

2.4 Развертывание оборудования необходимо осуществлять в следующей последовательности:

2.4.1 Установить насосную установку и подсоединить к патрубку промежуточного резервуара.

2.4.2 К гидроэлеватору подсоединить бензостойкие рукава для подачи рабочей жидкости и откачки технологических остатков. Гидроэлеватор на рукавах через люк-лаз 1-го пояса опустить в резервуар и установить на днище.

2.4.3 Моечные машинки следует подсоединить к поворотному или подъемно-поворотному устройству (рис. 4, 5). Монтаж моечного оборудования допускается только при снижении концентрации паров нефти ниже ПДВК. При монтаже подъемно-поворотного устройства в резервуаре необходимо:

а) собрать треногу, подаваемую внутрь резервуара по частям;

б) подать через люк-лаз в резервуар поворотное устройство с моечными машинками на коромыслах, установленных горизонтально. Навинчивание машинок и коромысел допускается производить внутри резервуара при концентрации паров нефти в газовом пространстве не выше значения ПДВК и с соблюдением мер техники безопасности;

в) установить поворотное устройство на треногу;

г) поднять коромысла (в случае монтажа подъемно-поворотного устройства) поочередно вручную в верхнее положение и зафиксировать стопорным болтом;

д) подсоединить рукавную линию к поворотному устройству.

2.4.4 Магистральную линию от напорного патрубка насоса до трехходового разветвления, установленного на расстоянии не более 10 м от подготовленного к очистке резервуара, необходимо проложить из трубопроводов диаметром не менее 77 мм.

2.4.5 К разветвлению следует подсоединить рукав диаметром 51 мм, соединенный с моечной машинкой, и напорный рукав диаметром 66 мм, соединенный с гидроэлеватором. Далее следует проложить рукав диаметром 77 мм от гидроэлеватора до промежуточного резервуара. В резервуар опустить гофрированный рукав, к которому подсоединить рукав от гидроэлеватора.

2.4.6 Герметизацию люка-лаза (рис 1, 7) необходимо осуществлять специально изготовленной (запасной) фланцевой крышкой люка-лаза с вваренными в нее отводами с ершами или фланцами для подсоединения напорно-откачивающих трубопроводов.

2.5 Произвести подготовку раствора ТМС в промежуточных резервуарах в следующей последовательности:

2.5.1 Промежуточные резервуары заполнить водой на 0,9 объема при электроподогреве и на 0,6 объема - при обогреве водяным паром.

2.5.2 При наличии пароснабжения водяной пар подать по резиновому шлангу для подогрева воды до температуры 50-70°С.

2.5.3 После нагрева воды в резервуары засыпать ТМС «Лабомид», МС или «Темп». ТМС следует засыпать медленно, с постоянным перемешиванием воды, с последующим перемешиванием по замкнутому циклу с помощью насоса.

2.5.4 Количество ТМС необходимо брать из расчета, чтобы создать концентрацию 10-15 кг/м3, количество пенообразователя ПО-3А не должно превышать 1% (об) Антистатическое ТМС «Темп-300» следует подготавливать из расчета 5-10 кг/м3.

2.6 Перед нефтяной мойкой необходимо производить опрессовку системы моечных коммуникаций водой с созданием давления 1,25Рраб. В процессе опрессовки следует выявить места утечек и устранить их причины. После опрессовки воду следует слить.

3. ТЕХНОЛОГИЧЕСКИЙ ПРОЦЕСС ОЧИСТКИ РЕЗЕРВУАРОВ

3.1 Основанием для подготовки резервуара к очистным работам должен быть соответствующий приказ или письменное распоряжение по объединению или РНУ, а основанием для начала работы очистной бригады - наряд-допуск на производство очистных работ на данном резервуаре.

3.2 Технологический процесс очистки резервуара включает следующие операции:

откачку нефти из резервуара до уровня, необходимого для работы размывающих головок и размыва донных отложений с помощью стационарных размывающих головок при их наличии;

предварительную дегазацию резервуара путем принудительной вентиляции до снижения концентрации паров нефти ниже ПДВК и монтаж моечного оборудования в соответствии с разделом 2;

насыщение газового пространства резервуара парами нефти выше значения ВКПР;

мойку поверхностей стенки и дна резервуара струями нефти через моечные машинки при одновременном контроле степени насыщения газового пространства углеводородами и величины зарядов статического электричества;

откачку насосом растворенных и диспергированных отложений вместе с промывочной нефтью в специальный резервуар (или в нефтепровод);

мойку резервуара струей воды или водных растворов моющих веществ, подаваемых через моечные машинки;

откачку из резервуара эмульгированной воды;

дегазацию резервуара путем сорбции и (или) принудительной вентиляции и (или) аэрации;

контроль качества откачиваемой пульпы;

контроль степени очистки внутренних поверхностей резервуара после очистки и дегазации.

3.3 Подготовленный к очистке резервуар должен быть:

герметичен по всему корпусу (не иметь сквозных отверстий);

проверен на исправность дыхательных и предохранительных клапанов;

отключен от технологических трубопроводов и газоуравнительной системы путем установки инвентарных заглушек на приемо-раздаточных патрубках и газопроводах, не используемых при зачистке,

обесточен путем образования видимого разрыва в электросети;

оснащен предупредительными и сигнальными плакатами на задвижках и ключах управления задвижками.

Нагрузки, создаваемые при монтаже и работе моечного оборудования, не должны превышать предельно допустимых значений по прочности корпуса и кровли резервуара.

3.4 Перед началом очистки резервуара необходимо произвести замеры высоты донных отложений через световые люки и патрубки на крыше. По замеренным значениям высоты донных отложений в разных точках определяется среднеарифметическое значение высоты и общий объем донного осадка на днище очищаемого резервуара. При необходимости производится отбор и анализ проб.

3.5 Подготовка системы к стационарному размыву донных отложений, регламент гидроразмыва и меры безопасности при работе должны осуществляться в соответствии с Правилами технической эксплуатации (РД 39-0147103-385-87) и Инструкцией по размыву, утвержденной Главтранснефтью.

Продолжительность размыва можно ориентировочно определить путем деления наибольшей толщины отложений на производительность размыва, которая принимается равной 1,25-4,0 см/ч.

3.6 Насыщение газового пространства парами нефти.

3.6.1 Операцию насыщения следует проводить непосредственно перед струйной мойкой в целях исключения возгорания паров нефти внутри резервуара. При этом насыщение газового пространства резервуара парами нефти необходимо доводить до концентрации, превышающей значение верхнего концентрационного предела распространения пламени (ВКПР) в 1,6 раза, но не менее 350 г/м3 (17% (об.)).

3.6.2 Насыщение газового пространства парами нефти следует осуществлять заполнением резервуара нефтью на высоту 0,5 м, с выдержкой слоя нефти в течение 1-2 суток или за счет подачи нефти на размывочные головки при давлении 0,2-0,3 МПа. Объемная концентрация паров нефти должна превысить 17% (об.) на 5-10%. При достижении такой концентрации паров в резервуаре процесс насыщения считается законченным.

3.7 Мойка резервуара струей нефти.

3.7.1 Мойка струей нефти в целях размыва донных отложений, смывания нефтеотложений со стенок резервуара и последующего удаления их из резервуара должна осуществляться струей нефти, давление насыщенных паров которой при температуре промывки превышает 24 кПа. Количество нефти при размыве донных отложений должно быть не менее 4-8 объемов (в зависимости от свойств нефти и отложений) от объема отложений (парафинистых остатков). Мойка производится с помощью моечных установок, примерные технологические схемы которых приведены на рис. 2, 3.

3.7.2 На нефтяные отложения воздействуют направленной напорной струей нефти, образуемой моечной машинкой. Напорная струя при соударении со стенкой или днищем частично растворяет и смывает нефтеотложения, которые диспергируются в нефти и вместе с ней удаляются из резервуара откачивающим насосом. Повышение температуры отложений и моющей нефти увеличивает долю растворенной части отложений в промывочной смеси, и за счет этого сокращается общее время разрушения и растворения отложений.

3.7.3 Температура нефти, подаваемой на моечные машинки, должна быть не менее чем на 15°С выше значения верхнего температурного предела распространения пламени (ВТПР). При невозможности выполнения этого условия (например, при температуре наружного воздуха ниже 0°С) необходимо осуществлять подогрев нефти и водного раствора ТМС с помощью теплообменников и (или) трубчатых печей.

3.7.4 Моечная машинка и параметры режима работы (расход и давление моющей жидкости) должны подбираться с учетом обеспечения промывки наиболее удаленных зон в резервуаре (окрайки днища). Характеристика и область применения машинок приведена в приложении 7.

3.7.5 Остановку процесса мойки следует производить путем отключения насосного агрегата с последующим закрытием задвижек на выкидной линии и у резервуаров.

3.8 Откачка промывочной смеси из резервуара.

3.8.1 Откачка промывочной смеси производится специальным насосом (рис. 5). Производительность откачивающего насоса должна быть на 10-45% больше суммарного расхода нефти, подаваемой на моечные машинки.

3.8.2 Для периодического отбора проб промывочной нефти на линии откачки должен быть предусмотрен пробоотборный кран.

3.8.3 Откачивающий насос необходимо включать в работу сразу после начала работы моечных машинок.

3.8.4 В качестве резервуара-отстойника рекомендуется использовать технологический резервуар, оборудованный системой размыва парафинистых отложений (смывок) или винтовыми мешалками.

3.8.5 Парафинистые отложения (смывки) должны откачиваться из резервуара-отстойника в магистральный нефтепровод.

3.9 Мойка резервуара водой и растворами моющих средств.

3.9.1 Мойку водой и растворами моющих средств производят после промывки нефтяной струей с помощью моечных машинок. Воду на моечные машинки следует подавать отдельным насосом под давлением 0,6-0,8 МПа.

3.9.2 Мойка водой или моющими средствами осуществляется при условии контроля статического электричества или при контроле концентрации паров нефти в газовом пространстве резервуара выше 350 г/м3 (17% (об.)) или после предварительной дегазации (принудительной вентиляции) при концентрации паров нефти ниже значения ПДВК 2 г/м3 или 0,1% (об.).

3.9.3 После вывода насосной установки на рабочий режим (создается давление на насосе 0,8-1,0 МПа) необходимо открыть вентили трехходового разветвления на напорных линиях к моечной машинке и гидроэлеватору. Раствор ТМС подается на мойку резервуара через моечные машинки, и одновременно производится откачка водонефтяной эмульсии (пульпы) гидроэлеватором из очищаемого резервуара в промежуточный резервуар. Мойка осуществляется по замкнутому циклу с использованием промежуточной емкости.

3.9.4 Продолжительность одного цикла мойки в зависимости от типа моечных машинок приводится в приложении 4. За цикл мойки машинкой должна смачиваться вся внутренняя поверхность резервуара. Продолжительность мойки должна составлять не менее 8 циклов при мойке водой; 4 циклов при мойке водным раствором пенообразователя ПО-3А; 2 циклов при мойке ТМС типа «Лабомид», МС-15, «Темп».

3.9.5 Во время мойки резервуара необходимо вести контроль за уровнем раствора ТМС в промежуточном резервуаре. Уровень раствора не должен изменяться. Если уровень раствора ТМС снижается, необходимо уменьшить подачу раствора на моечную машинку, для чего на трехходовом разветвлении следует прикрыть вентиль напорной линии моечной машинки. Если уровень раствора ТМС повышается, то необходимо уменьшить подачу рабочей жидкости на гидроэлеватор, для чего на трехходовом разветвлении необходимо прикрыть вентиль на напорной линии гидроэлеватора.

3.9.6 Одновременно необходимо проверить качество раствора ТМС в промежуточном резервуаре РГС-25. Если за первый этап мойки в промежуточном резервуаре скопилось большое количество отмытого нефтепродукта (на поверхности раствора) и шлама (на дне резервуара), следует произвести смену раствора ТМС.

3.9.7 Ополаскивание стенок резервуара водой производится моечными машинками в соответствии с п. 3.9.3. Допускается ополаскивание стенок резервуара водяными струями от пожарных стволов.

3.9.8 Мойку резервуара допускается проводить в два этапа: предварительный - по замкнутому циклу и окончательный (ополаскивание) - по разомкнутому циклу со сбросом моющей жидкости в канализацию или на очистные сооружения нефтебазы. Мойка эффективна при содержании в воде (рабочей жидкости) растворенных нефтепродуктов не более 1500 мг/л. При достижении такой загрязненности моечную жидкость необходимо отстоять и отделить от нефтепродукта или заменить чистой. Моющий раствор (МС, «Лабомид», «Темп») подлежит замене: после одноразового использования (при сроке эксплуатации резервуара без зачистки более 5 лет); после двухразового использования (при сроке эксплуатации резервуара без зачистки от 2 до 5 лет); после 4-5 разового использования (при сроке эксплуатации резервуара без зачистки до 2-х лет).

В процессе мойки необходимо менять положение гидроэлеватора, устанавливая его на наиболее загрязненные места.

3.9.9 После химико-механизированной мойки резервуара необходимо произвести чистовую мойку его водой в целях удаления с поверхности очищаемого резервуара остатков моющего раствора.

Для мойки водой насосная установка запитывается от гидранта, а откачивающаяся жидкость направляется в канализацию или на очистные сооружения.

3.9.10 Если в резервуаре после промывки водой остаются песок, ржавчина и другие механические примеси, необходимо произвести доочистку вручную с использованием искробезопасного инструмента (лопата, скребок, щетка, метла и т. п.).

3.9.11 Схема размещения оборудования при доочистке с помощью стволов аналогична схеме размещения оборудования при промывке водой. Отличие состоит в том, что к напорной линии вместо моечной машинки подсоединяется ствол ручной доочистки РС-Б. Ручным стволом омываются механические примеси к гидроэлеватору, который выносит их вместе с водой в резервуар-отстойник (промежуточная емкость). Оставшуюся воду необходимо удалить насосом «Гном» или пневмоприводным насосом.

3.9.12 После доочистки и дегазации резервуара следует проверить чистоту его внутренней поверхности. Если при осмотре резервуара обнаружатся плохо отмытые места, должна быть повторена операция мойки и доочистки.

3.9.13 Мойка резервуаров моющими растворами или водой должна производиться при концентрации паров нефти в газовом пространстве резервуара выше 350 г/м3 (или ниже ПДВК), а при наличии взрывоопасной концентрации - в электростатическом безопасном режиме без предварительной дегазации с применением антистатических ТМС при контроле электризации датчиками с блокировкой работы насосов.

3.9.14 Мойку резервуаров водными растворами ТМС или водой при отсутствии антистатических ТМС и (или) контроля уровня опасности электризации необходимо проводить при непрерывной принудительной вентиляции, обеспечивая концентрацию паров нефти ниже значения ПДВК.

3.10 Дегазация резервуара.

3.10.1 При дегазации должны удаляться газообразные углеводороды из газового пространства, а также углеводороды, которые могут перейти в газообразное состояние из остаточной нефтяной пленки в процессе дегазации и после ее завершения.

3.10.2 Дегазацию необходимо производить для снижения концентрации паров нефти меньше значения 5% от нижнего концентрационного предела распространения пламени (НКПР), т. е. до концентраций паров нефти не более 2 г/м3 (0,1% (об.)).

Дегазацию методом сорбции следует проводить путем распыления в паро-воздушной среде резервуара охлажденной воды, водного раствора поверхностно-активных веществ или дегазированной нефти с упругостью паров менее 10 мм рт. ст. Распыление охлажденной воды или водного раствора ПАВ следует проводить импульсно с периодами 10-20 мин.

При проведении дегазации сорбцией используются эвольвентные, диафрагменные и другие стандартные распылители с установкой их в верхней части резервуара.

Вентиляционные агрегаты при проведении дегазации сорбцией должны иметь взрывобезопасное исполнение.

3.10.3 Ускорение процесса дегазации достигается принудительной вентиляцией. В случае применения принудительной вентиляции избыточное давление в резервуаре не должно превышать установленное значение давления дыхательного клапана. Выбранное количество вентиляторов и их характеристики должны обеспечивать безопасный режим вентиляции: концентрация паров нефти в обваловании и за его пределами не должны превышать ПДВК.

3.10.4 Скорость приточной струи воздуха, подаваемого в резервуар (в начале процесса), при наличии в резервуаре взрывоопасных концентраций должна быть не более 10 м/с, но не менее 2 м/с.

3.10.5 После снижения в газовом пространстве концентрации паров до значения меньше ПДВК скорость воздуха может быть увеличена, но не более 50 м/с.

3.10.6 Выброс паров нефти из резервуара в атмосферу следует производить через газоотводные трубы высотой 2 м, установленные на световые люки. При этом другие световые люки должны быть закрыты. Диаметр трубы должен соответствовать диаметру люка. В основание трубы должна быть вмонтирована трубка диаметром 6 мм, один конец которой длиной 100 мм направлен навстречу потоку выходящей газовоздушной смеси, другой (наружный) предназначен для подключения шланга (трубки) отбора проб.

Для контроля за состоянием газовоздушной среды внутри резервуара необходимо использовать:

газоанализаторы ГХП-3М, ГХП-100, ХПМ-4, MX, TX-1-2, СТХ-17;

анализаторы ПГФ 2М1-ИЗГ, УГ-2, ГВ-3, СТГ-3, СТХ-5А и др.

Перед началом вентиляции резервуара из его газового пространства отбирается проба паров на анализ. Результаты анализа оформляются справкой установленной формы и заносятся в журнал учета работ по зачистке резервуара.

В процессе вентиляции на выходе из резервуара отбираются пробы газовоздушной смеси и определяется концентрация паров нефти в ней. Периодичность отбора проб (замеров) определяется ПОР, но не реже чем через 2 часа.

3.10.7 В случае остановки процесса вентиляции, для предотвращения нарастания концентрации паров нефти в обваловании необходимо воздуховод отсоединить от входного патрубка и установить заглушку с прокладкой на фланце резервуара. Для возобновления процесса дегазации следует снять заглушку и вновь включить вентилятор.

3.10.8 При достижении в пробе концентрации паров нефти 2 г/м3 (ПДВК) и менее подачу воздуха в резервуар следует прекратить. Если по истечении двух часов концентрация паров в резервуаре не превысит 2 г/м3 (0,1% (об.)), то процесс дегазации можно считать законченным.

При повышении концентрации выше 2 г/м3 (на 10% и более) снова следует включить вентилятор, и он должен работать до тех пор, пока концентрация паров нефти не станет равной или ниже 2 г/м3.

3.10.9 По окончании вентилирования необходимо отсоединить воздуховод и через люк-лаз измерить концентрацию паро-воздушной смеси. Точки отбора проб при этом должны быть на расстоянии 2 м от стенки резервуара и на высоте 0,1 м от днища. Количество замеров концентраций должно быть не менее двух. После этого лаборант в противогазе заходит внутрь резервуара и производит замер концентрации паров в застойной зоне (в окрайке днища).

3.10.10 Естественная вентиляция резервуара при концентрации паров в газовом объеме более 5% от нижнего концентрационного предела распространения пламени (более 2 г/м3, 0,1% (об.)) должна проводиться только через верхние люки.

Для ускорения естественной вентиляции рекомендуется проводить аэрацию резервуара путем установки на верхних люках дефлекторов высотой 2 м.

3.10.11 Способ и очередность операций по дегазации устанавливается, исходя из производственной необходимости и требуемой безопасности работ.

Порядок проведения дегазации, перечень оборудования и схемы дегазации указываются в проекте производства работ.

3.11 Контроль технологического процесса.

3.11.1 Контролю подлежат:

давление и расход моющей жидкости в моечной машинке;

расход откачиваемой промывочной смеси;

концентрация углеводородов в газовом пространстве;

концентрация парафинистых отложений в откачиваемой промывочной смеси.

3.11.2 Давление моющей жидкости измеряется манометром, установленным перед моющей машинкой. Расход моющей жидкости определяется по изменению уровня жидкости в резервуаре, где хранится моющая жидкость. Оптимальный уровень жидкости необходимо поддерживать за счет регулирования расхода на закачке и откачке. Величина давления моющей жидкости должна поддерживаться в заданных для данного резервуара пределах в течение всего процесса промывки.

3.11.3 Концентрацию отложений в откачиваемой промывочной смеси необходимо контролировать по изменению плотности и вязкости промывочной смеси (при нефтяной мойке). По мере промывки резервуара эти величины должны стремиться к значению плотности и вязкости исходной моющей нефти.

3.11.4 При водной мойке контроль содержания нефтепродуктов в откачиваемой промывочной жидкости производится по концентрации нефти в воде по стандартному методу ОТС 39-133-81.

3.11.5 Концентрацию углеводородов в газовом пространстве резервуара в процессе мойки необходимо контролировать стационарными или переносными газоанализаторами. Концентрация паров нефти у насосно-откачивающего оборудования должна контролироваться непрерывно.

3.12 Контроль качества подготовки внутренних поверхностей и газового пространства резервуара.

3.12.1 Контролю качества подготовки к ремонту по настоящей инструкции подлежат внутренние поверхности стенок, днища и конструкции крыши резервуара. Подготовка прилегающей территории и коммуникаций должна производиться в соответствии с отраслевыми правилами пожарной безопасности и техники безопасности.

3.12.2 Величину остаточной пожарной нагрузки нефтеостатка на внутренних поверхностях стенок и днища резервуара следует определять весовым способом путем соскабливания с площади 10 дм2 твердого нефтеостатка в специальный целлофановый пакет или протиранием этой площади предварительно взвешенным поролоновым или ватным тампоном. Удаленный с поверхности нефтеостаток необходимо взвесить вместе с целлофановым пакетом (тампоном) на весах с точностью 0,5 г или определить его массу экстракционным методом.

3.12.3 Отбор проб остаточной пожарной нагрузки нефтеостатка необходимо произвести в трех наиболее загрязненных точках днища и трех точках стенки резервуара.

Величина остаточной пожарной нагрузки нефтеостатка в любой точке внутренней поверхности резервуара при проведении работ без доступа людей в резервуар не должна превышать 200 г/м2 и 100 г/м2 - с доступом рабочих внутрь резервуара для проведения огневых работ.

Результаты контроля остаточной пожарной нагрузки необходимо оформить актом подготовки резервуара к ремонтным работам.

Порядок свертывания оборудования после окончания очистки резервуара и мероприятия по утилизации промывочного раствора приведены в приложениях 9 и 10.

4 ОБОРУДОВАНИЕ И СРЕДСТВА, ПРИМЕНЯЕМЫЕ ПРИ ОЧИСТКЕ И ДЕГАЗАЦИИ РЕЗЕРВУАРОВ

4.1 Комплект оборудования для очистки резервуаров включает: электронасосы и (или) насосную установку (ПНА, ПСГ-160); промежуточную емкость; сборно-разборный трубопровод, бензостойкие прорезиненные рукава; трехходовые разветвления, моечные машинки; ручные стволы; эжекторы (гидроэлеваторы); двойники; переходники; рукавные задержки.

4.1.1 Для зачистки должны использоваться электрические насосы или насосные установки со взрывозащищенным электродвигателем, центробежный насос ЦНС-180/60 (расход 180 м3/ч, давление 0,6 МПа, электродвигатель мощностью 25 кВт); фекальные насосы ФГ-216/38 (расход 216 м3/ч, давление 0,38 МПа) и ФГ-115/38 (расход 115 м3/ч, давление 0,38 МПа), агрегат электронасосный СД 250/22,5 (с насосом ФГ 215/64 - расход 250 м3/ч, давление 0,225 МПа); поршневые насосы П 85/8 (расход 85 м3/ч, давление 0,8 МПа, электродвигатель мощностью 32 кВт) и ЭНП-7/3 (расход 78 м3/ч, давление 1,0 МПа, электродвигатель АМ-82-4 мощностью 32 кВт); НСВА 150/50 (расход 150 м3/ч, давление 0,5 МПа).

Насосная установка на базе ПСГ-160 имеет двухступенчатый центробежный насос 6НГМ-7´2 с приводом от двигателя автомобиля. Производительность насоса 110-160 м3/ч и давление 0,5-1,4 МПа (50-140 м вод. ст.).

Насосная установка на базе ПНА-1 включает: основной центробежный нефтяной насос 5НС-6´8 (расход 130 м3/ч, давление 5,2 МПа, привод-дизель В2-450 АВ-63); подпорный насос центробежный С-569М (расход 250 м3/ч, давление 0,2 МПа, привод-электродвигатель ВАО-62/4); трубопроводы диаметром 108 мм, длиной 540 м и диаметром 133 мм, длиной 100 м. Насосные установки предназначены для подачи моющего раствора ТМС на очистку резервуара и на гидроэлеватор (эжектор).

4.1.2 Гидроэлеватор Г-600А (эжектор) обеспечивает откачку образующейся в процессе мойки эмульсии и механических примесей (песок, ржавчина и т. д.) из очищаемого резервуара. Производительность гидроэлеватора Г-600А при давлении 0,8 МПа составляет 600 л/мин.

4.1.3 Рукава с соединительными головками предназначены для прокладки коммуникационных линий между оборудованием (насос, моечная машинка, гидроэлеватор и т. д.), по которым циркулирует рабочая жидкость. В технологической схеме применяются бензостойкие резинотканевые рукава с внутренним диаметром 51, 66, 77 мм (ГОСТ 5398-76).

4.1.4 Рукавное разветвление трехходовое РТ-80 используется для управления потоком рабочей жидкости в рукавных линиях.

4.1.5 Ствол ручной доочистки РС-Б применяется для смыва остатков шлама с днища очищенного резервуара к гидроэлеватору. Производительность ствола зависит от давления у насадка и изменяется от 3,35 л/с при давлении 0,4 МПа (40 м вод. ст.) до 4,0 л/с при давлении 0,6 МПа (80 м вод. ст.).

4.1.6 Переходники служат для соединения рукавов разных диаметров между собой.

4.1.7 Рукавные задержки применяются для крепления рукавных линий при их прокладке по вертикали.

4.1.8 Моечные машинки типа ММПУ и Г-15В предназначены для промывки раствором ТМС внутренней поверхности резервуара (рис. 6, приложение 7). Моечные машинки устанавливаются через световые люки или люки-лазы.

4.1.9 Для приготовления раствора ТМС и приема пульпы из очищаемого резервуара при работе по замкнутому циклу должны использоваться промежуточный резервуар типа РГС-25 или передвижная моечная машина на базе топливозаправщика ТЗ-16 (ТЗ-22).

При зачистке резервуаров в стационарном варианте необходимо использовать два-три резервуара РГС-25, соединенных между собой трубопроводом диаметром не менее 125 мм.

4.1.10 Для откачки остатка нефти из резервуара в промежуточную емкость до начала мойки, а также для раствора ТМС, отобранного из очищенного резервуара после мойки, следует использовать переносной взрывозащищенный насос «Гном» или пневмоприводной насос.

4.2 Дегазационное оборудование должно включать: искробезопасный вентилятор исполнения И1-01 с двигателем во взрывозащищенном исполнении в соответствии с категорией 2-ой группы ТЗ взрывоопасной смеси; фланцы с соединительной арматурой, устанавливаемые на световых люках и люках-лазах; газоотводную трубу; адсорбционную установку.

4.3 Моющие жидкости - предварительно подогретые водные растворы пенообразователя ПО-ЗАИ или технического моющего средства ТМС - МС-16, МС-18, «Лабомид-101», «Лабомид-102», «Темп-100», «Темп-20», «Темп-300» и т. п.

4.4 Газоанализаторы для контроля за состоянием парогазовоздушной среды внутри резервуаров и на прилегающей к ним территории.

4.5 Датчики контроля статического электричества для измерения величины зарядов статического электричества.

5. ТЕХНИКА БЕЗОПАСНОСТИ И ПОЖАРНАЯ БЕЗОПАСНОСТЬ

5.1 При подготовке резервуара к ремонту должны соблюдаться требования безопасности, изложенные в «Правилах технической эксплуатации резервуаров магистральных нефтепроводов», «Правилах безопасности при эксплуатации магистральных нефтепроводов», «Правилах пожарной безопасности при эксплуатации магистральных нефтепродуктопроводов», настоящей Инструкции, а также дополнительные меры технической и пожарной безопасности, включенные в проект производства работ.

Перед проведением работ по подготовке резервуара к ремонту оформляется акт готовности резервуара к зачистным работам (приложение 1).

5.2 Для работников, занятых очисткой и ремонтом резервуаров, должны быть разработаны должностные инструкции; инструкции по технической и пожарной безопасности и журнал учета работ по зачистке резервуара. В этом журнале должны также отмечаться уровни загазованности, величины зарядов статического электричества и величины ПДПН.

При подготовке резервуара к огневым работам и при их проведении огневые работы в соседних (от очищаемого) резервуарах производить запрещается.

5.3 Работы по очистке и дегазации резервуаров относятся к газоопасным, поэтому их разрешается выполнять только бригадой в составе не менее двух человек. Члены бригады должны быть обучены безопасному ведению данных работ, обеспечены средствами индивидуальной защиты и спецодеждой согласно «Типовым отраслевым нормам бесплатной выдачи спецодежды», а также необходимыми искробезопасными инструментами и приспособлениями.

5.4 Для проведения работ по зачистке резервуара выдается наряд-допуск на производство работ внутри резервуара, где указывается состав зачистной бригады и делается отметка о прохождении инструктажа по технике безопасности и пожарной безопасности. Рабочие, не прошедшие специального обучения и инструктажа, к ведению работ по зачистке не допускаются.

5.5 О начале и окончании работ по очистке и дегазации резервуаров необходимо ежедневно извещать объектовую пожарную охрану или ближайшее подразделение противопожарной службы.

5.6 Инструмент и приспособления, используемые для монтажа оборудования, должны быть выполнены из искробезопасного материала.

5.7 Монтаж моечного оборудования, осуществляемый без допуска людей в резервуар, должен осуществляться при соблюдении условий искробезопасности.

Перед монтажом моечного оборудования, осуществляемого с доступом людей внутрь резервуара со средствами защиты органов дыхания, должна производиться предварительная дегазация резервуара до концентрации ПДВК 1,5-2,0 г/м3 (0,1% (об.)).

5.8 Соединения трубопроводов, насосных агрегатов и другого оборудования должны быть герметичными, нельзя допускать подтеков нефтепродукта и образования зон загазованности.

5.9 При работе членов бригады внутри резервуара необходим непрерывный надзор и контроль за производством работ руководителем зачистной бригады.

Во время очистных работ открывание люков и вход людей внутрь резервуара запрещаются.

5.10 Режимные параметры технологического процесса по очистке и дегазации, результаты анализа газовой среды заносятся в наряд-допуск (приложение 2).

Периодичность отбора проб для анализа газовой среды определяется проектом производства работ, но не реже одного раза в течение каждых двух часов работы.

5.11 Взрывобезопасность процесса струйной мойки нефтью и водной домывки непосредственно за нефтяной мойкой должна обеспечиваться поддержанием концентрации паров нефти в газовом пространстве резервуара выше 350 г/м3 (17% (об.)).

5.12 Допускается проведение водной домывки при концентрации паров нефти в резервуаре ниже 350 г/м3 (17% (об.)) при постоянном контроле напряженности электростатического поля, которая не должна превышать 35 кВ/м.

5.13 Контроль концентрации паров в резервуаре при струйной мойке следует осуществлять путем отбора газовых проб из верхней зоны газового объема резервуара на расстоянии 1,0-1,5 м от кровли резервуара и 0,5 м от дна (подпонтонного пространства) через отверстие пробоотборного люка. Периодичность отбора проб определяется проектом производства работ, но не реже чем через 2 часа.

5.14 В процессе проведения работ по очистке и дегазации должен проводиться непрерывный контроль загазованности в обваловании прилегающей к резервуару территории, а в местах установки насосно-откачивающего оборудования должен проводиться непрерывный контроль газовой среды с помощью стационарных или переносных газоанализаторов (сигнализаторов) довзрывоопасных концентраций.

Контроль загазованности следует проводить при помощи переносных газоанализаторов (СТХ-5А, УГ-2, ПГФ-2М и другие, указанные в п. 3.10.6).

При превышении концентрации горючих паров значения ПДВК работы по подготовке и очистке резервуара должны быть немедленно прекращены. Эти работы могут быть возобновлены после устранения причин, вызвавших образование опасных концентраций.

5.15 Запрещается вскрывать нижние люки-лазы для дегазации при наличии в резервуаре концентрации паров нефти более ПДВК.

5.16 При проведении зачистных работ у мест их проведения должны быть следующие средства пожаротушения:

пожарная автоцистерна или цистерна с мотопомпой МП-1800. Цистерны должны иметь объем не ниже 2000 л, быть заполненными 5-6% раствором пенообразователя, укомплектованы пожарными рукавами, стволами и пеногенераторами;

кошма, войлочное или асбестовое полотно размером 2´1,5 м - 4 шт.;

огнетушители порошковые ОП-10 или пенные емкостью по 10 л или углекислотные ОУ-8 - 4 шт., или один огнетушитель ОП-50;

лопаты - 2 шт.

Перечисленные средства должны быть окрашены в соответствии с требованиями ГОСТ 12.4.026-76.

5.17 Электрооборудование, используемое при выполнении работ, должно быть взрывозащищенным, насосные установки с двигателями внутреннего сгорания должны размещаться за пределами обвалования, а выхлопные трубы двигателей внутреннего сгорания должны быть оборудованы искрогасителями.

5.18 Запрещается доступ рабочих внутрь резервуаров при наличии в газовом пространстве концентраций паров нефтепродукта выше ПДВК (2 г/м3).

5.19 Исполнители зачистных работ обязаны:

иметь при себе квалификационное удостоверение с отметкой о прохождении проверки знания требований правил технической и пожарной безопасности;

изучить инструкцию по безопасному производству данных работ;

получить инструктаж по безопасному ведению работ и расписаться в наряде-допуске, а исполнителям подрядной (сторонней) организации следует дополнительно получить инструктаж по правилам пожарной безопасности при проведении зачистных работ на объекте;

ознакомиться с объектом работ на месте предстоящего их проведения;

приступить к зачистным работам только после указания ответственного за проведение этих работ;

выполнять только ту работу, которая указана в наряде-допуске;

строго соблюдать меры безопасности, предусмотренные в наряде-допуске и инструкции;

уметь пользоваться средствами пожаротушения и в случае возникновения пожара немедленно приступить к ликвидации его и вызвать пожарную охрану;

после окончания зачистных работ тщательно осмотреть место проведения этих работ и устранить выявленные нарушения, могущие привести к возникновению пожара, к травмам или авариям;

прекращать работы при возникновении опасной ситуации.

5.20 В процессе выполнения работ внутри резервуара (монтаж моечного оборудования, ручная зачистка, огневые и ремонтные работы и т. п.) в обязательном порядке производить принудительную вентиляцию газового пространства.

5.21 При монтаже моечного оборудования на крыше резервуара и внутри него необходимо исключить искрообразование.

Для этой цели:

применять только искробезопасные инструмент и приспособления;

не применять стальные трубопроводы и другие узлы оборудования;

исключить искрообразование при вибрации оборудования;

осуществлять контроль за величиной зарядов статического электричества при наличии в резервуарах горючих концентраций.

5.22 Работы внутри резервуара необходимо производить в дневное время. Разрешается пользоваться только светильниками напряжением не выше 12 В во взрывозащищенном исполнении. Включение и выключение светильника следует производить вне резервуара.

5.23 Автотранспортные средства, используемые в резервуарном парке, должны быть оборудованы в соответствии с правилами пожарной безопасности и иметь исправное электрооборудование, а выхлопные трубы их двигателей должны быть оборудованы искрогасителями.

5.24 Автотранспортные средства и спецтехника могут допускаться к обвалованию и в обвалование резервуара только после проверки концентрации паров в обваловании (она должна быть не выше ПДК).

6. ОСОБЕННОСТИ ОЧИСТКИ НАЗЕМНЫХ СТАЛЬНЫХ РЕЗЕРВУАРОВ С ПОНТОНОМ

Требования пожарной безопасности, техники безопасности и технология очистки, изложенные в настоящем РД, распространяются в полном объеме на наземные стальные нефтяные резервуары со стационарной крышей с понтоном.

6.1 Подготовка стальных нефтяных резервуаров к проведению очистки, наряду с другими видами работ, изложенными в п. 2.2, включает операции по удалению остаточной нефти из-под понтона, предварительной дегазации надпонтонного и подпонтонного пространства.

При аэрации надпонтонного пространства должны вскрываться только крышевые световые люки. Люк-лаз первого пояса следует вскрывать на непродолжительное время только после снижения концентрации паров нефтепродуктов в подпонтонном пространстве резервуара меньше 8 г/м3.

6.2 При развертывании оборудования моечную машинку необходимо соединить со стальной трубой диаметром 51 мм длиной 8-12 м, ввести в подпонтонное пространство резервуара через отверстие в люке-лазе первого пояса и установить на специальной опоре, имеющей катки. К свободному концу трубы, оборудованному соединительной головкой, подсоединить рукав диаметром 51 мм.

Катки должны быть выполнены из искробезопасного материала, а трубы покрыты изоляцией (рис. 9).

6.3 Технологический процесс очистки нефтяных резервуаров с понтоном осуществляется в следующей последовательности:

откачка нефти из резервуара до уровня, необходимого для работы размывающих головок и размыва донных отложений с помощью стационарных размывающих головок при их наличии;

дегазация надпонтонного пространства резервуара до концентрации паров нефти не более ПДВК;

мойка поверхностей стенки подпонтонного пространства и дна резервуара струями нефти через моечные машинки при одновременном контроле степени насыщения газового подпонтонного пространства углеводородами и (или) контроле статического электричества;

откачка в специальный резервуар (или в нефтепровод) насосом растворенных и диспергированных отложений вместе с промывочной нефтью;

мойка резервуара в надпонтонном пространстве струей воды или водных растворов моющих веществ, подаваемых через моечные машинки;

откачка из резервуара эмульгированной воды;

дегазация подпонтонного пространства резервуара путем принудительной вентиляции и (или) аэрации до концентрации паров нефти не более 8 г/м3;

мойка резервуара в подпонтонном пространстве струей воды или водных растворов ТМС, подаваемых через моечные машинки;

контроль качества откачиваемой пульпы;

контроль степени очистки внутренних поверхностей резервуара в надпонтонном и подпонтонном пространстве после очистки и дегазации.

Нагрузки, создаваемые при монтаже и работе моечного оборудования, не должны превышать предельно допустимых значений по прочности корпуса понтона (плавающей крыши).

6.4 Мойка подпонтонного пространства нефтью производится с помощью моечных установок, примерные технологические схемы которых приведены на рис. 9-11.

После очистки и дегазации надпонтонного и подпонтонного пространства резервуара следует проверить чистоту их внутренних поверхностей.

6.5 Мойку резервуара водными растворами ТМС или водой в надпонтонном и подпонтонном пространстве при отсутствии антистатических ТМС и (или) контроля уровня опасности электризации необходимо проводить при непрерывной принудительной вентиляции этих пространств, обеспечивая концентрацию паров нефти ниже значения ПДВК.

Откачка воды из-под понтона, с понтона производится пневмоприводными насосами, эжекторами, гидроэлеваторами после вентиляции надпонтонного и подпонтонного пространств резервуара.

6.6 Выброс паров нефти из надпонтонного или подпонтонного пространства резервуара в атмосферу следует производить через газоотводные трубы высотой не менее чем на 2 м выше крыши резервуара, установленные на световые люки (рис. 11). Диаметры газоотводных труб должны соответствовать диаметру люка.

6.7 Концентрацию паров углеводородов в процессе мойки следует контролировать стационарными или переносными газоанализаторами как в надпонтонном, так и в подпонтонном пространствах резервуара.

Контроль концентрации паров в резервуаре при струйной мойке следует осуществлять путем отбора газовых проб из верхней зоны газовых объемов резервуара на расстоянии 1,0-1,5 м от кровли резервуара (надпонтонное пространство) и 0,5 м от понтона (подпонтонное пространство) через отверстия пробоотборных люков.

Контролю качества подготовки к ремонту подлежат внутренние поверхности стенок, днища, понтона в газовых пространствах резервуара.

7. ОСОБЕННОСТИ ОЧИСТКИ РЕЗЕРВУАРОВ С ПЛАВАЮЩЕЙ КРЫШЕЙ

7.1 Требования пожарной безопасности, техники безопасности и технология очистки подпонтонного пространства резервуара распространяются в полном объеме на нефтяные резервуары с плавающей крышей.

7.2 Резервуары, располагающиеся вблизи населенных пунктов, должны подвергаться адсорбционной дегазации (рис. 7).

7.2.1 Люки-лазы первого пояса должны вскрываться после установки адсорбера и подсоединения воздуховодов к вентилятору.

7.2.2 Сорбционная дегазация с перемещением паровоздушной среды через вентилятор допускается только при использовании взрывозащищенных вентиляционных агрегатов.

7.2.3 Контроль газовой среды на выбросе из адсорбера должен производиться непрерывно с помощью сигнализаторов довзрывоопасных концентраций с подачей звукового и светового сигналов при достижении концентрации паров нефти, равной 20% от нижнего концентрационного предела распространения пламени (НКПР). При подаче сигнала опасности вентиляционный агрегат должен отключаться.

7.2.4 Газоотводная труба, устанавливаемая в центре плавающей крыши, должна быть выведена на высоту не ниже верхней образующей (стенки) резервуара (рис. 13, а).

7.3 Моечные машинки ММПЧ-25 (ММПУ-50) и ММ-100 должны устанавливаться на люки-лазы после предварительной дегазации. Концентрация под плавающей крышей при этом не должна превышать значения, равного ПДВК.

7.4 Насыщение газового пространства следует производить после установки моечных машинок и герметизации люков-лазов. Для насыщения газового пространства парами нефти с ПДВК до значений концентрации, равной 1,6 ВКПР допускается подавать нефть на моечные машинки при условии контроля напряженности электростатического поля.

7.5 Подачу нефти (растворов технических моющих средств) на все моечные машинки допускается осуществлять при концентрации под плавающей крышей не меньше значения 1,6 ВКПР.

7.6 Доочистка резервуаров (водная мойка) должна производиться после нефтяной мойки при условии контроля напряженности электростатического поля.

7.7 После проведения водной мойки с использованием ТМС должна проводиться чистовая мойка водой.

7.8 Повторная (завершающая) дегазация должна производиться после чистовой мойки.

8. ОСОБЕННОСТИ ОЧИСТКИ ЖЕЛЕЗОБЕТОННЫХ НЕФТЯНЫХ РЕЗЕРВУАРОВ

Требования пожарной безопасности, техники безопасности и технология очистки распространяются в полном объеме на нефтяные ЖБР.

8.1 ЖБР не имеют нижних световых люков, поэтому доступ рабочих в резервуары, монтаж моечного оборудования, принудительная вентиляция осуществляются через верхние световые люки.

8.2 Вентилирование (дегазация) подземных или заглубленных ЖБР (рис. 17) перед монтажом моечного оборудования и проведением химико-механизированной (гидравлической) мойки при отсутствии приборов контроля статического электричества необходимо осуществлять только принудительной вентиляцией (их аэрация не производится) до момента снижения концентрации паров нефтепродуктов ниже значения ПДВК.

8.3 Монтаж моечного оборудования производится только с крыши ЖБР; на крыше или около резервуара собирают моечные узлы (моечные машинки, трубопроводы-спуски и т. п.), которые затем опускают в резервуар через световые люки при помощи прочных спасательных веревок и соединяют с трубопроводами стационарной системы гидроразмыва, расположенной на крыше резервуара.

Нагрузки, создаваемые при монтаже и работе моечного оборудования, не должны превышать предельно допустимых значений по прочности крыши ЖБР.

8.4 Мойка ЖБР производится с помощью моечных установок, одна из примерных технологических схем которых приведена на рис. 14-16. В процессе мойки резервуара жидкость следует подавать одновременно на 2 моечные машинки типа ММПУ-25.

8.5 Работы по очистке и дегазации ЖБР разрешается выполнять только бригадой в составе не менее 3 человек.

Работу внутри ЖБР работники должны выполнить в спецодежде, поверх которой должен быть надет предохранительный пояс с крестообразными лямками и прикрепленными к нему двумя прочными сигнально-спасательными веревками, свободные концы которых должны находиться в руках у наблюдающих (страхующих). На каждого работающего в резервуаре должно быть два наблюдающих.

8.6 Для спуска рабочих в ЖБР, работы внутри него и подъема из него применяемые переносные лестницы должны изготавливаться из искробезопасного материала, испытываться в установленном порядке и соответствовать условиям безопасности.

8.7 Откачка технических остатков нефти (нефтяных отложений) производится через приемно-раздаточное устройство с помощью шнековых насосов. В случае отсутствия технической возможности использования приемно-раздаточного устройства откачка производится с помощью погружных насосов и (или) эжекторов.

ПРИЛОЖЕНИЕ 1

Форма

АКТ №____

готовности резервуара № ______ к зачистным работам

«_____»___________199_ г.                                                 ЛПДС_______________

__________________________________________________________________________________

(наименование объекта)

Мы, нижеподписавшиеся, начальник (главный инженер) РНУ, ЛПДС _____________________,

                                                                                                                                            (фамилия, имя, отчество)

инженер по технике безопасности (инспектор охраны труда) _____________________________

                                                                                                                                (фамилия, имя, отчество)

руководитель товарного парка ______________________________________________________,

                                                                      (должность, фамилия, имя, отчество)

представитель пожарной охраны ____________________________________________________,

                                                                       (должность, фамилия, имя, отчество)

в присутствии ответственного по зачистке лица ________________________________________

                                                                                                 (должность, фамилия, имя, отчество)

составили настоящий акт в следующем: сего числа нами проведен осмотр и проверена готовность резервуара к выполнению зачистных работ зачистной бригадой из-под __________________________________________________________________________________

(наименование и номер резервуара)

для ______________________________________________________________________________

(какой хранился продукт)

__________________________________________________________________________________

(указать назначение и требуемую степень зачистки)

При осмотре и проверке установлено, что резервуар № _____ подготовлен согласно проекту производства работ к зачистным работам, подготовлено необходимое оборудование, защитные средства и приспособления, резервуар отключен от технологических трубопроводов и газоуравнительной системы путем установки заглушек, обесточен и оснащен предупредительными и сигнальными плакатами на задвижках.

Заглушки установлены ___________________________________________________________

                                                         (указать (перечислить) все места установки заглушек и кто их установил)

Предупредительные и сигнальные плакаты установлены ______________________________

__________________________________________________________________________________

(перечислить места установки предупредительных и сигнальных плакатов н кто их установил)

На резервуаре установлены следующие защитные и контрольные приборы:

__________________________________________________________________________________

(указать приборы, где они установлены и кем)

Количество нефтеостатка в резервуаре составляет: ___________________________________

                                                                                                           (уровень и характеристика остатка)

Результаты анализа воздуха в резервуаре: ___________________________________________

                                                                                                (точки отбора, дата, время, результаты анализа)

Подготовлены следующие средства для зачистных работ: _____________________________

(указать насосы, трубопроводы и другое оборудование)

Резервуар № _________ осмотрен и принят для производства зачистных работ.

Замечания по подготовке _________________________________________________________

                                                       (если есть, то указать какие)

устранены.

Установлен порядок работы ______________________________________________________

                                                                      (указать наименование и очередность операций по зачистке)

Нефть, используемая в качестве моющей жидкости, имеет температуру _________________

Подписи членов комиссии:

главный инженер (начальник) РНУ ЛПДС

______________________________

(подпись)

инженер по технике безопасности

(инспектор охраны труда)

_______________________________

(подпись)

руководитель товарного парка

______________________________

(подпись)

представитель пожарной охраны

______________________________

(подпись)

Ответственные по зачистке резервуара

______________________________

(подпись)

ПРИЛОЖЕНИЕ 2

«____»_____________199_ г.

НАРЯД-ДОПУСК №__

на производство работ внутри резервуара

1 Резервуар _____________________________________________________________________

2 Место, характер работы _________________________________________________________

3 Объект подготовлен к производству работ.

Ответственный за подготовку резервуара и коммуникаций

____________________________                                                      _________________________

                   (должность, Ф.И.О.)                                                                                                      (подпись)

                              (дата)

4 Перечень мер безопасности при подготовке резервуара к зачистке _____________________

5 Объект принят к производству работ.

Ответственный за проведение ремонта

____________________________                                                      _________________________

                 (должность, Ф.И.О.)                                                                                                        (подпись)

                              (дата)

6 Перечень мероприятий, обеспечивающих безопасность при проведении работ, режим работы в резервуаре ______________________________________________________________

7 Защитные средства, приборы и приспособления, обеспечивающие безопасность работ внутри резервуара ________________________________________________________________

                    (перечислить защитные средства, приборы и приспособления, обеспечивающие безопасность работ)

8 Состав бригады и отметки о прохождении инструктажа

Ф.И.О.

Должность

Подпись инструктируемого

Подпись проводящего инструктаж

 

 

 

 

9 Наблюдение осуществляет ______________________________________________________

10 Периодичность анализа воздушной среды, результаты газового анализа

__________________________________                              _______________________________

                             (дата) (подпись)                                                                                       (результаты анализа)

__________________________________                              _______________________________

                             (дата) (подпись)                                                                                       (результаты анализа)

11 По окончании работ по зачистке и дегазации остаточная пожарная нагрузка в точках отбора проб составила ____________________________________________________________

                                                  (указать места отбора проб и результаты анализа)

______________________________________

                                                                                                               (подпись проводивших анализ)

12 Результаты газового анализа ____________________________________________________

______________________________________

                                                                                                               (подпись проводивших анализ)

Наряд-допуск выдал ______________________________________________________________

                                   (Ф.И.О.) (подпись)

Наряд закрыл ____________________________________________________________________

                                   (Ф.И.О.) (подпись)

 

ПРИЛОЖЕНИЕ 3

ХАРАКТЕРИСТИКА МОЮЩЕГО СРЕДСТВА «ТЕМП-300»

1 Моющее средство «Темп-300» - мелкокристаллический порошок светло-серого цвета, представляет собой смесь щелочных неорганических солей, поверхностно-активных веществ и полиэлектролита деэмульгатора с антистатическими свойствами.

2 Моющее средство «Темп-300» химически не окисляется, не полимеризуется. В воздушной среде и сточных водах токсичных соединений не образует; поверхностно-активные вещества, входящие в состав моющего средства, биологически разлагаемы, степень полного биораспада 95%. Специальных методов обезвреживания или уничтожения средства не требуется, т. к. оно относится к пожаровзрывобезопасным и неопасным (по токсикологической характеристике) продуктам.

3 Ориентировочно допустимый уровень (ОДУ) для водоемов 0,14+0,03 мг/дм3 в расчете на ПАВ или 2,2 мг/дм3 в расчете на товарную форму. ОДУ для сброса в аэротенки - 19,5 мг/дм3 в расчете на ПАВ или 300 мг/дм3 в расчете на товарную форму.

Для суммарного количественного анализа ПАВ в очищенной воде используется методика калориметрического определения с фосфорно-вольфрамовой кислотой (Лурье Ю. Ю. Аналитическая химия промышленных сточных вод. - М. Химия, 1984 - С. 358-360).

4 Специальные требования к личной гигиене и технике безопасности при приготовлении моющего раствора сводятся к защите глаз от прямого попадания порошка, пользованию рукавицами с защитными свойствами для щелочей Ш-20 и противопылевым респиратором.

5 Средство «Темп-300» должно храниться в многослойных бумажных или полиэтиленовых мешках весом 30 кг в сухих, крытых, проветриваемых помещениях в штабелях высотой не более 3 м с проходами между ними для циркуляции воздуха. Гарантийный срок хранения 12 месяцев с момента изготовления. По истечении гарантийного срока продукт анализируется на содержание массовой доли общей щелочности.

6 Общая щелочность препарата, %, не более 29, что соответствует в водных растворах с рабочей концентрацией показателю концентрации водородных ионов рН=10,5¸11,0 по ГОСТ 2567.5-77.

7 Определение массовой доли общей щелочности. Навеску препарата массой 5 г помещают в химический стакан и растворяют в объеме 200 см3 горячей (60°С) водой. Раствор охлаждают до комнатной температуры, переносят в мерную колбу, доводят до метки водой и тщательно перемешивают. Отбирают 100 см3 раствора и помещают в колбу для титрования вместимостью 250 см3, добавляют 1-2 капли метилового оранжевого (метиловый оранжевый - раствор с массовой долей 0,1%, приготовленный по ГОСТ 4919.1-77), титруют раствором соляной кислоты (кислота соляная, ГОСТ 3118-77, х. ч., раствор с концентрацией HCl=0,5 моль/дм3 или 0,5Н) до изменения окраски из желтой в розово-оранжевую.

Массовую долю общей щелочности в пересчете на Na2O в процентах вычисляют по формуле

                                                                                  

где V - объем раствора соляной кислоты концентрацией 0,5 моль/дм3, израсходованной на титрование, см3;

0,00155 - масса оксида натрия, соответствующая 1 см3 раствора соляной кислоты концентрацией 0,5 моль/дм3, г;

m - масса навески, г.

8 Моющее средство «Темп-300» применяется в виде водных растворов концентрацией от 5 до 10 г/дм3 при температуре 50-80°С.

ПРИЛОЖЕНИЕ 4

Технические характеристики моечных устройств с поворотным устройством

Параметры

Тип устройства

поворотное

подъемно-поворотное

подъемно-поворотное складное

Моющая жидкость

Вода

Вода с добавлением ТМС

Нефть

Рабочее давление

 

До 1,0 МПа

 

Объемный расход моющей жидкости

 

До 100 м3

 

Температура моющей жидкости

Воды: +10°С - +80°С

 

 

Нефти: +10°С - +50°С

 

Эффективная длина струи при давлении:

 

 

 

0,65 МПа

6 м

6-12

6-12

1,00 МПа

12 м

11-18

11-18

Длина коромысел

До 3 м

До 4 м

До 5 м

Продолжительность моечного цикла

10-20 мин

10-20 мин

20 мин

Диапазон поворота

0¸360°С

0¸360°С

0¸360°С

Диапазон угла подъема устройства

-

0°; 30°

плавный,

¸90°

Монтаж устройства

В резервуаре

В резервуаре

Снаружи резервуара

Перемонтаж устройства

Не требуется

Производится в резервуаре

Не требуется

Демонтаж устройства после мойки и вентиляции резервуара

В резервуаре

В резервуаре

В резервуаре

ПРИЛОЖЕНИЕ 5

ТЕРМИНЫ И ОПРЕДЕЛЕНИЯ

Зачистка - комплекс технологических операций по удалению из резервуара твердых, жидких и газообразных горючих вредных веществ.

Дегазация - снижение концентрации паров нефти (углеводородов) или вредных примесей до безопасных значений.

Моющая жидкость - жидкость, подаваемая в моечную машинку для мойки резервуара; например, моющая нефть, моющая вода и т. п.

Моющий раствор - водный раствор синтетического моющего вещества.

Промывочная смесь - моющая жидкость с примесью отмытых нефтяных остатков и осадков, удаляемая из резервуаров в процессе мойки.

Нефтяные осадки - смешанные с нефтью парафин, карбены, карбоиды, песок, глина и другие, выпавшие из нефти твердые и мягкие частицы различного происхождения, остающиеся на днище или стенке резервуара после откачки из него нефти.

Эффективная длина струи - расстояние от сопла машинки до той точки струи, в которой энергия струи достаточна для разрушения отложений заданного свойства.

Требуемая длина струи - расстояние от точки подвески моечной машинки до упорного уголка резервуара или расстояние от моечной машинки до наиболее удаленной от моечной машинки точки в резервуаре при промывке.

Предельно допустимая пожарная нагрузка (ПДПН) - пожарная нагрузка, г/м2, соответствующая максимально допустимой толщине пленки горючего вещества (нефти, нефтяных осадков, смывок и т. п.), которая не способна к воспламенению при воздействии источника зажигания.

Нижний (НКПР) и верхний (ВКПР) - концентрационные пределы распространения пламени (воспламенения) - минимальное (максимальное) содержание горючего в смеси «горючее вещество - окислительная среда», при которой возможно распространение пламени по смеси на любое расстояние от источника зажигания.

Нижний НТПР (верхний ВТПР) температурный предел распространения пламени (воспламенения) - минимальная (максимальная) температура вещества, при которой его насыщенные пары образуют в конкретной окислительной среде концентрации, равные соответственно нижнему (верхнему) концентрационным пределам распространения пламени.

Например, для Западносибирских нефтей НТПР=-35°С, ВТПР=-7°С; для Шаимской сырой нефти НТПР=-45°С, ВТПР=-5°С.

ПРИЛОЖЕНИЕ 6

Предприятие _____________________________________

                               (наименование)

Утверждаю

Директор (заместитель)

_______________ (подпись)

__________________ (подпись)

АКТ № _______

на выполненную зачистку резервуара № ____

«____»_____________199__ г.

Комиссия в составе:

главного (старшего) инженера предприятия (РНУ, ЛПДС) _____________________________,

                                                                                                                           (ф.и.О.)

инженера по технике безопасности _________________________________________________,

                                                                            (Ф.И.О.)

ответственного по зачистке лица ___________________________________________________,

                                                                             (должность, Ф.И.О.)

представителя пожарной охраны ___________________________________________________

                                                                            (должность, Ф.И.О.)

при подготовке резервуара к ремонту провела проверку готовности резервуара № _____ после зачистки перед выполнением следующих операций ______________________________

________________________________________________________________________________

(ремонт с ведением огневых работ, продувка, смена сорта нефти и другие операции)

Резервуар осмотрен. Качество проведенной работы обеспечивает _______________________

                                                                                                                                        (наименование работ)

Председатель комиссии

__________________________

(подпись)

Члены комиссии:

инженер по технике безопасности

 

__________________________

(подпись)

ответственный по зачистке

__________________________

(подпись)

представитель пожарной охраны

__________________________

(подпись)

представитель ремонтного цеха

__________________________

(подпись)

ПРИЛОЖЕНИЕ 7

Техническая характеристика моечного оборудования

Параметры

Индекс оборудования

Машинки моечные

ММПУ-6,3

ММПУ-12,5

ММПУ-25

ММПУ-50

ММС-100

Г-15В

Рабочее давление моющей жидкости, МПа (атм)

0,3-0,63

(3-6,3)

0,3-0,63

(3-6,3)

0,4-1,0

(4-10)

0,4-1,0

(4-10)

0,7-1,3

(7-13)

0,6-0,8

(6-8)

Расход моющей жидкости, м3

6,3

12,5

25

50

60, 100

18-22

Количество сопел

2

2

2

2

1

4

Диаметр сопла, мм

6,0

8,5

11,0

15,0

22, 29

10

Продолжительность моечного цикла, мин

16-9

16-9

20-11

20-11

20-40

30

Область применения (объем резервуара), м3

До 100

До 700

До 5000 с поворотным устройством

5000-10000

10000

До 10000

Масса, кг

4,5

4,4

9,5

9,5

15,8

14,5

ПРИЛОЖЕНИЕ 8

СВЕРТЫВАНИЕ ОБОРУДОВАНИЯ

1 Очистку промежуточных резервуаров от отработанной жидкости необходимо производить в следующей последовательности:

эмульсия в резервуаре должна отстояться в течение 30 м;

всплывший нефтепродукт слить в отдельную емкость;

отработанный моющий раствор нейтрализовать, разбавить, слить в канализацию или вывезти на очистные сооружения (в соответствии с разделом 5).

2 Разъединить все соединения на технологической линии. Все оборудование промыть чистой водой, просушить и уложить на автомобиль.

3 Очистить моечную машинку и проверить чистоту гидравлического тракта.

4 Отсоединить воздуховод и снять газоотводную трубу.

ПРИЛОЖЕНИЕ 9

УТИЛИЗАЦИЯ ПРОМЫВОЧНОГО РАСТВОРА

1 После использования ТМС типа «Темп-300» («Темп-300Д») необходимо произвести предварительный отстой в течение 2-3 ч. Всплывшую нефть откачать в резервуар-отстойник, а водный раствор ТМС нейтрализовать.

2 Перед сливом в канализацию отработанный раствор необходимо подогреть водяным паром до 60-80°С и нейтрализовать сернокислым алюминием или хлорной известью из расчета 2-3 кг/м3. Раствор ТМС с коагулянтом (сернокислым алюминием или хлорной известью) необходимо тщательно перемешать.

3 После отстоя нейтрализованного раствора ТМС в течение 12 ч следует произвести его слив в канализацию с разбавлением водой в 10-15 раз.

4 Нефтеостатки из резервуара отстойника закачивают в нефтепровод или сжигают в энергетических установках.

5. Отмытые механические примеси (песок, камни, ржавчина, окалина) при мойке раствором ТМС практически не содержат нефтеостатков, и после обезвоживания их можно вывозить на свалку или использовать в качестве строительного материала.

6. Растворы ТМС («Лабомид», МС, «Темп») могут использоваться многократно, в т. ч. с последующей корректировкой.

7. Корректировку ТМС перед его повторным использованием необходимо производить из расчета 15-20% от исходной концентрации в растворе, т. е. в раствор следует добавить новую порцию ТМС в количестве 1,5-3 кг/м при использовании ТМС, МС-16, МС-18, «Лабомид-101», «Лабомид-102», «Темп-100», «Темп-20» и 0,8-1,5 кг/м3 при использовании «Темп-300».

Рис. 1. Герметизирующее устройство:

1 - фланцевая крышка; 2 - патрубок; 3 - отверстие для болтов; 4 - шайба; А, В - составные части фланцевой крышки

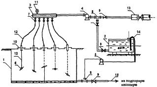
Рис. 2. Технологическая схема мойки струей нефти с промежуточной емкостью и закачкой смывок в резервуар:

1 - резервуар очищаемый; 2 - резервуар-отстойник; 3 - машинка моечная; 4 - гидроэлеватор; 5 - емкость накопительная для откачиваемого гидроэлеваторами осадка; 6 - насос откачивающий; 7 - коллектор; 8 - манометр; 9 - термометр; 10 - вентиль для отбора проб; 11 - задвижка; 12 - насос для закачки нефти в машинку моечную; 13 - насос для закачки нефти к гидроэлеваторам; 14 - резервуар, действующий с нефтью; 15 - фильтр

Рис. 3. Технологическая схема мойки резервуара с нефтью с закачкой смывок в нефтепровод:

1 - резервуар; 2 - нефтепровод; 3 - задвижка; 4 - напорный насос; 5 - напорный трубопровод; 6 - моечная машинка; 7 - эжектор; 8 - разветвление; 9 - бензостойкие резинотканевые рукава (ГОСТ 5398-76)

Рис. 4. Схема монтажа установки для мойки резервуаров ММР:

1 - насос; 2 - напорные рукава; 3 - люк-лаз; 4 - резервуар; 5 - моечная машинка; 6 - коромысло; 7 - подъемно-поворотное устройство; 8 - опорные стойки; 9 - эжектор; 10 - откачивающий насос

Рис. 5. Технологическая схема доочистки резервуара водным раствором ТМС с откачкой через сифонный кран:

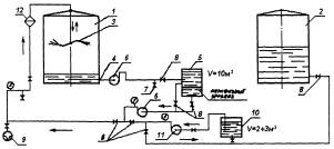
1 - резервуар очищаемый; 2 - резервуар-отстойник; 3 - машинка моечная; 4 - сифонный кран; 5 - емкость накопительная для откачиваемого осадка; 6 - насос откачивающий; 7 - вентиль для отбора проб; 8 - задвижка; 9 - гидрант пожарный для подачи воды к машинке моечной; 10 - емкость для подготовки водного раствора моющего препарата; 11 - насос дозировочный; 12 - фильтр

Рис. 6. Технологическая схема очистки резервуаров объемом 20000 м3 и более с помощью моечных машинок ММС-100 и ММПУ:

1 - пожарный гидрант (водоем); 2 - мотопомпа; 3 - задвижка; 4 - резервуар отстойник; 5 - эжектор; 6 - резервуар; 7 - моечная машинка ММПУ, моечная машинка ММС-100; 8 - датчик контроля статического электричества; 9 - РГС-25; 10 - напорные рукава; 11 - трехходовое разветвление РТ-80; 12 - мотонасос

Рис. 7. Люк герметизирующий:

1 - фланцевая крышка (толщина 10 мм); 2-8 отв. Æ 22 мм; 3-10 болтов М-10; 4 - отверстие 250´200 мм; 5 - отверстие с патрубком Æ 76 мм; 6 - отверстие с патрубком Æ 100 мм; 7 - металлическая рамка, 8 - лист резины (толщина 10-15 мм)

Рис. 8. Установка люка герметизирующего на люк-лаз 1-го пояса:

1 - РВС; 2 - понтон; 3 - стойка понтона; 4 - моечная машинка; 5 - гидроэлеватор; 6 - стальная труба Æ 51 мм; 7 - подвижная опора; 8 - поронит; 9 - люк герметизирующий; 10 - резина; 11 - крепежная планка; 12 - бензиностойкие рукава Æ 76 мм и Æ 100 мм; 13 - хомуты

Рис. 9. Технологическая схема мойки резервуара нефтью с использованием гидроэлеваторов:

1 - резервуар действующий с нефтью; 2 - очищаемый резервуар; 3 - моечная машинка; 4 - гидроэлеватор; 5 - люк-лаз 1-го пояса; 6 - откачивающий насос; 7 - манометр; 8 - задвижка

Рис. 10. Технологическая схема мойки резервуара нефтью с использованием откачивающих насосов:

1 - резервуар действующий с нефтью; 2 - очищаемый резервуар; 3 - моечная машинка; 4 - заборный патрубок насоса; 5 - люк-лаз 1-го пояса; 6 - откачивающий насос; 7 - манометр; 8 - задвижка

Рис. 11. Схема вентилирования резервуара с понтонами:

1 - одновременно раздельная вентиляция; 2 - вентиляция с подачей воздуха под понтон и выбросом смеси из надпонтонного пространства; 3 - вентиляция с подачей воздуха над понтоном и выбросом смеси из подпонтонного пространства; 4 - вентиляция с подачей воздуха над и под понтон и выбросом смеси из-под понтона; 5 - вентиляция с заполнением подпонтонного пространства водой и с подачей воздуха в надпонтонное пространство; 6 - естественная вентиляция резервуара (аэрация)

Рис. 12. Схема мойки резервуара водным раствором ТМС:

1 - резервуар очищаемый; 2 - световой люк; 3 - люк-лаз 3-го пояса; 4 - гидроэлеватор г-600; 5 - моечная машинка; 6 - термометр; 7 -манометр; 8 - задвижка; 9 - откачивающий насос; 10 - погружной насос; 11 - АЦ-40; 12 - емкость-отстойник; 13 - слой нефти; 14 - моечный раствор ТМС; 15 - разветвление; 16 - коллектор

а) Дегазация с установкой газоотводной трубы на люке-лазе плавающей крыши

б) Дегазация с установкой газоотводной трубы на люке-лазе первого пояса

Рис. 13. Схема принудительной вентиляции резервуаров с плавающей крышей:

1 - резервуар; 2 - плавающая крыша; 3 - газоотводная труба; 4 - воздуховод; 5 - вентилятор; 6 - лестница

Рис. 14. Схема расположения оборудования при очистке ЖБР:

1 - полевой магистральный нефтепровод ПМТ; 2 - шнековый насос; 3 - задвижка; 4 - промежуточная емкость объемом 50 м3; 5 - подпорный насос; 6 - передвижной насосный агрегат ПНА; 7 - термометр; 8 - манометр; 9 - байпасная линия, 10 - нефтепровод; 11 - трубопровод стационарной системы разлива; 12 - датчик контроля статического электричества; 13 - газоанализатор, 14 - ЖБР

Рис. 15. Схема нефтяной мойки ЖБР:

1 - ЖБР; 2 - моечная машинка; 3 - колонна; 4 - задвижка; 5 - система гидроразмыва; 6 - японский рукав; 7 - патрубок; 8 - фланец; 9 - трубопровод; 10 - напорный рукав ПНА; 11 - ПНА; 12 - всасывающий рукав; 13 - ответный фланец; 14 - задвижка; 15 - нефтепровод; 16 - откачивающий насос

Рис. 16. Принципиальная схема мойки ЖБР химико-механизированным способом:

 1 - ЖБР-10000; 2 - промежуточная емкость; 3 - раздаточная гребенка; 4 - насос Q=200¸250 м3/ч (ПНА); 5 - насос; 6 - машинка моечная ММП-25, 5 шт.; 7 - задвижка 50 мм, 5 шт.; 8 - тройник; 9 - задвижка 150 мм, 3 шт.; 10 - крышка люка, 5 шт.; 11 - манометр 50 кгс/см2; 12 - соединительный рукав; 13 - магистраль; 14 - напорно-всасывающий рукав; 15 - нефтепровод

Рис. 17. Схема принудительной вентиляции ЖБР

 




ГОСТЫ, СТРОИТЕЛЬНЫЕ и ТЕХНИЧЕСКИЕ НОРМАТИВЫ.
Некоммерческая онлайн система, содержащая все Российские Госты, национальные Стандарты и нормативы.
В Системе содержится более 150000 файлов нормативно-технической документации, действующей на территории РФ.
Система предназначена для широкого круга инженерно-технических специалистов.

Рейтинг@Mail.ru Яндекс цитирования

Copyright © www.gostrf.com, 2008 - 2026