|
|
|
ФЕДЕРАЛЬНОЕ ГОСУДАРСТВЕННОЕ
УНИТАРНОЕ ПРЕДПРИЯТИЙ
РЕКОМЕНДАЦИЯ Государственная система обеспечения единства измерений ПРЕОБРАЗОВАТЕЛИ ПЛОТНОСТИ И ВЯЗКОСТИ ЖИДКОСТИ МИ 3120 -2008 Казань Содержание ПРЕДИСЛОВИЕ
РЕКОМЕНДАЦИЯ
1 Область примененияНастоящая рекомендация распространяется на преобразователи плотности и вязкости жидкости измерительные модели 7827 в комплекте со вторичными преобразователями сигналов (контроллерами) типов 7945V, 7946V, 7951, 7955, либо со вторичными преобразователями сигналов других типов, внесенными в Государственный реестр СИ в установленном порядке и имеющими аналогичные характеристики, а также на преобразователи плотности и вязкости жидкости измерительные модели 7829 (далее -преобразователи вязкости), и устанавливает методику градуировки канала измерения динамической вязкости. Градуировку вискозиметра проводят в динамическом режиме. 2 Нормативные ссылкиВ настоящей рекомендации использованы ссылки на следующие нормативные документы: ГОСТ 982-80 Масла трансформаторные. Технические условия ГОСТ 5789-78 Реактивы. Толуол. Технические условия ГОСТ 14710-78 Толуол нефтяной. Технические условия ГОСТ 20799-88 Масла индустриальные. Технические условия 3 Операции градуировкиПри проведении градуировки выполняют следующие операции: - внешний осмотр (8.1); - опробование (8.2); - определение коэффициента вискозиметра V1 на месте эксплуатации (8.3); - определение коэффициентов вискозиметра V0, V1, V2 в лаборатории (8.4). 4 Средства измерений, вспомогательные устройства и материалы4.1 При проведении градуировки применяют поверочную установку УППВ составе: 4.1.1 Вискозиметр Штабингера SVM3000 с относительной погрешностью измерения динамической вязкости не более 0,35 %. 4.1.2 Преобразователь плотности и вязкости жидкости измерительный модели 7829М эталонный (далее - эталонный преобразователь вязкости) с пределами допускаемой приведенной погрешности измерения вязкости ± 0,5 %, с пределами допускаемой погрешности измерения температуры ± 0,05 °С в диапазоне измерения температур от 0 до 50 °С. 4.1.3 Компьютер (ноутбук) с лицензионным программным обеспечением ADView фирмы «Solartron Mobrey Limited», аттестованным в установленном порядке. 4.1.4 Термометр цифровой малогабаритный ТЦМ 9410 с абсолютной погрешностью не более ± 0,03 °С в диапазоне измерения температур от 0 до 50 °С. 4.1.5 Насос для перекачивания поверочной (градуировочной) жидкости с возможностью регулирования расхода в диапазоне от 1 до 2 м3/час. 4.1.6 Термостат с абсолютной погрешностью поддержания температуры не более 0,05 °С. 4.1.7 Набор термометров с абсолютной погрешностью не более ± 0,03 С в диапазоне измерения температур от 0 до 50 °С 4.1.8 Расходомер CRA с MRT 97 с относительной погрешностью не более 5 %. 4.1.9 Преобразователь сигналов (конвертер) RS485/RS232 ADAM 4520, ADAM 4561. 4.1.10 Компьютерный кабель-переходник RS232/USB или RS232/ RS232. 4.1.11 Кабель из двух пар экранированных проводов для подключения питания эталонного преобразователя вязкости и преобразователя (конвертера) RS485/RS232. 4.1.12 Блок питания постоянного тока ± 24 В для эталонного преобразователя вязкости, в соответствии с руководством по эксплуатации преобразователя вязкости. 4.1.13 Измерительная камера для эталонного преобразователя вязкости, изготовленная в соответствие с требованиями фирмы-изготовителя, изготовленная по чертежу Приложения Е. 4.2 Градуировочные жидкости для каждого поверяемого поддиапазона измерения вязкости поверяемого преобразователя вязкости, подготовленные в соответствии с Приложением А и имеющие значения вязкости приближенно равные начальной, средней и верхней точке поверяемого диапазона измерения вязкости. 4.3 Толуол по ГОСТ 5789 или ГОСТ 14710. 4.4 Ветошь. Применяемые средства измерений должны быть поверены, иметь действующие свидетельства о поверке или оттиски поверительных клейм. 5 Требования безопасностиПри проведении градуировки выполняют следующие требования: - градуировку проводят в помещениях, оборудованных средствами пожаротушения и оснащенных приточно-вытяжной вентиляцией и вытяжными шкафами; - легковоспламеняющиеся жидкости хранят в стеклянных бутылях с притертыми пробками или в металлических канистрах в специально предназначенных для этого металлических шкафах или помещениях; - соблюдают правила безопасности, изложенные в эксплутационной документации на установку для поверки вискозиметров УППВ и градуируемый вискозиметр; - соблюдают правила безопасности труда, действующие на объекте, где проводят градуировку. 6 Условия градуировкиПри проведении градуировки на месте эксплуатации должны соблюдаться следующие условия: - время между началом пуска потока нефти через градуируемый и эталонный преобразователи вязкости и началом снятия показаний не менее 30 мин; - разность температуры нефти по показаниям градуируемого и эталонного преобразователей вязкости, не более суммы их допускаемых абсолютных погрешностей. - изменение температуры нефти за время одного измерения не более чем 0,05 °С; - изменение вязкости нефти за время одного измерения не более чем 0,1 сПз (0,1 мПа×с) при значениях вязкости до 10 сПз (10 мПа×с) включительно, и не более чем 0,2 сПз (0,2 мПа×с) при значениях вязкости от 10 сПз (10 мПа×с) до 100 сПз (100 мПа×с). При проведении градуировки в лаборатории должны соблюдаться следующие условия: - температура окружающего воздуха в помещении лаборатории, °С 20 ± 5; - атмосферное давление, кПа 101,3 ± 4; - относительная влажность окружающего воздуха в помещении лаборатории не более, % 80; - температура градуировочной жидкости в момент снятия показаний , °С 20 ± 0,1; - монтаж градуируемого вискозиметра произведен в соответствии с требованиями технической документации. 7 Подготовка к градуировкеПеред проведением градуировки выполняют следующие работы: 7.1 При градуировке в БИК: 7.1.1 Подготавливают средства градуировки и градуируемый преобразователь вязкости к работе в соответствии с требованиями технической документации и со схемой, приведенной в приложении Б. 7.1.2 Устанавливают расход нефти в БИК в пределах рабочего диапазона расхода. 7.1.3 Проверяют отсутствие протечек в местах соединения. 7.1.4 Подключают эталонный преобразователь вязкости к компьютеру и питанию в соответствии с требованиями технической документации. 7.1.5 Запускают на компьютере программу ADView, проверяют правильность подключения и конфигурирования эталонного преобразователя вязкости. 7.2 При градуировке на поверочной установке в лаборатории: 7.2.1 Подготавливают средства градуировки и градуируемый преобразователь вязкости к работе в соответствии с требованиями технической документации и со схемой градуировки, которая приведена в приложении В. 7.2.2 Устанавливают температуру градуировочной жидкости согласно разделу 6. 8 Проведение градуировки8.1.1 Проверяют соответствие комплектности, типа, маркировки и заводского номера градуируемого преобразователя вязкости заводскому сертификату калибровки. Проверяют отсутствие механических повреждений и дефектов покрытия виброэлемента (типа камертонной вилки). 8.1.2 Проверяют значения градуировочных коэффициентов, а так же значение коэффициента масштабирования динамической вязкости (значение коэффициента масштабирования для сПз должно быть установлено равным единице), введенных в контроллер (или в электронный блок) градуируемого преобразователя вязкости. Проверяют исправность электрической схемы и работу преобразователя вязкости согласно инструкции по эксплуатации. 8.3 Определение коэффициента преобразователя вязкости V1. 8.3.1 Выполняют измерение, при этом фиксируют не менее 20-ти значений наблюдений: - коэффициента добротности градуируемого преобразователя вязкости; - динамической вязкости по эталонному преобразователю вязкости, сПз (мПа×с). 8.3.2 За результаты измерения вязкости эталонным преобразователем вязкости и коэффициента добротности градуируемого преобразователя вязкости принимают соответствующие средние арифметические значения серии наблюдений. 8.3.3 Вычисляют градуировочный коэффициент преобразователя вязкости V1' по п. 8.1 и определяют погрешность измерений вязкости градуируемым преобразователем вязкости с новым коэффициентом V1' по рекомендации «Преобразователи плотности и вязкости жидкости измерительные модели 7827 и 7829. Методика поверки на месте эксплуатации». Если погрешность измерений вязкости не превышает предела допускаемой погрешности, указанного в рекомендации «Преобразователи плотности и вязкости жидкости измерительные модели 7827 и 7829. Методика поверки на месте эксплуатации», то коэффициенты V0, V2 не определяют. Если погрешность измерений вязкости превышает предела допускаемой погрешности, указанного в рекомендации «Преобразователи плотности и вязкости жидкости измерительные модели 7827 и 7829. Методика поверки на месте эксплуатации», то проводят градуировку преобразователя вязкости на поверочной установке. 8.4 Определение коэффициентов вискозиметра V0, V1, V2 производится на трех градуировочных жидкостях (30 %, 60 %, 90 % от калиброванного диапазона). 8.4.1 Заполняют установку градуировочной жидкостью с наименьшей вязкостью (30 % от калиброванного диапазона). Включают циркуляционный насос. 8.4.2 Устанавливают температуру жидкости 20 ± 0,1 °С. 8.4.3 Термостатируют градуировочную жидкость не менее 30 мин. - изменение температуры нефти за время одного измерения не более чем 0,05 °С; - изменение вязкости нефти за время одного измерения не более чем 0,1 сПз (0,1 мПа×с) при значениях вязкости до 10 сПз (10 мПа×с) включительно, и не более, чем 0,2 сПз (0,2 мПа×с) при значениях вязкости от 10 сПз (10 мПа×с) до 100 сПз (100 мПа×с). 8.4.4 Фиксируют не менее 15-ти значений наблюдений: - коэффициента добротности градуируемого преобразователя вязкости; - динамической вязкости по эталонному преобразователю вязкости, сПз (мПа×с). 8.4.5 За результаты измерения вязкости эталонным преобразователем вязкости и коэффициента добротности градуируемого преобразователя вязкости принимают соответствующие средние арифметические значения серии наблюдений. 8.4.6 Операции по п.п. 8.3.1-8.3.4 повторяют при среднем и наибольшем значениях каждого градуируемого поддиапазона. 8.4.7 Вычисляют градуировочные коэффициенты преобразователя вязкости V0, V1, V2 по п. 9.2. 9 Обработка результатов измерений9.1 Значение коэффициента V1' рассчитывают по формуле V1' = V1 + Q2×(η0 - ηрасч) (1) где V1' - новое значение калибровочного коэффициента V1; V1 - калибровочный коэффициент из сертификата градуировки; Q - результат измерения коэффициента добротности градуируемого вискозиметра; η0 - результат измерения динамической вязкости эталонным преобразователем вязкости, сПз; ηрасч - значение динамической вязкости, рассчитанное по формуле ηрасч = V0 + V1/Q2 + V2/Q4, (2) где V0, V1, V2 - градуировочные коэффициенты градуируемого преобразователя вязкости из сертификата градуировки. 9.2 Значения коэффициентов V0, V1, V2 для каждого поддиапазона измерения динамической вязкости преобразователя вязкости рассчитывают по формулам (3), (4) и (5), соответственно:
где α1, α2, α3, α4, α01, α11, α21 - коэффициенты, рассчитываемые по формулам (6), (7), (8), (9), (10), (11) и (12), соответственно α1 = Σ(1/Q2j)/3, (6) α2 = Σ(1/Q2j)2/3, (7) α3 = Σ(1/Q2j)3/3, (8) α4 = Σ(1/Q2j)4/3, (9) α01 = Ση0j/3, (10) α11 = Σ((1/Q2j)×η0j)/3, (11) α21= Σ((1/Q2j)2×η0j)/3, (12) где j - номер градуировочной жидкости (для каждого поддиапазона измерения динамической вязкости преобразователя вязкости значение j изменяется от 1 до 3); η0j - результат измерения динамической вязкости j-той градуировочной жидкости эталонным преобразователем вязкости, мПа×с (сПз); Qj - результат измерения коэффициента добротности градуируемого вискозиметра на j-той градуировочной жидкости. 10 Оформление результатов градуировки10.1 Результаты градуировки оформляют в виде протокола по форме, приведенной в приложении Г. 10.2 По результатам градуировки преобразователя вязкости выдается сертификат градуировки по форме, приведенной в приложении Д. 10.3 Положительные результаты градуировки могут использоваться для оформления свидетельства о поверке. Приложение А
|
|||||||||||||||||||||||||||||||||||||||||||||||||||||||||||||||||||||||||
|
Состав поверочной жидкости |
Номинальное значение динамической вязкости при 20 °С, мПа×с (сПз) |
|
Осветительный керосин [1] - 100 % |
1,6 |
|
Осветительный керосин [1] - 65 % трансформаторное масло по ГОСТ 982 - 35 % |
4 |
|
Осветительный керосин [1] - 38 % трансформаторное масло по ГОСТ 982 - 62 % |
9 |
|
Осветительный керосин [1] - 24 % трансформаторное масло по ГОСТ 982 - 76 % |
12 |
|
Осветительный керосин [1] - 13 % трансформаторное масло по ГОСТ 982 - 87 % |
17 |
|
Индустриальное масло И-20А по ГОСТ 20799 - 100 % |
59 |
|
Трансформаторное масло по ГОСТ 982 - 38 % индустриальное масло И-50А по ГОСТ 20799 – 62 % |
90 |
|
Трансформаторное масло по ГОСТ 982 - 12 % индустриальное масло И-50А по ГОСТ 20799 – 88 % |
180 |

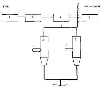
1. Блок питания вискозиметров
2. Блок искробезопасных барьеров
3. Преобразователи интерфейса RS 232/RS 485 (2 шт.)
4. Компьютер (ноутбук)
5. Измерительная камера градуируемого вискозиметра
6. Измерительная камера эталонного вискозиметра
7. Термокарманы

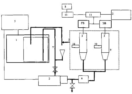
1. Термостат с градуировочной жидкостью
2. Насос
3. Измерительная камера градуируемого вискозиметра
4. Измерительная камера эталонного вискозиметра
5. Блок контроля и управления насоса и термостата
6. Расходомер
7. Узел заливочный
8. Блок питания вискозиметров
9. Технологическая сборка вискозиметров в термоизоляции
10. Термокарманы
11. Преобразователи интерфейса RS 232/RS 485 (2 шт.)
12. Компьютер (ноутбук)
13. Блок искробезопасных барьеров
ПРОТОКОЛ №__________
градуировки преобразователя вязкости
|
Тип градуируемого преобразователя вязкости__________________ Заводской номер_____________________ |
Тип эталонного преобразователя вязкости ___________________ Заводской номер_____________________ |
Тип контроллера________________________
Год выпуска____________________________
Владелец_________________________________________________________
Место проведения градуировки___________________________________________
Верхний предел измерений вязкости
диапазона калибровки преобразователя вязкости: ηmax =______сПз (мПа×с).
Условия проведения градуировки: температура___°С; влажность___%; давление____кПа.
Исходные данные
|
Поддиапазон измерения динамической вязкости преобразователя вязкости, сПз (мПа×с) |
Градуировочные коэффициенты градуируемого преобразователя вязкости |
||
|
V0 |
V1 |
V2 |
|
|
от_______ до______________ |
|
|
|
Результаты измерений и градуировки
|
Номер градуировочной жидкости, j |
Результат измерения температуры, °С |
Результат измерения коэффициента добротности градуируемого вискозиметра Qгрj |
Результат измерения динамической вязкости эталонным преобразователем вязкости ηoj, сПз (мПа×с) |
|
1 |
|
|
|
|
2 |
|
|
|
|
3 |
|
|
|
Новые значения коэффициентов для данного поддиапазон измерения динамической вязкости преобразователя вязкости:
|
V0 |
V1 |
V2 |
|
|
|
|
Заключение ________________________
Подпись лица, проводившего градуировку Дата градуировки
____________________/и.о., фамилия/ «___» _____________200__г
|
СЕРТИФИКАТ Заводской номер ________________________ Тип контроллера________________________ Условия проведения градуировки: температура___°С; влажность___%; давление___кПа. Результаты градуировки η = V0 + V1×1/Q2 +V2×1/Q4 Поддиапазон измерения динамической вязкости преобразователя вязкости, сПз (мПа×с) от_____до________ от_____до________ V0 = V0 = V1 = V1 = V2 = V2 = Должность, подпись, И.О. Фамилия лица, проводившего градуировку ___________________________________________________________ Дата градуировки «____»__________________200__г.
|
Библиография
[1] ТУ 38401-58-10-90 Керосин осветительный. Технические условия
|
ГОСТЫ, СТРОИТЕЛЬНЫЕ и ТЕХНИЧЕСКИЕ НОРМАТИВЫ. Некоммерческая онлайн система, содержащая все Российские Госты, национальные Стандарты и нормативы. В Системе содержится более 150000 файлов нормативно-технической документации, действующей на территории РФ. Система предназначена для широкого круга инженерно-технических специалистов. Copyright © www.gostrf.com, 2008 - 2026 |