Крупнейшая бесплатная информационно-справочная система онлайн доступа к полному собранию технических нормативно-правовых актов РФ. Огромная база технических нормативов (более 150 тысяч документов) и полное собрание национальных стандартов, аутентичное официальной базе Госстандарта. GOSTRF.com - это более 1 Терабайта бесплатной технической информации для всех пользователей интернета. Все электронные копии представленных здесь документов могут распространяться без каких-либо ограничений. Поощряется распространение информации с этого сайта на любых других ресурсах. Каждый человек имеет право на неограниченный доступ к этим документам! Каждый человек имеет право на знание требований, изложенных в данных нормативно-правовых актах!

  


 

ФЕДЕРАЛЬНОЕ АГЕНТСТВО
ПО ТЕХНИЧЕСКОМУ РЕГУЛИРОВАНИЮ И МЕТРОЛОГИИ

НАЦИОНАЛЬНЫЙ
СТАНДАРТ
РОССИЙСКОЙ
ФЕДЕРАЦИИ

ГОСТ Р
53303-
2009

КОНСТРУКЦИИ СТРОИТЕЛЬНЫЕ.
ПРОТИВОПОЖАРНЫЕ ДВЕРИ И ВОРОТА.

Метод испытаний на дымогазопроницаемость

Москва
Стандартинформ
2009

Предисловие

Цели и принципы стандартизации в Российской Федерации установлены Федеральным законом от 27 декабря 2002 г. № 184-ФЗ «О техническом регулировании», а правила применения национальных стандартов Российской Федерации - ГОСТ Р 1.0-2004 «Стандартизация в Российской Федерации. Основные положения».

Сведения о стандарте

1 РАЗРАБОТАН Федеральным государственным учреждением «Всероссийский ордена «Знак Почета» научно-исследовательский институт противопожарной обороны» Министерства Российской Федерации по делам гражданской обороны, чрезвычайным ситуациям и ликвидации последствий стихийных бедствий (ФГУ ВНИИПО МЧС России)

2 ВНЕСЕН Техническим комитетом по стандартизации ТК 274 «Пожарная безопасность»

3 УТВЕРЖДЕН И ВВЕДЕН В ДЕЙСТВИЕ Приказом Федерального агентства по техническому регулированию и метрологии от 18 февраля 2009 г. № 79-ст

4 ВВЕДЕН ВПЕРВЫЕ

Информация об изменениях к настоящему стандарту публикуется в ежегодно издаваемом информационном указателе «Национальные стандарты», а текст изменений и поправок - в ежемесячно издаваемых информационных указателях «Национальные стандарты». В случае пересмотра (замены) или отмены настоящего стандарта соответствующее уведомление будет опубликовано в ежемесячно издаваемом информационном указателе «Национальные стандарты». Соответствующая информация, уведомление и тексты размещаются также в информационной системе общего пользования - на официальном сайте Федерального агентства по техническому регулированию и метрологии в сети Интернет.

Содержание

ГОСТ Р 53303-2009

НАЦИОНАЛЬНЫЙ СТАНДАРТ РОССИЙСКОЙ ФЕДЕРАЦИИ

КОНСТРУКЦИИ СТРОИТЕЛЬНЫЕ.
ПРОТИВОПОЖАРНЫЕ ДВЕРИ И ВОРОТА.

Метод испытаний на дымогазопроницаемость

Дата введения - 2010-01-01
с правом досрочного применения

1 Область применения

1.1 Настоящий стандарт устанавливает метод испытания на дымогазопроницаемость дверей и ворот (далее - двери), предназначенных для заполнения проемов в стенах и перегородках, в том числе:

конструкций дымогазонепроницаемых дверей со светопрозрачными элементами менее 25 % от площади заполняемого проема;

конструкций дымогазонепроницаемых дверей со светопрозрачными элементами площадью более 25 % от площади заполняемого проема.

1.2 Требования данного стандарта не распространяются на специальные заполнения проемов с нормируемой газопроницаемостью (гермодвери спецсооружений, двери судовых герметичных перегородок и др.), а также на двери шахт лифтов.

1.3 Применение данного стандарта должно осуществляться совместно с ГОСТ Р 30247.0, ГОСТ 30247.2, ГОСТ Р 53308.

2 Нормативные ссылки

В настоящем стандарте использованы нормативные ссылки на следующие стандарты:

ГОСТ Р 50431-92. Термопары. Номинальные статические характеристики преобразования.

ГОСТ 12.2.003-91. Оборудование производственное. Общие требования безопасности.

ГОСТ 12.1.019-79*. Электробезопасность. Общие требования и номенклатура видов защиты.

ГОСТ Р 30247.0-94. Конструкции строительные. Методы испытания на огнестойкость. Общие требования.

ГОСТ 30247.2-97. Конструкции строительные. Методы испытания на огнестойкость. Двери и ворота.

ГОСТ Р 53308-2009. Конструкции строительные. Светопрозрачные ограждающие конструкции и заполнения проемов. Метод испытаний на огнестойкость.

Примечание - При пользовании настоящим стандартом целесообразно проверить действие ссылочных стандартов и классификаторов в информационной системе общего пользования - на официальном сайте Федерального агентства по техническому регулированию и метрологии в сети Интернет или по ежегодно издаваемому информационному указателю «Национальные стандарты», который опубликован по состоянию на 1 января текущего года, и по соответствующим ежемесячно издаваемым информационным указателям, опубликованным в текущем году. Если ссылочный документ заменен (изменен), то при пользовании настоящим стандартом следует руководствоваться замененным (измененным) документом. Если ссылочный документ отменен без замены, то положение, в котором дана ссылка на него, применяется в части, не затрагивающей эту ссылку.

3 Термины и определения

В настоящем стандарте применяются следующие термины с соответствующими определениями:

3.1 двери дымогазонепроницаемые: Противопожарные двери с нормированным сопротивлением дымогазопроницанию.

3.2 Дымогазонепроницаемость: Способность конструкции двери ограничивать в заданных пределах фильтрацию продуктов горения при пожаре через неплотности перекрываемого (защищаемого) проема.

4 Критерии предельных состояний

4.1 Потеря дымогазонепроницаемости S является одним из предельных состояний конструкций дверей по огнестойкости и определяется временем от начала нагрева и нагружения избыточным давлением испытываемой конструкции до момента уменьшения сопротивления дымогазопроницанию этой конструкции ниже минимально допустимого значения.

Обозначение предела огнестойкости конструкций дверей по данному признаку должно состоять из нормированного обозначения предельного состояния и цифры, соответствующей времени достижения последнего в минутах: S15, S30, S60.

4.2 Удельное сопротивление дымогазопроницанию конструкций дверей различных типоразмеров не должно быть менее 1,96×105 м3/кг.

4.3 Предельные состояния дверей по потере целостности Е, теплоизолирующей способности I и по достижению предельной величины плотности теплового потока W должны быть определены согласно требованиям ГОСТ 30247.2, ГОСТ Р 53308 предварительно перед проведением испытаний на дымогазопроницаемость по настоящему стандарту.

5 Сущность метода и режимы испытания

5.1 Испытание заключается в определении времени наступления предельного состояния испытываемой конструкции по потере дымогазонепроницаемости согласно 4.1, 4.2 при одностороннем нагреве конструкции и нагружении ее избыточным давлением.

5.2 Нагрев конструкций противопожарных дверей в испытании на дымогазопроницаемость осуществляется в соответствии со стандартным температурным режимом с допустимыми отклонениями температуры по ГОСТ Р 30247.0.

5.3 В испытаниях по 5.1, 5.2 на конструкции двери поддерживается разность давлений 70 Па, причем меньшее давление устанавливается с необогреваемой стороны двери.

Допустимое отклонение разности давлений на конструкции двери в процессе испытания не должно превышать ± 10%.

5.4 Режимы испытания дверей на дымогазопроницаемость по 5.1-5.3 могут быть изменены для конструкций уникального назначения при наличии обоснования.

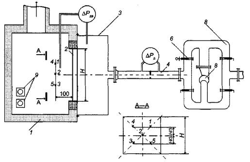
6 Стендовое оборудование и измерительная аппаратура

6.1 Стенд для испытания дверей на дымогазопроницаемость состоит из печи внутренним размером не менее 2,5h´2,0´2,0 м с проемом во фронтальной стенке не менее 2,5h´2,0 м, перекрытым газосборной камерой, к которой подсоединена система поддержания и регулирования разности давлений.

Печь должна быть оборудована форсунками, обеспечивающими тепловой режим по 5.2.

Система поддержания и регулирования давлений на конструкции двери состоит из вентилятора с обвязкой и регулирующими заслонками и мерного участка с расходомерным устройством.

Технические характеристики системы поддержания и регулирования разности давлений подбираются с учетом установленной по 4.5 разности давлений на конструкции двери.

6.2 Испытательный стенд оснащается средствами измерения температуры, расхода и статического давления газов (обязательное приложение А).

6.3 Для измерения температуры в печи используются термоэлектрические преобразователи (ТЭП) типа TXA (класс допуска 2 согласно ГОСТ 6616-94) с диаметром электродов от 1,2 до 3,0 мм.

Количество и расстановка термоэлектрических преобразователей относительно конструкции двери принимаются по ГОСТ Р 30247.0.

6.4 Для регистрации измеряемых температур следует применять приборы класса точности не ниже 1,0.

6.5 Для измерения расхода газов, удаляемых из газосборной камеры, используются стандартные расходомерные устройства, позволяющие измерять расходы в диапазоне от 0,01 до 1,00 м3/с.

Допускается использование нестандартных устройств согласно [3] при наличии тарировочных характеристик, полученных в установленном порядке.

6.6 Для регистрации давления газовой среды, в том числе на расходомерной диафрагме, следует применять приборы (манометры, микроманометры) класса точности не ниже 1,0.

6.7 Для измерения интервалов времени должен использоваться секундомер класса точности не ниже 2,0.

7 Подготовка к испытаниям

7.1 На испытания представляются двери с комплектом технико-эксплуатационной документации:

- технические условия на изделие;

- чертежи со спецификацией используемых в изделии материалов с указанием соответствующей нормативно-технической документации;

- техническое описание конструкции, включающее наименование и назначение изделия, сторону нагрева, размеры дверного полотна, коробки, зазоров, основных узлов и деталей; толщину каждого составляющего слоя по толщине полотна (в том числе изоляции, обшивки, облицовки);

- паспорт на изделие;

- инструкция по монтажу.

Двери представляются к испытаниям на дымогазопроницаемость в количестве двух экземпляров.

7.2 Для проведения испытаний образец устанавливается в проеме печи с соблюдением технологии, предусмотренной технико-эксплуатационной документацией. При необходимости подгонка проема под монтажный размер производится омоноличиванием бетоном класса не ниже В3.5 [2].

Образец для испытаний устанавливается в соответствии с инструкцией по монтажу заказчиком или специализированной организацией, имеющей допуск.

7.3 После установки образца проводится наработка эксплуатационного износа путем открывания и закрывания полотна (полотен) двери. Число циклов открывания-закрывания - не менее 50, угол открывания полотна (полотен) - не менее 90°.

7.4 Непосредственно перед испытанием проверяется плотность системы поддержания и регулирования давлений, для чего образец блокируется газонепроницаемым материалом и на нем создается разность давлений по 5.3.

Плотность системы считается удовлетворительной, если расход воздуха в мерном устройстве не превышает 0,01 кг/с.

8 Последовательность проведения испытаний

8.1 Испытание должно проводиться при температуре окружающей среды от 0 °С до 40 °С, если условия применения дверей не предусматривают других требований.

8.2 Начало испытания соответствует моменту включения форсунок печи.

8.3 Регулирование разности давлений на образце по 5.3 производится непосредственно после начала испытания или после срабатывания устройств закрывания (для дверей, снабженных автоматическими устройствами закрывания при пожаре) путем регулирования подачи вентилятора.

8.4 В процессе испытания фиксируются:

время срабатывания автоматических устройств закрывания;

непрерывно или дискретно с интервалом не более 2 мин текущее значение температуры среды в печи;

непрерывно или дискретно с интервалом не более 2 мин текущее значение разности давлений на образце;

непрерывно или дискретно с интервалом не более 2 мин текущее значение температуры и расхода газов, проходящих через мерную диафрагму.

Визуально в течение испытания контролируется состояние конструкции двери, появление и характер деформации, другие изменения.

8.5 Испытание продолжается до наступления предельного состояния по 4.1, 4.2.

8.6 Испытание по 8.1-8.3 проводится последовательно на двух образцах, обогрев одного из которых проводится со стороны петель навески полотен, другого - с противоположной стороны.

9 Обработка результатов измерений

9.1 Температура в печи и величина отклонения определяются по ГОСТ Р 30247.0.

9.2 Текущее значение удельного сопротивления дымогазопроницанию рассчитывают по формуле

                                                                                                 (1)

где FД - площадь проходного сечения двери, м2;

Dti - интервал времени, в течение которого выполняются измерения, мин;

DРi - разность давлений на двери в интервале времени, Па;

Gi - расход газов, проходящих через образец в интервале времени, кг/с;

ri - плотность проходящих через мерную диафрагму газов в интервале, кг/м3;

r20 - плотность газов при Т = 293 К, кг/м3;

п - количество интервалов времени Dti.

10 Оценка результатов испытаний

10.1 За предел огнестойкости по потере дымогазонепроницаемости принимается минимальное время наступления предельного состояния по 4.1, 4.2, если не обнаружено значительное (>25 %) расхождение результатов.

10.2 Результаты испытаний, описанные в отчете (протоколе), действительны для дверей данного типа с отклонением их габаритных размеров по высоте и ширине от плюс 10 % до минус 30 % с округлением в большую сторону до 50 мм, в меньшую - до 100 мм.

11 Отчет об испытании

11.1 Отчет об испытании, составленный по рекомендуемой форме, должен содержать следующие данные:

1 Наименование и адрес завода-изготовителя.

2 Характеристику объекта испытаний.

3 Характеристику заказываемой услуги.

4 Методы испытаний (ссылка).

5 Процедуру испытания.

6 Испытательное оборудование и средства измерений.

7 Процедуру отбора образцов.

8 Результаты испытаний.

9 Оценку результатов испытаний.

10 Исполнители.

12 Техника безопасности

12.1 При испытании дверей на дымогазопроницаемость должны соблюдаться требования безопасности и производственной санитарии согласно ГОСТ 12.2.003 и ГОСТ 12.1.019.

12.2 К испытанию допускаются люди, ознакомленные с техническим описанием и инструкцией по эксплуатации испытательного стенда.

12.3 Перед испытанием необходимо проверить надежность крепления образца, а также приборов и оборудования, необходимых для стендового испытания.

Приложение А
(обязательное)

1 - печь; 2 - испытываемый образец двери; 3 - пневмокамера; 4 - стенд определения расходных характеристик инженерного оборудования; 6 - регулирующая заслонка; 7 - воздуховоды обвязки стенда; 8 - вентилятор; 9 - форсунки;
*1-5 - ТЭП, установленные в печи;
DРДВ - перепад давления на двери; DРД - перепад давления на диафрагме

Рисунок А.1 - Схема стендового оборудования для испытания дверей на дымогазопроницаемость

БИБЛИОГРАФИЯ

[1] СНиП 21-01-97* Пожарная безопасность зданий и сооружений.

[2] СНиП 2.03.04-84 Бетоны и железобетоны.

[3] Правила 28-64 Измерение расходов жидкостей, газов и паров стандартными диафрагмами и соплами.

Ключевые слова: дверь, дымогазопроницаемость, давление, метод испытания.

 

 




ГОСТЫ, СТРОИТЕЛЬНЫЕ и ТЕХНИЧЕСКИЕ НОРМАТИВЫ.
Некоммерческая онлайн система, содержащая все Российские Госты, национальные Стандарты и нормативы.
В Системе содержится более 150000 файлов нормативно-технической документации, действующей на территории РФ.
Система предназначена для широкого круга инженерно-технических специалистов.

Рейтинг@Mail.ru Яндекс цитирования

Copyright © www.gostrf.com, 2008 - 2026