|
|
|
Министерство мелиорации и водного хозяйства СССР Всесоюзный головной
проектно-технологический институт «Союзоргтехводстрой» ТЕХНОЛОГИЧЕСКАЯ КАРТА Москва 1980 Технологическая карта (ТК) на электроразогрев бетонной смеси в бадьях разработана ВГПТИ «Союзоргтехводстрой». ТК рассмотрена и одобрена для внедрения в Нечерноземной зоне РСФСР институтами «Ленгипроводхоз» и СевНИИГиМ. Рекомендована к изданию Главнечерноземводстроем Минводхоза СССР (письмо № 65-201/23-559 от 24.10.79 г.) Содержание 1. ОБЛАСТЬ ПРИМЕНЕНИЯТехнологическая карта разработана на электроразогрев бетонной смеси в бадьях в зимний период на объектах водохозяйственного строительства при укладке бетонной смеси в несущие конструкции с модулем поверхности Мп = 3¸12. Предварительный электроразогрев бетонной смеси в бадьях применяется для ускорения твердения бетона при отрицательной температуре воздуха (до -30°С). Быстрый (форсированный) метод электроразогрева бетонной смеси в бадьях до t = 70°С, с последующим выдерживанием бетона методом термоса, позволяет ускорить реакции гидратации и экзотермии цемента, а также исключить остаточное тепловое расширение бетона. Указанный способ разогрева и укладки бетонной смеси в конструкции позволяет значительно сократить период набора бетоном критической прочности, что является весьма важным фактором при бетонировании несущих конструкций в зимнее время. Для получения критической прочности бетона до замораживания необходимо выполнить соответствующее утепление конструкции в зависимости от модуля ее поверхности и температуры наружного воздуха, которое назначается по расчету. Ориентировочно для температуры воздуха до -40°С оно должно быть следующим: - при возведении конструкций с модулем поверхности менее 3 (Мп < 3) подогретую бетонную смесь достаточно укрыть теплоизолирующим материалом; - при возведении конструкций с модулем
поверхности от 3 до 8 роль утеплителя выполняет деревянная опалубка толщиной 30- - при возведении конструкций с модулем поверхности 8-12 опалубку и открытые бетонные поверхности необходимо утеплить дополнительно, а в случае надобности - и обогревать бетон. При форсированном электроразогреве бетонной смеси в бадьях расход электроэнергии уменьшается в три раза по сравнению с электропрогревом бетона в конструкции. Так при электродном прогреве 2. ОРГАНИЗАЦИЯ И ТЕХНОЛОГИЯ СТРОИТЕЛЬНОГО ПРОЦЕССАДо начала работ по электроразогреву бетонной смеси в бадьях необходимо выполнить следующее: - получить письменное разрешение от управления энергосети на подключение электроустановки 150 кВт для разогрева бетонной смеси; - оборудовать пункт электроразогрева согласно схеме (см. приложение 1); - провести инструктаж по технике безопасности с лицами, эксплуатирующими пункт электроразогрева, с записью в журнале под роспись получившего и проводившего инструктаж; - провести пробное подключение пункта электроразогрева, соблюдая все требования техники безопасности по эксплуатации электроустановок; - подготовить конструкцию к приему разогретого бетона (раскрепить опалубку, установить арматуру и закладные детали, очистить конструкцию от снега, наледи и т.д.); - доставить на строительную площадку оборудование и механизмы; - завезти в достаточном количестве утеплитель (шлаковата или минераловатная плита) и пергамин; - установить и опробовать вибраторы. Сущность метода заключается в том, что
бетонная смесь перед укладкой в конструкцию подвергается кратковременному
электроразогреву в бадьях емкостью Электроразогрев осуществляют на автоматизированном пункте, который специально устраивается на строительной площадке вблизи от места укладки бетона. Прочность бетона в конструкции после электроразогрева бетонной смеси к моменту возможного замерзания должна быть не ниже критической. Замораживание бетона в раннем возрасте отрицательно влияет на его свойства вследствие необратимого разрушающего воздействия на структуру. При этом нарушается связь между компонентами бетона, что приводит к снижению его плотности, морозостойкости, водонепроницаемости и прочности при последующем твердении. Поэтому действующие СНиП III-В.1-70 «Правила производства бетонных и железобетонных работ» не разрешают замораживание бетона в конструкциях до достижения им критической прочности, величина которой зависит от марки бетона и приведена в таблице 1: Таблица 1
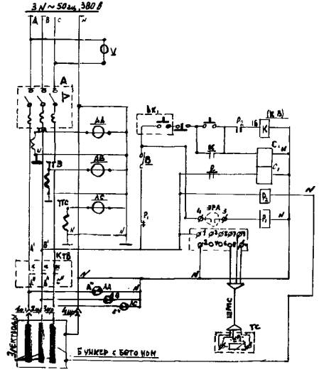
Электроразогрев бетонной смеси осуществляют от сети переменного тока (напряжение 380 В) на специально оборудованном пункте. Принципиальная электрическая схема пункта электроразогрева представлена в приложении 4. Пункт электроразогрева имеет: - две бадьи емкостью V
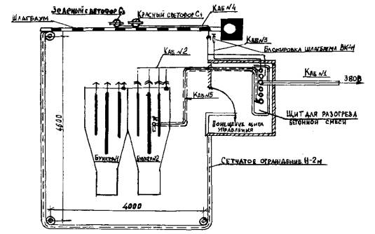
= - деревянное или сетчатое инвентарное
ограждение высотой - двойной деревянный настил в месте установки бадей и приема бетонной смеси; - световое табло и конечные выключатели, устанавливаемые на всех входах; - пульт управления процессом электроразогрева бетонной смеси; - защитный контур заземления, устраиваемый по периметру площадки. С одной стороны питающего кабеля марки КРПТ на все жилы напаивают кабельные наконечники для подключения к щиту управления, с другой - на нулевую жилу напаивают кабельный наконечник для подсоединения к болту заземления бункера, а на токоведущие жилы - штекерные гнезда или губки штепсельного разъема для соединения со штекерами и ножами штепсельного разъема, устанавливаемого на бадье. Пульт управления состоит из: - автоматического выключателя А-3140; - контактора силового КТВ-35; - реле промежуточного ЭП-21; - кнопки управления КУ 121/2; - сигнальной арматуры АС-220; - трансформатора тока ТК-20; - вольтметра Э-30; - амперметра Э-30; - клемной стойки КИ-3; - пакетного выключателя ПК-2-10; - электронного регулятора (ЭРА). Материально-технические ресурсы на монтаж цепи управления, силовой проводки внутри щита и подачи питания представлены в 4 разделе. Бадья для электроразогрева бетонной смеси
представляет собой бункер («туфельку»), корпус которого выполнен из стали
толщиной Для установки вибратора к верхней стенке бадьи приваривают швеллер. В приемной части бадьи расположены три пластины-электрода, которые крепятся к торцовой стенке бадьи с помощью деревянного бруса, закрепленного на кронштейнах, приваренных к боковым стенкам бадьи. Изоляцию электродов выполняют из резиновых трубок или текстолитовых плит. Для равномерного разогрева бетонной смеси средний (ножевой) электрод изготовляют длиннее крайних, но так как площадь электродов должна быть равновеликой, в среднем электроде делают вырезы. Для защиты от возможного повреждения штекерного торцового подключения при погрузке бетонной смеси на торце бункера устанавливают защитную скобу и упорную рамку. Электроразогрев бетонной смеси в бадьях осуществляют в следующем порядке: - две очищенных от бетонной смеси бадьи устанавливают в горизонтальном положении на площадке для разогрева; - осуществляют загрузку бадей бетонной смесью с разравниванием ее между электродами и в промежутках между ними и стенками бадьи; - к корпусу бадьи подсоединяют провод от защитного заземления, нулевой провод от питающей сети и затем подключают электроды; в бетонную смесь устанавливают термометры; - проверяют надежность всех соединений, после чего персонал выходит за пределы ограждения и на электроды подается электрический ток; - по достижении бетонной смесью заданной температуры ток выключают, проверяют отсутствие напряжения на контактных выводах подводящих проводов, после чего последовательно отключают электроды, нулевой провод и провод защитного заземления; - бадью с разогретой смесью подают к месту ее укладки. В период подачи разогретой бетонной смеси в конструкцию производят электроразогрев во второй бадье. Разогретую бетонную смесь не рекомендуется держать в бадье более 10-15 мин во избежание потери ее подвижности и большого охлаждения. Электроразогрев бетонной смеси осуществляется переменным электрическим током напряжением до 380 В. Расчеты параметров электроразогрева бетонной смеси даны в приложении 5. Температура разогрева бетонной смеси, приготовленной на портландцементе, не должна превышать +70°С. Опалубка и арматура перед бетонированием должны быть очищены от снега и наледи. Не рекомендуется проводить бетонирование конструкций при температуре наружного воздуха ниже -30°С и при модуле поверхности более 12. Укладку бетона осуществляют быстрыми темпами и непрерывно. Перегрузка разогретой бетонной смеси не допускается. Сразу после уплотнения неопалубленная поверхность бетона тщательно укрывается паро-, теплоизоляционными материалами. Перерывы в укладке бетона в конструкцию крайне нежелательны. Если все же перерыв неизбежен, то поверхность свежеуложенного бетона тщательно утепляют до возобновления бетонирования. При выдерживании бетона проводят тщательное наблюдение за температурным режимом его твердения. При резком понижении температуры наружного воздуха необходимо принять меры по дополнительному утеплению неопалубленной поверхности бетона. Работу по разогреву бетона в бадьях выполняет одно звено, состоящее из бетонщика 2 разр. - 1 чел., электрооператора 4 разр. - 1 чел. Для проведения бетонных работ с минимальными затратами труда все транспортные средства и механизмы следует размещать в зоне бетонирования таким образом, чтобы исключить ручной труд по приему, подаче и разравниванию бетонной смеси. Автосамосвал с бетонной смесью подходит к площадке для электроразогрева бетонной смеси, выгружает ее в бадьи, установленные на дощатом настиле. Бетонщик следит за загрузкой бадей, при необходимости очищает кузов от налипшего бетона, разравнивает бетонную смесь, не допуская пустот между электродами, а также между электродами и корпусом бадьи. Электрооператор подключает одну из бадей к сети переменного тока при помощи штекерного устройства. Убедившись в отсутствии людей на площадке электроразогрева, электрооператор включает рубильник, тем самым подавая напряжение на первую бадью. По достижении заданной температуры прибор ЭРА, входящий в электрическую цепь, автоматически отключает подаваемое напряжение. Электрооператор проверяет отсутствие напряжения на электродах и дает разрешение бетонщику на строповку первой бадьи. По сигналу бетонщика крановщик выполняет подъем и подачу бадьи к месту укладки бетонной смеси. В период укладки бетонной смеси из первой бадьи производят разогрев второй бадьи по той же технологической схеме, что и первой. Перед приемом бетонной смеси из следующего автосамосвала бетонщик очищает бадьи от прилипшего бетона и устанавливает их согласно схеме (см. приложение 6). Цикл приема бетона, разогрева и укладки его в подколонники повторяется. Расчет экономического эффекта от применения метода кратковременного электроразогрева бетонной смеси в бадьях по сравнению с электродным методом электроподогрева бетона в конструкции приведен в приложении 7. Калькуляция трудовых затрат приведена в таблице 2. График производства работ составлен на
электроразогрев Контроль за производством работ и качеством бетона При укладке бетонной смеси, предварительно разогретой электрическим током, необходимо осуществлять контроль за: - приготовлением бетонной смеси; - транспортированием смеси на строительную площадку; - разогревом бетонной смеси; - укладкой разогретой бетонной смеси в конструкцию; - выдерживанием бетона в конструкции до распалубки и замерзания. При приготовлении бетонной смеси особое внимание следует обращать на точность дозировки компонентов. Температурный контроль разогрева бетонной смеси осуществляется прибором ЭРА. Прибор автоматически отключает напряжение, подаваемое на бадью, при достижении заданной температуры разогрева. Контроль за транспортированием бетонной смеси, за укладкой разогретой бетонной смеси в конструкцию и за выдерживанием бетона в конструкции выполняется обычными приемами и методами при производстве бетонных работ в зимнее время. Техника безопасности Настоящие указания по технике безопасности составлены на основе общих положений СНиП III-А.11-70 «Техника безопасности в строительстве» с учетом специфических условий электроразогрева бетонной смеси в бадьях. Главные инженеры, главные энергетики, производители работ, применяющие электроразогрев бетонной смеси в бадьях, обязаны обеспечить на объекте выполнение правил техники безопасности СНиП III-А.11-70. За безопасное состояние установки отвечает инженерно-технический работник, назначенный приказом по строительному управлению. Посторонние лица на площадку электроразогрева не допускаются. Рабочие, обслуживающие участок электроразогрева, должны быть обучены правилам безопасности эксплуатации пункта электроразогрева и должны иметь специальный допуск для работы на этом пункте. Управление процессом электроразогрева бетонной смеси осуществляется электрооператором, имеющим квалификацию не ниже 3 разряда и удостоверение на право допуска к обслуживанию электроустановок напряжением до 1000 В. Электроразогрев бетонной смеси в бадьях разрешается производить только на специально оборудованной площадке. Площадка должна иметь со всех сторон
ограждение высотой Со стороны приема бетонной смеси устанавливается шлагбаум или ворота, препятствующие входу и въезду на территорию пункта во время разогрева бетонной смеси. В пунктах устанавливается автоблокировка, которая отключает участок от электросети в случае подъема шлагбаума во время разогрева. На участке разогрева со стороны приема бетонной смеси, а также на видном для крановщика месте устанавливаются сблокированные светофоры - красный и зеленый. Красный монтируется в табло: «Стой! Высокое напряжение!», зеленый - в табло: «Подогрев окончен». Управление процессом электроразогрева бетонной смеси в бадьях осуществляется из утепленной кабины, в которой установлен пульт. Металлические детали ограждения должны иметь заземление, бадьи должны быть установлены на изолированном основании. У силового щита необходимо устанавливать деревянные решетки, покрытые диэлектрическими ковриками. Около площадки электроразогрева должны быть вывешены инструкции, плакаты и предупредительные надписи по технике безопасности при производстве работ по электроразогреву, а также «Правила оказания первой помощи при поражении электротоком». Все электрическое оборудование должно быть надежно заземлено в соответствии с требованиями «Инструкции по заземлению передвижных строительных механизмов и электрифицированного инструмента» (СН 39-58). Состояние изоляции кабелей, электродов, зануление корпуса бадьи, заземление металлических ограждений должно периодически проверяться визуально, а также с помощью мегомметра. При работе в вечернее время площадка должна быть хорошо освещена. Освещение рабочих мест должно соответствовать «Нормам электрического освещения строительных и монтажных работ» (СН 81-60). При перерывах в работе, ремонте и демонтаже оборудования напряжение в подводящих сетях должно быть полностью снято. Измерение температуры бетонной смеси в процессе электроразогрева техническими термометрами допускается только при выключенном напряжении. Одновременно включать в сеть несколько бадей в пределах одной площадки не разрешается. Калькуляция трудовых затрат на электроразогрев
Стоимость прогрева 0-21 руб. - стоимость затрат труда при электроразогреве; 0-90 руб. - стоимость израсходованной энергии. График выполнения работ на электроразогрев
3. ТЕХНИКО-ЭКОНОМИЧЕСКИЕ ПОКАЗАТЕЛИТрудоемкость процесса разогрева Расход электроэнергии на разогрев Продолжительность электроразогрева
бетонной смеси в бадье при V = Стоимость электроразогрева 4. МАТЕРИАЛЬНО-ТЕХНИЧЕСКИЕ РЕСУРСЫ4.1. Потребность в основных материально-технических ресурсах приводится в таблице 4. Таблица 4
Приложение 1ПУНКТ ЭЛЕКТРОРАЗОГРЕВА
Примечания: 1. Сетчатое ограждение, стойкие и металлические конструкции - заземлить! 2. Термометр сопротивления ТС переносить и устанавливать между электродами БАДЬЯ ДЛЯ ЭЛЕКТРОРАЗОГРЕВА БЕТОННОЙ СМЕСИВариант с верхним подводом электроэнергии на бадью
1. Корпус бадьи; 2. Гетинаксовые плиты; 3. Упорный брус; 4. Пластина-электрод; 5. Плоское токоприемное устройство; 6. Брус крепления токопроводящих стержней; 7. Стальной токопроводящий стержень Приложение 2БАДЬЯ V =
|
|||||||||||||||||||||||||||||||||||||||||||||||||||||||||||||||||||||||||||||||||||||||||||||||||||||||||||||||||||||||||||||||||||||||||||||||||||||||||||||||||||||||||||||||||||||||||||||||||||||||||||||||||||||||||||||||||||||||||||||||||||||||||||||||||||||||||||||||||||||||||||||||||||||||||||||||||||||||||||||||||||||||||||||||||||||||||||||||||||||||
|
Условное обозначение |
Наименование |
Тип марки |
Количество |
Примечание |
|
|
N |
Вольтметр |
Э-30 |
1 |
ШК = 0-450 В |
|
|
А |
Автомат |
А-3140 |
1 |
Ум = 600 А; Уубг = 1750 А |
|
|
ТТА; ТТВ; ТТС |
Трансформатор тока |
ТК-20 |
3 |
Ум = 600/5А |
|
|
АА: АВ; АС |
Амперметр |
Э-30 |
3 |
ШК = 0-600/5А |
|
|
КТВ |
Контактор |
КТВ-35 |
1 |
Ум = |
|
|
1 шр; 2 шр; 3 шр; 4 шр |
Штепсельный разъем |
н/ст |
4 |
Изготовление местное |
|
|
ВК |
Выключатель конечный |
ВК-411 |
1 |
|
|
|
КС; КП |
Кнопка двухштифтовая |
КУ-121 |
1 |
|
|
|
В |
Выключатель |
ПК2-10 |
1 |
|
|
|
Ск |
Светофор Светофор |
спаренный |
н/ст |
1 |
Красный светофильтр |
|
Сз |
н/ст |
1 |
Зеленый светофильтр |
||
|
Р1; Р2 |
Промежуточное реле |
ЭП-21 |
1 |
Uк = 220 B; 2 н/о 1 н/з |
|
|
ЭРА |
Электронный регулятор автоматический гр. 23 |
ЭРА |
1 |
tусп = 0- |
|
|
ЛА |
Сигнальная арматура |
АС-220 |
1 |
Красный светофильтр |
|
|
ЛВ |
Сигнальная арматура |
АС-220 |
1 |
Желтый светофильтр |
|
|
ЛС |
Сигнальная арматура |
АС-220 |
1 |
Синий светофильтр |
|
|
ТС |
Термометр сопротивления |
ТСМ-Х |
1 |
Гр. 23; Д = 500 |
|
|
ШРПСЭ |
Кабель экранизированный |
ШПРС
3 |
|
Уточняется по месту |
|
Примечания:
1. Лампы Ск и Сз (светофоры) установить на шлагбауме.
2. Измерительные цепи регулятора ЭРА тщательно заэкранизировать. Экраны занулить.
3. В контакторе КТВ установить блокконтакт с нормально закрытым контактом.
Исходные данные
1. Напряжение U = 380 В
2. Бетон марки «200» на портландцементе марки «400» с расходом цемента 300 кг/м3.
Водоцементное отношение 0,5;
подвижность смеси 6-
3. Удельное сопротивление бетонной смеси
ρрасч. = 600 Ом·см
4. Объемный вес бетонной смеси γ = 2400 кг/м3, теплоемкость С = 0,25 ккал/кг·град.
5. Емкость бадьи Vв =
= 5°С до
= 70°С.
Расчет
потребной энергии для нагрева
Удельный расход энергии при электроразогреве бетонной смеси определяется по формуле:
Q = C·γ·Vв·(
-
) ккал.
Так как через бетонную смесь, находящуюся
ниже пластин-электродов, электрический ток почти не проходит, то в расчет принимается
не весь объем бетонной смеси в бадье (
Q = 0,25·2400·0,5·(70-5) = 19500 ккал,
или
19500·0,00116 = 22,6 кВт·ч
(1 ккал = 0,00116 кВт·ч)
Расчет потребляемой мощности
Сопротивление бетонной смеси определяется по формуле:
![]()
где
S - площадь сечения бетонной смеси, уложенной в бадью. Так как бетонная смесь является неоднородной массой, и ток от пластины идет в обе стороны, то площадь условно определяется из отношения:
![]()
откуда
![]()
Сила тока на фазе составит:
![]()
Мощность на одной фазе равна:
N = Y·U = 157·220 = 34540 Вт = 34,5 кВт
Полная мощность при разогреве 3 фазами:
![]()
N = 3·220·157 = 103,5 кВт
Расчет времени разогрева (Т)
Приведенная работа равна:
А = K·Q
А = 0,98·22,6 = 22,1 кВт·ч,
где
К = 0,98 - коэффициент теплопотерь.
Откуда время разогрева составит:
![]()
Объема бетона (Р) укладываемого за сутки (16 часов) при коэффициенте использования по времени 0,8 равен:
![]()
План фундаментов насосной станции

Расчет ведется на
|
Наименование затрат |
Ед. |
Затраты |
Основной шифр |
Экономия |
|
|
при
электропро- |
при электроразо- |
||||
|
Электроэнергия |
кВт/ч |
8000 |
2260 |
Прейскурант |
143,5 |
|
Пар |
ккал |
49584 |
16474 |
Прейскурант |
11,0 |
|
Электроды |
кг |
700 |
- |
|
65,0 |
|
Пластины-электроды |
кг |
- |
31,5 |
|
-6,61 |
|
Кабель силовой
КРТП |
м |
- |
20,0 |
Прейскурант |
-20,6 |
|
Провод ПР (разводка) |
м |
1030 |
- |
|
111,00 |
|
Рабочая сила |
чел.-дн. |
12,5 |
3,13 |
ЕНиР |
48,3 |
Примечания:
1. Минус в графе «экономия» означает отсутствие позиции в графе «затраты при электропрогреве бетона».
2. Расчетные температуры:
а) для электропрогрева бетона +60°С;
б) для электроразогрева бетонной смеси +70°С;
в) наружного воздуха -20°С;
3. Стоимость понижающих трансформаторов ТМОА-50 при электропрогреве бетона и стоимость работ, связанных с устройством автоматизированного пункта при электроразогреве бетонной смеси в расчете не учтены.
Экономия на
![]()
|
ГОСТЫ, СТРОИТЕЛЬНЫЕ и ТЕХНИЧЕСКИЕ НОРМАТИВЫ. Некоммерческая онлайн система, содержащая все Российские Госты, национальные Стандарты и нормативы. В Системе содержится более 150000 файлов нормативно-технической документации, действующей на территории РФ. Система предназначена для широкого круга инженерно-технических специалистов. Copyright © www.gostrf.com, 2008 - 2026 |