Крупнейшая бесплатная информационно-справочная система онлайн доступа к полному собранию технических нормативно-правовых актов РФ. Огромная база технических нормативов (более 150 тысяч документов) и полное собрание национальных стандартов, аутентичное официальной базе Госстандарта. GOSTRF.com - это более 1 Терабайта бесплатной технической информации для всех пользователей интернета. Все электронные копии представленных здесь документов могут распространяться без каких-либо ограничений. Поощряется распространение информации с этого сайта на любых других ресурсах. Каждый человек имеет право на неограниченный доступ к этим документам! Каждый человек имеет право на знание требований, изложенных в данных нормативно-правовых актах!

  


 

ФЕДЕРАЛЬНОЕ АГЕНТСТВО
ПО
ТЕХНИЧЕСКОМУ РЕГУЛИРОВАНИЮ И МЕТРОЛОГИИ

НАЦИОНАЛЬНЫЙ

СТАНДАРТ

российской

ФЕДЕРАЦИИ

ГОСТ Р

53177-

2008

Вакуумная техника

ОПРЕДЕЛЕНИЕ ХАРАКТЕРИСТИК
МАСС-СПЕКТРОМЕТРИЧЕСКОГО МЕТОДА
КОНТРОЛЯ ГЕРМЕТИЧНОСТИ

Москва

Стандартинформ

2009

Предисловие

Цели и принципы стандартизации в Российской Федерации установлены Федеральным законом от 27 декабря 2002 г. 184-ФЗ «О техническом регулировании», а правила применения национальных стандартов Российской Федерации - ГОСТ Р 1.0-2004 «Стандартизация в Российской Федерации. Основные положения»

Сведения о стандарте

1 РАЗРАБОТАН Санкт-Петербургским государственным политехническим университетом

2 ВНЕСЕН Техническим комитетом по стандартизации ТК 249 «Вакуумная техника»

3 УТВЕРЖДЕН И ВВЕДЕН В ДЕЙСТВИЕ Приказом Федерального агентства по техническому регулированию и метрологии от 18 декабря 2008 г. 626-ст

4 ВВЕДЕН ВПЕРВЫЕ

Информация об изменениях к настоящему стандарту публикуется в ежегодно издаваемом информационном указателе «Национальные стандарты», а текст изменений и поправок - в ежемесячно издаваемых информационных указателях «Национальные стандарты». В случае пересмотра (замены) или отмены настоящего стандарта соответствующее уведомление будет опубликовано в ежемесячно издаваемом информационном указателе «Национальные стандарты»

Соответствующая информация, уведомление и тексты размещаются также в информационной системе общего пользования - на официальном сайте Федерального агентства по техническому регулированию и метрологии в сети Интернет

Содержание

НАЦИОНАЛЬНЫЙ СТАНДАРТ РОССИЙСКОЙ ФЕДЕРАЦИИ

Вакуумная техника

ОПРЕДЕЛЕНИЕ ХАРАКТЕРИСТИК МАСС-СПЕКТРОМЕТРИЧЕСКОГО МЕТОДА КОНТРОЛЯ ГЕРМЕТИЧНОСТИ

Vacuum technology. Measurement of performance characteristics of mass-spectrometer method of tightness control

Дата введения - 2009-05-01

1 Область применения

Настоящий стандарт распространяется на масс-спектрометрический метод контроля герметичности вакуумных систем всеми способами, указанными в ГОСТ 28517, при которых происходит натекание пробного вещества в предварительно откачанный объект, и устанавливает процедуры определения характеристик контроля.

2 Нормативные ссылки

В настоящем стандарте использованы нормативные ссылки на следующие стандарты:

ГОСТ 12.2.003-91 Система стандартов безопасности труда. Оборудование производственное. Общие требования безопасности

ГОСТ 9293-74 (ИСО 2435-73) Азот газообразный и жидкий. Технические условия

ГОСТ 26790-85 Техника течеискания. Термины и определения

ГОСТ 28517-90 Контроль неразрушающий. Масс-спектрометрический метод течеискания. Общие требования

Примечание - При пользовании настоящим стандартом целесообразно проверить действие ссылочных стандартов в информационной системе общего пользования - на официальном сайте Федерального агентства по техническому регулированию и метрологии в сети Интернет или по ежегодно издаваемому информационному указателю «Национальные стандарты», который опубликован по состоянию на 1 января текущего года, и по соответствующим ежемесячно издаваемым информационным указателям, опубликованным в текущем году. Если ссылочный стандарт заменен (изменен), то при пользовании настоящим стандартом следует руководствоваться заменяющим (измененным) стандартом. Если ссылочный стандарт отменен без замены, то положение, в котором дана ссылка на него, применяется в части, не затрагивающей эту ссылку.

3 Термины и определения

В настоящем стандарте применены термины по ГОСТ 26790, а также следующие термины с соответствующими определениями:

3.1 время реакции (time of reaction): Промежуток времени между подведением пробного вещества к месту расположения течи и появлением выходного сигнала течеискателя.

3.2 локализация течи (leak locating): Выделение негерметичного участка и (или) определение места расположения течи.

3.3 минимальный поток (minimal flow rate): Наименьший поток пробного вещества, который может быть зарегистрирован средствами контроля герметичности.

3.4 максимальный поток (maximal flow rate): Наибольший поток пробного вещества, который может быть зарегистрирован средствами контроля герметичности.

3.5 максимальное рабочее давление (maximum working pressure): Наибольшее остаточное давление газов в контролируемом объекте, при котором в пределах погрешности измерения сохраняется номинальная чувствительность установки.

3.6 минимальное рабочее давление (minimum working pressure): Наибольшее остаточное давление, до которого может быть откачана вакуумная камера при проведении контроля герметичности.

3.7 браковочный признак (rejection feature): Максимальный допускаемый поток пробного вещества для контролируемого изделия.

3.8 пробное вещество (tracer fluid): Вещество, проникание которого через течь обнаруживается при течеискании.

3.9 калиброванная течь (calibrated leak): Устройство, воспроизводящее определенный поток пробного вещества.

4 Общие положения

4.1 Масс-спектрометрический метод контроля герметичности основан на обнаружении пробного вещества в смеси веществ, проникающих через течи, путем ионизации вещества с последующим распределением ионов по отношению их массы к заряду под действием электрического и магнитного полей.

4.2 Основным пробным веществом является гелий или его смеси с другими газами. Допускается применение других пробных веществ, например водорода или аргона.

4.3 Пробное вещество не должно оказывать вредного влияния на контролируемый объект.

4.4 Возможности метода определяются следующими характеристиками:

- чувствительность к потоку;

- порог чувствительности к потоку (минимальный регистрируемый поток пробного вещества);

- максимальный поток;

- время реакции;

- минимальное и максимальное рабочие давления в контролируемом объекте.

4.5 В связи с тем, что характеристики являются взаимно зависимыми, они должны определяться в одинаковых условиях.

4.6 В зависимости от конструктивно-технологических особенностей и режимов эксплуатации объекта могут определяться все или часть приведенных характеристик.

5 Аппаратура и проведение испытаний

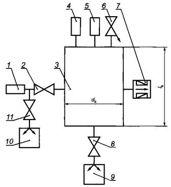
5.1 Для определения характеристик используют вакуумную установку, состоящую из масс-спектрометрического течеискателя или анализатора парциальных давлений, вакуумной камеры, вакуумметров, вакуумных насосов, клапанов и соединительных трубопроводов, схема которой представлена на рисунке 1.

1 - калиброванная течь; 2 - клапан; 3 - вакуумная камера; 4 - первичный преобразователь для измерения низкого давления; 5 - первичный преобразователь для измерения высокого давления; 6 - натекатель; 7 - течеискатель; 8 - клапан; 9 - дополнительная вакуумная система; 10 - вакуумный насос; 11 - клапан

Рисунок 1 - Схема вакуумной установки

Примечания

1 При определении характеристик вакуумная камера должна быть герметичной в пределах чувствительности применяемого течеискателя.

Для определения паспортных характеристик течеискателей рекомендуется выбирать объем вакуумной камеры, равный 5 л, при соотношении диаметра вакуумной камеры dк к ее длине lк, равной 0,5.

2 При объеме вакуумной камеры не более 5 л и наличии в течеискателе собственной откачной системы дополнительную вакуумную систему 9, клапан 8 и первичные преобразователи 4 и 5 допускается не устанавливать.

5.2 Течеискатель должен быть подготовлен к работе в соответствии с эксплуатационной документацией.

6 Определение характеристик

6.1 Определение чувствительности

6.1.1 В исходном состоянии вакуумной установки (см. рисунок 1) все клапаны закрыты.

6.1.2 Устанавливают калиброванную течь 1.

Примечание - Значение калиброванной течи следует выбирать, близкой к браковочному признаку контролируемого объекта.

6.1.3 Открывают клапан 11 и в течение не менее 15 мин вакуумным насосом 10 откачивают внутреннюю полость трубопроводов между калиброванной течью 1 и клапаном 2 до остаточного давления не более 10-1 Па.

Дополнительной вакуумной системой 9 через клапан 8 откачивают вакуумную камеру 3 до остаточного давления менее 10-3 Па.

Значение фона Uф определяют по установившемуся показанию течеискателя 7. Открывают клапан 2 и, подав пробное вещество из калиброванной течи 1 в вакуумную камеру 3, по установившемуся показанию течеискателя 7 определяют значение сигнала Uc.

Чувствительность  вычисляют по формуле

(1)

где

Uc - выходной сигнал течеискателя при подключенной калиброванной течи, Y;

Y - произвольная единица измерения, пропорциональная ионному току;

Uф - фоновый сигнал течеискателя, подключенного к вакуумной камере, при отключенной калиброванной течи, Y;

Qк.т - пересчитанный поток пробного вещества калиброванной течи при температуре испытания, м3qПa/c

6.2 Определение порога чувствительности к потоку (минимального потока пробного вещества, регистрируемого течеискателем)

6.2.1 Определение шума и дрейфа вакуумной установки

Определяют значение фонового сигнала вакуумной установки по показаниям течеискателя 7.

В качестве дрейфа Uд принимают изменение аппроксимированного (методом наименьших квадратов) фонового сигнала, отнесенное к 60 с.

Шум Um принимают равным корню квадратному из дисперсии фонового сигнала, измеренного 10 раз через каждые 60 с.

Примечания

1 Одиночный заброс выходного сигнала, зарегистрированный течеискателем 7 в процессе проведения измерения, не учитывают. При появлении повторных забросов проводимые измерения прекращают и повторно начинают измерения.

2 В случае наличия резины или других полимеров в клапане 2 или в месте присоединения течи определение значения фонового сигнала вакуумной установки проводят без калиброванной течи 1 с установленной на ее месте заглушкой и при открытом клапане 2. При отсутствии резины или полимеров определение значения фонового сигнала установки осуществляют при наличии калиброванной течи и закрытом клапане 2.

6.2.2 Минимальный регистрируемый сигнал Uмин, Y, вычисляют по формуле

(2)

где

β - измерительный коэффициент;

Uш - шум установки, Y;

Примечание - Измерительный коэффициент β определяет относительную погрешность определения Uмин, равную 100/β.

Измерительный коэффициент β рекомендуется выбирать равным 2.

6.2.3 Порог чувствительности к потоку Qмин, м3·Па/с, вычисляют по формуле

(3)

6.3 Определение порога чувствительности к потоку (максимального потока пробного вещества, регистрируемого течеискателем)

6.3.1 К вакуумной камере 3 (см. рисунок 1) подключают калиброванную течь 1 или подают пробное вещество на вход натекателя 6.

Примечание - Натекатель должен иметь микрометрическую градуировку регулируемой проводимости.

6.3.2 Зависимость чувствительности от потока пробного вещества определяют по формуле (1). Значение потока изменяется с помощью натекателя 6, устанавливая не менее трех равномерно расположенных величин в каждом диапазоне измерения потоков.

6.3.3 В качестве максимального потока принимают значение, при котором чувствительность уменьшается на порядок по сравнению с ее значением при браковочном признаке объекта.

6.4 Определение времени реакции течеискателя

6.4.1 При закрытом клапане 2 к вакуумной камере 3 (см. рисунок 1) подсоединяют калиброванную течь 1. Открывают клапан 11 и в течение не менее 15 мин вакуумным насосом 10 откачивают внутреннюю полость трубопроводов между калиброванной течью 1 и клапаном 2 до остаточного давления не более 10-1 Па. После достижения установленного давления откачку прекращают и закрывают клапан 11.

6.4.2 Откачивают до предельного давления вакуумную камеру 3 через клапан 8 дополнительной вакуумной системой 9 при открытом клапане 2 и подключенном течеискателе.

Рисунок 2 - Кривая натекания

6.4.3 Закрывают клапан 2. После установившегося выходного сигнала течеискателя вновь открывают клапан 2. Определяют кривую натекания, т.е. зависимость выходного сигнала течеискателя от времени (см. рисунок 2).

6.4.4 Фиксируют время появления выходного сигнала течеискателя tмин и принимают его за время реакции при локализации течи.

6.4.5 Постоянную времени τ (см. рисунок 2), соответствующую увеличению выходного сигнала до 63 % от максимального установившегося значения, принимают за время реакции в режиме измерения течи. Считают время реакции течеискателя, равной постоянной времени.

6.5 Определение минимального и максимального рабочих давлений

6.5.1 Откачивают дополнительной вакуумной системой 9 через клапан 8 вакуумную камеру 3 до минимального остаточного давления и принимают его в качестве минимального рабочего давления при контроле герметичности. Допускается вместо дополнительной вакуумной системы 9 откачку проводить встроенными средствами течеискателя 7.

Подавая с помощью натекателя 6 сухой воздух в вакуумную камеру 3, устанавливают различные значения давления воздуха в вакуумной камере (не менее трех значений для каждого диапазона).

Для каждого давления вычисляют порог чувствительности к потоку Qмин по формуле (3) и определяют зависимость порога чувствительности от давления.

Находят значение давления, при котором порог чувствительности становится меньше браковочного признака. Принимают это давление за максимальное рабочее давление.

7 Расчет основных метрологических характеристик

7.1 Относительную методическую погрешность чувствительности δч, %, вычисляют по формуле

δч = δк.т + δп.с,

(4)

где

δк.т - относительная погрешность потока калиброванной течи, %;

δп.с - относительная погрешность полезного сигнала, представляющая собой отношение суммы дрейфа и шума (см. 6.2.1) к полезному сигналу Uc - Uф, %.

7.2 Относительную методическую погрешность порога чувствительности к потоку δQ, %, вычисляют по формуле

δQ = δч + 100/β.

(5)

8 Требования безопасности

8.1 При проведении испытаний следует соблюдать правила безопасности по ГОСТ 12.2.003 и дополнительные требования техники безопасности, установленные в технической документации предприятия, на котором проводят испытания.

При работе с сосудами и трубопроводами, работающими под давлением, следует соблюдать требования в соответствии с [1], [2], [3].

Работу с жидким азотом следует проводить в соответствии с ГОСТ 9293.

Библиография

[1] ПБ 03-576-2003 Правила устройства и безопасной эксплуатации сосудов, работающих под давлением

[2] ПБ 03-583-2003 Правила разработки, изготовления и применения мембранных предохранительных устройств

[3] ПБ 03-585-2003 Правила устройства и безопасной эксплуатации технологических трубопроводов

Ключевые слова: масс-спектрометрический метод контроля герметичности, контролируемое изделие, вакуумная камера, натекатель, течеискатель, вакуумный насос, пробное вещество, калиброванная течь, максимальное рабочее давление, минимальное рабочее давление, максимальный поток, минимальный поток, время реакции течеискателя, порог чувствительности к потоку, безопасность

 

 




ГОСТЫ, СТРОИТЕЛЬНЫЕ и ТЕХНИЧЕСКИЕ НОРМАТИВЫ.
Некоммерческая онлайн система, содержащая все Российские Госты, национальные Стандарты и нормативы.
В Системе содержится более 150000 файлов нормативно-технической документации, действующей на территории РФ.
Система предназначена для широкого круга инженерно-технических специалистов.

Рейтинг@Mail.ru Яндекс цитирования

Copyright © www.gostrf.com, 2008 - 2026