Крупнейшая бесплатная информационно-справочная система онлайн доступа к полному собранию технических нормативно-правовых актов РФ. Огромная база технических нормативов (более 150 тысяч документов) и полное собрание национальных стандартов, аутентичное официальной базе Госстандарта. GOSTRF.com - это более 1 Терабайта бесплатной технической информации для всех пользователей интернета. Все электронные копии представленных здесь документов могут распространяться без каких-либо ограничений. Поощряется распространение информации с этого сайта на любых других ресурсах. Каждый человек имеет право на неограниченный доступ к этим документам! Каждый человек имеет право на знание требований, изложенных в данных нормативно-правовых актах!

  


 

ОТКРЫТОЕ АКЦИОНЕРНОЕ ОБЩЕСТВО "ГАЗПРОМ"

Общество с ограниченной ответственностью

"Научно-исследовательский институт природных газов и газовых технологий - ВНИИГАЗ"

Общество с ограниченной ответственностью

"Информационно-рекламный центр газовой промышленности"

СТАНДАРТ ОРГАНИЗАЦИИ

ДОКУМЕНТЫ НОРМАТИВНЫЕ ДЛЯ ПРОЕКТИРОВАНИЯ, СТРОИТЕЛЬСТВА И ЭКСПЛУАТАЦИИ ОБЪЕКТОВ ОАО "ГАЗПРОМ"

ТЕХНИЧЕСКИЕ ТРЕБОВАНИЯ К СИСТЕМАМ ЭЛЕКТРОСНАБЖЕНИЯ ГРС

СТО Газпром 2-1.11-081-2006

Дата введения - 2007-01-10

Содержание

Предисловие

1 РАЗРАБОТАН

Обществом с ограниченной ответственностью "Научно-исследовательский институт природных газов и газовых технологий - ВНИИГАЗ"

2 ВНЕСЕН

Управлением энергетики Департамента по транспортировке, подземному хранению и использованию газа ОАО "Газпром"

3 УТВЕРЖДЕН И ВВЕДЕН В ДЕЙСТВИЕ

Распоряжением ОАО "Газпром" от 14 сентября 2006 г. № 240

4 ВВЕДЕН ВПЕРВЫЕ

 

Введение

Потребители электроэнергии на газораспределительной станции (далее - ГРС) имеют небольшую мощность, но надежная их работа определяет функционирование всего технологического процесса станций и надежность подачи газа потребителям. Оснащение ГРС микропроцессорными устройствами коммерческого учета газа, средствами автоматизации, телемеханики и связи предъявляют повышенные требования к надежности электроснабжения и к качеству электроэнергии. Эти требования обусловлены в первую очередь возникновением прямых финансовых потерь газоснабжающих организаций при перерывах в электроснабжении.

Особенность ГРС как потребителя электроэнергии состоит в том, что здесь в общем случае присутствуют электроприемники всех трех категорий надежности, а именно:

- электроприемники III категории надежности - наружное освещение, электрообогрев технологических помещений, бытовая нагрузка, катодная защита и др.;

- электроприемники II категории надежности - аварийное освещение, пожарные насосы, аппаратура связи, аппаратура дистанционной сигнализации, бытовая нагрузка при надомной форме обслуживания и др.;

- электроприемники I категории надежности - системы коммерческого учета газа, аварийная вентиляция технологических помещений, аппаратура систем автоматического управления ГРС, аппаратура телемеханики, аппаратура автоматизированных систем коммерческого учета электроэнергии (АСКУ Э) и др.

Поэтому ГРС необходимо рассматривать не как отдельный электроприемник или как потребитель с однородными электроприемниками, а как комплекс электроприемников, имеющих различные категории надежности и получающих питание от разных взаиморезервирующих источников.

Необходимость создания данного документа обусловлена высокими требованиями к надежности электроснабжения и обеспечения промышленной безопасности и тем, что в настоящее время на рынке появились автономные источники электроснабжения различного типа и мощности, которые могут успешно применяться в качестве резервных или основных источников для электроснабжения ГРС.

Целью данного стандарта является:

- создание нормативной базы для проектирования и создания систем электроснабжения при реконструкции действующих ГРС и при новом строительстве;

- установление основных требований к схемам электроснабжения ГРС, источникам питания и электрооборудованию.

В разработке настоящего стандарта участвовал авторский коллектив: С.Н. Великий (ОАО "Газпром"), А.А. Челазнов, Н.В. Даки (ООО "ВНИИГАЗ").

1 Область применения

1.1 Настоящий стандарт распространяется на системы электроснабжения газораспределительных станций, устанавливает основные требования к оборудованию и схемам электроснабжения газораспределительных станций различной производительности. Технические требования настоящего стандарта служат нормативной, информационной базой и основанием для разработки технических заданий при создании источников питания и блочно-комплектных устройств электроснабжения газораспределительных станций различного типа.

1.2 Настоящий стандарт является обязательным для всех структурных подразделений, дочерних обществ и организаций ОАО "Газпром", осуществляющих проектирование, строительство, реконструкцию и эксплуатацию объектов и систем электроснабжения газораспределительных станций для ОАО "Газпром".

2 Нормативные ссылки

В настоящем стандарте использованы нормативные ссылки на следующие стандарты:

ГОСТ 12.2.007.0-75 ССБТ. Изделия электротехнические. Общие требования безопасности

ГОСТ 183-74 Машины вращающиеся. Общие технические условия

ГОСТ 13109-97 Электрическая энергия. Совместимость технических средств электромагнитная. Нормы качества электрической энергии в системах электроснабжения общего назначения

ГОСТ 15543.1-89 Изделия электротехнические. Общие требования в части стойкости к климатическим внешним воздействующим факторам

ГОСТ 24607-88 Преобразователи частоты полупроводниковые. Общие технические требования

ГОСТ 24682-81 Изделия электротехнические Общие технические требования в части стойкости к воздействию специальных сред.

ГОСТ 26416-85 Агрегаты бесперебойного питания на напряжение до 1 кВ. Общие технические условия

ГОСТ 29322-92 (МЭК 38-83) Стандартные напряжения

ГОСТ Р 50030.1-2000 (МЭК 60947-1-99) Аппаратура распределения и управления низковольтная. Часть 1. Общие требования и методы испытаний

ГОСТ Р 50783-95 Электроагрегаты и передвижные электростанции с двигателями внутреннего сгорания. Общие технические требования

ГОСТ Р 51321.1-2000 (МЭК 60439-1-92) Устройства комплектные низковольтные распределения и управления. Часть 1. Устройства, испытанные полностью или частично. Общие технические требования и методы испытаний

ГОСТ Р 51330.0-99 (МЭК 60079-0-98) Электрооборудование взрывозащищенное. Часть 0. Общие требования

ОСТ 51.40-93 Газы горючие природные, поставляемые и транспортируемые по магистральным газопроводам. Технические условия

Примечание - При пользовании настоящим стандартом целесообразно проверить действие ссылочных стандартов по соответствующим указателям, составленным на 1 января текущего года, и информационным указателям, опубликованным в текущем году. Если ссылочный документ заменен (изменен), то при пользовании настоящим стандартом следует руководствоваться замененным (измененным) стандартом. Если ссылочный документ отменен без замены, то положение, в котором дана ссылка на него, применяется в части, не затрагивающей эту ссылку.

3 Сокращения

В настоящем стандарте использованы следующие сокращения:

АБ - аккумуляторная батарея;

АБП - агрегат бесперебойного питания;

АВР - автоматическое включение резервного питания;

АСКУЭ - автоматизированная система коммерческого учета электроэнергии;

АСУ - автоматизированная система управления;

ВЗ - выпрямитель зарядный;

ГРС - газораспределительная станция;

ДГ - двигатель-генераторный агрегат;

И - инвертор, преобразующий напряжение постоянного тока в напряжение переменного тока промышленной частоты;

КИП и А - контрольно-измерительные приборы и автоматика;

РЗ и А - релейная защита и автоматика;

РЭА - резервный электроагрегат;

САУ - система автоматизированного управления;

ПЧ - преобразователь частоты;

УЗО - устройства защитного отключения.

4 Требования назначения

4.1 Общие требования

4.1.1 Система электроснабжения ГРС должна представлять собой устройство блочно-комплектного исполнения (далее - устройство) в полной заводской готовности, в которое входят источники питания, аппаратура и оборудование управления, учета и распределения электроэнергии. При разработке устройства должны соблюдаться требования нормативных документов и решений руководства ОАО "Газпром" [1], [2], [3].

4.1.2 В качестве исходной информации при создании устройства электроснабжения ГРС должны использоваться результаты разработки российских и иностранных организаций в области создания источников автономного электроснабжения - АБП, детандерных электроагрегатов малой мощности, использующих перепад давления редуцируемого на ГРС газа, а также электроагрегатов малой мощности на базе микротурбин или поршневых машин, работающих на газовом топливе.

4.2 Назначение устройства

4.2.1 Назначением устройства является обеспечение электропитания потребителей электроэнергии на ГРС в соответствии с требуемым по ГОСТ 13109 качеством электроэнергии и уровнем надежности согласно действующим в ОАО "Газпром" требованиям по категорийности электроприемников.

4.2.2 Устройство должно обеспечивать электроэнергией электроприемники ГРС всех категорий надежности, согласно классификации ПУЭ [4], включая системы коммерческого учета газа, оборудование систем автоматизации, оборудование телемеханики, освещения и установки катодной защиты.

4.3 Требования к составу источников питания

4.3.1 Для выполнения функции электроснабжения потребителей устройство в полной комплектации должно использовать, как правило, три независимых источника питания в соответствии с требованиями ПУЭ [4]:

- основной источник питания - трехфазная сеть 230/400 В, 50 Гц (ввод 230/400 В от собственной трансформаторной подстанции 6-10/0,4 кВ или ввод 230/400 В от местной сети);

- резервный источник питания - резервный электроагрегат или второй независимый ввод 230/400 В;

- аварийный источник питания - АБП.

4.3.2 Возможны варианты исполнения, в которых отсутствует один из источников - ввод от сети 230/400 В, или резервный источник питания. В этих случаях источниками электроснабжения на ГРС являются:

1) при отсутствии ввода от сети 230/400 В:

- основной источник - электроагрегат, работающий в базовом режиме и обеспечивающий электроэнергией электроприемники всех категорий надежности;

- АБП, питающий электроприемники I категории во всех режимах, в том числе и при пропадании напряжения на основном источнике;

2) при отсутствии резервного источника питания:

- основной источник - ввод 230/400 В, питающий электроприемники всех категорий надежности;

- аварийный источник - АБП, питающий электроприемники I категории во всех режимах, в том числе и при пропадании напряжения на основном источнике на время восстановления питания от основного источника.

4.4 Требования к составу оборудования

4.4.1 Устройство в полной комплектации должно содержать:

- распределительный щит (распределительная сборка) 230/400 В с набором коммутационных аппаратов и счетчиком активной энергии на вводе;

- АБП, содержащий аккумуляторную батарею, выпрямитель зарядный и инвертор;

- резервный электроагрегат, выполненный на базе детандера, работающего на перепаде давления редуцируемого на ГРС природного газа, или электроагрегат на базе газовых микротурбин, или газовых поршневых машин;

- блок управления и сигнализации.

4.4.2 Резервный электроагрегат должен содержать однофазный (трехфазный) синхронный (или асинхронный) генератор переменного или генератор постоянного тока.

4.4.3 В состав резервного электроагрегата однофазного (трехфазного) должен быть включен преобразователь частоты однофазный (трехфазный), обеспечивающий требуемые ГОСТ 13109 параметры качества электроэнергии.

4.5 Требования к силовой электрической схеме

4.5.1 Электрические схемы устройства, указанные на рисунках А.1, А.2, А.3, А.4 (приложение А) должны обеспечивать подключение источников электроснабжения и электрических нагрузок ГРС с группированием их по категории надежности электроснабжения согласно классификации ПУЭ [4], а также реализацию алгоритмов АВР.

4.5.2 В зависимости от категорий присутствующих на ГРС электроприемников силовая электрическая схема устройства должна обеспечивать объединение их в три группы (соответственно, если отсутствуют электроприемники одной категории надежности, то количество групп уменьшается):

- трехфазные и однофазные электроприемники III категории надежности, не охваченные АВР (например, бытовая нагрузка, отопление, наружное освещение и др.), должны получать питание от основного источника;

- трехфазные и однофазные электроприемники I и II категорий (например: аварийная вентиляция взрывоопасных помещений, аварийное освещение, катодная и дренажная защита и др.), которые охвачены АВР, при исчезновении основного питания должны получать питание от резервного источника на время, необходимое для восстановления питания от основного источника;

- однофазные электроприемники I категории (например, оборудование КИП и А, оборудование коммерческого учета газа и др.), а также (при их наличии) электроприемники особой группы I категории, которые охвачены АВР, должны получать питание от АБП на время, необходимое для восстановления напряжения основного источника или на время, необходимое для пуска резервного электроагрегата.

4.5.3 Электрическая схема устройства должна позволять присоединение электроприемников, использующих в соответствии с требованиями ПУЭ [4] следующие системы заземления нейтрали сети 230/400 В:

- TN-C-система с глухозаземленной нейтралью, в которой нулевой защитный РЕ и нулевой рабочий N проводники совмещены в одном проводнике на всем ее протяжении, PEN-проводник;

- TN-S-система с глухозаземленной нейтралью, в которой нулевой защитный и нулевой рабочий проводники разделены на всем ее протяжении, т.е. пятипроводная сеть с N-проводником и с РЕ-проводником;

- TN-C-S-система с глухозаземленной нейтралью, в которой функции РЕ-проводника и N-проводника совмещены в одном проводнике в какой-то ее части, начиная от распределительной сборки устройства.

4.5.4 При использовании в РЭА трехфазного синхронного (асинхронного) генератора, подключенного к трехфазному преобразователю частоты, допускается работа генератора с изолированной нейтралью, трехфазный преобразователь частоты при этом должен иметь глухо заземленную нейтраль.

4.5.5 При использовании в РЭА генератора постоянного тока, как показано на рисунке А.3 (приложение А), схема его подключения к входу инвертора АБП должна содержать диодную развязку для исключения неконтролируемого заряда и разряда аккумуляторной батареи.

4.6 Основные номинальные параметры устройства

4.6.1 Основной источник питания:

- номинальное напряжение U и частота f основного источника питания (питающей сети) должны соответствовать ГОСТ 29322: U = 230/400 В ± 5 % (предельно допустимые отклонения 10 %); f = 50 Гц ± 0,2 Гц (предельно допустимые отклонения ± 0,4 Гц) в соответствии с требованиями ГОСТ 13109;

- электрическая нагрузка всех электроприемников ГРС - не более 30 кВт (для ГРС с электрическим подогревом газа электрическая нагрузка всех электроприемников не более 300 кВт), коэффициент мощности нагрузки 0,85 (инд);

- ток электродинамической стойкости электрооборудования устройства не менее 15 кА;

- ток термической стойкости (трехсекундный) не менее 5 кА.

4.6.2 Резервные источники питания (резервные электроагрегаты):

- мощностной ряд электроагрегатов - 2, 5, 15, 30 кВт;

- ряд номинальных напряжений резервных электроагрегатов - 24 В, 48 В постоянного тока (для РЭА мощностью 2 кВт), 230 В однофазного переменного тока 50 Гц (для РЭА мощностью 5 кВт), 230/400 В трехфазного переменного тока 50 Гц (для РЭА мощностью 15 и 30 кВт).

4.6.3 Аварийный источник питания - АБП:

- мощностной ряд АБП, используемых в устройстве - 1, 1,5, 2 кВА;

- номинальное выходное напряжение АБП - 230 В переменного тока, номинальная частота 50 Гц;

- электрическая мощность электроприемников, получающих питание от АБП (через АВР), не должна превышать мощность АБП;

- электрическая мощность электроприемников, получающих питание от резервного электроагрегата (через АВР), не должна превышать номинальную мощность электроагрегата;

- длительность питания электроприемников от аварийного источника электроснабжения (от АБП) - не менее 2 ч (при отсутствии резервного источника время автономной работы АБП не менее 12 ч);

- длительность питания электроприемников от резервного источника - не менее 5 сут (в случае работы РЭА в базовом режиме длительность его работы не ограничивается).

4.7 Требования к распределительному щиту

4.7.1 Распределительный щит (распределительная сборка) должен быть выполнен секционированным и содержать не менее трех секций шин в полной комплектации устройства:

- первая секция шин осуществляет питание электроприемников III категории (электроприемников, не охваченных АВР) и предназначена также для подключения ввода 230/400 В основного источника питания (питающей сети);

- вторая секция шин осуществляет питание электроприемников I категории (и особой группы I категории, при их наличии) и через коммутационный аппарат АВР-АБП подключается к выходу инвертора АБП или к третьей секции шин;

- третья секция шин осуществляет питание электроприемников I и II категории и подключается к первой и резервной секциям шин, либо через коммутационный аппарат АВР - РЭА к резервному электроагрегату.

4.7.2 Электроприемники должны присоединяться к секциям шин через трех- и однополюсные автоматические выключатели. Автоматические выключатели должны быть снабжены расцепителями для защиты оборудования от коротких замыканий и токовых перегрузок в соответствии с ГОСТ Р 50030.1.

При необходимости для отдельных присоединений должна быть предусмотрена возможность установки УЗО.

4.7.3 Распределительный щит должен содержать вводной трехполюсный автоматический выключатель для его присоединения к питающей сети, снабженный электромагнитными и тепловыми расцепителями, а также коммутационный аппарат подключения РЭА.

4.7.4 На основном и резервном вводе 230/400 В до вводного автоматического выключателя должен быть установлен микропроцессорный двухтарифный трехфазный счетчик активной энергии с классом точности не ниже 0,5. Счетчик должен быть снабжен цифровым интерфейсом для обеспечения связи и передачи данных в АСКУЭ и/или в САУ-ГРС.

4.8 Требования к агрегату бесперебойного питания

4.8.1 Состав оборудования АБП]

АБП должен содержать:

- встроенный инвертор (И) и коммутационный аппарат с функцией АВР, а также автоматический байпасный переключатель;

- аккумуляторную батарею (АБ);

- выпрямитель зарядный (ВЗ) для заряда аккумуляторной батареи.

4.8.2 Номинальные параметры АБП:

4.8.2.1 Инвертор (однофазный):

- номинальное постоянное напряжение на входе 24 В (допустимое отклонение от минус 2,5 В до плюс 4,0 В);

- номинальное переменное напряжение на выходе 230 В ± 5 %;

- номинальный выходной ток нагрузки определяется полной номинальной мощностью АБП (см. 4.6.3);

- частота выходного напряжения в автономном режиме работы 50Гц ± 0,5 Гц;

- допустимая кратковременная перегрузка кратностью 2, длительностью не более 1 с;

- коэффициент полезного действия не менее 0,8;

- коммутационный аппарат АВР должен иметь допустимое время перерыва выходного напряжения при срабатывании АВР не более 0,005 с.

4.8.2.2 Аккумуляторная батарея:

- номинальная емкость не менее 180 А·ч (определяется нагрузкой АБП и временем его автономной работы);

- номинальное напряжение 24 В;

- аккумуляторная батарея должна быть герметичной, необслуживаемой, ее работа не должна сопровождаться выделением токсичных веществ и взрывоопасных газов.

4.8.2.3 Выпрямитель для заряда аккумуляторной батареи (далее - выпрямитель):

- номинальное значение переменного напряжения на входе 230 В (допустимое отклонение от минус 50 В до плюс 23 В);

- номинальная частота напряжения на входе 50 Гц (допустимые отклонения частоты ± 2,5 Гц);

- номинальное значение выпрямленного напряжения на выходе 24 В (диапазон регулирования от 20 до 28 В);

- отклонение напряжения подзарядки батареи не более ± 1 %;

- выпрямитель должен быть рассчитан на длительный режим питания инвертора АБП.

Выпрямитель должен осуществлять автоматическое регулирование зарядного тока аккумуляторной батареи и не допускать ее перезарядки.

4.9 Требования к резервному электроагрегату

4.9.1 Состав оборудования

Резервный электроагрегат должен содержать:

- ДГ, включающий в себя двигатель и генератор (генератор постоянного тока 24 В для ДГ на 2 кВт, или синхронный (асинхронный) генератор переменного тока с бесщеточной системой возбуждения для других мощностей в соответствии с 4.6.2, в зависимости от варианта исполнения - трехфазный или однофазный);

- систему трубопроводов и оборудования газовой обвязки, импульсного или топливного газа;

- преобразователь частоты (для ДГ переменного тока в зависимости от варианта однофазный или трехфазный) со стабильными выходными параметрами качества напряжения - отклонение напряжения ± 5 %, отклонение частоты ± 0,2 Гц (возможны варианты исполнения устройства без преобразователя частоты);

- блок управления и сигнализации.

4.9.2 Номинальные параметры ДГ:

- номинальная мощность - в соответствии с мощностным рядом, приведенным в 4.6.2, допустимая перегрузка 20 % на время не более 1 ч;

- номинальное напряжение в соответствии с 4.6.2, номинальная частота 50 Гц (для ДГ - переменного тока);

- допустимые отклонения напряжения 10 %, допустимое отклонение частоты от минус 4 % до плюс 26 % (от 48 до 63 Гц) в соответствии с ГОСТ Р 50783;

4.9.3 Для привода генераторов ДГ должны применяться двигатели различного типа:

- детандерный двигатель турбинного или объемного типа, работающий от потока газа на ГРС за счет преобразования энергии перепада давления газа в редуцирующих линиях;

- газовая микротурбина;

- газовый поршневой двигатель внутреннего сгорания.

4.9.4 Требования к детандерному двигателю:

- номинальная мощность на валу - в соответствии с мощностным рядом, приведенным в 4.6.2);

- номинальная частота вращения ротора 3000 об/мин, допустимое превышение частоты вращения по условиям механической прочности не более 6000 об/мин, для ДГ с генераторами постоянного тока номинальная частота вращения 4000 об/мин, допустимое превышение 50 %;

- давление газа во входном трубопроводе (до регулятора давления) от 1,6 до 7,5 МПа;

- давление газа на входе детандера (после регулятора давления) определяется рабочим давлением редуцирующей линии данной ГРС;

- степень расширения газа на турбодетандере (перепад давления "вход-выход") определяется конструкцией детандера;

- температура газа на входе детандера от минус 20 °С до плюс 25 °С;

- рабочее тело турбодетандера - природный газ по ОСТ 51.40;

- работа детандера не должна требовать специальную подготовку входного газа (подогрев, очистку и др.), кроме той, которая предусмотрена на ГРС;

- детандерный двигатель должен быть снабжен автоматом безопасности, препятствующим неконтролируемому увеличению частоты вращения ротора при сбросе нагрузки;

- максимальное среднее квадратичное значение виброскорости ДГ с детандерным двигателем должен быть не более 2,8 мм/с.

4.9.5 Требования к газовой микротурбине:

- газовая микротурбина должна использовать в качестве топливного газа природный газ, поступающий на ГРС без его специальной подготовки (фильтрации, подогрева или охлаждения и др.);

- конструкция микротурбины и ее агрегатов должна соответствовать требованиям экологии, а также требованиям взрыво- и пожарной безопасности для установок, содержащих газовые турбины;

- степень автоматизации ДГ с микротурбиной и используемые средства должны обеспечивать автоматический пуск и прием номинальной нагрузки за время не более 5 мин.

4.9.6 Требования к газовому поршневому двигателю внутреннего сгорания:

- газовый двигатель должен использовать в качестве топливного газа природный газ, поступающий на ГРС без его специальной подготовки (фильтрации, подогрева или охлаждения и др.);

- конструкция газового двигателя и его агрегатов должна соответствовать требованиям стандартов на электроагрегаты с поршневыми двигателями внутреннего сгорания;

- степень автоматизации ДГ с поршневым газовым двигателем и используемые средства должны обеспечивать автоматический пуск и прием номинальной нагрузки за время не более одной мин.

4.9.7 Система трубопроводов и оборудование газовой обвязки должны содержать:

1) для ДГ с детандерными двигателями:

- трубопроводы, подводящие и отводящие газ для детандера, а также трубопроводы аварийного сброса газа в атмосферу и импульсного газа;

- входной и выходной краны;

- проходные клапаны с электромагнитным приводом для установки в трубопроводы подачи газа на турбодетандер;

- регулятор давления газа.

2) для ДГ-агрегатов с газовыми микротурбинами и газовыми поршневыми двигателями:

- трубопроводы топливного газа;

- регулятор давления топливного газа;

- запорную арматуру и клапаны для подачи топливного газа.

4.9.8 Требования к оборудованию газовой обвязки:

1) для ДГ с детандерными двигателями:

- регулятор давления должен быть выполнен на давление газа на входе от 1,2 до 7,5 МПа;

- оборудование должно обеспечивать поддержание давления газа на входе детандера на уровне от 0,6 до 1,2 МПа (в зависимости от требуемого давления данной редуцирующей линии и давления в подводящем газопроводе) с точностью не менее 5 %;

- трубопроводы газовой обвязки должны обеспечивать требуемый для работы детандера расход газа;

- входной кран - шаровой с пневмоприводом (или с электромагнитным приводом);

- выходной кран - шаровой с ручным приводом;

- клапаны - игольчатые с маховиком;

- трубопроводы и оборудование газовой обвязки должны быть рассчитаны на давление газа не менее 7,5 МПа;

2) для ДГ с газовыми микротурбинами и поршневыми газовыми двигателями:

- оборудование должно обеспечивать подачу топливного газа требуемого давления;

- оборудование на ГРС должно быть рассчитано на давление газа не менее 7,5 МПа;

- топливный газ не должен требовать специальной подготовки (очистки, осушки и др.).

4.9.9 Требования к генератору ДГ:

- номинальная мощность в соответствии с мощностным рядом, приведенным в 4.6.2;

- номинальное напряжение и частота в соответствии с 4.6.2;

- номинальный коэффициент мощности 0,85 (для ДГ переменного тока);

- номинальная частота вращения ротора 3000 об/мин, допустимое превышение частоты вращения не более 100 % (для ДГ постоянного тока номинальная частота вращения 4000 об/мин., допустимое превышение частоты вращения 50 %);

- тип возбудителя: бесщеточный, неуправляемый (для ДГ переменного тока);

- класс изоляции обмоток статора и ротора не ниже "F", химическая стойкость изоляции в соответствии с ГОСТ 24682;

- охлаждение воздушное с самовентиляцией (возможны варианты ДГ, где охлаждение генераторов осуществляется природным газом, проходящим через турбодетандер);

- исполнение генератора: взрывозащищенное (уровень взрывозащиты - "взрывобезопасное электрооборудование" в соответствии с ПУЭ [4]) для работы во взрывоопасных зонах класса ВIа, категория смеси II А (для варианта с трехфазным генератором и генератором постоянного тока, где детандер и генератор размещены в едином корпусе, взрывозащита должна обеспечиваться общей взрывонепроницаемой оболочкой);

- по всем не оговоренным требованиям генераторы должны соответствовать требованиям ГОСТ 183.

4.9.10 Преобразователь частоты

Номинальные параметры:

- номинальная мощность 5 кВт однофазного переменного тока;

- для варианта с трехфазным синхронным генератором номинальная мощность трехфазного преобразователя частоты должна соответствовать мощностному ряду, приведенному в 4.6.2);

- номинальное выходное напряжение и частота однофазного преобразователя частоты 230 В ± 5 %, (50 ± 0,2) Гц, трехфазного преобразователя 230/400 В ± 5 %, (50 ± 0,2) Гц;

- допустимые отклонения напряжения на входе ± 10 %, допустимое отклонение частоты от плюс 26 % до минус 4 % (от 63 до 48 Гц);

- по всем не оговоренным параметрам преобразователь частоты должен соответствовать требованиям ГОСТ 24607.

4.9.11 Резервный электроагрегат должен быть снабжен системами автоматики, обеспечивающими пуск, регулирование напряжения, частоты и активной мощности. Время пуска и приема 100 % нагрузки не должно превышать 30 секунд.

4.10 Блок управления и сигнализации

4.10.1 Блок управления и сигнализации должен осуществлять функции автоматического включения резервного питания по факту исчезновения напряжения основного источника (на соответствующей секции шин) и восстановления первоначальной схемы электроснабжения при появлении напряжения на основном источнике, а также функции регулирования частоты и напряжения РЭА.

4.10.2 Блок управления и сигнализации должен осуществлять микропроцессорный мониторинг состояния оборудования и схемы электроснабжения в целом, сигнализацию и регистрацию режимов и неисправностей, а также связь с пунктом телемеханики или САУ ГРС по стандартным протоколам обмена.

4.10.3 Устройство должно быть снабжено необходимыми контрольно-измерительными приборами, аппаратурой для местной сигнализации, а также средствами для управления работой отдельного оборудования и устройства в целом.

4.11 Требования к конструкции

4.11.1 Конструктивно устройство должно состоять из двух модулей:

- электротехнический модуль, в нем размещается электротехническое оборудование - распределительный щит (сборка) с секциями шин, коммутационными аппаратами и счетчиком электроэнергии, АБП с аккумуляторной батареей, преобразователь частоты, блок управления и сигнализации, коммутационная аппаратура управления генератора и детандера, аппаратура телемеханики, связи и др.;

- модуль ДГ, где, кроме самого электроагрегата, размещены трубопроводы газовой обвязки и импульсного (топливного) газа, запорная арматура и регулятор давления газа.

Электротехнический модуль является не взрывоопасной зоной, поэтому установленное там электрооборудование обычного (не взрывозащищенного) исполнения.

Модуль ДГ является взрывоопасной зоной класса В1а.

4.11.2 Электротехнический модуль должен быть выполнен в виде металлического шкафа (контейнера) с размещенным в нем оборудованием. Должен быть предусмотрен отсек для размещения аккумуляторной батареи и набор клемм для подключения силовых и контрольных кабелей. Шкаф и размещенное в нем электрооборудование должны иметь уровень изоляции класса до 1 кВ.

4.11.3 Конструкция шкафа (контейнера) должна предусматривать применение комплектующей аппаратуры и оборудования общепромышленного применения.

4.11.4 Конструкция шкафа должна предусматривать нижнее подключение силовых и контрольных кабелей, быть адаптирована к размещению в помещениях ГРС, не содержащих взрывоопасных зон.

4.11.5 По всем не оговоренным требованиям устройство должно удовлетворять требованиям к низковольтным комплектным устройствам распределения и управления в соответствии с ГОСТ Р 51321.1, требованиям к АБП в соответствии с ГОСТ 26416, требованиям к преобразователям частоты в соответствии с ГОСТ 24607.

4.11.6 Материалы, используемые при изготовлении устройства, во время работы не должны выделять токсичных газов, способных образовать взрывоопасные смеси, а также не должны давать реакций с выделением большого количества газов и дыма при применении средств пожаротушения. Применяемые материалы и покрытия должны быть негорючие или трудно горючие и не должны поддерживать горение.

4.12 Требования к режиму работы устройства

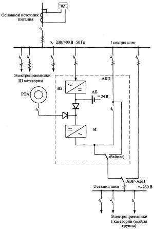
4.12.1 Вариант выполнения устройства с резервным источником питания переменного тока 230/400 В и АБП представлен на рисунке А.1 (приложение А).

4.12.2 При наличии напряжения на основном источнике питания (ввод 230/400 В) нагрузка первой и третьей секций шин получает питание от основного источника, нагрузка второй секции шин (электроприемники I категории) получают питание от АБП через зарядный выпрямитель и инвертор), аккумуляторная батарея находится в режиме подзарядки.

4.12.3 При исчезновении напряжения основного источника питания (отсутствие напряжения на вводе 230/400 В первой секции шин) питание нагрузки I категории (третья секция шин) осуществляется от инвертора АБП, который получает питание от аккумуляторной батареи.

4.12.4 По факту исчезновения напряжения основного источника происходит переключение на резервный ввод 230/400 В. Перерыв в электроснабжении электроприемников второй секции шин определяется временем срабатывания релейной защиты и переключателей.

4.12.5 При восстановлении напряжения на основном источнике (ввод 230/400 В) отключается соответствующий коммутационный аппарат АБП. При этом перерыв в электроснабжении электроприемников третьей секции шин обусловлен лишь временем переключения коммутационного аппарата АВР, а электроприемники второй секции шин не имеют перерывов в электроснабжении.

4.12.6 При исчезновении напряжения на выходе АБП электроприемники второй секции шин получают питание от третьей секции шин через коммутационный аппарат АВР - АБП. Перерыв в электроснабжении электроприемников второй секции шин обусловлен лишь временем переключения коммутационного аппарата АВР.

4.12.7 Вариант выполнения устройства с резервным электроагрегатом трехфазного переменного тока 230/400 В и трехфазным преобразователем частоты представлен на рисунке А.2 (приложение А).

4.12.8 При наличии напряжения на основном источнике питания (ввод 230/400 В) нагрузка первой и третьей секций шин получает питание от основного источника, нагрузка второй секции шин (электроприемники I категории) получают питание от АБП через зарядный выпрямитель и инвертор), аккумуляторная батарея находится в режиме подзарядки.

4.12.9 При исчезновении напряжения основного источника питания (отсутствие напряжения на вводе 230/400 В) питание нагрузки I категории (вторая секция шин) осуществляется от инвертора АБП, который получает питание от аккумуляторной батареи.

4.12.10 По факту исчезновения напряжения основного источника запускается резервный электроагрегат, после чего он принимает нагрузку второй и третьей секций шин, а инвертор АБП получает питание от зарядного выпрямителя (перерыв в электроснабжении электроприемников третьей секции шин определяется длительностью запуска и выхода на номинальный нагрузочный режим резервного электроагрегата.

4.12.11 При восстановлении напряжения на основном источнике (ввод 230/400 В) отключается резервный электроагрегат устройством АВР-РЭА. При этом перерыв в электроснабжении электроприемников третьей секции шин обусловлен лишь временем переключения коммутационного аппарата АВР, а электроприемники второй секции шин не испытывают перерывы в электроснабжении.

4.12.12 При исчезновении напряжения на выходе АБП электроприемники второй секции шин получают питание от третьей секции шин через коммутационный аппарат АВР - АБП. Перерыв в электроснабжении электроприемников второй секции шин обусловлен лишь временем переключения коммутационного аппарата АВР.

4.12.13 При выполнении резервного электроагрегата и преобразователя частоты на однофазном переменном токе (для ДГ мощностью 5 кВт) все трехфазные электроприемники получают питание от первой секции шин, поэтому при исчезновении напряжения на основном источнике питания (вводе 230/400 В) перерыв в электроснабжении этих электроприемников определяется временем восстановления основного источника. В остальном алгоритм работы устройства аналогичен описанному выше.

4.12.14 Вариант выполнения устройства с резервным электроагрегатом постоянного тока представлен на рисунке А.3 (приложение А).

4.12.15 Электроприемники первой секции шин не резервируются и питаются по III категории надежности, а электроприемники I категории (вторая секция шин) питаются или от сети или от АБП.

4.12.16 При исчезновении напряжения основного источника питания электроснабжение нагрузки I категории (вторая секция шин) осуществляется от инвертора АБП через АВР - АБП (перерыв на время работы коммутационного аппарата АВР).

4.12.17 После запуска резервного электроагрегата питание инвертора АБП осуществляется от этого агрегата.

4.12.18 При восстановлении напряжения на основном источнике отключаются резервный электроагрегат и инвертор АБП.

4.12.19 Если питание электроприемников второй секции шин осуществляется от АБП, то при исчезновении напряжения на первой секции запускается резервный электроагрегат и за счет диодной развязки электроприемники первой секции не испытывают перерывов в электроснабжении.

4.12.20 В схеме включения резервного электроагрегата для работы в базовом режиме, как показано на рисунке А.4 (приложение А), питание всех электроприемников в нормальном режиме осуществляется от резервного электроагрегата. При отключении резервного электроагрегата электроприемники I категории получают питание от АБП.

5 Условия эксплуатации

5.1. Устройства предназначены для работы в отапливаемых помещениях ГРС.

5.2. Номинальные значения климатических факторов:

- климатическое исполнение УХЛ 4 по ГОСТ 15543.1;

- рабочий диапазон температур окружающего воздуха от +1 °С до +35 °С (верхняя предельная температура +40 °С);

- относительная влажность воздуха при температуре +25 °С не более 80 %;

- высота над уровнем моря не более 1000 м;

- окружающая среда не должна содержать токопроводящей пыли;

- окружающая среда должна быть невзрывоопасной (для электротехнического модуля).

6 Требования по надежности

6.1. Устройства являются необслуживаемыми ремонтируемыми изделиями.

6.2. Наработка на отказ не менее 25000 ч.

6.3. Полный срок службы не менее 20 лет при условии замены оборудования и комплектующих с меньшим сроком службы.

7 Требования безопасности и обслуживания

7.1 Устройства, предназначенные для работы на ГРС, являющиеся опасными производственными объектами, в соответствии с Федеральным законом "О промышленной безопасности опасных производственных объектов" [5], должны пройти экспертизу на промышленную безопасность и получить в надзорных органах исполнительной власти разрешение на их применение.

7.2 Устройства должны соответствовать требованиям безопасности по ГОСТ 12.2.007.0. Для обеспечения электробезопасности металлический корпус устройства и нейтраль сети 230/400 В в соответствии с требованиями ПУЭ [4] должны соединяться с общим контуром заземления ГРС и подстанции 6-10/0,4 кВ (при наличии).

7.3 Монтаж и эксплуатация устройств должны осуществляться в соответствии с требованиями:

- (ПУЭ) [4];

-РД 153-34.0-03.150-00 [6];

- Правил технической эксплуатации электроустановок потребителей [7];

- РД 34.45-51.300-97 [8];

- ПБ 08-624-03 [9];

- ППБ 01-03 [10];

- Межотраслевых правил по охране труда при эксплуатации газового хозяйства организаций [11].

7.4 Устройства не должны являться источником загрязнения окружающей среды, не должны представлять опасности для жизни и здоровья людей после окончания срока эксплуатации.

7.5 По способу защиты от поражения электрическим током устройства должны соответствовать классу 1 по ГОСТ 12.2.007.0.

8 Требования к электромагнитной совместимости

8.1 Коэффициент искажения синусоидальности кривой напряжения на шинах распределительного щита 230/400 В, а также коэффициенты n-ой гармонической составляющей напряжения не должны превышать нормально допустимые значения, установленные ГОСТ 13109 во всех расчетных режимах работы устройства в целом, АБП и конфигурации схемы электроснабжения.

8.2 Индустриальные радиопомехи, возникающие при работе преобразователя частоты, инвертора и источников питания, должны соответствовать Нормам 8-95 ГКРЧ России [12].

ПРИЛОЖЕНИЕ А
(рекомендуемое)

Функциональные схемы устройства электроснабжения газораспределительных станций

Рисунок А.1 - Функциональная схема устройства электроснабжения газораспределительной станции с резервным вводом 230/400 В и АБП

Рисунок А.2 - Функциональная схема устройства электроснабжения газораспределительной станции с резервным электроагрегатом трехфазного переменного тока U = 230/400 B

Рисунок А.3 - Функциональная схема устройства электроснабжения газораспределительной станции с резервным электроагрегатом постоянного тока U = 24 B

Рисунок А.4 - Функциональная схема блочного устройства электроснабжения газораспределительной станции с электроагрегатом трехфазного переменного тока

U = 230/400 B

Библиография

[1]

Ведомственный руководящий документ ОАО "Газпром"

ВРД 39-1.2.072-2003

Категорийность электроприемников промышленных объектов ОАО "Газпром"

[2]

Ведомственный руководящий документ ОАО "Газпром"

ВРД 39-1.10-005-2000

Положение по технической эксплуатации газораспределительных станций магистральных газопроводов

[3]

Решение секции НТС "Технологическое оборудование и ремонт газопроводов" № 13-2002, утв. заместителем Председателя Правления ОАО "Газпром" 30.07.2002 г.

[4]

Правила устройства электроустановок (ПУЭ, издание седьмое): М: Министерство энергетики Российской Федерации, 2003. - 170 с.

[5]

Федеральный закон от 21 июля 1997 г. № 116-ФЗ "О промышленной безопасности опасных производственных объектов"

[6]

Руководящий документ Министерство труда и социального развития Российской Федерации

ПОТ РМ-16-2001

РД 153-34.0-03.150-00

Межотраслевые правила по охране труда (правила безопасности) при эксплуатации электроустановок

[7]

Приказ Минэнерго России от 13.01.2003 г. № 6 "Об утверждении Правил технической эксплуатации электроустановок потребителей"

[8]

Руководящий документ

РАО "ЕЭС России"

РД 34.45-51.300-97

Объем и нормы испытаний электрооборудования

[9]

Правила Госгортехнадзора России

ПБ 08-624-03

Правила безопасности в нефтяной и газовой промышленности

[10]

Правила МЧС России

ППБ 01-03

Правила пожарной безопасности в Российской Федерации

[11]

Постановление Министерства труда и социального развития Российской Федерации от 12 мая 2003 г. № 27 "Об утверждении межотраслевых правил по охране труда при эксплуатации газового хозяйства организаций"

[12]

Нормы ГКРЧ России 8-95

Радиопомехи индустриальные. Электроустройства, эксплуатируемые вне жилых домов. Предприятия на выделенных территориях или в отдельных зданиях. Допустимые значения. Методы испытаний

Ключевые слова: газораспределительная станция, электроснабжение, технические требования, система электроснабжения, распределительный щит, агрегат бесперебойного питания, источник питания, электромагнитная совместимость

 

 




ГОСТЫ, СТРОИТЕЛЬНЫЕ и ТЕХНИЧЕСКИЕ НОРМАТИВЫ.
Некоммерческая онлайн система, содержащая все Российские Госты, национальные Стандарты и нормативы.
В Системе содержится более 150000 файлов нормативно-технической документации, действующей на территории РФ.
Система предназначена для широкого круга инженерно-технических специалистов.

Рейтинг@Mail.ru Яндекс цитирования

Copyright © www.gostrf.com, 2008 - 2026