Крупнейшая бесплатная информационно-справочная система онлайн доступа к полному собранию технических нормативно-правовых актов РФ. Огромная база технических нормативов (более 150 тысяч документов) и полное собрание национальных стандартов, аутентичное официальной базе Госстандарта. GOSTRF.com - это более 1 Терабайта бесплатной технической информации для всех пользователей интернета. Все электронные копии представленных здесь документов могут распространяться без каких-либо ограничений. Поощряется распространение информации с этого сайта на любых других ресурсах. Каждый человек имеет право на неограниченный доступ к этим документам! Каждый человек имеет право на знание требований, изложенных в данных нормативно-правовых актах!

  


 

ФЕДЕРАЛЬНОЕ АГЕНТСТВО
ПО ТЕХНИЧЕСКОМУ РЕГУЛИРОВАНИЮ И МЕТРОЛОГИИ

НАЦИОНАЛЬНЫЙ
СТАНДАРТ
РОССИЙСКОЙ
ФЕДЕРАЦИИ

ГОСТ Р
12.4.252-
2009
(
EH 138-1994)

Система стандартов безопасности труда
Средства индивидуальной защиты органов дыхания

ДЫХАТЕЛЬНЫЕ АППАРАТЫ
СО ШЛАНГОМ ПОДАЧИ ЧИСТОГО ВОЗДУХА,
ИСПОЛЬЗУЕМЫЕ С МАСКАМИ
И ПОЛУМАСКАМИ

Общие технические требования. Методы испытаний.
Маркировка

EN 138-1994
Respiratory protective devices -
Fresh air hose breathing apparatus for use with full face mask, or mouthpiece
assembly - Requirements, testing, marking

(MOD)

Москва
Стандартинформ
2010

Предисловие

Цели и принципы стандартизации в Российской Федерации установлены Федеральным законом от 27 декабря 2002 г. № 184-ФЗ «О техническом регулировании», а правила применения национальных стандартов Российской Федерации - ГОСТ Р 1.0-2004 «Стандартизация в Российской Федерации. Основные положения»

Сведения о стандарте

1 РАЗРАБОТАН рабочей группой ПК 2 «Средства индивидуальной защиты органов дыхания» Технического комитета по стандартизации средств индивидуальной защиты ТК 320 «СИЗ»

2 ВНЕСЕН Техническим комитетом по стандартизации средств индивидуальной защиты ТК 320 «СИЗ»

3 УТВЕРЖДЕН И ВВЕДЕН В ДЕЙСТВИЕ Приказом Федерального агентства по техническому регулированию и метрологии от 15 декабря 2009 г. № 1158-ст

4 Настоящий стандарт является модифицированным по отношению к международному стандарту EN 138:1994 «Средства индивидуальной защиты органов дыхания. Аппараты дыхательные шланговые, используемые с масками, полумасками или загубниками. Технические требования, испытания, маркировка». При этом дополнительные слова (фразы, показатели, ссылки), включенные в текст стандарта для учета потребностей национальной экономики Российской Федерации и/или особенностей российской национальной стандартизации, выделены полужирным курсивом.

5 ВВЕДЕН ВПЕРВЫЕ

Информация об изменениях к настоящему стандарту публикуется в ежегодно издаваемом информационном указателе «Национальные стандарты», а текст изменений и поправок - в ежемесячно издаваемых информационных указателях «Национальные стандарты». В случае пересмотра (замены) или отмены настоящего стандарта соответствующее уведомление будет опубликовано в ежемесячно издаваемом информационном указателе «Национальные стандарты». Соответствующая информация, уведомление и тексты размещаются также в информационной системе общего пользования - на официальном сайте Федерального агентства по техническому регулированию и метрологии в сети Интернет

Содержание

1 Область применения

2 Нормативные ссылки

3 Термины и определения

4 Классификация

5 Технические требования

5.1 Материалы

5.2 Погружение в воду

5.3 Очистка и дезинфекция

5.4 Эксплуатационные свойства

5.5 Соединительные узлы

5.6 Соединение дыхательного аппарата с лицевой частью

5.7 Ременные крепления, пояс и дыхательный мешок

5.8 Устойчивость к температурному воздействию

5.9 Устойчивость к воспламенению

5.10 Система подачи воздуха

5.11 Шланг подачи воздуха

5.12 Соединительный шланг

5.13 Клапан сброса избыточного давления

5.14 Клапан регулирования подачи воздуха

5.15 Регулируемые узлы

5.16 Лицевая часть

5.17 Подсос

5.18 Клапаны вдоха и выдоха

5.19 Сопротивление дыханию

5.20 Объемная доля диоксида углерода во вдыхаемом воздухе

5.21 Герметичность

5.22 Электрооборудование

6 Методы испытаний

6.1 Общие положения

6.2 Визуальный осмотр

6.3 Погружение в воду

6.4 Определение эксплуатационных свойств

6.5 Прочность присоединения соединительного шланга

6.6 Герметичность

6.7 Устойчивость к температурному воздействию

6.8 Устойчивость к воспламенению

6.9 Сопротивление сплющиванию шланга подачи воздуха

6.10 Сопротивление перегибу шланга подачи воздуха

6.11 Прочность соединений шланга подачи воздуха и ремней крепления

6.12 Термостойкость шланга подачи воздуха

6.13 Подсос под клапан сброса избыточного давления

6.14 Сопротивление дыханию

6.15 Подсос под клапан выдоха

7 Маркировка

7.1 Общие требования

7.2 Шланг подачи воздуха

7.3 Шланговый дыхательный аппарат

8 Транспортирование и хранение

9 Руководство по эксплуатации

 

НАЦИОНАЛЬНЫЙ СТАНДАРТ РОССИЙСКОЙ ФЕДЕРАЦИИ

Система стандартов безопасности труда
Средства индивидуальной защиты органов дыхания

ДЫХАТЕЛЬНЫЕ АППАРАТЫ СО ШЛАНГОМ ПОДАЧИ ЧИСТОГО ВОЗДУХА,
ИСПОЛЬЗУЕМЫЕ С МАСКАМИ И ПОЛУМАСКАМИ

Общие технические требования. Методы испытаний. Маркировка

Occupational safety standards system. Respiratory protective devices.
Fresh air hose breathing apparatus. Requirements, testing, marking

Дата введения - 2011-07-01

1 Область применения

Настоящий стандарт распространяется на неавтономные шланговые средства индивидуальной защиты органов дыхания (далее - СИЗОД) и устанавливает общие технические требования к ним, методы их испытаний и маркировку.

Стандарт не распространяется на фильтрующие СИЗОД и СИЗОД шлангового типа для защиты при струйной абразивной обработке.

Стандарт также не распространяется на следующие специальные СИЗОД:

- пожарные;

- военные;

- медицинские;

- авиационные;

- для подводных работ.

2 Нормативные ссылки

В настоящем стандарте использованы нормативные ссылки на следующие стандарты:

ГОСТ Р 12.4.189-99 Система стандартов безопасности труда. Средства индивидуальной защиты органов дыхания. Маски. Общие технические условия

ГОСТ Р 12.4.190-99 Система стандартов безопасности труда. Средства индивидуальной защиты органов дыхания. Полумаски и четверть маски из изолирующих материалов. Общие технические условия

ГОСТ Р 12.4.214-99 Система стандартов безопасности труда. Средства индивидуальной защиты органов дыхания. Резьба для лицевых частей. Стандартное резьбовое соединение

ГОСТ Р 12.4.216-99 Система стандартов безопасности труда. Средства индивидуальной защиты органов дыхания. Резьба для лицевых частей. Резьбовое соединение М45 х 3

ГОСТ Р 12.4.233-2007 Система стандартов безопасности труда. Средства индивидуальной защиты органов дыхания. Термины и определения

ГОСТ 12.1.005-88 Система стандартов безопасности труда. Общие санитарно-гигиенические требования к воздуху рабочей зоны

Примечание - При пользовании настоящим стандартом целесообразно проверить действие ссылочных стандартов в информационной системе общего пользования - на официальном сайте Федерального агентства по техническому регулированию и метрологии в сети Интернет или по ежегодно издаваемому информационному указателю «Национальные стандарты», который опубликован по состоянию на 1 января текущего года, и по соответствующим ежемесячно издаваемым информационным указателям, опубликованным в текущем году. Если ссылочный стандарт заменен (изменен), то при пользовании настоящим стандартом следует руководствоваться заменяющим (измененным) стандартом. Если ссылочный стандарт отменен без замены, то положение, в котором дана ссылка на него, применяется в части, не затрагивающей эту ссылку.

3 Термины и определения

В настоящем стандарте применены следующие термины с соответствующими определениями:

3.1 неавтономный дыхательный аппарат со шлангом подачи чистого воздуха: Аппарат, укомплектованный маской и полумаской, в который пригодный для дыхания воздух поступает через шланг подачи воздуха с определенного расстояния путем забора чистого воздуха дыханием человека, либо с помощью ручного насоса, либо механического устройства.

3.2 клапан сброса избыточного давления (overflow valve): Клапан в соединительном шланге или дыхательном мешке, предназначенный для сброса в атмосферу избытка подаваемого воздуха.

3.3 дыхательный мешок (breathing bag): Часть дыхательного аппарата, компенсирующая перепады в подаче воздуха и обеспечивающая бесперебойность его подачи.

3.4 лицевая часть СИЗОД (face piece): Часть СИЗОД, обеспечивающая подачу очищенного воздуха или дыхательной смеси в органы дыхания и изолирующая дыхательные пути от окружающей атмосферы.

3.5 шланговый дыхательный аппарат бесприводный: Шланговый дыхательный аппарат, снабжающий пользователя чистым воздухом для дыхания через шланг подачи воздуха за счет дыхания (вдоха) человека, причем выдыхаемый воздух поступает в окружающую атмосферу.

Примечание - Этот аппарат относится только к классу 2 согласно классификации настоящего стандарта и не может быть укомплектован полумаской.

3.6 шланговый дыхательный аппарат с ручным приводом: Шланговый дыхательный аппарат, снабжающий пользователя чистым воздухом для дыхания, нагнетаемым через шланг подачи воздуха низкого давления к надлежащей лицевой части с помощью устройства (нагнетателя) с ручным приводом, причем выдыхаемый и избыточный воздух поступает в окружающую атмосферу.

Примечание - Аппараты могут относиться к классу 1 или классу 2 согласно классификации настоящего стандарта. Шланговые дыхательные аппараты с ручным приводом могут быть укомплектованы дыхательным мешком.

3.7 шланговый дыхательный аппарат с механическим приводом: Шланговый дыхательный аппарат, снабжающий пользователя чистым воздухом для дыхания, нагнетаемым через шланг подачи воздуха низкого давления к соответствующей лицевой части посредством нагнетателя с электроприводом или другого устройства, причем выдыхаемый и избыточный воздух поступает в окружающую атмосферу.

Примечание - При этом в аварийных условиях человек сохраняет возможность дышать вне зависимости от того, действует или не действует нагнетатель. Аппараты могут относиться к классу 1 или классу 2 согласно классификации настоящего стандарта. Шланговые дыхательные аппараты с механическим приводом могут быть укомплектованы дыхательным мешком.

СИЗОД, отвечающие требованиям настоящего стандарта, должны обозначаться следующим образом: Fresh air BA ГОСТ (номер настоящего стандарта) (класс).

4 Классификация

Укомплектованные СИЗОД по механической прочности конструкции классифицируют согласно таблице 1.

Таблица 1 - Классификация укомплектованных СИЗОД

Класс

Описание СИЗОД

1

Для эксплуатации в качестве легкого снаряжения по ГОСТ Р 12.4.233

2

Для эксплуатации в качестве тяжелого снаряжения по ГОСТ Р 12.4.233

5 Технические требования

5.1 Материалы

5.1.1 Материалы СИЗОД не должны менять своих свойств в процессе хранения и эксплуатации в течение срока службы, установленного изготовителем.

СИЗОД должно быть изготовлено из материалов, пригодных для условий эксплуатации и выдерживающих температуру, влажность и коррозионное воздействие сред, для работы в которых они предназначены. Материалы, используемые в СИЗОД, должны иметь необходимую механическую прочность и эксплуатационную долговечность.

5.1.2 Для изготовления деталей и узлов, которые могут подвергаться ударам во время эксплуатации СИЗОД, не допускается применение чистого алюминия, магния и титана или сплавов, содержащих эти материалы в пропорциях, которые в процессе эксплуатации могут привести к возникновению искры, способной воспламенить горючие газовые смеси.

5.1.3 Материалы, с которыми может соприкасаться кожа пользователя, надевающего СИЗОД, а также материалы, контактирующие с вдыхаемым воздухом, не должны вызывать раздражение кожи или оказывать иное вредное воздействие на здоровье пользователя, что удостоверяется заключением органов здравоохранения.

5.1.4 Элементы СИЗОД, с которыми может контактировать пользователь, не должны иметь острых кромок и заусениц.

5.1.5 Испытания проводят в соответствии с 6.2.

5.2 Погружение в воду

СИЗОД должно продолжать нормально функционировать после погружения в воду лицевой части, соединительного шланга и шланга подачи воздуха, а также должно удовлетворять требованиям 5.19.

Испытания проводят в соответствии с 6.3.

5.3 Очистка и дезинфекция

Материалы, используемые в конструкции СИЗОД, не должны менять своих свойств при использовании чистящих или дезинфицирующих средств, рекомендуемых изготовителем. Испытания проводят в соответствии с 6.2.

5.4 Эксплуатационные свойства

Конструкция аппарата должна быть такой, чтобы его применение не вызывало у пользователя дискомфорта; пользователь не должен проявлять чрезмерных признаков напряжения при эксплуатации СИЗОД (включая ситуации пребывания в наклонном положении или в ограниченном пространстве).

Испытания эксплуатационных свойств предназначены для проверки СИЗОД на отсутствие недостатков, которые невозможно выявить другими испытаниями, описанными в настоящем стандарте.

Сведения об испытаниях эксплуатационных свойств СИЗОД должны быть отражены в протоколе испытаний. В случае получения на этапе испытаний эксплуатационных свойств СИЗОД отрицательного заключения хотя бы по одному из пунктов методики заявитель имеет право обратиться в другую аккредитованную испытательную лабораторию для повторных испытаний.

Испытания проводят в соответствии с 6.4.

5.5 Соединительные узлы

5.5.1 Общие положения

Соединительные узлы СИЗОД должны легко поддаваться разборке для очистки, осмотра и испытаний.

Все имеющиеся съемные элементы должны легко соединяться и надежно закрепляться без применения специальных инструментов, если это отдельно не оговорено в руководстве по эксплуатации. Все виды уплотнений должны оставаться на своих местах при замене съемных элементов.

Испытания проводят в соответствии с 6.2 и 6.4.

5.5.2 Разъемы

Должно быть обеспечено правильное и надежное соединение между лицевой частью и другими частями СИЗОД. При этом никакое скручивание соединительного шланга или шланга подачи воздуха не должно нарушать их крепление и не должно приводить к отсоединению шлангов. Конструкция разъемов соединительных элементов должна исключать непреднамеренное прерывание подачи воздуха.

Испытания проводят в соответствии с 6.2 и 6.4.

5.5.3 Прочность присоединения соединительного шланга

При испытании в соответствии с 6.5 присоединение соединительного шланга должно выдерживать нагрузки не менее указанных в таблице 2.

Таблица 2 - Прочность присоединения соединительного шланга

Лицевая часть

Класс аппарата

Усилие, Н

Маска

1

50

2

250

Полумаска

1

50

5.6 Соединение дыхательного аппарата с лицевой частью

Соединения между дыхательным аппаратом и лицевой частью могут осуществляться либо с помощью постоянных соединительных узлов, либо соединений специального типа, либо посредством резьбового соединения.

Стандартное резьбовое соединение должно удовлетворять требованиям одного из следующих стандартов:

ГОСТ Р 12.4.214 - для дыхательных аппаратов без избыточного давления;

ГОСТ Р 12.4.216 - для дыхательных аппаратов с избыточным давлением.

Если для соединения дыхательного аппарата и лицевой части используют нестандартное резьбовое соединение, то должна быть исключена возможность использования вышеуказанных стандартных резьбовых соединений.

Стандартную резьбу по ГОСТ Р 12.4.214 не допускается использовать для аппаратов с избыточным давлением.

Резьбу по ГОСТ Р 12.4.216 не допускается использовать для аппаратов без избыточного давления.

5.7 Ременные крепления, пояс и дыхательный мешок

5.7.1 В СИЗОД должны быть предусмотрены ременные крепления или пояс, которыми крепятся соединительный шланг и дыхательный мешок, если последний входит в комплект СИЗОД. Крепления не должны самопроизвольно расслабляться. Оголовье должно регулироваться (или само регулироваться) и обеспечивать надежную и комфортную фиксацию лицевой части в нужном положении.

Испытания проводят в соответствии с 6.2 и 6.4.

5.7.2 Должна быть предусмотрена возможность подсоединения шланга подачи воздуха напрямую к соединительному шлангу или непосредственно к лицевой части СИЗОД.

Испытания проводят в соответствии с 6.2.

5.7.3 Если СИЗОД укомплектовано дыхательным мешком, то последний должен быть защищен от механических повреждений.

Испытания следует проводить в соответствии с 6.2.

5.8 Устойчивость к температурному воздействию

5.8.1 После температурного воздействия все технические характеристики СИЗОД должны отвечать требованиям настоящего стандарта.

Испытания проводят в соответствии с 6.7.1.

5.8.2 После температурного воздействия СИЗОД должно обеспечивать надлежащее функционирование и соответствовать требованиям 5.19.

Испытания проводят в соответствии с 6.7.2 и 6.7.3.

5.8.3 СИЗОД, предназначенное для эксплуатации за пределами температур хранения, должно быть снабжено необходимой маркировкой.

Испытания проводят в соответствии с 6.2.

5.9 Устойчивость к воспламенению

Составные части СИЗОД, подвергаемые воздействию пламени, не должны воспламеняться или воспламеняться и продолжать гореть свыше 5 с после их извлечения из пламени. Испытания проводят в соответствии с 6.8.

5.10 Система подачи воздуха

5.10.1 Бесприводная подача воздуха (за счет дыхания (вдоха) человека) Во избежание засорения свободный конец шланга подачи воздуха должен быть снабжен противопылевым фильтром, который должен быть надежно на нем закреплен. Испытания проводят в соответствии с 6.2 и 6.4.

5.10.2 Подача воздуха с помощью ручного привода

Нагнетатели с ручным приводом должны быть пригодны для непрерывного действия при управлении одним человеком. Они должны обеспечивать в течение не менее 30 мин расчетный расход воздуха, установленный изготовителем.

Дыхательный аппарат с ручным приводом рекомендуется снабжать дыхательным мешком или иным аналогичным устройством.

5.10.3 Подача воздуха с помощью механического привода

Нагнетатели ротационного типа должны обеспечивать избыточное давление воздуха в лицевой части СИЗОД при любом направлении вращения. Они могут быть также только одностороннего действия. Если вращение нагнетателя возможно в обоих направлениях, испытания должны проводиться при его вращении в том направлении, в котором он нагнетает предельно минимальный объемный поток воздуха, установленный изготовителем.

5.11 Шланг подачи воздуха

5.11.1 Сопротивление сплющиванию шланга подачи воздуха

5.11.1.1 Бесприводный шланговый дыхательный аппарат

При испытании бесприводного шлангового аппарата нагрузкой 100 Н, приложенной к шлангу, увеличение сопротивления дыханию не должно превышать 100 Па. Испытания проводят в соответствии с 6.9.

5.11.1.2 Шланговый дыхательный аппарат с ручным или механическим приводом

Расход воздуха под нагрузкой, приложенной к шлангу, не должен снижаться более чем на 10 % от минимального объемного расхода воздуха, установленного изготовителем:

- для дыхательного аппарата класса 1 - при нагрузке 250 Н;

- для дыхательного аппарата класса 2 - при нагрузке 1000 Н.

Испытания проводят в соответствии с 6.9.

5.11.2 Сопротивление перегибу шланга подачи воздуха

5.11.2.1 Бесприводный шланговый дыхательный аппарат

При нагрузке 250 Н сопротивление дыханию не должно превышать 100 Па.

Испытания проводят в соответствии с 6.10.

5.11.2.2 Шланговый дыхательный аппарат с ручным или механическим приводом

Расход воздуха под нагрузкой, приложенной к шлангу, не должен снижаться более чем на 10 % от минимального объемного расхода воздуха, установленного изготовителем:

- для дыхательного аппарата класса 1 - при нагрузке 125 Н;

- для дыхательного аппарата класса 2 - при нагрузке 250 Н.

Испытания проводят в соответствии с 6.10.

5.11.3 Механическая прочность шланга подачи воздуха

После испытаний шланг подачи воздуха не должен иметь механические дефекты, должна быть обеспечена прочность и целостность узлов присоединения шланга подачи воздуха, клапана непрерывной подачи воздуха (при наличии последнего) и иных соединительных узлов СИЗОД. При этом соединительные узлы не должны претерпевать видимые изменения.

Испытания проводят в соответствии с 6.11.

5.11.4 Эластичность шланга подачи воздуха

Шланг подачи воздуха должен свободно наматываться на барабан диаметром 500 мм.

Испытания проводят в соответствии с 6.2.

5.11.5 Термостойкость шланга подачи воздуха

Шланг подачи воздуха после температурного воздействия (при контакте с горячими поверхностями и кипящей водой) не должен быть деформирован и не должен претерпевать видимые изменения, а качество воздуха, подаваемого через шланг, должно соответствовать установленным нормам.

Испытания проводят в соответствии с 6.12.

5.12 Соединительный шланг

Соединительный шланг должен быть эластичным и допускать свободное беспрепятственное движение головы, субъективно оцениваемое испытателем. Исключают возможность случайного ограничения подачи воздуха (например, при надавливании на шланг подбородком или рукой).

Испытания проводят в соответствии с 6.2 и 6.4.

5.13 Клапан сброса избыточного давления

При использовании в СИЗОД с ручным или механическим приводом стандартного резьбового соединения по ГОСТ Р 12.4.214 должен быть предусмотрен клапан сброса избыточного давления, который должен быть защищен от загрязнения и механического повреждения. Клапан сброса избыточного давления должен быть герметичным.

Клапан сброса избыточного давления должен продолжать правильно функционировать и удовлетворять установленным требованиям после прохождения через него в течение 1 мин постоянного воздушного потока расходом 300 дм3/мин, а также при испытании разрежением в 8 кПа в течение 1 мин.

Испытания проводят в соответствии с 6.13.

5.14 Клапан регулирования подачи воздуха

Клапан регулирования подачи воздуха (при наличии последнего в комплекте) должен обеспечивать удобную настройку его на требуемый расход пользователем. При эксплуатации укомплектованного СИЗОД при закрытом клапане сброса избыточного давления клапан регулирования подачи воздуха должен обеспечивать на выходе из дыхательного шланга постоянный воздушный поток:

- с расходом не менее 120 дм3/мин - в режиме минимального расхода воздуха;

- с расходом не более 300 дм3/мин - в режиме максимального расхода воздуха. Испытания проводят в соответствии с 6.2 и 6.4.

5.15 Регулируемые узлы

Все составные части и соединительные узлы СИЗОД, требующие соответствующей регулировки и/или которыми пользователю предстоит часто манипулировать, должны быть удобными в эксплуатации и отличимыми на ощупь. Конструкция регулируемых узлов и органов управления должна обеспечивать возможность правильного их функционирования в случае непреднамеренного изменения пользователем их состояния при эксплуатации. Узлы и составные части, не предназначенные для настройки пользователем, должны поддаваться регулировке только с помощью соответствующих инструментов.

Испытания проводят в соответствии с 6.2 и 6.4.

5.16 Лицевая часть

Маски и полумаски должны отвечать требованиям ГОСТ Р 12.4.189 и ГОСТ Р 12.4.190 соответственно.

Испытания проводят в соответствии с 6.2 и 6.4.

5.17 Подсос

Если используют маску или полумаску с соединением, не соответствующим ГОСТ Р 12.4.214, то укомплектованное СИЗОД испытывают согласно 7.17 ГОСТ Р 12.4.189. При этом величина подсоса должна удовлетворять требованиям 4.14 ГОСТ Р 12.4.189 - для масок и требованиям 4.11 ГОСТ Р 12.4.190 - для полумасок. СИЗОД с приводом испытывают при минимальном объемном потоке воздуха, установленном изготовителем.

Подсос тест вещества под маску или полумаску, включающий подсос по полосе обтюрации, через клапаны выдоха и другие конструктивные элементы маски, не должен превышать в среднем для любого испытания и любого испытателя: под маску- 0,05 % и под полумаску- 5 %.

5.18 Клапаны вдоха и выдоха

СИЗОД, не оснащенное стандартными резьбовыми соединениями по ГОСТ Р 12.4.214, должно быть укомплектовано клапаном вдоха и одним или несколькими клапанами выдоха.

Клапаны должны быть защищены от загрязнения и механического повреждения корпусом.

Конструкция клапанов должна обеспечивать простоту в обращении и обслуживании, их правильную замену.

Допускается замена клапанов на клапаны иной конструкции, а также их составных частей, если это предусмотрено изготовителем.

Допускается замена клапанов в сборе на идентичные, если это оговорено в руководстве по эксплуатации.

Конструкция клапанов должна исключать функционирование клапана вдоха в цикле выдоха и клапанов выдоха в цикле вдоха.

Клапаны должны правильно функционировать во всех пространственных положениях СИЗОД, какие могут возникнуть при его эксплуатации.

Клапаны выдоха, не испытанные согласно программе оценки соответствия ГОСТ Р 12.4.189 и ГОСТ Р 12.4.190, испытывают согласно 6.15. Коэффициент подсоса воздуха под клапан выдоха не должен превышать 0,01 %.

Испытания проводят в соответствии с 6.15.

5.19 Сопротивление дыханию

5.19.1 Шланговый дыхательный аппарат в сборе

После температурного воздействия согласно 6.7.1 при последующем испытании с помощью дыхательной машины согласно 6.14 сопротивление дыханию не должно превышать значений, указанных в таблице 3.

Таблица 3 - Сопротивление дыханию

Тип шлангового дыхательного аппарата

Сопротивление вдоху

(в сборе с лицевой частью),

Па

Сопротивление вдоху

(без лицевой части),

Па

Сопротивление выдоху

(в сборе с лицевой частью),

Па

Бесприводный

1000

750

300

С ручным или механическим приводом

450

450

1000

5.19.2 Шланговый дыхательный аппарат с ручным и механическим приводом

При испытании в соответствии с 6.14.2 сопротивление дыханию не должно превышать 1 кПа.

5.20 Объемная доля диоксида углерода во вдыхаемом воздухе

Если в дыхательном аппарате используют соединитель, не соответствующий ГОСТ Р 12.4.214 (для стандартных резьбовых соединений), то аппарат испытывают в соответствии с ГОСТ Р 12.4.189.

Объемная доля диоксида углерода во вдыхаемом воздухе не должна превышать 1 % по объему вдыхаемого воздуха.

Дыхательные аппараты с ручным или механическим приводом испытывают при минимальном объемном потоке воздуха, установленном изготовителем.

5.21 Герметичность

При испытании согласно 6.6.1 изменение давления не должно превышать 100 Па в течение 1 мин. Дыхательные аппараты с механическим приводом вместо испытания согласно 6.6.1 могут быть испытаны согласно 6.6.2. При этом не допускается появление пузырьков воздуха из аппарата.

5.22 Электрооборудование

Конструкция элементов электрооборудования должна исключать возможность случайного уменьшения или изменения подачи воздуха.

СИЗОД, рассчитанное на безопасное использование во взрывоопасных средах, должно быть антистатичным, при этом сопротивление изоляции и удельное электрическое сопротивление неметаллических частей аппарата должно быть не более 109 Ом. Составные части аппарата, которые могут быть подвержены ударам при эксплуатации, должны быть изготовлены из материалов, обеспечивающих фрикционную искробезопасность.

6 Методы испытаний

6.1 Общие положения

Если не оговорено применение специальных средств измерения и испытательного оборудования и методов измерений, то следует использовать общепринятые средства измерения и испытательное оборудование и методы измерений.

Испытание на устойчивость к воспламенению проводят с использованием двух образцов без предварительного температурного воздействия. Эти образцы не подлежат другим испытаниям.

Испытание на устойчивость к температурному воздействию согласно 6.7.1 и 6.7.2 проводят с двумя другими образцами, после чего их подвергают остальным испытаниям.

Испытание на герметичность проводят на образцах, подвергнутых воздействию температуры, после остальных испытаний, за исключением испытания эксплуатационных свойств.

Испытания эксплуатационных свойств проводят на двух образцах, подвергнутых температурному воздействию, по завершении всех остальных испытаний, за исключением испытания на устойчивость к воспламенению.

При всех испытаниях оба образца должны удовлетворять установленным требованиям.

Перечень показателей, проверяемых при испытаниях СИЗОД, представлен в таблице 4.

Таблица 4 - Перечень показателей, проверяемых при испытаниях СИЗОД

Номер пункта методов испытаний

Перечень показателей

Испытание на устойчивость к температурному воздействию согласно 6.7.1 и 6.7.2

Номер пункта требований

6.2

Визуальный контроль

Да

5.1, 5.3, 5.5.1, 5.5.2, 5.7, 5.10, 5.15

6.3

Погружение в воду

Да

5.2

6.4

Эксплуатационные свойства

Да

5.4, 5.7, 5.10, 5.12, 5.15

6.5

Прочность присоединения соединительного шланга

Да

5.5.3

6.6

Герметичность

Да

5.21

6.7.2 и 7.3

Устойчивость к температурному воздействию

Да

5.8

6.8

Устойчивость к воспламенению

Нет

5.9

6.9

Сопротивление сплющиванию шланга подачи воздуха

Да

5.11.1

6.10

Сопротивление перегибу шланга подачи воздуха

Да

5.11.2

6.11

Прочность соединений шланга подачи воздуха и ремней крепления

Да

5.11.3

6.12

Термостойкость шланга подачи воздуха

Да

5.11.5

(по требованию)

6.13

Подсос под клапан сброса избыточного давления

Да

5.13

6.14

Сопротивление дыханию

Да

5.19

6.15

Подсос через клапан выдоха

Да

5.18

(требуется только при несоответствии ГОСТ Р 12.4.189, ГОСТ Р 12.4.190)

6.2 Визуальный осмотр

Визуальный осмотр проводят до и во время проведения испытаний. Осмотр может включать частичный демонтаж в соответствии с предоставленной изготовителем инструкцией по техническому обслуживанию. При визуальном осмотре также проверяют маркировку и наличие руководства по эксплуатации.

6.3 Погружение в воду

СИЗОД в сборе с лицевой частью подсоединяют гибким шлангом к дыхательной машине. В зависимости от типа лицевой части используют разные соединительные элементы. СИЗОД с маской или полумаской закрепляют на шеффилдской голове-манекене, а СИЗОД с загубником следует подсоединить непосредственно к выходной части гибкого шланга (причем отверстие загубника следует заглушить).

Воздух подают от дыхательной машины, отрегулированной на 25 циклов в минуту и 2,0 дм3 за один ход.

Полностью укомплектованный аппарат со шлангом подачи воздуха, достаточной для испытания длины, погружают в воду на глубину в пределах от 0,25 до 0,80 м. Время погружения должно быть не менее длительности трех и не более длительности пяти полных дыхательных циклов. Испытание проводят при погружении СИЗОД при следующих положениях лицевой части:

а) смотрящей вперед вертикально направленной вверх;

б) смотрящей вперед вертикально направленной вниз;

в) смотрящей вверх в горизонтальном положении;

г) смотрящей вниз в горизонтальном положении.

Измерения сопротивления дыханию проводят в соответствующих точках проб отбора прецизионным микроманометром. Сопротивление дыханию регистрируют в протоколе испытаний до погружения и сразу после него.

Присутствие воды в лицевой части после испытания не служит признаком неисправности; попавшую воду удаляют перед проведением испытаний по определению сопротивления дыханию.

6.4 Определение эксплуатационных свойств

6.4.1 Общие положения

Испытывают два комплекта СИЗОД, успешно прошедших испытания в соответствии с пунктами настоящего стандарта. Испытания проводят при участии четырех испытателей по следующей схеме:

- испытатели 1 и 2 используют первый комплект СИЗОД;

- испытатели 3 и 4 используют второй комплект СИЗОД.

6.4.2 Испытатели

К испытаниям привлекают лиц, владеющих навыками применения СИЗОД и допущенных по состоянию здоровья.

Испытатели должны быть ознакомлены с руководством по эксплуатации, использованием данного или аналогичного оборудования, а также с характером испытаний и условиями их проведения.

6.4.3 Подготовка испытуемых аппаратов

Перед каждым испытанием аппарат проверяют на герметичность.

Шланги подачи воздуха должны иметь максимальную длину в соответствии с нормативными документами изготовителя.

6.4.4 Условия испытаний

Испытания проводят при температуре окружающей среды с регистрацией температуры, относительной влажности воздуха и атмосферного давления в месте испытаний в соответствии с требованиями ГОСТ 12.1.005.

6.4.5 Методика испытаний

Продолжительность испытаний, имитирующих условия практического применения СИЗОД, - 30 мин. При этом снятие СИЗОД не допускается. При испытаниях испытатель дает субъективную оценку работы изделия.

Должны быть выполнены следующие действия:

а) 30 тянущих движений на ручном эргометре вертикально вниз с высоты 1,8 м с усилием 25 кг;

б) ходьба на дистанцию 125 м по горизонтальной поверхности в полный рост;

в) ходьба на дистанцию 200 м по горизонтальной поверхности в помещении высотой (1,3 ± 0,2) м;

г) продвижение ползком на дистанцию 100 м по горизонтальной поверхности в помещении высотой (0,70 ± 0,05) м;

д) подъем и спуск по вертикальной лестнице и проникание через проем, имеющий форму квадрата со стороной 460 мм, по одному разу в двух направлениях с суммарным расстоянием по вертикали 20 м;

е) ходьба на расстояние 10м с мешком, наполненным песком массой 12 кг. Испытание повторить 22 раза, укладывая мешки в ряд на высоту 1,5 м.

Примечание - Последовательность приведенных действий определяется руководителем испытаний.

6.4.6 Протокол испытаний

После завершения испытания каждый испытатель должен ответить на вопросы, связанные с использованием СИЗОД. Ответы испытателей следует зафиксировать в протоколе испытаний:

а) комфортность ремней крепления;

б) надежность креплений и соединений;

в) видимость через лицевую часть СИЗОД (искажение, запотеваемость);

г) легкость речевого общения;

д) подвижность шланга подачи воздуха;

е) удобство лицевой части;

ж) другие комментарии испытателя.

6.5 Прочность присоединения соединительного шланга

Лицевую часть надевают на голову-манекен и регулируют таким образом, чтобы нагрузка прикладывалась перпендикулярно к плоскости соединения. К соединительному шлангу в течение (10 ± 1) с прикладывают усилие 50 Н (для лицевой части СИЗОД класса 1) и 250 Н (для лицевой части СИЗОД класса 2) в соответствии с таблицей 2 и рисунком 1.

После испытания СИЗОД проверяют на наличие признаков повреждения.

Рисунок 1 - Схема испытания прочности присоединения соединительного шланга

6.6 Герметичность

6.6.1 Испытание проводят с использованием головы-манекена и при разрежении в (1,0 ± 0,1) кПа, создаваемом в системе от шланга подачи воздуха до узла присоединения соединительного шланга к лицевой части. При проведении испытания конец соединительного шланга закрывают герметичной заглушкой.

Измеряют падение давления в системе спустя 1 мин.

6.6.2 Если аппарат работает от нагнетателя, то после подсоединения нагнетателя и ввода его в действие погружают шланг подачи воздуха, соединительный шланг, клапан регулирования расхода, дыхательный мешок (при наличии последнего) в воду комнатной температуры и проверяют перечисленные составные части и их соединения на наличие утечки воздуха.

6.7 Устойчивость к температурному воздействию

6.7.1 СИЗОД должно проходить следующий термический цикл:

а) нагревание до (60 ± 3) °С при относительной влажности не ниже 95 % в течение 4 ч; б) охлаждение до (минус 30 ± 3) °С в течение 16 ч.

Во время проведения испытания не допускаются скачки температуры. Затем СИЗОД помещают в помещение с комнатной температурой.

6.7.2 Испытание после температурного воздействия

После температурного воздействия согласно 6.7.1 СИЗОД испытывают в течение 30 мин с помощью дыхательной машины, отрегулированной на 25 циклов в минуту и 2 дм3 за 1 ход.

6.7.3 Эксплуатационные испытания СИЗОД

6.7.3.1 Испытания охлажденного СИЗОД

Лицевые части двух СИЗОД очищают изнутри согласно инструкциям изготовителя и встряхиванием удаляют остатки жидкости, после чего укомплектованные СИЗОД готовы к использованию.

Каждое СИЗОД следует охладить в течение 2 - 3 ч до температуры (минус 6 ± 3) °С.

Два тепло одетых испытателя надевают СИЗОД в низкотемпературной камере и выполняют работу при температуре (минус 6 ± 3) °С. Испытание проводят в течение 30 мин, разделенные на пятиминутные периоды. Во время испытания не допускается снимать СИЗОД.

Должны быть выполнены следующие действия:

а) медленная ходьба;

б) медленное продвижение ползком;

в) переноска деревянных брусков или иных аналогичных предметов на расстояние 6 м и укладка их на высоту 1 м в штабель, как показано на рисунке 2. Деревянные бруски должны иметь размеры в поперечнике приблизительно 160×160 мм и массу (7 ± 1) кг.

По окончании испытания каждое СИЗОД проверяют на исправность при комнатной температуре.

Перед началом испытания, после охлаждения и в конце испытания измеряют расход воздуха через шланг подачи воздуха.

Рисунок 2 - Схема укладки деревянных брусков при эксплуатационных испытаниях СИЗОД

6.7.3.2 Испытание СИЗОД, выдержанного при комнатной температуре

Два комплекта СИЗОД готовят к использованию и выдерживают в течение не менее 2 ч и не более 3 ч при температуре (23 ± 2) °С.

Два тепло одетых испытателя надевают СИЗОД при комнатной температуре (приблизительно 20 °С) и входят в низкотемпературную камеру с температурой (минус 6 ± 3) °С. В течение 30 мин проводят испытания согласно 6.7.3.1.

После испытания СИЗОД проверяют на исправность.

6.8 Устойчивость к воспламенению

6.8.1 Сущность метода

Испытываемую составную часть СИЗОД удерживают в течение определенного времени в пламени с регламентируемой температурой, с последующей регистрацией в протоколе испытаний результатов воздействия пламени.

6.8.2 Система подачи газа состоит из следующего испытательного оборудования:

а) горелка типа «TEKLU», которая должна регулироваться по высоте;

б) баллон с пропаном с клапаном регулирования газового расхода;

в) манометр;

г) блокиратор обратного зажигания;

д) термопара с минеральной изоляцией диаметром 1,5 мм.

6.8.3 Процедура испытания

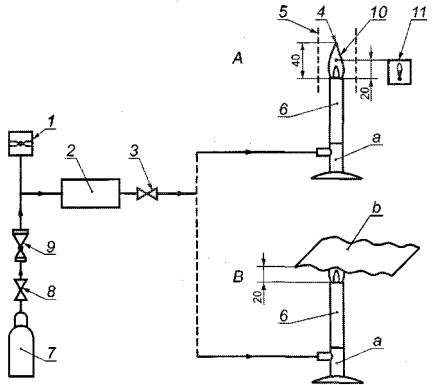
При полностью закрытом воздушном клапане горелки путем регулирования подачи газа следует установить высоту пламени (40 ± 4) мм. Проверить с помощью термопары, чтобы температура пламени на высоте (20 ± 2) мм над верхом горелки соответствовала (800 ± 50) °С.

Расстояние между верхом горелки и нижней частью испытуемой составной части СИЗОД, проходящей непосредственно над пламенем, устанавливают равным (20 ± 2) мм. Время воздействия пламени - 12 с.

В протоколе испытаний фиксируют, продолжает ли испытуемая составная часть СИЗОД или ее элементы гореть в течение 5 с после извлечения из пламени. Схема испытания на устойчивость к воспламенению представлена на рисунке 3.

А - измерение температуры пламени; В - испытание образца материала; 1 - манометр; 2 - предохранительный клапан; 3 - устройство регулирования давления; 4 - пламя; 5 - экран; 6 - горелка; 7 - баллон с пропаном; 8 - вентиль; 9 - регулятор давления; 10 - термопара; 11-устройство измерения температуры; a) воздушный клапан закрыт; b) испытуемый материал

Рисунок 3 - Схема испытания на устойчивость к воспламенению

6.9 Сопротивление сплющиванию шланга подачи воздуха

6.9.1 Испытательное оборудование

а) две металлические пластины в виде квадрата со стороной 100 мм или две круглые диаметром 100 мм, из которых одна должна быть неподвижна, а другая может перемещаться в направлении, перпендикулярном по отношению к плоскости обеих пластин. Для создания между пластинами давления к подвижной пластине прикладывают нагрузку 250 Н (для СИЗОД класса 1) и 1000 Н (для СИЗОД класса 2). Схема испытания на сплющивание шланга подачи воздуха представлена на рисунке 4;

б) расходомер или манометр.

Рисунок 4 - Схема испытания на сплющивание шланга подачи воздуха

6.9.2 Процедура испытания

6.9.2.1 Шланговый дыхательный аппарат с ручным или механическим приводом

Шланг подачи воздуха помещают между двумя пластинами и от источника подачи воздуха пропускают через шланг воздушный поток с минимальным объемным потоком воздуха, установленным изготовителем. Прикладывают к подвижной пластине заданную нагрузку и повторяют испытание.

Измеряют расход воздушного потока. В протоколе испытаний фиксируют обе величины и изменение расхода по результатам испытания.

6.9.2.2 Бесприводный шланговый дыхательный аппарат

Шланг подачи воздуха помещают между двумя пластинами и пропускают через шланг постоянный воздушный поток 160 дм3/мин.

Прикладывают к подвижной пластине заданную нагрузку и повторяют испытание. Измеряют сопротивление воздушного потока. В протоколе испытаний фиксируют обе величины и изменение сопротивления воздушного потока по результатам испытания.

6.10 Сопротивление перегибу шланга подачи воздуха

6.10.1 Испытательное оборудование

а) приспособление для изгиба шланга подачи воздуха под прямым углом с диаметром изгиба 10 мм. Схема испытания шланга на сопротивление перегибу представлена на рисунке 5;

б) зажимы, позволяющие прикладывать нагрузку к одному концу шланга и жестко фиксировать другой конец;

в) расходомер.

6.10.2 Процедура испытания

Участок шланга длиной 1 м сгибают под прямым углом и фиксируют верхний конец в соответствии со схемой на рисунке 5. Подсоединяют расходомер и нагнетатель к шлангу с установленной на нем лицевой частью аппарата. Приводят в действие нагнетатель и измеряют расход воздушного потока.

Прикладывают к свободному концу шланга заданную нагрузку (нагрузка создается любым способом, в том числе вручную) и вновь измеряют величину расхода.

В протоколе испытаний зафиксировать обе величины расхода воздушного потока и изменение расхода по результатам испытания.

Рисунок 5 Схема испытания на сопротивление перегибу (размеры указаны в мм)

6.11 Прочность соединений шланга подачи воздуха и ремней крепления

Пояс или ремни крепления с соответствующими соединениями и клапаном непрерывной подачи воздуха (при наличии последнего) закрепляют на туловище манекена, находящемся в вертикальном положении. Вдоль оси шланга подачи воздуха в течение 5 мин прикладывают постоянное растягивающее усилие 1000 Н (для СИЗОД класса 2) и 250 H (для СИЗОД класса 1). Схема испытания прочности шланга подачи воздуха представлена на рисунке 6.

Рисунок 6 - Схема испытания прочности шланга подачи воздуха

6.12 Термостойкость шланга подачи воздуха

Настраивают аппарат на режим минимального объемного расхода воздуха, установленного изготовителем. Подают через аппарат воздушный поток с использованием дыхательной машины, отрегулированной на 20 циклов в минуту и 2 дм3 за 1 ход. Обеспечивают контакт участка шланга подачи воздуха длиной приблизительно 100 мм с горячей пластиной, поддерживая ее температуру (130 ± 15) °С, при этом другой участок шланга погружают в кипящую воду. Спустя 15 мин убирают горячую пластину и извлекают шланг подачи воздуха из кипящей воды. При визуальном осмотре проверяют шланг на отсутствие повреждений. Проверяют качество проходящего через шланг воздуха после проведения испытаний, зафиксировав в протоколе испытаний отсутствие (наличие) влияния данного испытания на качество проходящего через шланг воздуха.

6.13 Подсос под клапан сброса избыточного давления

Под клапаном сброса избыточного давления создают разрежение 1 кПа. Клапан считают герметичным, если давление изменяется не более чем на 100 Па за 1 мин. При этом под клапаном поддерживают объем воздуха 0,5 дм3.

6.14 Сопротивление дыханию

6.14.1 Полностью укомплектованное СИЗОД закрепляют на шеффилдской голове-манекене или туловище. Проверяют, чтобы длина шланга подачи воздуха соответствовала размеру, указанному в документации изготовителя для комплекта испытуемого СИЗОД. Половину шланга сматывают в бухту с внутренним диаметром 500 мм. Подсоединяют к манекену и включают дыхательную машину, отрегулированную на 25 циклов в минуту и 2 дм3 за 1 ход.

При наличии в комплекте СИЗОД клапана непрерывной подачи воздуха сопротивление вдоху определяют при полностью закрытом клапане, сопротивление выдоху - при полностью открытом клапане.

6.14.2 Шланговый дыхательный аппарат с ручным и механическим приводом

Аппарат испытывают при отключенном нагнетателе воздуха при расходе воздуха 20 дм3 в минуту (20 циклов в минуту и 1 дм3 за 1 ход).

6.15 Подсос под клапан выдоха

6.15.1 Испытательное оборудование

а) герметичная камера объемом (1,0 ± 0,2) дм3 с минимальным объемом «мертвого пространства», прикрепленная к трубе с отверстием (отверстиями) между камерой и трубой, в которое устанавливают клапаны через надлежащие переходники, как показано на рисунке 7.

1 - подвод тест-вещества; 2- перегородка; 3 - заглушка; 4 - испытуемый клапан; 5 - отвод тест-вещества; 6 - к дыхательной машине; 7 - проба тест-вещества; 8 - отверстие для измерения давления; 9 - проба тест-вещества; 10 - подвод насыщенного газа; 11 - обратный клапан

Рисунок 7 - Камера для определения подсоса под клапан выдоха

Камера должна быть оборудована перегородками для обеспечения равномерности расхода воздуха, содержащего тест-вещество. Испытания проводят при постоянном воздушном расходе 100 дм3/мин;

б) дыхательная машина, отрегулированная на 20 циклов в минуту и 1,5 дм3 за 1 ход;

в) система подачи гексафторида серы или иного тест вещества;

г) установка для насыщения воздуха водяным паром при температуре 37 °С.

6.15.2 Процедура испытания

Испытывают клапан выдоха в сборе, которым снабжена лицевая часть аппарата. Испытания проводят при температуре и влажности окружающей среды. Испытуемые клапаны закрепляют в камере в вертикальном положении через надлежащий переходник. Элементы установки располагают в зависимости от типа используемой дыхательной машины: одноцилиндровая или двухцилиндровая.

Схема определения подсоса под клапан выдоха с использованием одноцилиндровой дыхательной машины представлена на рисунке 8, с использованием двухцилиндровой дыхательной машины - на рисунке 9.

1 - подвод тест-вещества; 2 - испытуемый клапан; 3 - отвод тест-вещества; 4 - клапан дыхательной машины; 5 - дыхательная машина; 6 - сатуратор; 7, 9 - фильтры; 8 - проба тест-вещества; 10 - подвод лабораторного воздуха; 11 - регулируемый обратный клапан; 12 - проба тест-вещества.

Рисунок 8 - Схема определения подсоса под клапан выдоха с использованием одноцилиндровой дыхательной машины

1 - подвод тест-вещества; 2 - испытуемый клапан; 3 - отвод тест-вещества; 4, 6 - фильтры; 5 - проба тест-вещества; 7 - подвод лабораторного воздуха через обратный клапан; 8 - сатуратор; 9 - двухцилиндровая дыхательная машина; 10 - подвод лабораторного газа; 11 - проба тест-вещества; 12 - клапан дыхательной машины

Рисунок 9 - Схема определения подсоса под клапан выдоха с использованием двухцилиндровой дыхательной машины

Клапан следует настроить таким образом, чтобы сопротивление воздушному потоку находилось в пределах от 100 Па до 150 Па. Испытание проводят при постоянном воздушном потоке 30 дм3/мин.

Дыхательная машина должна быть отрегулирована на 20 циклов в минуту и 1,5 дм3 за 1 ход. При прохождении через камеру воздушного потока, содержащего тест-вещество, проводят постоянное измерение и регистрацию объемной доли тест вещества в пробах воздуха, отобранных перед клапаном и за клапаном.

Испытание продолжают в течение времени, достаточного для получения стабильного показания концентрации тест вещества в воздушном потоке за клапаном.

Разница величин концентраций тест вещества, измеренных в пробах перед клапаном и за клапаном, вносят в протокол испытаний как объемную долю тест вещества в выдыхаемом воздухе (подсос под клапан выдоха).

7 Маркировка

7.1 Общие требования

Комплект СИЗОД, отвечающий требованиям настоящего стандарта, должен быть снабжен четко различимой и стойкой маркировкой. СИЗОД должно иметь маркировку с указанием класса. Комплектующие узлы и отдельные детали, которые существенно влияют на безопасность, должны иметь маркировку, позволяющую идентифицировать их.

Маркировка СИЗОД должна содержать следующие сведения:

а) фирменное наименование, торговую марку или другое обозначение изготовителя;

б) знак-идентификатор типа;

в) номер и дату утверждения настоящего стандарта;

г) год изготовления;

д) в тех случаях, когда надежность работы отдельных элементов может зависеть от срока их использования, маркировка должна содержать дату (по крайней мере, год) изготовления;

е) для тех деталей, которые не могут быть надежно маркированы, соответствующая информация должна быть отражена в руководстве по эксплуатации.

7.2 Шланг подачи воздуха

Шланг подачи воздуха должен иметь маркировку со следующими данными:

а) «термостойкий», если принадлежит к данному типу;

б) «антистатический», если принадлежит к данному типу;

в) класс;

г) год изготовления;

д) фирменное наименование, торговую марку или другое обозначение изготовителя.

7.3 Шланговый дыхательный аппарат

Шланговый дыхательный аппарат должен иметь маркировку со следующими данными:

а) заводской номер;

б) номер и дату утверждения настоящего стандарта;

в) расчетную выдерживаемую температуру, если она отличается от установленной настоящим стандартом;

г) год изготовления;

д) фирменное наименование, торговую марку или другое обозначение изготовителя.

8 Транспортирование и хранение

Правила транспортирования и хранения устанавливают в нормативных документах на конкретные виды изделий.

9 Руководство по эксплуатации

9.1 Каждое СИЗОД должно быть снабжено руководством по эксплуатации. Руководство по эксплуатации должно быть составлено на официальном(ых) языке(ах) страны назначения.

Информация на русском языке должна сопровождать каждое поставляемое СИЗОД, чтобы обученный и квалифицированный персонал имел возможность его использовать. Желательно, чтобы подробная информация по вопросам технического обслуживания и хранения находилась отдельно от руководства по эксплуатации.

Руководство по эксплуатации должно быть точным и понятным. При необходимости оно может содержать иллюстрации, нумерацию отдельных частей и маркировку.

В дополнение к этому руководство должно включать подробные рекомендации по использованию и замене фильтров.

9.2 Руководство по эксплуатации должно содержать следующие сведения:

9.2.1 Область применения и правила использования СИЗОД; руководство по уходу и техническому обслуживанию, рекомендации об условиях эксплуатации и хранения СИЗОД (температура, влажность и другие условия); правила выбора и надевания СИЗОД; сведения о наиболее распространенных возможных осложнениях и ошибках, возникающих в процессе эксплуатации аппарата; руководство при необходимости о предотвращении случаев запутывания шлангов и/или кабелей, имеющих свободные петли.

9.2.2 Точное и подробное описание того, комбинации каких составных частей и сборочных узлов допускается использовать для СИЗОД определенного типа и класса.

9.2.3 Предупреждение о том, что СИЗОД не может обеспечить надлежащую защиту в определенных состояниях воздушной среды, например, что использование СИЗОД может вызвать трудности при сильном ветре; СИЗОД не предназначено для использования в среде с недостатком кислорода.

9.2.4 Предупреждение о том, что при выключении принудительной подачи воздуха невозможна эксплуатация данного СИЗОД вследствие резкого снижения защитных свойств, а также быстрого накопления диоксида углерода.

9.2.5 Предупреждение о том, что при интенсивной работе при максимальном потоке воздуха на вдохе под маской или полумаской может возникнуть разрежение.

9.2.6 Предупреждение о том, что требования по герметичности не могут быть выполнены у пользователей с бородой или в очках с заушниками.

9.2.7 Предупреждение о необходимости обеспечить чистоту подводимого воздуха.

9.2.8 Указание, что маркировка должна отражать допустимость использования СИЗОД в огнеопасной или взрывоопасной среде.

9.2.9 Сведения о расчетной продолжительности работы и предельно малом расходе воздуха, а также подробное описание методов Проверки и количества подаваемого воздуха перед каждым использованием.

9.2.10 Для шланговых аппаратов с приводом - сведения о минимальном расходе воздуха и максимальной длине шланга подачи воздуха.

9.2.11 Для нагнетателя или другого устройства – сведения о предельно малом расходе воздуха и максимальной длине шланга подачи воздуха, на которую рассчитан нагнетатель или другое устройство.

9.2.12 Другая информация, которую изготовитель сочтет нужным предоставить.

Ключевые слова: дыхательный аппарат, маска, полумаска, загубник, технические требования, методы испытания, маркировка

 

 




ГОСТЫ, СТРОИТЕЛЬНЫЕ и ТЕХНИЧЕСКИЕ НОРМАТИВЫ.
Некоммерческая онлайн система, содержащая все Российские Госты, национальные Стандарты и нормативы.
В Системе содержится более 150000 файлов нормативно-технической документации, действующей на территории РФ.
Система предназначена для широкого круга инженерно-технических специалистов.

Рейтинг@Mail.ru Яндекс цитирования

Copyright © www.gostrf.com, 2008 - 2026