Крупнейшая бесплатная информационно-справочная система онлайн доступа к полному собранию технических нормативно-правовых актов РФ. Огромная база технических нормативов (более 150 тысяч документов) и полное собрание национальных стандартов, аутентичное официальной базе Госстандарта. GOSTRF.com - это более 1 Терабайта бесплатной технической информации для всех пользователей интернета. Все электронные копии представленных здесь документов могут распространяться без каких-либо ограничений. Поощряется распространение информации с этого сайта на любых других ресурсах. Каждый человек имеет право на неограниченный доступ к этим документам! Каждый человек имеет право на знание требований, изложенных в данных нормативно-правовых актах!

  


 

Государственный научно-проектный институт
учебно-воспитательных, торгово-бытовых и досуговых зданий
(Институт общественных зданий) Минстрой России

Справочное пособие к СНиП

Серия основана в 1989году

Проектирование предприятий
общественного питания

Москва Стройиздат 1992

Рекомендовано к изданию секцией научно-технического совета института общественных зданий Минстроя России (бывший ЦНИИЭП учебных зданий Госкомархитектуры).

Редактор Л. В. Павлова

Проектирование предприятий общественного питания/Государственный научно-проектный институт учебно-воспитательных, торгово-бытовых и досуговых зданий. - М.: Стройиздат, 1992.: ил. - (Справ. пособие к СНиП).

Является справочным пособием к СНиП 2.08.02-89 "Общественные здания и сооружения". Изложены общие положения, объемно-планировочные и конструктивные решения, рекомендации по инженерному оборудованию при проектировании предприятий общественного питания общедоступной сети. Даны основные нормативы расчета предприятий общественного питания.

Для инженерно-технических работников проектных организаций.

Пособие разработано ЦНИИЭП учебных зданий (канд. архит. Г.А. Герасимова, инженеры Н.Г. Константинова, Б.С. Городинский, А.Д. Вепринский).

1. ОБЩИЕ ПОЛОЖЕНИЯ

1.1. Пособие является рекомендательным документом по проектированию общедоступных предприятий общественного питания и предприятий общественного питания для высших учебных заведений, оно способствует выполнению требований СНиП 2.08.02-89, СНиП 2.08.01-89 (для предприятий, встроенных в жилые дома) и других нормативных документов, упомянутых в СНиП 2.08.02-89, в которых формулируются требования по проектированию отдельных разделов проектов.

Кроме того, в Пособии использованы действующие указания и инструкции по проектированию общедоступных предприятий общественного питания Госстроя СССР, Госкомархитектуры, Минторга СССР и др.

1.2. Проектирование предприятий общественного питания должно осуществляться с учетом климатических, экологических, гидрогеологических, демографических, национально-бытовых и других местных условий конкретных районах строительства. При проектировании следует также руководствоваться СНиП "Строительная климатология и геофизика", дополненным БСТ № 10, 1984 г. - карта климатических районов.

При проектировании для строительства в сейсмических районах (7, 8 и 9 балльности), на вечномерзлых грунтах, на просадочных грунтах и подрабатываемых территориях учитываются специальные требования, соответствующие природным условиям конкретных площадок строительства.

1.3. Пособие распространяется на разработку индивидуальных и типовых проектов для строительства новых объектов и реконструкции действующих предприятий общественного питания, расположенных в отдельно стоящих зданиях, встроенных и пристроенных к зданиям иного назначения, а также предприятий, которые включены в состав торговых, общественных и других многофункциональных объектов комплексного обслуживания населения, включая магазины и рыночные комплексы, вокзалы и пр.; независимо от ведомственной принадлежности предприятия общественного питания.

1.4. Прогресс в проектных решениях предприятий общественного питания может быть достигнут только на основе комплексного подхода к решению задач путем:

учета конкретных градостроительных условий размещения предприятий в системе городской (поселковой) застройки;

формирования объемно-планировочных структур, отвечающих функционально-технологическим требованиям и создающих оптимальную среду как для посетителей, так и для персонала;

внедрения экономических конструктивных систем, строительных и отделочных материалов, обеспечивающих возможность создания выразительных по архитектуре и интерьерам зданий;

применения высокопроизводительного современного технологического и экономичного в эксплуатации инженерного оборудования, в соответствии с санитарными требованиями и задачами повышения культуры эксплуатации предприятий;

максимального использования для приготовления пищи полуфабрикатов, вырабатываемых на предприятиях пищевой промышленности, фабриках-заготовочных и плодоовощных предприятиях, что позволяет уменьшить производственные и подсобные (складские) площади в предприятиях и повысить эффективность производства, их рентабельность.

1.5. Пособие по проектированию предприятий общественного питания содержит рекомендации, отвечающие вышеприведенным направлениям, и состоит из четырех основных разделов:

общие положения;

размещение в системе городской (поселковой) застройки, генплан участка;

объемно-планировочные и конструктивные решения предприятий;

инженерное оборудование.

Пособие сопровождается приложениями, в которых приводятся:

площади групп помещений: ресторанов, столовых общедоступной сети, кафе, закусочных, кафе молодежных, детских, молочных;

площади групп помещений: кафе-автоматов, кафе-мороженое, кафе-кондитерских, пивных баров, специализированных закусочных, предприятий быстрого обслуживания, буфетов, столовых-раздаточных;

площади групп помещений столовых высших учебных заведений, предприятий общественного питания для сельских населенных мест;

площади помещений цехов мучных изделий, кафетериев и магазинов кулинарии;

состав групп помещений предприятий общественного питания, в том числе - специализированных;

минимальные удельные показатели нормируемой площади предприятий общественного питания для городов и поселков на 1-е место в зале;

термины и сокращения.

1.6. При использовании Пособия для разработки проектов реконструкции действующих предприятий необходимо обеспечить индивидуальный подход к каждому объекту с учетом его конкретных особенностей и создать современное по технологии и типологической структуре предприятие, оснащенное прогрессивными средствами механизации производственных процессов, в соответствии с принятой методикой по разработке проектов реконструкции.

1.7. Величина предприятий общественного питания характеризуется количеством мест в обеденных залах. Величина магазинов кулинарии - размером торговой площади зала или количеством рабочих мест.

1.8. Выбор проектирования встроенного предприятия питания или отдельно стоящего здания определяется его типом, величиной и градостроительным назначением.

При этом в структуре городов и поселков городского типа, в сельской местности могут проектироваться как однотипные предприятия питания, например: столовые, кафе, рестораны, так и предприятия, объединяющие в едином здании комплекс различных предприятий питания, таких, как: ресторан, кафе, закусочную, магазин кулинарии и пр.

Такие предприятия, включающие в свою структуру разнообразные типологические компоненты (типы предприятий), называются комплексными предприятиями общественного питания и проектируются в соответствии со специфическими требованиями и рекомендациями.

1.9. Все отечественные типы предприятий общественного питания включают в свой состав пять основных функциональных групп помещений: группу помещений для посетителей; группу производственных помещений; группу складских помещений; группу административно-бытовых помещений и группу технических помещений.

В данном Пособии даются минимально допустимые нормативы площадей в целом по группам помещений, в соответствии с упомянутой выше дифференциацией по функциональным признакам для различных типов предприятий питания (см. прил. 1-10) в соответствии с действующей "Номенклатурой типов предприятий общественного питания".

В структуре предприятия при проектировании каждой из пяти обозначенных групп помещений должны учитываться рекомендации и требования, предъявляемые в соответствии с их специфическими функциональными особенностями.

______________

"Рекомендации по проектированию реконструкции действующих торгово-бытовых предприятий с учетом возможности применения прогрессивных технологий" (ЦНИИЭП торгово-бытовых зданий и туристских комплексов Госкомархитектуры. Москва, 1988).

2. РАЗМЕЩЕНИЕ ПРЕДПРИЯТИЙ ОБЩЕСТВЕННОГО ПИТАНИЯ В СИСТЕМЕ ГОРОДСКОЙ (ПОСЕЛКОВОЙ) ЗАСТРОЙКИ И ГЕНЕРАЛЬНЫЙ ПЛАН УЧАСТКА

2.1. Размещение предприятий общедоступной сети в системе застройки города, поселка, населенного пункта, их величину (вместимость) и специализацию (тип) следует определять, руководствуясь предварительно разрабатываемыми перспективными планами (схемами) размещения предприятий общественного питания (в комплексе с сетью предприятий торгового и культурно-бытового назначения) в развитие генеральных планов городов, с учетом как нового строительства, так и реконструкции действующих предприятий и возможностью их переспециализации.

Столовые высших учебных заведений размещаются в соответствии с требованиями норм по проектированию высших учебных заведений.

2.2. Перспективные планы должны отвечать требованиям внедрения рациональной системы обслуживания населения, в структуре которой взаимодействуют предприятия местного (приближенного) и городского (межселенного) обслуживания.

Предприятия общественного питания местного (приближенного) обслуживания размещаются относительно равномерно в жилой зоне в пределах пешеходной доступности (до 500 м), характеризуются, как правило, небольшой вместимостью и подбором типа предприятия, наиболее точно отвечающего специфике запросов проживающего в непосредственной близости населения.

Предприятия городского значения могут быть самых разнообразных типов и вместимостей и должны формироваться в общественных и торговых центрах, на магистралях и площадях, вблизи остановок городского транспорта, станций метрополитена, железнодорожных и автовокзалов и т.п., т.е. в местах оживленного движения населения и приезжего контингента.

2.3. Общедоступные предприятия общественного питания для массового строительства в городах и сельской местности рекомендуется проектировать в соответствии с "Номенклатурой типов предприятий общественного питания", утвержденной министерством торговли СССР. Основные типы предприятий общедоступной сети и их вместимости, рекомендуемые для массового строительства приведены в табл. 1.

Таблица 1

Предприятие

Количество мест в зале

Ресторан

50-200

Столовая

50-200

В том числе диетическая

50-100

Столовая раздаточная

25-100

Столовая при высших учебных заведениях

100-500

Кафе (общего типа)

50-200

Кафе специализированное (молодежное, детская, кондитерская, мороженое, молочные и пр.)

25-100

Закусочная (общего типа)

50-100

Закусочные специализированные (шашлычные, котлетные, сосисочные, пельменные, блинные, пирожковые, пончиковые, чебуречные, чайные и пр.)

25-100

Бары (винный, молочный, гриль и пр.)

25-50

Пивной бар

25-150

В том числе автомат

По расчету

Буфет

8-50

Кафетерий

8-16

Комплексное предприятие

100-300

магазины кулинарии

От 40 до 180 м2 торговой площади

Следует учитывать при этом, что большинство из перечисленных предприятий при соответствующих социально-экономических обоснованиях, также при соответствующем оформлении внутреннего пространства, технической оснащенности, режиме функционирования и пр. может совмещать функции досуговых предприятий, тем более при размещении их в городской структуре, как предприятий приближенного обслуживания.

2.4. Предприятия питания св. 300 мест, рассматриваемые как предприятия общегородского значения, рекомендуется проектировать по специальным программам-заданиям с учетом специфики градостроительных условий размещения, в том числе трудовых и культурно-бытовых связей населения, контингента посетителей и пр., в том числе для курортных зон с сезонным расширением посадки.

2.5. Предприятия приближенного обслуживания, вместимостью от 25 до 75 мест, такие, как: кафе и закусочные специализированные, бары, магазины кулинарии, столовые диетические и раздаточные (последние рекомендуются только при необходимости для определенных контингентов, в том числе для пенсионеров, инвалидов и благотворительные) рекомендуется размещать как встроенные в жилые дома или формировать их в составе местных торговых центров.

Предприятия общегородского значения могут размещаться в отдельно стоящих, специально предназначенных для предприятий питания зданиях (вместимостью от 100 мест и более, в составе общественных и торговых центров, рыночных комплексов, на вокзалах, могут размещаться как встроенные на площадях жилых и общественных зданий, в том числе размещаться в подземных пространствах (при соответствующих социально-экономических обоснованиях и соблюдении требований СНиП).

2.6. На земельном участке предприятия общественного питания предусматривается четкое зонирование, с выделением: зоны для посетителей с площадкой для размещения в летнее время столиков (дополнительных мест) на открытом воздухе; хозяйственный двор с подъездными путями для грузовых автомобилей и разгрузочной площадкой, примыкающей к группе складских помещений здания, мусоросборником, зоной отдыха для персонала; стоянки для индивидуального автотранспорта; в сельских населенных пунктах на хозяйственном дворе зоны для хранения твердого топлива.

2.7. Расстояние от окон и дверей помещений предприятия общественного питания до площадок с мусоросборником должно быть не менее 20 м.

2.8. Хозяйственную зону и разгрузочные площадки предприятий общественного питания, размещаемые в жилых зданиях, следует располагать, как правило, в части жилого здания, где нет окон и входов в жилые помещения. Над разгрузочными площадками необходимо предусматривать навес или делать их закрытыми.

2.9. Площадки для автомобилей рассчитываются согласно нормативным документам по планировке населенных пунктов, стоянки для велосипедов размещаются непосредственно вблизи предприятий общественного питания.

2.10. На участках столовых-заготовочных сельских населенных пунктов допускается предусматривать овощехранилища, объем которых определяется заданием на проектирование.

3. ОБЪЕМНО-ПЛАНИРОВОЧНЫЕ И КОНСТРУКТИВНЫЕ РЕШЕНИЯ

Основные рекомендации

3.1. Проекты новых и реконструируемых предприятий общественного питания должны соответствовать прогрессивным направлениям развития отрасли, функционально-технологическим требованиям организации производства на предприятии, градостроительным условиям размещения, определяющим требования к объемно-планировочным и архитектурным решениям здания, требованиям по внедрению прогрессивных конструктивных систем и отделочных материалов, нормативно-экономическим требованиям проектных решений. Проектирование предприятий питания должно осуществляться в соответствии с современными достижениями научно-технического прогресса в отрасли строительства и общественного питания.

3.2. Величины предприятий общественного питания, состав и площади помещений, соответственно схемы функциональной взаимосвязи помещений и принципиальные планировочные решения зависят от двух основных факторов; исходного продукта, на основе которого работает предприятие - технологической основы, а также форм и методов обслуживания посетителей.

3.3. В зависимости от исходного продукта, который для отечественных предприятий питания дифференцируется на три вида: сырье, полуфабрикаты и продукция высокой степени готовности (ПВСГ), все типы предприятий общественного питания классифицируются на: заготовочные - с полным технологическим циклом обработки сырья и приготовления продукции; доготовочные - с неполным технологическим циклом.

К первым относятся предприятия питания, работающие на сырьевой основе, такие, как рестораны, столовые с заготовочными функциями, способные обслуживать ряд доготовочных предприятий и снабжать своей продукцией магазины кулинарии.

Ко вторым относятся предприятия, работающие на полуфабрикатах и продукции высокой степени готовности, такие, как: кафе, столовые-доготовочные, закусочные, предприятия быстрого обслуживания и пр.

3.4. Все рассматриваемые типы предприятий общественного питания по формам и методам обслуживания посетителей делятся на две основные группы: предприятия, обслуживающие посетителей через официантов, и предприятия, функционирующие по принципу самообслуживания.

Функциональная взаимосвязь помещений предприятий общественного питания с самообслуживанием приведена на рис.1. Набор помещений дан в прил. 1-10. Функциональная взаимосвязь, предприятий общественного питания обслуживаемых официантами приведена на рис.2. Набор помещений дан в прил. 1-10.

Рис. 1. Схема взаимосвязи функциональных групп помещений доготовочных предприятий общественного питания с самообслуживанием

I - помещение для посетителей; II - производственные; III - для приема и хранения продуктов; IV - служебные и бытовые; V - технические; 1 - вестибюль с гардеробом, умывальнями, туалетами; 2 - обеденный зал с раздаточной; 3 - буфет; 4 - комната отдыха (в диетстоловых); 5 - магазин кулинарии; 6 - горячий цех; 7 - холодный цех; 8 - моечная столовой посуды; 9 - доготовочный цех; 10 - цех мучных изделий; 11 - моечная кухонной посуды и тары полуфабрикатов; 12 - помещение резки хлеба; 13 - помещение заведующего производством; 14 - охлаждаемые камеры с машинным отделением; 15 - кладовая сухих продуктов; 16 - кладовая тары и инвентаря; 17 - загрузочная; 18 - конторские помещения; 19 - гардероб персонала; 20 - душевые и санузлы для персонала; 21 - бельевая; 22 - вентиляционные камеры; 26 - электрощитовая

Рис. 2. Схема взаимосвязи функциональных групп помещений доготовочных предприятий общественного питания обслуживаемых официантами

I - помещения для посетителей; II - производственные; III - для приема и хранения продуктов; IV - служебные и бытовые; V - технические; 1 - вестибюль с гардеробом, умывальнями, туалетами; 2 - аванзал; 3 - обеденный зал; 4 - банкетный зал; 5 - бар; 6 - магазин кулинарии; 7 - раздаточная; 8 - буфет; 9 - горячий цех; 10 - холодный цех; 11 - моечная столовой посуды; 12 - сервизная; 13 - доготовочный цех с отделением обработки зелени; 14 - цех мучных изделий; 15 - моечная кухонной посуды; 16 - моечная тара полуфабрикатов; 17 - помещение резки хлеба; 18 - помещение заведующего производством; 19 - охлаждаемые камеры с машинным отделением; 20 - кладовая сухих продуктов; 21 - кладовая напитков; 22 - кладовая инвентаря; 23 – кладовая и моечная тары; 24 - загрузочная; 25 - кабинет директора и служебноконторские помещения; 26 - гардеробы для персонала и официантов; 27 - душевые и санузлы для персонала; 28 - бельевая; 29 - вентиляционные камеры; 30 - электрощитовая

3.5. Объемно-планировочные и конструктивные решения зданий предприятий общественного питания должны обеспечивать возможность организации различных форм обслуживания посетителей (самообслуживание, обслуживание официантами и др.) и внедрения прогрессивной технологии централизованного и комплексного снабжения доготовочных предприятий полуфабрикатами высокой степени готовности и готовой охлажденной продукции при максимальной механизации и автоматизации погрузочно-разгрузочных работ и других трудоемких процессов.

3.6. Техническое оснащение предприятий питания должно основываться на широком повсеместном внедрении в проекты современного высокопроизводительного технологического оборудования: модулированного зарубежного и отечественного оборудования, индустриального изготовления (соответствующего модулю стран СЭВ); функциональных емкостей, передвижных стеллажей и контейнеров для доставки полуфабрикатов и продукции высокой степени готовности, что отвечает основной направленности отрасли общественного питания на широкое использование продукции фабрик-заготовочных и продукции пищевой индустрии, и способствует повышению экономической эффективности объектов. Модулированное оборудование показано на рис.3.

Рис. 3. Модулированное оборудование доготовочных предприятий общественного питания комплектации линий самообслуживания

1 - контейнеры передвижные; 2 - стеллажи передвижные; 3 - комплект передвижного оборудования; 4 - тележка подъемная; 5 - котел варочный; 6 - шкаф жарочный; 7 - котел передвижной; 8 - шкаф холодильный; 9 - тележка подъемная; 10 - мармит передвижной; 11 - шкаф тепловой передвижной; 12 - устройство варочное; 13 - линия самообслуживания.

3.7. Выбор конструктивного решения определяется анализом и оценкой индустриальной базы и местных строительных материалов в конкретном районе строительства, назначением, типом, величиной и этажностью проектируемого объекта и размещением предприятия в отдельно стоящих зданиях, в помещениях встроенных и пристроенных к жилым домам и к общественным зданиям.

Конструктивные решения должны учитывать при этом задачи экономного расходования строительных материалов в соответствии с действующими нормативными требованиями.

ТП 101 81 (изд.1985 г.) "Технические правила по экономному расходованию основных строительных материалов" (с изменениями, утвержденными постановлениями от 21.12.85 г. № 261, от 30.01.86 г. № 9 и от 14.10.87 г. № 236).

3.8. Проектирование зданий общественного питания может осуществляться на основе применения самых разнообразных конструктивных систем и материалов. На основе полносборных железобетонных систем, каркасно-панельных и крупнопанельных конструкций, монолитного железобетона, кирпича, местных строительных материалов, из металлических облегченных конструкций, в том числе - большепролетных, из деревоклееных конструкций, на основе применения смешанных конструктивных систем и материалов и пр.

3.9. Для встроенно-пристроенных предприятий питания основой является комбинированная система конструкций, с учетом конструкций жилого (или общественного) здания и принятой высоты этажа. В сельских населенных пунктах рекомендуется применение бескаркасных решений из кирпича и местных строительных материалов, или применение каркасных конструкций по неполной схеме, т.е. со стенами из местных материалов.

Применение облегченных металлических конструкций допускается при решении задач ускоренного строительства, а также для возведения зданий во вновь осваиваемых и труднодоступных районах страны.

3.10. При проектировании зданий на основе использования индустриальных конструкций рекомендуется применять самый распространенный для предприятий питания шаг опор 6´6 м. При этом в залах большой вместимости может быть принята ориентация  на увеличение сеток опор (6´9, 9´9, 6´12 и пр.).

Внедрение в строительство эффективных конструкций и строительных материалов, в том числе модульных и передвижных перегородок должно обеспечивать возможность создания гибких планировочных решений предприятий и зданий, допускающих максимальную трансформацию пространств при эксплуатации, а также перепланировку при последующей реконструкции.

3.11. Высота помещений предприятия питания до низа выступающих конструкций и подвесных потолков должна быть не менее 2,7 м.

При этом рекомендуется для производственных помещений принимать:

2,7 м – в предприятиях до 150 мест;

3 м - в предприятиях от 150 до 300 мест;

3,6 м - в предприятиях от 300 мест и более.

Высоту помещений горячих цехов и моечных не рекомендуется проектировать ниже высоты смежных с ним обеденных залов и выше 3,6 м (для объектов массового строительства).

Высоту до низа выступающих вентблоков в производственных, складских и бытовых помещениях допускается принимать 2,5 м.

3.12. Все основные функциональные группы помещений в структуре предприятия (здания) должны иметь четкое зонирование и удобную функционально-технологическую взаимосвязь по средствам производственных коридоров, исключая пересечение людо- и грузопотоков.

Ширину коридоров при этом по группам помещений принимать согласно табл.2.

Таблица 2

Группы помещений

Ширина коридора при количестве мест в залах, не менее, м

до 100

св. 100 до 200

св. 200

1. Производственные, для приема и хранения продуктов

1,3

1,5

1,8

2. Служебные и бытовые

1,2

1,2

1,2

3.13. Входы в здание общественного питания и лестницы для посетителей и персонала должны проектироваться автономными.

Вход для персонала в предприятиях до 100 мест допускается проектировать через приемочные помещения.

Отдельно стоящие, пристроенные и в составе торгово-общественных центров предприятия общественного питания массового строительства (т.е. до 300 мест) рекомендуется проектировать не более чем в двух наземных уровнях. При этом рекомендуется предусматривать проектирование эксплуатируемых кровель, веранд и открытых площадок для оборудования дополнительных мест сезонной посадки.

3.15. Предприятия, проектируемые в два и более уровня, в том числе с подземным пространством, должны быть оснащены грузовыми лифтами;

Как правило, не менее чем одним грузовым, грузоподъемностью 500 кг для транспортировки продуктов, с устройством перед лифтом разгрузочной площадки 2,7´2,7 м, не считая ширины примыкающих коридоров; и грузоподъемностью 100 кг для транспортировки отходов с разгрузочной площадкой 2´1,5 м.

3.16. Предприятия общественного питания, работающие на сырье и полуфабрикатах, обслуживаемые официантами и по принципу самообслуживания, проектируемые в одном или двух уровнях имеют различный состав помещений (см. прил. 1-10), а также различные схемы функционально-технологических и планировочных взаимосвязей (рис. 4-8).

Рис. 4. Примеры комплектации линий самообслуживания

а - пример комплектации линии самообслуживания ЛС-Г; б - пример комплектации линии самообслуживания ЛС-В; 1 - прилавок-касса; 2 - прилавок для горячих напитков; 3 - термостат электрический; 4 - мармит стационарный электрический; 5 - шкаф тепловой передвижной электрический; 6 - мармит передвижной; 7 - котел передвижной; 8 – прилавок-витрина холодильный; 9 - тележка для столовых приборов; 10 - тележка для подносов; 11 - тележка с выжимным устройством

Рис. 5. Схема функционально-технологической структуры столовой на 200 мест, работающей на полуфабрикатах высокой степени готовности для зон отдыха

а - план первого этажа; б - план второго этажа; 1 - вестибюль с гардеробом и санузлами; 2 - магазин кулинарии; 3 - подсобные помещения магазина кулинарии; 4 - кладовые продуктов; 5 - охлаждаемые камеры; 6 - кладовая и моечная тары полуфабрикатов; 7 - конторские помещения; 8 - бытовые помещения; 9 - охлаждаемая камера отходов; 10 - загрузочная; 11 - зал летней посадки на 200 мест; 12 - буфет; 13 - моечная столовой и кухонной посуды; 14 - холодный цех; 15 - горячий цех; 16 - доготовочный цех; 17 - помещение резки хлеба; 18 - помещение зав. производством; 19 - помещение персонала; 20 - машинное отделение охлаждаемых камер; 21 - технические помещения

Рис. 6. Схема планировочной функционально-технологической структуры столовой на 100 мест, работающей на полуфабрикатах высокой степени готовности

1 - вестибюль с гардеробом и санузлами; 2 - обеденный зал с раздаточной; 3 - буфет; 4 - помещение продажи обедов на дом; 5 - горячий цех; 6 - холодный цех и хлеборезка; 7 - техническое помещение; 8 - доготовочный цех; 9 - моечная столовой посуды; 10 - моечная кухонной посуды; 11 - моечная тара полуфабрикатов; 12 - помещение заведующего производством; 13 - охлаждаемые камеры; 14 - машинное отделение охлаждаемых камер; 15 - техническое помещение; 16 - камера отходов; 17 - кладовые продуктов; 18 - крытая разгрузочная площадка; 19 - загрузочная; 20 - служебные помещения; 21 - 22 - гардеробы и санузлы персонала.

Рис. 7. Схема планировочной функционально-технологической структуры предприятий

а - кафе детское на 100 мест; б - кафе общего типа на 150 мест; 1 - вестибюль с гардеробом и санузлами; 2 - обеденный зал; 3 – раздаточная; 4 - буфет; 5 - помещение для игр; 6 – холодный цех и помещение для резки хлеба; 7 – горячий цех; 8 - цех мучных изделий; 9 - моечная столовой посуды; 10 - моечная кухонной посуды; 11 - доготовочный цех; 12 - машинное отделение охлаждаемых камер; 13 - охлаждаемые камеры; 14 - кладовые продуктов; 15 - загрузочная; 16 - бытовые помещения; 17 -служебные помещения; 18 - технические помещения; 19 - помещение заведующего производством; 20 - помещение слесаря; 21 - радиоузел; 22 - крытая разгрузочная площадка; 23 - помещения персонала.

Рис. 8. Схема планировочной функционально-технологической структуры предприятий

а - закусочная на 100 мест; б - шашлычная на 75 мест; в - пельменная на 50 мест; 1 - вестибюль; 2 - обеденный зал; 3 - раздаточная; 4 - буфет; 5 - горячий цех; 6 - холодный цех и помещение для резки хлеба; 7 - моечная столовой посуды; 8 - моечная кухонной посуды; 9 - доготовочный цех; 10 - кладовые продуктов; 11 - охлаждаемые камеры; 12 - загрузочная; 13 - бытовые помещения; 14 - служебные и административные помещения; 15 - технические помещения; 16 - машинное отделение охлаждаемых камер; 17 - разгрузочная платформа

3.17. При проектировании комплексных предприятий общественного питания рекомендуется, как правило, группы складских, административно-бытовых и технических помещений проектировать едиными для всего комплекса с возможным сокращением их совокупной площади до 10 - 15%.

Группы производственных помещений, доготовочные и моечные могут проектироваться при каждом типе предприятия, включенном в состав комплекса, самостоятельно.

3.18. В предприятиях общественного питания не допускается проектировать помещения площадью менее 5 м2. В производственных помещениях, в помещениях приема и хранения продуктов, площадью до 10 м2 двери проектируются шириной не менее 0,9 м, площадью более 10 м2 - не менее 1,2 м; двери для тележек с поддонами следует принимать шириной 1,8 м.

Для крупногабаритного оборудования в стенах помещений предусматриваются монтажные проемы.

3.19. Окна и витражи зданий объектов общественного питания должны быть расчленены на элементы, обеспечивающие их безопасность периодического открывания для санитарной обработки.

3.20. Конструкции полов во всех помещениях не должны иметь пустот; в покрытиях полов не допускается применение дегтей и дегтевых мастик.

Полы, ограждающие конструкции помещений и вентиляционные короба, должны быть защищены от проникновения грызунов.

3.21. Устройство порогов на путях перемещения продуктов, готовых блюд и использованной посуды не допускается.

На путях проезда транспортных средств колонны, стены и перегородки должны быть защищены от механических повреждений.

3.22. Гидроизоляция в полах предусматривается в помещениях с мокрыми процессами и там, где требуется установка трапов, т.е. в производственных помещениях, в санитарных узлах и душевых.

Полы в помещениях с мокрыми процессами проектируются с уклонами к трапам не менее 1%. Отметка пола в моечных уборных и. душевых должна быть на 2 см ниже отметки пола соседних помещений. Покрытие полов в таких помещениях необходимо предусматривать из влагоустойчивых материалов.

3.23. Стены и колонны в помещениях: производственных, для приема и хранения продуктов, моечных, душевых, уборных и в других помещениях с влажным режимом должны иметь влагостойкую отделку на высоту 1,6 м, а в охлаждаемых камерах - на всю высоту помещения.

3.24. При проектировании и реконструкции общедоступных предприятий общественного питания необходимо учитывать также интересы социально незащищенных групп населения, в частности - инвалидов. В этой связи рекомендуется учитывать при проектировании следующие позиции:

при входах в здания (предприятия) общественного питания, вместимостью от 100 мест лестницы дублировать пандусом с шероховатой поверхностью, шириной не менее 1,2 м для доступа посетителей в инвалидных колясках, при этом ширина полотна двери должна быть не менее 0,9 м;

в этих типах предприятий питания рекомендуется отводить до 10 мест для инвалидов на колясках, при этом выделенная зона в зале должна иметь удобный доступ к раздаточной и по планировочным решениям и площадям обеспечивать разворот коляски с диаметром окружности 1,5 м, т.е. не менее 3 м2 на одно место;

во всех магазинах кулинарии, размещаемых при предприятиях общественного питания на первых этажах, предусматривать организацию выдачи обедов на дом;

при проектировании предприятий питания, специально предназначенных для обслуживания инвалидов, необходимо во всех типах предприятий предусматривать обслуживание только через официантов и размещать обеденные залы, исходя из норматива площади не менее 3 м2 на место, только на первых этажах (при отсутствии в здании пассажирских лифтов);

проектирование уборных для инвалидов в таких предприятиях должно учитывать следующие специфические требования; площадь кабины должна рассчитываться исходя из размера инвалидной коляски со свободным подходом с трех сторон к унитазу (для сопровождающего человека); кабины необходимо оборудовать специальными откидывающимися поручнями около унитаза и жестко укрепленными на стенах кабины, также крючками для одежды и костылей.

3.25. Предприятие общественного питания - это сложный тип, совмещающий функции производственного и обслуживающего предприятия. Поэтому в его функционально-планировочной структуре (в отечественных типах) традиционно выделяются две основные категории помещений: помещения для посетителей (вестибюли, обеденные залы, холлы и пр.), наличие которых обусловлено функцией обслуживания значительного контингента посетителей; помещения непосредственно связанные с приготовлением пищи: производственные цеха и помещения, складские, административно-бытовые и технические.

В этой связи к этим принципиально разным по функции группам помещений предъявляются при проектировании соответственно принципиально различные требования.

Помещения для посетителей

3.26. Помещения для посетителей необходимо проектировать в соответствии с категорией предприятия, т.е. с учетом типа предприятия, его вместимости, избранных форм и методов обслуживания, контингента посетителей и их целевых установок.

Площади групп помещений для посетителей в предприятиях общественного питания принимать согласно прил. 1-10.

Важным фактором при этом, влияющим на формирование планировочных решений пространств обеденных залов и их предметно-пространственной среды (интерьеров) является форма обслуживания посетителей и характер предприятия, ориентированный на удовлетворение утилитарных потребностей в питании (предприятия с самообслуживанием - столовые, закусочные, специализированные быстрого обслуживания и пр.) или на избирательные запросы с функцией проведения досуга (рестораны, бары, разрядные кафе, предприятия питания с целевыми досуговыми мероприятиями и пр.).

Обслуживание посетителей может осуществляться через официантов, через буфетчика или бармена, на основе принципа самообслуживания через раздаточные линии и стойки.

3.27. В предприятиях самообслуживания функционально обеденные залы включают зоны получения пищи и зоны приема пищи.

При этом в предприятиях быстрого обслуживания с ограниченным ассортиментом блюд или с комплексными наборами блюд обслуживание может осуществляться через барменов, т.е. зона получения пищи формируется около раздаточной стойки.

В предприятиях с расширенным ассортиментом блюд (столовых, кафе и пр.) зона получения пищи формируется вдоль раздаточной линии, включающей прилавки для подносов и столовых приборов, элементы модулированного оборудования для закусок, вторых и первых блюд и прочие элементы (см. рис. 3).

3.28. При самообслуживании раздаточные линии (зоны) являются связующим звеном между группой производственных помещений (горячим цехом) и обеденным залом, размещаются на площадях обеденного зала, имея непосредственную функциональную связь с горячим цехом.

Над раздаточными линиями, располагаемыми между горячим цехом и залом, при отсутствии между ними перегородки, предусматривается экран из несгораемого или трудносгораемого материала до потолка, низ экрана должен быть на высоте 2 м от пола.

Раздаточные линии рекомендуется отделять от обеденного зала барьерами, декоративными перегородками и экранами, цветочницами и т.п.

При этом ширина прохода (расстояние от раздаточного оборудования до ограничивающих экранов) принимается при однорядовой очереди - 0,9 м, с предусмотренным обгоном очереди - 1,2 м.

3.29. Определение площадей раздаточных основывается на выборе типа раздаточного оборудования, исходя из ассортимента блюд, расчетных узлов, в зависимости от потока и контингента посетителей, типа предприятия и его вместимости, расчетной мощности, режима его работы и пр.

На предприятиях с самообслуживанием, имеющих равномерный поток посетителей в течение времени работы, при меню со свободным выбором, рекомендуется применять раздаточные линии типа ЛС (линии самообслуживания).

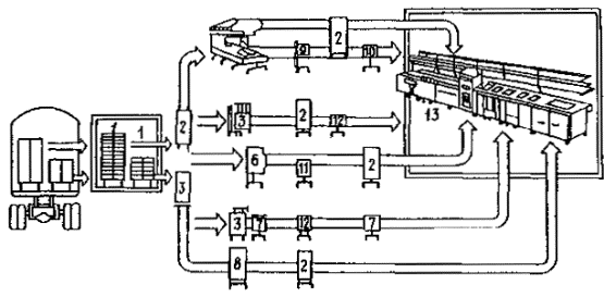
Для отпуска скомплектованных завтраков, обедов и ужинов при большом потоке посетителей, в том числе для предприятий питания вузов могут применяться механизированные раздаточные линии (рис.9).

Рис. 9. Схема планировочной функционально-технологической структуры столовой на 500 мест на полуфабрикатах для высших учебных заведений

а - план первого этажа; б - план второго этажа; 1 - вестибюль с гардеробом; 2 - обеденные залы; 3 - горячий цех; 4 - холодный цех и помещение для резки хлеба; 5 - санузлы и умывальные для посетителей; 6 - помещение для диетврача и отдыха посетителей; 7 - магазин кулинарии; 8 - подсобное помещение магазина кулинарии; 9 - разгрузочная платформа и загрузочное помещение; 10 - моечная столовой посуды; 11 - моечная кухонной посуды; 12 - кладовая и моечная тары полуфабрикатов; 13 - загрузочная; 14 - охлаждаемые камеры; 15 - машинное отделение охлаждаемых камер; 16 - кладовые продуктов; 17 - бытовые помещения; 18 - служебные и административные помещения; 19 - бельевая; 20 - помещение слесаря; 21 - электрощитовая; 22 - помещение для уборочного инвентаря; 23 - комплектовочная; 24 - радиоузел; 25 - помещение кладовщика; 26 - санузлы персонала; 27 - технические помещения; 28 -доготовочный цех; 29 - помещение для резки хлеба; 30 - помещение заведующего производством; 31 - буфет; 32 - цех мучных изделий

В предприятиях с самообслуживанием при большом потоке посетителей на площади обеденного зала рекомендуется предусматривать установку транспортера для доставки использованной посуды из зала в моечное помещение столовой посуды.

3.30. В предприятиях самообслуживания внутренние буфеты, формируемые на площади обеденного зала и включающие два помещения: для отпуска продукции и подсобное - для хранения продукции.

Первое помещение выходит в зал и оборудуется буфетным прилавком; охлаждаемыми витринами; второе - холодильными шкафами, льдогенераторами, стеллажами и подтоварниками. При этом пути загрузки буфетов товарами не должны пересекаться с путями следования посетителей.

3.31. Раздаточные зоны и буфеты при предприятиях с обслуживанием официантами размещаются на площадях групп производственных помещений (см. раздел производственные помещения).

3.32. Обеденные залы, как правило, рекомендуется располагать в одном уровне с основной группой производственных помещений: горячим и холодным цехами, моечными посуды, буфетами и раздаточными.

3.33. Ширину проходов в обеденных залах рекомендуется принимать не менее указанной в табл. 3.

Таблица 3

Проходы

Ширина проходов в залах, м

столовые

рестораны

кафе

закусочные

Основной

1,35

1,5

1,2

1,2 (1,6)

Дополнительные:

 

 

 

 

для распределения потоков посетителей

1,2

1,2

0,9

0,9 (1,1)

для подхода к отдельным местам

0,6

0,6

0,4

0,4 (0,8)

Примечания: 1. Ширина проходов определяется между спинками стульев (при расстоянии от спинки стула до края стола 0,5 м), между свободными сторонами столов. Проходы должны обеспечивать эвакуацию людей из залов. 2. В столовых ширину основного прохода, обслуживающего более 200 мест, допускается увеличивать на 0,2 м на каждые 100 мест св. 200, но не более, чем на 1,2 м. 3. В скобках указана ширина проходов между столами, предназначенными для питания стоя.

3.34. В общедоступных предприятиях общественного питания количество мест в гардеробе для верхней одежды посетителей должно соответствовать вместимости зала с коэффициентом К-1,1, учитывающим задержку посетителей в зале, а также тех, которые в данный момент находятся в вестибюле, на лестницах и т.п. Общую длину вешалок следует определять из расчета 6 крючков для одежды на 1 м вешалки.

3.35. Входы в уборные для посетителей предусматриваются из вестибюля.

В общедоступных предприятиях до 300 мест количество унитазов в уборных для посетителей принимается из расчета 1 унитаз на каждые 60 мест, свыше 300 - дополнительно 1 унитаз на каждые 100 мест. В предприятиях менее 50 мест допускается проектировать две уборных (для мужчин и женщин).

В мужских уборных на каждый унитаз предусматривается 1 писсуар (в уборных пивных баров - 2 писсуара).

В шлюзах уборных предусматривается 1 умывальник на каждые 4 унитаза, но не менее одного.

В вестибюлях или в отдельных помещениях предусматривается для посетителей дополнительно по одному умывальнику на каждые 50 мест. В закусочных без вестибюлей умывальники допускается устанавливать в зале.

В ресторанах и кафе с обслуживанием официантами в шлюзах уборных предусматривается дополнительная площадь не менее 4 м2 для туалетной.

В предприятиях общественного питания, располагаемых в зонах массового туризма, на автотрассах и в других местах со значительным одновременным потоком посетителей, рекомендуется удваивать количество санитарных приборов, а площадь вестибюля при этом увеличивать до 30% против установленной настоящими правилами.

Интерьеры помещений для посетителей

3.36. Внутренняя среда предприятий общественного питания (пространственная организация, предметное насыщение, микроклимат и др.) имеет свою специфику. Она должна наиболее полно соответствовать комплексу функционально-утилитарных и эмоционально-эстетических требований.

Рациональная организация внутренней среды предприятий общественного питания в целом и интерьеров, в частности, в значительной степени определяет качество обслуживания, предоставляя человеку необходимый комплекс блюд и услуг в комфортных условиях, а также способствует общению людей, воспитанию вкуса и т.п.

Комплекс требований направлен на создание в предприятиях оптимальных удобств для посетителей и персонала в соответствии с уровнем обслуживания предприятия - "стандартное", обслуживающее главным образом утилитарные функции или "избирательное", "индивидуальное", призванное удовлетворять разнообразные интересы и индивидуальные вкусы населения.

3.37. В предприятиях стандартного обслуживания (столовых, закусочных, кафетериях), работающих по принципу самообслуживания на первый план выдвигаются функциональные требования. Необходимо создание четкой планировочной структуры помещений, для посетителей; обеспечивающей рациональные проходы, графики движения; четкое функциональное зонирование, включающее организацию функциональных зон и их взаимосвязь, группировку мебели; а также комплексность в художественном решении всех элементов внутреннего убранства помещений.

3.38. В предприятиях избирательного обслуживания функциональные требования не теряют своей значимости, но возрастает роль эстетических характеристик, обеспечивающих художественно-образное решение каждого элемента предметной среды и всей среды в целом.

3.39. К элементам, формирующим внутреннюю среду, относятся ограждающие конструкции (пол, стены, потолок), а также другие конструктивные элементы (колонны, полуколонны и т.п.); оборудование, включая мебель, малые архитектурные формы; осветительные установки и светильники; устройства для визуальных связей и реклама; инженерное оборудование (отопительные приборы, кондиционеры и т.п.), а также элементы декоративно-прикладного искусства, декоративные ткани, декоративные растения и пр.).

Кроме вышеперечисленных элементов гармоничность и комфортность внутренней среды в значительной степени определяют отделочные материалы, цветоколористические и акустические характеристики предметов и среды в целом, соответствующий микроклимат в помещениях.

3.40. Предметно-пространственная организация помещений для посетителей (вестибюль, включающий гардероб и туалеты, обеденные залы и др.) в предприятиях общественного питания с самообслуживанием и предприятиях, совмещающих функции питания и отдыха включают различные, отличающиеся назначением, составом и группировкой мебели, функциональные зоны. Это зоны входа, ожидания, получения пищи и сервировки, приема пищи, зрелищ и развлечений, отдыха. Расширенный состав зон обычно свойственен предприятиям с повышенным уровнем обслуживания.

Различные зоны оснащаются специальной мебелью, отвечающей уровню комфорта предприятия.

3.41. Зона входа включает подзоны гардеробную и ожидания. Она может располагаться как на одном, так и на разных этажах, в одном или разных помещениях. Эта зона должна иметь четкую функционально-планировочную схему, обеспечивающую быстрое и ритмичное обслуживание встречных потоков посетителей.

Гардеробная подзона может иметь фронтальное, глубинное или угловое решение. Наиболее рационально применение фронтальных схем, когда гардеробный барьер размещается по длинной стороне помещения, а вешалки - перпендикулярно к нему.

В столовых, кафе и особенно ресторанах следует организовать места для отдыха с банкетками, креслами для отдыха и журнальными столами. Подзоны ожидания следует организовывать перед обеденным залом. Декоративные стационарные или раздвижные решетки отделяют их от обеденного зала. Наиболее эффективно оснащать эти подзоны блокируемыми банкетками, креслами, журнальными столами.

В предприятиях, совмещающих функции питания и отдыха для ожидания, распределения потоков посетителей и отдыха, создают аванзалы и холлы.

3.42. Основное значение в обеденных залах принадлежит зонам приема пищи. В столовых и закусочных эти зоны представляют собой однообразные повторяемые группировки мебели, создающие ритмичные ряды простых по форме столов и стульев; в кафе - более сложные по форме изделия и разнообразные приемы расстановки. Наиболее распространенной расстановкой мебели в этих предприятиях является параллельная или диагональная, обеспечивающая рациональное использование площади обеденного зала. В обеденных зонах крупных столовых следует выделять десертную зону с буфетом и кафетерийной стойкой, а обеденные залы расчленять, экранами, декоративными решетками, озеленением и пр. (рис. 10).

Рис. 10 Технологическое оборудование для отпуска комплексных обедов

а - линия конвейерная ЛККО-2 для комплектования и отпуска комплексных обедов; б - линия конвейерная ЛКНО-2 для комплектования, накопления и отпуска скомплектованных обедов; 1 - транспортер комплектации обедов; 2 - мармит для первых блюд; 3 - мармит для мяса к первым и вторым блюдам; 4 - мармит для вторых соусных блюд и сложного гарнира; 5 - мармит для гарнира; 6 - тележка с выжимным устройством для мисок; 7 - тележка с выжимным устройством для баранчиков; 8 - тележка с выжимным устройством для закусок и хлеба; 9 - тележка с выжимным устройством для стаканов; 10 - тележка с выжимным устройством для подносов; 11 -тележка для столовых приборов; 12 - стойка-накопитель раздаточная

3.43. Разнообразней решаются зоны приема пищи в кафе, ресторанах. При группировке мебели следует учитывать возможность обслуживания одним официантом 8-12 посетителей. В этих предприятиях, наряду с параллельной и диагональной расстановкой возможно применение свободной расстановки мебели, при которой пространство как бы перетекает из одной зоны в другую. Подобный эффект достигается при применении более сложных форм мебели, в том числе криволинейных в плане диванов, овальных и круглых столов.

3.44. Разнообразны организация и состав мебели для зон приема пищи в специализированных кафе и ресторанах, в которых следует использовать сочетание различных группировок столов, стульев, кресел, включая боксовую расстановку. Для боксовой расстановки мебели характерно несколько наиболее распространенных приемов, а именно; криволинейная (или С-образная), угловая или пилообразная, П-образная (рис. 11).

Рис. 11. Функциональные зоны в обеденных и банкетных залах

а - самообслуживания; б - обслуживания официантами; в - в банкетных залах

Боксовая расстановка характеризуется созданием изолированных групп мебели из обеденных столов, окруженных диванами, чаще с высокой спинкой или отгороженных друг от друга декоративными перегородками, что обеспечивает группе посетителей уединение. Применение боксовых расстановок позволяет значительно разнообразить архитектурно-пространственное решение обеденных залов. Удачным является размещение боксов на платформе, приподнятой над уровнем пола.

Группировка мебели в банкетных залах отличается своеобразием, так как в них необходимо объединить группу посетителей от 10 до 100 человек и более за одним столом Т-, П-образной формы. В этих случаях можно блокировать ресторанные столы прямоугольной формы, а кресла ресторанные заменить стульями ресторанными IУ категории мягкости.

3.45. Особенности обслуживания в барах и кафетериях определяет характер архитектурно-планировочных решений и их предметное насыщение. Наиболее распространено пристенное решение баров, при этом они могут иметь Т- и П-образные планы. При островном размещении барного оборудования их планы могут иметь квадратную или прямоугольную форму, круглую или овальную, многогранную или криволинейную. Барные стойки с табуретками или креслами часто используют в качестве композиционного акцента в интерьере обеденных залов ресторанов. Этому способствуют разнообразные формы изделий, ритмический строй и цветовая организация фасадных панелей стоек, освещение и др.

Размещение барной стойки в обеденных залах ресторанов при входе способствует организации аванзала.

При размещении баров в отдельных помещениях там размещают группы столов, стульев или кресел.

3.46. В предприятиях питания, связанных с отдыхом, организуют зоны зрелищ и развлечений. Это эстрады и танцевальные площадки. Такие зоны могут являться композиционным центром помещения, чему способствует их местоположение, а также комплекс декоративных, пластических, цветовых и световых приемов их решений. Эти зоны различны по размещению (пристенные, угловые и островные), размерам и форме. При определении площади танцевальной площадки исходят из нормы площади на пару - 0,15-0,2 м2 из расчета 50-70% общего количества мест в зале, формы танцевальных площадок и эстрад могут быть различными в зависимости от формы и композиции зала.

В функциональном и образном решении предметно-пространственной среды и создании соответствующего комфорта для посетителей большую роль играет не только рациональный подбор мебели и оборудования, но и внешний вид изделий, их формы и отделка.

3.47. Мебель для различных помещений предприятий питания следует подбирать наборами с уровнем удобств, соответствующим уровню обслуживания в предприятии. Для столовых, кафетериев, кафе общего типа мебель должна быть удобной и прочной, выдерживающей большие эксплуатационные нагрузки. Для ресторанов и кафе специализированных мебель должна наряду с функционально-технологическим совершенством иметь образные характеристики. Состав серий мебели и их решения должны учитывать комплексность организации всего интерьера.

3.48. В архитектурно-художественной организации интерьеров предприятий общественного питания общего типа особенно важны характер и качество отделки ограждающих конструкций, светоцветовое решение, уровень организации зрительной информации и др.

Для предприятий, совмещающих функции питания и отдыха, основная задача - создать максимально комфортную внутреннюю среды и запоминающийся художественный образ интерьера средствами архитектуры и декоративно-прикладного искусства.

3.49.При выборе покрытия полов в предприятиях общего типа с самообслуживанием наряду с эстетическими требованиями следует учитывать эксплуатационные качества, такие, как износостойкость материалов, а для помещений с прямым выходом на улицу и водостойкость. В местах наибольшей интенсивности потоков посетителей ресурс износа покрытий должен в 4 раза превосходить остальной пол. Нескользкость покрытий важна в проходах у раздач и главных проходах. Коэффициент противоскольжения о кожу в этих местах должен быть не менее 0,2. Здесь противопоказаны полированные каменные, гладкие керамические и другие материалы с аналогичными свойствами.

В обеденном зале рисунок пола должен восприниматься целиком при любой расстановке мебели; поэтому при орнаментальном рисунке он должен быть многократно повторен без ярко выраженных акцентов. Создавая рисунок пола, следует помнить о его значении в определении масштабности помещений (мелкий рисунок - зрительно увеличивает помещение, крупный - уменьшает).

В кафе и ресторанах, совмещающих функции питания и отдыха, к покрытию полов предъявляются иные требования - бесшумность, звукопоглощающая способность, теплоустойчивость. В помещениях, используемых днем для самообслуживания, материалы должны быть износостойки.

В обеденных залах ресторанов можно использовать ворсовые износостойкие ковровые покрытия с невысоким ворсом. Рационально применять тафтинговые петлевые ковры с содержанием не менее 50% синтетических волокон. У входов в залы и раздаточные требуются более износостойкие покрытия по аналогии со столовыми. Для покрытия пола танцевальных площадок рекомендуется паркет или твердый мрамор. В залах большой вместимости практикуется применение паркета, на который в проходах кладут ковровые дорожки.

3.50. Выбор того или иного материала для отделки стен, колонн, зависит от композиционного решения каждого объекта. Однако существует ряд традиционных приёмов решения взаимосвязи материалов и цвета в отделке стен, колонн с полом и потолком в помещениях разной площади и объема. В небольших помещениях следует стремиться к созданию целостного восприятия интерьера за счет сочетаний материалов и цветовых решений. В обеденных залах большой вместимости можно комбинировать материалы разной фактуры и цвета для зрительного членения пространства.

В предприятиях питания общего типа основными эксплуатационными требованиями к отделке стен на высоту не более 2 м от пола является водоустойчивость. Вблизи проходов с интенсивными потоками посетителей и посадочных мест, размещенных у стен красочные или пленочные материалы нужно экранировать бортиками или панелями из прочных материалов с гигиеническим покрытием. Влагостойкостью должна обладать отделка потолков над раздаточными и буфетами. Важным требованием, предъявляемым к отделке стен и потолка, является повышенная звукопоглощающая способность в диапазоне 250-300 Гц.

Значительную эстетическую и эмоциональную нагрузку выполняют элементы прикладного искусства (роспись, фриз, декоративный рельеф). В столовых и кафе эти элементы следует применять ограниченно с чувством меры.

3.51. Особое место в интерьере предприятий питания занимает архитектурно-пространственное решение потолка. Здесь можно использовать множество архитектурных приемов. В обеденных залах перспективно применять материалы полной заводской готовности.

Для применения подвесных и подшивных потолков в помещениях с перекрытиями из железобетонных конструкций необходимо иметь соответствующие обоснования. Плиты, применяемые для отделки потолка, должны иметь рисунок или рельеф, композиционно увязанный с общим решением интерьера.

Конструкции подвесных потолков дают возможность создать на его плоскости объемные пластические композиции, которые в совокупности со светоисточниками могут создавать оригинальный светотеневой рисунок, придавая всему интерьеру определенный характер.

Сборные подвесные потолки обычно выполняются из стандартных плиток "Акмигран". Рекомендуется также применение нестандартных решетчатых потолков, стандартных элементов из светопропускающих синтетических материалов, а также встроенные световые плафоны и точечные светильники.

3.52. Распространен прием освещения обеденных залов, кафе и ресторанов подвесными светильниками, которые позволяют разнообразно решать как технические, так и композиционные задачи. Ими можно выделить отдельные залы, зрительно расчленить помещение и т.п. Проектируя такое освещение, следует помнить, что перепад освещенности на столах и в проходах не должен превышать восьми -десятикратной величины.

Осветительная установка в виде светящегося потолка может быть рекомендована для залов больших размеров.

Дополнением к системе общего освещения могут быть настенные или настольные светильники.

3.53. Цветовое решение предметной среды интерьера столовых и кафе общего типа должно способствовать созданию спокойной, уравновешенной атмосферы без резких цветовых контрастов. Цветовое решение специализированных кафе, ресторанов, баров может быть различным. Цветовые сочетания могут быть построены на принципах цветовой гармонии или на контрастах. При подборе общего цветоколористического решения предпочтительно использовать гармонические сочетания, а контрасты следует применять для создания акцентов.

3.54. В архитектурно-художественном решении интерьеры предприятий питания, совмещающих функции питания и отдыха, существенную роль играет использование средств прикладного искусства, увеличивающее эмоциональную выразительность интерьера, чтобы обеспечить в интерьере синтез архитектуры и декоративно-прикладного искусства все его компоненты должны быть подчинены общему творческому замыслу.

3.55. Для создания внутренней среды досуговых предприятий общественного питания необходимым является особая, контрастная с повседневной жизнью, театрализованная среда, средствами обеспечения которой служат общая объемно-планировочная композиция, художественно-декоративное, световое и цветовое решения, применяемые отделочные материалы.

3.56. На архитектурно-планировочные решения предприятий общественного питания с расширенными функциями досуга существенное влияние оказывает реализация той культурной программы, которая совмещается в этих предприятиях с профилирующим процессом питания. Специфика типа досуговой программы должна учитываться в составе и площадях группы помещений для посетителей. Введение дополнительных функций влечет за собой расширение этой группы помещений. Площадь группы помещений для посетителей допускается увеличивать до 25 %. При соответствующих экономических обоснованиях планировочно это расширение может происходить за счет увеличения площадей зала, либо за счет включения отдельных досуговых помещений.

Производственные помещения

3.57. Группу производственных помещений, как правило, следует планировочно размещать в единой функциональной зоне, с целью сохранения непрерывности производственных процессов.

При размещении производственных помещений в двух-трехэтажных предприятиях питания принцип функционального поэтажного зонирования групп производственных помещений необходимо сохранять.

Исключение могут составлять заготовочные цехи: овощной, мясной, рыбный, птицегольевой и кондитерский, работающих на сырьевой основе, которые могут размещаться в обособленной функциональной зоне, также не допускающей пересечения людо- и грузопотоков.

Площади производственных групп помещений в предприятиях общественного питания принимать согласно таблицам прил. 1-10.

3.58. Размещение производственных цехов, как правило, предусматривается в отдельных помещениях.

Вместе с тем, в предприятиях до 50 мест, работающих на полуфабрикатах, горячий, холодный, доготовочный цеха, а в предприятиях, работающих на сырье, - горячий и холодный цеха, допускается размещать в одном помещении.

3.59. В предприятиях свыше 50 мест при размещении в одном помещении цехов с различными температурно-влажностными режимами применяется технологическое оборудование (с местными отсосами, охлаждаемыми поверхностями и др.), обеспечивающее в местах обработки и приготовления пищевых продуктов заданные температуры в соответствии с табл. 6 настоящего Пособия, при этом цеха рекомендуется разделять барьерами высотой не менее 1,5 м.

3.60. Размещение цехов в структуре здания должно обеспечивать последовательность обработки продуктов и изготовления изделий при минимальной протяженности функциональных связей и отсутствии пересечения технологических и транспортных потоков.

Цехи не должны быть проходными, исключение могут составлять отделения цехов, связанные последовательными технологическими процессами.

Производственные помещения должны быть удобно связаны с рядом других помещений производственными коридорами.

3.61. Помещение раздаточной в предприятиях с обслуживанием официантами располагается таким образом, чтобы через технологические и дверные проемы оно имело непосредственную связь с горячим и холодным цехами, помещением для резки хлеба, сервизной, моечной посуды и буфетом.

Если указанные помещения расположены с одной стороны раздаточной, то помещение раздаточной проектируется шириной не менее 2 м. При расположении этих помещений с двух и более сторон раздаточной - не менее 3 м.

Фронт выдачи блюд в раздаточной при обслуживании официантами принимается: для горячих цехов не менее 0,03 м, для холодных цехов - 0,015 м и для буфетов - 0,01 м на 1 место в зале.

3.62. Моечные столовой, кухонной посуды (в том числе функциональных емкостей), тары полуфабрикатов допускается размещать в одном помещении; в этом случае моечные разделяются барьерами высотой не менее 1,6 м.

3.63. Ширина проходов в производственных помещениях принимается по табл. 4.

Таблица 4

 

Проходы

Ширина, м, не менее

1.

Между технологическими линиями оборудования (столами, моечными ваннами и т.п.) при расположении рабочих мест в проходе в два ряда при длине линии оборудования, м:

 

 

до 3

1,2

 

более 3

1,5

2.

Между стеной и технологической линией оборудования (со стороны рабочих мест)

I

3.

Между технологическими линиями оборудования (столы, моечные ванны и т.п.) и линиями оборудования, выделяющими тепло

1,3

4.

Между технологическими линиями оборудования, выделяющими тепло, а также между этими линиями оборудования и раздаточной линией

1,5

5.

Между стеной и плитой (со стороны топочного отверстия):

 

 

при твердом топливе

1,5

 

при других видах топлива

1,25

3.64. Топки кухонных плит на угле, торфе или дровах располагаются в отдельном помещении, имеющем самостоятельный вход.

Устройство дымоходов кухонных плит должно быть выполнено в соответствии с противопожарными требованиями, предъявляемыми к дымоходам печей.

3.65. Баллоны с горючими газами (применяемые для опаливания птиц) располагать в помещениях зданий не допускается.

Помещения для приема и хранения продуктов

3.66. Помещения для приема (загрузочную) и хранения продуктов (кладовые охлаждаемые и неохлаждаемые) необходимо проектировать единым блоком - функциональной зоной, имеющей непосредственную связь с грузовыми лифтами и связь с другими помещениями через производственные коридоры.

Площади помещений для приема и хранения продуктов в предприятиях общественного питания принимать по таблицам, согласно прил. 1-10.

3.67. В предприятиях с количеством мест 500 и более перед помещением загрузочной (приема продуктов) следует проектировать платформу высотой 1,1 - 1,2 м, шириной 3 м и длиной по расчету, но не менее 3 м (для разгрузки одного автомобиля), оборудованную при необходимости стационарными или передвижными устройствами, уравнивающими пол платформы с полом кузова автомобиля.

В предприятиях с меньшим количеством мест, как правило, предусматриваются разгрузочные площадки с подъемно-опускными механизмами (рис. 12, 13, 14).

Рис. 12. Принципы размещения и композиционные решения эстрад, мест для танцев (а); барных стоек (б)

Рис. 13. Принципиальная схема организации погрузочно-разгрузочных работ в доготовочных предприятиях общественного питания

1 - подъемный стол ПС - 600; 2 - площадка уравнительная стационарная ПУС - 3000

Рис. 14. Примеры функционально-технологических схем разгрузочных площадок и платформ для предприятий общественного питания

а - кафе общего типа на 150 мест; б - столовая на 500 мест; в - столовая на 100 мест; г - ресторан на 200 мест; д - закусочная на 100 мест; 1 - площадка разгрузочная под навесом; 2 - загрузочное помещение; 3 - охлаждаемые камеры; 4 - кладовые; 5 - помещение кладовщика; 6 - подъемный стол ПС-600; 7 - площадка уравнительная стационарная ПУС-3000

3.68. Платформы проектируются из условия разгрузки автомобилей с заднего и правого борта. Над разгрузочными площадками и платформами следует предусматривать навес высотой 3,6 м, перекрывающий полностью платформу и кузов автомобиля не менее чем на 1 м.

При этом разгрузочные места и платформы в зависимости от района строительства рекомендуется размещать:

I климатический район в предприятиях на 300 мест и более - в отапливаемых помещениях;

II и III климатические районы в предприятиях до 500 мест - под навесами; в предприятиях более 500 мест - в отапливаемых помещениях;

III б климатический подрайон, IV климатический район - под навесом, а в отдельных случаях при соответствующих обоснованиях для предприятий более 500 мест - в неотапливаемых помещениях.

Разгрузочные места и платформы предприятий общественного питания, размещаемые в жилых зданиях и в пристройках к ним, должны предусматриваться в помещениях (при загрузке со стороны фасадов домов, где имеются окна) или под навесом (при разгрузке с торцов, где нет окон). При этом помещения могут быть неотапливаемыми и иметь сквозное проветривание.

3.69. Уклон пандусов для въезда автомобилей в разгрузочные помещения и подъезда к разгрузочным платформам должен быть: при размещении пандуса в здании и под навесами не более 16 %, под открытым небом - не более 8%.

3.70. Количество разгрузочных мест принимать по табл. 5.

Таблица 5

Количество мест в залах

Количество разгрузочных мест

До 500

1

Св. 500 до 1000

2

1000

3

Примечание. В предприятиях на 500 мест и более, работающих на сырье, предусматривается дополнительное место для разгрузки овощей и возможность их разгрузки непосредственно в кладовую.

3.71. Помещения загрузочных, размещаемых в цокольных или подвальных этажах, необходимо оборудовать люками с вертикальными дверями и пандусами. При этом рекомендуется предусматривать возможность разгрузки овощей непосредственно в кладовые, минуя загрузочную, в том числе и на первом этаже.

3.72. Помещения для хранения продуктов должны иметь непосредственную связь с загрузочной и не должны быть проходными.

Помещения для хранения продуктов не допускается размещать под моечными и санитарными узлами, а также под производственными помещениями с трапами.

3.73. Охлаждаемые камеры необходимо размещать в виде единого блока с входом через тамбур, глубиной не менее 1,6 - 1,9 м.

Охлаждаемые камеры не допускается размещать рядом с котельными, бойлерными, душевыми и другими помещениями с повышенной температурой и влажностью, над этими помещениями или под ними.

Размещать охлаждаемые камеры под жилыми комнатами и другими помещениями, где постоянно находятся люди, допускается при условии устройства над камерами специального перекрытия, отделенного от междуэтажного перекрытия здания; пространство между этими перекрытиями должно проветриваться.

3.74. Охлаждаемые камеры в предприятиях более 500 мест допускается проектировать раздельно в соответствии с товарными группами хранящихся продуктов. Процентные соотношения охлаждаемых камер в блоке от их суммарной площади рекомендуется принимать по заданию на проектирование.

3.75. Площадь охлаждаемой камеры принимать не менее 5 м2 при внутренних размерах в плане не менее 2,4´2,2 м и высотой не менее 2,7 м (до выступающих конструкций).

3.76. При проектировании охлаждаемых камер с расчетной температурой воздуха в них 2°С и выше допускается тамбур не предусматривать.

3.77. Высота камер в предприятиях общественного питания от уровня чистого пола до выступающих частей конструкции перекрытия должна быть не менее 2,7 и не более 3,5 м. При высоте до выступающих частей перекрытия более указанной предусматривается подшивной потолок.

3.78. Охлаждаемая камера пищевых отходов проектируется в первом этаже с выходом через тамбур наружу и в помещение (коридор), в сельских населенных пунктах - может предусматриваться в хозяйственной зоне.

3.79. Теплоизоляцию ограждающих конструкций охлаждаемых камер , проектируют из несгораемых и трудносгораемых материалов в соответствии с расчетной внутренней температурой воздуха в камерах, но не выше минус 15°С в низкотемпературных камерах и не выше минус 2°С - в остальных охлаждаемых камерах.

3.80. При разности расчетных температур воздуха в охлаждаемых камерах в 4°С и менее, перегородки между такими камерами проектируются без теплоизоляции.

3.81. Полы на грунте в камерах при расчетной температуре воздуха в них минус 2°С и выше допускается проектировать без теплоизоляции, при этом теплоизоляционный слой стен камеры или блока камер должен быть опущен на 15 см ниже уровня пола.

3.82. Компрессоры для охлаждаемых камер должны устанавливаться на отдельных фундаментах. Для уменьшения шума и вибрации от компрессора применяются виброизолирующие устройства.

3.83. Двери охлаждаемых камер и тамбуров должны применяться специальными теплоизолированными, с двойным резиновым уплотнением по всему периметру и с пружинными затворами, открываться только в сторону выхода из камер.

3.84. В ограждающих конструкциях охлаждаемых камер, а также через камеры и тамбуры, не допускается прокладка трубопроводов отопления, водопровода, канализации, газа, воздуховодов вентиляции и кабелей.

3.85. Коэффициенты теплопередачи ограждающих конструкций камер принимаются согласно норм "Холодильники".

3.86. При размещении камер на междуэтажном перекрытии теплоизоляция пола в камерах выполняется из плит теплоизоляционного материала с устройством поверх нее армированной цементной стяжки в связи с чем, перед входом в такие камеры необходимо устройство пандусов, наличие порогов и ступеней перед входом в камеры не допускается.

3.87. Расчетную температуру в охлаждаемых камерах принимать по табл. 6.

3.88. Устройство проходных камер не допускается.

3.89. Низкотемпературная камера должна быть расположена в общем блоке охлаждаемых камер со входом в нее через общий тамбур. При размещении отдельно от блока вход в низкотемпературную камеру должен быть через специальный тамбур.

3.90. Запрещается располагать холодильные машины на лестничных площадках, под лестницами, в непосредственной близости к входным дверям, в тамбурах охлаждаемых камер, в помещениях и местах большого скопления пыли.

3.91. Хладоновые агрегаты могут устанавливаться в предусмотренном для них специальном машинном отделении, расположенном рядом с камерами (по периметру стен, ограничивающих блок камер) или в специальном месте рядом с камерами, отделенном от коридора устройством металлического ограждения высотой 1,5 м со входной дверцей.

3.92. Высота машинного отделения должна быть не менее 2,7 м для системы непосредственного охлаждения. Двери машинных отделений должны открываться в сторону выхода. При проектировании машинных отделений руководствоваться "Правилами техники безопасности на хладоновых холодильных установках", разработанных ЦНИИХИ.

3.93. Хладоновые агрегаты с конденсаторами водяного охлаждения должны обеспечиваться системой оборотного водоснабжения с устройством градирни или бассейна.

3.94. Хладоновые агрегаты с конденсаторами воздушного охлаждения должны быть обеспечены приточно-вытяжной вентиляцией с подачей воздуха через зонт, расположенный над конденсатором, из расчета 800 м воздуха на каждую 1,163 кВт/ч (1000 ккал/ч) холодопроизводительности агрегата.

Служебные и бытовые помещения

3.95. В предприятиях общественного питания группу служебных и бытовых помещений рекомендуется проектировать в единой зоне (блоке), функционально связывая ее с группами других помещений производственными коридорами.

Площади служебно-бытовых помещений принимать согласно прил. 1-10.

3.96. Гардеробные проектируются из расчета хранения одежды в них 85 % общего (списочного) числа работающих в предприятии общественного питания, и раздельным хранением на вешалках: уличной одежды (один крючок на одного работающего); домашней и спецодежды (два крючка на одного работающего).

Количество мест в гардеробных для верхней одежды принимается равным 100 % работающих в максимальной смене и 25 % смежной смены.

3.97. В предприятиях с общим числом работающих более 100 предусматриваются гардеробные для раздельного хранения на вешалках: уличной одежды (один крючок на одного работника), домашней и специальной одежды (два крючка на одного работающего).

Длина вешалки определяется из расчета 5 крючков на 1 м вешалки.

В предприятиях с общим числом работающих 100 и менее в гардеробной для хранения всех видов одежды предусматривается один закрытый двойной шкаф на одного работающего.

3.98. При гардеробных для мужчин и женщин предусматриваются раздельные помещения для переодевания, смежные с душевыми кабинами.

При расчете бытовых помещений принимается следующее соотношение работающих: женщин - 70%, мужчин - 30%.

Число работающих в наиболее многочисленной смене в столовых высших учебных заведений принимается равным 75%, в остальных предприятиях общественного питания - 60% общего числа работающих.

3.99. Количество мест на скамьях для переодевания принимается равным 30 % числа работающих в наиболее многочисленной смене.

В гардеробных для домашней и специальной одежды предусматривается по одному умывальнику.

Площадь бельевой принимать из расчете 10 м2 на 100 чел. производственного персонала. В бельевой выделяются отделения для чистого и грязного белья.

3.100. Количество санитарных приборов принимать на 100 % работающих в максимальную смену из расчета 30 чел. на один санитарный прибор.

Количество душевых сеток принимается на 50 % производственного персонала, работающего в максимальную смену, из расчета 15 чел. на одну душевую сетку.

3.101. Помещение для личной гигиены женщин необходимо проектировать при числе женщин, работающих в наиболее многочисленной смене от 100 и более. При числе женщин в многочисленной смене от 50 до 100 можно заменять помещение личной гигиены индивидуальной кабиной для процедур, проектируемой при уборной.

4. ИНЖЕНЕРНОЕ ОБОРУДОВАНИЕ

4.1. При проектировании инженерного оборудования следует использовать вторичные энергоресурсы и применять прогрессивные типы санитарно-технических агрегатов и различных установок, электротехнического и другого оборудования, отличающегося более высокими характеристиками по сравнению с изготавливаемым отечественной промышленностью в настоящее время, в том числе, более экономичных по металлоемкости и энергоемкости.

При проектировании следует руководствоваться:

СНиП 2.04.05-86; СНиП 2.04.01-85; СНиП 2.04.09-84; СНиП 2.04.08-87, также

Отопление, вентиляция и кондиционирование воздуха

4.2. Расчетную температуру воздуха и кратность воздухообмена в помещениях принимать по табл. 6.

Таблица 6

Помещения

Расчетная температура воздуха, °С, для холодного периода года

Кратность воздухообмена в 1 ч.

приток

вытяжка

1

2

3

4

Зал раздаточный

16

По расчету (но не более 80 м3 на человека)

Вестибюль, аванзал

16

2

-

Магазин кулинарии

16

3

2

Помещения для хранения музыкальных инструментов

16

1

1

Горячий цех, помещение выпечки кондитерских изделий

5

По расчету дежурного отопления

Цехи: доготовочный, холодный, мясной, птицегольевой, рыбный, обработки зелени, овощей

16

3

4

Помещение заведующего производством

18

2

-

Помещение подготовки яиц

16

3

5

Помещение для мучных изделий и отделка кондитерских изделий, бельевая

16

1

2

Помещение для резки хлеба, для подготовки мороженого, сервизная, подсобная

16

1

1

Моечные (столовой кухонной посуды, судков, тары)

20

4

6

Кабинет директора, контора, главная касса, комнаты официантов, персонала, кладовщика

18

1

1

Кладовая сухих продуктов, кладовая инвентаря, кладовая винно-водочных изделий, помещение для хранения пива

12

-

1

Кладовая овощей, солений, тары

5

-

2

Приемочная

16

3

-

Машинное отделение охлаждаемых камер с воздушным охлаждением агрегатов

По расчету

Машинное отделение охлаждаемых камер с водяным охлаждением агрегатов

 

3

4

Ремонтные мастерские

16

2

3 г

Помещение общественных организаций

16

I

I

Охлаждаемые камеры для хранения:

 

 

 

мяса

±0

-

-

рыбы

-2

-

-

молочно-жировых продуктов, овощных полуфабрикатов,

2

7

-

полуфабрикатов, в том числе высокой степени готовности, гастрономии

±0

 

 

овощей, фруктов, ягод, напитков

4

4

4

кондитерских изделий

4

-

-

вин и напитков

6

-

-

мороженого и замороженных фруктов

-15

-

-

пищевых отходов

2

10

10

Курительная комната

16

 

10

Разгрузочные помещения

10

По расчету

Примечания: I. Указанные в таблице температуры воздуха в помещениях (кроме охлаждаемых камер) являются расчетными при проектировании систем отопления. 2. В буфетах, барах, коктейль-холлах, банкетных залах, размещаемых в отдельных помещениях, принимается кратность воздуха минус 3. 3. Указанные в таблице температуры воздуха в охлаждаемых камерах поддерживаются круглосуточно в течение всего года. В камерах для одновременного хранения мяса и рыбы или мясных, рыбных полуфабрикатов принимать температуры ±0°С; для овощных полуфабрикатов +2°С; для хранения всех продуктов (I камера в предприятии) ±2°С.

Системы отопления во встроенных, встроенно-пристроенных предприятиях общественного питания к зданиям иного назначения проектируются раздельными и присоединяются к узлам управления этих зданий.

4.3. Тамбуры входов для посетителей в предприятиях общественного питания с количеством мест в залах 100 и более при расчетной температуре наружного воздуха (для проектирования отопления) минус 15°С ниже проектируются с тепловыми завесами.

4.4. Системы вентиляции предприятий общественного питания во встроенных, встроенно-пристроенных к зданиям иного назначения должны быть раздельными от этих зданий. При этом должны предусматривать меры по защите жилых помещений от шума и вибрации.

4.5. Системы вытяжной вентиляции проектируются раздельными для следующих групп помещений:

для посетителей;

производственных (допускается объединять в одну вытяжную систему местные отсосы горячих цехов и общеобменную вентиляцию, горячих, холодных, доготовочных, моечных и других производственных помещений);

местных отсосов от посудомоечных машин;

уборных и душевых с раздевалками;

камер пищевых отходов;

охлаждаемых камер фруктов, овощей и зелени.

В кафе и столовых на 50 мест и менее допускается устройство вытяжной вентиляции без организованного притока.

4.6. Расчет воздухообмена в торговых залах, горячих и кондитерских цехах производить на поглощение теплоизбытка от людей, солнечной радиации (или электроосвещения) и технологического теплового оборудования.

4.7. Системы вентиляции в горячих цехах проектируются с применением приточно-вытяжных локализующих устройств.

4.8. Теплопотери наружных дверей, не оборудованных тепловыми завесами для входа покупателей, и у загрузочных дверей принимать с коэффициентом 5.

4.9. Тепловыделения от технологического оборудования определяются с учетом коэффициентов одновременности работы и загрузки оборудования.

4.10. Для расчета воздухообмена в горячих цехах и в помещениях для выпечки кондитерских изделий принимать: температуру воздуха, удаляемого через зонты, завесы и локализующие устройства над технологическим оборудованием, выделяющим тепло, 42°С; температуру воздуха под потолком 30°С.

4.11. В залах и горячих цехах соответственно нормативным требованиям кондиционирование воздуха может быть осуществлено с помощью центральных или местных кондиционеров или бескомпрессорной системой кондиционирования воздуха.

4.12. Для монтажа, ремонта и технического осмотра вентиляционного оборудования необходимо предусматривать монтажные проемы, передвижные и стационарные подъемно-транспортные средства.

4.13. Прокладка внутренней канализации в пределах приточных камер не допускается.

4.14. Системы приточно-вытяжной вентиляции и кондиционирования воздуха рекомендуется проектировать с автоматическим регулированием.

4.15. В мелких предприятиях общественного питания рекомендуется для торгового зала и горячего цеха проектировать единую приточную систему.

4.16. Коэффициенты одновременности работы и коэффициенты загрузки технологического теплового оборудования см. ниже.

Коэффициенты одновременности работы электрического и газового оборудования: в столовых, кафе и закусочных - 0,8; в ресторанах - 0,7.

Коэффициент загрузки электрооборудования: электроплиты - 0,65; электрические мармиты и тепловые шкафы, электросковороды и электрофритюрницы - 0,5; прочее оборудование - 0,3.

4.17. Расходы воздуха по модулированному оборудованию принимаются по табл. 7.

Таблица 7

№№ пп

Оборудование

Марка

кВт

Количество воздуха, м3

вытяжного

приточного

1

2

3

4

5

6

1.

Плита электрическая

ПЭ-0,17

4

250

200

2.

 

ПЭ-0,17-01

4

25

200

3.

Плита электрическая

ПЭ-0,51

12

750

400

4.

 

ПЭ-0,51-01

12

750

400

5.

Шкаф жарочный

ШЖЭ-0,51

8

400

-

6.

 

ШЖЭ-0,51-01

8

400

-

7.

 

ШЖЭ-0,85

12

500

-

8.

 

ШЖЭ-0,85-01

12

500

-

9.

Устройство электрическое, варочное

УЭВ-60

9,45

650

400

10.

Котел передвижной

КП-60

-

-

-

11.

Фритюрница

ФЭ-20

7,5

350

200

12.

Котел пищеварочный вместимостью, л:

 

 

 

 

 

100

КЭ-100

18,9

550

400

 

160

КЭ-160

24

650

400

 

250

КЭ-250

30

750

400

13.

Аппарат пароварочный

АПЭ-0,23А

7,5

650

400

 

 

АПЭ-0,23А-01

7,5

650

400

14.

Сковорода электрическая

СЭ-0,22

5

450

400

 

 

СЭ-0,22-01

5

450

400

 

 

СЭ-0,45

11,5

700

400

 

 

СЭ-0,45-01

11,5

700

400

15.

Мармит

МСЭ-0,84

2,5

300

200

 

 

МСЭ-0,84-01

2,5

300

200

16.

Мармит передвижной

МП-28

0,63

-

-

4.18. В залах и горячих цехах ресторанов, кафе и общедоступных столовых с общим количеством мест более 300 допускается, а в IY климатическом районе с общим количеством мест в залах более 200 предусматривается кондиционирование воздуха.

4.19. Тепловыделение в залах принимается 0,116 кВт/ч (100 ккал/ч) от одного посетителя.

4.20. Температура воздуха, удаляемого из торговых залов предприятий общественного питания, определяется с учетом градиента по высоте.

Водоснабжение и канализация

4.21. Технологическое оборудование для приготовления пищи и мойки посуды присоединяется к канализационной сети с разрывом струи не менее 20 мм от верха приемной воронки.

Для очистки производственных и сточных вод (до поступления в наружную канализационную сеть) от жиров, крахмала, мезги, песка и грязи проектируется установка жиро- и мезгоуловителей вне зданий на выпусках канализационной сети.

4.22. Установки для очистки сточных вод овощных цехов производительностью до 2 т в смену предусматриваются песколовки в составе технологического оборудования этих цехов.

4.23. Для определения расходов воды в предприятиях общественного питания в открытой сети, расчетное количество блюд в час принимается:

,

где К - коэффициент часовой неравномерности, следует принимать равным 1,5.

4.24. Прокладка транзитных водопроводных магистралей через кладовые предприятий общественного питания не допускается.

4.25. В предприятиях общественного питания бытовые и производственные стоки должны отводиться в наружную канализацию раздельными выпусками.

4.26. Отводные трубы от технологического оборудования и приборов присоединяются к канализационной сети через сифон с разрывом струи не менее 20 мм.

4.27. Системы водоснабжения и канализации при встроенно-пристроенных к жилым зданиям предприятий общественного питания для них должны быть самостоятельными.

4.28. В предприятиях общественного питания систему горячего водоснабжения принимать, как правило, без циркуляции, в крупных объектах циркуляцию принимать только для магистралей.

4.29. В предприятиях общественного питания рекомендуется, как правило, проектировать вентилируемые стояки канализации.

4.30. Во встроенных и отдельно стоящих предприятиях общественного питания должны быть установлены счетчики для воды для каждого абонента отдельно.

4.31. Не допускается размещать санузлы и помещения с мокрыми процессами над складскими, технологическими помещениями и охлаждаемыми камерами предприятий общественного питания.

При проектировании отвода воды от групп варочных котлов рекомендуется предусматривать в полу лоток с трапом, перекрытым съемной решеткой.

4.32. В цехах предприятий общественного питания (при наличии технологических трапов) для уборки помещений дополнительные трапы не устанавливаются.

4.33. Для охлаждения воды, поступающей в конденсаторы холодильных машин, проектируют систему оборотного водоснабжения с установкой, как правило, градирни типа ГВП. Если расход воды, необходимой для охлаждения конденсатора холодильных машин, не превышает 4 м3 /ч, допускается присоединение системы охлаждения к городскому водопроводу.

4.34. Количество стоков, отводимых предприятиями общественного питания в наружные сети канализации, принимается с К-0,85 от количества потребляемой воды.

Электротехнические устройства. Электрооборудование

4.35. По степени обеспечения надежности электроснабжения электроприемники ПОП относятся к категориям.

При невозможности по местным условиям осуществить питание электроприемников I категории от двух независимых источников допускается питание от разных трансформаторов двухтрансформаторных или от двух близлежащих одно-трансформаторных подстанций (ТП), подключенных к разным линиям 10(6) - 20 кВ, с устройством автоматического включения резервного питания (АВР).

4.36. Питание силовых электроприемников и освещения рекомендуется осуществлять от общих трансформаторов. При этом частота размахов изменения напряжения в сети освещения не должна превышать значений, регламентируемых ГОСТ 13109-67х.

Таблица 8

Наименование зданий электроприемников

Категории надежности электроснабжения

Столовые, кафе и рестораны с количеством посадочных мест св. 500:

 

электроприемники противопожарных устройств и охранной сигнализации

I

комплекс остальных электроприемников

II

комплекс электроприемников столовых, кафе и ресторанов с количеством посадочных мест от 100 до 500

II

то же, менее 100

III

Примечание. Для зданий и сооружений, в которых противопожарные устройства не отнесены к I категории по надежности электроснабжения, эти устройства относятся к той же категории, что и комплекс электроприемников здания.

4.37. Питание эвакуационного и аварийного освещения должно быть независимым от питания рабочего освещения и выполняться:

при двух вводах в здание - от разных вводов, а при одном вводе - самостоятельными линиями, начиная от вводно-распределительного устройства (ВРУ).

4.38. Питание аварийного и рабочего освещения помещений должно выполняться от разных источников или аварийное освещение должно автоматически переключаться на второй источник при отключении источника, питающего рабочее освещение. Предусматривать устройство автономных источников (аккумуляторных батарей, дизельных электростанций и т.п.) для питания аварийного освещения не требуется.

4.39. В предприятиях питания разрешается размещать встроенные и пристроенные ТП, в том числе комплектные (КТП), при условии соблюдения требований ПУЭ, соответствующих санитарных и противопожарных норм.

4.40. Встроенные ТП размещаются в одном или смежных помещениях с главным распределительным щитом (ГРЩ).

4.41. Для встроенных ТП, КТП и закрытых распределительных устройств (ЗРУ) в дополнение к требованиям главы IY-2 ПУЭ необходимо предусматривать следующее:

не размещать их под помещениями с мокрыми технологическими процессами, под душевыми, ванными и уборными;

над помещениями ТП, КТП и ЗРУ выполнять надежную гидроизоляцию, исключающую возможность проникновения влаги в случае аварии систем отопления, водоснабжения и канализации;

полы камер трансформаторов и ЗРУ напряжением до и выше 100 В со стороны входов должны быть выше полов примыкающих помещений не менее чем на 10 см и выше отметки земли не менее чем на 30 см;

при расстоянии от пола подстанции до пола примыкающих помещений или земли более 40 см для входа следует предусматривать ступени;

устройство дороги для подъезда автомашин к месту расположения подстанции или подъема трансформатора;

обеспечение круглосуточного доступа эксплуатационного персонала.

4.42. В здании должно устанавливаться одно ВРУ, расположенное у основного абонента, независимо от числа предприятий учреждений организаций, расположенных в здании. Увеличение количества ВРУ допускается при нагрузке на каждом из вводов в нормальном или аварийном режиме более 630 А.

4.43. На вводах распределительных пунктов и групповых щитков должны устанавливаться аппараты управления. Допускается не устанавливать аппараты управления на вводах пунктов и щитков, присоединенных к одной питающей линии, при их количестве до пяти включительно за исключением силовых распределительных пунктов горячих цехов, на вводах в которые установка аппаратов управления обязательна во всех случаях.

4.44. Распределение электроэнергии к силовым распределительным щитам, пунктам и групповым щиткам освещения осуществляется по магистральной схеме, кроме потребителей I категории по надежности электроснабжения, питаемых по радиальной схеме.

4.45. Питающие линии эвакуационного и аварийного освещения, рекламы, иллюминации, встроенных индивидуальных тепловых пунктов, холодильных установок должны быть самостоятельными, начиная от ВРУ до ГРЦ. Сети и щитки эвакуационного и аварийного освещения могут быть общими.

4.46. Дистанционное централизованное освещение рекомендуется предусматривать в обеденных залах с количеством мест св. 300.

4.47. Управление освещением складских помещений, а также помещений для подготовки товаров должно быть местным для каждого помещения с возможностью централизованного отключения по окончании работы предприятия. Выключатели местного управления освещением должны быть расположены вне помещений на несгораемых конструкциях и заключены в шкафы или ниши с приспособлением для пломбирования.

Устройство внутренних электрических сетей

4.48. Внутренние электрические сети, в том числе сети противопожарных устройств, цепей управления и сигнализации должны выполняться проводами и кабелями с алюминиевыми жилами. Питающие линии допускается выполнять алюминиевыми шинопроводами при наличии технико-экономических обоснований.

4.49. Прокладка групповой осветительной сети выполняется скрытой сменяемой в каналах и пустотах строительных конструкций, а при отсутствии такой возможности - в пластмассовых трубах. Допускается выполнять спуски к выключателям и штепсельным розеткам в бороздах под штукатуркой по стенам и перегородкам плоскими проводами, а также изолированными одножильными проводами с полихлорвиниловой изоляцией.

4.50. Осветительные проводки в небольших зданиях могут выполняться скрытыми несменяемыми с прокладкой специальных проводов непосредственно по панелям несгораемых перекрытий под штукатуркой, в бороздах стен, в швах между конструкциями, в слое подготовки пола.

4.51. Сети освещения шахт лифтов в пределах шахт должны прокладываться открыто без применения труб.

4.52. Силовые распределительные сети должны выполняться сменяемыми:

открыто - проводами в пластмассовых трубах, в несгораемых и трудносгораемых коробах, на лотках, а также небронированными кабелями;

скрыто - в каналах строительных конструкций без труб, в пластмассовых трубах в слое подготовки пола; выводы электропроводки из подготовки пола к технологическому оборудованию, установленному в удалении от стен помещения, допускается выполнять в стальных тонкостенных трубах.

4.53. Питающие сети выполняются сменяемыми:

открыто - проводами в пластмассовых трубах и коробах из несгораемых и трудносгораемых материалов, а также небронированными кабелями. В технических этажах, помещениях инженерных служб, коридорах подвалов и подполья допускается прокладка питающих и групповых линий открыто на лотках при условии, что в этих помещениях отсутствуют газопроводы;

скрыто - в каналах строительных конструкций без труб, в бороздах, штрабах и в несгораемом слое подготовки пола в пластмассовых трубах и коробах.

4.54. Электропроводки в полостях над непроходными подвесными потолками рассматриваются как скрытые и выполняются:

при подвесных потолках из сгораемых материалов - в стальных трубах в соответствии с нормами "Электрические устройства. Правила производства и приемки работ";

при подвесных потолках из несгораемых и трудносгораемых материалов - в винипластовых трубах, а также кабелями, защищенными проводами, имеющими оболочки из трудносгораемых материалов. При этом должны быть обеспечены возможность замены проводов и кабеля, а также доступ к местам ответвлений к светильникам.

Связь и сигнализация

4.55. Проектирование устройств связи и сигнализации вести в соответствии с действующими НТП Министерства связи СССР и руководящими указаниями ГУВД и ГУПО МВД СССР и действующими нормативными документами.

В предприятиях общественного питания необходима установка городских телефонных аппаратов и городских громкоговорителей.

4.56. Необходимость проектирования внутренней административно-хозяйственной или директорской связи определяется технологическим заданием. В качестве станционного устройства для административно-хозяйственной связи используется телефонная станция учрежденческого типа.

В качестве станционного устройства для директорской связи используется коммутатор связи.

4.57. Емкость станционных устройств определяется технологическим заданием.

4.58. В ресторанах, а также в вечерних кафе предусматривается звукоусиление в торговых залах. В качестве абонентских устройств звукоусилительной системы используются звуковые колонки мощностью 2 кВт каждая или громкоговорители мощностью 2 Вт каждый.

4.59. Для охраны материальных ценностей предприятия общественного питания с 300 мест и выше оборудуются автоматической пожарной и охранной сигнализацией.

Периметр предприятий оборудуется устройствами охранной сигнализации. Блокируются наружные двери, окна, форточки, люки на открывание, на пролом (разбитые) и другие уязвимые места. Охрана периметра является первым рубежом защиты.

4.60. Для усиления охраны в помещениях, где хранятся материальные ценности, предусматриваются дополнительные рубежи защиты. В дополнительные рубежи защиты входят ультразвуковые датчики, которые выдают сигнал тревоги при движении нарушителя или появления открытого пламени в охраняемом помещении; емкостные датчики, которые устанавливаются непосредственно на местах хранения ценностей (сейфы, металлические шкафы и ящики).

Каждый рубеж защиты по своей абонентской телефонной линии подключается на самостоятельный номер пульта централизованного наблюдения.

4.61. Способ защиты (блокировки) отдельных помещений определяется в соответствии с рекомендациями по выбору и тактике применения технических средств охранной сигнализации.

4.62. Принципиальные решения по проектированию установок пожарной сигнализации и тип пожарного извещателя выбирается в соответствии с инструкцией по проектированию установок пожарной сигнализации ВПСН 61-78.

4.63. В проектах должно применяться оборудование только промышленного изготовления.

4.64. Сети связи и сигнализации в торговых залах, административных помещениях и в местах скопления людей рекомендуется выполнять скрытым способом, в остальных помещениях - открытым.

Автоматизация инженерного оборудования

4.65. В системах автоматизации инженерного оборудования выбор объема автоматизации (контроля, регулирования, защиты, блокировок, управления и сигнализации) должен осуществляться в целях поддержания необходимых параметров, обеспечения надежности, выполнения противопожарных требований, экономии тепла, холода и электроэнергии, сокращения обслуживающего персонала.

4.66. Для инженерного оборудования предприятий общественного питания применяется электрическая система регулирования и защиты.

Для систем инженерного оборудования применяются щиты автоматизации в соответствии с указаниями Главмонтажавтоматики Минмонтажспецстроя СССР.

4.67. Для монтажа средств автоматизации индустриальными методами необходимо предусматривать:

в архитектурно-строительном разделе проекта: проемы для прохода электрических и трубных проводок через стены и перекрытия, закладные трубы для скрытых проводок, конструкции для установки щитов;

в санитарно-технических разделах проекта: закладные устройства (бобышки, расширители, конусные переходы, ответные фланцы, трубные бойпасы и др.) на технологическом оборудовании и трубопроводах для установки первичных приборов и средств автоматизации; регулирующие клапаны, соленоидные вентили, электрозадвижки, регуляторы непосредственного действия, заслонки с исполнительными механизмами;

в разделе автоматизации: координацию электрических и трубных проводок с указанием способов прокладки и выбором основных монтажных изделий; координацию щитов, а также приборов и средств автоматизации, устанавливаемых на стенах, полу, колоннах зданий, технологических аппаратах и трубопроводах.

Приложение 1

Площади групп помещений ресторанов, столовых общедоступной сети, кафе, закусочных, кафе молодежных, детских, молочных

Группы помещений

Форма производства

Площадь в предприятиях общественного питания для городов и поселков, м2

рестораны

столовые общедоступной сети

кафе, закусочные, кафе молодежное, кафе-молочные, кафе детские

на 100 мест

на последующее место св. 100

на 50 мест

на последующее место св. 50

на 50 мест

на последующее место св. 50 до 200

на 200 мест

на последующее место св. 200

1

2

3

4

5

6

7

8

9

10

Для посетителей:

 

 

 

 

 

 

 

 

 

с самообслуживанием

 

-

-

118

2,12

96

1,96

390

1,91

в том числе зал с раздаточной

 

-

-

180

1,8

160

1,6

320

1,6

с обслуживанием официантами

 

254

2,2

-

-

91

1,75

353

1,75

в том числе зал без раздаточной

 

180

1,8

 

 

70

1,4

280

1,4

Производственная

Полуфабрикаты высокой степени готовности

189

0,67

70

0,5

57

75

0,44

0,66

120

172

0,29

0,38

 

Полуфабрикаты

200

0,73

78

0,6

58

76

0,5

0,72

132

184

0,3

0,39

 

Сырье

211

0,78

95

0,62

-

-

-

-

Для приема и хранения продуктов

Полуфабрикаты высокой степени готовности

90

0,3

37

0,26

22

24

0,26

0,3

62

68

0,15

0,17

 

Полуфабрикаты

92

0,37

40

0,3

22

24

0,26

0,3

62

68

0,15

0,17

 

Сырье

95

0,47

50

0,36

-

-

-

-

Служебно-бытовая

Полуфабрикаты высокой степени готовности

50

0,32

26

0,23

30

35

0,28

0,32

72

82

0,25

0,29

 

Полуфабрикаты

51

0,38

28

0,28

30

35

0,28

0,32

72

82

0,25

0,29

 

Сырье

53

0,4

29

0,3

-

-

-

-

Примечания: 1. Для определения площадей групп помещений предприятий меньше указанной вместимости применяете один и тот же нормативный показатель, но по принципу вычитания. 2. Над чертой даны площади при самообслуживании, под чертой - при обслуживании официантами. 3. При проектировании столовых следует предусматривать дополнительно помещение для отдыха посетителей из расчета 0,2 м2 на 1 место в зале и кабинет врача площадью 9 м2. 4. В кафе молодежном следует предусматривать помещение совета кафе из расчета 0,1 м 2а одно место в зале; в кафе детском - помещение для игр - 0,24 м2 на одно место в зале. 5. В общедоступных столовых и кафе на площади зала допускается предусматривать буфет (сок-бар) площадью 6-12 м2.

Приложение 2

ПЛОЩАДИ ГРУПП ПОМЕЩЕНИЙ КАФЕ-АВТОМАТОВ МОРОЖЕНОЕ, КОНДИТЕРСКИХ, ПИВНЫХ БАРОВ

Группы помещений

Площадь в предприятиях общественного питания в городах и поселках

кафе-автоматы

кафе-мороженое

кафе-кондитерское

пивные бары

на 75 мест

на последующее место св. 75

На 50 мест

На последующее место св. 50

На 50 мест

На последующее место св. 50

На 50 мест

На последующее место св. 50

Для посетителей:

 

 

 

 

 

 

 

 

с самообслуживанием

168

2,08

96

1,68

100

1,84

106

1,88

В том числе с раздаточной

150

2

70

1,4

80

1,6

80

1,6

с обслуживанием официантами

-

-

-

-

-

-

96

1,68

В том числе зал с раздаточной

-

-

-

-

-

-

70

1,4

Производственная

66

0,4

40

0,26

79

0,84

23

29

0,4

0,48

Для приема и хранения продуктов

28

0,21

18

0,16

20

0,2

46

43

0,4

0,4

Служебно-бытовая

42

0,12

20

0,08

26

0,48

23

0,4

Примечания: 1. Для определения площадей групп помещений предприятий, меньше их указанной вместимости, применяется один и тот же нормативный показатель, но по принципу вычитания. 2. Для пивных баров над чертой даны площади при хранении пива в изотермических емкостях, под чертой – при хранении пива в бочках.

Приложение 3

ПЛОЩАДИ ГРУПП ПОМЕЩЕНИЙ СПЕЦИАЛИЗИРОВАННЫХ ЗАКУСОЧНЫХ И ПРЕДПРИЯТИЙ БЫСТРОГО ОБСЛУЖИВАНИЯ

Группы помещений

Площадь в предприятиях общественного питания для городов и поселков, м2

специализированные закусочные

быстрого обслуживания (ПВО)

рыбные, мясные, мучные (шашлычные, пловные, чинаки, блинные) и т.д.

мясные (котлетные, сосисочные, бифштексные и т.д.), мучные (пельменные пирожковые, пончиковые и т.д.)

на 50 мест

на последующее место св. 50

на 50 мест

на последующее место св. 50

Для посетителей

100

1,8

84

1,64

В том числе зал

80

1,6

70

1,4

Производственная

39

0,32

26

0,32

Для приема и хранения продуктов

12

0,24

10

0,2

Служебно-бытовая

15

0,24

12

0,2

Примечания: 1. Для определения площадей групп помещений предприятий меньшей указанной вместимости применяется один и тот же нормативный показатель, но по принципу вычитания. 2. При изготовлении мучных изделий в предприятиях площади производственных помещений следует увеличивать на 15%. 3. При работе специализированных закусочных с обслуживанием официантами следует предусматривать буфет, площадью не менее 6 м2

Приложение 4

ПЛОЩАДИ ГРУПП ПОМЕЩЕНИЙ В СТОЛОВЫХ ВЫСШИХ УЧЕНПК ЗАВЕДЕНИЙ

Группа помещений

Форма производства

Площадь, м2

на 100 мест

на последующее место св. 100

на 200 мест

на последующее место св. 200

Для посетителей

-

214

2,08

422

2,08

В том числе зал с раздаточной

 

180

1,8

360

1,8

Производственная

Полуфабрикаты высокой степени готовности

98

1,8

360

1,8

 

Полуфабрикаты

112

0,51

164

0,51

 

Сырье

125

0,54

160

0,54

Для приема и хранения продуктов

Полуфабрикаты высокой степени готовности

38

0,38

76

0,1

 

Полуфабрикаты

41

0,41

82

0,13

 

Сырье

45

0,45

90

0,16

Служебно-бытовая

Полуфабрикаты высокой степени готовности

24

0,24

48

0,16

 

Полуфабрикаты

25

0,25

50

0,17

 

Сырье

26

0,26

56

0,17

Примечания: 1. В столовых, размещаемых в зданиях учебных заведений или соединенных с ними крытыми переходами, вестибюль и гардеробные следует проектировать в соответствии со СНиП 2.09.04-87. 2. В столовых не менее 20% мест следует предусматривать для диетического питания. При количестве мест диетического питания 100 и более следует предусматривать помещение для отдыха посетителей из расчета 0,2 м2 на I место и кабинет врача площадью 9 м2.

Приложение 5

ПЛОЩАДИ ГРУПП ПОМЕЩЕНИЙ СТОЛОВЫХ-РАЗДАТОЧНЫХ

Группа помещений

Площадь, м2

на 25 мест

на последующее место св. 25

Для посетителей:

47

1,84

в том числе

 

 

зал с раздаточной

45

1,8

Производственная и бытовая

52

0,54

Приложение 6

ПЛОЩАДИ ГРУПП ПОМЕЩЕНИЙ БУФЕТОВ

Группа помещений

Площадь, м2

до 8 мест

на последующее место св. 8

Зал с раздаточной

21

1,4

Производственная

10

0,4

Приложение 7

ПЛОЩАДИ ПОМЕЩЕНИЙ ЦЕХОВ МУЧНЫХ ИЗДЕЛИЙ

Помещения

Площади помещений цеха мучных изделий, м2

на 1000 изделий

увеличение или уменьшение на 1000 изделий

Помещение для выпечки изделий

22

10

Кладовая и моечная тары

6 (до 3000 изделий)

2

Приложение 8

ПЛОЩАДИ ПОМЕЩЕНИЙ МАГАЗИНОВ КУЛИНАРИИ

Помещения

Площадь помещений магазина кулинарии самообслуживания на 10 м2 торговой площади зала, м2

до 40 м2 торговой площади зала

увеличение на каждые 10 м2 торговой площади зала, св. 40 м2

Подсобные помещения

2

0,8

Для приема и хранения продуктов

1,5

1,45

Зона выдачи обедов на дом

1,2

0,8

Примечания: 1. Магазины кулинарии торговой площадью зала св. 130 м2 могут размещаться вне предприятий общественного питания. В этих случаях при магазине кулинарии следует предусматривать приемочную продуктов площадью 16 м2 и служебно-бытовые помещения из расчета 1,4 м2 на 10 м2 площади торгового зала. 2. По заданию на проектирование допускается при магазине кулинарии предусматривать кафетерий, отделы заказов и отпуска обедов на дом, состав и площади помещений которых принимать согласно прил. 9.

Приложение 9

ПЛОЩАДИ ПОМЕЩЕНИЙ КАФЕТЕРИЕВ

Помещения

Площадь, м2

Зал кафетерия с раздаточной на, мест:

 

8

18

12

22

16

28

Подсобные помещения и моечная

8


Приложение 10

Площади групп помещений предприятий общественного питания для сельских населенных пунктов

Группы помещений

Форма производства

Площадь в предприятиях общественного питания для сельских населенных пунктов, м2

Рестораны

Столовые

Кафе, закусочные, кафе-молочные, кафе-кондитерские

Пирожковые, пончиковые, чебуречные, блинные, пельменные, вареничные

Общедоступные

заготовочные

на 75 мест

на последующее место св. 75

на 35 мест

на последующее место св.35

на 35 мест

на последующее место св. 35

на 25 мест

на последующее место св. 25

на 25 мест

на последующее место св. 25

Для посетителей:

 

 

 

 

 

 

 

 

 

 

 

с самообслуживанием

-

-

-

78

2,09

78

2,09

52

1,86

52

1,86

в том числе зал с раздаточной

 

-

-

63

1,8

63

1,8

40

1,6

40

1,6

с обслуживанием официантами

-

175

2,24

-

-

-

-

-

-

-

-

в том числе зал без раздаточной

 

135

1,8

-

-

-

-

-

-

-

-

Производственная

Полуфабрикаты

120

0,8

47

0,7

-

-

35

0,34

35

0,34

 

Сырье

138

0,8

61

0,94

76

0,5

-

-

43

0,41

Для приема и хранения продуктов

Полуфабрикаты

40

0,17

19

0,32

-

-

17

0,06

11

0,21

Сырье

41

0,18

19

0,32

44

0,1

-

-

11

0,21

Служебно-бытовая

Полуфабрикаты

27

0,21

15

0,1

-

-

10

0,28

10

0,24

 

Сырье

28

0,21

15

0,2

21

0,4

-

-

10

0,24

Примечания: 1. Для определения площадей групп помещений предприятий меньшей указанной вместимости применяется один и тот же нормативный показатель, но по принципу вычитания. 2. В столовых заготовочных на 35 мест количество условных блюд принято 1500; коэффициенты увеличения площадей помещений производственных для приема и хранения продуктов, служебно-бытовых приведены на последующие 500 условных блюд.

Приложение 11

Состав групп помещений предприятий общественного питания

Помещения

Ресторан

Столовые

Кафе, закусочная, кафе молодежное, детское, молочное

Кафе-кондитерское

общедоступные

Высших учебных  заведений

1

2

3

4

5

6

Для посетителей

 

 

 

 

 

Вестибюль (включая гардероб, умывальные, уборные)

Для любой вместимости

 

 

Аванзал

Для любой вместимости

-

-

-

-

Залы без раздаточной (с обслуживанием официантами)

То же

-

-

Для любой вместимости (кроме закусочных и кафе молочных)

-

Залы с раздаточной (с самообслуживанием)

Для любой вместимости

 

Помещение официантов

Для любой вместимости

-

-

Для любой вместимости (кроме закусочных и кафе молочных)

-

Артистическая и хранение музыкальных инструментов

То же

-

-

То же (с обслуживанием официантами)

-

Буфет в зале

-

Для любой вместимости

Для вместимости 100 мест и более (в кафе и закусочных самообслуживания)

-

Помещение совета кафе

-

-

-

Для любой вместимости

-

Помещение для игр (в кафе детском)

-

-

-

То же

-

Рыбный цех (при работе на сырье)

-

Для любой вместимости

-

-

-

Птицегольевой цех (при работе на сырье)

Для любой вместимости

Овощной цех (при работе на сырье)

-

Для любой вместимости

-

Кондитерский цех:

 

 

 

 

 

помещение подготовки яиц

-

-

-

-

Для вместимости 100 мест и более

помещение замеса и выпечки

-

-

-

-

Для любой вместимости

помещение отделки изделий

-

 

-

-

То же

Помещение персонала

Для вместимости 100 мест и более

Для вместимости 150 мест и более

Для вместимости 150 мест и более

Для вместимости 75 мест и более

Для приема и хранения

 

 

 

 

 

Охлаждаемые камеры

 

Для любой вместимости

 

Для любой вместимости

Для любой вместимости

Охлаждаемая камера пищевых отходов

Для вместимости 100 мест и более

Для вместимости 200 мест и более

 

 

Кладовая сухих продуктов и место кладовщика

 

Для любой вместимости

 

Для любой вместимости

-

Кладовая овощей

 

То же

 

То же

 

Кладовая напитков и соков

Для любой вместимости

-

-

"

-

Кладовая и моечная тары

 

Для любой вместимости

-

Для вместимости 75 мест и более

-

Производственные

 

 

 

 

 

Буфет (с обслуживанием официантами)

Для любой вместимости

-

-

Для любой вместимости (кроме закусочных и кафе молочных)

-

Раздаточная (с обслуживанием официантами)

То же

-

-

Для любой вместимости (кроме закусочных и кафе молочных)

-

Горячий цех

"

Для любой вместимости

 

Холодный цех

"

"

"

"

 

Помещение для резки хлеба

"

 

"

"

 

Доготовочный цех (на полуфабрикатах)

"

 

"

Только для кафе для вместимости 100 мест и более

-

Цех обработки зелени (на полуфабриката)

"

Для вместимости

200 мест и более

Только в кафе для вместимости 300 мест и более

-

Моечная столовой посуды

"

Для любой вместимости

 

Сервизная (с обслуживанием официантами)

"

-

-

Для вместимости 100 мест и более (кроме закусочной и кафе молочного)

-

Моечная кухонной посуды (функциональных емкостей)

"

Для любой вместимости

-

Моечная и кладовая тары полуфабрикатов

"

Для любой  вместимости

Для вместимости 100 мест и более

-

Помещение заведующего производством

"

Для вместимости 100 мест и более

Для вместимости 150 мест и более

-

Мясной цех (при работе на сырье

"

Для любой вместимости

-

-

Кладовая инвентаря

Для вместимости 100 мест и более

 

Приемочная

Для любой вместимости

Для любой вместимости

Служебные и бытовые

 

 

 

 

 

Конторские

 

Для любой вместимости

 

Главная касса

 

Для вместимости 200 мест и более

 

Гардероб для персонала

 

Для любой вместимости

 

Душевые, уборные

-

"

"

"

-

Помещение личной гигиены женщин

Для любой вместимости при количестве, одновременно работающих женщин в максимальную смену - 15 чел.

Бельевая

Для любой вместимости

Для вместимости 75 мест и более

Гардероб для официантов

"

-

-

-

Для любой вместимости (кроме закусочных и кафе молочных)

Помещение общественных организаций

 

Для вместимости , 400 мест и более

-

-

Помещение радиоузла

Для любой вместимости

Для вместимости 150 мест и более

Для любой вместимости

Для вместимости 150 мест и более

-

Помещение слесаря-механика

То же

То же

Для вместимости 400 мест и более

То же

-

Приложение 12

Состав групп помещений в предприятиях общественного питания

Помещения

Кафе-автомат

Кафе-мороженое

Специализированные закусочные

Специализированные предприятия быстрого обслуживания

Специализированные бары

Столовые раздаточные

Буфеты

Магазины кулинарии

пивной

безалкогольный

1

2

3

4

5

6

7

8

9

10

Для посетителей

 

Вестибюль (включая гардероб, умывальные, уборные)

Для вместимости 50 мест и более

Только умывальные

Для вместимости 50 мест и более

Только умывальные

-

Зал с раздаточной (с самообслуживанием)

Зал с зоной автоматов

Для любой вместимости

Зал без раздаточной (с обслуживанием официантами)

-

Для любой вместимости

-

-

Для любой вместимости

-

-

-

-

Буфет в зале

-

То же

-

-

То же

-

-

-

-

Торговый зал

-

-

-

-

-

-

-

-

Для любой величины

Производственные

 

Раздаточная (с обслуживанием официантами)

-

Для любой вместимости

-

-

Для любой вместимости

-

-

-

-

Помещение хранения, расфасовки и подготовки продуктов к реализации

Для любой вместимости

Моечная столовой посуды

Моечная подносов, приборов и стеклотары для любой вместимости

Для любой вместимости

-

Для любой вместимости

-

Моечная тары и инвентаря

Моечная кухонной посуды (функциональных емкостей)

 

 

 

 

 

 

 

Для любой величины

Помещение персонала

 

 

 

 

 

 

 

 

 

Для приема и хранения продуктов

 

Охлаждаемые камеры

Для вместимости 75 мест и более

-

Для вместимости 75 мест и более

-

-

-

Для любой величины

Кладовая продуктов

Для вместимости 50 мест и более

-

Для любой вместимости

-

-

-

Кладовая сопутствующих товаров для любой величины

Низкотемпературная камера

-

Для вместимости 100 мест и более

-

-

Для вместимости 100 мест и более

-

-

-

-

Помещение для хранения пива

-

-

-

-

Для любой вместимости

-

-

-

-

Кладовая инвентаря

-

-

-

-

Для вместимости 75 мест и более

-

-

-

-

Приемочная

Для любой вместимости

-

-

-

-

-

-

-

Помещения для утилизации отходов

То же

-

-

-

-

-

-

-

Служебные и бытовые

 

Служебные

Для вместимости 50 мест и более

-

-

-

-

Для любой величины в зданиях иного назначения

Гардероб для персонала

Для любой вместимости

Душевые, уборные

То же

Бельевая

Для вместимости 75 мест и более

-

-

-

Для любой величины в зданиях иного назначения

Помещение механической мастерской

Для любой вместимости

-

-

-

-

-

-

-

-

Примечания: 1. Допускается объединять помещения одинакового функционального назначения и температурного режима при соблюдении поточности технологических процессов (в производственных помещениях и товарного соседства, в кладовых и охлаждаемых камерах). 2. При проектировании диетических столовых предусматривать кабинет врача и комнату для отдыха посетителей. 3. В ресторанах вместимостью 300 мест и более предусматривать помещение заведующего хозяйством.


Приложение 13

Минимальные удельные показатели нормируемой и общей площади предприятий общественного питания для городов и поселков на I место в зале

Предприятия общественного питания

Количество мест в зале

Площадь, м2

нормируемая

общая

Форма производства

полуфабрикаты высокой степени готовности

сырье

полуфабрикаты высокой степени готовности

сырье

1

2

3

4

5

6

Рестораны

100

5,81

6,09

7,6

7,9

 

200

4,66

4,88

6,1

6,5

 

300

4,27

4,61

5,6

6

 

400

4,08

4,43

5,3

5,75

 

500

3,98

4,32

5,2

5,6

Столовые общедоступные

50

4,96

5,84

6,5

7,6

100

4,01

4,6

5,2

6

 

200

3,53

3,98

4,6

5,2

 

300

3,41

3,82

4,4

5

 

400

3,3

3,68

4,3

4,8

 

500

3,25

3,61

4,2

4,7

Столовые высших учебных заведений

100

3,69

4,1

4,8

5,3

200

3,47

4,5

4,5

4,9

 

300

3,24

3,49

4,2

4,5

 

400

3,13

3,35

4,1

4,4

 

500

3,07

3,27

4

4,25

Столовые раздаточные

25

2,92

-

3,75

-

50

2,66

-

3,4

-

 

75

2,56

-

3,2

-

 

100

2,51

-

3,2

-

Кафе, закусочные, кафе-молочные,

50

4,3

4,58

-

5,6

5,6

-

кафе-мороженое, кафе детские

100

3,58

3,77

-

4,7

5

-

150

3,34

3,55

-

4,3

4,6

-

 

200

3,21

3,4

-

4,2

4,4

-

 

300

3

3,13

-

3,9

4,1

-

 

400

2,89

3

-

3,8

3,9

-

Кафе-мороженое

50

3,48

-

4,5

-

 

75

3,03

-

3,9

-

 

100

2,81

-

3,7

-

Кафе кондитерские

50

4,5

-

5,9

-

 

75

4,11

-

5,3

-

 

100

3,91

-

5,1

-

Кафе-автоматы

75

4,05

-

5,3

-

 

100

3,74

-

4,9

-

 

150

3,43

-

4,5

-

Специализированные закусочные

25

4,04

-

4,1

-

 

50

3,32

-

4,1

-

 

75

3,08

-

3,9

-

 

100

2,96

-

3,7

-

Пивные бары

50

3,96

3,82

-

5,2

5,0

-

 

75

3,65

3,52

-

4,7

4,6

-

 

100

3,50

3,37

-

4,6

4,4

-

 

150

3,34

3,22

-

4,3

4,2

-

Специализированные безалкогольные бары

25

2,68

-

3,2

-

50

2,38

-

2,9

-

Буфеты

8

3,88

-

4,7

-

 

20

2,65

-

3,2

-

 

32

2,34

-

2,8

-

 

40

2,23

-

2,7

-

 

50

1,94

-

2,3

-

Специализированные предприятия быстрого обслуживания

25

2,96

-

3,5

-

50

2,66

-

3,2

-

75

2,56

-

3,1

-

Примечания: 1. Над чертой даны площади при самообслуживании, под чертой - при обслуживании официантами. 2. В случаях, когда в задании на проектирование площади групп помещений отличаются от указанных, удельные показатели следует корректировать.

Приложение 14

Термины

Продукцией высокой степени готовности (ПВСП) называются полуфабрикаты, прошедшие частичную или полную механическую, или тепловую, или химическую обработки, из которых получают готовые блюда или кулинарные изделия при минимальном количестве технологических операций.

Полуфабрикаты (ПФ) (традиционные) - мясо (крупный кусок), рыба - тушки, картофель и овощи - очищенные.

Комплексное предприятие общественного питания - объединение в одном здании нескольких типов предприятий общественного питания (4-5) различного профиля.

Столовые-раздаточные - предприятия, реализующие готовую привозную продукцию.

Специализированные предприятия быстрого обслуживания - кафе, закусочные, бары, предприятия, осуществляющие быстрый отпуск стабильного, определенного профилем предприятия одного вида основного блюда и напитка.

Столовые-заготовочные в сельских населенных пунктах - предприятия, осуществляющие производство и реализацию готовых блюд в зале предприятия, полуфабрикатов и мучных изделий для снабжения сети доготовочных предприятий, готовых блюд для снабжения столовых-раздаточных, буфетов.

СОДЕРЖАНИЕ

1. Общие положения. 1

2. Размещение предприятий общественного питания в системе городской (поселковой) застройки и генеральный план участка. 3

3. Объемно-планировочные и конструктивные решения. 4

Основные рекомендации. 4

Помещения для посетителей. 12

Интерьеры помещений для посетителей. 14

Производственные помещения. 19

Помещения для приема и хранения продуктов. 20

Служебные и бытовые помещения. 24

4. Инженерное оборудование. 25

Отопление, вентиляция и кондиционирование воздуха. 25

Водоснабжение и канализация. 27

Электротехнические устройства. Электрооборудование. 28

Устройство внутренних электрических сетей. 30

Связь и сигнализация. 30

Автоматизация инженерного оборудования. 31

Приложение 1 Площади групп помещений ресторанов, столовых общедоступной сети, кафе, закусочных, кафе молодежных, детских, молочных. 31

Приложение 2 Площади групп помещений кафе-автоматов мороженое, кондитерских, пивных баров. 32

Приложение 3 Площади групп помещений специализированных закусочных и предприятий быстрого обслуживания. 33

Приложение 4 Площади групп помещений в столовых высших ученпк заведений. 33

Приложение 5 Площади групп помещений столовых-раздаточных. 33

Приложение 6 Площади групп помещений буфетов. 34

Приложение 7 Площади помещений цехов мучных изделий. 34

Приложение 8 Площади помещений магазинов кулинарии. 34

Приложение 9 Площади помещений кафетериев. 34

Приложение 10 Площади групп помещений предприятий общественного питания для сельских населенных пунктов. 35

Приложение 11 Состав групп помещений предприятий общественного питания. 35

Приложение 12 Состав групп помещений в предприятиях общественного питания. 37

Приложение 13 Минимальные удельные показатели нормируемой и общей площади предприятий общественного питания для городов и поселков на I место в зале. 39

Приложение 14 Термины.. 40

 




ГОСТЫ, СТРОИТЕЛЬНЫЕ и ТЕХНИЧЕСКИЕ НОРМАТИВЫ.
Некоммерческая онлайн система, содержащая все Российские Госты, национальные Стандарты и нормативы.
В Системе содержится более 150000 файлов нормативно-технической документации, действующей на территории РФ.
Система предназначена для широкого круга инженерно-технических специалистов.

Рейтинг@Mail.ru Яндекс цитирования

Copyright © www.gostrf.com, 2008 - 2026