|
|
|
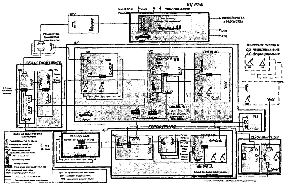
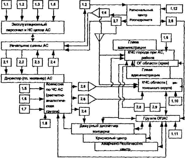
Федеральный надзор России по ядерной ФЕДЕРАЛЬНЫЕ НОРМЫ И ПРАВИЛА Утверждено постановлением Госатомнадзора России от 6 июля 2000 г. №2 ТИПОВОЕ СОДЕРЖАНИЕ НП-015-2000 Введено в действие Москва 2000 Типовое содержание Плана мероприятий по защите персонала в случае аварии на атомной станции устанавливает основные требования к разработке станционных Планов мероприятий по защите персонала в случае аварии на атомной станции. Типовое содержание: · определяет порядок объявления на АС состояния "Аварийная готовность", "Аварийная обстановка" и введения в действие Плана мероприятий по защите персонала в случае аварии на атомной станции; · устанавливает первоочередные действия эксплуатационного персонала и администрации АС при возникновении нарушения режима нормальной эксплуатации атомной станции; · определяет организацию работ по ликвидации последствий чрезвычайных ситуаций на атомной станции. Требования Типового содержания распространяются на персонал АС, личный состав специальной и пожарной охраны АС, а также персонал, временно прикомандированный для обеспечения функционирования и жизнедеятельности АС, и подлежат исполнению на территории АС, в пределах СЗЗ и на территории города при АС в части защиты персонала АС и членов их семей. Типовое содержание разработано взамен Типового содержания плана мероприятий по защите персонала в случае аварии на атомной станции - РД-ЭО-0030-94 (Москва, 1994 г.). Типовое содержание разработано авторским коллективом концерна "Росэнергоатом" в составе: Горелова И.И., Сергеева А.С., Небоги П.П. 1. СПИСОК СОКРАЩЕНИЙАКРБ - аппаратура контроля радиационной безопасности АС - атомная станция АСКРО - автоматизированная система контроля радиационной обстановки АТС - автоматическая телефонная станция АТЦК - Аварийно-технический центр концерна "Росэнергоатом" АЭП - Государственный научно-исследовательский, проектно-конструкторский и изыскательский институт "Атомэнергопроект" БПУ (БЩУ) - блочный пункт управления (блочный щит управления) ВВ - внутренние войска ВЗПУПД - временный защищенный пункт управления противоаварийными действиями ВНИИАЭС - Всероссийский научно-исследовательский институт по эксплуатации атомных станций ГО - гражданская оборона Госгортехнадзор России - Федеральный горный и промышленный надзор России ГПС - Государственная противопожарная служба Группа ОПАС - группа оказания экстренной помощи АС ГРХР - группа радиационной и химической разведки ГСМ - горюче-смазочные материалы ГУГПС - Главное управление государственной противопожарной службы . Дка - допустимый уровень объемной активности радионуклидов в воздухе рабочей зоны производственных помещений персонала категории "А" ЗН - зона наблюдения АС ЗПУПД - защищенный пункт управления противоаварийными действиями ЗПУПД АС - защищенный пункт управления противоаварийными действиями на территории АС ЗПУПД Г - защищенный пункт управления противоаварийными действиями в городе при АС ЗПУПД РЭ - защищенный пункт управления противоаварийными действиями в районе эвакуации АС ЗРХР - звено радиационной и химической разведки ЗСР - зона строгого режима АС ИБФ - Институт биофизики ИТМ ГО - инженерно-технические мероприятия гражданской обороны Кз - коэффициент защиты защитного сооружения ГО КО - команда обеззараживания КПП - контрольно-пропускной пункт КТО - конструкторско-технологический отдел КЧСК - Комиссия по чрезвычайным ситуациям концерна "Росэнергоатом" КЧСО - Комиссия по чрезвычайным ситуациям АС ЛВД - лаборатория внешней дозиметрии ЛСО - локальная система оповещения АС МВД России - Министерство внутренних дел Российской Федерации Минатом России - Министерство Российской Федерации по атомной энергии Минздрав России - Министерство здравоохранения Российской Федерации МПА - максимальная проектная авария МСЧ - медсанчасть АС МЧС России - Министерство Российской Федерации по делам гражданской обороны, чрезвычайным ситуациям и ликвидации последствий стихийных бедствий НГО - начальник гражданской обороны НОРБ - начальник отдела радиационной безопасности НПФ - неблагоприятные природные факторы НС - начальник смены НСБ - начальник смены блока НСС - начальник смены станции НФГО - начальник формирования гражданской обороны ОГ - оперативная группа ОКЧС - Отраслевая комиссия по чрезвычайным ситуациям Минатома России ОМТС - отдел материально-технического снабжения ООП - охрана общественного порядка ОПМ - отряд первой медицинской помощи ПАСС - противопожарная и аварийно-спасательная служба ПВ - пункт высадки ПДД - предельно допустимая доза ПП- пункт посадки ППЭ - промежуточный пункт эвакуации ПР - происшествие, нарушение в работе атомной станции ПРУ - противорадиационное укрытие ПРХН - пост радиационно-химического наблюдения ПТО - производственно-технический отдел ПУСО - пункт специальной обработки ПЧ - пожарная часть ПЭП - приемный эвакуационный пункт РАО "ЕЭС России" - Российское акционерное общество "Единая энергетическая система России" РАР - руководитель аварийными работами РВ - радиоактивные вещества Росгидромет - Федеральная служба России по гидрометеорологии и мониторингу окружающей среды РПУ (РЩУ) - резервный пункт управления (резервный щит управления) РУ - реакторная установка РХБЗ Минобороны России - войска радиационной, химической и биологической защиты Министерства обороны Российской Федерации СВФ - специальное ведомственное формирование СДЯВ (АХОВ) - сильнодействующие ядовитые вещества (аварийно химически опасные вещества) СЗЗ - санитарно-защитная зона СИЗ - средства индивидуальной защиты СКЦ Минатома России - Ситуационный кризисный центр Минатома России Служба АТР - служба автотранспортного хозяйства Служба МТО ГО - служба материально-технического обеспечения ГО АС Служба РХЗ ГО - служба радиационной и химической защиты ГО АС СНР - спасательные и другие неотложные работы СОП - санитарно-обмывочный пункт СОТ - станция обеззараживания техники СЦВ - стойка центрального вызова СЧСО - система предупреждения и ликвидации чрезвычайных ситуаций на атомной станции СЭП - сборный эвакуационный пункт УКС (ОКС)- управление (отдел) капитального строительства ФСБ России - Федеральная служба безопасности Российской Федерации ЧС - чрезвычайная ситуация ЩРК - щит радиационного контроля 2. ОБЩИЕ ПОЛОЖЕНИЯ2.1. Типовое содержание плана мероприятий по защите персонала в случае аварии на атомной станции (далее - Типовое содержание ) устанавливает основные требования к разработке станционных Планов мероприятий по защите персонала в случае аварии на атомной станции (далее - План мероприятий по защите). 2.2. Настоящее Типовое содержание разработано с учетом требований федеральных и действующих в отрасли директивных и нормативных документов. При разработке настоящего Типового содержания учтены Изменения и дополнения к Типовому содержанию плана мероприятий по защите персонала в случае аварии на атомной станции (РД-ЭО-0030-94), согласованные с МЧС России, Минатомом России, Минздравом России и одобренные Госатомнадзором России (письмо Госатомнадзора России от 03.10.97 № 5-08/759), а также требования Положения о порядке объявления аварийной обстановки, оперативной передачи информации и организации экстренной помощи атомным станциям в случае радиационно опасных ситуаций (далее - Положение о порядке объявления аварийной обстановки). 2.3. Для предупреждения ЧС на АС, а в случае их возникновения - для локализации ЧС и ликвидации их последствий, обеспечения безопасности и защиты персонала (работников) и членов их семей1, окружающей среды и уменьшения ущерба АС создается СЧСО. 1Члены семьи работника АС: ближайшие родственники - супруг (супруга), состоящие в зарегистрированном браке, родители, дети, проживающие совместно с работником АС. 2.4. Координирующим органом СЧСО является КЧСО, предназначенная для организации и руководства выполнением работ по предупреждению ЧС на АС, а в случае их возникновения - для руководства ликвидацией их последствий. Персональный состав КЧСО определяется приказом директора АС. Деятельность КЧСО регламентируется положением, утвержденным директором АС. 2.5. Рабочим органом КЧСО является штаб (отдел) по делам ГО и ЧС АС. На него возлагаются задачи организации проведения всех мероприятий по ГО, обеспечения управления силами и средствами СЧСО, поддержания в постоянной готовности сил ГО АС, обеспечения слаженности и согласованности работы начальников служб ГО АС и командиров формирований. 2.6. К моменту физического пуска первого блока АС (или по результатам реконструкции действующих блоков АС) должны быть выполнены требования ведомственных строительных норм проектирования инженерно-технических мероприятий гражданской обороны на атомных станциях, касающиеся: 2.6.1. Обеспечения: · полного укрытия в убежищах наибольшей по численности работающей смены АС мирного времени; · укрытия персонала АС и членов их семей в имеющихся и приспособленных защитных сооружениях города при АС; · выполнения индивидуального дозиметрического контроля персонала АС; · подготовки фонда производственных, общественных, жилых зданий и сооружений на территории АС и в городе при АС (при недостаточном количестве убежищ и ПРУ) для первоначального укрытия персонала АС и членов их семей в случае возникновения ЧС. 2.6.2. Создания: · АСКРО2 · ЗПУПД АС, ЗПУПД Г и ЗПУПД РЭ; · ЛСО; · необходимого количества маршрутов для обеспечения своевременной эвакуации персонала АС и членов их семей; · складских помещений на территории АС и в городе при АС для хранения положенной по табелям оснащения техники, автотранспорта, инструмента и имущества СВФ и формирований ГОАС. 2 Здесь и далее по тексту в отношении АСКРО - с момента внедрения рабочего проекта АСКРО. 2.6.3. Подготовки: · загородных зон (районов эвакуации) АС к приему эвакуируемого персонала АС и членов их семей. 2.6.4. Разработки мероприятий по участию АС: · в обеспечении подачи к жилым домам в городе при АС автомобильного транспорта в целях сокращения сроков эвакуации; · в подготовке объектов коммунально-бытового назначения на маршрутах эвакуации для санитарной обработки людей, специальной обработки СИЗ, одежды и подвижного состава автомобильного и железнодорожного транспорта. В п.2.6 Плана мероприятий по защите подробно излагаются все проведенные мероприятия, а также проведение не выполненных мероприятий в сроки, определенные ведомственными требованиями к дополнению графиков технического перевооружения и модернизации АС. 2.7. План мероприятий по защите разрабатывается эксплуатирующей организацией на основании рассмотренной разработчиками АС запроектной аварии с наихудшими последствиями для персонала и населения с учетом фаз развития аварии. 2.8. План мероприятий по защите согласовывается с руководителями основных подразделений АС и подписывается на титульном листе директором АС и начальником штаба по делам ГО и ЧС АС. 2.9. План мероприятий по защите согласовывается главным инженером организации-разработчика проекта АС, начальниками территориального органа управления по делам ГО и ЧС и управления внутренних дел области, главой администрации города при АС и начальником МСЧ. 2.10. План мероприятий по защите утверждается Вице-президентом - Техническим директором концерна "Росэнергоатом" по представлению Департамента эксплуатации соответствующего типа реактора и вводится в действие приказом директора АС за один месяц до поставки свежего топлива на склад для физического пуска первого (головного) блока. Штабом по делам ГО и ЧС АС делаются выписки из утвержденного Плана мероприятий по защите для всех начальников служб и подразделений АС в части, их касающейся, для разработки ими основных документов по ГО в соответствии с требованиями Руководства по организации и проведению мероприятий по гражданской обороне, предупреждению и ликвидации чрезвычайных ситуаций на атомной станции. Указанные выписки подписываются начальником штаба по делам ГО и ЧС АС. Эвакуационные комиссии АС, кроме того, должны при разработке своих документов учитывать требования Рекомендаций по организации и проведению эвакуации персонала АС и членов их семей в случае аварии на атомной станции и в других чрезвычайных ситуациях (МАЭП СССР, АЭП, 1992 г.) и Рекомендаций по организации и проведению подготовки загородной зоны (районов эвакуации) АС к приему эвакуируемого персонала и членов их семей (МАЭП СССР, АЭП, 1991 г.). 2.11. План мероприятий по защите является одновременно планом действий АС по предупреждению и ликвидации ЧС в мирное время. 2.12. План мероприятий по защите должен содержать полные и объемные сведения обо всех планируемых мероприятиях на АС, их материально-техническом обеспечении, силах и средствах АС, укомплектованности личным составом, оснащенности СИЗ, имуществом, инструментом и техникой. Основными документами Плана мероприятий по защите для использования в кризисных ситуациях являются план-график действий директора АС (РАР) и календарный план-график выполнения основных мероприятий в случае аварии на АС, которые должны оформляться наглядно, крупным планом, на отдельно раскладываемых сборках. Утвержденный План мероприятий по защите представляется в Госатомнадзор России в составе комплекта документов, обосновывающих обеспечение ядерной и радиационной безопасности при эксплуатации блока АС. 2.13. Разработка нового Плана мероприятий по защите, внесение изменений и дополнений в утвержденный План мероприятий по защите осуществляются при вводе в эксплуатацию новых РУ и по результатам реконструкции действующих блоков станции, по материалам актов-предписаний органов государственного регулирования безопасности, при введении новой нормативной документации и по результатам тренировок (комплексных учений) на основании извещений, разрабатываемых администрацией станции и утверждаемых Вице-президентом - Техническим директором концерна "Росэнергоатом". Утвержденные извещения регистрируются и представляются эксплуатирующей организацией АС в Госатомнадзор России с заявлением о внесении изменений в условия действия лицензии на эксплуатацию блока АС. 2.14. Требования Плана мероприятий по защите распространяются на персонал АС, личный состав специальной и пожарной охраны АС, а также на персонал, временно прикомандированный для обеспечения функционирования и жизнедеятельности станции, и подлежат исполнению на территории АС, в пределах СЗЗ и на территории города при АС в части защиты персонала АС и членов их семей. 2.15. Планы мероприятий по защите рабочих и служащих строительно-монтажных организаций Генерального подрядчика и других организаций (предприятий), осуществляющих производственно-хозяйственную деятельность на территории промплощадки АС и в пределах СЗЗ, разрабатываются администрацией соответствующих организаций (предприятий) на основании Типового содержания плана мероприятий по защите населения, в случае аварии на атомной станции, разрабатываемого МЧС России, с учетом настоящего Типового содержания, согласовываются с администрацией АС, начальником МСЧ, территориальными органами управления по делам ГО и ЧС города при АС и области (автономного округа), утверждаются руководителями этих организаций. 2.16. Разработка планов защиты населения города при АС и других населенных пунктов, находящихся в пределах 30-километровой зоны, осуществляется администрацией этих населенных пунктов с учетом Типового содержания плана мероприятий по защите населения в случае аварии на атомной станции. 2.17. Планы мероприятий по защите персонала и населения должны быть взаимоувязаны в части своевременного оповещения об угрозе (факте) аварии, объеме и периодичности передачи текущей информации, координации действий и взаимопомощи в реализации предусмотренных мероприятий. 2.18. В зависимости от обстановки на промплощадке, в пределах СЗЗ и в городе при АС в части защиты персонала АС и членов их семей Положением о системе предупреждения и ликвидации чрезвычайных ситуаций концерна "Росэнергоатом" устанавливаются три режима функционирования: 1. Режим повседневной деятельности (нормальной эксплуатации АС) - не нарушены проектные пределы и (или) условия безопасной эксплуатации АС. 2. Режим повышенной готовности (состояние "Аварийная готовность") - нарушены проектные пределы безопасной эксплуатации АС, но принятия специальных мер по защите персонала не требуется. 3. Чрезвычайный режим (состояние "Аварийная обстановка") - нарушены пределы и (или) условия безопасной эксплуатации АС и требуется принятие специальных мер по защите персонала и (или) населения. 2.19. Полномочия принимать решения об объявлении состояния "Аварийная готовность" и (или) "Аварийная обстановка", вводить в действие и реализовывать положения Плана мероприятий по защите, а также обязанности РАР возлагаются на директора (главного инженера) АС или лицо, его замещающее. 2.20. По сигналу "Аварийная обстановка" вводится в действие-План мероприятий по защите. 3. СТРУКТУРА И СОДЕРЖАНИЕ ПЛАНА МЕРОПРИЯТИЙ ПО ЗАЩИТЕ ПЕРСОНАЛА В СЛУЧАЕ АВАРИИ НА АТОМНОЙ СТАНЦИИПлан мероприятий по защите состоит из четырех разделов и приложений к ним (схемы, графики, таблицы и описания), дополняющих текстовую часть. 3.1. Содержание основных данных для планирования мероприятий по защите персонала3.1.1. Краткое описание АС (тип, количество блоков и их электрическая мощность, месяц и год ввода их в эксплуатацию; основное и резервное энергообеспечение систем и оборудования станции; основные производственные здания и сооружения АС с указанием наибольшей и наименьшей численности работающих в них и в какое время суток, включая личный состав специальной пожарной охраны, других организаций, обеспечивающих функционирование и жизнедеятельность АС; системы водоснабжения, транспортные коммуникации; схемы канализационных сетей жидких сред в пределах промплощадки АС и выходящих за ее пределы, а также характеристики вентиляционных труб для удаления газообразных и аэрозольных сред). 3.1.2. Краткое описание города при АС (площадь, численность населения, перечень основных промышленных предприятий, общественных и культурных организаций, расстояние от промплощадки АС, возможности оповещения, укрытия и эвакуации персонала АС и членов их семей, дорожная сеть, водоснабжение, транспортные коммуникации между городом при АС и АС). 3.1.3. Особенности природной среды и климатических условий месторасположения АС (характеристика ландшафта, поверхностных и подземных вод - глубина залегания и скорость потоков, метеорологические условия - скорость и направление ветра, повторяемость ветра и температура воздуха по сезонам на основании проекта или последнего года эксплуатации, сейсмическая и геодинамическая характеристики площадки АС). 3.1.4. Краткое описание организации контроля экологически опасных веществ в местах выброса (сброса) на промплощадке АС, в пределах СЗЗ и 30-километровой зоны; расположение постов контроля объектов окружающей среды и АСКРО. 3.1.5. Основными признаками аварии на АС являются нарушения пределов и (или) условий безопасной эксплуатации, установленных Технологическим регламентом по эксплуатации блока, и сопровождающиеся превышением указанных в настоящем Типовом содержании показателей радиационной обстановки. 3.1.6. Состояние "Аварийная готовность" и (или) "Аварийная обстановка" на ранней фазе аварии объявляется на АС в зависимости от складывающейся радиационной обстановки при достижении мощности эффективной дозы и (или) объемной активности йода-131 в воздухе помещений АС с постоянным пребыванием персонала, на территории промплощадки АС, в пределах СЗЗ и ЗН значений, приведенных в табл. 1. В качестве критериев для объявления на АС состояния "Аварийная готовность" приняты значения основного предела эффективной дозы (табл. 3.1 НРБ-99) и допустимые концентрации радионуклидов в атмосферном воздухе (табл. П-1, П-2 НРБ-99) для мест, где в условиях нормальной эксплуатации они находятся на уровне значений естественного радиационного фона. В качестве критериев для объявления на АС состояния "Аварийная обстановка" приняты значения, соответствующие "нижнему" уровню дозовых критериев, определенных НРБ-99 (табл. 6.3). 3.1.7. В случае ухудшения радиационной обстановки в периодически обслуживаемых и необслуживаемых помещениях ЗСР действия по защите персонала осуществляются без ввода в действие Плана мероприятий по защите. Таблица 1 Критерии для объявления на АС состояния "Аварийная готовность" и (или) "Аварийная обстановка"
3.1.8. Из нерадиационных факторов, влияющих на безопасность АС, при объявлении на АС состояния "Аварийная готовность" или "Аварийная обстановка" следует учитывать: · пожары и возможности их ликвидации силами ГУГПС МВД России; · состояние оборудования во время воздействия неблагоприятных природных факторов и по их окончании; · залповый сброс (выброс) СДЯВ в результате разрыва наибольшего количества технологических емкостей на площадке АС и (или) при воздействии потенциально опасных объектов (складов ГСМ, СДЯВ), находящихся в СЗЗ. Приложения к разделу. 1. План промплощадки АС. 2. План санитарно-защитной зоны АС 3. План города при АС. 4. План 30-километровой зоны вокруг АС. 5. Расчет - обоснование размеров зон поражения при запроектной ("реперной") аварии, сопровождающейся выбросом газоаэрозольных радиоактивных веществ, и при разрыве (разрушении) емкостей с СДЯВ. 6. Расчеты зон поражения при радиационной и химической авариях на АС. 3.2. Порядок объявления на АС состояния "Аварийная готовность", "Аварийная обстановка" и введения в действие Плана мероприятий по защите персонала в случав аварии на атомной станции. Действия оперативного персонала и администрации АСУстанавливает первоочередные действия эксплуатационного персонала и администрации АС при возникновении нарушения режима нормальной эксплуатации станции. 3.2.1. При обнаружении нарушений пределов и (или) условий безопасной эксплуатации АС, при которых мощность эквивалентной дозы или объемная активность йода-131 в воздухе достигнет уровня состояния "Аварийная готовность" и (или) "Аварийная обстановка" (критерии для объявления на АС состояния "Аварийная готовность" и (или) "Аварийная обстановка" приведены в табл.1), а также в случае угрозы безопасности АС при пожарах и стихийных бедствиях, при нарушении технологического режима или отказе систем (элементов) АС, которые могут повлечь радиационную аварию, эксплуатационный персонал обязан немедленно: · сообщить об обстановке должностному лицу в порядке подчиненности, вплоть до НСС; · принять необходимые и доступные меры по оказанию помощи при несчастных случаях, угрозе жизни или переоблучения персонала; · принять необходимые и доступные меры по устранению обнаруженного нарушения либо уменьшению его последствий. 3.2.2. НСС, получив сообщение о фактах, свидетельствующих о возможном возникновении радиационно опасной ситуации или аварии, а также при нарушениях, по которым передаются сообщения в соответствии с Положением о порядке расследования и учета нарушений в работе атомных станций ПНАЭ Г-12-005-97 (НП-004-97, п.2.1), идентифицирует создавшуюся ситуацию и производит оповещение согласно Перечню нарушений в работе АС, о которых администрация АС должна сообщать немедленно (табл.2). В целях сокращения времени оповещения и своевременной организации работ по минимизации и ликвидации чрезвычайной ситуации НСС: · докладывает лично директору и главному инженеру АС, дежурному диспетчеру концерна "Росэнергоатом", территориальным органам управления по делам ГО и ЧС города при АС и области (автономного округа); · одновременно поручает лицу, назначенному заранее приказом директора АС, доложить начальнику отдела инспекции Госатомнадзора России на данной АС и сообщить другим абонентам согласно табл.2. · кроме того, НСС представляет информацию территориальному органу управления по делам ГО и ЧС города при АС и области и дежурному диспетчеру концерна "Росэнергоатом" в соответствии с установленным порядком; · организует при необходимости силами оперативного персонала радиационную разведку и обследование оборудования, помещений и коммуникаций с целью установления причин, источников и масштаба нарушения. При нарушениях, по которым передаются сообщения согласно приложению 7, дежурный диспетчер эксплуатирующей организации одновременно информирует СКЦ Минатома России в соответствии с установленным порядком. Таблица 2 Перечень
3.2.3. Директор (главный инженер) АС после получения от НСС первичной информации о нарушении, оценки и прогноза его развития и (или) после ознакомления с обстановкой на месте (в случае необходимости) принимает решение об объявлении на АС состояния "Аварийная готовность" и (или) "Аварийная обстановка" и введении в действие Плана мероприятий по защите и дает соответствующие указания председателю КЧСО, НСС и начальнику штаба по делам ГО и ЧС АС (или лицу, его замещающему). Принятое решение доводится до сведения всего персонала АС с помощью имеющихся средств связи (громкоговорящей, прямой и АТС) и оповещения. 3.2.4. При объявлении на АС состояния "Аварийная готовность" НСС немедленно информирует руководящий состав АС для приведения в состояние готовности персонала и оборудования для устранения нарушения, а также для локализации нарушения и ликвидации его последствий. Одновременно уточняется оповещение в соответствии с приложениями 8 и 9. 3.2.5. При отсутствии на АС директора (главного инженера) решение об объявлении состояния "Аварийная готовность" и (или) "Аварийная обстановка" и введении в действие Плана мероприятий по защите принимает НСС. 3.2.6. Введение в действие Плана мероприятий по защите осуществляется путем последовательного выполнения календарного плана-графика проведения основных мероприятий ГО в случае аварии на АС (приложение 10). 3.2.7. Складывающаяся в результате аварии обстановка (по данным постов контроля и всех видов разведки, а также по результатам лабораторного контроля отобранных для анализа проб) наносится на заранее подготовленную топографическую карту масштабом 1:200 000. 3.2.8. Основные действия при установлении факта нарушения оперативного персонала цехов, начальника смены отдела радиационной безопасности, НСС, руководителей структурных подразделений АС и директора АС (РАР) с момента объявления на АС состояния "Аварийная готовность" и (или) "Аварийная обстановка" приведены соответственно в приложениях 11, 12, 13, 14 и 15. Приложения к разделу. 7. Категории нарушений в работе АС. 8. Схема оповещения об объявлении состояния "Аварийная готовность" и (или) "Аварийная обстановка" на АС. 9. Список абонентов оповещения о состоянии "Аварийная готовность" и (или) "Аварийная обстановка" на АС. 10. Календарный план-график проведения основных мероприятий ГО в случае аварии на АС. 11. Основные действия оперативного персонала цехов (отделов, лабораторий) АС. 12. Основные действия начальника смены отдела радиационной безопасности АС. 13. Основные действия НСС (до прибытия директора на АС). 14. Основные действия руководителей структурных подразделений АС. 15. План-график действий директора АС (РАР). 3.3. Основные мероприятия по защите персоналаВ каждом подразделе подробно излагаются организация указанных в нём мероприятий на каждой АС с привлечением необходимых сил и средств, их укомплектованность специалистами, оснащенность СИЗ, приборами радиационной и химической разведки и дозиметрического контроля, имуществом, инструментом, техникой. 3.3.1. Организация оповещения и связиПредусматривает подробное изложение организации и порядка: · передачи информации и оповещения в случае аварии или радиационно опасной ситуации с момента объявления на АС состояния "Аварийная готовность" и (или) "Аварийная обстановка" в соответствии с пп. 6.3 и 6.4 Положения о порядке объявления аварийной обстановки; · обеспечения функционирования системы передачи данных о работе блоков каждой АС; · управления силами и средствами АС, а также привлекаемыми силами и средствами при проведении на АС и в СЗЗ СНР в ходе ликвидации последствий аварий, катастроф и стихийных бедствий; связи с федеральными и региональными противоаварийными органами, местными органами власти и военным командованием; обмена информацией между ЗПУПД (на территории АС, в городе при АС и в районе эвакуации АС) и другими абонентами в соответствии с Планом мероприятий по защите. 3.3.1.1. Для передачи информации и сигналов оповещения используются имеющиеся каналы (линии) связи (основные и резервные) и задействуется ЛСО, а с мобильными подразделениями (при проведении разведки, вводе сил и средств в зону аварии, проведении СНР) - средства радиосвязи. 3.3.1.2. При организации внешних каналов связи для передачи данных между ЗПУПД (ЗПУПД АС, ЗПУПД Г, ЗПУПД РЭ) и между ними и Кризисным центром концерна "Росэнергоатом" должны использоваться каналы связи по кабельным, радиорелейным линиям и системам спутниковой связи. С каждой АС должно проходить по разным географическим трассам не менее трех информационных каналов. 3.3.1.3. Основными каналами связи, постоянно действующими в обычных условиях и в ЧС, должны быть проводные и радиорелейные междугородние линии. Спутниковые каналы связи являются резервными средствами и используются для передачи данных в Кризисный центр концерна "Росэнергоатом" и в СКЦ Минатома России при нарушениях в проводных и радиорелейных линиях связи. 3.3.1.4. Все средства связи АС должны обеспечивать круглосуточный прием и передачу необходимой информации по выделенным и коммутируемым каналам связи. 3.3.1.5. Для обеспечения оповещения и связи в режиме повышенной готовности (состояние "Аварийная готовность") и в чрезвычайном режиме (состояние "Аварийная обстановка") задействуются узлы связи ЗПУПД АС, ЗПУПД Г, ЗПУПД РЭ. 3.3.1.6. Надежность и устойчивость связи должна обеспечиваться комплексным использованием всех видов связи и узлов связи. 3.3.1.7. Оповещение в случае аварии или радиационно опасной ситуации должно содержать краткие рекомендации о мерах защиты от негативного воздействия последствий нарушения. 3.3.1.8. Устанавливаются следующие сроки передачи сведений: · незамедлительно по установлении вне зависимости от времени суток уведомление в случае аварии или радиационно опасной ситуации; · не позднее 1-го часа от начала аварии - наименование АС и номер блока АС, дата и время аварии, состояние блока до нарушения, радиационная обстановка в помещениях АС и на прилегающей территории, предполагаемые причины аварии, краткая характеристика аварии, суммарное количество радиоактивных продуктов, поступивших в окружающую среду при аварии, приблизительный изотопный состав выброса, состояние блока на время передачи информации, краткое описание метеоусловий в момент и после аварии в районе АС (температура воздуха, облачность, скорость и направление ветра на различных высотах); · не позднее 2 часов с момента уведомления, в последующем ежесуточно к 6 часам (время московское) должна передаваться: информация о мерах по защите населения и территорий; ведении аварийно-спасательных и других неотложных работ; информация о силах и средствах, задействованных для ликвидации чрезвычайных ситуаций; уточненная и дополнительная информация об аварийном выбросе, обстановке на АС, состоянии активной зоны, радиоактивном загрязнении в СЗЗ и на прилегающей территории, уровнях радиации (направляется дежурному диспетчеру концерна "Росэнергоатом" по его требованию). Приложение к разделу. 16. Схема организации оповещения и связи на АС. 3.3.2. Приведение в готовность органов управления АСОпределяет организационные мероприятия, сроки приведения в готовность СЧСО и взаимодействие КЧСО с привлекаемыми формированиями при объявлении на АС состояния "Аварийная готовность" и (или) "Аварийная обстановка". 3.3.2.1. Органами управления АС при объявлении состояния "Аварийная готовность" и (или) "Аварийная обстановка" на АС являются КЧСО и КЧСК, осуществляющие свою деятельность в соответствии с положениями об этих комиссиях, утверждаемыми соответствующими руководителями. 3.3.2.2. Персональный состав КЧСО и КЧСК определяется приказами соответствующих руководителей. 3.3.2.3. Деятельность КЧСО включает планирование, подготовку и проведение мероприятий по предупреждению и ликвидации ЧС во взаимодействии с группой ОПАС, с Кризисным и Аварийно-техническим центрами концерна "Росэнергоатом", центрами технической поддержки Кризисного центра и группы ОПАС, территориальными органами управления по делам ГО и ЧС города при АС и области (автономного округа), на территории которого действует АС, и привлекаемыми силами и средствами других министерств и ведомств Российской Федерации. Организацию проведения указанных мероприятий осуществляет рабочий орган КЧСО - штаб по делам ГО и ЧС АС. В данном разделе подробно излагаются все мероприятия, проводимые администрацией АС и штабом по делам ГО и ЧС каждой АС по приведению в готовность органов управления АС. 3.3.2.4. До прибытия на АС директора (главного инженера) и сбора членов КЧСО руководство работами по локализации нарушения и ликвидации его последствий осуществляется НСС. 3.3.2.5. Управление силами и средствами для локализации нарушения в работе АС и ликвидации его последствий осуществляется: · НСС с БПУ (или с РПУ в зависимости от складывающейся обстановки) аварийного блока; · РАР и председателем КЧСО с ЗПУПД АС. В случае создания на территории АС высокой радиационной обстановки управление силами и средствами осуществляется с ЗПУПД Г. Вспомогательное управление осуществляется с ЗПУПД РЭ. Приложения к разделу. 17. План-график приведения в готовность органов управления, служб и формирований ГО АС. 18. Организационная структура системы предупреждения и ликвидации ЧС на АС. 19. Состав и оснащение сил ГО АС. 20. Организация взаимодействия администрации АС с группой ОПАС. 3.3.3. Радиационная, химическая и общая разведкаОрганизовывается силами отдела радиационной безопасности и лаборатории внешней дозиметрии АС (лаборатории внешнего радиометрического контроля АС) и ведется комплексно и совместно с другими видами разведки. Организация радиационной разведки является важнейшей обязанностью всех начальников служб, командиров невоенизированных формирований ГО и штабов по делам ГО и ЧС АС. На отделы радиационной безопасности АС совместно со штабами по делам ГО и ЧС АС возлагается планирование радиационной разведки, доведение задач до исполнителей, подготовка разведформирований, управление их действиями, сбор, анализ и обобщение данных, подготовка соответствующих докладов руководству ГО и вышестоящему штабу по делам ГО и ЧС. 3.3.3.1. Радиационная разведка проводится с целью своевременного обеспечения администрации АС и штаба по делам ГО и ЧС АС информацией о радиоактивном загрязнении и степени загрязнения на территории АС, в пределах СЗЗ и ЗН и в городе при АС. Химическая разведка проводится с целью определения границ очага химического поражения СДЯВ и зоны загрязнения им, оценки количества выброшенного (разлитого) СДЯВ. На основании радиационной и химической разведки принимаются меры по защите персонала АС и членов их семей. Общая разведка проводится с целью определения состояния и степени разрушения активной зоны реактора; выявления пожаров, их мест и степени опасности распространения, возможности вызова пожарами повторных взрывов или радиоактивных выбросов; поврежденных, задымленных и загазованных зданий и сооружений для нахождения в них пострадавших; наличия и степени тяжести аварий в коммунально-энергетических сетях и системах, наличия завалов на путях подхода и подъезда пожарной и другой техники к очагу аварии и местам пожаров и т.д. На основании общей разведки определяется количество привлекаемых сил и средств для локализации аварии или ликвидации ее последствий. 3.3.3.2. На территории АС и в СЗЗ радиационная разведка ведется непрерывно. В пределах ЗН она проводится в местах расположения постоянных постов контроля и датчиков АСКРО (в первую очередь в направлении распространения аварийного выброса), на автомобильных дорогах и в населенных пунктах на маршруте промплощадка АС - город при АС, на маршрутах эвакуации (при возникновении ее необходимости). 3.3.3.3. При проведении радиационной разведки выполняется измерение мощности доз гамма-излучения по объемной активности радионуклидов йода-131 в атмосфере воздуха, отбор проб для спектрометрического анализа (в необходимых случаях) и установка предупреждающих знаков в местах контроля (с указанием на них мощности дозы и времени ее измерения), определение зон планирования защитных мероприятий и мероприятий по обязательной эвакуации населения, определение уровней радиации на местности, маршрутах движения, в местах проведения спасательных и других неотложных работ, поиск путей обхода или направления для преодоления загрязненных РВ различных поверхностей; метеорологическое наблюдение за радиоактивными выбросами и контроль за их распространением и др. 3.3.3.4. Результаты радиационной разведки оперативно (при наличии радиосвязи - немедленно по проведении измерений) передаются на ЗПУПД для обобщения и анализа. 3.3.3.5. На отдел, радиационной безопасности АС возлагается организация взаимодействия и связи с привлекаемыми подразделениями радиационной и других видов разведки, определение единого органа сбора, обработки и передачи данных, полученных от всех подразделений разведки. Приложения к разделу. 21. Силы и средства для проведения радиационной (химической) разведки на аварийном блоке, на промплощадке АС, в СЗЗ и ЗН. 22. Схемы организации ведения разведки силами АС. 23. Схема организации сбора, обработки и передачи данных всех видов разведки. 3.3.4. Радиационная защитаОрганизуется силами отдела радиационной безопасности АС с целью недопущения или ослабления радиационных поражений, вызываемых радиоактивным облучением человека, и включает: 3.3.4.1. Оценку данных всех видов разведки и радиационной обстановки на территории АС, в пределах СЗЗ и ЗН и выработку предложений администрации АС о защитных мерах на указанных территориях. 3.3.4.2. Оценку радиационной обстановки, контроль и учет индивидуальных доз облучения персонала и лиц, привлекаемых к работам по локализации аварии и ликвидации ее последствий. 3.3.4.3. Организацию наблюдения за радиационной обстановкой. 3.3.4.4. Ограничение пребывания персонала АС на промплощадке АС, загрязненной РВ, и установление режимов радиационной защиты персонала АС в зависимости от складывающейся обстановки в соответствии с приложением 24. 3.3.4.5. Выбор основных мер защиты персонала (укрытие, йодная профилактика, эвакуация) по мощности дозы гамма-излучения и (или) по объемной активности йода-131 (осуществляется в соответствии с приложением 25). 3.3.4.6. Проведение санитарной обработки персонала. 3.3.4.7. Контроль загрязнения спецодежды и кожных покровов на выходе из ЗСР, а также личной одежды при эвакуации с территории АС. 3.3.4.8. Повторный контроль загрязненности тела (после дезактивации) и регистрацию мощности дозы в области желудка, легких и щитовидной железы (лица, имеющие локальные показания 5 мкЗв/ч и более, подлежат обследованию излучения человека на спектрометре). 3.3.4.9. Исключение или ограничение потребления воды и продуктов питания. 3.3.4.10. Определение мест хранения и количества аварийных запасов СИЗ, дозиметрических приборов и индивидуальных дозиметров, а также порядок их выдачи и использования. 3.3.4.11. Определение по согласованию с воинской частью войск РХБЗ Минобороны России, нацеленной на АС, мест развертывания ПУСО в СЗЗ и их подготовку. 3.3.4.12. Ликвидацию последствий радиоактивного загрязнения силами АС. Приложения к разделу. 24. Режимы радиационной защиты персонала АС и членов их семей в зависимости от мощности эквивалентной дозы. 25. Графики определения мер защиты персонала на ранней фазе аварии (по мощности дозы гамма-излучения и объемной активности йода-131). 26. Методика экстренной оценки облучения щитовидной железы по результатам прямых измерений. 27. Перечень мест расстановки контрольных дозиметров (с указанием порядка их замены, обработки и использования результатов измерений). 3.3.5. Инженерная защитаПредусматривает организацию укрытия в защитных сооружениях ГО персонала АС на территории АС, укрытия персонала АС и членов их семей в городе при АС и в районе эвакуации АС. 3.3.5.1. На территории АС подлежат укрытию в убежищах персонал АС, рабочие и служащие предприятий и организаций (включая личный состав воинских и пожарных частей), обеспечивающих функционирование и жизнедеятельность АС. Убежища должны обеспечивать защиту укрываемых от радиоактивных продуктов разрушения ядерных энергоустановок и жизнедеятельность укрываемых в течение 5 сут, выдерживать нагрузки во фронте воздушной ударной волны 2 кгс/см2 и иметь Кз, равный 5000. 3.3.5.2. В городе при АС подлежат укрытию в ПРУ проживающий в нем персонал АС и члены их семей. ПРУ должны обеспечивать защиту укрываемых от радиоактивных продуктов разрушения ядерных энергоустановок и жизнедеятельность укрываемых в течение 5 сут, выдерживать нагрузки во фронте воздушной ударной волны 0,2 кгс/см2 и иметь Кз, равный 1000. 3.3.5.3. В районе эвакуации персонал АС и члены их семей подлежат укрытию в ПРУ, имеющих Кз не менее 200. 3.3.5.4. Защитные сооружения ГО должны содержаться в постоянной готовности к приему укрываемого персонала АС и членов их семей. Для практического решения вопроса о содержании защитных сооружений в постоянной готовности к приему укрываемых на каждой АС создается служба убежищ и укрытий ГО АС, которая в своей деятельности руководствуется Инструкцией по эксплуатации защитных сооружений гражданской обороны в военное время и СНиП 3.01.09-84 "Приемка в эксплуатацию защитных сооружений и их содержание в мирное время". Эксплуатация защитных сооружений организуется в соответствии с требованиями Типового руководства по эксплуатации защищенных пунктов управления противоаварийными действиями на территории АС с убежищем. Типового руководства по эксплуатации убежищ гражданской обороны на территории АС и Типового руководства по эксплуатации противорадиационных укрытий на территории АС, в поселке (городе) и в районе эвакуации АС. 3.3.5.5. Укрытие на территории АС персонала, не обеспеченного убежищами, предусматривается в производственных зданиях и сооружениях с учетом их соответствующей герметизации и выбора помещений с наибольшим Кз и возможности фильтрующей вентиляции. Укрытие в городе при АС персонала АС и членов их семей, не обеспеченных ПРУ, предусматривается в основном в жилых зданиях с учетом их герметизации и выбора помещений с наибольшим Кз. 3.3.5.6. Одновременно на каждой АС разрабатывается план накопления фонда защитных сооружений, в котором указывается: · объем работ по строительству новых убежищ и ПРУ, по приведению имеющихся убежищ и ПРУ в готовность с учетом обеспечения защиты укрываемых от радиоактивных продуктов разрушения ядерных энергоустановок, по приспособлению подвалов и других заглубленных помещений для защиты персонала на территории АС, а также персонала АС и членов их семей в городе при АС (количество, вместимость защитных сооружений, сроки их возведения); · порядок разработки необходимой проектно-сметной документации, силы и средства для разработки, сроки разработки; · порядок материально-технического обеспечения указанных работ; · порядок финансирования указанных работ; · порядок приемки вновь построенных, дооборудованных и приспособленных убежищ и ПРУ; · порядок контроля за поддержанием вновь введенных в эксплуатацию убежищ и ПРУ в постоянной готовности к приему укрываемого персонала АС и членов их семей. Указанные планы должны храниться в документах по ГО службы убежищ и укрытий ГО АС. 3.3.5.7. На каждой АС должны быть заранее четко распределены и доведены до всего персонала места укрытия, маршруты следования в укрытия от постоянных рабочих мест и из укрытий к ПП на автотранспорт для последующей эвакуации с промплощадки АС. 3.3.5.8. На АС должен быть определен перечень должностных лиц (должность, количество, рабочее место), остающихся на рабочих местах с момента возникновения аварийной ситуации до распоряжения РАР. Приложения к разделу. 28. Расчет укрытия персонала АС и прикомандированных лиц на промплощадке АС. 29. Расчет укрытия персонала АС и членов их семей в местах проживания. 30. Перечень должностных лиц, остающихся на рабочих местах до распоряжения РАР. 3.3.6. Медицинская защитаПредусматривает организацию подготовки МСЧ к действиям в ЧС и оказания медицинской помощи персоналу АС и членам их семей в случае возникновения таких ситуаций. Организация медицинской защиты осуществляется в соответствии с Планом медицинского обеспечения мероприятий по защите рабочих и служащих АС и населения в случае аварии на АС и разрабатывается медицинской службой ГО АС. В разделе должно быть предусмотрено: 3.3.6.1. Подготовка мест сбора для оказания первой медицинской помощи пострадавшему персоналу. 3.3.6.2. Создание мест хранения и обеспечение надлежащего хранения медицинских средств, препаратов и имущества, в том числе индивидуальных противорадиационных аптечек, препаратов стабильного йода и противорадиационных медицинских препаратов. 3.3.6.3. Проведение йодной профилактики и применение противорадиационных медицинских препаратов. Организация контроля за надлежащим хранением препаратов стабильного йода в здравпункте АС, МСЧ, городе при АС и непосредственно на рабочих местах персонала АС. 3.3.6.4. Оказание первой медицинской помощи и сортировка пострадавших. 3.3.6.5. Эвакуация пострадавших из зоны поражения в лечебные учреждения. 3.3.6.6. Оказание специализированной помощи пострадавшим. 3.3.6.7. Экстренная госпитализация пострадавших, получивших дозу облучения свыше 1 Зв. 3.3.6.8. Медицинское освидетельствование лиц, получивших дозу облучения, превышающую 5 ПДД. 3.3.6.9. Медицинское обеспечение укрываемых в убежищах, ПРУ и в других подготовленных укрытиях. 3.3.6.10. Медицинское обеспечение эвакуируемого персонала АС и членов их семей; 3.3.6.11. Расчет и подготовка сил и средств для оказания медицинской помощи и др. Приложения к разделу. 31. Расчет сил и средств для оказания медицинской помощи. 32. Рекомендации по применению противорадиационных медицинских препаратов. 3.3.7. Физическая защита АСПредусматривает частичную реорганизацию непосредственной охраны АС и порядок задействования резервных сил в воинских частях спецохраны с целью: 3.3.7.1. Обеспечения оперативности контролируемого допуска противоаварийных формирований в охраняемые пределы АС. 3.3.7.2. Содействия беспрепятственной эвакуации персонала с территории и сооружений АС через все КПП и посты с пропускными функциями. 3.3.7.3. Обеспечения защиты личного состава наружных постов охраны. 3.3.7.4. Создания мобильного резерва для усиления или сменности караулов. 3.3.7.5. Обеспечения устойчивого управления охраной АС с защищенного пункта. 3.3.7.6. Предупреждения несанкционированного доступа. 3.3.7.7. Своевременного обнаружения несанкционированного действия. 3.3.7.8. Задержки (замедления) проникновения нарушителя. 3.3.7.9. Пресечения несанкционированных действий. 3.3.7.10. Задержания лиц, причастных к подготовке или совершению диверсии или хищению ядерного материала. 3.3.8. Охрана общественного порядкаПредусматривает поддержание общественного порядка на территории АС, в пределах СЗЗ и на маршрутах эвакуации с целью: 3.3.8.1. Прекращения движения всех видов транспорта и людей на промплощадке АС и (или) в СЗЗ (в зависимости от масштабов аварии), кроме участвующих в ликвидации последствий аварии. 3.3.8.2. Регулирования движения укрываемых на промплощадке АС. 3.3.8.3. Блокирования аварийной зоны совместно с органами МВД России, привлекаемыми комиссиями по ЧС города при АС (области). 3.3.8.4. Патрулирования территории АС и гидротехнических сооружений вне промплощадки АС. 3.3.8.5. Регулирования движения на маршрутах эвакуации персонала. 3.3.8.6. Решения вопросов организации ООП (возлагается на службу ООП ГО АС). 3.3.9. Материально-техническое обеспечениеПредусматривает обеспечение аварийных мероприятий необходимыми материально-техническими средствами, продовольствием, водой, ГСМ, транспортом, выполнение мероприятий по приведению в готовность служб МТО ГО, комплектацию и систематическое обновление номенклатуры аварийных комплектов для локализации аварии и ликвидации ее последствий с указанием мест хранения и ответственных за выдачу в соответствии с утвержденной номенклатурой и включает в себя: 3.3.9.1. Перечень аварийного запаса СИЗ органов дыхания и кожи и дозиметрических приборов для рабочих мест оперативного персонала (разрабатывается в структурных подразделениях и утверждается их руководителями). 3.3.9.2. Перечень аварийного запаса СИЗ, дозиметрических приборов, оборудования и материалов для формирований АС (разрабатывается руководителями формирований совместно со штабом по делам ГО и ЧС АС и утверждается заместителем директора АС по МТО). 3.3.9.3. Создание аварийных комплектов вне территории АС в соответствии с действующими положениями и утвержденной номенклатурой. Предусматривается обмундирование СВФ и специализированных формирований ГО, оснащение СИЗ, приборами радиационной разведки и дозиметрического контроля, необходимым инструментом, средствами связи и техникой в городе при АС со складов АС в случае опасной радиационной обстановки на АС в ночное время, в выходные и праздничные дни. 3.3.9.4. Размещение на АС членов группы ОПАС, а также обеспечение их питанием, транспортом, имуществом и документацией (в соответствии с приложениями 6 и 7 Положения о порядке объявления аварийной обстановки). 3.3.9.5. Обеспечение персонала и формирований ГО АС продовольствием при выполнении работ в аварийной зоне станции, а также обеспечение жизнедеятельности персонала и членов их семей в районах эвакуации АС. Излагаются мероприятия (по предварительному согласованию с местными органами власти, территориальными органами ГО ЧС) по продовольственному снабжению и с соответствующими органами - по обеспечению питанием персонала и членов их семей в районах эвакуации в ЧС. 3.3.9.6. Силы и средства, привлекаемые для организации материально-технического обеспечения на АС. Приложение к разделу. 33. Расчет сил и средств для материально-технического обеспечения СВФ и невоенизированных формирований ГО ______АС. 3.3.10. Эвакуационные мероприятияПредусматривает организацию и проведение эвакуации персонала АС в места постоянного проживания или, минуя город при АС, непосредственно в район эвакуации, а также эвакуацию персонала АС и членов их семей в установленные районы эвакуации всеми возможными видами транспорта. 3.3.10.1. Право принятия решения об эвакуации имеют: · директор АС (РАР) - в части эвакуации персонала с постоянных рабочих мест и промплощадки АС в целом; · руководители предприятий (организаций), функционирующих в пределах СЗЗ, - в отношении подчиненного персонала по информации администрации АС (КЧСО); · глава администрации области - в части эвакуации населения (в том числе персонала и членов их семей) из мест постоянного проживания в заранее определенные пункты эвакуации. 3.3.10.2. Эвакуационные мероприятия включают в себя: · определение и подготовку мест сбора и посадки в транспортные средства эвакуируемых с территории АС в обычный рабочий день и в ночное время (выходные дни) раздельно; · расчет транспортных средств для обеспечения эвакуации и ответственных за их выделение организаций и конкретных лиц; · подготовку маршрутов эвакуации и обеспечение связи с транспортными колоннами, подготовку пунктов эвакуации; · подготовку районов эвакуации к приему и жизнеобеспечению эвакуируемого персонала и членов их семей; · порядок отбора персонала и членов их семей на ППЭ и доставки их в назначенный район эвакуации АС; · контроль за проведением эвакуационных мероприятий. Приложения 3 к разделу. 34. Календарный план-график проведения мероприятий по эвакуации персонала АС и членов их семей в район эвакуации АС. 35. Расчет транспортного обеспечения эвакуации персонала с промплощадки АС, персонала и членов их семей из города при АС. 3 Дополнительно разрабатываемые материалы по эвакуации персонала и членов их семей не включаются в План мероприятий по защите и хранятся в делах эвакуационной комиссии АС. 3.3.11. Привлекаемые силы и средстваПредусматривает организацию привлечения сил и средств нацеленных на АС воинских частей и территориальных формирований ГО для оказания помощи при локализации аварии и ликвидации ее последствий. КЧСО устанавливает порядок взаимодействия с нацеленными на АС воинскими частями и территориальными формированиями ГО, который должен предусматривать: 3.3.11.1. Конкретных должностных лиц, отвечающих за организацию взаимодействия с привлекаемыми силами в соответствии с их предназначением. Ответственность за организацию взаимодействия с нацеленными на АС воинскими частями и территориальными формированиями ГО возлагается на руководителя подразделения по ГО и ЧС АС. 3.3.11.2. Места постоянной дислокации, время движения к АС, определение районов сосредоточения, маршруты выдвижения привлекаемых сил и средств и их состояние (грузоподъемность мостов, высота эстакад на подходе к АС и на территории АС и т.д.), рубежи и сроки их ввода (на границе ЗН, СЗЗ и территории АС), задачи проведения конкретных работ, организацию связи с ними, размещение, обеспечение продовольствием и водой, ГСМ, финансирование выполняемых работ. 3.3.11.3. Вопросы взаимодействия с нацеленными на АС воинскими частями и территориальными формированиями ГО, которые уточняются путем: · личного общения администрации АС, членов КЧСО и штаба (отдела) по делам ГО и ЧС АС с командованием указанных воинских частей и формирований ГО; · ознакомления с АС командования (представителей) указанных частей и формирований; · разработки ежегодных планов проведения совместных противоаварийных тренировок и учений; · проведения совместных занятий, тренировок и учений по вопросам локализации аварии и ликвидации ее последствий; · документального оформления вопросов взаимодействия в случае аварии на АС на картах, схемах и в планах. 3.3.11.4. В необходимых случаях к выполнению аварийно-спасательных работ на АС решением КЧСК (руководства группы ОПАС) привлекается АТЦК. Приложение к разделу. 36. Состав и оснащение сил и средств нацеленных на АС воинских частей и территориальных формирований ГО. 3.3.12. Организация работ по ликвидации последствий ЧС на АС3.3.12.1. Руководство работами по ликвидации последствий ЧС на АС 3.3.12.1.1. Общее руководство и координацию всех работ по профилактике, предотвращению и ликвидации последствий радиационных аварий и радиационно опасных ситуаций на АС на федеральном уровне осуществляют Межведомственная комиссия по предупреждению и ликвидации чрезвычайных ситуаций и ведомственные комиссии по чрезвычайным ситуациям в федеральных органах исполнительной власти через Российскую систему предупреждения и ликвидации чрезвычайных ситуаций. 3.3.12.1.2. В Минатоме России организацию работ по предотвращению ЧС, в случае их возникновения - по ликвидации их последствий, а также обеспечению устойчивости и безопасности функционирования отрасли в ЧС осуществляет ОКЧС через отраслевую систему предупреждения и ликвидации чрезвычайных ситуаций. 3.3.12.1.3. Руководство работами по предупреждению аварии и ликвидации ее последствий на АС концерна "Росэнергоатом" осуществляет КЧСК через систему предупреждения и ликвидации чрезвычайных ситуаций концерна "Росэнергоатом". 3.3.12.1.4. Организацию и выполнение работ на АС по предупреждению и ликвидации ЧС, обеспечению безопасности персонала и членов их семей, защите окружающей среды и уменьшению ущерба, а также повышению устойчивости работы АС в ЧС осуществляет КЧСО. 3.3.12.1.5. Непосредственным руководителем работ по ликвидации ЧС (РАР) на территории АС и в СЗЗ является директор (главный инженер) АС. 3.3.2.2. Организация помощи АС в случае ЧС 3.3.12.2.1. Если масштабы ЧС таковы, что КЧСО не может самостоятельно справиться с ее локализацией, она обращается за помощью в КЧСК и при необходимости в комиссии по ЧС города (района), области, на территории которых расположена АС. 3.3.12.2.2. Если масштабы ЧС таковы, что КЧСК не может полностью решить все вопросы ее локализации и ликвидации последствий, она обращается за помощью в ОКЧС, которая привлекает силы и средства других объектов атомной энергетики, предприятий и организаций отрасли для оказания помощи в проведении указанных работ. 3.3.12.2.3. Если масштабы ЧС таковы, что ОКЧС не может справиться с ее локализацией и ликвидацией последствий, она обращается за помощью в Межведомственную комиссию по предупреждению и ликвидации чрезвычайных ситуаций. 3.3.12.2.4. Централизованная помощь в случае ЧС на АС осуществляется в рамках отраслевой системы оказания экстренной помощи атомным станциям в чрезвычайных ситуациях, являющейся в свою очередь функциональной подсистемой Российской системы предупреждения и ликвидации чрезвычайных ситуаций, через СКЦ Минатома России и группу ОПАС. 3.3.12.2.5. Общее руководство деятельностью группы ОПАС осуществляется ОКЧС. 3.3.12.2.6. Группа ОПАС организуется Минатомом России и представляет собой межведомственный орган. 3.3.12.2.7. Руководитель группы ОПАС назначается приказом Министра Российской Федерации по атомной энергии по представлению ОКЧС и руководства концерна "Росэнергоатом". 3.3.12.2.8. В случае назначения правительственной (государственной) комиссии по выявлению причин ЧС и ликвидации ее последствий группа ОПАС работает во взаимосвязи с указанной комиссией. 3.3.12.2.9. Сферой действия группы ОПАС является территория АС, СЗЗ и город при АС ( в части защиты персонала АС и членов их семей). 3.3.12.2.10. Решения, принимаемые группой ОПАС, являются обязательными, если принимаются совместно с РАР. Во всех остальных случаях они носят рекомендательный характер. 3.3.12.2.11. Руководитель группы ОПАС имеет право ходатайствовать перед ОКЧС и Министром Российской Федерации по атомной энергии об отстранении от обязанностей РАР на территории АС и в СЗЗ, если его действия оказались недостаточно квалифицированными, своевременными и технически обоснованными. 3.3.12.2.12. Основные задачи группы ОПАС, ее действия при объявлении аварийной обстановки на АС определены Положением о порядке объявления аварийной обстановки. 3.3.12.2.13. Для оказания экстренной помощи АС по локализации инцидентов, связанных с радиационными авариями, а также с транспортированием контейнеров ТК-10, ТК-13, загруженных отработавшим ядерным топливом, привлекается АТЦК. 3.3.12.3. Ведение на АС спасательных и других неотложных работ в случае аварии, катастроф, стихийных бедствий и применение современных средств поражения являющиеся одними из важнейших проблем организации работ в ЧС при ликвидации их последствий 3.3.12.3.1. СНР проводятся с целью: · спасения людей и оказания помощи пострадавшим; · устранения повреждений, препятствующих проведению спасательных работ; · создания условий для проведения неотложных работ; · устранения или снижения воздействия вторичных факторов ЧС. 3.3.12.3.2. К спасательным работам относятся: · ведение инженерной и радиационной разведки на маршрутах выдвижения формирований и участках работ; · розыск пострадавших и извлечение их из поврежденных зданий, завалов, загазованных и задымленных помещений; · вскрытие разрушенных, поврежденных и заваленных защитных сооружений и спасение находящихся в них людей; · подача воздуха в заваленные защитные сооружения с поврежденной системой вентиляции и откачка воды из них в случае затопления; · оказание первой медицинской и первой врачебной помощи пострадавшим и эвакуация их в лечебные учреждения; · вывод (вывоз) населения в безопасные районы; · санитарная обработка людей и обеззараживание одежды. 3.3.12.3.3. К неотложным работам относятся: · действия органов управления АС; · локализация поражающих факторов; · ликвидация аварии; · локализация и тушение пожаров в очагах поражения; · устройство проездов в завалах и на зараженных участках; · дезактивация и дегазация техники, транспорта и средств защиты (обеззараживание территории и сооружений); · локализация аварий в газовых, электрических, водопроводных и канализационных сетях; · укрепление или обрушение конструкций зданий и сооружений, препятствующих проведению спасательных работ; · ремонт и восстановление поврежденных защитных сооружений; · устранение причин, способствующих возникновению повторных участков заражения, пожаров, взрывов, затопления и пр. 3.3.12.3.4. Проведение СНР планируется штабом (отделом) по делам ГО и ЧС АС заблаговременно и организуется в соответствии со сложившейся обстановкой при ЧС. 3.3.12.3.5. Решение о проведении СНР подготавливается штабом (отделом) по делам ГО и ЧС АС совместно с соответствующими службами ГО АС и принимается начальником ГО АС. В нем определяются: · объем СНР, последовательность их выполнения; · силы, и средства ГО АС, привлекаемые для проведения СНР; · задачи разведформирований; · задачи формирований (подразделений) 1-й, 2-й и последующих смен; · порядок взаимодействия; · организация управления, порядок поддержания связи и представления донесений; · мероприятия по материальному и другим видам обеспечения действий формирований при проведении СНР; · начало и продолжительность работы смены, меры защиты личного состава, допустимые дозы облучения и порядок контроля радиационного облучения; · места развертывания медицинских пунктов, ОПМ, пунктов спецобработки и пути эвакуации пострадавших. 3.3.12.3.6. Принятое решение НГО АС оформляется в виде приказа, в котором отражаются следующие вопросы: 3.3.12.3.6.1. Краткие выводы из оценки обстановки на территории АС. 3.3.12.3.6.2. Состав привлекаемых сил и средств станции и порядок их действий при проведении спасательных работ. 3.3.12.3.6.3. Задачи формирований ГО и подразделений АС: · формирований и подразделений 1-й смены; · формирований и подразделений 2-й и последующих смен (указывается что, где, в каком объеме и к какому сроку выполнить). 3.3.12.3.6.4. Место и сроки развертывания ОПМ, порядок и пути эвакуации пострадавших. 3.3.12.3.6.5. Порядок оформления планируемого повышенного облучения личного состава. 3.3.12.3.6.6. Время начала и продолжительность спасательных работ. 3.3.12.3.6.7. Порядок материального, технического, транспортного и других видов обеспечения действий сил и средств. 3.3.12.3.6.8. Место и время развертывания пунктов управления. 3.3.12.3.6.9. Свое местонахождение (маршрут следования). 3.3.12.3.6.10. Заместители. 3.3.12.3.7. Штабом (отделом) по делам ГО и ЧС АС совместно с соответствующими службами ГО АС на основе указания НГО АС организуется разведка, подготовка сил и средств к выполнению задач, уточняются расчеты, организуется связь, управление и оповещение. Штабом (отделом) по делам ГО и ЧС АС организуется: · обеспечение РАР систематической информации о состоянии блоков АС; · контроль и обеспечение оперативной связи и оповещения при ЧС, надежного функционирования ЛСО; · контроль и обеспечение своевременного развертывания сил радиационной и химической разведки и дозиметрического контроля; · контроль и обеспечение своевременного приведения в готовность защитных сооружений ГО и их надежного функционирования; · обеспечение персонала станции СИЗ и контроль оснащенности формирований табельным имуществом ГО; · обеспечение своевременного развертывания ЗПУПД АС, ЗПУПД Г и ЗПУПД РЭ и их активное задействование в локализации аварии на АС и ликвидации ее последствий; · участие в подготовке распоряжений и приказов РАР и контроль за их исполнением; · оперативное дежурство на ЗПУПД на всех этапах ведения работ по локализации аварии на АС и ликвидации ее последствий; · контроль за состоянием радиационно-химической обстановки на промплощадке АС и в СЗЗ с учетом ее на ЗПУПД Г; · участие в оценке обстановки в части состояния защиты персонала, ведения радиационной и химической разведки и дозиметрического контроля, санитарной обработки персонала; · контроль за обеззараживанием промплощадки АС, зданий и сооружений, а также территории СЗЗ с привлечением сил и средств сторонних организаций согласно Плану мероприятий по защите; · участие в оказании взаимодействия с нацеленными на АС воинскими частями и территориальными формированиями ГО; · периодический доклад РАР о состоянии системы оповещения и связи, выполнении плана укрытия персонала в защитных сооружениях ГО, состоянии в них укрываемых, обеспеченности табельным имуществом персонала, радиационно-химической обстановки на территории АС и в СЗЗ и в городе при АС, состоянии сил и средств ГО на АС; · контроль за планированием, организацией и проведением работ по локализации аварии на АС и ликвидации ее последствий; · участие в эвакуации персонала с промплощадки АС (обеспечение его защиты при следовании в район эвакуации АС и уточнение скользящего графика доставки очередных смен на АС и т.д. с учетом особенностей каждой АС). 3.3.12.3.8. Командирами формирований осуществляется непосредственное, руководство личным составом на местах проведения СНР. При постановке задач подчиненным указываются: обстановка на участке, место и объем работ, сроки выполнения, доза облучения, порядок взаимодействия, сигналы управления, меры защиты и безопасности личного состава. 3.3.12.3.9. Начальником штаба (отдела) по делам ГО и ЧС АС и начальниками служб ГО АС контролируется выполнение приказа НГО АС и проведения СНР. Итоги выполнения отдельных этапов СНР докладываются начальнику ГО АС в виде донесений, в которых указываются: · обстановка на время "Ч" + ч; · объем выполненных работ; · количество пострадавших, извлеченных из завалов, эвакуированных и т.д.; · дополнительные потребности в материально-техническом обеспечении; · состояние личного состава формирований (доза облучения, работоспособность); · просьбы и предложения. 3.4. Аварии, не связанные с радиоактивностьюСодержит основные мероприятия по созданию условий для безопасного функционирования АС и обеспечению безопасности персонала при локализации аварий и ликвидации ее последствий в результате следующих событий. 3.4.1. Возникновение пожараПри возникновении пожара персонал АС и подразделения ГУГПС МВД России по охране АС действуют в соответствии с разделом 9 Правил пожарной безопасности при эксплуатации АС (ППБ АС-95), планом пожаротушения и оперативными карточками действий персонала. Приложение к разделу. 37. Состав основных и привлекаемых сил и средств для тушения пожара. 3.4.2. Выброс (сброс) СДЯВВ случае разрыва (разрушения) емкостей с СДЯВ в расчет принимается общее число имеющихся емкостей на АС при их совместном размещении, наибольшая единичная емкость - при раздельном размещении указанных емкостей. Расчет зон поражения проводится по Методике прогнозирования масштабов заражения сильнодействующими ядовитыми веществами при авариях (разрушениях) на химически опасных объектах и транспорте по наибольшему количеству СДЯВ, приведенных к 1т хлора. 3.4.2.1. Основной целью работ по ликвидации последствий химически опасной аварии является оказание помощи пострадавшим, предотвращение дальнейших, потерь, восстановление нормальной жизнедеятельности и функционирования аварийной АС. Комплекс мероприятий по ликвидации последствий химически опасных аварий включает: · применение СИЗ; · проведение охранных и организационных мероприятий; · прогнозирование, выявление и оценку последствий химической аварии; · локализацию очагов химической аварии; · санитарную обработку людей, обеззараживание одежды и транспортных средств, контроль их полноты; · ликвидацию химического заражения на местности; · оказание всесторонней помощи пострадавшим; · соблюдение мер безопасности при выполнении работ по ликвидации последствий химической аварии. Эффективность этих мероприятий зависит от своевременности и качества их проведения. На каждой АС должен разрабатываться План действий в случае химической аварии на АС, который хранится в документах по ГО начальника службы радиационной и химической защиты ГО АС. План разрабатывается с учетом требований Руководства по ликвидации последствий радиационных и химических аварий на потенциально опасных предприятиях отрасли (Минатом России, 1996 г.). Приложение к разделу. 38. Таблица используемых в условиях АС СДЯВ. 3.4.3. Воздействие неблагоприятных природных факторов (землетрясений, ураганов, наводнений и других НПФ, рассмотренных в проекте АС разработчиками проекта РУ и АС)На основании полученного прогноза НСС оповещает администрацию и персонал АС. В период воздействия НПФ персонал усиливает контроль за работой систем, важных для безопасности АС. По окончании воздействия НПФ оперативным персоналом АС проводится обход и осмотр состояния закрепленною оборудования (зданий, сооружений) и докладываются результаты осмотра НСС. Последний докладывает результаты воздействия НПФ администрации АС. При получении сообщения оперативного дежурного территориального органа управления по делам ГО и ЧС города при АС или области (автономного округа) об аварии на потенциально опасном объекте, расположенном в 30-километровой зоне вокруг АС, НСС уточняет метеообстановку (направление и скорость ветра) на момент получения сообщения и докладывает свои выводы директору (главному инженеру) АС. Далее НСС действует по указаниям администрации АС. 4. ОРГАНИЗАЦИОННО-ПРАВОВЫЕ НАПРАВЛЕНИЯ РЕАЛИЗАЦИИ ПЛАНА МЕРОПРИЯТИЙ ПО ЗАЩИТЕ ПЕРСОНАЛА В СЛУЧАЕ АВАРИИ НА АТОМНОЙ СТАНЦИИДанный раздел предусматривает: 4.1. Ознакомление каждого работника станции (в пределах его компетенции) с положениями Плана мероприятий по защите. 4.2. Включение требований утвержденного Плана мероприятий по защите в положения о структурных подразделениях и должностные инструкции персонала АС. 4.3. Размещение на каждом рабочем месте АС Памятки о действиях при аварии или радиационно опасной ситуации следующего содержания: · перечень условных сигналов при различных видах аварий; · основные действия при аварийной ситуации; · места хранения и порядок применения СИЗ, препаратов стабильного йода и противорадиационных медицинских препаратов; · место укрытия и маршрут следования (в укрытие, к месту посадки на транспорт при эвакуации с АС) при разрешении непосредственного руководителя (или по команде штаба по делам ГО и ЧС АС). 4.4. Отработку требований Плана мероприятий по защите в процессе проведения тренировок, занятий, учебно-методических сборов или командно-штабных учений в соответствии с Планом основных мероприятий АС по вопросам гражданской обороны, предупреждения и ликвидации чрезвычайных ситуаций на текущий год. 4.5. Ежеквартальные проверки системы оповещения персонала и организаций, расположенных на промплощадке АС и в СЗЗ, а также каналов связи с вышестоящими организациями путем их задействования в полном объеме. Проверка технической готовности средств оповещения и каналов (линий) связи и управления проводится ежедневно. 4.6. Проведение командно-штабных учений с привлечением сил и средств ГО города (области) и членов группы ОПАС в сроки, согласованные с руководством концерна "Росэнергоатом". Периодичность указанных учений определяется эксплуатирующей организацией. Вопросы финансового и материально-технического обеспечения подготовки и проведения учебно-методических сборов (командно-штабных учений) с участием сил и средств решаются на основании договоров (соглашений), подготавливаемых по инициативе станции. 4.7. Ежегодное уточнение Плана мероприятий по защите на соответствие содержанию информационно-справочной системы группы ОПАС. 4.8. Планируемое повышенное облучение персонала АС, привлекаемого к ликвидации аварии, до 200 мЗв в соответствии с требованиями НРБ-99. 4.9. Немедленное выведение из зоны облучения и направление на медицинское обследование лиц (персонала станции и личного состава привлекаемых формирований), подвергшихся внешнему облучению свыше 200 мЗв. 4.10. Ответственность РАР за правильность принятых решений. Приложение 1
|
|||||||||||||||||||||||||||||||||||||||||||||||||||||||||||||||||||||||||||||||||||||||||||||||||||||||||||||||||||||||||||||||||||||||||||||||||||||||||||||||||||||||||||||||||||||||||||||||||||||||||||||||||||||||||||||||||||||||||||||||||||||||||||||||||||||||||||||||||||||||||||||||||||||||||||||||||||||||||||||||||||||||||||||||||||||||||||||||||||||||||||||||||||||||||||||||||||||||||||||||||||||||||||||||||||||||||||||||||||||||||||||||||||||||||||||||||||||||||||||||||||||||||||||||||||||||||||||||||||||||||||||||||||||||||||||||||||||||||||||||||||||||||||||||||||||||||||||||||||||||||||||||||||||||||||||||||||||||||||||||||||||||||||||||||||||||||||||||||||||||||||||||||||||||||||||||||||||||||||||||||||||||||||||||||||||||||||||||||||||||||||||||||||||||||||||||||||||||||||||||||||||||||||||||||||||||||||||||||||||||||||||||||||||||||||||||||||||||||||||||||||||||||||||||||||||||||||||||||||||||||||||||||||||||||||||||||||||||||||||||||||||||||||||||||||||||||||||||||||||||
|
Условное обозначение категории |
Признаки и последствия нарушений |
|
АВАРИЯ |
Выброс в окружающую среду радиоактивных веществ при тяжелой запроектной аварии, в результате которого возможны острые лучевые поражения лиц из персонала АС (работников) и лиц из населения, нанесение ущерба их здоровью, загрязнение радиоактивными веществами большой территории. Возможен трансграничный перенос радиоактивных веществ. Длительное воздействие на окружающую среду. |
|
А01 |
|
|
А02 |
Выброс в окружающую среду радиоактивных веществ, в результате которого за границей СЗЗ АС достигнут или превышен уровень "Б" критериев для принятия неотложных решений в начальный период аварии: прогнозируемая доза облучения за первые 10 суток 500 мГр на все тело или 5000 мГр на щитовидную железу, легкие, кожные покровы. |
|
А03 |
Выброс в окружающую среду радиоактивных веществ, в результате которого за границей СЗЗ АС превышен уровень "А" критериев для принятия неотложных решений в начальный период аварии: прогнозируемая доза облучения за первые 10 суток 50 мГр на все тело или 500 мГр на щитовидную железу, легкие, кожные покровы. Примечания. 1. Аварии категорий А01, А02, А03
характеризуются превышением максимального проектного предела повреждения
твэлов. |
|
А04 |
Выброс в окружающую среду радиоактивных веществ, в результате которого в пределах СЗЗ АС превышен основной дозовый предел облучения лиц из населения 1 мЗв/год. Однократное внешнее и (или) внутреннее облучение отдельных лиц из персонала, доза которого превышает потенциально опасную (200 мЗв). Повреждение твэлов, при котором предел безопасной эксплуатации по количеству и величине дефектов твэлов превышен, а максимальный проектный предел не превышен. |
|
ПРОИСШЕСТВИЕ |
Поступление в помещение (помещения) постоянного пребывания персонала, на промплощадку АС или в окружающую среду радиоактивных веществ, произошедшее из-за отказов систем (элементов), недостатков эксплуатационных процедур, неправильных действий персонала, в результате которого:
Однократное внешнее и (или) внутреннее облучение отдельных лиц из персонала, доза которого превышает основной дозовый предел, но не более потенциально опасной (200 мЗв). |
|
П01 |
|
|
П02 |
Нарушение пределов безопасной эксплуатации (кроме радиационных). |
|
П03 |
Нарушение условий безопасной эксплуатации. |
|
П04 |
Неработоспособность одного или нескольких каналов систем безопасности, выявленная при регламентном опробовании или осмотре при эксплуатации блока АС. |
|
П05 |
Срабатывание системы безопасности, связанное с необходимостью выполнения функции безопасности при эксплуатации блока АС и сопровождающееся дополнительными по сравнению с учитываемыми при проектных авариях отказами элементов систем безопасности сверх единичного отказа и (или) неправильными действиями персонала. |
|
П06 |
Срабатывание системы безопасности, связанное с необходимостью выполнения функции безопасности при эксплуатации блока АС и не сопровождающееся дополнительными по сравнению с учитываемыми при проектных авариях отказами элементов систем безопасности сверх единичного отказа и (или) неправильными действиями персонала. |
|
П07 |
Срабатывание системы безопасности или канала системы безопасности, не связанное с выполнением функции безопасности, в том числе той части системы пожаротушения, которая обеспечивает условия для функционирования систем безопасности. |
|
П08 |
Останов реакторной установки или отключение блока от сети без срабатывания аварийной защиты при эксплуатации блока АС, вызванный отказом систем (элементов), и (или) неправильными действиями персонала, или внешним воздействием. |
|
П09 |
Снижение нагрузки блока АС на 25% и более от уровня мощности, непосредственно ей предшествовавшего, вызванное отказом систем (элементов), и (или) неправильными действиями персонала, или внешним воздействием (за исключением событий, приведенных в п.2.2 Положения о порядке расследования и учета нарушений в работе атомных станций (ПНАЭ Г-12-005-97). |
|
П10 |
Падение и (или) повреждение ТВС, твэлов при операциях со свежим или отработавшим ядерным топливом, вызванные отказом систем, элементов (в том числе грузоподъемного оборудования АС, используемого при обращении с ядерным топливом) и (или) неправильными действиями персонала. |
|
П11 |
Повреждения или дефекты элементов АС 1 и 2 классов безопасности, произошедшие или выявленные при эксплуатации блока АС, но не приведшие к исходному событию. |
4 Приняты в соответствии с ПНАЭ Г-12-005-97 "Положение о порядке расследования и учета нарушений в работе АС" и откорректированы в соответствии с Нормами радиационной безопасности НРБ-99.

Примечание. Оповещение населения города при АС и населения населенных пунктов 5-километровой зоны вокруг АС производится на основании пп. 6.3 и 6.4 Положения о порядке объявления аварийной обстановки.
Начальник службы оповещения и связи ГО АС
|
№ п/п |
Должность |
Фамилия, и.о. |
Отметка о включении в СЦВ |
Адрес в городе при АС |
|
|
Служебный телефон |
Домашний телефон |
||||
|
1 |
2 |
3 |
4 |
5 |
6 |
|
|
|
|
|
|
|
|
|
|
|
|
|
|
|
|
|
|
|
|
|
Примечание. Указанное приложение не включается в План мероприятий по защите, а находится у НСС, в штабе по делам ГО и ЧС АС и в службе оповещения и связи ГО АС.
Начальник службы оповещения и связи ГО АС
|
№ П/П |
Наименование мероприятия |
Исполнитель |
Время для выполнения |
Сроки выполнения |
|||||||||||
|
рабочее |
нерабочее |
мин |
ч |
сут |
|||||||||||
|
1. При нарушении режима нормальной" эксплуатации АС, сопровождающемся признаками состояния "Аварийная готовность" |
|||||||||||||||
|
1.1. |
Определение причин нарушения по признакам и показаниям приборов |
Оперативный персонал под руководством ИСС |
Немедленно с момента обнаружения нарушения |
|
|
|
|||||||||
|
1.2. |
Обследование закрепленных помещений, оборудования и коммуникаций с целью выявлений источника и масштабов нарушения |
То же |
То же |
|
|
|
|||||||||
|
1.3. |
Проведение радиационной (химической) разведки и оценка ожидаемых последствий нарушений |
-*- |
-*- |
|
|
|
|||||||||
|
1.4. |
Контроль обстановки по показаниям аппаратуры на щитах управления |
-*- |
Постоянно |
|
|
|
|||||||||
|
1.5. |
Доклад о нарушении директору (гл инженеру) АС |
НСС |
По установлении фата нарушения |
|
|
|
|||||||||
|
1.6. |
Объявление состояния "Аварийная готовность" |
НСС по решению директора АС или самостоятельно |
По принятии решения (время "Ч") |
|
|
|
|||||||||
|
1.7. |
Оповещение согласно табл 2 |
НСС, дежурный телефонист |
"Ч"+ 5 мин |
По решению директора АС |
|
|
|
||||||||
|
1.8. |
Оказание помощи пострадавшим (при необходимости) и ликвидация нарушения в работе |
НСС, здравпункт, руководители подразделений |
Постоянно |
|
|
|
|||||||||
|
2. При установлении состояния "Аварийная обстановка" |
|||||||||||||||
|
2.1. |
Объявление состояния "Аварийная обстановка" и введение в действие Плана мероприятий по защите |
НСС по решению директора АС или самостоятельно |
По принятии решения (время "Ч") |
|
|
|
|||||||||
|
2.2. |
Оповещение персонала и населения города при АС: · персонала АС и предприятий (организаций) СЗЗ, · первичное оповещение населения города и населенных пунктов 5-километровой зоны вокруг АС, попадающих в зону следа облака при выбросе радиоактивных (химических) веществ |
НСС, дежурный телефонист |
"Ч"+5 мин |
По решению директора АС |
|
|
|
||||||||
|
2.3. |
Останов действующих блоков с обеспечением их аварийного расхолаживания (в зависимости от обстановки) |
Главный инженер, персонал АС |
"Ч"+5 мин |
"Ч"+5 мин |
|
|
|
||||||||
|
2.4. |
Сообщение (доклад) об аварии дежурному диспетчеру концерна Росэнергоатом, СКЦ Минатома России, территориальным органам управления по делам ГО и ЧС города при АС и области (автономного округа), начальнику отдела инспекции Госатомнадзора России на данной АС; комитету по охране окружающей среды области, дежурному соответствующего округа Госгортехнадзора России, главам администрации города при АС и области (автономного округа), диспетчеру соответствующего управления энергосистемы, МСЧ, подразделению ГПС по охране АС и областному органу пожарной охраны, воинской части ВВ МВД России, охраняющей АС, органам МВД России и ФСБ России обслуживающим АС, территориальному органу Росгидромета, обслуживающему АС, организациям других министерств и ведомств на территории АС и в СЗЗ, администрациям населенных пунктов 5-километровой зоны вокруг АС, а также оповещение населения города АС и населенных пунктов 5-километровой зоны вокруг АС |
НСС, дежурный телефонист |
"Ч"+10 мин |
"Ч"+10 мин |
|
|
|
||||||||
|
2.5. |
Проведение йодной профилактики · оперативному персоналу АС, · персоналу служб и формирований |
НСС, НС цехов, персонал АС |
Немедленно |
|
|
|
|||||||||
|
Здравпункт, руководители подразделений |
При необходимости |
По прибытии на АС |
|
|
|
||||||||||
|
2.6. |
Вывод из аварийной зоны и укрытие в защитных и приспособленных производственных и служебных зданиях персонала, не участвующего в ликвидации последствий аварии |
НСС, руководители подразделений |
"Ч"+30 мин |
"Ч"+30мин |
|
|
|
||||||||
|
2.7. |
Приведение в готовность · органов управления ГО · специальных ведомственных формирований, служб ГО АС |
Начальник штаба по делам ГО и ЧС АС Командиры формирований, начальники служб |
"Ч"+30 мин "Ч"+1 ч |
"Ч"+1 ч "Ч"+2 ч |
|
|
|
||||||||
|
2.8. |
Выдача СИЗ персоналу станции |
Служба МТО, служба обеспечения СИЗ |
В течение 1 часа |
В течение 1 часа |
|
|
|
||||||||
|
2.9. |
Проведение радиационной разведки на промплощадке, в СЗЗ и городе при АС |
Служба РХЗ |
Постоянно |
Постоянно |
|
|
|
||||||||
|
2.10. |
Контроль индивидуальных доз облучения лиц, непосредственно участвующих в ликвидации последствий аварии |
Служба РХЗ, командиры формирований руководители подразделений |
Постоянно |
Постоянно |
|
|
|
||||||||
|
2.11. |
Оказание первой медицинской помощи пораженным |
Здравпункт, скорая помощь |
Постоянно |
Постоянно |
|
|
|
||||||||
|
2.12. |
Оценка характера и масштаба аварии, принятие решения об ее локализации и ликвидации последствий |
КЧСО, начальники служб ГО, руководители подразделений |
"Ч"+1 ч |
"Ч"+1 ч |
|
|
|
||||||||
|
2.13. |
Ведение работ по защите персонала, локализации аварии, выводу и вывозу пораженных |
КЧСО, начальники служб ГО, руководители подразделений |
Постоянно |
Постоянно |
|
|
|
||||||||
|
2.14. |
Определение и организация режима работы и защиты персонала, СВФ, НФГО в очаге аварии |
КЧСО |
"Ч"+2 ч |
"Ч"+4 ч |
|
|
|
||||||||
|
2.15. |
Решение вопросов поставки дизельного топлива для работы АС. обеспечивающих расхолаживание реакторов при отсутствии внешнего энергоснабжения |
Начальник службы МТО ГО АС |
"Ч"+5 ч |
"Ч"+5ч |
|
|
|
||||||||
|
2.16. |
Организация медицинского обслуживания персонала и членов их семей |
МСЧ |
Постоянно |
Постоянно |
|
|
|
||||||||
|
2.17. |
Медицинское освидетельствование лиц, подвергшихся радиоактивному облучению и химическому воздействию |
МСЧ |
По медицинским показаниям |
|
|
|
|||||||||
|
2.18. |
Обеспечение питанием личного состава, работающего по ликвидации аварии |
Начальник службы продовольственного и вещевого снабжения |
Постоянно |
|
|
|
|||||||||
|
2.19. |
Оцепление очагов радиоактивного заражения путем выставления знаков и постов службы ООП |
Начальники служб ООП и РХЗ ГО АС |
"Ч"+6 ч |
"Ч"+8 ч |
|
|
|
||||||||
|
2.20. |
Организация специального режима движения транспорта в местах радиоактивного заражения |
Начальники служб ООП и РХЗ ГО АС |
Постоянно |
Постоянно |
|
|
|
||||||||
|
2.21. |
Проведение мероприятий по дезактивации проходов на территории станции и подходов к АС |
СВФ |
"Ч"+28 ч |
"Ч"+28 ч |
|
|
|
||||||||
|
2.22. |
Обеспечение работ материалами и техникой |
Начальники служб МТО и АТР |
Постоянно |
Постоянно |
|
|
|
||||||||
|
2.23. |
Проведение эвакуации персонала и членов их семей (по решению главы администрации области) |
Председатель эвакокомиссии, руководители подразделений |
Определяется решением главы администрации города при АС |
|
|
|
|||||||||
|
2.24. |
Вывоз в район эвакуации действующих и архивных документов |
Службы МТО, АТР, управления (отделы) ПТО. КТО, УКС(ОКС), 1-й отдел |
После эвакуации населения |
|
|
|
|||||||||
Примечания.
1. В состав календарного плена-графика могут включаться и другие мероприятия, исходя из особенностей каждой станции.
2. Время в графах 4 и 5 указано как рекомендуемое (подлежит уточнению в ходе разработки Плана мероприятий по защите для конкретной станции).
Директор ___________________ АС
Начальник штаба по делам ГО и ЧС
Оперативный персонал цехов (отделов, лабораторий) АС по получении информации о нарушении режима безопасной эксплуатации блока АС (или при личном обнаружении его признаков) в соответствии с должностными и эксплуатационными инструкциями немедленно докладывает НСС (НСБ) о нарушении режима безопасной эксплуатации блока АС и обеспечивает:
· определение причин аварийной ситуации по показаниям приборов, работе приборов сигнализации и сообщениям с рабочих мест;
· осмотр места возникновения нарушения и оценку масштабов аварийной ситуации;
· локализацию аварийной ситуации и ликвидацию ее последствий;
· принятие участия оперативного персонала (в случае необходимости и целесообразности) в останове и расхолаживании РУ;
· контроль условий и пределов безопасной эксплуатации не охваченного аварийной ситуацией оборудования и блоков;
· ведение записей в оперативных журналах с отражением в хронологическом порядке фактов срабатывания аварийной сигнализации и защит, отказов оборудования, принятых команд и указаний должностных лиц, выполненных оперативных действий и их результатов;
· доклад о выполнении команд и указаний лицам, от которых они были приняты.
Примечание. Указанные действия должны быть включены в состав должностных инструкций оперативного персонала цехов (отделов, лабораторий) АС.
Главный инженер АС
Начальник смены отдела радиационной безопасности АС обязан:
· при срабатывании аварийной сигнализации АКРБ немедленно сообщить НСС показания приборов и перечень аварийных помещений (с указанием отметок);
· при отсутствии на рабочем месте НСС немедленно сообщить по телефонной связи начальникам смен цехов о срабатывании аварийной сигнализации в закрепленных за ними помещениях и сложившейся обстановке, принять меры по передаче информации НСС;
· организовать и обеспечить проведение экстренной оценки радиационной обстановки в зоне аварии (в первую очередь в местах нахождения персонала), уточнения границ радиоактивного загрязнения;
· наметить безопасные маршруты вывода персонала, не участвующего в ликвидации аварийной ситуации, из аварийной зоны;
· обеспечить контроль и регистрацию загрязнения спецодежды и кожных покровов выводимого персонала в санпропускниках;
· обеспечить постоянный контроль и регистрацию величины радиоактивных выбросов из вентиляционных систем и активности сбросных вод;
· на основании метеорологических данных на момент аварии (скорость ветра и его направление, температура и влажность наружного воздуха, состояние приземного слоя атмосферы и наличие осадков) дать НСС прогноз (на 4, 8 и 24 часа с момента возникновения аварийной ситуации) развития аварии на промплощадке АС, в СЗЗ и за ее пределами.
Примечание. Указанные действия должны быть включены в должностную инструкцию начальника смены отдела радиационной безопасности АС.
Начальник отдела радиационной безопасности АС
Начальник смены АС обязан:
· прибыть на БПУ аварийного блока (в случае невозможности выполнять свои функции с БПУ прибыть на РПУ);
· дать команду начальникам смен цехов о применении подчиненным персоналом СИЗ органов дыхания (кожных покровов) и проведении (в случае необходимости) йодной профилактики;
· уточнить состояние аварийного блока и оценить развитие аварийной ситуации на промплощадке АС, в СЗЗ и за ее пределами;
· организовать оповещение согласно табл.2 настоящего Типового содержания;
· организовать (при необходимости):
вывод из опасной зоны людей, не имеющих отношения к предотвращению развития аварийной ситуации и локализации ее последствий, по безопасным маршрутам;
оказание само- и взаимопомощи пострадавшим, эвакуацию их в медпункт, куда прибывают по вызову бригады скорой помощи;
поиск и спасение отсутствующего персонала;
вызов ПАСС;
· обеспечить безопасность подчиненного и привлекаемого персонала АС, осуществляя руководство работами по локализации аварийной ситуации и ликвидации ее последствий на блоке до момента принятия полномочий РАР директором АС (главным инженером);
· организовать работы по блокированию опасных зон, установлению дисциплинирующих санитарных барьеров (ограждений), дезактивации помещений постоянного пребывания персонала, уменьшению выхода радиоактивности в окружающую среду.
Примечание. Указанные действия должны быть включены в должностную инструкцию НСС.
Главный инженер АС
Руководители структурных подразделений станции по получении информации об объявлении состояния "Аварийная обстановка" прибывают на ЗПУПД и обязаны:
· проконтролировать получение сигналов оповещения об аварии персоналом подразделения, применение персоналом СИЗ и противорадиационных медицинских препаратов, проверить списочный состав и местонахождение персонала подразделения в момент аварии;
· организовать оказание первой медицинской помощи пострадавшим и их доставку в медпункт, выделяя для этого (при необходимости) сопровождающих;
· проконтролировать проведение подчиненному персоналу йодной профилактики;
· организовать вывод из работы закрепленного за подразделением оборудования, не влияющего на состояние безопасности АС, по согласованию с НСС;
· обеспечить вывод из аварийной зоны персонала, не участвующего в оперативных переключениях и обслуживании основного оборудования, и проконтролировать его укрытие (в случае необходимости) согласно расчету;
· составить список подчиненного персонала и прикомандированных к подразделению лиц с указанием их местонахождения в момент аварии, времени пребывания а аварийной зоне и маршрута выхода до места укрытия;
· организовать своевременную замену персонала, оставленного на рабочих местах для вывода из работы оборудования, обеспечив его СИЗ, средствами радиационной и медицинской защиты;
· при необходимости письменным указанием, по согласованию с НСС, заменить персонал, который не в состоянии выполнять свои обязанности;
· по получении приказа начальника ГО АС о переводе персонала подразделения в формирования ГО организовать сбор в установленных местах личного состава, входящего в состав формирований ГО;
· проверить сбор и оснащение формирования и доложить начальнику штаба по делам ГО и ЧС АС о готовности своего подразделения к выполнению задач по ликвидации последствий аварии;
· действовать в соответствии с указаниями начальника ГО АС - директора АС, председателя КЧСО и начальника штаба по делам ГО и ЧС АС;
· проводить спасательные и другие неотложные аварийно-восстановительные работы на своем участке с соблюдением мер безопасности.
Примечание. Указанные действия должны быть включены в должностные инструкции руководителей структурных подразделений АС.
Главный инженер АС
|
№ п/п |
Источник информации |
Численное значение (критерий) для принятия решения |
Действие |
Время для выполнения |
|||||||||
|
рабочее |
нерабочее |
||||||||||||
|
I. Нарушение пределов и(или) условий безопасной эксплуатации блока (станции), сопровождающееся признаками состояния "Аварийная готовность" |
|||||||||||||
|
1. |
Доклад НСС о нарушении в работе, оценке и прогнозе развития ситуации |
Значения, приведенные согласно табл.1 настоящего Типового содержания |
1.1. По данным доклада НСС принимает решение об объявлении на АС состояния "Аварийная готовность" и дает указания: · НСС – о проведении оповещения о нарушении в работе (в соответствии с приложением 8 настоящего Типового содержания), о подготовке и направлении оперативного сообщения диспетчеру концерна "Росэнергоатом"; · начальнику штаба по делам ГО и ЧС АС – о приведении в готовность всех ЗПУПД; · председателю КЧСО – о месте сбора членов комиссии и контролирует их выполнение |
Немедленно (при возможности – по уточнении обстановки) |
|||||||||
|
|
1.2. Принимает на себя руководство всеми противоаварийными действиями в пределах промплощадки АС и СЗЗ |
С момента объявления состояния "Аварийная готовность" |
По прибытии на промплощадку АС |
||||||||||
|
|
1.3. Принимает доклады руководителей структурных подразделений АС, ставит им задачу локализации (ликвидации) нарушения |
"Ч"+30 мин |
"Ч"+1,5 ч |
||||||||||
|
2. |
Доклад НСС о результатах разведки (обследования) оборудования и развития ситуации на аварийном блоке и промплощадке АС, а также о состоянии неаварийных блоков |
|
2.1. Информирует о нарушении в работе АС (наименование АС и номер блока АС, дата и время аварии, состояние блока до нарушения, предполагаемые причины аварии, краткая характеристика аварии, суммарное количество радиоактивных продуктов, поступивших в окружающую среду при аварии, приблизительный изотопный состав, состояние блока не время передачи информации, краткое описание метеоусловий в момент и после аварии и в районе АС (температура воздуха, облачность, скорость и направление ветра, прогноз развития ситуации за пределами промплощадки АС): · руководство, концерна Росэнергоатом; · глав администрации города при АС и области (автономного округа); · руководителя групп ОПАС (о мерах по ликвидации аварии); · председателя ОКЧС |
Не позднее 1-го часа с момента возникновения нарушения |
|||||||||
|
|
|
|
2.2. Принимает решение (при необходимости) о привлечении дополнительного персонала в помощь оперативному персоналу для локализации (ликвидации) нарушения |
По уточнении обстановки |
|||||||||
|
|
|
2.3. Контролирует ход и эффективность работ по локализации (ликвидации) нарушения |
Постоянно |
||||||||||
|
|
|
2.4. Заслушивает доклады и предложения председателя КЧСО, начальника штаба по делам ГО ЧС АС о принимаемых мерах КЧСО и штабом по делам ГО ЧС АС по организации защиты персонала, их информацию о развитии событий на АС |
Не позднее 2-го часа с момента возникновения нарушения |
||||||||||
|
3 |
Доклады руководителей цехов и отделов о физическом состоянии подчиненного персонала и техническом состоянии закрепленного оборудования |
|
3.1. Принимает решение о первоочередных мерах по обеспечению безопасности персонала и эксплуатации оборудования |
"Ч"+1 ч |
"Ч"+2 ч |
||||||||
|
4. |
Доклад НОРБ о результатах контроля обстановки на промплощадке, в СЗЗ и ЗН АС |
|
4.1. Уточняет развитие нарушения и ситуации за пределами промплощадки АС |
"Ч"+2 ч |
"Ч"+4 ч |
||||||||
|
|
|
4.2. Сообщает уточненную информацию о локализации (ликвидации) нарушения руководству эксплуатирующей организации |
"Ч"+2,5 ч |
"Ч"+7ч |
|||||||||
|
|
|
4.3. Организует взаимодействие с Кризисным центром эксплуатирующей организации и группой ОПАС. |
Постоянно с момента передачи сообщения о нарушении |
||||||||||
|
5. |
Доклады НСС. руководителей структурных подразделений о ходе работ по локализации (ликвидации) нарушения |
|
5.1. Руководит работами по локализации (ликвидации) нарушения |
Постоянно до ликвидации нарушения |
|||||||||
|
|
|
5.2. Принимает решение о восстановлении режима нормальной эксплуатации АС по результатам выполненных работ и информирует о принятом решении руководство эксплуатирующей организации |
По ликвидации нарушения |
||||||||||
|
II. Нарушение пределов и (или) условий безопасной эксплуатации блока (станции), подпадающее под признаки и критерии состояния "Аварийная обстановка" пп. 1.5 и 1.6. |
|||||||||||||
|
1. |
Доклад НСС о нарушении в работе, оценке и прогнозе его влияния за пределами промплощадки АС |
Значения, приведенные в табл.1 настоящего Типового содержания |
1.1. По данным доклада НСС принимает решение об объявлении на АС состояния "Аварийная обстановка" и введении в действие Плана мероприятий по защите и дает указания: · НСС - о проведении оповещения в соответствии с приложением 8 настоящего Типового содержания; · НСС - о первичном оповещении населения города АС и населенных пунктов 5-километровой зоны вокруг АС, попадающих в зону следа при выбросе радиоактивных (химических) веществ; · председателю КЧСО и начальнику штаба по делам ГО и ЧС АС о сборе членов комиссии на ЗПУПД и контролирует их выполнение; · главному инженеру АС - об останове при необходимости действующих блоков и обеспечении их аварийного расхолаживания (в зависимости от обстановки) |
Немедленно (при необходимости и возможности - по уточнении обстановки) |
|||||||||
|
|
|
1.2. Прибывает на ЗПУПД и принимает на себя руководство всеми противоаварийными действиями в пределах промплощадки АС и в СЗЗ |
С момента объявления состояния "Аварийная обстановка" |
По прибытии на промплощадку АС |
|||||||||
|
|
|
1.3. В случае направления движения радиоактивного (химического) облака на город при АС сообщает главе администрации города при АС и районов ЗН об ориентировочных сроках подхода облака и рекомендуемых мерах по защите населения |
"Ч"+15 мин |
Выполняет НСС с учетом сложившейся обстановки |
|||||||||
|
|
|
|
1.4. Контролирует: |
|
|
||||||||
|
|
· проведение йодной профилактики оперативному персоналу; |
"Ч"+15 мин |
"Ч"+15 мин |
||||||||||
|
|
· проведение йодной профилактики (при необходимости) персоналу, не участвующему в ликвидации аварии; |
"Ч"+15 мин |
"Ч"+15мин |
||||||||||
|
|
· вывод из аварийной зоны и укрытие персонала (при необходимости), не участвующего в ликвидации аварии, в защитных сооружениях (убежищах, зданиях, производственных помещениях) |
Немедленно |
Немедленно |
||||||||||
|
|
|
1.5. Информирует о причинах объявления состояния "Аварийная обстановка" и ввода в действие Плана мероприятий по защите: · руководство концерна "Росэнергоатом"; · председателя (заместителя) ОКЧС; · глав администрации города при АС и области (автономного округа) с выдачей рекомендаций о мерах по защите населения на ранней фазе развития аварии. |
"Ч"+20 мин |
"Ч"+1 ч |
|||||||||
|
|
1.6. Дает указание начальнику службы РХЗ ГО АС о ведении радиационной и общей разведки |
"Ч"+25 мин |
"Ч"+1ч |
||||||||||
|
2. |
Доклад НСС и членов ОКЧС АС о результатах разведки (обследования) оборудования и развитии ситуации на аварийном блоке и промплощадке АС, прогнозе влияния аварии в СЗЗ и ЗН |
|
2.1. Принимает доклады членов КЧСО об основных действиях по локализации (ликвидации) аварии |
"Ч"+30 мин |
"Ч"+1,5 ч |
||||||||
|
2.2. Дает указание начальнику расчетно-аналитической группы о проведении оценки характеристик и возможных последствий |
"Ч"+35 мин |
"Ч"+1,5 ч |
|||||||||||
|
|
2.3. Организует: |
|
|
||||||||||
|
· контроль доз облучения лиц, непосредственно участвующих в локализации аварии и ликвидации ее последствий: |
"Ч"+40 мин |
"Ч"+2 ч |
|||||||||||
|
· обеспечение персонала АС СИЗ органов дыхания и кожных покровов; |
В течение 1-го часа |
В течение 1-го часа |
|||||||||||
|
· оценку обстановки и установление режимов радиационной защиты на АС, в СЗЗ и в городе при АС |
"Ч"+1 ч |
"Ч"+1,5ч |
|||||||||||
|
|
2.4. Контролирует выполнение календарного плана-графика (выполнение основных мероприятий ГО в случае аварии на АС) и ставит задачи начальникам служб и формирований станции (по мере их готовности) |
"Ч"+1 ч |
"Ч"+2 ч |
||||||||||
|
|
2.5. Готовит предложения руководителю группы ОПАС о привлечении сил и средств нацеленных на АС воинских частей и территориальных формирований ГО для оказания помощи станции, докладывает руководителю группы ОПАС о принятых и намечаемых мерах |
"Ч"+1,5 ч |
"Ч"+2,5 ч |
||||||||||
|
|
2.6. Организует и осуществляет взаимодействие с нацеленными на АС воинскими частями и территориальными формированиями ГО при их передислокации (в части организации устойчивой связи) |
По получении сообщений о выделении сил и средств |
|||||||||||
|
3. |
Доклады начальника службы разведки о результатах разведки в СЗЗ и ЗН АС; НСС о состоянии блоков АС; членов КЧСО о последствиях и развитии аварии |
|
3.1. Контролирует обстановку, складывающуюся в результате аварии, и обращает первоочередное внимание на следующее: |
|
|||||||||
|
· проведение спасательных работ и оказание первой медицинской помощи пострадавшим; |
Немедленно и до окончания спасательных работ |
||||||||||||
|
· проведение мероприятий по локализации аварии и ликвидации ее последствий; |
Немедленно и до завершения работ по локализации (ликвидации) аварии |
||||||||||||
|
· эвакуацию в места проживания персонала и личного состава формирований ГО, не участвующих в ликвидации аварии; |
"Ч"+2 ч |
"Ч"+4 ч |
|||||||||||
|
· эвакуацию персонала и членов их семей из мест их проживания в район эвакуации АС, |
По решению главы администрации области |
||||||||||||
|
· организацию режима работы сменного персонала станции |
"Ч"+2 ч |
"Ч"+4 ч |
|||||||||||
|
|
3.2. Представляет уточненную информацию об аварии, ее последствиях и принятых (намечаемых) мерах: · руководству концерна Росэнергоатом и руководству группы ОПАС; · председателю (заместителю) ОКЧС; · главам администрации города при АС и области (автономного округа) |
"Ч"+2 ч |
"Ч"+3 ч |
||||||||||
|
|
|
3.3. Определяет состояние СЗЗ. Дает указание председателю эвакокомиссии АС и начальнику службы ООП АС об эвакуации работающих и проживающих в СЗЗ и охране ее периметра |
"Ч"+2 ч |
"Ч"+4 ч |
|||||||||
|
|
|
3.4. Дает указание главному инженеру АС о проведении первоочередных мероприятий по локализации выбросов аварийного блока |
"Ч"+3 ч |
"Ч"+6 ч |
|||||||||
|
|
|
3.5. Дает указание начальнику службы РХЗ ГО АС о проведении мероприятий по дезактивации территории станции и подходов к ней |
"Ч"+3,5 ч |
"Ч"+7 ч |
|||||||||
|
3.6. Дает указание начальнику службы МТО ГО АС: · об обеспечении поставки необходимого дизельного топлива для АС для расхолаживания реакторов при отсутствии внешнего энергоснабжения; · об установлении устойчивой связи с поставщиками материалов и оборудования, необходимых для ведения работ по ликвидации аварии на АС, о разработке и подаче заявок на получение необходимых материалов и оборудования установленным порядком |
"Ч"+4 ч |
"Ч"+8 ч |
|||||||||||
|
"Ч"+4 ч |
"Ч"+8 ч |
||||||||||||
|
3.7. Дает указание начальнику службы продовольственного и вещевого снабжения ГО АС об обеспечении питанием персонала АС на местах работы и отдыха и обеспечении продуктами питания персонала АС и членов их семей в районе эвакуации АС |
"Ч"+5 ч |
"Ч"+10 ч |
|||||||||||
|
|
|
3.8. Определяет (при необходимости) представителей АС для работы в группе разработки плана мероприятий по захоронению аварийного блока с участием разработчиков проекта РУ и АС, ответственного исполнителя работ, поставщиков министерств, ведомств и других организаций |
"Ч"+6 ч |
"Ч"+12 ч |
|||||||||
|
|
|
3.9. Дает указание главному инженеру АС совместно с председателем эвакокомиссии АС о разработке и утверждении плана организационно-технических мероприятий по размещению работающих смен в загородной зоне и организации их доставки на работу в зону аварии |
"Ч"+6,5 ч |
"Ч"+13 ч |
|||||||||
|
|
|
3.10. Дает указание начальнику службы РХЗ ГО АС о проведении дезактивационных работ в районе блоков и принятии комплекса мер по безопасности с целью подготовки к пуску неаварийных блоков |
"Ч"+7 ч |
"Ч"+14 ч |
|||||||||
|
|
3.11. Дает указание начальнику службы МТО ГО АС о разработке и утверждении плана материально-технического обеспечения работ по локализации аварии, ликвидации ее последствий и захоронении (при необходимости) аварийного блока |
"Ч"+8ч |
"Ч"+16ч |
||||||||||
|
|
|
3.12. Дает указание главному инженеру АС о проведении анализа технического состояния соседних с аварийным блоков и разработке предложений по их дальнейшему функционированию |
"Ч"+9ч |
"Ч"+18 ч |
|||||||||
|
|
3.13. Дает указание начальнику штаба по делам ГО и ЧС АС о разработке плана проведения комплекса защитных мероприятий для персонала АС и членов их семей |
"Ч"+10ч |
"Ч"+20 ч |
||||||||||
|
4. |
Доклады начальников служб и формирований о ходе работ по локализации аварии и ликвидации ее последствий (каждые 2 ч) |
|
4.1. Контролирует ход работ по локализации аварии и ликвидации ее последствий |
Постоянно до нормализации обстановки |
|||||||||
|
4.2. Контролирует выдвижение (местонахождение) привлекаемых сил и средств нацеленных на АС воинских частей и территориальных формирований ГО на установленные рубежи ввода |
По получении информации |
||||||||||||
|
4.3. Организует подготовку и передачу информации об изменениях обстановки в территориальные органы управления по делам ГО и ЧС города при АС и области (автономного округа), руководителю группы ОПАС и прибывающим подразделениям по ликвидации последствий аварии |
В первые сутки через каждые 4 ч, в дальнейшем ежесуточно к 6 часам (время московское) и немедленно по получении данных об ухудшении обстановки |
||||||||||||
|
4.4. Дает указание главному инженеру АС принять участие в разработке и утверждении графика совместных работ аварийно-спасательных формирований министерств, ведомств и АТЦК по ликвидации последствий аварии на АС |
После принятия решения о задействовании привлекаемых сил и средств |
||||||||||||
|
|
4.5. Ставит задачи прибывающим подразделениям по ликвидации последствий аварии и обеспечению взаимодействия с силами и средствами, действующими в аварийной зоне |
По прибытии в аварийную зону |
|||||||||||
|
|
4.6. Принимает решение (при улучшении обстановки) об отмене (смягчении) мер по защите персонала и населения с информированием: · руководителя группы ОПАС; · глав администрации города при АС и области (автономного округа) |
По получении данных |
|||||||||||
Примечания. 1. План график действий директора АС уточняется и дополняется с учетом особенностей каждой АС.
2. План-график целесообразно оформить на отдельном складывающемся планшете с нанесением дополнительно: критериев для принятия решения; уменьшенного плана промплощадки АС и уменьшенной схемы СЗЗ АС; уменьшенной 30-километровой зоны вокруг АС с обозначением АС, города при АС, маршрутов эвакуации, эвакопунктов, мест расположения прибывающих на АС привлекаемых сил и средств, районов эвакуации АС и других необходимых данных; уменьшенного приложения 6, а также других наглядных материалов по согласованию с директором АС.
3. На примере плана-графика разрабатываются планы-графики действия начальников служб ГО АС и начальников подразделений ГО АС.
Директор ____________________АС

|
№ п/п |
Наименование органа, службы, формирования |
Оповещение и сбор личного состава по тревоге |
Доукомплектование имуществом и материальными средствами |
Срок готовности органа управления, службы, формирования. мин |
Пункт сосредоточения. Маршрут выдвижения |
Район (пункт) выдвижения |
|||||||
|
Время на оповещение, мин |
Кем оповещается |
Средство оповещения |
Место сбора и № тел. |
Вид имущества и техники |
Место выдачи (получения) |
Время выдачи, мин |
Ответственный получатель |
||||||
|
рабочее время |
нерабочее время |
||||||||||||
|
1 |
2 |
3 |
4 |
5 |
6 |
7 |
8 |
9 |
10 |
11 |
12 |
13 |
14 |
|
|
|
|
|
|
|
|
|
|
|
|
|
|
|
|
|
|
|
|
|
|
|
|
|
|
|
|
|
|
Примечание. В графе 8 для каждого органа управления, службы и формирования показываются основные виды имущества, инструмента, приборов и техники.
Начальник штаба по делам ГО и ЧС АС

|
№ п/п |
Наименование формирования |
Время приведения в готовность, мин |
Численность личного состава, чел. |
ОСНАЩЕНИЕ |
|||||||||||||||||||||||
|
СИЗ, приборы радиационной и химической разведки, ед. |
|||||||||||||||||||||||||||
|
Противогаз ГП-7 |
защитный костюм |
прибор рад. разведки |
прибор доз. контроля |
Прибор хим. разведки |
аптечка АП |
инд противохим. пакет ИПП-10 |
|||||||||||||||||||||
|
|
|
В рабочее время |
В ночное время, выходные и праздничные дни |
положено |
имеется |
% обеспечения |
положено |
имеется |
% обеспечения |
положено |
имеется |
% обеспечения |
положено |
имеется |
% обеспечения |
положено |
имеется |
% обеспечения |
положено |
имеется |
% обеспечения |
положено |
имеется |
% обеспечения |
положено |
имеется |
% обеспечения |
|
1 |
2 |
3 |
4 |
5 |
6 |
7 |
8 |
9 |
10 |
11 |
12 |
13 |
14 |
15 |
16 |
17 |
18 |
19 |
20 |
21 |
22 |
23 |
24 |
25 |
26 |
27 |
28 |
|
1. |
Специальное ведомственное формирование Всего: в том числе: Подразделения общего назначения, всего: в том числе Спасательная команда или группа и т.д. |
|
|
|
|
|
|
|
|
|
|
|
|
|
|
|
|
|
|
|
|
|
|
|
|
|
|
|
2 |
Формирования служб. Всего в том числе: Разведывательная группа (звено) Пост радиационного и хим. наблюдения и т. д. |
|
|
|
|
|
|
|
|
|
|
|
|
|
|
|
|
|
|
|
|
|
|
|
|
|
|
|
3 |
и т. д. по всем формированиям служб |
|
|
|
|
|
|
|
|
|
|
|
|
|
|
|
|
|
|
|
|
|
|
|
|
|
|
Продолжение
|
№ п/п |
Наименование формирования |
Время приведения в готовность, |
Численность личного состава чел. |
ОСНАЩЕНИЕ |
|||||||||||||||||
|
Автотранспорт, ед. |
|||||||||||||||||||||
|
всего |
в том числе |
||||||||||||||||||||
|
легковой автомобиль |
грузовой автомобиль |
специальный |
автобус |
||||||||||||||||||
|
В рабочее время |
В ночное время, выходные и праздничные дни |
положено |
имеется |
% обеспечения |
положено |
имеется |
% обеспечения |
положено |
имеется |
% обеспечения |
положено |
имеется |
% обеспечения |
положено |
имеется |
% обеспечения |
положено |
имеется |
% обеспечения |
||
|
1 |
2 |
3 |
4 |
5 |
6 |
7 |
29 |
30 |
31 |
32 |
33 |
34 |
35 |
36 |
37 |
38 |
39 |
40 |
41 |
42 |
43 |
|
1 |
Специальное ведомственное формирование Всего: том числе: |
|
|
|
|
|
|
|
|
|
|
|
|
|
|
|
|
|
|
|
|
|
1.1 |
Подразделения общего назначения, всего: в том числе: Спасательная команда или спасательная группа и т. д. |
||||||||||||||||||||
|
2 |
Формирование служб. Всего: в том числе: Разведывательная группа (звено) Пост радиационного и химического наблюдения и т. д. |
|
|
|
|
|
|
|
|
|
|
|
|
|
|
|
|
|
|
|
|
|
3 |
И т. д. по всем формированиям служб |
|
|
|
|
|
|
|
|
|
|
|
|
|
|
|
|
|
|
|
|
Продолжение
|
№ п/п |
Наименование формирования |
Время приведения в готовность. мин |
Численность личного состава, чел. |
ОСНАЩЕНИЕ |
|||||||||||||||||||||||||||||
|
Инженерная техника, ед |
|||||||||||||||||||||||||||||||||
|
всего |
в том числе |
||||||||||||||||||||||||||||||||
|
специальная |
экскаватор |
бульдозер |
автокран |
передвижная электростанция |
передвижной компрессор |
самосвал |
|||||||||||||||||||||||||||
|
В рабочее время |
В ночное время, выходные и праздничные дни |
положено |
имеется |
% обеспечения |
положено |
имеется |
% обеспечения |
положено |
имеется |
% обеспечения |
положено |
имеется |
% обеспечения |
положено |
имеется |
% обеспечения |
положено |
имеется |
% обеспечения |
положено |
имеется |
% обеспечения |
положено |
имеется |
% обеспечения |
положено |
имеется |
% обеспечения |
|||||
|
1 |
2 |
3 |
4 |
5 |
6 |
7 |
44 |
45 |
46 |
47 |
48 |
49 |
50 |
51 |
52 |
53 |
54 |
55 |
56 |
57 |
58 |
59 |
60 |
61 |
62 |
63 |
64 |
65 |
66 |
67 |
|||
|
1 |
Специальное ведомственное формирование Всего: в том числе |
|
|
|
|
|
|
|
|
|
|
|
|
|
|
|
|
|
|
|
|
|
|
|
|
|
|
|
|
|
|||
|
1.1 |
Спасательная команда или спасательная группа и т. д. |
||||||||||||||||||||||||||||||||
|
2 |
Формирования служб. Всего: в том числе: Разведывательная группа (звено) Пост радиационного и химического наблюдения и т. д. |
|
|
|
|
|
|
|
|
|
|
|
|
|
|
|
|
|
|
|
|
|
|
|
|
|
|
|
|
|
|||
|
3 |
и т.д. по всем формированиям служб |
|
|
|
|
|
|
|
|
|
|
|
|
|
|
|
|
|
|
|
|
|
|
|
|
|
|
|
|
|
|||
Примечание. СВФ оснащаются по табелям СВФ, НФГО - по табелям ГО.
Главный инженер АС
Начальник штаба по делам ГО и ЧС АС
Взаимодействие администрации АС с группой ОПАС регламентируется Положением о порядке объявления аварийной обстановки и состоит в следующем.
1. Директор АС (РАР) после объявления состояния "Аварийная обстановка" и, введения в действие Плана мероприятий по защите должен проинформировать руководителя группы ОПАС:
· о причинах объявления состояния "Аварийная обстановка" и введения в действие Плана мероприятий по защите;
· о принимаемых мерах по локализации аварии, оценке масштаба аварии и прогнозе ее развития (в пределах промплощадки, СЗЗ и ЗН);
· о необходимости и объеме оказания помощи АС, включая силы и средства АТЦК.
2. Получив сообщение дежурного диспетчера концерна "Росэнергоатом" о направлении группы ОПАС на АС, РАР обязан уточнить информацию о составе, сроках и маршруте прибытия группы ОПАС и обеспечить ее доставку из аэропорта прибытия на АС.
3. К моменту прибытия группы ОПАС на АС РАР обеспечивает подготовку следующей информации:
· о состоянии аварийного блока и его систем безопасности;
· о принятых (принимаемых) мерах по локализации аварии и ликвидации ее последствий;
· о радиационной обстановке на АС, в СЗЗ и ЗН;
· о пожарной обстановке на АС;
· о принятых мерах по защите персонала и ходе выполнения Плана мероприятий по защите, о количестве пострадавших и их состоянии;
· о состоянии материально-технического и транспортного обеспечения проводимых работ;
· о привлеченных (привлекаемых) силах и средствах для ликвидации последствий аварии;
· о результатах оповещения об аварии соответствующих организаций и ведомств;
· об объеме необходимой дополнительной помощи;
· о жертвах и потерях.
4. Администрация АС обеспечивает членам группы ОПАС условия жизнеобеспечения (расселение, организация питания и обеспечение в необходимых случаях дополнительным имуществом) и работы (закрепление автотранспорта, выделение необходимых рабочих мест и каналов связи, представление проектной и нормативной документации в соответствии с приложениями 6 и 7 Положения о порядке объявления аварийной обстановки).
5. Решения, принимаемые группой ОПАС, являются обязательными, если они принимаются совместно с РАР (директором АС). Во всех остальных случаях они носят рекомендательный и консультативный характер.
6. Сферой действия группы ОПАС является территория АС, СЗЗ и город при АС (в части защиты персонала и членов их семей).
Основные задачи, права, обязанности и ответственность членов группы ОПАС определены разделами 4.2 - 4.5 Положения о порядке объявления аварийной обстановки.
7. Руководитель группы ОПАС имеет право ходатайствовать перед ОКЧС и Министром Российской Федерации по атомной энергии об отстранении от обязанностей руководителя работ в СЗЗ, если его действия оказались недостаточно квалифицированными, своевременными и технически обоснованными.
Директор АС
Начальник штаба по делам ГО и ЧС АС
|
№ п/п |
Развед-группа (развед-звено) |
Численность личного состава, чел. |
Место сосредоточения |
Средства для проведения разведки |
Маршрут ведения разведки (конкретно указывается каждый маршрут) |
|||
|
СИЗ |
приборами, шт. |
автотранспортом, шт. |
||||||
|
радиационной (химической) разведки |
дозиметрического контроля |
|||||||
|
1 |
2 |
3 |
4 |
5 |
6 |
7 |
8 |
9 |
|
|
|
|
|
|
|
|
|
На промплощадке АС в СЗЗ. ЗН, в городе при АС |
Примечание. В графе 5 указываются отдельно фильтрующие противогазы, изолирующие противогазы, респираторы и их количество.
Начальник службы радиационной и химической защиты ГО АС
На схемах должны быть показаны маршруты и точки радиационной разведки, посты контроля окружающей среды и датчики АСКРО:
22.1. На территории промплощадки АС (масштаб 1:1000).
22.2. В СЗЗ АС (масштаб 1:10 000).
22.3. На территории города при АС (масштаб 1:2000).
22.4. В 30-километровой зоне вокруг АС (масштаб 1:200 000).
На каждой схеме наносятся таблицы расчета сил и средств для ведения разведки; порядок передачи данных всех видов разведки, средства передачи этих данных; роза ветров, средняя скорость приземного ветра и средняя температура воздуха; условные обозначения-
Начальник службы радиационной и химической защиты ГО АС
1. Исходные данные:
1.1. Показания стационарной аппаратуры (БЩУ, ЩРК. местных щитов и т.д.).
1.2. Характеристики выброса (сброса).
1.3. Результаты инженерной и радиационной (химической) разведки аварийного блока.
1.4. Метеоусловия на момент аварии на текущие сутки.
1.6. Разведка формированиями АС СЗЗ.
1.7. Разведка формированиями КЧС города при АС.
1.8. Разведка формированиями АС ЗН АС.
1.9. Разведка формированиями КЧС ГО города при АС городских площадей.
1.10. Разведка формированиями КЧС области 30-километровой зоны вокруг АС.
1.11. Разведка нацеленными на АС в/ч на маршрутах передислокации.
1.12. Результаты аэрогамма-съемки (при необходимости).
2. Результаты обработки исходных данных:
2.1. Прогноз обстановки на блоке и промплощадке АС по данным пп.1.1, 1.2, 1.3, 1.4, 1.5.
2.2. Прогноз обстановки в СЗЗ и ЗН по данным пп 1.2 и 1.4.
2.3. Решение о нарушении (аварии) на основании пп. 2.1. и 2.2.
2.4. Решение (корректировка) о мерах по защите персонала АС и организаций СЗЗ на основании пп. 2.3 (2.6 и 2.7).
2.5. Рекомендации по защите населения на основании п.2.2.
2.6. Определение (уточнение) границ и характеристик аварийной зоны по данным пп. 1.5, 1.6, 1.7 и 1.8.
2.7. Прогноз погоды на ближайшие 2-3 сут.
2.8. Определение (уточнение) границ и характеристик аварийной зоны по данным пп 1.9, 1.10, 1.11 и 1.12.
2.9. Решение (корректировка) мер по защите населения с учетом пп. 2.5, 2.7 и 2.8.

Начальник службы радиационной н химической защиты ГО АС
Начальник штаба по делам ГО и ЧС АС
1. ПЕРСОНАЛА НА РАННЕЙ ФАЗЕ (ПРОДОЛЖИТЕЛЬНОСТЬЮ ДО 10 СУТОК) АВАРИИ
|
№ п/п |
Условный номер режима |
Мощность эквивалентной дозы, мЗв/ч |
Защитная мера |
|
|
В помещениях контролируемой зоны |
Вне контролируемой зоны и на промплощадке АС |
|||
|
1.1. |
А1 |
2,5 - 30 |
Применение СИЗ органов дыхания |
|
|
Вывод из аварийной зоны персонала, не участвующего в локализации (ликвидации) аварии |
Герметизация рабочих помещений и вентпроемов. Установка саншлюзов на входе в аварийный блок |
|||
|
1.2. |
А2 |
30 - 200 |
Применение СИЗ (органов дыхания и кожных покровов) То же, что и при режиме А1 Проведение йодной профилактики оперативному персоналу (допускается при превышении Дка по йоду-131 в рабочих помещениях). |
Укрытие персонала, не участвующего в локализации (ликвидации) аварии |
|
1.3. |
А3 |
200 - 1000 |
То же, что и при режимах А1 и А2 |
Проведение йодной профилактики персоналу, не участвующему в локализации (ликвидации) аварии (допускается при превышении ДКа по Йоду-131 в атмосферном воздухе) |
|
1.4. |
А4 |
>1000 |
Останов всех блоков |
Эвакуация персонала, не участвующего в локализации (ликвидации) аварии |
|
Установление маршрутов перемещений в пределах промплощадки и СЗЗ. Установление режима сменности оперативного и аварийно-спасательного персонала. Дежурство и противоаварийные работы с обязательным использованием СИЗ (органов дыхания и кожи) и применение (в зависимости от обстановки) противорадиационных медицинских препаратов. Передвижение по территории в защитных транспортных средствах. |
||||
2. ПЕРСОНАЛА И ЧЛЕНОВ ИХ СЕМЕЙ НА СРЕДНЕЙ ФАЗЕ (ПРОДОЛЖИТЕЛЬНОСТЬЮ ДО 1 ГОДА) АВАРИИ*.
|
№ п/п |
Наименование раДона (объекта) загрязнения РВ |
Численность, чел. |
Исходные данные |
Нахождение людей в течение суток, ч |
|||||||
|
Коэф. С** |
Коэф. Сб*** |
Допустимая доза. Дд.сЗв |
Уровень радиации, мЗв/ч |
В защитных сооружениях (убежищах, ПРУ) Косп= 10-10000 |
в производственных зданиях Косл=4-7 |
в жилых помещениях Косл=10-100 |
в транспортных средствах Косп=2 |
на открытой местности Косл=1 |
|||
|
2.1. |
Территория АС · оперативный персонал · личный состав формирований · члены КЧСО |
|
|
|
Для значений 0,5 5 10 25 50 |
Для значений 1-3 5-10 30 200 1000-10000 |
|
|
|
|
|
|
2.2. |
Город при АС |
|
|
|
0,5 50 |
1-3 10-20 30 100 1000 10000 |
|
|
|
|
|
* Режимы выбираются в соответствии с требованиями Методики определения режимов радиационной защиты персонала АС и населения (МАЭП СССР. АЭП, в/ч 52609, 1989 г.).
** Коэффициент защищенности С показывает, во сколько раз доза облучении людей за сутки при установленном порядке поведения меньше дозы, которую они получили бы, находясь непрерывно в течение того же времени на открытой местности.
* В условиях радиационной аварии выбирается такой порядок поведения, при котором выполняется условие С > Сб (Сб - коэффициент безопасной защищенности)
Начальник службы радиационной и химической защиты ГО АС


1. Определение содержания йода-131 в щитовидной железе обследуемого лица.
1.1. Обязательным условием корректности измерения содержания йода-131 в щитовидной железе является отсутствие наружного радиоактивного загрязнения тела и личной одежды. Для этого необходимо проконтролировать загрязнение с помощью гамма-радиометра (значение показаний радиометра не должны превышать фоновых).
1.2. Содержание йода-131 в щитовидной железе (Бк (мкКи) на момент измерения определяется по формуле:
Щ(t)=![]()
, (1.2)
где t - время, прошедшее после аварийного выброса до момента измерения, сут;
К - пересчетный коэффициент, Бк/(м3в/ч) или Бк/(м3в/с);
Рn - максимальное значение мощности экспозиционной. дозы гамма-излучения, измеренное при установлении датчика прибора вплотную к основанию шеи между долями щитовидной железы, мЗв/ч (мкЗв/с); ;
Рf - мощность экспозиционной дозы гамма-излучения при расположении датчика прибора вплотную к плечевой части руки (фон метода), мЗв/ч (мкЗв/с);
u - поправка на гамма-излучение йода-131 в первые дни после начала аварии (см. табл. 1.2).
Таблица 1.2
|
1 |
2 |
3 |
4 |
5 |
|
|
|
u, отн. ед. |
3,1 |
1,8 |
1,3 |
1,2 |
1,1 |
1,0 |
1.3. Для приборов СРП-68 и ДРГЗ-01 пересчетный коэффициент для лиц старше 18 лет:
К = 3,7Е+7 Бк(мк3в/с) = 1,0Е+7 Бк/(м3в/ч).
Для прибора ДП-5В:
К=1,5·107Бк/(мЗв/ч).
При горизонтальном расположении датчика измерение проводить с закрытым окном датчика, ориентированным к шее.
Примечание. Если по каким-либо причинам мощность дозы гамма-излучения щитовидной железы измеряли на некотором удалении торца датчика от шеи, то в формулу (1.2) необходимо внести дополнительный множитель (см. табл. 1.3).
Таблица 1.3
|
1,0 |
1,5 |
2,0 |
2,5 |
3,0 |
|
|
Дополнительный множитель, отн. ед. |
2,0 |
2,6 |
3,3 |
4,0 |
4,8 |
2. Определение уровня облучения щитовидной железы при поступлении радиоактивного йода путем ингаляции.
2.1. Уровень облучения щитовидной железы, обусловленный йодом-131, с момента измерения до полного выведения радионуклидов из организма определяется по формуле:
D1(t)=dЩ(t), (2.1)
где Щ(t) - содержание йода-131, определенное по формуле (1.2);
d - для лиц, старше 18 лет равен 1,6 мкЗв/Бк.
2.2. Значение ожидаемой эквивалентной дозы, обусловленной обнаруженным содержанием йода-131 в щитовидной железе, за время с момента поступления до полного выведения радионуклидов из организма определяется по формуле:
D2(t)=С(t,Т)D1, (2.2)
где С(t,Т) - поправка на время, прошедшее с момента поступления до измерения, для лиц старше 18 лет, отн. ед. (см. табл. 2.2);
Т - время после начала аварии до момента поступления, сут;
t - время, прошедшее после аварийного выброса до момента измерения, сут;
D1 - ожидаемая эквивалентная доза по формуле (2.1), Зв.
Таблица 2.2
|
1 |
2 |
3 |
4 |
5 |
6 |
7 |
8 |
9 |
|
|
Поправка С(t,Т), отн. ед. |
1,1 |
1,2 |
1,3 |
1,4 |
1,6 |
1,7 |
1,9 |
2,1 |
2,3 |
2.3. Суммарная ожидаемая эквивалентная доза в щитовидной железе, обусловленная вдыханием всех изотопов йода и их предшественников по цепочкам распада, с момента ингаляции до полного выведения радионуклидов из организма определяется по формуле;
Dсум = S D2, (2.3)
где D2 - определяется по формуле (2.2);
S - поправка на состав смеси, зависящая от времени после начала аварии, отн. ед. (см. табл. 2.3).
Таблица 2.3
|
1 |
2 |
6 |
12 |
24 |
48 |
72 |
144 |
>144 |
|
|
S, отн. ед. |
1,9 |
1,8 |
1,7 |
1,6 |
1,4 |
1,3 |
1,2 |
1,1 |
1 |
Примечание. Указанное приложение в План мероприятий по защите не включается, а находится в составе документов по ГО начальника службы радиационной и химической защиты ГОАС.
Начальник службы радиационной и химической защиты ГО АС
|
№ п/п |
Место расстановки приборов |
Порядок |
||
|
замены |
обработки измерения |
использования результатов измерения |
||
|
1 |
2 |
3 |
4 |
5 |
|
|
|
|
|
|
Начальник службы радиационной и химической защиты ГО АС
|
№ п/п |
Наименование структурного подразделения АС всего (в том числе по структурным подразделениям |
Подлежит укрытию, чел. (всего) |
Укрывается, чел. |
Место расположения защитного сооружения |
|||||||
|
всего |
% обеспеченности |
в том числе |
|||||||||
|
в убежищах |
в подвальных и других заглубленных помещениях |
в наземных зданиях и сооружениях |
|||||||||
|
чел. |
% |
чел. |
% |
чел. |
% |
||||||
|
1 |
2 |
3 |
4 |
5 |
6 |
7 |
8 |
9 |
10 |
11 |
12 |
|
|
|
|
|
|
|
|
|
|
|
|
|
Примечание. По данным инвентаризации защитных сооружений на АС в табличной форме в примечании к данной форме указать:
· по каждому убежищу – его номер, вместимость, избыточное давление во фронте воздушной ударной волны и коэффициент защиты Кз;
· по каждому подвальному и другому заглубленному помещению – название вышерасположенного сооружения, вместимость, избыточное давление во фронте ударной воздушной волны, коэффициент защиты Кз;
· по каждому наземному зданию и сооружению – его название, вместимость и коэффициент защиты Кз;
· по временному защищенному пункту управления противоаварийными действиями – место его расположения, численность аппарата управления, избыточное давление во фронте воздушной ударной волны, коэффициент защиты Кз.
Если ВЗПУПД расположен в одном из убежищ, то кроме показателей по убежищу указать численность аппарата управления.
Начальник службы убежищ и укрытий ГО АС
|
№ п/п |
Укрываемые (персонал АС и члены их семей) |
Подлежит укрытию, тыс.чел. |
Укрывается, тыс. чел. |
|||||||
|
всего |
% обеспеченности |
в том числе |
||||||||
|
в ПРУ |
в приспособленных подвальных и заглубленных помещениях |
в приспособленных наземных зданиях и сооружениях |
||||||||
|
чел. |
% |
чел. |
% |
чел. |
% |
|||||
|
1 |
2 |
3 |
4 |
5 |
6 |
7 |
8 |
9 |
10 |
11 |
|
|
|
|
|
|
|
|
|
|
|
|
Примечание. По данным инвентаризации защитных сооружений на АС и в городе АС в табличной форме в примечании к данной форме изложить:
· по каждому ПРУ, состоящему на балансе АС и предназначенному для укрытия персонала и членов их семей, - его номер, вместимость, избыточное давление во фронте воздушной ударной волны ∆Рф и коэффициент защиты Кз;
· по ВЗПУПД Г - вид защитного сооружения (убежища, ПРУ), место его расположения, численность аппарата управления, избыточное давление во фронте воздушной волны ∆Рф и коэффициент защиты Кз;
· по приспособленным подвальным и заглубленным помещениям - общее количество, общая вместимость, средний коэффициент защиты Кз:
· по наземным зданиям общее количество, общая вместимость, средний коэффициент защиты Кз.
Начальник службы убежищ и укрытий ГО АС
|
№ п/п |
Должность |
Количество, чел. |
Рабочее место |
|
1 |
2 |
3 |
4 |
|
|
|
|
|
Примечания.
1. Остальной оперативный персонал покидает свои рабочие места и следует в установленные места укрытия по распоряжению НСС.
2. НСС имеет право привлекать персонал из укрытия для проведения неотложных работ в необходимых случаях.
Главный инженер АС
|
№ п/п |
Наименование мероприятия |
Место проведения |
Привлекаемые медицинские силы ГО* |
Примечание** |
|
1 |
2 |
3 |
4 |
5 |
|
1. |
Проведение йодной профилактики и принятие противорадиационных медицинских препаратов |
Рабочие места персонала |
Самостоятельно |
|
|
2. |
Оказание первой медицинской помощи и сортировка пострадавших |
Здравпункт АС (убежище) |
Бригады скорой помощи, специализированные бригады быстрого реагирования |
|
|
3. |
Эвакуация пострадавших с территории АС |
Здравпункт, скорая помощь, МСЧ |
Сандружины Санзвено |
|
|
4. |
Оказание специализированной помощи пострадавшим |
МСЧ |
Специализированные бригады территориальных учреждений здравоохранения, ГНЦ "Институт биофизики", Клиническая больница № 6 Федерального управления "Медбиоэкстрем" |
|
|
5. |
Экстренная госпитализация пострадавших |
МСЧ |
Специализированные отделения территориальных учреждений. Клиническая больница № 6 Федерального управления "Медбиоэкстрем" |
|
|
6. |
Медицинское освидетельствование лиц |
МСЧ |
Специализированные стационары |
|
|
7. |
Медицинское обеспечение укрываемых |
В убежищах на территории АС |
МСЧ |
|
|
В приспособленных подвальных и других заглубленных помещениях, производственных зданиях на территории АС |
Санпост |
|||
|
В ПРУ в городе при АС |
Санпост |
|||
|
В подготовленных общественных и жилых зданиях в городе при АС |
Санпост |
|||
|
8. |
Медицинское обеспечение эвакуируемого персонала и членов их семей |
На маршрутах эвакуации В эвакопунктах В районах эвакуации |
МСЧ Санпост. Больницы, поликлиники |
|
* В графе 4 показан пример заполнения. При разработке указанного приложения указываются конкретные привлекаемые силы и средства с точным их названием.
** В графе 5 указывается число обслуживаемых койкомест.
Начальник медицинской службы ГО АС
1. Состав индивидуальной противорадиационной аптечки АП:
1.1. Препарат Б-190 - 0,15 г - 6 табл.
1.2. Калий йодид - 0,125 г - 1 табл.
1.3. Ферроцин - 1 г (упаковка).
1.4. Латран - 0,004 г - 2 табл.
1.5. Паста "Защита" - 25 г.
2. Индивидуальная противорадиационная аптечка АП предназначена для персонала АС и применяется с профилактической целью при прогнозируемой дозе облучения более 0,25 Зв.
2.1. Препарат Б-190 - профилактическое радиозащитное средство при больших дозах облучения. Рекомендуется применять в ситуациях, когда прогнозируемая доза облучения способна вызвать развитие острой лучевой болезни. Таблетки при употреблении разжевать и запить водой. Допускается повторное применение 3 таблеток через 1 ч после первого приема под контролем работника медпункта.
2.2. Калий йодид - средство профилактики накопления радионуклидов йода в щитовидной железе. Одну таблетку препарата принять внутрь, запить водой. Повторный прием таблеток должен производиться через 1 сут.
2.3. Ферроцин - порошок темно-синего цвета, назначают в качестве средства при интоксикации радиоизотопами цезия и рубидия, а также продуктами деления урана. Препарат применяется внутрь в виде водной суспензии по 1 г в 0,5 стакана воды 2-3 раза в день.
2.4. Латран - средство профилактики и купирования первичной реакции на облучение (тошнота и рвота) в разовой дозе 0,004 г (2 таблетки) за 1 ч или сразу после лучевого воздействия.
2.5. Паста "Защита" - наружное дезактивирующее средство, предназначенное для удаления радионуклидов с кожных покровов тела. Пасту равномерно растереть по всей загрязненной поверхности тела, образовавшуюся пену смыть водой.
3. При проведении йодной профилактики следует руководствоваться Рекомендациями по применению препаратов стабильного йода населением для защиты щитовидной железы и организма от радиоактивных изотопов йода (Минздрав России, ИБФ, 1993 г.), обращая особое внимание на п.6.
Начальник медицинской службы ГО АС
|
№ п/п |
Обслуживаемое подразделение |
Вид обеспечения |
||||||||||||
|
питанием |
питьевой водой |
обмундированием |
СИЗ и приборами |
шанцевым инструментом |
ГСМ |
И т.д. |
||||||||
|
место |
привлекаемые силы |
место |
привлекаемые силы |
место |
привлекаемые силы |
место |
привлекаемые силы |
место |
привлекаемые силы |
место |
привлекаемые силы |
|||
|
1 |
2 |
3 |
4 |
5 |
6 |
7 |
8 |
9 |
10 |
11 |
12 |
13 |
14 |
15 |
|
|
|
|
|
|
|
|
|
|
|
|
|
|
|
|
Заместитель начальника ГО АС по МТО
|
№ п/п |
Наименование мероприятия |
Единица измерения |
Ответственный исполнитель (фамилия, и.о., телефон служ., домашний) |
Срок проведения мероприятия |
|||||||||||||||||||||||
|
1-й ч |
2-й ч |
3-й ч |
4-й ч |
часы |
|||||||||||||||||||||||
|
мин |
мин |
мин |
мин |
5 |
6 |
7 |
8 |
9 |
10 |
11 |
12 |
||||||||||||||||
|
15 |
30 |
45 |
60 |
15 |
30 |
45 |
60 |
15 |
30 |
45 |
60 |
15 |
30 |
45 |
60 |
||||||||||||
|
1 |
2 |
3 |
4 |
5 |
6 |
7 |
8 |
9 |
10 |
11 |
12 |
13 |
14 |
15 |
16 |
17 |
18 |
19 |
20 |
21 |
22 |
23 |
24 |
25 |
26 |
27 |
28 |
|
1. ПРИ РАДИАЦИОННОЙ АВАРИИ |
|||||||||||||||||||||||||||
|
1.1 |
Приведение в готовность обслуживающего персонала эвакопунктов АС: |
|
|
|
|
|
|
|
|
|
|
|
|
|
|
|
|
|
|
|
|
|
|
|
|
|
|
|
|
оперативная группа по эвакуации; |
чел. |
|
|
|
|
|
|
|
|
|
|
|
|
|
|
|
|
|
|
|
|
|
|
|
|
|
|
|
оперативная группа по размещению; |
чел. |
|
|
|
|
|
|
|
|
|
|
|
|
|
|
|
|
|
|
|
|
|
|
|
|
|
|
|
ППЭ |
чел. |
|
|
|
|
|
|
|
|
|
|
|
|
|
|
|
|
|
|
|
|
|
|
|
|
|
|
1.2. |
Наличие и готовность средств связи и оповещения защищенных пунктов управления противоаварийными действиями на территории АС – ЗПУПД АС в городе при АС – ЗПУПД Г |
шт. |
|
|
|
|
|
|
|
|
|
|
|
|
|
|
|
|
|
|
|
|
|
|
|
|
|
|
1.3. |
Выдача СИЗ: |
|
|
|
|
|
|
|
|
|
|
|
|
|
|
|
|
|
|
|
|
|
|
|
|
|
|
|
|
гражданский противогаз; |
шт. |
|
|
|
|
|
|
|
|
|
|
|
|
|
|
|
|
|
|
|
|
|
|
|
|
|
|
|
промышленный противогаз; |
шт. |
|
|
|
|
|
|
|
|
|
|
|
|
|
|
|
|
|
|
|
|
|
|
|
|
|
|
|
изолирующий противогаз |
шт. |
|
|
|
|
|
|
|
|
|
|
|
|
|
|
|
|
|
|
|
|
|
|
|
|
|
|
1.4. |
Оповещение об эвакуации персонала АС и членов их семей: ЛСО; Узел связи АС |
|
|
|
|
|
|
|
|
|
|
|
|
|
|
|
|
|
|
|
|
|
|
|
|
|
|
|
1.5. |
Организация эвакуации персонала АС и членов их семей в район эвакуации Уточнение с руководством и эвакоорганами города при АС порядка проведения эвакуации Уточнение с руководством и эвакоорганами района эвакуации АС порядка приема и размещения эвакуируемого персонала АС и членов их семей |
|
|
|
|
|
|
|
|
|
|
|
|
|
|
|
|
|
|
|
|
|
|
|
|
|
|
|
1.6. |
Выезд оперативной группы по размещению в район эвакуации АС |
Чел. |
|
|
|
|
|
|
|
|
|
|
|
|
|
|
|
|
|
|
|
|
|
|
|
|
|
|
1.7. |
Приведение в готовность к немедленному приему укрываемых защитных сооружений на |
|
|
|
|
|
|
|
|
|
|
|
|
|
|
|
|
|
|
|
|
|
|
|
|
|
|
|
|
территории АС и в городе при АС на |
чел. |
|
|
|
|
|
|
|
|
|
|
|
|
|
|
|
|
|
|
|
|
|
|
|
|
|
|
|
Убежищ на территории АС на |
чел. |
|
|
|
|
|
|
|
|
|
|
|
|
|
|
|
|
|
|
|
|
|
|
|
|
|
|
|
ПРУ в городе при АС на |
чел. |
|
|
|
|
|
|
|
|
|
|
|
|
|
|
|
|
|
|
|
|
|
|
|
|
|
|
1.8. |
Уточнение основных данных о видах эвакуации и количестве подлежащего эвакуации персонала и членов их семей с АС в город при АС и далее в район эвакуации, или, минуя город при АС, в случае движения радиоактивного облака на него: |
|
|
|
|
|
|
|
|
|
|
|
|
|
|
|
|
|
|
|
|
|
|
|
|
|
|
|
|
маршруты эвакуации |
шт. |
|
|
|
|
|
|
|
|
|
|
|
|
|
|
|
|
|
|
|
|
|
|
|
|
|
|
|
район эвакуации |
шт. |
|
|
|
|
|
|
|
|
|
|
|
|
|
|
|
|
|
|
|
|
|
|
|
|
|
|
|
персонал АС |
чел. |
|
|
|
|
|
|
|
|
|
|
|
|
|
|
|
|
|
|
|
|
|
|
|
|
|
|
|
взрослые члены семьи |
чел. |
|
|
|
|
|
|
|
|
|
|
|
|
|
|
|
|
|
|
|
|
|
|
|
|
|
|
|
дети |
чел. |
|
|
|
|
|
|
|
|
|
|
|
|
|
|
|
|
|
|
|
|
|
|
|
|
|
|
1.9. |
Распределение на ППЭ персонала АС для расселения в населенных пунктах района эвакуации АС по цехам, отделам, санитарная обработка и пересадка на "чистый" транспорт: |
|
|
|
|
|
|
|
|
|
|
|
|
|
|
|
|
|
|
|
|
|
|
|
|
|
|
|
|
ППЭ |
шт. |
|
|
|
|
|
|
|
|
|
|
|
|
|
|
|
|
|
|
|
|
|
|
|
|
|
|
|
ПУСО |
шт. |
|
|
|
|
|
|
|
|
|
|
|
|
|
|
|
|
|
|
|
|
|
|
|
|
|
|
|
СОП |
шт. |
|
|
|
|
|
|
|
|
|
|
|
|
|
|
|
|
|
|
|
|
|
|
|
|
|
|
|
Автобус |
шт. |
|
|
|
|
|
|
|
|
|
|
|
|
|
|
|
|
|
|
|
|
|
|
|
|
|
|
|
Грузовой автомобиль |
шт. |
|
|
|
|
|
|
|
|
|
|
|
|
|
|
|
|
|
|
|
|
|
|
|
|
|
|
1.10. |
Контроль за инженерным оборудованием: |
|
|
|
|
|
|
|
|
|
|
|
|
|
|
|
|
|
|
|
|
|
|
|
|
|
|
|
|
ПЭП |
шт. |
|
|
|
|
|
|
|
|
|
|
|
|
|
|
|
|
|
|
|
|
|
|
|
|
|
|
|
ПВ |
шт. |
|
|
|
|
|
|
|
|
|
|
|
|
|
|
|
|
|
|
|
|
|
|
|
|
|
|
1.11 |
Контроль за приведением в готовность к приему укрываемых в районе эвакуации АС защитных сооружений (ПРУ) на: |
чел. |
|
|
|
|
|
|
|
|
|
|
|
|
|
|
|
|
|
|
|
|
|
|
|
|
|
|
1.12. |
Приведение в рабочее состояние телефонной и радиосети ЗПУПД в районе эвакуации АС – ЗПУПД РЭ |
шт. |
|
|
|
|
|
|
|
|
|
|
|
|
|
|
|
|
|
|
|
|
|
|
|
|
|
|
1.13. |
Размещение персонала АС и членов их семей в районе эвакуации АС, Медицинское и коммунально-бытовое обеспечение: |
|
|
|
|
|
|
|
|
|
|
|
|
|
|
|
|
|
|
|
|
|
|
|
|
|
|
|
|
населенный пункт |
шт. |
|
|
|
|
|
|
|
|
|
|
|
|
|
|
|
|
|
|
|
|
|
|
|
|
|
|
|
Больница |
шт. |
|
|
|
|
|
|
|
|
|
|
|
|
|
|
|
|
|
|
|
|
|
|
|
|
|
|
|
Поликлиника |
шт. |
|
|
|
|
|
|
|
|
|
|
|
|
|
|
|
|
|
|
|
|
|
|
|
|
|
|
|
Фельдшерско-акушерский пункт |
шт. |
|
|
|
|
|
|
|
|
|
|
|
|
|
|
|
|
|
|
|
|
|
|
|
|
|
|
|
Баня |
шт. |
|
|
|
|
|
|
|
|
|
|
|
|
|
|
|
|
|
|
|
|
|
|
|
|
|
|
|
Прачечная и т. д. |
шт. |
|
|
|
|
|
|
|
|
|
|
|
|
|
|
|
|
|
|
|
|
|
|
|
|
|
|
1.14. |
Учет и регистрация эвакуированного персонала АС и членов их семей в районе эвакуации АС: |
|
|
|
|
|
|
|
|
|
|
|
|
|
|
|
|
|
|
|
|
|
|
|
|
|
|
|
|
Адресно-справочное бюро |
шт. |
|
|
|
|
|
|
|
|
|
|
|
|
|
|
|
|
|
|
|
|
|
|
|
|
|
|
|
Военно-учетный стол |
шт. |
|
|
|
|
|
|
|
|
|
|
|
|
|
|
|
|
|
|
|
|
|
|
|
|
|
|
|
Приемник-распределитель |
шт. |
|
|
|
|
|
|
|
|
|
|
|
|
|
|
|
|
|
|
|
|
|
|
|
|
|
|
1.15. |
Представление донесений о ходе проведения эвакуации персонала АС и членов их семей |
шт. |
|
|
|
|
|
|
|
|
|
|
|
|
|
|
|
|
|
|
|
|
|
|
|
|
|
|
2. ПРИ ХИМИЧЕСКОЙ АВАРИИ |
|||||||||||||||||||||||||||
|
2.1. |
Оповещение и информация персонала АС и проживающего вблизи населения |
чел. |
|
|
|
|
|
|
|
|
|
|
|
|
|
|
|
|
|
|
|
|
|
|
|
|
|
|
2.2. |
Ведение химической разведки и оценки обстановки: |
|
|
|
|
|
|
|
|
|
|
|
|
|
|
|
|
|
|
|
|
|
|
|
|
|
|
|
|
Разведгруппа |
чел. |
|
|
|
|
|
|
|
|
|
|
|
|
|
|
|
|
|
|
|
|
|
|
|
|
|
|
|
Звено разведки |
чел. |
|
|
|
|
|
|
|
|
|
|
|
|
|
|
|
|
|
|
|
|
|
|
|
|
|
|
|
Группа радиационной и химической разведки |
чел. |
|
|
|
|
|
|
|
|
|
|
|
|
|
|
|
|
|
|
|
|
|
|
|
|
|
|
|
Пост радиационного и химического наблюдения |
чел. |
|
|
|
|
|
|
|
|
|
|
|
|
|
|
|
|
|
|
|
|
|
|
|
|
|
|
2.3. |
Приведение в готовность защитных сооружений с 3-м режимом работы к приему укрываемых на: |
чел. |
|
|
|
|
|
|
|
|
|
|
|
|
|
|
|
|
|
|
|
|
|
|
|
|
|
|
2.4. |
Выдача СИЗ: |
|
|
|
|
|
|
|
|
|
|
|
|
|
|
|
|
|
|
|
|
|
|
|
|
|
|
|
|
гражданский противогаз; |
шт. |
|
|
|
|
|
|
|
|
|
|
|
|
|
|
|
|
|
|
|
|
|
|
|
|
|
|
|
промышленный противогаз; |
шт. |
|
|
|
|
|
|
|
|
|
|
|
|
|
|
|
|
|
|
|
|
|
|
|
|
|
|
|
изолирующий противогаз |
шт. |
|
|
|
|
|
|
|
|
|
|
|
|
|
|
|
|
|
|
|
|
|
|
|
|
|
|
2.5. |
Эвакуация персонала АС с территории АС: |
|
|
|
|
|
|
|
|
|
|
|
|
|
|
|
|
|
|
|
|
|
|
|
|
|
|
|
|
пешими колоннами |
чел. |
|
|
|
|
|
|
|
|
|
|
|
|
|
|
|
|
|
|
|
|
|
|
|
|
|
|
|
автомобильным транспортом |
чел. |
|
|
|
|
|
|
|
|
|
|
|
|
|
|
|
|
|
|
|
|
|
|
|
|
|
|
2.6. |
Учет и регистрация эвакуированного персонала АС и членов их семей в районе эвакуации АС: |
|
|
|
|
|
|
|
|
|
|
|
|
|
|
|
|
|
|
|
|
|
|
|
|
|
|
|
|
Адресно-справочное бюро |
шт. |
|
|
|
|
|
|
|
|
|
|
|
|
|
|
|
|
|
|
|
|
|
|
|
|
|
|
|
Военно-учетный стол |
шт. |
|
|
|
|
|
|
|
|
|
|
|
|
|
|
|
|
|
|
|
|
|
|
|
|
|
|
|
Приемник-распределитель |
шт. |
|
|
|
|
|
|
|
|
|
|
|
|
|
|
|
|
|
|
|
|
|
|
|
|
|
|
2.7. |
Представление донесений о ходе проведения эвакуации персонала АС и членов их семей |
шт. |
|
|
|
|
|
|
|
|
|
|
|
|
|
|
|
|
|
|
|
|
|
|
|
|
|
|
3. ПРИ УГРОЗЕ ВОЗНИКНОВЕНИЯ ДРУГИХ ЧС. |
|||||||||||||||||||||||||||
|
3.1. |
Оповещение об эвакуации персонала АС и членов их семей: |
|
|
|
|
|
|
|
|
|
|
|
|
|
|
|
|
|
|
|
|
|
|
|
|
|
|
|
|
ЛСО |
шт. |
|
|
|
|
|
|
|
|
|
|
|
|
|
|
|
|
|
|
|
|
|
|
|
|
|
|
|
Узел связи |
шт. |
|
|
|
|
|
|
|
|
|
|
|
|
|
|
|
|
|
|
|
|
|
|
|
|
|
|
3.2. |
Приведение в готовность эвакоорганов: |
|
|
|
|
|
|
|
|
|
|
|
|
|
|
|
|
|
|
|
|
|
|
|
|
|
|
|
|
эвакокомиссия |
чел. |
|
|
|
|
|
|
|
|
|
|
|
|
|
|
|
|
|
|
|
|
|
|
|
|
|
|
|
ПП |
чел. |
|
|
|
|
|
|
|
|
|
|
|
|
|
|
|
|
|
|
|
|
|
|
|
|
|
|
|
ППЭ |
чел. |
|
|
|
|
|
|
|
|
|
|
|
|
|
|
|
|
|
|
|
|
|
|
|
|
|
|
|
ПЭП |
чел. |
|
|
|
|
|
|
|
|
|
|
|
|
|
|
|
|
|
|
|
|
|
|
|
|
|
|
|
ПВ |
чел. |
|
|
|
|
|
|
|
|
|
|
|
|
|
|
|
|
|
|
|
|
|
|
|
|
|
|
3.3. |
Организация и обеспечение эвакуации персонала АС и членов их семей в район эвакуации АС |
|
|
|
|
|
|
|
|
|
|
|
|
|
|
|
|
|
|
|
|
|
|
|
|
|
|
|
3.4. |
Уточнение расчетов на эвакуацию персонала АС и членов их семей: |
|
|
|
|
|
|
|
|
|
|
|
|
|
|
|
|
|
|
|
|
|
|
|
|
|
|
|
|
частичная эвакуация (раскрыть по категориям: беременные женщины, дети 1-2 года и т. д.) |
чел. |
|
|
|
|
|
|
|
|
|
|
|
|
|
|
|
|
|
|
|
|
|
|
|
|
|
|
|
Общая эвакуация |
чел. |
|
|
|
|
|
|
|
|
|
|
|
|
|
|
|
|
|
|
|
|
|
|
|
|
|
|
3.5. |
Уточнение расчетов эвакуации персонала АС и членов их семей комбинированным способом: |
|
|
|
|
|
|
|
|
|
|
|
|
|
|
|
|
|
|
|
|
|
|
|
|
|
|
|
|
железнодорожным транспортом |
чел. |
|
|
|
|
|
|
|
|
|
|
|
|
|
|
|
|
|
|
|
|
|
|
|
|
|
|
|
автомобильным транспортом* |
чел. |
|
|
|
|
|
|
|
|
|
|
|
|
|
|
|
|
|
|
|
|
|
|
|
|
|
|
|
водным транспортом |
чел. |
|
|
|
|
|
|
|
|
|
|
|
|
|
|
|
|
|
|
|
|
|
|
|
|
|
|
|
воздушным транспортом |
чел. |
|
|
|
|
|
|
|
|
|
|
|
|
|
|
|
|
|
|
|
|
|
|
|
|
|
|
|
пешими колоннами |
чел. |
|
|
|
|
|
|
|
|
|
|
|
|
|
|
|
|
|
|
|
|
|
|
|
|
|
|
3.6. |
Выезд оперативных групп по размещению в районе эвакуации АС |
шт. |
|
|
|
|
|
|
|
|
|
|
|
|
|
|
|
|
|
|
|
|
|
|
|
|
|
|
3.7. |
Распределение на ППЭ персонала АС для расселения в населенных пунктах района эвакуации АС по цехам и отделам: ППЭ |
шт. |
|
|
|
|
|
|
|
|
|
|
|
|
|
|
|
|
|
|
|
|
|
|
|
|
|
|
3.8. |
Размещение персонала АС и членов их семей в районе эвакуации АС, Медицинское и коммунально-бытовое обеспечение эвакуированного населения: |
|
|
|
|
|
|
|
|
|
|
|
|
|
|
|
|
|
|
|
|
|
|
|
|
|
|
|
|
населенный пункт |
шт. |
|
|
|
|
|
|
|
|
|
|
|
|
|
|
|
|
|
|
|
|
|
|
|
|
|
|
|
Больница |
шт. |
|
|
|
|
|
|
|
|
|
|
|
|
|
|
|
|
|
|
|
|
|
|
|
|
|
|
|
Поликлиника |
шт. |
|
|
|
|
|
|
|
|
|
|
|
|
|
|
|
|
|
|
|
|
|
|
|
|
|
|
|
Фельдшерско-акушерский пункт |
шт. |
|
|
|
|
|
|
|
|
|
|
|
|
|
|
|
|
|
|
|
|
|
|
|
|
|
|
|
Баня |
шт. |
|
|
|
|
|
|
|
|
|
|
|
|
|
|
|
|
|
|
|
|
|
|
|
|
|
|
|
Душевая |
шт. |
|
|
|
|
|
|
|
|
|
|
|
|
|
|
|
|
|
|
|
|
|
|
|
|
|
|
|
Прачечная и т. д. |
шт. |
|
|
|
|
|
|
|
|
|
|
|
|
|
|
|
|
|
|
|
|
|
|
|
|
|
|
3.9. |
Учет и регистрация эвакуированного персонала АС и членов их семей в районе эвакуации АС: |
|
|
|
|
|
|
|
|
|
|
|
|
|
|
|
|
|
|
|
|
|
|
|
|
|
|
|
|
Адресно-справочное бюро |
шт. |
|
|
|
|
|
|
|
|
|
|
|
|
|
|
|
|
|
|
|
|
|
|
|
|
|
|
|
Военно-учетный стол |
шт. |
|
|
|
|
|
|
|
|
|
|
|
|
|
|
|
|
|
|
|
|
|
|
|
|
|
|
|
Приемник-распределитель |
шт. |
|
|
|
|
|
|
|
|
|
|
|
|
|
|
|
|
|
|
|
|
|
|
|
|
|
|
3.10. |
Представление донесений о ходе проведения эвакуации персонала АС и членов их семей |
шт. |
|
|
|
|
|
|
|
|
|
|
|
|
|
|
|
|
|
|
|
|
|
|
|
|
|
*При расчете вариантов эвакуации персонала АС и членов их семей автомобильным транспортом должно вывозиться 100 % подлежащих эвакуации, остальные виды транспорта - дублирование.
Председатель эвакокомиссии АС
Начальник штаба по делам ГО и ЧС АС
|
№ п/п |
Наименование цеха, отдела, подразделения АС, микрорайона города при АС по позициям 1,2 и 3 |
Подлежит эвакуации, чел- |
Привлекаемый транспорт, ед. |
Время прибытия транспорта, Ч+___ |
Расчетное время на эвакуацию, ч |
Пункт размещения эвакуируемого населения в загородной зоне (районы эвакуации АС - основной, запасной) |
||||||
|
Всего |
в том числе |
автомобильный |
ж.-д. |
водный |
воздушный |
|||||||
|
взрослые |
дети |
автобус |
грузовой |
|||||||||
|
1 |
2 |
3 |
4 |
5 |
6 |
7 |
3 |
9 |
10 |
11 |
12 |
13 |
|
1. |
С территории промллощадки АС и СЗЗ в город при АС |
|
|
|
|
|
|
|
|
|
|
|
|
2. |
С территории промплощадки АС и СЗЗ, минуя город при АС. в район эвакуации АС |
|
|
|
|
|
|
|
|
|
|
|
|
3. |
Из города при АС в район эвакуации АС |
|
|
|
|
|
|
|
|
|
|
|
Примечание. При расчете вариантов эвакуации персонала АС и членов их семей автомобильным транспортом должно вывозиться 100 % подлежащих эвакуации, остальные виды транспорта - дублирование
Председатель эвакокомиссии АС
|
№ п/п |
Наименование сил и средств |
Место дислокации (телефон) |
Расстояние мест дислокации территориальных формирований и в/ч от АС, км |
Время приведения в готовность, ч |
Время прибытия на АС, ч |
Наименование района сосредоточения формирований и в/ч (основных и запасных), указываются населенные пункты, их расстояния до АС и направления от АС (запад, юг и т.д.) |
Численность личного состава, чел. |
|
1 |
2 |
3 |
4 |
5 |
6 |
7 |
8 |
|
|
|
|
|
|
|
|
|
|
Техника |
Потребность в заправке на обратный путь, л |
|||||||||||||
|
Автомобильный транспорт, ед. |
Инженерная, ед. |
|||||||||||||
|
всего |
в том числе |
всего |
в том числе |
бензином |
дизтопливом |
|||||||||
|
легковой |
грузовой |
специальный |
автобус |
специальная |
экскаватор |
бульдозер |
автокран |
Передвижная электростанция |
самосвал |
А-76 |
А-93 |
|||
|
9 |
10 |
11 |
12 |
13 |
14 |
15 |
16 |
17 |
18 |
19 |
20 |
21 |
22 |
23 |
|
|
|
|
|
|
|
|
|
|
|
|
|
|
|
|
Начальник штаба по делам ГО и ЧС АС
|
№ п/п |
Наименование сил и средств (основных и привлекаемых) |
Место дислокации (телефон) |
Время приведения в готовность, мин |
Время прибытия на АС, мин |
Численность личного состава, чел. |
Пожарная техника, ед, |
|||
|
всего |
в том числе |
||||||||
|
|
|
|
|||||||
|
1 |
2 |
3 |
4 |
5 |
6 |
7 |
8 |
9 |
10 |
|
|
|
|
|
|
|
|
|
|
|
Начальник противопожарной службы ГО АС
|
№ п/п |
Наименование СДЯВ, агрегатное состояние (газ, жидкость) |
Объем и количество емкостей (куб.м - №) |
Пороговая токсидоза, мг мин/л |
|
1. |
Аммиак (жидкость) |
70-1 |
15 |
|
25-1 |
|||
|
2. |
Азотная кислота (жидкость) |
70-1 |
1,5 |
|
15-1 |
|||
|
3. |
Другие используемые СДЯВ (по данным последней инвентаризации) |
|
|
Начальник службы радиационной и химической защиты ГО АС
Начальник химического цеха АС
СОДЕРЖАНИЕ
|
ГОСТЫ, СТРОИТЕЛЬНЫЕ и ТЕХНИЧЕСКИЕ НОРМАТИВЫ. Некоммерческая онлайн система, содержащая все Российские Госты, национальные Стандарты и нормативы. В Системе содержится более 150000 файлов нормативно-технической документации, действующей на территории РФ. Система предназначена для широкого круга инженерно-технических специалистов. Copyright © www.gostrf.com, 2008 - 2026 |