Крупнейшая бесплатная информационно-справочная система онлайн доступа к полному собранию технических нормативно-правовых актов РФ. Огромная база технических нормативов (более 150 тысяч документов) и полное собрание национальных стандартов, аутентичное официальной базе Госстандарта. GOSTRF.com - это более 1 Терабайта бесплатной технической информации для всех пользователей интернета. Все электронные копии представленных здесь документов могут распространяться без каких-либо ограничений. Поощряется распространение информации с этого сайта на любых других ресурсах. Каждый человек имеет право на неограниченный доступ к этим документам! Каждый человек имеет право на знание требований, изложенных в данных нормативно-правовых актах!

  


 

ГОСТ Р 51318.22-2006

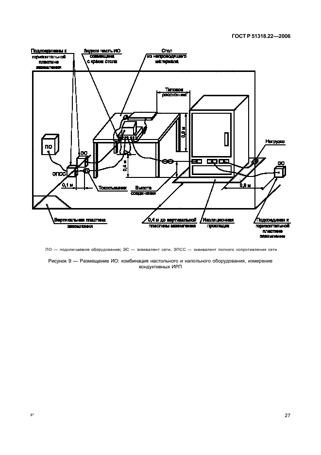
Совместимость технических средств электромагнитная. Оборудование информационных технологий. Радиопомехи индустриальные. Нормы и методы измерений

Обозначение:ГОСТ Р 51318.22-2006
Текущий статус документа: действующий
Название документа рус.:Совместимость технических средств электромагнитная. Оборудование информационных технологий. Радиопомехи индустриальные. Нормы и методы измерений
Название документа англ.:Electromagnetic compatibility of technical equipment. Information technology equipment. Man-made radio disturbance. Limits and methods of measurement
Дата актуализации текста:01.12.2013
Дата издания:10.05.2007
Дата введения:30.06.2007
Дата последнего изменения:16.10.2013
Дата окончания срока действия:01.01.2014
Область применения:Настоящий стандарт распространяется на оборудование информационных технологий (ОИТ).
Стандарт устанавливает нормы и методы измерений индустриальных радиопомех (ИРП) от ОИТ классов А и Б в полосе частот от 0,15 МГц до 6 ГГц.
Измерения на частотах, применительно к которым нормы не установлены, не проводят.
Настоящий стандарт не распространяется на оборудование, для которого нормы ИРП в полосе часто от 0,15 МГц до 6 ГГц установлены в других национальных стандартах, разработанных на основе применения международных стандартов МЭК или СИСПР
Список изменений:№0 от 01.01.2014 (рег. 22.07.2013) «Текстовое изменение; Изменено заглавие»
ГОСТ Р 51318.22-2006ГОСТ Р 51318.22-2006ГОСТ Р 51318.22-2006ГОСТ Р 51318.22-2006ГОСТ Р 51318.22-2006ГОСТ Р 51318.22-2006ГОСТ Р 51318.22-2006ГОСТ Р 51318.22-2006ГОСТ Р 51318.22-2006ГОСТ Р 51318.22-2006ГОСТ Р 51318.22-2006ГОСТ Р 51318.22-2006ГОСТ Р 51318.22-2006ГОСТ Р 51318.22-2006ГОСТ Р 51318.22-2006ГОСТ Р 51318.22-2006ГОСТ Р 51318.22-2006ГОСТ Р 51318.22-2006ГОСТ Р 51318.22-2006ГОСТ Р 51318.22-2006ГОСТ Р 51318.22-2006ГОСТ Р 51318.22-2006ГОСТ Р 51318.22-2006ГОСТ Р 51318.22-2006ГОСТ Р 51318.22-2006ГОСТ Р 51318.22-2006ГОСТ Р 51318.22-2006ГОСТ Р 51318.22-2006ГОСТ Р 51318.22-2006ГОСТ Р 51318.22-2006ГОСТ Р 51318.22-2006ГОСТ Р 51318.22-2006ГОСТ Р 51318.22-2006ГОСТ Р 51318.22-2006ГОСТ Р 51318.22-2006ГОСТ Р 51318.22-2006ГОСТ Р 51318.22-2006ГОСТ Р 51318.22-2006ГОСТ Р 51318.22-2006ГОСТ Р 51318.22-2006ГОСТ Р 51318.22-2006ГОСТ Р 51318.22-2006ГОСТ Р 51318.22-2006ГОСТ Р 51318.22-2006ГОСТ Р 51318.22-2006ГОСТ Р 51318.22-2006ГОСТ Р 51318.22-2006ГОСТ Р 51318.22-2006ГОСТ Р 51318.22-2006ГОСТ Р 51318.22-2006ГОСТ Р 51318.22-2006ГОСТ Р 51318.22-2006ГОСТ Р 51318.22-2006ГОСТ Р 51318.22-2006ГОСТ Р 51318.22-2006ГОСТ Р 51318.22-2006ГОСТ Р 51318.22-2006ГОСТ Р 51318.22-2006ГОСТ Р 51318.22-2006ГОСТ Р 51318.22-2006ГОСТ Р 51318.22-2006ГОСТ Р 51318.22-2006ГОСТ Р 51318.22-2006ГОСТ Р 51318.22-2006ГОСТ Р 51318.22-2006
 




ГОСТЫ, СТРОИТЕЛЬНЫЕ и ТЕХНИЧЕСКИЕ НОРМАТИВЫ.
Некоммерческая онлайн система, содержащая все Российские Госты, национальные Стандарты и нормативы.
В Системе содержится более 150000 файлов нормативно-технической документации, действующей на территории РФ.
Система предназначена для широкого круга инженерно-технических специалистов.

Рейтинг@Mail.ru Яндекс цитирования

Copyright © www.gostrf.com, 2008 - 2026