Крупнейшая бесплатная информационно-справочная система онлайн доступа к полному собранию технических нормативно-правовых актов РФ. Огромная база технических нормативов (более 150 тысяч документов) и полное собрание национальных стандартов, аутентичное официальной базе Госстандарта. GOSTRF.com - это более 1 Терабайта бесплатной технической информации для всех пользователей интернета. Все электронные копии представленных здесь документов могут распространяться без каких-либо ограничений. Поощряется распространение информации с этого сайта на любых других ресурсах. Каждый человек имеет право на неограниченный доступ к этим документам! Каждый человек имеет право на знание требований, изложенных в данных нормативно-правовых актах!

  


 

ГОСТ Р 52570-2006

Бензины автомобильные и авиационные. Определение бензола и толуола методом газовой хроматографии

Обозначение:ГОСТ Р 52570-2006
Текущий статус документа: действующий
Название документа рус.:Бензины автомобильные и авиационные. Определение бензола и толуола методом газовой хроматографии
Название документа англ.:Motor and aviation gasolines. Determination of benzene and toluene by method of gas chromatography
Дата актуализации текста:01.12.2013
Дата издания:01.07.2007
Дата введения:30.06.2007
Дата последнего изменения:22.05.2013
Переиздание:переиздание
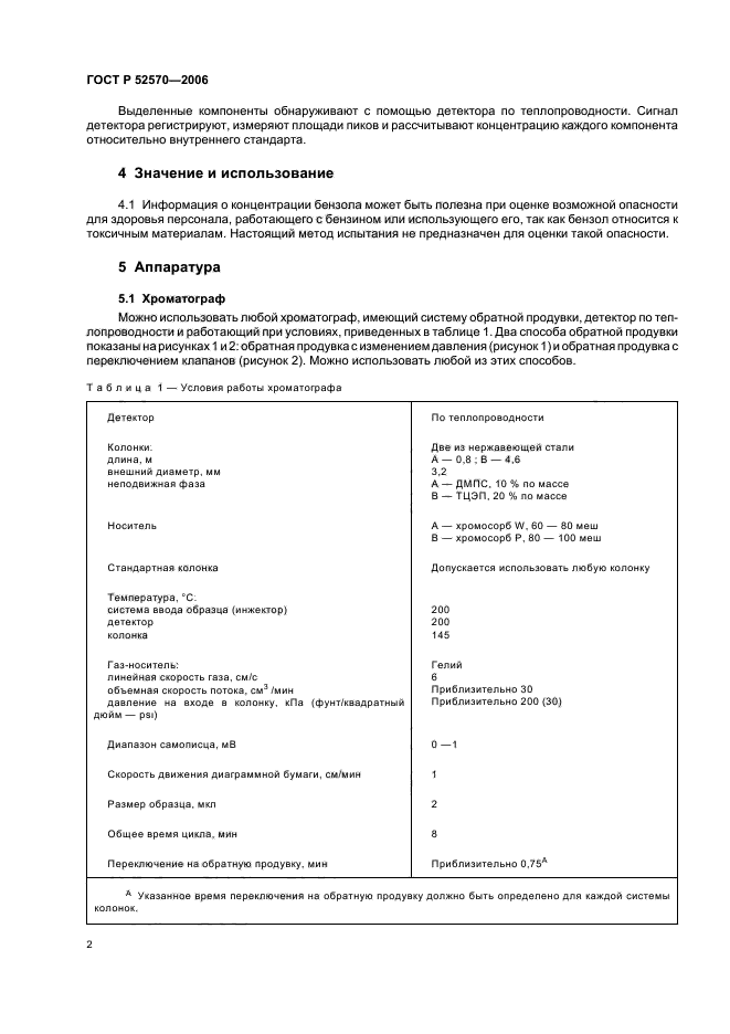
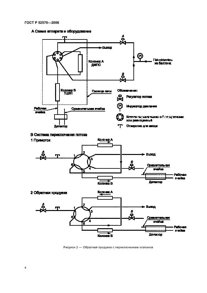
Область применения:Настоящий стандарт устанавливает метод определения бензола и толуола в товарных автомобильных и авиационных бензинах с помощью газовой хроматографии.
Бензол определяют в диапазоне от 0,1% до 5% по объему, толуол - от 2% до 20% по объему.
Прецизионность настоящего метода определена для товарных бензинов, включая бензины, содержащие оксигенаты (простые эфиры, такие как метилтретбутиловый, этилтретбутиловый и третамилметиловый эфиры).
Настоящий метод не применим для бензинов, содержащих этанол и/или метанол, которые являются мешающими факторами.
Настоящий стандарт не устанавливает требований, связанных с безопасностью применения настоящего метода.
Необходимые требования по безопасности, охране здоровья и соответствующие ограничения устанавливает пользователь настоящего стандарта
ГОСТ Р 52570-2006ГОСТ Р 52570-2006ГОСТ Р 52570-2006ГОСТ Р 52570-2006ГОСТ Р 52570-2006ГОСТ Р 52570-2006ГОСТ Р 52570-2006ГОСТ Р 52570-2006ГОСТ Р 52570-2006ГОСТ Р 52570-2006ГОСТ Р 52570-2006ГОСТ Р 52570-2006ГОСТ Р 52570-2006ГОСТ Р 52570-2006ГОСТ Р 52570-2006ГОСТ Р 52570-2006ГОСТ Р 52570-2006ГОСТ Р 52570-2006
 




ГОСТЫ, СТРОИТЕЛЬНЫЕ и ТЕХНИЧЕСКИЕ НОРМАТИВЫ.
Некоммерческая онлайн система, содержащая все Российские Госты, национальные Стандарты и нормативы.
В Системе содержится более 150000 файлов нормативно-технической документации, действующей на территории РФ.
Система предназначена для широкого круга инженерно-технических специалистов.

Рейтинг@Mail.ru Яндекс цитирования

Copyright © www.gostrf.com, 2008 - 2026