Крупнейшая бесплатная информационно-справочная система онлайн доступа к полному собранию технических нормативно-правовых актов РФ. Огромная база технических нормативов (более 150 тысяч документов) и полное собрание национальных стандартов, аутентичное официальной базе Госстандарта. GOSTRF.com - это более 1 Терабайта бесплатной технической информации для всех пользователей интернета. Все электронные копии представленных здесь документов могут распространяться без каких-либо ограничений. Поощряется распространение информации с этого сайта на любых других ресурсах. Каждый человек имеет право на неограниченный доступ к этим документам! Каждый человек имеет право на знание требований, изложенных в данных нормативно-правовых актах!

  


 

ГОСТ Р 51317.4.16-2000

Совместимость технических средств электромагнитная. Устойчивость к кондуктивным помехам в полосе частот от 0 до 150 кГц. Требования и методы испытаний

Обозначение:ГОСТ Р 51317.4.16-2000
Текущий статус документа: действующий
Название документа рус.:Совместимость технических средств электромагнитная. Устойчивость к кондуктивным помехам в полосе частот от 0 до 150 кГц. Требования и методы испытаний
Название документа англ.:Electromagnetic compatibility of technical equipment. Immunity to conducted disturbances in the frequency range 0 Hz to 150 kHz. Requirement and test methods
Дата актуализации текста:01.12.2013
Дата издания:02.04.2001
Дата введения:01.01.2002
Дата последнего изменения:22.05.2013
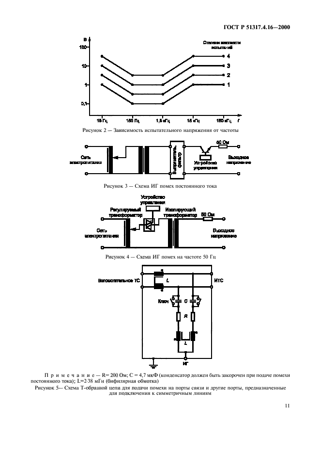
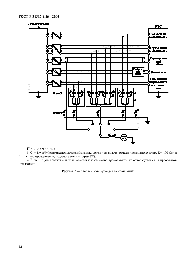
Область применения:Настоящий стандарт устанавливает требования и методы испытаний электротехнических, электронных и радиоэлектронных изделий и оборудования на устойчивость к кондуктивным электромагнитным помехам, представляющим собой общие несимметрические напряжения, в полосе частот от 0 до 150 кГц, подобные тем, которые возникают при протекании электрического тока в силовых кабелях, расположенных поблизости от технических средств (ТС), и токов утечки в системах заземления, а также общую основу для оценки устойчивости ТС при воздействии кондуктивных помех указанного вида на порты электропитания, сигнализации, управления и связи.
Стандарт распространяется на ТС , подключаемые к низковольтным распределительным электрическим сетям и промышленным электрическим сетям при частоте питающего напряжения 50 Гц
ГОСТ Р 51317.4.16-2000ГОСТ Р 51317.4.16-2000ГОСТ Р 51317.4.16-2000ГОСТ Р 51317.4.16-2000ГОСТ Р 51317.4.16-2000ГОСТ Р 51317.4.16-2000ГОСТ Р 51317.4.16-2000ГОСТ Р 51317.4.16-2000ГОСТ Р 51317.4.16-2000ГОСТ Р 51317.4.16-2000ГОСТ Р 51317.4.16-2000ГОСТ Р 51317.4.16-2000ГОСТ Р 51317.4.16-2000ГОСТ Р 51317.4.16-2000ГОСТ Р 51317.4.16-2000ГОСТ Р 51317.4.16-2000ГОСТ Р 51317.4.16-2000ГОСТ Р 51317.4.16-2000ГОСТ Р 51317.4.16-2000ГОСТ Р 51317.4.16-2000
 




ГОСТЫ, СТРОИТЕЛЬНЫЕ и ТЕХНИЧЕСКИЕ НОРМАТИВЫ.
Некоммерческая онлайн система, содержащая все Российские Госты, национальные Стандарты и нормативы.
В Системе содержится более 150000 файлов нормативно-технической документации, действующей на территории РФ.
Система предназначена для широкого круга инженерно-технических специалистов.

Рейтинг@Mail.ru Яндекс цитирования

Copyright © www.gostrf.com, 2008 - 2026