Крупнейшая бесплатная информационно-справочная система онлайн доступа к полному собранию технических нормативно-правовых актов РФ. Огромная база технических нормативов (более 150 тысяч документов) и полное собрание национальных стандартов, аутентичное официальной базе Госстандарта. GOSTRF.com - это более 1 Терабайта бесплатной технической информации для всех пользователей интернета. Все электронные копии представленных здесь документов могут распространяться без каких-либо ограничений. Поощряется распространение информации с этого сайта на любых других ресурсах. Каждый человек имеет право на неограниченный доступ к этим документам! Каждый человек имеет право на знание требований, изложенных в данных нормативно-правовых актах!

  


 

ГОСТ Р 52350.7-2005

Электрооборудование для взрывоопасных газовых сред. Часть 7. Повышенная защита вида "е"

Обозначение:ГОСТ Р 52350.7-2005
Текущий статус документа: действующий
Название документа рус.:Электрооборудование для взрывоопасных газовых сред. Часть 7. Повышенная защита вида "е"
Название документа англ.:Electrical apparatus for explosive gas atmospheres. Part 7. Increased safety "e"
Дата актуализации текста:01.12.2013
Дата издания:17.08.2006
Дата введения:01.01.2007
Дата последнего изменения:22.05.2013
Дата окончания срока действия:15.02.2014
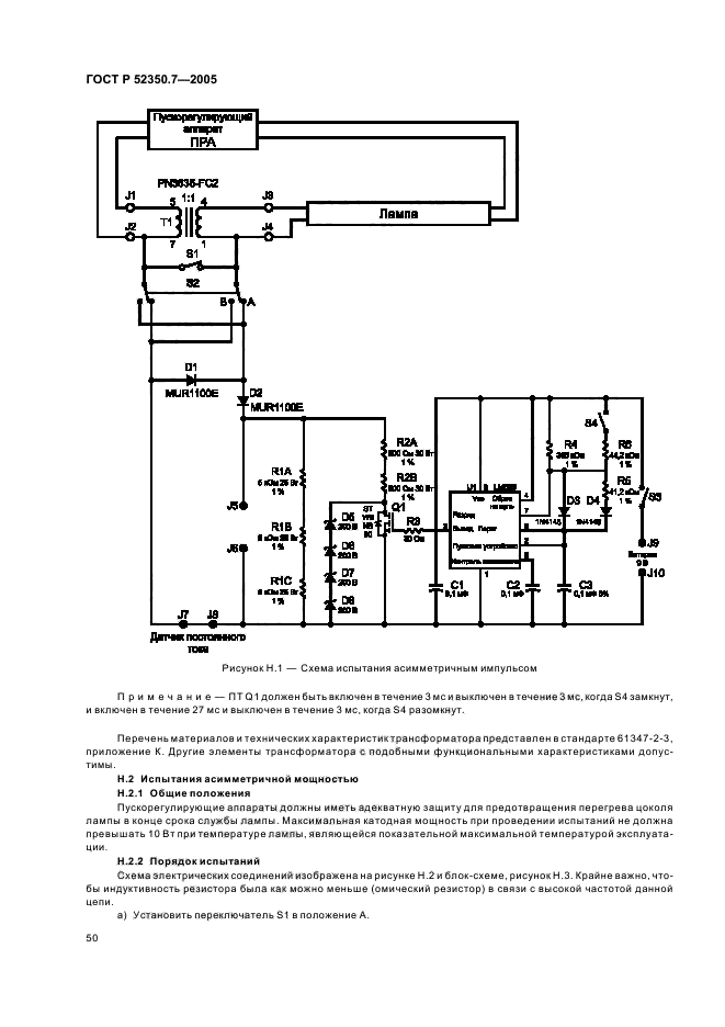
Область применения:Настоящий стандарт устанавливает требования к проектированию, конструкции, испытаниям и маркировке взрывозащищенного электрооборудования с видом защиты “повышенная защита “е“, предназначенного для использования во взрывоопасных газовых средах. Требования настоящего стандарта распространяются на взрывозащищенное электрооборудование, номинальное эффективное значение переменного тока или номинальное напряжение постоянного тока которого не более 11 кВ и в котором приняты дополнительные меры против возникновения дуговых разрядов, искрения или повышенных температур в нормальном или указанном нештатном режимах работы.
Требования, установленные настоящим стандартом, дополняют общие требования, изложенные в МЭК 60079-0 для защиты вида “е“, если только они не отменены в каком-либо конкретном случае
Список изменений:№0 от 15.02.2014 (рег. 26.11.2012) «Текстовое изменение; Изменено заглавие»
ГОСТ Р 52350.7-2005ГОСТ Р 52350.7-2005ГОСТ Р 52350.7-2005ГОСТ Р 52350.7-2005ГОСТ Р 52350.7-2005ГОСТ Р 52350.7-2005ГОСТ Р 52350.7-2005ГОСТ Р 52350.7-2005ГОСТ Р 52350.7-2005ГОСТ Р 52350.7-2005ГОСТ Р 52350.7-2005ГОСТ Р 52350.7-2005ГОСТ Р 52350.7-2005ГОСТ Р 52350.7-2005ГОСТ Р 52350.7-2005ГОСТ Р 52350.7-2005ГОСТ Р 52350.7-2005ГОСТ Р 52350.7-2005ГОСТ Р 52350.7-2005ГОСТ Р 52350.7-2005ГОСТ Р 52350.7-2005ГОСТ Р 52350.7-2005ГОСТ Р 52350.7-2005ГОСТ Р 52350.7-2005ГОСТ Р 52350.7-2005ГОСТ Р 52350.7-2005ГОСТ Р 52350.7-2005ГОСТ Р 52350.7-2005ГОСТ Р 52350.7-2005ГОСТ Р 52350.7-2005ГОСТ Р 52350.7-2005ГОСТ Р 52350.7-2005ГОСТ Р 52350.7-2005ГОСТ Р 52350.7-2005ГОСТ Р 52350.7-2005ГОСТ Р 52350.7-2005ГОСТ Р 52350.7-2005ГОСТ Р 52350.7-2005ГОСТ Р 52350.7-2005ГОСТ Р 52350.7-2005ГОСТ Р 52350.7-2005ГОСТ Р 52350.7-2005ГОСТ Р 52350.7-2005ГОСТ Р 52350.7-2005ГОСТ Р 52350.7-2005ГОСТ Р 52350.7-2005ГОСТ Р 52350.7-2005ГОСТ Р 52350.7-2005ГОСТ Р 52350.7-2005ГОСТ Р 52350.7-2005ГОСТ Р 52350.7-2005ГОСТ Р 52350.7-2005ГОСТ Р 52350.7-2005ГОСТ Р 52350.7-2005ГОСТ Р 52350.7-2005ГОСТ Р 52350.7-2005ГОСТ Р 52350.7-2005ГОСТ Р 52350.7-2005ГОСТ Р 52350.7-2005ГОСТ Р 52350.7-2005ГОСТ Р 52350.7-2005ГОСТ Р 52350.7-2005ГОСТ Р 52350.7-2005ГОСТ Р 52350.7-2005ГОСТ Р 52350.7-2005
 




ГОСТЫ, СТРОИТЕЛЬНЫЕ и ТЕХНИЧЕСКИЕ НОРМАТИВЫ.
Некоммерческая онлайн система, содержащая все Российские Госты, национальные Стандарты и нормативы.
В Системе содержится более 150000 файлов нормативно-технической документации, действующей на территории РФ.
Система предназначена для широкого круга инженерно-технических специалистов.

Рейтинг@Mail.ru Яндекс цитирования

Copyright © www.gostrf.com, 2008 - 2026