Крупнейшая бесплатная информационно-справочная система онлайн доступа к полному собранию технических нормативно-правовых актов РФ. Огромная база технических нормативов (более 150 тысяч документов) и полное собрание национальных стандартов, аутентичное официальной базе Госстандарта. GOSTRF.com - это более 1 Терабайта бесплатной технической информации для всех пользователей интернета. Все электронные копии представленных здесь документов могут распространяться без каких-либо ограничений. Поощряется распространение информации с этого сайта на любых других ресурсах. Каждый человек имеет право на неограниченный доступ к этим документам! Каждый человек имеет право на знание требований, изложенных в данных нормативно-правовых актах!

  


 

ГОСТ 13549-78

Смолы полиэфирные ненасыщенные. Методы определения содержания стирола

Обозначение:ГОСТ 13549-78
Текущий статус документа: действующий
Название документа рус.:Смолы полиэфирные ненасыщенные. Методы определения содержания стирола
Название документа англ.:Unsaturated polyester resins. Methods for determination of styrene content
Дата актуализации текста:01.12.2013
Дата издания:01.03.1999
Дата введения:01.01.1979
Дата последнего изменения:22.05.2013
Переиздание:переиздание с изм. 1
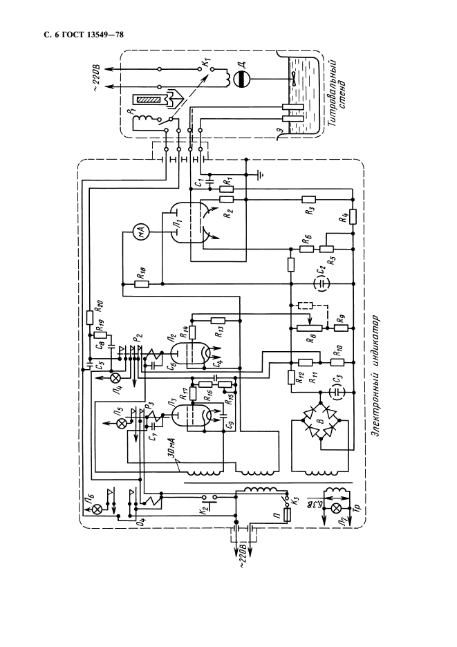
Область применения:Настоящий стандарт распространяется на ненасыщенные полиэфирные смолы и устанавливает методы определения содержания стирола в стирольных растворах ненасыщенных полиэфиров (инструментальный и визуальные)
Список изменений:№0 от 27.06.1988 (рег. 27.06.1988) «Срок действия продлен»
№1 от 01.08.1990 (рег. 15.01.1990) «Поправка»
ГОСТ 13549-78ГОСТ 13549-78ГОСТ 13549-78ГОСТ 13549-78ГОСТ 13549-78ГОСТ 13549-78ГОСТ 13549-78ГОСТ 13549-78
 




ГОСТЫ, СТРОИТЕЛЬНЫЕ и ТЕХНИЧЕСКИЕ НОРМАТИВЫ.
Некоммерческая онлайн система, содержащая все Российские Госты, национальные Стандарты и нормативы.
В Системе содержится более 150000 файлов нормативно-технической документации, действующей на территории РФ.
Система предназначена для широкого круга инженерно-технических специалистов.

Рейтинг@Mail.ru Яндекс цитирования

Copyright © www.gostrf.com, 2008 - 2026