Крупнейшая бесплатная информационно-справочная система онлайн доступа к полному собранию технических нормативно-правовых актов РФ. Огромная база технических нормативов (более 150 тысяч документов) и полное собрание национальных стандартов, аутентичное официальной базе Госстандарта. GOSTRF.com - это более 1 Терабайта бесплатной технической информации для всех пользователей интернета. Все электронные копии представленных здесь документов могут распространяться без каких-либо ограничений. Поощряется распространение информации с этого сайта на любых других ресурсах. Каждый человек имеет право на неограниченный доступ к этим документам! Каждый человек имеет право на знание требований, изложенных в данных нормативно-правовых актах!

  


 

ГОСТ 6911-71

Питатели двухмагистральные централизованных смазочных систем. Технические условия

Обозначение:ГОСТ 6911-71
Текущий статус документа: действующий
Название документа рус.:Питатели двухмагистральные централизованных смазочных систем. Технические условия
Название документа англ.:Dual-line feeders for centralized lubricating systems. Specifications
Дата актуализации текста:01.12.2013
Дата издания:01.09.1998
Дата введения:30.06.1973
Дата последнего изменения:22.05.2013
Переиздание:переиздание с изм. 1
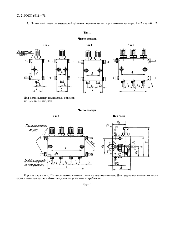
Область применения:Настоящий стандарт распространяется на питатели для двухмагистральных централизованных смазочных систем, предназначенные для периодической подачи пластичных смазочных материалов с числом пенетрации не ниже 280 при 25 град. С, отфильтрованных от частиц размером более 0,25 мм, и смазочных масел с кинематической вязкостью не ниже 120 мм 2/с при температуре 50 град. С к трущимся поверхностям при давлении в магистральных линиях до 20 МПа, при температуре окружающей среды от 1 до 55 град. С, изготавливаемые для нужд народного хозяйства и экспорта
Список изменений:№1 от 01.03.1980 (рег. 12.11.1979) «Срок действия продлен»
№2 от 01.06.1987 (рег. 18.12.1986) «Поправка»
№3 от 01.01.1991 (рег. 20.07.1990) «Срок действия продлен»
ГОСТ 6911-71ГОСТ 6911-71ГОСТ 6911-71ГОСТ 6911-71ГОСТ 6911-71ГОСТ 6911-71ГОСТ 6911-71ГОСТ 6911-71ГОСТ 6911-71ГОСТ 6911-71ГОСТ 6911-71
 




ГОСТЫ, СТРОИТЕЛЬНЫЕ и ТЕХНИЧЕСКИЕ НОРМАТИВЫ.
Некоммерческая онлайн система, содержащая все Российские Госты, национальные Стандарты и нормативы.
В Системе содержится более 150000 файлов нормативно-технической документации, действующей на территории РФ.
Система предназначена для широкого круга инженерно-технических специалистов.

Рейтинг@Mail.ru Яндекс цитирования

Copyright © www.gostrf.com, 2008 - 2026