Крупнейшая бесплатная информационно-справочная система онлайн доступа к полному собранию технических нормативно-правовых актов РФ. Огромная база технических нормативов (более 150 тысяч документов) и полное собрание национальных стандартов, аутентичное официальной базе Госстандарта. GOSTRF.com - это более 1 Терабайта бесплатной технической информации для всех пользователей интернета. Все электронные копии представленных здесь документов могут распространяться без каких-либо ограничений. Поощряется распространение информации с этого сайта на любых других ресурсах. Каждый человек имеет право на неограниченный доступ к этим документам! Каждый человек имеет право на знание требований, изложенных в данных нормативно-правовых актах!

  


 

ГОСТ Р 51317.4.4-2007

Совместимость технических средств электромагнитная. Устойчивость к наносекундным импульсным помехам. Требования и методы испытаний

Обозначение:ГОСТ Р 51317.4.4-2007
Текущий статус документа: действующий
Название документа рус.:Совместимость технических средств электромагнитная. Устойчивость к наносекундным импульсным помехам. Требования и методы испытаний
Название документа англ.:Electromagnetic compatibility of technical equipment. Immunity to nanosecond impulsive disturbance. Requirements and test methods
Дата актуализации текста:01.12.2013
Дата издания:04.04.2008
Дата введения:30.06.2008
Дата последнего изменения:22.05.2013
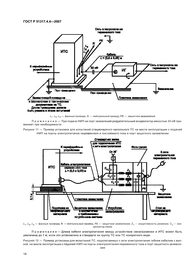
Область применения:Настоящий стандарт распространяется на электротехнические, электронные и радиоэлектронные изделия и оборудование и устанавливает требования к техническим средствам (ТС) по устойчивости к повторяющимся наносекундным помехам (НИП) и процедуры испытаний.
Целью настоящего стандарта является установление общих правил проведения воспроизводимых оценок качества функционирования ТС при воздействии НИП на порты электропитания, сигналов, управления и заземления.
Стандарт устанавливает степени жесткости испытаний ТС на устойчивость к НИП и методы испытаний, в том числе:
- форму испытательного напряжения;
- номенклатуру степеней жесткости испытаний;
- требования к испытательному оборудованию;
- процедуры верификации испытательного оборудования;
- состав испытательных установок;
- порядок проведения испытаний.
В стандарте установлены методы испытаний ТС в лабораторных условиях и на месте эксплуатации после окончательной установки ТС
ГОСТ Р 51317.4.4-2007ГОСТ Р 51317.4.4-2007ГОСТ Р 51317.4.4-2007ГОСТ Р 51317.4.4-2007ГОСТ Р 51317.4.4-2007ГОСТ Р 51317.4.4-2007ГОСТ Р 51317.4.4-2007ГОСТ Р 51317.4.4-2007ГОСТ Р 51317.4.4-2007ГОСТ Р 51317.4.4-2007ГОСТ Р 51317.4.4-2007ГОСТ Р 51317.4.4-2007ГОСТ Р 51317.4.4-2007ГОСТ Р 51317.4.4-2007ГОСТ Р 51317.4.4-2007ГОСТ Р 51317.4.4-2007ГОСТ Р 51317.4.4-2007ГОСТ Р 51317.4.4-2007ГОСТ Р 51317.4.4-2007ГОСТ Р 51317.4.4-2007ГОСТ Р 51317.4.4-2007ГОСТ Р 51317.4.4-2007ГОСТ Р 51317.4.4-2007ГОСТ Р 51317.4.4-2007ГОСТ Р 51317.4.4-2007ГОСТ Р 51317.4.4-2007ГОСТ Р 51317.4.4-2007
 




ГОСТЫ, СТРОИТЕЛЬНЫЕ и ТЕХНИЧЕСКИЕ НОРМАТИВЫ.
Некоммерческая онлайн система, содержащая все Российские Госты, национальные Стандарты и нормативы.
В Системе содержится более 150000 файлов нормативно-технической документации, действующей на территории РФ.
Система предназначена для широкого круга инженерно-технических специалистов.

Рейтинг@Mail.ru Яндекс цитирования

Copyright © www.gostrf.com, 2008 - 2026