Крупнейшая бесплатная информационно-справочная система онлайн доступа к полному собранию технических нормативно-правовых актов РФ. Огромная база технических нормативов (более 150 тысяч документов) и полное собрание национальных стандартов, аутентичное официальной базе Госстандарта. GOSTRF.com - это более 1 Терабайта бесплатной технической информации для всех пользователей интернета. Все электронные копии представленных здесь документов могут распространяться без каких-либо ограничений. Поощряется распространение информации с этого сайта на любых других ресурсах. Каждый человек имеет право на неограниченный доступ к этим документам! Каждый человек имеет право на знание требований, изложенных в данных нормативно-правовых актах!

  


 

ГОСТ Р 51317.1.2-2007

Совместимость технических средств электромагнитная. Методология обеспечения функциональной безопасности технических средств в отношении электромагнитных помех

Обозначение:ГОСТ Р 51317.1.2-2007
Текущий статус документа: действующий
Название документа рус.:Совместимость технических средств электромагнитная. Методология обеспечения функциональной безопасности технических средств в отношении электромагнитных помех
Название документа англ.:Electromagnetic compatibility of technical еquipment. Methodology for the achievement of the functional safety of technical equipment with regard to electromagnetic disturbance
Дата актуализации текста:01.12.2013
Дата издания:16.05.2008
Дата введения:30.06.2008
Дата последнего изменения:22.05.2013
Область применения:Настоящий стандарт устанавливает методологию обеспечения функциональной безопасности в отношении электромагнитных помех электротехнических и электронных изделий: аппаратов, систем и установок (технические средства), применяемых в рабочих условиях эксплуатации.
Настоящий стандарт устанавливает:
процедуры определения требований к техническим средствам (ТС) по обеспечению функциональной безопасности в условиях воздействия электромагнитных помех;
состав требований к ТС по обеспечению функциональной безопасности;
рекомендации по конструированию и проектированию, включая установку и монтаж ТС;
методы оценки функциональной безопасности ТС;
рекомендации по проведению испытаний ТС в области ЭВМ;
требования к отчету о влиянии электромагнитных помех на функциональную безопасность ТС.
Настоящий стандарт не устанавливает требований, связанных с непосредственной угрозой воздействия на человека электромагнитных полей, создаваемых ТС, а также с угрозой нарушения изоляции или возникновения иных условий, при которых человек может подвергаться опасности поражения электрическим током
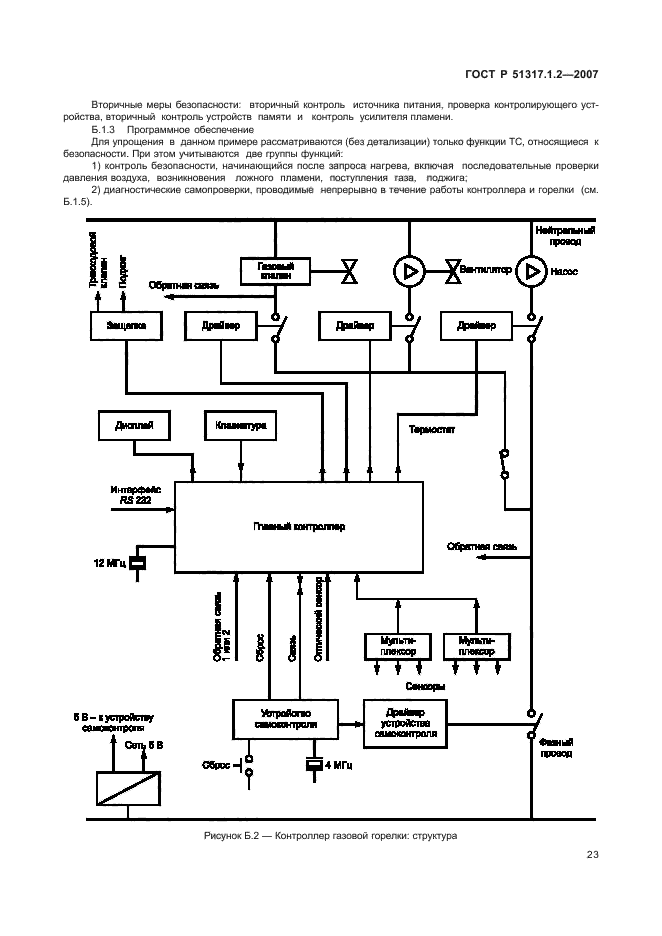
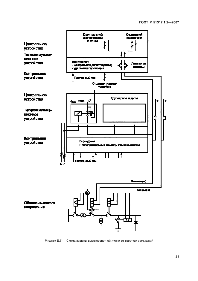
ГОСТ Р 51317.1.2-2007ГОСТ Р 51317.1.2-2007ГОСТ Р 51317.1.2-2007ГОСТ Р 51317.1.2-2007ГОСТ Р 51317.1.2-2007ГОСТ Р 51317.1.2-2007ГОСТ Р 51317.1.2-2007ГОСТ Р 51317.1.2-2007ГОСТ Р 51317.1.2-2007ГОСТ Р 51317.1.2-2007ГОСТ Р 51317.1.2-2007ГОСТ Р 51317.1.2-2007ГОСТ Р 51317.1.2-2007ГОСТ Р 51317.1.2-2007ГОСТ Р 51317.1.2-2007ГОСТ Р 51317.1.2-2007ГОСТ Р 51317.1.2-2007ГОСТ Р 51317.1.2-2007ГОСТ Р 51317.1.2-2007ГОСТ Р 51317.1.2-2007ГОСТ Р 51317.1.2-2007ГОСТ Р 51317.1.2-2007ГОСТ Р 51317.1.2-2007ГОСТ Р 51317.1.2-2007ГОСТ Р 51317.1.2-2007ГОСТ Р 51317.1.2-2007ГОСТ Р 51317.1.2-2007ГОСТ Р 51317.1.2-2007ГОСТ Р 51317.1.2-2007ГОСТ Р 51317.1.2-2007ГОСТ Р 51317.1.2-2007ГОСТ Р 51317.1.2-2007ГОСТ Р 51317.1.2-2007ГОСТ Р 51317.1.2-2007ГОСТ Р 51317.1.2-2007ГОСТ Р 51317.1.2-2007ГОСТ Р 51317.1.2-2007ГОСТ Р 51317.1.2-2007ГОСТ Р 51317.1.2-2007ГОСТ Р 51317.1.2-2007ГОСТ Р 51317.1.2-2007ГОСТ Р 51317.1.2-2007ГОСТ Р 51317.1.2-2007ГОСТ Р 51317.1.2-2007ГОСТ Р 51317.1.2-2007ГОСТ Р 51317.1.2-2007ГОСТ Р 51317.1.2-2007ГОСТ Р 51317.1.2-2007ГОСТ Р 51317.1.2-2007ГОСТ Р 51317.1.2-2007ГОСТ Р 51317.1.2-2007
 




ГОСТЫ, СТРОИТЕЛЬНЫЕ и ТЕХНИЧЕСКИЕ НОРМАТИВЫ.
Некоммерческая онлайн система, содержащая все Российские Госты, национальные Стандарты и нормативы.
В Системе содержится более 150000 файлов нормативно-технической документации, действующей на территории РФ.
Система предназначена для широкого круга инженерно-технических специалистов.

Рейтинг@Mail.ru Яндекс цитирования

Copyright © www.gostrf.com, 2008 - 2026