Крупнейшая бесплатная информационно-справочная система онлайн доступа к полному собранию технических нормативно-правовых актов РФ. Огромная база технических нормативов (более 150 тысяч документов) и полное собрание национальных стандартов, аутентичное официальной базе Госстандарта. GOSTRF.com - это более 1 Терабайта бесплатной технической информации для всех пользователей интернета. Все электронные копии представленных здесь документов могут распространяться без каких-либо ограничений. Поощряется распространение информации с этого сайта на любых других ресурсах. Каждый человек имеет право на неограниченный доступ к этим документам! Каждый человек имеет право на знание требований, изложенных в данных нормативно-правовых актах!

  


 

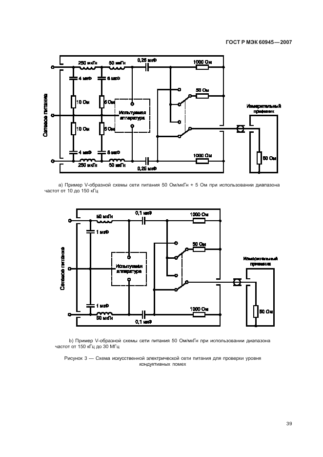
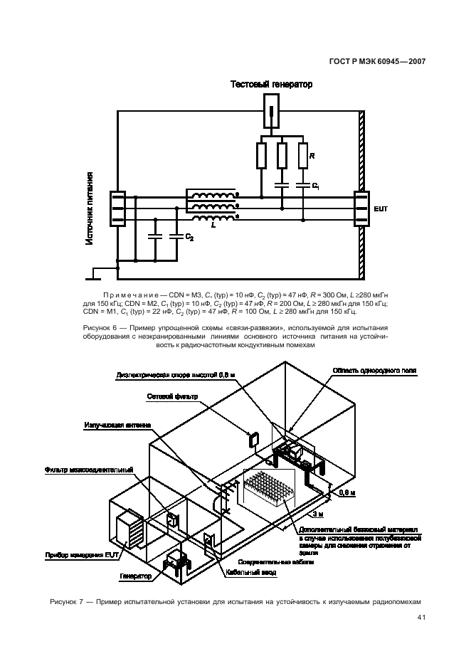
ГОСТ Р МЭК 60945-2007

Морское навигационное оборудование и средства радиосвязи. Общие требования. Методы испытаний и требуемые результаты испытаний

Обозначение:ГОСТ Р МЭК 60945-2007
Текущий статус документа: действующий
Название документа рус.:Морское навигационное оборудование и средства радиосвязи. Общие требования. Методы испытаний и требуемые результаты испытаний
Название документа англ.:Maritime navigation and radiocommunication equipment and systems. General requirements. Methods of testing and required test results
Дата актуализации текста:01.12.2013
Дата издания:02.03.2009
Дата введения:01.01.2009
Дата последнего изменения:22.05.2013
Область применения:Настоящий стандарт устанавливает минимальные требования, определяет типовые методы испытаний и результаты проверок тех эксплуатационных характеристик, которые могут быть общими для всего перечисленного ниже оборудования:
а) судовое радиооборудование, составляющее часть глобальной морской системы связи при бедствии и для обеспечения безопасности мореплавания, в составе с Международной Конвенцией об охране человеческой жизни на море (СОЛАС) и Торремолинской Международной Конвенцией о безопасности рыболовных судов;
б) судовое навигационное оборудование в соответствии с СОЛАС и Торремолинской Международной Конвенцией о безопасности рыболовных судов, а также другие навигационные средства (если целесообразно);
с) для целей обеспечения электромагнитной совместимости всего другого оборудования, устанавливаемого на ходовом мостике, размещаемого в непосредственной близости к приемным антеннам, а также оборудования, которое может создать помехи навигационным и радиокоммуникационным системам судна
ГОСТ Р МЭК 60945-2007ГОСТ Р МЭК 60945-2007ГОСТ Р МЭК 60945-2007ГОСТ Р МЭК 60945-2007ГОСТ Р МЭК 60945-2007ГОСТ Р МЭК 60945-2007ГОСТ Р МЭК 60945-2007ГОСТ Р МЭК 60945-2007ГОСТ Р МЭК 60945-2007ГОСТ Р МЭК 60945-2007ГОСТ Р МЭК 60945-2007ГОСТ Р МЭК 60945-2007ГОСТ Р МЭК 60945-2007ГОСТ Р МЭК 60945-2007ГОСТ Р МЭК 60945-2007ГОСТ Р МЭК 60945-2007ГОСТ Р МЭК 60945-2007ГОСТ Р МЭК 60945-2007ГОСТ Р МЭК 60945-2007ГОСТ Р МЭК 60945-2007ГОСТ Р МЭК 60945-2007ГОСТ Р МЭК 60945-2007ГОСТ Р МЭК 60945-2007ГОСТ Р МЭК 60945-2007ГОСТ Р МЭК 60945-2007ГОСТ Р МЭК 60945-2007ГОСТ Р МЭК 60945-2007ГОСТ Р МЭК 60945-2007ГОСТ Р МЭК 60945-2007ГОСТ Р МЭК 60945-2007ГОСТ Р МЭК 60945-2007ГОСТ Р МЭК 60945-2007ГОСТ Р МЭК 60945-2007ГОСТ Р МЭК 60945-2007ГОСТ Р МЭК 60945-2007ГОСТ Р МЭК 60945-2007ГОСТ Р МЭК 60945-2007ГОСТ Р МЭК 60945-2007ГОСТ Р МЭК 60945-2007ГОСТ Р МЭК 60945-2007ГОСТ Р МЭК 60945-2007ГОСТ Р МЭК 60945-2007ГОСТ Р МЭК 60945-2007ГОСТ Р МЭК 60945-2007ГОСТ Р МЭК 60945-2007ГОСТ Р МЭК 60945-2007ГОСТ Р МЭК 60945-2007ГОСТ Р МЭК 60945-2007ГОСТ Р МЭК 60945-2007ГОСТ Р МЭК 60945-2007ГОСТ Р МЭК 60945-2007ГОСТ Р МЭК 60945-2007ГОСТ Р МЭК 60945-2007ГОСТ Р МЭК 60945-2007ГОСТ Р МЭК 60945-2007ГОСТ Р МЭК 60945-2007ГОСТ Р МЭК 60945-2007ГОСТ Р МЭК 60945-2007ГОСТ Р МЭК 60945-2007ГОСТ Р МЭК 60945-2007ГОСТ Р МЭК 60945-2007ГОСТ Р МЭК 60945-2007ГОСТ Р МЭК 60945-2007ГОСТ Р МЭК 60945-2007ГОСТ Р МЭК 60945-2007
 




ГОСТЫ, СТРОИТЕЛЬНЫЕ и ТЕХНИЧЕСКИЕ НОРМАТИВЫ.
Некоммерческая онлайн система, содержащая все Российские Госты, национальные Стандарты и нормативы.
В Системе содержится более 150000 файлов нормативно-технической документации, действующей на территории РФ.
Система предназначена для широкого круга инженерно-технических специалистов.

Рейтинг@Mail.ru Яндекс цитирования

Copyright © www.gostrf.com, 2008 - 2026