Крупнейшая бесплатная информационно-справочная система онлайн доступа к полному собранию технических нормативно-правовых актов РФ. Огромная база технических нормативов (более 150 тысяч документов) и полное собрание национальных стандартов, аутентичное официальной базе Госстандарта. GOSTRF.com - это более 1 Терабайта бесплатной технической информации для всех пользователей интернета. Все электронные копии представленных здесь документов могут распространяться без каких-либо ограничений. Поощряется распространение информации с этого сайта на любых других ресурсах. Каждый человек имеет право на неограниченный доступ к этим документам! Каждый человек имеет право на знание требований, изложенных в данных нормативно-правовых актах!

  


 

ГОСТ Р 52750-2007

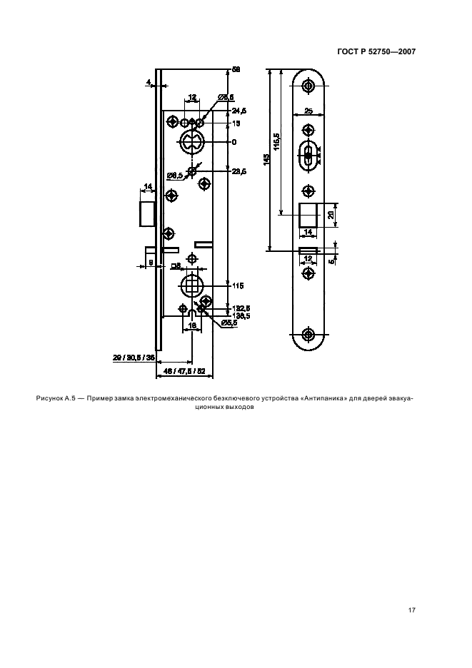
Устройства экстренного открывания дверей эвакуационных и аварийных выходов. Технические условия

Обозначение:ГОСТ Р 52750-2007
Текущий статус документа: отменён
Название документа рус.:Устройства экстренного открывания дверей эвакуационных и аварийных выходов. Технические условия
Название документа англ.:Panic and emergency exit devices. Specifications
Дата актуализации текста:01.12.2013
Дата издания:24.12.2007
Дата введения:31.05.2008
Дата последнего изменения:15.07.2013
Дата окончания срока действия:01.07.2013
Область применения:Настоящий стандарт распространяется на устройства экстренного открывания дверей эвакуационных и аварийных выходов общественных, производственных, жилых зданий и сооружений различного назначения с массовым пребыванием людей (торговые центры, больницы, школьные и дошкольные учреждения, залы ожидания и обслуживания вокзалов и аэропортов, киноконцертные, спортивно-зрелищные и т.п.) в случае возникновения пожара или другой чрезвычайной ситуации, с целью обеспечения безопасности и эффективной эвакуации людей, материальных ценностей, а также снижения вероятности воздействия на людей опасных факторов пожара или другой чрезвычайной ситуации
Список изменений:№0 от 01.07.2013 (рег. 20.11.2012) «Текстовое изменение; Изменено заглавие»
ГОСТ Р 52750-2007ГОСТ Р 52750-2007ГОСТ Р 52750-2007ГОСТ Р 52750-2007ГОСТ Р 52750-2007ГОСТ Р 52750-2007ГОСТ Р 52750-2007ГОСТ Р 52750-2007ГОСТ Р 52750-2007ГОСТ Р 52750-2007ГОСТ Р 52750-2007ГОСТ Р 52750-2007ГОСТ Р 52750-2007ГОСТ Р 52750-2007ГОСТ Р 52750-2007ГОСТ Р 52750-2007ГОСТ Р 52750-2007ГОСТ Р 52750-2007ГОСТ Р 52750-2007ГОСТ Р 52750-2007ГОСТ Р 52750-2007ГОСТ Р 52750-2007ГОСТ Р 52750-2007ГОСТ Р 52750-2007ГОСТ Р 52750-2007ГОСТ Р 52750-2007ГОСТ Р 52750-2007ГОСТ Р 52750-2007
 




ГОСТЫ, СТРОИТЕЛЬНЫЕ и ТЕХНИЧЕСКИЕ НОРМАТИВЫ.
Некоммерческая онлайн система, содержащая все Российские Госты, национальные Стандарты и нормативы.
В Системе содержится более 150000 файлов нормативно-технической документации, действующей на территории РФ.
Система предназначена для широкого круга инженерно-технических специалистов.

Рейтинг@Mail.ru Яндекс цитирования

Copyright © www.gostrf.com, 2008 - 2026