Крупнейшая бесплатная информационно-справочная система онлайн доступа к полному собранию технических нормативно-правовых актов РФ. Огромная база технических нормативов (более 150 тысяч документов) и полное собрание национальных стандартов, аутентичное официальной базе Госстандарта. GOSTRF.com - это более 1 Терабайта бесплатной технической информации для всех пользователей интернета. Все электронные копии представленных здесь документов могут распространяться без каких-либо ограничений. Поощряется распространение информации с этого сайта на любых других ресурсах. Каждый человек имеет право на неограниченный доступ к этим документам! Каждый человек имеет право на знание требований, изложенных в данных нормативно-правовых актах!

  


 

ГОСТ Р 53754-2009

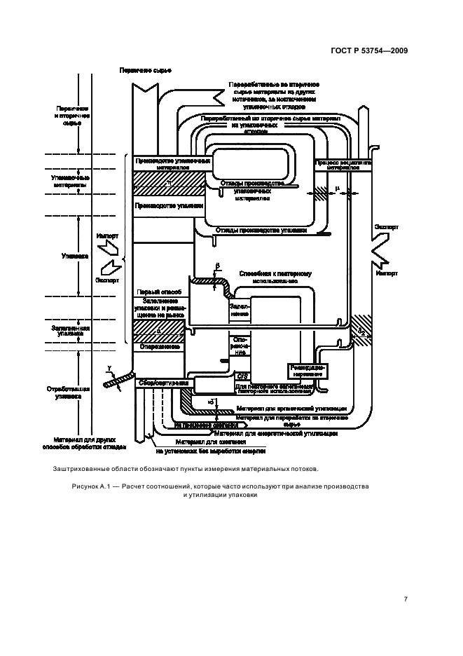
Ресурсосбережение. Упаковка. Показатели и методы расчета результативности переработки отработавшей упаковки в качестве вторичных материальных ресурсов

Обозначение:ГОСТ Р 53754-2009
Текущий статус документа: действующий
Название документа рус.:Ресурсосбережение. Упаковка. Показатели и методы расчета результативности переработки отработавшей упаковки в качестве вторичных материальных ресурсов
Название документа англ.:Resources saving. Packaging. Definitions and methods of calculation of efficiency of the recycling packaging as a secondary material resources
Дата актуализации текста:01.12.2013
Дата издания:27.05.2011
Дата введения:01.01.2011
Дата последнего изменения:22.05.2013
Область применения:Настоящий стандарт устанавливает показатели и методы расчета результативности переработки отработавшей упаковки и упаковочных материалов в качестве вторичных материальных ресурсов.
Настоящий стандарт распространяется на любой из этапов поступления упаковки и/или упакованной продукции на рынок, в результате чего осуществляют передачу, связанную с упаковкой или упакованной продукцией, от одних субъектов хозяйственной деятельности другим.
Настоящий стандарт не распространяется на упаковку для оборонной, химической, биологической продукции и ядерных объектов.
Настоящий стандарт рекомендуется использовать во всех видах документации и литературы, относящихся к сферам обеспечения экологической безопасности в процессах хозяйственной деятельности при обращении с упаковкой и упаковочными отходами
ГОСТ Р 53754-2009ГОСТ Р 53754-2009ГОСТ Р 53754-2009ГОСТ Р 53754-2009ГОСТ Р 53754-2009ГОСТ Р 53754-2009ГОСТ Р 53754-2009ГОСТ Р 53754-2009ГОСТ Р 53754-2009ГОСТ Р 53754-2009ГОСТ Р 53754-2009ГОСТ Р 53754-2009
 




ГОСТЫ, СТРОИТЕЛЬНЫЕ и ТЕХНИЧЕСКИЕ НОРМАТИВЫ.
Некоммерческая онлайн система, содержащая все Российские Госты, национальные Стандарты и нормативы.
В Системе содержится более 150000 файлов нормативно-технической документации, действующей на территории РФ.
Система предназначена для широкого круга инженерно-технических специалистов.

Рейтинг@Mail.ru Яндекс цитирования

Copyright © www.gostrf.com, 2008 - 2026