Крупнейшая бесплатная информационно-справочная система онлайн доступа к полному собранию технических нормативно-правовых актов РФ. Огромная база технических нормативов (более 150 тысяч документов) и полное собрание национальных стандартов, аутентичное официальной базе Госстандарта. GOSTRF.com - это более 1 Терабайта бесплатной технической информации для всех пользователей интернета. Все электронные копии представленных здесь документов могут распространяться без каких-либо ограничений. Поощряется распространение информации с этого сайта на любых других ресурсах. Каждый человек имеет право на неограниченный доступ к этим документам! Каждый человек имеет право на знание требований, изложенных в данных нормативно-правовых актах!

  


 

ГОСТ Р МЭК 61121-2011

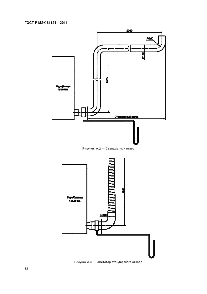
Cушилки барабанные для бытового использования. Методы измерения функциональных характеристик

Обозначение:ГОСТ Р МЭК 61121-2011
Текущий статус документа: действующий
Название документа рус.:Cушилки барабанные для бытового использования. Методы измерения функциональных характеристик
Название документа англ.:Tumble dryers for household use. Methods for measuring the performance
Дата актуализации текста:01.12.2013
Дата издания:29.03.2012
Дата введения:01.01.2013
Дата последнего изменения:22.05.2013
Область применения:Настоящий стандарт применяют к бытовым электрическим барабанным сушилкам автоматического и неавтоматического типа, имеющим или не имеющим подачу холодной воды и содержащим нагревательный элемент.
Цель - установить и определить основные функциональные характеристики бытовых электрических барабанных сушилок, представляющие интерес для пользователей, и описать стандартные методы измерения этих характеристик.
Настоящий стандарт не рассматривает требования безопасности или требования к рабочим характеристикам
ГОСТ Р МЭК 61121-2011ГОСТ Р МЭК 61121-2011ГОСТ Р МЭК 61121-2011ГОСТ Р МЭК 61121-2011ГОСТ Р МЭК 61121-2011ГОСТ Р МЭК 61121-2011ГОСТ Р МЭК 61121-2011ГОСТ Р МЭК 61121-2011ГОСТ Р МЭК 61121-2011ГОСТ Р МЭК 61121-2011ГОСТ Р МЭК 61121-2011ГОСТ Р МЭК 61121-2011ГОСТ Р МЭК 61121-2011ГОСТ Р МЭК 61121-2011ГОСТ Р МЭК 61121-2011ГОСТ Р МЭК 61121-2011ГОСТ Р МЭК 61121-2011ГОСТ Р МЭК 61121-2011ГОСТ Р МЭК 61121-2011ГОСТ Р МЭК 61121-2011
 




ГОСТЫ, СТРОИТЕЛЬНЫЕ и ТЕХНИЧЕСКИЕ НОРМАТИВЫ.
Некоммерческая онлайн система, содержащая все Российские Госты, национальные Стандарты и нормативы.
В Системе содержится более 150000 файлов нормативно-технической документации, действующей на территории РФ.
Система предназначена для широкого круга инженерно-технических специалистов.

Рейтинг@Mail.ru Яндекс цитирования

Copyright © www.gostrf.com, 2008 - 2026