Крупнейшая бесплатная информационно-справочная система онлайн доступа к полному собранию технических нормативно-правовых актов РФ. Огромная база технических нормативов (более 150 тысяч документов) и полное собрание национальных стандартов, аутентичное официальной базе Госстандарта. GOSTRF.com - это более 1 Терабайта бесплатной технической информации для всех пользователей интернета. Все электронные копии представленных здесь документов могут распространяться без каких-либо ограничений. Поощряется распространение информации с этого сайта на любых других ресурсах. Каждый человек имеет право на неограниченный доступ к этим документам! Каждый человек имеет право на знание требований, изложенных в данных нормативно-правовых актах!

  


 

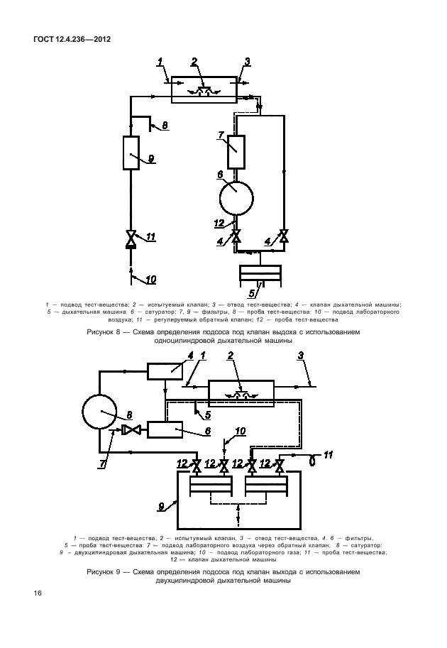
ГОСТ 12.4.236-2012

Система стандартов безопасности труда. Средства индивидуальной защиты органов дыхания. Дыхательные аппараты со шлангом подачи чистого воздуха, используемые с масками и полумасками. Общие технические требования. Методы испытаний. Маркировка

Обозначение:ГОСТ 12.4.236-2012
Текущий статус документа: действующий
Название документа рус.:Система стандартов безопасности труда. Средства индивидуальной защиты органов дыхания. Дыхательные аппараты со шлангом подачи чистого воздуха, используемые с масками и полумасками. Общие технические требования. Методы испытаний. Маркировка
Название документа англ.:Occupational safety standards system. Respiratory protective devices. Fresh air hose breathing apparatus. Requirements, testing, marking
Дата актуализации текста:01.12.2013
Дата издания:27.08.2013
Дата введения:01.09.2013
Дата последнего изменения:17.10.2013
Область применения:Настоящий стандарт распространяется на неавтономные шланговые средства индивидуальной защиты органов дыхания (далее - СИЗОД) и устанавливает общие технические требования к ним, методы их испытаний и маркировку.
Настоящий стандарт не распространяется на фильтрующие СИЗОД и СИЗОД шлангового типа для защиты при струйной абразивной обработке.
Настоящий стандарт также не распространяется на следующие специальные СИЗОД:
- пожарные;
- военные;
- медицинские;
- авиационные;
- для подводных работ.
ГОСТ 12.4.236-2012ГОСТ 12.4.236-2012ГОСТ 12.4.236-2012ГОСТ 12.4.236-2012ГОСТ 12.4.236-2012ГОСТ 12.4.236-2012ГОСТ 12.4.236-2012ГОСТ 12.4.236-2012ГОСТ 12.4.236-2012ГОСТ 12.4.236-2012ГОСТ 12.4.236-2012ГОСТ 12.4.236-2012ГОСТ 12.4.236-2012ГОСТ 12.4.236-2012ГОСТ 12.4.236-2012ГОСТ 12.4.236-2012ГОСТ 12.4.236-2012ГОСТ 12.4.236-2012ГОСТ 12.4.236-2012ГОСТ 12.4.236-2012ГОСТ 12.4.236-2012ГОСТ 12.4.236-2012ГОСТ 12.4.236-2012ГОСТ 12.4.236-2012
 




ГОСТЫ, СТРОИТЕЛЬНЫЕ и ТЕХНИЧЕСКИЕ НОРМАТИВЫ.
Некоммерческая онлайн система, содержащая все Российские Госты, национальные Стандарты и нормативы.
В Системе содержится более 150000 файлов нормативно-технической документации, действующей на территории РФ.
Система предназначена для широкого круга инженерно-технических специалистов.

Рейтинг@Mail.ru Яндекс цитирования

Copyright © www.gostrf.com, 2008 - 2026