Крупнейшая бесплатная информационно-справочная система онлайн доступа к полному собранию технических нормативно-правовых актов РФ. Огромная база технических нормативов (более 150 тысяч документов) и полное собрание национальных стандартов, аутентичное официальной базе Госстандарта. GOSTRF.com - это более 1 Терабайта бесплатной технической информации для всех пользователей интернета. Все электронные копии представленных здесь документов могут распространяться без каких-либо ограничений. Поощряется распространение информации с этого сайта на любых других ресурсах. Каждый человек имеет право на неограниченный доступ к этим документам! Каждый человек имеет право на знание требований, изложенных в данных нормативно-правовых актах!

  


 

ГОСТ Р 50571.27-2003

Электроустановки зданий. Часть 7-740. Требования к специальным установкам или местам их расположения. Временные электрические установки для сооружений, устройств для развлечений и павильонов на ярмарках, в парках развлечений и цирках

Обозначение:ГОСТ Р 50571.27-2003
Текущий статус документа: действующий
Название документа рус.:Электроустановки зданий. Часть 7-740. Требования к специальным установкам или местам их расположения. Временные электрические установки для сооружений, устройств для развлечений и павильонов на ярмарках, в парках развлечений и цирках
Название документа англ.:Electrical installations of buildings. Part 7-740. Requirements for special installations or locations. Temporary electrical installations for structures, amusement devices and booths at fairgrounds, amusement parks and circuses
Дата актуализации текста:01.12.2013
Дата издания:15.06.2012
Дата введения:01.01.2004
Дата последнего изменения:22.05.2013
Переиздание:переиздание
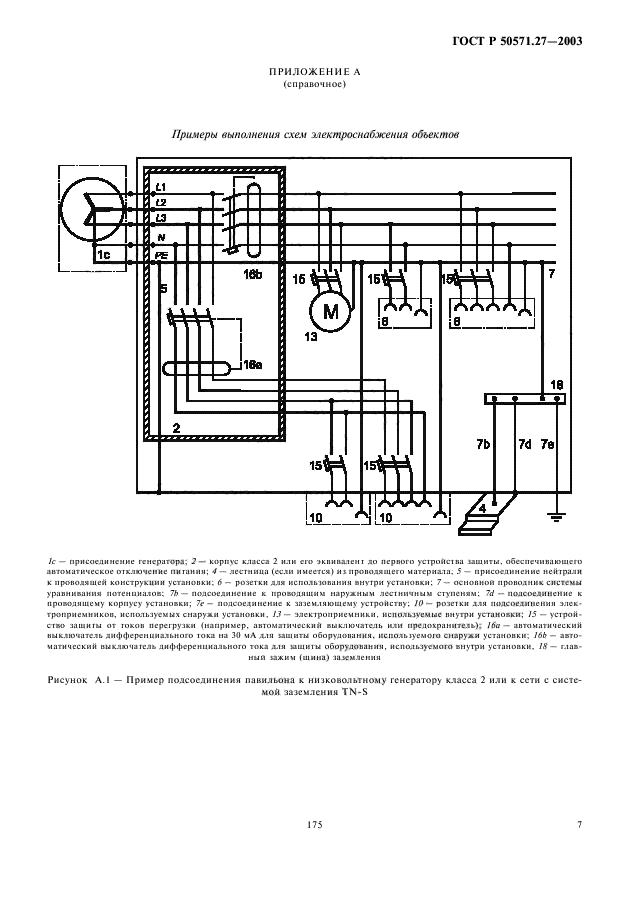
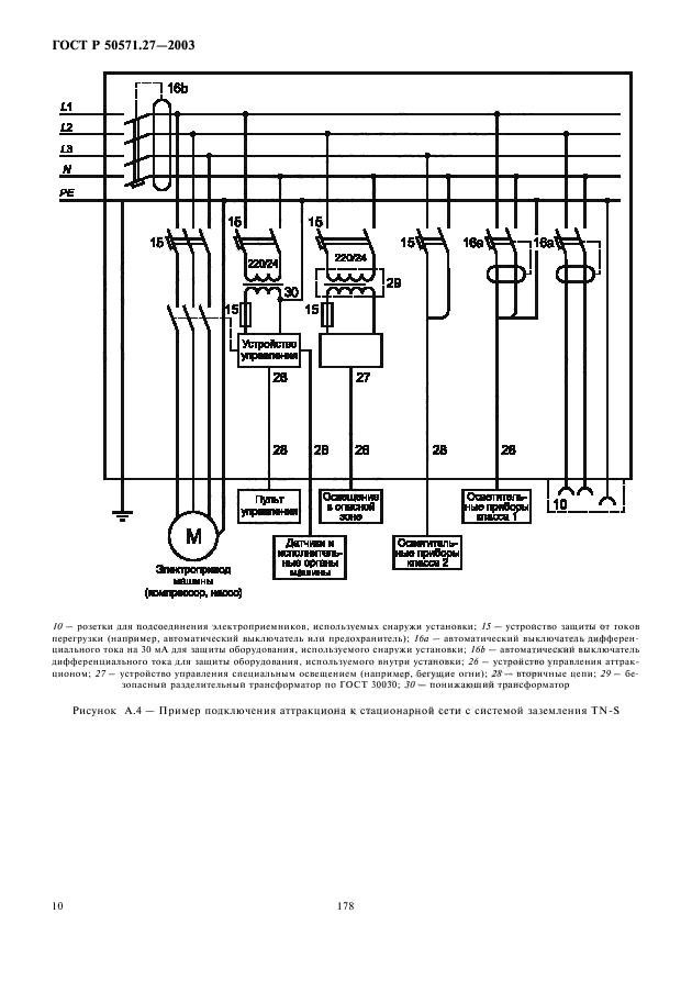
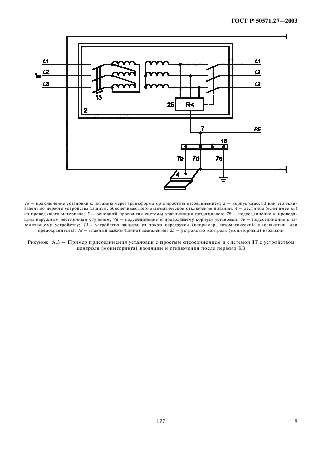
Область применения:Настоящий стандарт устанавливает специальные требования к электроустановкам мобильных, временно или постоянно устанавливаемых сооружений и механизмов со встраиваемым электрооборудованием. Сооружения и механизмы предполагают их повторное использование без снижения характеристик безопасности, временно или постоянно, на ярмарках, в парках развлечений, цирках или любых других местах.
Стандарт устанавливает требования к электроустановкам указанных сооружений и механизмов, которые являются либо составной частью аттракциона, либо представляют собой аттракцион в целом.
Требования настоящего стандарта в части, касающейся электроустановок площадок для аттракционов, относятся к области установления требований по защите от поражения электрическим током, обеспечиваемой электрооборудованием аттракционов и электроустановкой в их взаимосвязи
ГОСТ Р 50571.27-2003ГОСТ Р 50571.27-2003ГОСТ Р 50571.27-2003ГОСТ Р 50571.27-2003ГОСТ Р 50571.27-2003ГОСТ Р 50571.27-2003ГОСТ Р 50571.27-2003ГОСТ Р 50571.27-2003ГОСТ Р 50571.27-2003ГОСТ Р 50571.27-2003ГОСТ Р 50571.27-2003ГОСТ Р 50571.27-2003ГОСТ Р 50571.27-2003ГОСТ Р 50571.27-2003ГОСТ Р 50571.27-2003ГОСТ Р 50571.27-2003
 




ГОСТЫ, СТРОИТЕЛЬНЫЕ и ТЕХНИЧЕСКИЕ НОРМАТИВЫ.
Некоммерческая онлайн система, содержащая все Российские Госты, национальные Стандарты и нормативы.
В Системе содержится более 150000 файлов нормативно-технической документации, действующей на территории РФ.
Система предназначена для широкого круга инженерно-технических специалистов.

Рейтинг@Mail.ru Яндекс цитирования

Copyright © www.gostrf.com, 2008 - 2026