Крупнейшая бесплатная информационно-справочная система онлайн доступа к полному собранию технических нормативно-правовых актов РФ. Огромная база технических нормативов (более 150 тысяч документов) и полное собрание национальных стандартов, аутентичное официальной базе Госстандарта. GOSTRF.com - это более 1 Терабайта бесплатной технической информации для всех пользователей интернета. Все электронные копии представленных здесь документов могут распространяться без каких-либо ограничений. Поощряется распространение информации с этого сайта на любых других ресурсах. Каждый человек имеет право на неограниченный доступ к этим документам! Каждый человек имеет право на знание требований, изложенных в данных нормативно-правовых актах!

  


 

ГОСТ Р МЭК 60715-2003

Аппаратура распределения и управления низковольтная. Установка и крепление на рейках электрических аппаратов в низковольтных комплектных устройствах распределения и управления

Обозначение:ГОСТ Р МЭК 60715-2003
Текущий статус документа: действующий
Название документа рус.:Аппаратура распределения и управления низковольтная. Установка и крепление на рейках электрических аппаратов в низковольтных комплектных устройствах распределения и управления
Название документа англ.:Low-voltage switchgear and controlgear. Mounting on rails for mechanical support of electrical devices in switchgear and controlgear installations
Дата актуализации текста:01.12.2013
Дата издания:16.04.2003
Дата введения:01.01.2004
Дата последнего изменения:22.05.2013
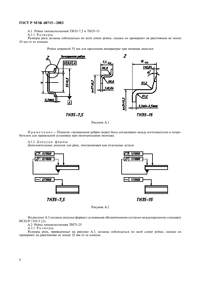
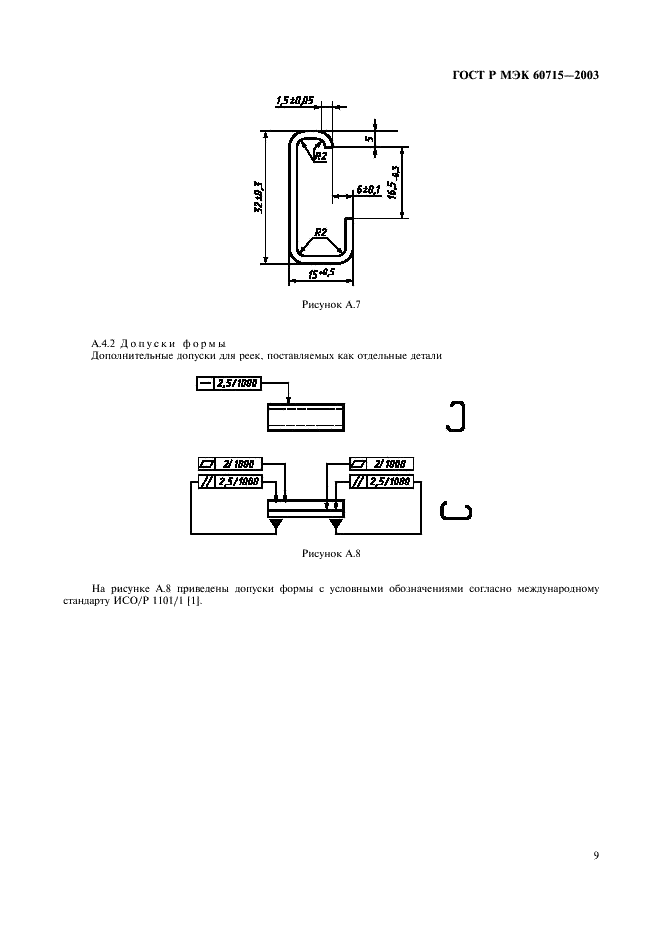
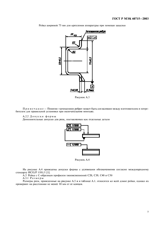
Область применения:Настоящий стандарт устанавливает требования к размерам реек и способам установки различных электрических аппаратов на рейках, являющихся составной частью низковольтных комплектных устройств управления и распределения электроэнергии
ГОСТ Р МЭК 60715-2003ГОСТ Р МЭК 60715-2003ГОСТ Р МЭК 60715-2003ГОСТ Р МЭК 60715-2003ГОСТ Р МЭК 60715-2003ГОСТ Р МЭК 60715-2003ГОСТ Р МЭК 60715-2003ГОСТ Р МЭК 60715-2003ГОСТ Р МЭК 60715-2003ГОСТ Р МЭК 60715-2003ГОСТ Р МЭК 60715-2003ГОСТ Р МЭК 60715-2003ГОСТ Р МЭК 60715-2003ГОСТ Р МЭК 60715-2003ГОСТ Р МЭК 60715-2003ГОСТ Р МЭК 60715-2003ГОСТ Р МЭК 60715-2003ГОСТ Р МЭК 60715-2003ГОСТ Р МЭК 60715-2003
 




ГОСТЫ, СТРОИТЕЛЬНЫЕ и ТЕХНИЧЕСКИЕ НОРМАТИВЫ.
Некоммерческая онлайн система, содержащая все Российские Госты, национальные Стандарты и нормативы.
В Системе содержится более 150000 файлов нормативно-технической документации, действующей на территории РФ.
Система предназначена для широкого круга инженерно-технических специалистов.

Рейтинг@Mail.ru Яндекс цитирования

Copyright © www.gostrf.com, 2008 - 2026