Крупнейшая бесплатная информационно-справочная система онлайн доступа к полному собранию технических нормативно-правовых актов РФ. Огромная база технических нормативов (более 150 тысяч документов) и полное собрание национальных стандартов, аутентичное официальной базе Госстандарта. GOSTRF.com - это более 1 Терабайта бесплатной технической информации для всех пользователей интернета. Все электронные копии представленных здесь документов могут распространяться без каких-либо ограничений. Поощряется распространение информации с этого сайта на любых других ресурсах. Каждый человек имеет право на неограниченный доступ к этим документам! Каждый человек имеет право на знание требований, изложенных в данных нормативно-правовых актах!

  


 

ГОСТ Р 50571.26-2002

Электроустановки зданий. Часть 5. Выбор и монтаж электрооборудования. Раздел 534. Устройства для защиты от импульсных перенапряжений

Обозначение:ГОСТ Р 50571.26-2002
Текущий статус документа: действующий
Название документа рус.:Электроустановки зданий. Часть 5. Выбор и монтаж электрооборудования. Раздел 534. Устройства для защиты от импульсных перенапряжений
Название документа англ.:Electrical installations of buildings. Part 5. Selection and erection of electrical equipment. Section 534. Devices for protection against surge overvoltages
Дата актуализации текста:01.12.2013
Дата издания:15.06.2012
Дата введения:01.01.2004
Дата последнего изменения:21.11.2013
Дата окончания срока действия:01.01.2015
Переиздание:переиздание
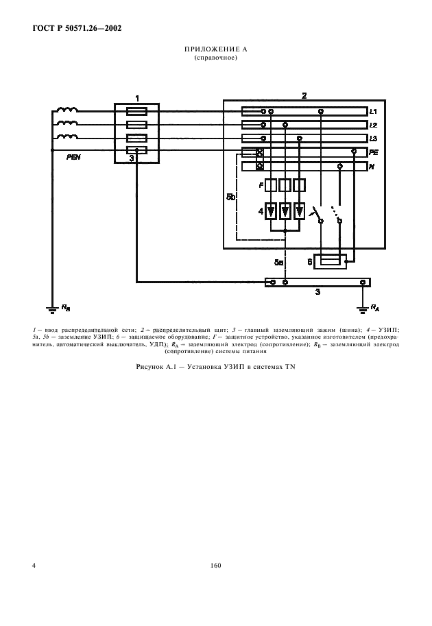
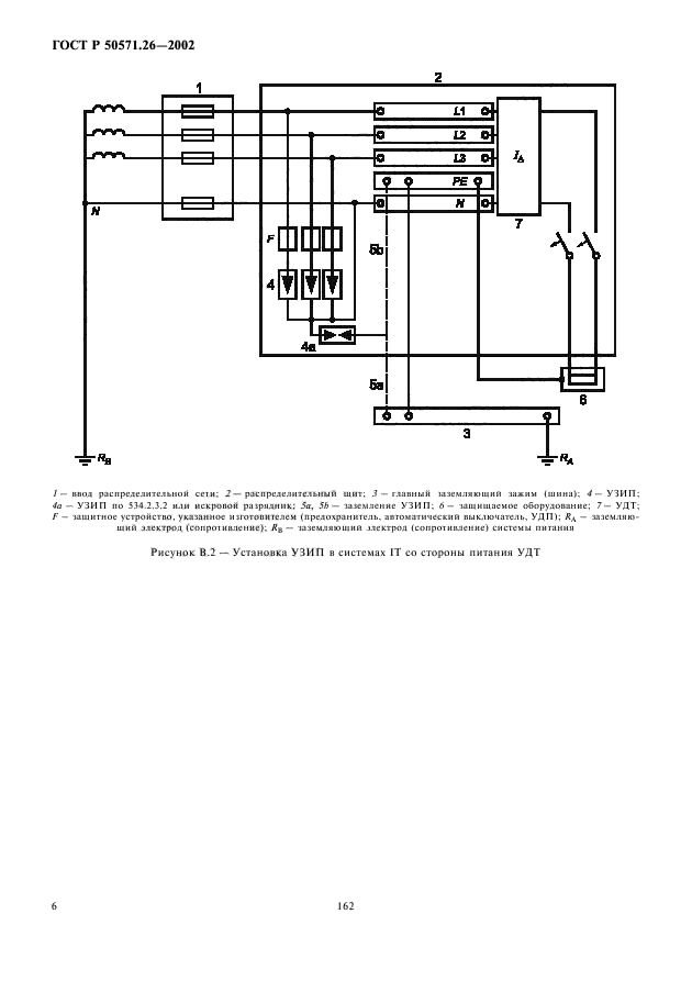
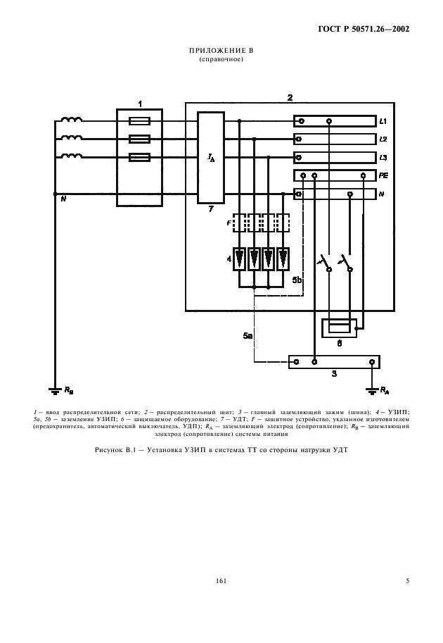
Область применения:Настоящий стандарт содержит меры по ограничению перенапряжений для достижения координации изоляции в соответствии с ГОСТ Р 50571.19 и МЭК 60664-1.
В настоящем стандарте установлены требования к монтажу и выбору устройств для защиты от импульсных перенапряжений (УЗП) электроустановок зданий с целью ограничения импульсных перенапряжений атмосферного характера, передающихся силовой распределительной системе , и от коммутационных импульсных перенапряжений, генерируемых оборудованием в пределах электроустановки. Применение УЗП необходимо для защиты электроустановок зданий от прямых ударов молнии в здания, либо в непосредственной близости от них
ГОСТ Р 50571.26-2002ГОСТ Р 50571.26-2002ГОСТ Р 50571.26-2002ГОСТ Р 50571.26-2002ГОСТ Р 50571.26-2002ГОСТ Р 50571.26-2002ГОСТ Р 50571.26-2002ГОСТ Р 50571.26-2002ГОСТ Р 50571.26-2002ГОСТ Р 50571.26-2002ГОСТ Р 50571.26-2002ГОСТ Р 50571.26-2002
 




ГОСТЫ, СТРОИТЕЛЬНЫЕ и ТЕХНИЧЕСКИЕ НОРМАТИВЫ.
Некоммерческая онлайн система, содержащая все Российские Госты, национальные Стандарты и нормативы.
В Системе содержится более 150000 файлов нормативно-технической документации, действующей на территории РФ.
Система предназначена для широкого круга инженерно-технических специалистов.

Рейтинг@Mail.ru Яндекс цитирования

Copyright © www.gostrf.com, 2008 - 2026