Крупнейшая бесплатная информационно-справочная система онлайн доступа к полному собранию технических нормативно-правовых актов РФ. Огромная база технических нормативов (более 150 тысяч документов) и полное собрание национальных стандартов, аутентичное официальной базе Госстандарта. GOSTRF.com - это более 1 Терабайта бесплатной технической информации для всех пользователей интернета. Все электронные копии представленных здесь документов могут распространяться без каких-либо ограничений. Поощряется распространение информации с этого сайта на любых других ресурсах. Каждый человек имеет право на неограниченный доступ к этим документам! Каждый человек имеет право на знание требований, изложенных в данных нормативно-правовых актах!

  


 

ГОСТ 18576-96

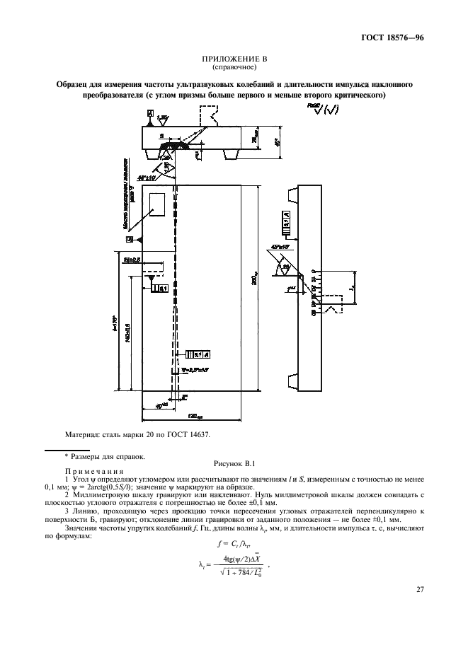
Контроль неразрушающий. Рельсы железнодорожные. Методы ультразвуковые

Обозначение:ГОСТ 18576-96
Текущий статус документа: действующий
Название документа рус.:Контроль неразрушающий. Рельсы железнодорожные. Методы ультразвуковые
Название документа англ.:Nondestructive testing. Railway rails. Ultrasonic testing methods
Дата актуализации текста:01.12.2013
Дата издания:27.11.2001
Дата введения:01.01.2002
Дата последнего изменения:22.05.2013
Область применения:Настоящий стандарт распространяется на рельсы типа Р50 по ГОСТ 7174, Р65 по ГОСТ 8161 и Р75 по ГОСТ 16210 при их изготовлении, эксплуатации и ремонте (восстановлении) и устанавливает методы при ручном и механизированном ультразвуковом контроле для выявления в головке, шейке и зоне продолжения шейки в подошву рельсов внутренних дефектов (расслоений, флокенов, раковин, неметаллических и инородных включений, трещин, дефектов электроконтактной сварки) в пределах чувствительности контроля, а также зон аномальных механических напряжений в рельсах. Тип и реальные размеры дефектов не определяются.
Допускается распространять положения настоящего стандарта на контроль рельсов других типов.
Стандарт не устанавливает методы ультразвукового контроля наплавки
ГОСТ 18576-96ГОСТ 18576-96ГОСТ 18576-96ГОСТ 18576-96ГОСТ 18576-96ГОСТ 18576-96ГОСТ 18576-96ГОСТ 18576-96ГОСТ 18576-96ГОСТ 18576-96ГОСТ 18576-96ГОСТ 18576-96ГОСТ 18576-96ГОСТ 18576-96ГОСТ 18576-96ГОСТ 18576-96ГОСТ 18576-96ГОСТ 18576-96ГОСТ 18576-96ГОСТ 18576-96ГОСТ 18576-96ГОСТ 18576-96ГОСТ 18576-96ГОСТ 18576-96ГОСТ 18576-96ГОСТ 18576-96ГОСТ 18576-96ГОСТ 18576-96ГОСТ 18576-96ГОСТ 18576-96ГОСТ 18576-96
 




ГОСТЫ, СТРОИТЕЛЬНЫЕ и ТЕХНИЧЕСКИЕ НОРМАТИВЫ.
Некоммерческая онлайн система, содержащая все Российские Госты, национальные Стандарты и нормативы.
В Системе содержится более 150000 файлов нормативно-технической документации, действующей на территории РФ.
Система предназначена для широкого круга инженерно-технических специалистов.

Рейтинг@Mail.ru Яндекс цитирования

Copyright © www.gostrf.com, 2008 - 2026