Крупнейшая бесплатная информационно-справочная система онлайн доступа к полному собранию технических нормативно-правовых актов РФ. Огромная база технических нормативов (более 150 тысяч документов) и полное собрание национальных стандартов, аутентичное официальной базе Госстандарта. GOSTRF.com - это более 1 Терабайта бесплатной технической информации для всех пользователей интернета. Все электронные копии представленных здесь документов могут распространяться без каких-либо ограничений. Поощряется распространение информации с этого сайта на любых других ресурсах. Каждый человек имеет право на неограниченный доступ к этим документам! Каждый человек имеет право на знание требований, изложенных в данных нормативно-правовых актах!

  


 

ГОСТ 24242-97

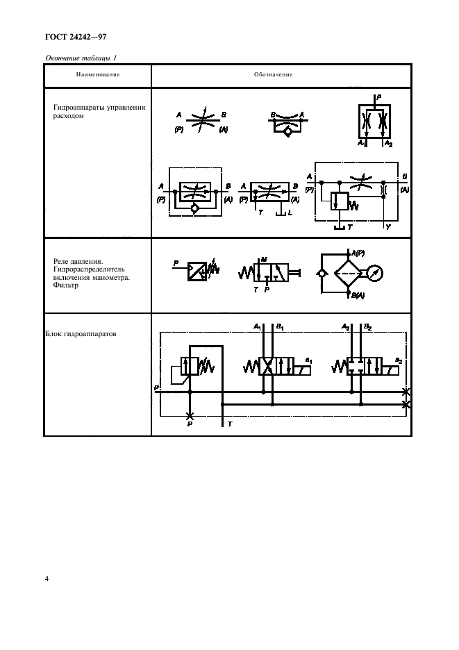
Гидроприводы объемные. Обозначения буквенные отверстий гидроустройств, монтажных плит, устройств управления и электромагнитов

Обозначение:ГОСТ 24242-97
Текущий статус документа: действующий
Название документа рус.:Гидроприводы объемные. Обозначения буквенные отверстий гидроустройств, монтажных плит, устройств управления и электромагнитов
Название документа англ.:Hydraulic fluid power. Identification of component ports, subplates, control devices and electromagnets
Дата актуализации текста:01.12.2013
Дата издания:20.06.2001
Дата введения:01.01.2002
Дата последнего изменения:22.05.2013
Область применения:Настоящий стандарт распространяется на оборудование объемных гидроприводов и устанавливает буквенные обозначения отверстий для присоединения гидроустройств, монтажных плит и устройств управления к гидролиниям, а также обозначения электромагнитов
Список изменений:№0 от 15.12.2001 (рег. 15.12.2001) «Дата введения перенесена»
Приложение №1:Поправка к ГОСТ 24242-97
ГОСТ 24242-97ГОСТ 24242-97ГОСТ 24242-97ГОСТ 24242-97ГОСТ 24242-97ГОСТ 24242-97ГОСТ 24242-97ГОСТ 24242-97ГОСТ 24242-97

Поправка к ГОСТ 24242-97

Обозначение:Поправка к ГОСТ 24242-97
Дата введения:15.12.2001


Поправка к ГОСТ 24242-97
 




ГОСТЫ, СТРОИТЕЛЬНЫЕ и ТЕХНИЧЕСКИЕ НОРМАТИВЫ.
Некоммерческая онлайн система, содержащая все Российские Госты, национальные Стандарты и нормативы.
В Системе содержится более 150000 файлов нормативно-технической документации, действующей на территории РФ.
Система предназначена для широкого круга инженерно-технических специалистов.

Рейтинг@Mail.ru Яндекс цитирования

Copyright © www.gostrf.com, 2008 - 2026