Крупнейшая бесплатная информационно-справочная система онлайн доступа к полному собранию технических нормативно-правовых актов РФ. Огромная база технических нормативов (более 150 тысяч документов) и полное собрание национальных стандартов, аутентичное официальной базе Госстандарта. GOSTRF.com - это более 1 Терабайта бесплатной технической информации для всех пользователей интернета. Все электронные копии представленных здесь документов могут распространяться без каких-либо ограничений. Поощряется распространение информации с этого сайта на любых других ресурсах. Каждый человек имеет право на неограниченный доступ к этим документам! Каждый человек имеет право на знание требований, изложенных в данных нормативно-правовых актах!

  


 

ГОСТ Р 51841-2001

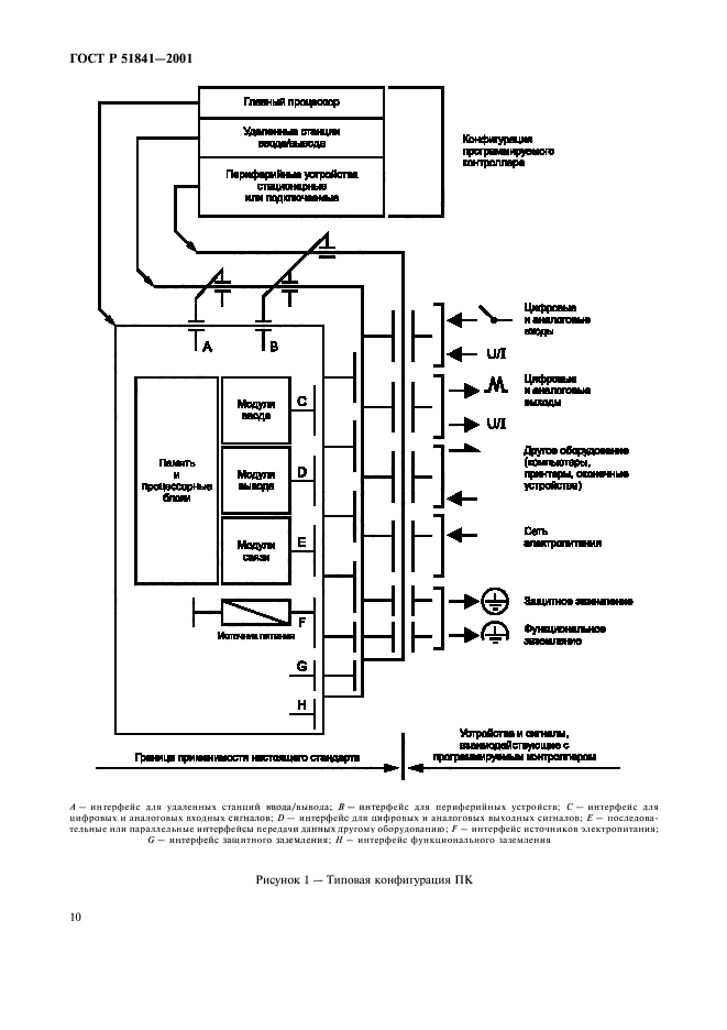
Программируемые контроллеры. Общие технические требования и методы испытаний

Обозначение:ГОСТ Р 51841-2001
Текущий статус документа: действующий
Название документа рус.:Программируемые контроллеры. Общие технические требования и методы испытаний
Название документа англ.:Programmable controllers. General tehnical requirements and test methods
Дата актуализации текста:01.12.2013
Дата издания:08.07.2002
Дата введения:01.01.2003
Дата последнего изменения:22.05.2013
Область применения:Настоящий стандарт распространяется на программируемые контроллеры (ПК) и периферийные устройства (ПУ), подсоединенные к ним инструментальные средства программирования и отладки программ, технические средства тестирования и человеко-машинного интерфейса, и т.п.).
Стандарт не распространяется на автоматизированные системы, в которых ПК могут применяться как один из основных ее компонентов, включая и программное обеспечение ПК.
Настоящий стандарт устанавливает:
- электрические, механические и функциональные требования для ПК и связанных с ними ПУ;
- условия эксплуатации, хранения и транспортирования;
- методы испытаний и процедуры, которые должны использоваться для проверки соответствия характеристик ПК и связанного с ним ПУ установленным требованиям.
Стандарт распространяется также на любые изделия, выполняющие функции ПК и/или связанных с ними ПУ
ГОСТ Р 51841-2001ГОСТ Р 51841-2001ГОСТ Р 51841-2001ГОСТ Р 51841-2001ГОСТ Р 51841-2001ГОСТ Р 51841-2001ГОСТ Р 51841-2001ГОСТ Р 51841-2001ГОСТ Р 51841-2001ГОСТ Р 51841-2001ГОСТ Р 51841-2001ГОСТ Р 51841-2001ГОСТ Р 51841-2001ГОСТ Р 51841-2001ГОСТ Р 51841-2001ГОСТ Р 51841-2001ГОСТ Р 51841-2001ГОСТ Р 51841-2001ГОСТ Р 51841-2001ГОСТ Р 51841-2001ГОСТ Р 51841-2001ГОСТ Р 51841-2001ГОСТ Р 51841-2001ГОСТ Р 51841-2001ГОСТ Р 51841-2001ГОСТ Р 51841-2001ГОСТ Р 51841-2001ГОСТ Р 51841-2001ГОСТ Р 51841-2001ГОСТ Р 51841-2001ГОСТ Р 51841-2001ГОСТ Р 51841-2001ГОСТ Р 51841-2001ГОСТ Р 51841-2001ГОСТ Р 51841-2001ГОСТ Р 51841-2001ГОСТ Р 51841-2001ГОСТ Р 51841-2001ГОСТ Р 51841-2001ГОСТ Р 51841-2001ГОСТ Р 51841-2001ГОСТ Р 51841-2001ГОСТ Р 51841-2001ГОСТ Р 51841-2001ГОСТ Р 51841-2001ГОСТ Р 51841-2001ГОСТ Р 51841-2001ГОСТ Р 51841-2001ГОСТ Р 51841-2001ГОСТ Р 51841-2001ГОСТ Р 51841-2001ГОСТ Р 51841-2001ГОСТ Р 51841-2001ГОСТ Р 51841-2001ГОСТ Р 51841-2001ГОСТ Р 51841-2001ГОСТ Р 51841-2001ГОСТ Р 51841-2001ГОСТ Р 51841-2001ГОСТ Р 51841-2001ГОСТ Р 51841-2001ГОСТ Р 51841-2001ГОСТ Р 51841-2001ГОСТ Р 51841-2001ГОСТ Р 51841-2001ГОСТ Р 51841-2001ГОСТ Р 51841-2001ГОСТ Р 51841-2001ГОСТ Р 51841-2001ГОСТ Р 51841-2001ГОСТ Р 51841-2001ГОСТ Р 51841-2001ГОСТ Р 51841-2001ГОСТ Р 51841-2001ГОСТ Р 51841-2001ГОСТ Р 51841-2001ГОСТ Р 51841-2001ГОСТ Р 51841-2001
 




ГОСТЫ, СТРОИТЕЛЬНЫЕ и ТЕХНИЧЕСКИЕ НОРМАТИВЫ.
Некоммерческая онлайн система, содержащая все Российские Госты, национальные Стандарты и нормативы.
В Системе содержится более 150000 файлов нормативно-технической документации, действующей на территории РФ.
Система предназначена для широкого круга инженерно-технических специалистов.

Рейтинг@Mail.ru Яндекс цитирования

Copyright © www.gostrf.com, 2008 - 2026