Крупнейшая бесплатная информационно-справочная система онлайн доступа к полному собранию технических нормативно-правовых актов РФ. Огромная база технических нормативов (более 150 тысяч документов) и полное собрание национальных стандартов, аутентичное официальной базе Госстандарта. GOSTRF.com - это более 1 Терабайта бесплатной технической информации для всех пользователей интернета. Все электронные копии представленных здесь документов могут распространяться без каких-либо ограничений. Поощряется распространение информации с этого сайта на любых других ресурсах. Каждый человек имеет право на неограниченный доступ к этим документам! Каждый человек имеет право на знание требований, изложенных в данных нормативно-правовых актах!

  


 

ГОСТ 18477-79

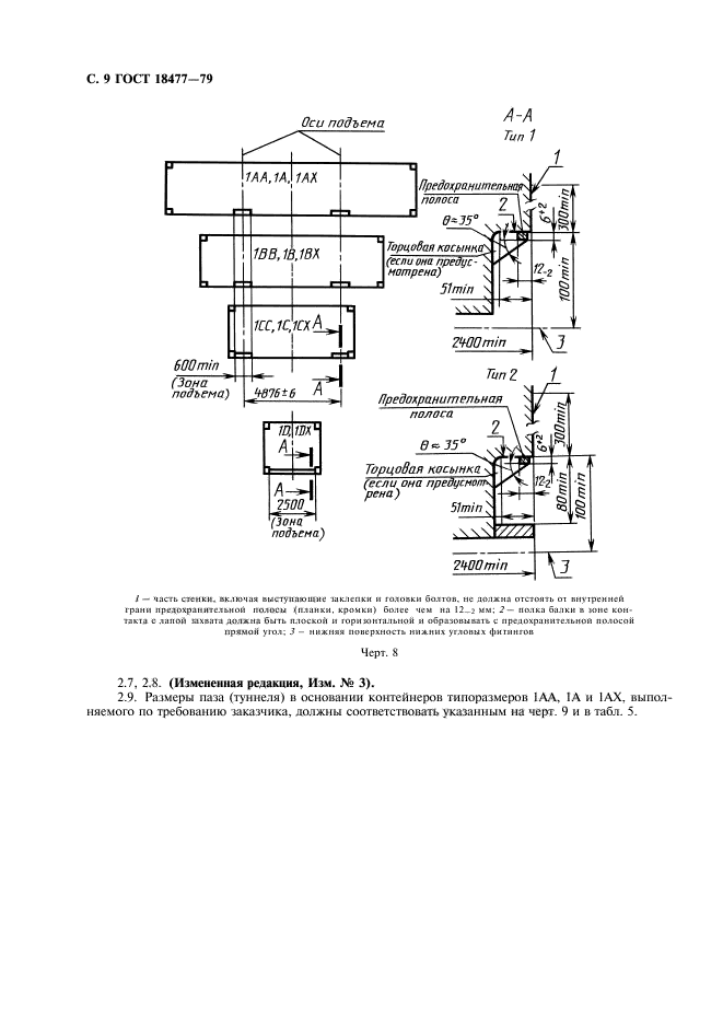
Контейнеры универсальные. Типы, основные параметры и размеры

Обозначение:ГОСТ 18477-79
Текущий статус документа: действующий
Название документа рус.:Контейнеры универсальные. Типы, основные параметры и размеры
Название документа англ.:Universal containers. Types, basic parameters and dimensions
Дата актуализации текста:01.12.2013
Дата издания:01.11.2004
Дата введения:01.01.1980
Дата последнего изменения:22.05.2013
Переиздание:переиздание с изм. 1
Область применения:Настоящий стандарт распространяется на универсальные унифицированные контейнеры, предназначенные для перевозки грузов преимущественно без транспортной тары железнодорожным, водным и автомобильным транспортом, включая крупнотоннажные контейнеры кодов 00-04, 10, 11, 13, 50-53 по ГОСТ 25290, а также на универсальные малотоннажные автомобильные контейнеры для прямых перевозок указанных грузов на автомобильном транспорте.
Стандарт не распространяется на универсальные крупнотоннажные контейнеры других кодов, на универсальные контейнеры, обладающие повышенными по сравнению с устанавливаемыми настоящим стандартом размерами и массой брутто, на универсальные авиационные и специализированные (индивидуальные и групповые) контейнеры
Список изменений:№0 от 01.01.2010 (рег. 27.05.2009) «Поправка к изменению»
№1 от 01.12.1982 (рег. 14.07.1982) «Срок действия продлен»
№2 от 01.01.1985 (рег. 07.12.1984) «Срок действия продлен»
№3 от 01.07.1988 (рег. 24.02.1988) «Срок действия продлен»
ГОСТ 18477-79ГОСТ 18477-79ГОСТ 18477-79ГОСТ 18477-79ГОСТ 18477-79ГОСТ 18477-79ГОСТ 18477-79ГОСТ 18477-79ГОСТ 18477-79ГОСТ 18477-79ГОСТ 18477-79ГОСТ 18477-79
 




ГОСТЫ, СТРОИТЕЛЬНЫЕ и ТЕХНИЧЕСКИЕ НОРМАТИВЫ.
Некоммерческая онлайн система, содержащая все Российские Госты, национальные Стандарты и нормативы.
В Системе содержится более 150000 файлов нормативно-технической документации, действующей на территории РФ.
Система предназначена для широкого круга инженерно-технических специалистов.

Рейтинг@Mail.ru Яндекс цитирования

Copyright © www.gostrf.com, 2008 - 2026