Крупнейшая бесплатная информационно-справочная система онлайн доступа к полному собранию технических нормативно-правовых актов РФ. Огромная база технических нормативов (более 150 тысяч документов) и полное собрание национальных стандартов, аутентичное официальной базе Госстандарта. GOSTRF.com - это более 1 Терабайта бесплатной технической информации для всех пользователей интернета. Все электронные копии представленных здесь документов могут распространяться без каких-либо ограничений. Поощряется распространение информации с этого сайта на любых других ресурсах. Каждый человек имеет право на неограниченный доступ к этим документам! Каждый человек имеет право на знание требований, изложенных в данных нормативно-правовых актах!

  


 

ГОСТ Р МЭК 921-97

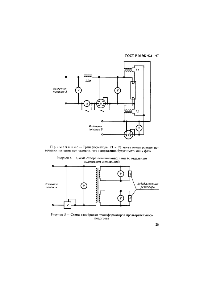
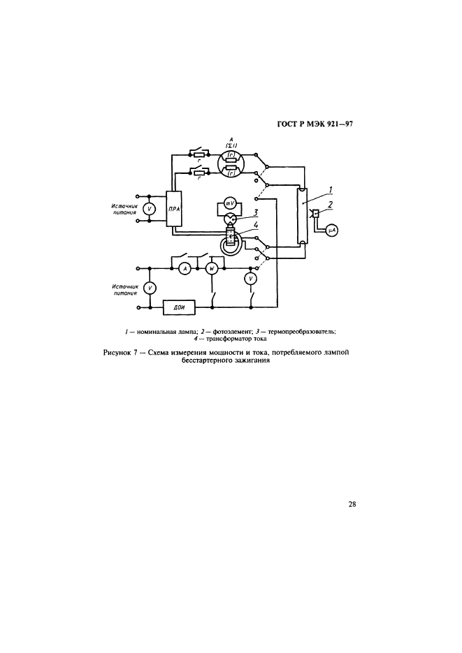
Аппараты пускорегулирующие для трубчатых люминесцентных ламп. Требования к рабочим характеристикам

Обозначение:ГОСТ Р МЭК 921-97
Текущий статус документа: заменён
Название документа рус.:Аппараты пускорегулирующие для трубчатых люминесцентных ламп. Требования к рабочим характеристикам
Название документа англ.:Ballasts for tubular fluorescent lamps. Performance requirements
Дата актуализации текста:01.12.2013
Дата издания:16.09.1997
Дата введения:01.01.1998
Дата последнего изменения:25.11.2013
Дата окончания срока действия:01.01.2013
Область применения:Настоящий стандарт устанавливает требования к рабочим характеристикам пускорегулирующих аппаратов (ПРА), за исключением ПРА резистивного типа, предназначенных для включения в сеть переменного тока напряжением до 1000 В частоты 50 или 60 Гц вместе с трубчатыми люминесцентными лампами с подогревом электродов, работающими с или без стартера или импульсного зажигающего устройства, имеющими нормируемую мощность, размеры и характеристики, установленные в МЭК 81 и МЭК 901. Стандарт распространяется как на весь ПРА, так и на такие его компоненты, как резисторы, трансформаторы и конденсаторы.
Настоящий стандарт следует применять совместно с ГОСТ Р МЭК 920. Полупроводниковые ПРА, работающие на переменном токе, для высокочастотных трубчатых люминесцентных ламп включены в МЭК 928
ГОСТ Р МЭК 921-97ГОСТ Р МЭК 921-97ГОСТ Р МЭК 921-97ГОСТ Р МЭК 921-97ГОСТ Р МЭК 921-97ГОСТ Р МЭК 921-97ГОСТ Р МЭК 921-97ГОСТ Р МЭК 921-97ГОСТ Р МЭК 921-97ГОСТ Р МЭК 921-97ГОСТ Р МЭК 921-97ГОСТ Р МЭК 921-97ГОСТ Р МЭК 921-97ГОСТ Р МЭК 921-97ГОСТ Р МЭК 921-97ГОСТ Р МЭК 921-97ГОСТ Р МЭК 921-97ГОСТ Р МЭК 921-97ГОСТ Р МЭК 921-97ГОСТ Р МЭК 921-97ГОСТ Р МЭК 921-97ГОСТ Р МЭК 921-97ГОСТ Р МЭК 921-97ГОСТ Р МЭК 921-97ГОСТ Р МЭК 921-97ГОСТ Р МЭК 921-97ГОСТ Р МЭК 921-97ГОСТ Р МЭК 921-97ГОСТ Р МЭК 921-97ГОСТ Р МЭК 921-97ГОСТ Р МЭК 921-97ГОСТ Р МЭК 921-97ГОСТ Р МЭК 921-97ГОСТ Р МЭК 921-97ГОСТ Р МЭК 921-97ГОСТ Р МЭК 921-97
 




ГОСТЫ, СТРОИТЕЛЬНЫЕ и ТЕХНИЧЕСКИЕ НОРМАТИВЫ.
Некоммерческая онлайн система, содержащая все Российские Госты, национальные Стандарты и нормативы.
В Системе содержится более 150000 файлов нормативно-технической документации, действующей на территории РФ.
Система предназначена для широкого круга инженерно-технических специалистов.

Рейтинг@Mail.ru Яндекс цитирования

Copyright © www.gostrf.com, 2008 - 2026