Крупнейшая бесплатная информационно-справочная система онлайн доступа к полному собранию технических нормативно-правовых актов РФ. Огромная база технических нормативов (более 150 тысяч документов) и полное собрание национальных стандартов, аутентичное официальной базе Госстандарта. GOSTRF.com - это более 1 Терабайта бесплатной технической информации для всех пользователей интернета. Все электронные копии представленных здесь документов могут распространяться без каких-либо ограничений. Поощряется распространение информации с этого сайта на любых других ресурсах. Каждый человек имеет право на неограниченный доступ к этим документам! Каждый человек имеет право на знание требований, изложенных в данных нормативно-правовых актах!

  


 

ГОСТ Р 50571.2-94

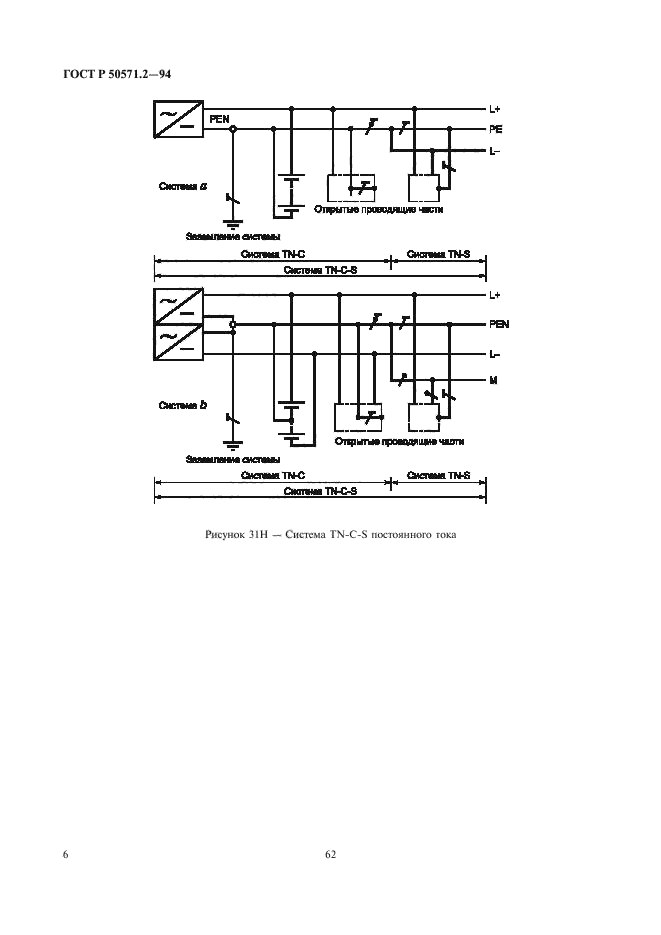
Электроустановки зданий. Часть 3. Основные характеристики

Обозначение:ГОСТ Р 50571.2-94
Текущий статус документа: действующий
Название документа рус.:Электроустановки зданий. Часть 3. Основные характеристики
Название документа англ.:Electrical installations of buildings. Part 3. General characteristics
Дата актуализации текста:01.12.2013
Дата издания:26.07.2012
Дата введения:01.01.1995
Дата последнего изменения:22.05.2013
Переиздание:переиздание
Заменяющий в части: в части пунктов 31, 33, 34, 35
Область применения:Настоящий стандарт устанавливает основные характеристики электроустановок зданий, которые необходимы для обеспечения безопасности при эксплуатации электроустановок.
Область применения стандарта - по ГОСТ Р 50571.1
ГОСТ Р 50571.2-94ГОСТ Р 50571.2-94ГОСТ Р 50571.2-94ГОСТ Р 50571.2-94ГОСТ Р 50571.2-94ГОСТ Р 50571.2-94ГОСТ Р 50571.2-94ГОСТ Р 50571.2-94ГОСТ Р 50571.2-94ГОСТ Р 50571.2-94ГОСТ Р 50571.2-94ГОСТ Р 50571.2-94ГОСТ Р 50571.2-94ГОСТ Р 50571.2-94ГОСТ Р 50571.2-94ГОСТ Р 50571.2-94ГОСТ Р 50571.2-94ГОСТ Р 50571.2-94ГОСТ Р 50571.2-94ГОСТ Р 50571.2-94ГОСТ Р 50571.2-94ГОСТ Р 50571.2-94ГОСТ Р 50571.2-94ГОСТ Р 50571.2-94ГОСТ Р 50571.2-94ГОСТ Р 50571.2-94ГОСТ Р 50571.2-94ГОСТ Р 50571.2-94ГОСТ Р 50571.2-94ГОСТ Р 50571.2-94ГОСТ Р 50571.2-94ГОСТ Р 50571.2-94ГОСТ Р 50571.2-94ГОСТ Р 50571.2-94ГОСТ Р 50571.2-94ГОСТ Р 50571.2-94ГОСТ Р 50571.2-94ГОСТ Р 50571.2-94ГОСТ Р 50571.2-94ГОСТ Р 50571.2-94ГОСТ Р 50571.2-94ГОСТ Р 50571.2-94ГОСТ Р 50571.2-94ГОСТ Р 50571.2-94ГОСТ Р 50571.2-94ГОСТ Р 50571.2-94
 




ГОСТЫ, СТРОИТЕЛЬНЫЕ и ТЕХНИЧЕСКИЕ НОРМАТИВЫ.
Некоммерческая онлайн система, содержащая все Российские Госты, национальные Стандарты и нормативы.
В Системе содержится более 150000 файлов нормативно-технической документации, действующей на территории РФ.
Система предназначена для широкого круга инженерно-технических специалистов.

Рейтинг@Mail.ru Яндекс цитирования

Copyright © www.gostrf.com, 2008 - 2026