Крупнейшая бесплатная информационно-справочная система онлайн доступа к полному собранию технических нормативно-правовых актов РФ. Огромная база технических нормативов (более 150 тысяч документов) и полное собрание национальных стандартов, аутентичное официальной базе Госстандарта. GOSTRF.com - это более 1 Терабайта бесплатной технической информации для всех пользователей интернета. Все электронные копии представленных здесь документов могут распространяться без каких-либо ограничений. Поощряется распространение информации с этого сайта на любых других ресурсах. Каждый человек имеет право на неограниченный доступ к этим документам! Каждый человек имеет право на знание требований, изложенных в данных нормативно-правовых актах!

  


 

Открытое акционерное общество

Проектно-конструкторский и технологический
институт промышленного строительства

ОАО ПКТИпромстрой

УТВЕРЖДАЮ

Генеральный директор, к.т.н.

____________ С.Ю. Едличка

«27» октября 2003 г.

ТЕХНОЛОГИЧЕСКАЯ КАРТА
НА УСТРОЙСТВО СООРУЖЕНИЙ
ГРАЖДАНСКОЙ ОБОРОНЫ
ИЗ МОНОЛИТНОГО ЖЕЛЕЗОБЕТОНА

43-03 ТК

Главный инженер

_____________ А.В. Колобов

Начальник отдела

_____________ Б.И. Бычковский

2003

В технологической карте представлена технология устройства заглубленных сооружений гражданской обороны (далее ГО) из монолитных железобетонных конструкций. Технологическая карта разработана в соответствии с действующими нормативными документами и с учетом практического опыта проектирования и строительства сооружений гражданской обороны в г. Москве на основе материалов научно-исследовательских работ ЦНИИОМТП, Промстройпроекта, НИИМосстроя.

В карте представлены разделы по организации и технологии строительного процесса, по безопасности и охране труда, приведена потребность в машинах, механизмах и приспособлениях с целью ускорения производства работ, снижения затрат труда, совершенствования организации и повышения качества работ.

В корректировке карты принимали участие сотрудники ОАО ПКТИпромстрой:

- Янова И.В. - исполнитель работы;

- Савина О.А. - компьютерная обработка и графика;

- Черных В.В. - общее технологическое сопровождение;

- Холопов В.Н. - проверка карты;

- Бычковский Б.И. - техническое руководство, нормоконтроль, корректура разработки;

- к.т.н. Едличка С.Ю. - общее руководство разработкой технологической документации.

СОДЕРЖАНИЕ

1 ОБЩИЕ УКАЗАНИЯ

1.1 Технологическая карта на возведение заглубленных встроенных сооружений гражданской обороны в монолитных конструкциях, возводимых строительными организациями, является составной частью технологической документации, используемой в строительстве.

1.2 Материалы технологической карты могут быть использованы для выполнения работ нулевого цикла многоэтажных зданий с подземным техническим этажом.

1.3 Выбор архитектурно-планировочного и конструктивного решения сооружения гражданской обороны, принятого за аналог, основан на материалах обобщения и изучения проектно-технической документации, а также имеющегося опыта строительства таких сооружений.

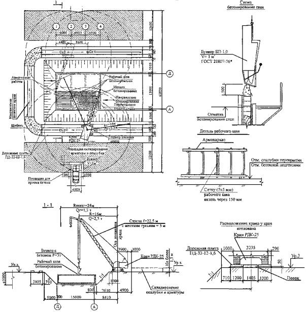
1.4 На основании обобщения было установлено, что значительная часть сооружений гражданской обороны встроена в многоэтажные здания производственного назначения, располагается в водонасыщенных грунтах и выполняется в монолитных конструкциях. За аналог для разработки технологической карты было принято архитектурно-планировочное решение сооружения гражданской обороны, приведенное на рисунке 1. Экспликация представлена в таблице 1.

При этом было принято:

- толщина наружных стен                           - 500 мм

- толщина внутренних стен                        - 400 мм

- толщина перекрытия                                - 500 мм

- высота помещений в чистоте                  - 2750 мм.

Указанные размеры отвечают оптимальным, выявленным при анализе конструктивных решений, а сетка колонн (6 + 3 + 6)´6 м присуща большинству рассмотренных объектов.

1.5 Основные показатели принятого за аналог встроенного сооружения гражданской обороны составляют:

- полезная площадь                                     - 246 м2

- строительный объем                                 - 1080 м3

- объем монолитного железобетона          - 454 м3.

1.6 Как правило, возведение конструкций нулевого цикла на стройках осуществляется краном нулевого цикла. Поэтому в технологической карте предусмотрено выполнение строительно-монтажных работ по возведению сооружений ГО краном КБ-404М, как показано на рисунке 2. Грузовысотные характеристики крана КБ-404М со стрелой 36 м исполнения I без опорной вставки представлены на рисунке 3. В качестве варианта на рисунке 4 приведена схема возведения сооружения гусеничным краном РДК-25, грузовысотная характеристика которого приведена на рисунке 5.

Рисунок 1 - Архитектурно-планировочное решение объекта ГО в монолитном варианте

Таблица 1 - Экспликация основных помещений

№ пом.

Наименование помещения

Площадь, м2

1

Предтамбур входа № 1

3,7

2

Тамбур-шлюз входа № 1

7,3

3

Тамбур входа № 2

3,6

4

Помещение склада

150,0

5

Санузлы и насосная станция перекачки

14,0

6

Фильтровентиляционная камера

25,8

7

Расширительная камера приточная

4,3

8

Расширительная камера на вытяжке

1,8

Рисунок 2 - Производство работ при возведении конструкций ГО из монолитного железобетона с помощью крана КБ-404М

Рисунок 3 - Грузовысотная характеристика крана КБ-404М со стрелой 36 м исполнения I без опорной вставки

Рисунок 4 - Производство работ при возведении конструкций ГО из монолитного железобетона краном РДК-25

Рисунок 5 - Кривая грузоподъемности крана РДК-25 со стрелой 22,5 м и гуськом 5 м

1.7 Технологическая карта предусматривает возведение монолитных конструкций с применением двух вариантов армирования.

1.7.1 По варианту № 1 сооружения гражданской обороны возводятся в монолитных конструкциях, армированных плоскими каркасами, сетками и отдельными стержнями. Для возведения монолитных конструкций принята унифицированная инвентарная опалубка.

1.7.2 Вариант № 2 предусматривает предложение ОАО ПКТИпромстрой по возведению сооружений гражданской обороны в монолитных конструкциях, армированных унифицированными пространственными арматурными блоками, обтянутыми металлической сеткой в качестве опалубки. При этом предполагается, что пространственные арматурно-опалубочные блоки будут заводского изготовления, а их поставка на объект будет осуществляться в бортовых автомобилях. Для предохранения тканой сетки от повреждений и выпучивания при бетонировании используются переставные (передвижные) опалубочные блоки.

2 ОРГАНИЗАЦИЯ И ТЕХНОЛОГИЯ СТРОИТЕЛЬНЫХ РАБОТ

Вариант 1

2.1 Технологической картой предусмотрено выполнение работ с помощью крана КБ-404М со стрелой 36 м и, как вариант, с помощью гусеничного крана РДК-25 со стрелой 22,5 м и жестким гуськом 5 м. При производстве работ по бетонированию монолитных конструкций с помощью автобетононасоса должны соблюдаться требования «Инструкции по транспортировке и укладке бетонной смеси в монолитные конструкции с помощью автобетоносмесителей и автобетононасосов» (ОАО ПКТИпромстрой, 2002 г.).

2.2 Использование крана КБ-404М является наиболее экономичным, так как этот кран наиболее широко используется в практике строительства для монтажа конструкций нулевого цикла. При расположении монтажного крана с одной стороны строящегося здания имеется возможность наиболее рационального складирования опалубки, арматуры и материалов, сокращается протяженность временных дорог.

При длине стрелы 36,0 м грузоподъемность крана позволяет подавать груз массой до 5 т (масса бункера с бетоном и вибратором) при высоте подъема 7,8 м в наиболее удаленную точку сооружения.

2.3 Характеристика грузоподъемности приведенного варианта использования крана РДК-25 при принятой глубине заложения сооружения позволяет подавать на гуське груз массой до 3 т только между рядами «Б» и «В» на вылете 17 м и менее. Поэтому по этой схеме строительные работы ведутся с двух сторон строящегося здания. Применение этого крана по вышеуказанной схеме требует устройства временных дорог под краны с двух сторон строящегося здания. Однако при использовании бункеров меньшей емкости с неполным заполнением их бетонной смесью при грузоподъемности на гуське 1,3 т и вылете гуська 24 м возможно забетонировать конструкции, перемещаясь с одной стороны здания ГО.

2.4 До начала работ по возведению сооружения необходимо выполнить ряд подготовительных работ, в том числе: устройство бетонной подготовки, завоз, разгрузка и складирование арматуры (армоблоков), закладных деталей, металлоконструкций, оборудования, инвентаря и приспособлений, комплект универсальной щитовой опалубки или переставных опалубочных блоков.

При этом следует проверять комплектность завезенной опалубки, выполнять геодезическую разбивку сооружения с фиксированием на бетонной подготовке осей и контуров стен и перегородок.

2.5 Щиты опалубки (блоки), арматурные сетки, каркасы (армоблоки), закладные детали с приобъектного склада подаются к месту установки краном. Бетон поступает на объект в автосамосвалах и разгружается в зоне действия крана в поворотные бункера емкостью 1,0 м3.

При варианте армирования плоскими каркасами, сетками, отдельными стержнями стыки арматуры и закладные детали должны свариваться электродами с качественным покрытием.

Эти же требования относятся и к варианту армирования пространственными каркасами. Выпуски арматуры и закладных деталей тщательно очищают перед сваркой.

2.6 До начала работ по укладке бетонной смеси необходимо закончить установку армокаркасов (пространственных армоблоков), универсальной (блочной) опалубки в пределах захватки и организовать бесперебойную подачу бетонной смеси к месту укладки.

2.7 При продолжении бетонирования с поверхности ранее уложенного бетона удаляют цементную пленку и бетон промывают водой.

2.8 Качество укладки бетона обеспечивается контролем подвижности и однородности бетонной смеси, определением прочности уложенного бетона, контролем вибрирования бетонной смеси, контролем правильности ухода за бетоном.

2.9 В варианте № 1 принята следующая последовательность работ:

- устройство бетонной подготовки и выполнение изоляционных работ;

- устройство бортовой опалубки фундаментной плиты из блоков;

- армирование фундаментной плиты плоскими сетками и отдельными стержнями с установкой арматурных выпусков для стен;

- бетонирование фундаментной плиты;

- установка плоских арматурных каркасов наружных и внутренних стен и сварка их с выпусками фундаментной плиты согласно ГОСТ 14098-91;

- монтаж опалубки наружных и внутренних стен из унифицированных крупнопанельных щитов опалубки;

- бетонирование стен;

- демонтаж щитов опалубки внутренних стен и щитов опалубки наружных стен;

- устройство опалубки перекрытия из унифицированных крупнопанельных щитов опалубки с установкой телескопических стоек;

- армирование перекрытия сетками и отдельными стержнями;

- бетонирование перекрытия по захваткам;

- демонтаж опалубки перекрытия.

2.10 Фундаментная плита армируется каркасами, частично отдельными стержнями и снабжается выпусками арматуры для соединения с арматурными каркасами наружных и внутренних стен.

После окончательного закрепления установленных каркасов, отдельных стержней и выпусков арматуры должна быть проверена правильность размещения конструкций относительно осей сооружения, по вертикали и горизонтали.

Закладные детали должны свариваться электродами с качественным покрытием.

После приемки арматурных конструкций фундаментной плиты разрешается приступить к бетонированию.

Фундаментная плита бетонируется захватками около 3-х м из расчета работы одной смены по ходу цифровых осей. Таким образом в каждую смену бетонируется полоса по длине трех пролетов с одним направлением по ходу буквенных осей.

Потребность опалубки для монолитной фундаментной плиты

Наименование

Марка

Ед. изм.

Кол.

Блоки стен подвалов

ФБС 24.5.6-т

шт.

30

Потребность в опалубке для монолитных стен

Обозначение

Наименование

№ чертежа

Ед. изм.

Кол.

Щ-1

Щит 2,7´3,6

14-205.03.00.000

шт.

37

Щ-2

Щит 2,7´1,2

14-205.02.00.000

-«-

20

Щ-3

Щит 2,7´0,6

14-205.04.00.000

-«-

15

-

Опалубка угла наружного

14-151.04.00.000

-«-

5

-

Опалубка угла внутреннего

14-151.03.00.000

-«-

21

-

ФБС 12.5.6-т

Для опоры укосин

-«-

144

 - деревянный короб дверного проема;  - деревянный короб (размеры на схеме)

Рисунок 6 - Схема раскладки крупнощитовой опалубки для возведения монолитных железобетонных стен

2.11 После окончания бетонных работ, проверки правильности устройства фундаментной плиты и набора 50 % прочности бетона на 1-ой захватке плиты допускается производство работ по установке арматурных каркасов стен и монтажу щитовой опалубки стен и перекрытия.

До начала работ по монтажу щитовой опалубки стен и перекрытия необходимо: провести разбивку осей и стен, нанести на фундаментную плиту масляной краской контуры внутренних стен.

При приемке опалубки обязательной проверке подлежат: соответствие формы и геометрических размеров рабочим чертежам, совпадение осей опалубки с разбивочными осями конструкций, точность отметок опалубочных плоскостей или выносок на опалубочных плоскостях, вертикальность и горизонтальность опалубочных щитов, правильность установки закладных деталей, пробок и т.п., плотность стыковки щитов, фиксация поддерживающих и опорных элементов.

Точность установки опалубки должна соответствовать указанной в таблице 10 СНиП 3.03.01-87.

Работы по монтажу щитовой опалубки и установке арматуры выполняет комплексная бригада в следующем порядке:

- щиты опалубки при помощи крана подают к месту монтажа и устанавливают рабочей поверхностью к бетонируемой стене с наружной стороны. Вертикальность проверяют по отвесу;

- арматурные каркасы устанавливают и приваривают к выпускам фундаментной плиты двусторонним швом на высоту выпусков;

- устанавливают и крепят закладные детали и дверные коробки. Затем устанавливают щиты опалубки с противоположной стороны стены. Внутренние и наружные щиты соединяются между собой швупами, пропущенными через предохранительные фланцы и отверстия в противостоящих щитах. Для того чтобы швупы извлекались после бетонирования, они пропускаются через полиэтиленовые трубки, нарезанные по размеру толщины возводимой стены. Схема раскладки щитовой опалубки стен дана на рисунке 6, а схема крепления - на рисунке 7.

Рисунок 7 - Схема крепления крупнощитовой опалубки стены

Укладка бетонной смеси в опалубку допускается после проверки состояния последней, правильности установки арматурных каркасов, а также установки прокладок, обеспечивающих толщину защитного слоя бетона.

Бетонируют стены последовательно по захваткам. Во время бетонирования дежурный рабочий периодически (1 - 2 раза в час) производит внешний осмотр опалубки, в которую укладывается бетонная смесь. Все исправления, связанные с нарушением структуры уложенного в опалубку бетона, допускаются не позднее, чем через 1 - 2 часа после его укладки.

2.12 Монолитное перекрытие армируют каркасами и частично отдельными стержнями.

Перед окончательным закреплением установленных элементов и сваркой монтажных стыков должны быть проверена правильность расположения конструкций по вертикали и горизонтали и правильность подготовки стыков под сварку.

2.13 Все работы по возведению сооружения ГО по варианту 1 выполняет комплексная бригада в количестве 11 человек, в том числе по профессиям, как показано в таблице 2.

Таблица 2 - Численно-профессиональный состав звеньев по варианту 1

№ звена

Состав звена по профессиям

Разряд

Кол. человек в звене

Перечень работ

1

Слесари строительные

4

3

2

1 (С1)

1 (С2)

2 (С3; С4)

Установка щитов опалубки, арматурных каркасов и закладных деталей.

Разборка опалубки.

Прием и укладка бетонной смеси

2

Арматурщик-электросварщик Арматурщик

3

2

1 (А1)

1 (А2)

3

Бетонщики

4

3

2

1 (Б1)

1 (Б2)

2 (Б3; Б4)

Состав комплексной бригады определен в соответствии с нормами выработки, сроком исполнения и процентным соотношением затрат труда по видам работ.

Составы звеньев по мере перехода от одного вида работ к другому взаимно дополняются и изменяются.

Например, при армировании фундаментной плиты к звену монтажников-арматурщиков добавляется звено слесарей и бетонщиков, выполняющих вспомогательные работы.

При возведении монолитных конструкций сооружений ГО рекомендуются следующие распределения между звеньями и членами бригады;

1 Устройство бетонной подготовки. Бетонщики Б1 и Б2 - прием и укладка бетона.

2 Установка опалубки фундаментной плиты. Звено слесарей (С1, С2, С3 и С4).

3 Установка арматурных каркасов. Сборка каркасов в пакеты и строповка. Бетонщики (Б4 и Б3). Прием пакетов, разноска - бетонщики (Б1 и Б2). Установка, выверка и электроприхватка каркасов - арматурщики (А1 и А2). Установка отдельных стержней, вязка арматуры, установка закладных деталей, коробок - звено слесарей (С1, С2, С3 и С4).

4 Бетонирование фундаментной плиты.

Прием бетона с автосамосвалов - (Б4). Укладка бетона - (Б1, Б2, Б3).

Звено слесарей и арматурщиков на подготовительных работах по устройству стен.

5 Установка опалубки стен, перекрытия и арматурных каркасов стен.

Звено слесарей - 4 чел. (С1, С2, С3 и С4).

Звено арматурщиков - 2 чел. (А1 и А2).

Звено бетонщиков на вспомогательных работах.

6 Бетонирование стен.

Звено бетонщиков - 4 чел.

Прием бетона с автосамосвалов - (Б4).

Укладка и вибрирование бетона - (Б1, Б2, Б3).

7 Установка арматурных каркасов перекрытия.

Звено слесарей - 4 чел. (С1, С2, С3 и С4).

Звено арматурщиков - 2 чел. (А1 и А2).

Звено бетонщиков на вспомогательных работах - 4 чел. (Б1 - Б4).

8 Бетонирование перекрытия - звено бетонщиков - 4 чел.

9 Распалубочные и другие работы - звено слесарей - 4 чел. (С1, С2, С3 и С4).

Методы и приемы труда

А. Фундаментная плита.

Работы по монтажу опалубки фундаментной плиты проводит звено строительных слесарей (С1, С2, С3 и С4). Звено бетонщиков занято приемом и укладкой бетона в бетонную подготовку и затем переходит на вспомогательные работы по устройству армирования плиты.

Установка, выверка и электроприхватка каркасов осуществляется арматурщиками (А1 и А2). Бетонщики (Б4 и Б3) собирают каркасы в пакеты массой до 0,5 т, стропят и подают их на площадку. Бетонщики (Б1 и Б2) принимают пакеты и разносят арматуру к месту установки.

Звено слесарей (С1, С2, С3 и С4) устанавливает арматуру отдельными стержнями, вяжет монтажную арматуру, устанавливает закладные детали и коробки проемов.

Бетонирование фундаментной плиты осуществляет звено бетонщиков (Б1 - Б4) по захваткам, указанным на рисунке 2.

Б. Наружные и внутренние стены

При установке щитовой опалубки стен по команде слесаря С4 машинист крана подводит щит опалубки к месту установки. Слесари С1 и С2 устанавливают щит рабочей поверхностью к контуру стены и приводят его в вертикальное положение. Затем слесарь С3 с помощью отвеса проверяет вертикальность установки щита и соединяет его с другим щитом при помощи замков.

Арматурщик А1 с помощью машиниста крана и звена бетонщиков (Б1, Б2, Б3 и Б4), находящихся на такелажных и вспомогательных работах, устанавливают арматурные каркасы.

Электросварщик (А2) приваривает каркасы к выпускам арматуры фундаментной плиты. Монтажную арматуру вяжут бетонщики-монтажники Б2, Б3 и Б4.

Одновременно прикрепляют к арматурным каркасам закладные детали и коробки проемов. Вслед за установкой армокаркасов стен строительные слесари С1 и С2 устанавливают щиты опалубки с противоположной стены.

По мере установки этих щитов слесарь С3 соединяет опалубочные плоскости между собой швупами, пропускаемыми через защитные трубки в стене. После проверки правильности установки арматурных каркасов, а также установки прокладок и упоров, обеспечивающих проектную толщину стен и защитного слоя, допускается укладка бетонной смеси.

Работы по укладке бетонной смеси выполняют в следующем порядке:

автомобиль - самосвал с бетонной смесью подходит задним ходом к бункерам и смесь перегружают в них. Бетонщик Б4 на приемной площадке следит за загрузкой бункеров и при необходимости очищает кузов от налипшей бетонной смеси, подает машинисту крана команду на подъем, принимает и устанавливает порожние бункеры под загрузку. Машинист крана поднимает загруженный бункер и подает его на рабочее место. Бетонщики Б1 и Б2 принимают загруженный бункер у места укладки бетонной смеси. Один из них открывает затвор, а другой включает вибратор, навешенный на бункер, и регулирует подачу смеси в опалубку. Он же подает команду машинисту на перемещение, опускание или подъем бункера. Бетонную смесь укладывают в опалубку слоями толщиной 35 ¸ 40 см с последующим вибрированием, которое выполняет бетонщик Б3.

В. Устройство монолитного перекрытия

Работы по устройству монолитного перекрытия выполняет звено слесарей, арматурщиков и бетонщиков. Слесари С1 и С2 устанавливают инвентарные раздвижные стойки: раскрепляют их в двух направлениях и на них устанавливают на ребро кружало из досок и щиты опалубки, укладывают и выверяют пластмассовые прокладки для создания защитного слоя. Арматурщики А1 и А2 укладывают арматурные каркасы и отдельные стержни. Поданную в бункерах башенным краном бетонную смесь бетонщик В1 разравнивает и уплотняет вибратором.

Разборка опалубки

До начала работ по демонтажу крупнощитовой опалубки необходимо обеспечить требуемую прочность бетона согласно СНиП 3.03.01-87.

Распалубливание и загрузка конструкций должны производиться после испытания контрольных образцов, подтверждающего достижение бетоном необходимой прочности.

Операции по разборке опалубки выполняются в следующем порядке: слесари С1 и С2 извлекают швупы, рассоединяют щиты (пара гайка-винт) рукоятками укосин опорных производят отрыв верха щита от забетонированной конструкции, при помощи ломика монтажного освобождают низ щита от зацепления с забетонированной конструкцией, после чего производят строповку щита.

Слесари С3 и С4 очищают щиты опалубки от остатков бетона стальными щетками и скребками, при помощи малярного валика покрывают палубу щитов смазочным маслом.

При демонтаже опалубки стен необходимо строго выполнять правила, изложенные в СНиП 12-04-2002 «Безопасность труда в строительстве. Часть 2. Строительное производство», ППБ 01-03 «Правила пожарной безопасности в Российской Федерации», а также следующие требования: при разборке опалубки необходимо принимать меры, исключающие падение элементов опалубки, обрушение удерживающих лесов или конструкций, запрещается складывать на подмостях разбираемые элементы опалубки или материалы от ее разборки, а также сбрасывать их с сооружения.

Вариант 2

В варианте 2 при армировании конструкций армоблоками принята следующая последовательность работ:

- устройство бетонной подготовки и выполнение изоляционных работ;

- монтаж армоблоков фундаментной плиты;

- монтаж армоблоков стен;

- бетонирование фундаментной плиты;

- бетонирование стен с использованием переставных опалубочных блоков;

- монтаж арматурных блоков перекрытия;

- бетонирование перекрытия с использованием передвижной опалубки.

Технология арматурных работ

А. Фундаментная плита

Раскладка арматурных блоков выполняется башенным краном первоначально для фундаментной плиты в порядке, указанном на рисунке 8.

Раскладка идет рядами по длине трех пролетов.

Б. Наружные и внутренние стены

Для наружных и внутренних стен устанавливаются армоблоки, обтянутые тканой металлической сеткой с трех сторон (две наружных и одна боковая).

Армоблоки наружных стен в осях А и Д устанавливаются рядом с наружной стороны армоблоков фундаментной плиты. В остальных случаях «в замок» с арматурой фундамента.

Правильность размещения армоблоков проверяется инструментально.

Стеновые армоблоки, установленные в проектное положение, крепят бесструбцинными подкосами, которые используют для окончательного приведения блоков в проектное положение. Схема раскладки арматурных блоков стен представлена на рисунке 8.

По мере бетонирования подкосы снимаются.

Пересечения арматуры стен и фундаментов «в замке» и узлах прихватывают электросваркой и полностью сваривают после проверки положения блока.

Перед окончательным закреплением установленных элементов и заделкой монтажных стыков должна быть проверена правильность расположения конструкций по вертикали и горизонтали и правильность подготовки стыков под сварку и заделку.

В. Перекрытие

Армоблоки перекрытия устанавливаются после окончания бетонирования наружных и внутренних стен.

При установке армоблоков перекрытия арматурные стержни на опорах пропускают через выпуски арматуры стен.

После выверки проектного положения, пересекающаяся арматура фиксируется приваркой вспомогательных стержней.

Затем устанавливаются отдельные стержни и закладные детали по проекту.

Последовательность установки армоблоков перекрытия показана на рисунке 8.

Заделываются стыки армоблоков «в замке» бетонной смесью после выверки правильности установки элементов, приемки сварных соединений.

Раскладка арматурных блоков фундаментной плиты и последовательность монтажа

Раскладка арматурных блоков стен и последовательность монтажа

Раскладка армоблоков перекрытия и последовательность монтажа

Детали установки армоблоков

Рисунок 8 - Схемы раскладки арматурных блоков и последовательность монтажа опалубочных блоков

Качество монтажа определяется соблюдением допускаемых отклонений от проектного положения согласно СНиП 3.03.01-87.

Бетонные работы

До начала работ по укладке бетонной смеси в фундаментную плиту, стены и перекрытие необходимо:

- закончить монтаж арматурных блоков и установку закладных деталей и стальных коробок проемов;

- установить блочную опалубку в пределах зоны бетонирования стены.

Укладка бетонной смеси в опалубку допускается после проверки правильности установки опалубки и арматурных каркасов, а также установки прокладок, обеспечивающих толщину защитного слоя бетона.

Во время бетонирования дежурный рабочий периодически, один - два раза в час, производит внешний осмотр опалубки.

Все исправления, связанные с нарушением структуры бетона, допускается производить не позднее чем через 1 - 2 часа после его укладки.

Для исключения вытекания цементного молока в процессе бетонирования и образования гладкой поверхности на ширину двух полос армоблоков с тканой металлической сеткой выставляются поддерживающие рамы с подвесными щитами опалубки.

С помощью винтовых подкосов щиты устанавливаются в проектное положение. После укладки бетона и начала его твердения поддерживающая опалубка снимается, и рамы с опалубочными щитами передвигаются на следующую захватку.

При производстве работ по устройству опалубки, армирования и бетонирования необходимо соблюдать требования безопасности и охраны труда в соответствии со СНиП 12-03-2001 и СНиП 12-04-2002.

А. Фундаментная плита

Фундаментная плита бетонируется захватками, попролетно по ширине армоблоков, как показано на рисунке 9.

Б. Стены

Стены бетонируются захватками длиной 12 м с использованием опалубочных блоков. Блок представляет собой жесткую раму, снабженную с двух сторон отрывными опалубочными щитами и площадкой для приема бетона.

Установка опалубочных блоков для стен предусмотрена для предохранения тканой металлической сетки, применяемой в качестве опалубки, от повреждения и выпучивания, а бетонную смесь - от вытекания цементного молока.

Опалубочные блоки снимаются, переносятся и устанавливаются на другом участке работ после начала схватывания бетона.

Технологией предусмотрена перестановка блоков через смену.

Опалубочные блоки устанавливаются по рискам контуров наружных и внутренних стен, нанесенных на бетонной поверхности фундаментной плиты.

Перед установкой проверяется исправность щитов, крепежных деталей и металлоконструкций опалубочных блоков, с промазкой поверхности палубы.

Опалубочные блоки в пределах захватки поднимают и устанавливают с помощью крана вдоль стены в порядке, указанном на рисунке 9.

Всего на захватку выставляется 8 шт. опалубочных блоков.

При установке опалубки проверяется совпадение осей опалубочных блоков с разбивочными осями стен, точность отметок опалубочных плоскостей, вертикальность щитов, плотность стыковых швов блоков.

В. Перекрытия

Перекрытие бетонируется попролетно, полосами по ширине армоблоков. Порядок бетонирования и ширина полос указаны на рисунке 9.

Для увеличения жесткости арматурных блоков перекрытия середина каждого пролета подкрепляется рядом стоек, установленных на клиньях и прогонах.

Рациональный состав бригады при выполнении работ по варианту 2, приведенный в таблице 3, определен исходя из трудоемкости работ и распределения трудовых затрат по профессиям.

Таблица 3 - Численно-профессиональный состав звеньев по варианту 2

№ звена

Состав звена по профессиям

Разряд

Кол. человек в звене

Перечень работ

1

Слесари строительные

4

3, 2

(С1)

(С2; С3; С4)

Установка арматурных блоков, блочной опалубки, приемка и укладка бетонной смеси.

Разборка опалубки

2

Арматурщик-электросварщик

Арматурщик

3

2

1 (А1)

1(А2)

3

Бетонщики

4, 3, 2

(Б1; Б2; Б3; Б4)

Машинист крана

5

1

Обслуживание крана

Всего в комплексной бригаде

 

10 человек

 

Последовательность укладки бетонной смеси в фундаментную плиту

Последовательность укладки бетонной смеси в стены

Схема установки опалубки перекрытия

Последовательность укладки бетонной смеси в перекрытие

Схема установки блочной опалубки стен

Рисунок 9 - Схемы установки блочной опалубки и укладки бетонной смеси

В соответствии с профилем выполняемых работ число рабочих в звене и состав звена по профессиям может меняться. К основному звену дополняются рабочие других профессий для выполнения вспомогательных операций. Например:

1 Монтаж арматурных блоков. Основные работы - монтажники М1, М2, М3, М4.

В качестве монтажников М1 и М2 используются арматурщики А1 и А2, в качестве рабочих М3 и М4 используются строительные слесари С1 и С2. На вспомогательных работах - С4 и С3.

2 Монтаж и демонтаж опалубочных блоков. Основные работы - строительные слесари С1, С2, С3, С4. Рабочие А1, А2, Б1 используются на вспомогательных работах.

3 Бетонирование конструкций.

Основные работы - бетонщики Б1, Б2, Б3, Б4.

Рабочие А1 и А2 на вспомогательных работах.

Арматурные работы

А. Фундаментная плита

Машинист крана подводит к месту установки блок так, чтобы стрела крана не проходила над рабочим местом монтажников.

По команде монтажника М4 машинист крана приостанавливает спуск блока на высоте 20 - 30 см от опорной поверхности.

Монтажники М1 и М3, стоя у торцов армоблока, принимают его и по рискам устанавливают на подкладки, фиксирующие толщину защитного слоя.

Монтажник М2 и электросварщик устанавливают закладные детали в фундаментной плите.

Б. Стены

Машинист крана подводит стеновой армоблок к месту установки. По команде монтажника М4 машинист крана приостанавливает спуск блока на высоте 10 - 20 см от армоблоков фундаментной плиты. Проверяют совпадение рисок армоблоков стен и фундаментов. После этого дается команда на окончательный спуск армоблоков стены. При этом армокаркасные стержни блоков стены проходят между арматурными стержнями блоков фундамента «в замок».

После установки армоблока стены монтажник М1 проверяет совпадение рисок на армоблоках фундаментов и стен, и при помощи отвеса-рейки - вертикальность стенового армоблока.

Установленный армоблок временно раскрепляют бесструбцинными подкосами.

При установке подкоса монтажник М1, стоя на монтажном столике, закрепляет захватную голову подкоса за монтажную арматуру блока.

Кран захватной головки он доводит при этом за арматуру и закрепляет его, вращая гайку-барашек.

Монтажник М2 поддерживает подкос в приподнятом положении. После закрепления захватной головки монтажник М3 опускает подкос, вводит его Г-образный палец в монтажную арматуру горизонтального блока в фундаментной плите и закрепляет подкос.

Закрепив армоблок и проверив надежность крепления, монтажники М1 и М2 подают команду машинисту крана ослабить натяжение стропа.

Затем монтажник М1 окончательно проверяет рейкой-отвесом вертикальность стенового армоблока. В случае отклонения от вертикали монтажник М3 рихтует армоблок вращением натяжной муфты подкоса.

Далее армоблок расстроповывают, а электросварщик сваривает стыковые швы.

В. Перекрытие

Машинист крана подводит армоблок перекрытия к месту установки. Монтажники М1 и М2, находясь на площадках монтажника, установленных у наружных и внутренних стен, принимают армоблок.

По команде монтажника М4 машинист крана приостанавливает спуск блока на высоте 10 - 20 см от выпусков рабочей арматуры стен, затем проверяется совпадение рисок и по команде армоблок опускается в проектное положение.

При этом рабочие стержни армоблока проходят между арматурными выпусками стены. Монтажник М3 и электросварщик осуществляют установку отдельных стержней по проекту в стыках между армоблоками и выпусками. После установки и соединения блока с выпусками стены монтажник М3 и электросварщик устанавливают закладные детали перекрытия.

Бетонирование

Работы по укладке бетонной смеси выполняют в следующем порядке: автомобиль-самосвал с бетонной смесью подходит задним ходом к поворотным бункерам и смесь перегружают в них. Бетонщик Б4 на приемной площадке следит за загрузкой бункеров и, при необходимости, очищает кузов от излишней бетонной смеси, стропит бункеры, подает машинисту крана команду на подъем, принимает и устанавливает порожние бункеры под загрузку. Машинист крана поднимает загруженный бункер и подает его на рабочее место.

А. Фундаментная плита

Фундаментную плиту бетонируют по захваткам согласно схемы рисунка 7. Бетонщики Б1 и Б2 принимают бункер у места укладки бетонной смеси.

Один из них открывает затвор, другой включает вибратор и регулирует подачу смеси в блок бетонирования. Он же подает команду машинисту на перемещение и опускание или подъем бункера. Бетонную смесь укладывают слоем по толщине плиты с вибрированием, которое выполняют бетонщики Б3.

По окончании уплотнения бетонной смеси бетонщики Б1 и Б2 осуществляют обработку поверхности уложенного бетона выравниванием.

Б. Стены

До бетонирования стен на захватке устанавливают блоки опалубки. По команде слесаря С4 машинист крана подводит блок опалубки стен к месту его установки. Слесари С1 и С2 устанавливают блок рабочими поверхностями к стене и вращением опорных винтов приводят опалубочные щиты в вертикальное положение.

Слесарь С3 проверяет вертикальность установки щитов, их размещение относительно армоблоков и соединяет его с другим блоком с помощью клиновых или пружинных замков.

Всего выставляют 8 штук блоков на участок стены длиной 12 м.

Операции по разборке опалубки выполняются в следующем порядке: строительные слесари С1 и С2 отделяют щиты от бетона вращением винтов, стропят блок, перемещают краном на землю. Слесари С3 и С4 очищают опалубку от остатков бетона, покрывают палубы смазочным маслом и производят мелкий ремонт.

Бетонщики Б1 и Б2, находясь на рабочих площадках опалубочных блоков, принимают бункер с бетоном у места укладки. При этом по команде бетонщика Б1, спуск бункера приостанавливается на расстоянии 30 - 40 см от верха армоблока. Бункер наводится строго на блок и в этом положении бетонщик Б1 приоткрывает затвор и регулирует подачу бетона. Бетонную смесь укладывают слоями в армоблоке с последующим вибрированием, которое выполняет бетонщик Б3. Бетонирование блока заканчивают от отметки низа перекрытия.

Блоки переставляются по мере бетонирования участков стены. Начало работ по перестановке проводить по истечению одной смены, не ожидая набора прочности бетона по нормативам.

В. Перекрытие

После установки армоблоков перекрытия на первой захватке и подведения поддерживающих стоек по середине пролета звено слесарей С1, С2, С3, С4 собирают пространственные рамы с подвесными щитами опалубки. С помощью винтовых подкосов слесари С1, С2, С3, С4 устанавливают щиты в проектное положение.

Поддерживающая опалубка выставляется на ширину захватки бетонирования. Бетонирование осуществляется по захваткам, в соответствии со схемой на рисунке 7.

Бетонщики Б1 и Б2 принимают бетонную смесь в бункеры у места укладки. Укладку и уплотнение бетона осуществляют бетонщики Б3 и Б4.

По окончании уплотнения бетонщики Б1 и Б2 осуществляют обработку поверхности уложенного бетона выравниванием и затиркой.

После укладки бетона и начала его твердения, по истечении смены, опалубка первой захватки переставляется звеном строительных слесарей С1, С2, С3, С4. По окончании работ поддерживающие стойки и опалубочные рамы со щитами демонтируются.

3 ТРЕБОВАНИЯ БЕЗОПАСНОСТИ И ОХРАНЫ ТРУДА, ЭКОЛОГИЧЕСКОЙ И ПОЖАРНОЙ БЕЗОПАСНОСТИ

3.1 Работы по устройству объектов ГО производятся с соблюдением требований СНиП 12-03-2001 «Безопасность труда в строительстве. Часть 1. Общие требования», СНиП 12-04-2002 «Безопасность труда в строительстве. Часть 2. Строительное производство».

3.2 К выполнению работ допускаются лица не моложе 18 лет, имеющие профессиональные навыки, прошедшие обучение безопасным методам и приемам работ согласно ГОСТ 12.0.004-90 «Организация обучения безопасности труда. Общие положения» и получившие соответствующие удостоверения.

Допуск рабочих к выполнению работ разрешается только после их ознакомления (под расписку) с технологической картой и, в случае необходимости, с требованиями, изложенными в наряде-допуске.

3.3 Все лица, находящиеся на строительной площадке, обязаны носить защитные каски, отвечающие требованиям ГОСТ 12.4.087-84. Рабочие и инженерно-технические работники без защитных касок и других необходимых средств индивидуальной защиты к выполнению работ не допускаются.

3.4 Электробезопасность на строительной площадке, участках работ, рабочих местах должна обеспечиваться в соответствии с требованиями СНиП 12-03-2001 «Безопасность труда в строительстве. Часть 1. Общие требования».

В течение всего периода эксплуатации электроустановок на строительных площадках должны применяться знаки безопасности по ГОСТ Р 12.4.026-2001 ССБТ «Цвета сигнальные, знаки безопасности и разметка сигнальная. Назначение и правила применения. Общие технические требования и характеристики. Методы испытаний».

3.5 Лица, ответственные за содержание строительных машин в рабочем состоянии, обязаны обеспечивать проведение их технического обслуживания и ремонта в соответствии с требованиями эксплуатационных документов завода-изготовителя.

К машинистам грузоподъемных машин должны предъявляться дополнительные требования по безопасности и охране труда.

Перемещение, установка и работа машин вблизи котлована с неукрепленными откосами разрешается только за пределами призмы обрушения грунта на расстоянии, установленном в таблице 4.

Таблица 4 - Наименьшие допустимые расстояния по горизонтали от основания откоса котлована до ближайшей опоры машины (СНиП 12-03-2001)

Глубина выемки, м

Грунт

песчаный

супесчаный

суглинистый

глинистый

Расстояние по горизонтали от основания откоса выемки до ближайшей опоры, м

1,0

1,5

1,25

1,00

1,00

2,0

3,0

2,40

2,00

1,50

3,0

4,0

3,60

3,25

1,75

4,0

5,0

4,40

4,00

3,00

5,0

6,0

5,30

4,75

3,50

3.6 Подача автомобиля задним ходом в зоне, где выполняются какие-либо работы, должна производиться водителем только по команде лиц, участвующих в этих работах.

3.7 Бункер (бадьи) для бетонной смеси должны удовлетворять ГОСТ 21807-76*. Перемещение загруженного или порожнего бункера разрешается только при закрытом затворе.

Ежедневно перед началом укладки бетона необходимо проверять состояние тары, опалубки и арматуры. Обнаруженные неисправности следует незамедлительно устранять.

При укладке бетона из бункера расстояние между нижней кромкой бункера и ранее уложенным бетоном или поверхностью, на которую укладывается бетон, должно соответствовать требованиям таблицы 2 СНиП 3.03.01-87.

3.8 К работе по эксплуатации автобетононасоса допускаются лица не моложе 21 года, прошедшие специальное медицинское освидетельствование. Работать на неисправном автобетононасосе или автобетоносмесителе запрещается. Перекачку бетона следует осуществлять автобетононасосом, установленным с помощью аутригеров на выровненной площадке в пределах рабочей зоны.

Между местом бетонирования и машинистом автобетононасоса должна быть установлена надежная визуальная или радиотелефонная связь.

Передвижение автобетононасоса со стрелой, не установленной в транспортное положение, не допускается.

Машинист и бетонщики, обслуживающие автобетононасос, должны работать в защитных касках.

При уплотнении бетонной смеси электровибраторами перемещать вибратор за токоведущие шланги не допускается, а при перерывах в работе и при переходе с одного места на другое электровибраторы необходимо отключать.

3.9 Сварочные работы должны выполняться в соответствии с требованиями СНиП 12-03-2001, СНиП 12-04-2002, ГОСТ 12.3.002-75* ССБТ «Процессы производственные. Общие требования безопасности» и ППБ 01-03 «Правила пожарной безопасности в Российской Федерации».

Передвижные источники сварочного тока на время их передвижения необходимо отключать от сети.

Не допускается производить ремонт сварочных установок под напряжением.

Длина первичной цепи между пунктом питания и передвижной сварочной установкой не должна превышать 10 м. Изоляция проводов должна быть защищена от механических повреждений (данные требования не относятся к питанию установки по троллейной системе).

При производстве электросварочных работ на открытом воздухе над установкой и сварочными постами должны быть сооружены навесы из несгораемых материалов. При отсутствии навесов электросварочные работы во время дождя или снегопада должны быть прекращены.

К работе по электросварке допускаются лица, прошедшие соответствующее обучение, инструктаж и проверку знаний требований безопасности с оформлением в специальном журнале и имеющие квалификационное удостоверение.

При поступлении на работу электросварщики должны пройти предварительный осмотр, а при последующей работе в установленном порядке проходить периодические медицинские осмотры.

Электросварщикам необходимо иметь квалификационную группу по технике безопасности не ниже II.

Электросварщики должны обеспечиваться средствами индивидуальной защиты в соответствии с типовыми отраслевыми нормами выдачи спецодежды, спецобуви и предохранительными приспособлениями.

3.10 Элементы каркасов арматуры необходимо пакетировать с учетом их подъема, складирования и транспортирования к месту монтажа.

Во время армирования фундаментов арматурные стержни необходимо подавать в котлован только с помощью специальных траверс или спускать их по приспособленным для этих целей лоткам.

Все работающие должны быть проинструктированы по правилам пожарной безопасности.

В каждой смене должен быть назначен ответственный за противопожарную безопасность.

Строительная площадка должна быть обеспечена противопожарным оборудованием и инвентарем согласно нормам. Характер противопожарного оборудования устанавливается по согласованию с местными органами государственного пожарного надзора в зависимости от степени пожарной опасности объекта и его государственного значения.

Для соблюдения экологических норм картой предусмотрена емкость для слива загрязненной воды после промывки бетононасоса и мойка для колес. Запрещается сжигание строительного мусора на площадке. Строительный мусор должен быть вывезен, для чего предусмотрены контейнеры.

Рисунок 10 - Схемы строповок грузов

Таблица 5 - Таблица масс перемещаемых грузов

Наименование элементов грузов

Марка, тип, ГОСТ, номера р.ч.

Масса, т

№ схем строповок

Стропы

при разгрузке

при монтаже

ветви

Q, тс

l, м

Р, кг

архивный

Армоблок

Б-0,5-1,5

0,3

1

1

4

10

5

108

1028/4 СКБ Мосстрой

Арматурные сетки

-

2,2

2

2

4 кольц.

10

5

108

1028/4 СКБ Мосстрой

3,2

4

7,38

1033/4 СКБ Мосстрой

Бункер (бадья) для бетонной смеси емк. 1,0 м3

№ 4398А СКБ Мосстрой

4,0

3

-

4

10

5

108

1043-36 СКБ Мосстрой

Арматурный каркас

-

до 1,0

4

4

4 кольц.

10

5

108

1028/4 СКБ Мосстрой

3,2

4

7,38

1033/4 СКБ Мосстрой

Подмости

Карачаровский завод

0,77

7

5,7

4

10

5

108

1028/4 СКБ Мосстрой

Щиты опалубки

-

-

6

-

4 кольц.

10

5

108

1028/4 СКБ Мосстрой

3,2

4

7,38

1033/4 СКБ Мосстрой

Ящик металлический для раствора

V = 0,3 м3

0,35

8

-

4

10

5

108

1028/4 СКБ Мосстрой

Блок стен подвала

ФБС 24.5.6-т

ФБС 12.5.6-т

1,63

0,79

9

9

4

10

5

108

1028/3 СКБ Мосстрой

Щиты опалубки

ЩС-1,2-2,7

          3,6-2,7

          0,6-2,7

0,350

0,780

0,290

10

10

4

5

5

45

ТУ 400-28-231-77

Трубчатые элементы

-

0,500

11

-

4 кольц.

5

1

5

2

45

2,3

ТУ 400-28-231-77

Р 4 4985-ВО.ВС

тр. Мосоргтехстрой

Ящик с метизами и крепежными элементами

-

0,100

12

-

4 кольц.

5

3,2

5

4

45

7,38

ТУ 400-28-231-77

Р 4 4985-ВО.ВС

тр. Мосоргтехстрой

Плоские элементы

-

0,300

13

-

4 кольц.

5

3,2

5

4

7,38

ТУ 400-28-231-77

Р 4 4985-ВО.ВС

тр. Мосоргтехстрой

Примечания

1 Схемы строповок разработаны для производства работ кранами на гусеничном ходу или краном-нулевиком типа КБ-404М.

2 Схемы строповок разработаны для вариантов № 1 и № 2.

4 ПОТРЕБНОСТЬ В МАТЕРИАЛЬНО-ТЕХНИЧЕСКИХ РЕСУРСАХ

Таблица 6 - Ведомость потребности в машинах, оборудовании, инвентаре и приспособлениях

п/п

Наименование

Тип, марка, ГОСТ и № чертежа

Техническая характеристика

Количество, шт.

Вариант 1

Вариант 2

1

2

3

4

5

6

1

Кран башенный

КБ-404М

Вариант 1

Длина стрелы 36 м

1

1

2

Кран гусеничный

РДК-25

Вариант 2

Длина стрелы 22 м с гуськом 5 м

1

1

3

Бункер для бетона

БП-1,0

ГОСТ 21807-76*

1043-36

СКБ Мосстрой

Емкость 1 м3

3

3

4

Трансформатор

СТН-500

-

1

1

5

Подкосы монтажные

Раздвижные

Подлежит проектированию

-

-

20

6

Блоки для опалубки стен

Переставные

-

-

8

7

Автосамосвалы

 

-

-

4

8

Стропы четырехветвевые

ГОСТ 25573-82*

Грузоподъемность 10 т

2

2

9

Комплект щитовой опалубки

 

-

м2

По таблице 8

10

Нивелир с треногой

Н-3

ГОСТ 10528-90*

-

1

1

11

Теодолит с треногой

Г-30 ТБ-1

ГОСТ 10529-96

Выпускается серийно

1

1

12

Вибратор

Глубинный ИВ-27

-

4

4

13

Метр складной

Стальной ТУ 12-156-76

-

2

2

14

Рулетка стальная

ГОСТ 7502-98

-

2

2

15

Лом

Монтажный ГОСТ 1405-83

-

2

2

16

Ломик-гвоздодер

Каталог-справ. ЦНИИТЭ строймашина

 

1

-

17

Кусачки

Арматурные ГОСТ 7282-75*

-

4

2

18

Отвес

ГОСТ 7948-80

-

9

2

19

Строп кольцевой

ГОСТ 25573-82*

Грузоподъемность 3,2 т

2

2

20

Ключ гаечный

Разводной ГОСТ 7275-75*

-

4

1

21

Лопата строительная

Подборочная ГОСТ 19596-87*

-

4

4

22

Щетка стальная

КБ-64047 Гипрооргсельстрой

-

2

2

23

Уровень

УС-1-300 ГОСТ 9416-83

-

2

2

24

Площадка монтажная

Передвижная

Проект № 2648 Мосоргстрой

-

2

2

25

Кельма

Для каменщика ГОСТ 9573-81

-

1

1

26

Каска строительная

ГОСТ 12.4.087-84

-

На каждого члена бригады

27

Трансформатор

ТСЗИ-2,5

Мощность, кВт 2,5

1

1

Таблица 7 - Ведомость потребности в основных конструкциях и материалах

№ п/п

Наименование

Ед. изм.

Количество

Вариант 1

Вариант 2

1

Арматура в сетках, плоских каркасах и отдельных стержнях

т

73,8

5,1

2

Пространственные армоблоки с тканой сеткой в качестве опалубки

т

-

70,7

3

Бетон Б 22,5 (М-200)

м3

454

454

5 ТЕХНИКО-ЭКОНОМИЧЕСКИЕ ПОКАЗАТЕЛИ

Показатели

Ед. изм.

Вариант 1

Вариант 2

1 Затраты труда на весь объем работ по возведению сооружения

чел.-дн.

218

199,9

2 Затраты труда на 1 м3 конструкций из монолитного железобетона

чел.-дн.

0,45

0,41

3 Выработка конструкций из монолитного железобетона на 1 рабочего в смену

м3

1,79

2,02

4 Затраты машинного времени на возведение сооружения

маш.-см.

7,4

8,1

Таблица 8 - Калькуляция затрат труда по сооружению объекта ГО в монолитном варианте с армированием плоскими каркасами, сетками и отдельными стержнями по варианту 1

№ п/п

Обоснование (ЕНиР и др. нормы)

Наименование работ

Ед. изм.

Объем работ

Норма времени

Затраты труда

рабочих, чел.-ч.

машинистов, чел.-ч. (работа машин, маш.-ч.)

рабочих, чел.-ч.

машинистов, чел.-ч. (работа машин, маш.-ч.)

1

2

3

4

5

6

7

8

9

1 Бетонная подготовка

1

Е2-1-60

№ 5б

Планировка вручную и выравнивание основания в грунте II группы по рейке

100 м2

3,5

16,5

-

57,8

-

2

Е4-1-34А

№ 1а

Устройство опалубки из досок

м2

7,02

0,62

-

4,35

-

3

Е19-38

№ 1а

Укладка бетонной смеси толщиной 100 мм под плиту

100 м2

3,058

7,5

-

23,0

-

4

Е4-1-34А

№ 1в

Разборка опалубки из досок

м2

7,02

0,19

-

1,33

-

5

Е11-37 № 3а

Устройство окрасочной гидроизоляции

1-й слой

100 м2

3,058

1,6

-

4,9

-

6

Е11-37

№ 3а,

К = 0,85

подготовки за 2 раза

2-й слой

1,36

-

4,2

-

 

 

ИТОГО:

 

 

 

 

95,6

-

2 Монолитная фундаментная плита

1

Е4-1-3

№ 1а, 1б

Установка стеновых блоков ФБС 24.5.6-т в качестве опалубки

шт.

30

0,33

0,11 (0,11)

9,9

3,3 (3,3)

2

Е4-1-44Б в

Установка арматурных каркасов массой до 100 кг вручную

шт.

214

0,36

-

77,0

-

3

Е4-1-44Б в

Установка сеток и каркасов массой до 100 кг вручную

шт.

159

0,36

-

57,2

-

4

Е4-1-44Б а

Установка каркасов массой до 20 кг вручную

шт.

178

0,17

-

30,3

-

5

Е4-1-46

№ 1в

Установка арматуры диаметром до 12 мм отдельными стержнями вручную

т

1,1

12,0

-

13,2

-

6

Е4-1-46

№ 1д

То же, диаметром до 26 мм

т

4,6

5,6

-

25,8

-

7

Е4-1-46

№ 1е

То же, диаметром 26 мм

т

6,2

3,9

-

24,2

-

8

Е1-7

№ 25 а, 25 б

Подача арматуры пакетами массой до 1,5 т

100 т

0,314

14

6,9 (6,9)

4,4

2,2 (2,2)

9

Е4-1-49А

№ 6

Укладка бетонной смеси фундаментной плиты с помощью бункера

м3

150

0,22

-

33,0

-

10

Е1-7

№ 12а, 12б

Подача бетонной смеси краном

м3

150

0,22

0,11 (0,11)

33,0

16,5 (16,5)

11

Е4-1-3

№ 1а, 1б

Демонтаж блоков

шт.

30

0,33

0,11 (0,11)

9,9

3,3 (3,3)

 

 

ИТОГО:

 

 

 

 

317,9

22,0 (22,0)

3 Монолитные железобетонные стены

1

Е4-1-37Б

№ 1а

Устройство опалубки стен и перегородок

м2

694

0,28

-

194,3

-

2

Е4-1-44Б б

Установка арматурных каркасов массой до 50 кг вручную

шт.

327

0,24

-

78,5

-

3

Е4-1-44Б а

Установка каркасов массой до 20 кг вручную

шт.

276

0,17

-

46,9

-

4

Е4-1-46

№ 10в

Установка арматуры 0 до 12 мм отдельными стрежнями

т

2,7

20

-

54,0

-

5

Е1-7

№ 25а, 25б

Подача арматуры пакетами массой до 1,5 т

100 т

0,163

14,0

6,9 (6,9)

2,3

1,1 (1,1)

6

Е4-1-42

№ 1б

Установка закладных деталей массой до 4 кг

шт.

150

0,29

-

43,5

-

7

Е4-1-46

№ 13г

Установка арматуры в лестницах и площадках

т

0,5

27,5

-

13,8

-

8

Е4-1-34Ж а

Устройство опалубки лестничных маршей и площадок

м2

89

0,91

-

81

-

9

Е4-1-49В

№ 1д

Бетонирование стен толщиной свыше 300 мм с двойной арматурой

м3

143

0,79

-

113,0

-

10

Е4-1-49Г

№ 2

Бетонирование лестниц и площадок с помощью бункера

м3

31

4,5

-

139,5

-

11

Е1-7

№ 12а, 12б

Подача бетонной смеси краном

м3

174

0,22

0,11 (0,11)

38,3

19,2 (19,2)

12

Е4-1-37Б

№ 1б

Разборка опалубки стен и перегородок

м2

694

0,11

-

76,3

-

13

Е4-1-34Ж в

Разборка опалубки лестничных маршей и площадок

м2

89

0,3

-

26,7

-

 

 

ИТОГО:

 

 

 

 

908,1

20,3 (20,3)

4 Монолитное перекрытие

1

Е4-1-33 № 3

Устройство лесов высотой до 6 м под опалубку безбалочных перекрытий

100 м стоек

2,5

7,8

-

19,5

-

2

Е4-1-34Г

№ 3а

Устройство опалубки плиты перекрытия

м2

246

0,22

-

54,1

-

1

Е4-1-44Б в

Установка арматурных каркасов массой до 100 кг вручную

шт.

206

0,36

-

74,2

-

4

Е4-1-46

№ 8в

Установка арматуры диаметром до 12 мм отдельными стержнями

т

0,8

21,0

-

16,8

-

5

Е4-1-46

№ 8д

То же, диаметром до 26 мм

т

6,69

11,5

-

76,9

-

6

Е1-7

№ 25а, 25б

Подача арматуры пакетами массой до 1,5 т

100 т

0,21

14,0

6,9 (6,9)

2,3

1,4 (1,4)

7

Е4-1-42

№ 1б

Установка закладных деталей массой до 4 кг

шт.

36

0,29

-

10,44

-

8

Е4-1-49Б

№ 15

Бетонирование перекрытия с помощью бункера

м2

130

0,57

-

74,1

-

9

Е1-7

№ 12а, 12б

Подача бетонной смеси краном

м3

130

0,22

0,11 (0,11)

28,6

14,3 (14,3)

10

Е4-1-54

№ 10

Укрытие бетонной поверхности перекрытия рогожами или матами

100 м2

2,46

0,21

-

0,5

-

11

Е4-1-54

№ 9

Поливка бетонной поверхности водой из брандспойта за 5 раз

100 м2

2,46

0,14´5

-

1,7

-

12

Е4-1-54

№ 12

Снятие с бетонной поверхности рогож и матов

100 м2

2,46

0,22

-

0,5

-

13

Е4-1-34Г

№ 3б

Разборка опалубки плиты перекрытия

м2

246

0,09

-

22,1

-

 

 

ИТОГО:

 

 

 

 

381,7

15,7 (15,7)

Таблица 9 - Калькуляция затрат труда по сооружению объекта ГО в монолитном варианте с армированием арматурными блоками и отдельными стержнями по варианту 2

№ п/п

Обоснование (ЕНиР и др. нормы)

Наименование работ

Ед. изм.

Объем работ

Норма времени

Затраты труда

рабочих, чел.-ч.

машинистов, чел.-ч. (работа машин, маш.-ч.)

рабочих, чел.-ч.

машинистов, чел.-ч. (работа машин, маш.-ч.)

1

2

3

4

5

6

7

8

9

1 Бетонная подготовка

1

Е2-1-60

№ 5б

Планировка вручную и выравнивание основания в грунте II группы по рейке

100 м2

3,5

16,5

-

57,8

-

2

Е4-1-34А

№ 1а

Устройство опалубки из досок

м2

7,02

0,62

-

4,35

-

3

Е19-38

№ 1а

Укладка бетонной смеси толщиной 100 мм под плиту

100 м2

3,058

7,5

-

23,0

-

4

Е4-1-34А № 1в

Разборка опалубки из досок

м2

7,02

0,19

-

1,33

-

5

Е11-37

№ 3а

Устройство окрасочной гидроизоляции подготовки за 2 раза

1-й слой

100 м2

3,058

1,6

-

4,9

-

6

Е11-37

№ 3а,

К = 0,85

2-й слой

1,36

-

4,2

-

 

 

ИТОГО:

 

 

 

 

95,6

 

2 Монолитная фундаментная плита

1

Е4-1-3

№ 1а, 1б

Установка стеновых блоков ФБС 24.5.6-т в качестве опалубки

шт.

30

0,33

0,11 (0,11)

9,9

3,3 (3,3)

2

Е4-1-44А

№ 1в

Установка армоблоков массой до 1 т из арматуры Æ 16 ¸ 32

шт.

30

1,4

-

42,0

-

3

Е1-7

№ 24а, 24б

Подача армоблоков краном

100 т

0,282

19,0

9,4 (9,4)

5,4

2,7 (2,7)

4

Е4-1-46

№ 1д

Установка арматуры Æ до 26 мм отдельными стержнями вручную

т

0,7

5,6

-

3,9

-

5

Е1-7

№ 23а, 23б

Подача арматуры пакетами

100 т

0,007

25,0

12,5 (12,5)

0,2

0,1 (0,1)

6

Е4-1-49А

№ 6

Укладка бетонной смеси фундаментной плиты с помощью бункера

м3

150

0,22

-

33,0

-

7

Е1-7

№ 12а, 12б

Подача бетонной смеси краном

м3

150

0,22

0,11 (0,11)

33,0

16,5 (16,5)

8

Е4-1-3

№ 1а, 1б

Демонтаж блоков

шт.

30

0,33

0,11 (0,11)

9,9

3,3 (3,3)

 

 

ИТОГО:

 

 

 

 

137,3

25,9 (25,9)

3 Монолитные железобетонные стены

1

Е4-1-38А

№ 1б

Установка переставной опалубки стен и перегородок для армоблоков

м2 поверх.

694

0,35

-

242,9

-

2

Е4-1-44А

№ 2б

Установка арматурных блоков массой до 0,6 т вертикально с диаметром арматуры 16 ¸ 32 мм

шт./т

150/14,5

1,3

-

195

-

3

Е1-7 в

Подача армоблоков краном

100 т

0,145

19,0

9,4 (9,4)

2,8

1,4 (1,4)

4

Е4-1-46

№ 10в

Установка арматуры 0 до 12 мм отдельными стрежнями

т

0,7

15,0

-

10,5

-

5

Е1-7

№ 22а, 22б

Подача арматуры пакетами

100 т

0,007

37

18,5 (18,5)

0,3

0,1 (0,1)

6

Е4-1-42

№ 1б

Установка закладных деталей массой до 4 кг

шт.

150

0,29

-

43,5

-

7

Е4-1-46

Установка арматуры Æ до 18 мм отдельными стержнями

т

1,2

11,25

-

13,5

-

8

Е4-1-46

№ 13г

Установка арматуры в лестницах и площадках

т

0,5

27,5

-

13,8

-

9

Е1-7

№ 22а, 22б

Подача арматуры пакетами

100 т

0,017

37

18,5 (18,5)

0,6

0,3 (0,3)

10

Е4-1-34

Устройство опалубки лестничных маршей и площадок

м3

89

1,21

-

107,7

-

11

Е4-1-49В

№ 1д

Бетонирование стен толщиной свыше 300 мм с двойной арматурой с помощью бункера

м3

143

0,79

-

113,0

-

12

Е4-1-49Г

№ 2

Бетонирование лестниц и площадок с помощью бункера

м3

31

4,5

-

139,5

-

13

Е1-7

№ 12а, 12б

Подача бетонной смеси краном

м3

174

0,22

0,11 (0,11)

38,3

19,2 (19,2)

14

Е4-1-37Б

№ 1б

Разборка опалубки стен и перегородок

м2

694

0,11

-

76,3

-

15

Е4-1-34Ж в

Разборка опалубки лестничных маршей и площадок

м2

89

0,3

-

26,7

-

 

 

ИТОГО:

 

 

 

 

1024,4

21,0 (21,0)

4 Монолитное перекрытие

1

Е4-1-33

№ 3

Устройство лесов высотой до 6 м под опалубку безбалочных перекрытий

100 м стоек

2,5

7,8

-

19,5

-

2

Е4-1-34Г

№ 3а

Устройство опалубки плиты перекрытия

м2

246

0,22

-

54,1

-

3

Е4-1-44А

№ 1в

Установка в перекрытии армоблоков массой до 1 т из арматуры Æ 16 ¸ 32

шт.

26

1,4

-

36,4

-

4

Е1-7

№ 24а, 24б

Подача армоблоков краном

100 т

0,255

19,0

9,4 (9,4)

4,8

2,4 (2,4)

5

Е4-1-46

№ 7д

Установка арматуры отдельными стержнями диаметром до 26 мм

т

0,7

8,6

-

6,02

-

6

Е1-7

№ 22а, 22б

Подача арматуры пакетами до 0,5 т

100 т

0,007

37

18,5 (18,5)

0,3

0,1 (0,1)

7

Е4-1-42

№ 1б

Установка закладных деталей массой до 4 кг

шт.

36

0,29

-

10,4

-

8

Е4-1-49Б

№ 12

К = 1,15

Бетонирование перекрытия с двойной арматурой с помощью бункера

м3

130

0,81

-

121,1

-

9

Е1-7

№ 12а, 12б

Подача бетонной смеси краном

м3

130

0,22

0,11 (0,11)

28,6

14,3 (14,3)

10

Е4-1-54

№ 10

Укрытие бетонной поверхности перекрытия рогожами или матами

100 м2

2,46

0,21

-

0,5

-

11

Е4-1-54

№ 9

Поливка бетонной поверхности водой из брандспойта за 5 раз

100 м2

2,46

0,14´5

-

1,7

-

12

Е4-1-54

№ 12

Снятие с бетонной поверхности рогож и матов

100 м2

2,46

0,22

-

0,5

-

13

Е4-1-34Г

№ 3б

Разборка опалубки плиты перекрытия

м2

246

0,09

-

22,1

-

 

 

ИТОГО:

 

 

 

 

306,0

16,8 (16,8)


Таблица 10 - Календарный план производства работ по сооружению объекта ГО в монолитном варианте с армированием плоскими каркасами и отдельными стержнями по варианту 1

Продолжительность строительства 27 смен, включая технологические перерывы для набора прочности уложенного бетона.

Таблица 11 - Календарный план производства работ по сооружению объекта ГО в монолитном варианте с армированием арматурными блоками и отдельными стержнями по варианту 2

Продолжительность строительства 24 смены, включая технологические перерывы для набора прочности уложенного бетона.


6 ПЕРЕЧЕНЬ НОРМАТИВНО-ТЕХНИЧЕСКОЙ ЛИТЕРАТУРЫ

1    СНиП 3.01.01-85* Организация строительного производства. Издание 1995 г.;

2    СНиП 3.03.01-87 Несущие и ограждающие конструкции;

3    СНиП 12-03-2001 Безопасность труда в строительстве. Часть 1. Общие требования;

4    СНиП 12-04-2002 Безопасность труда в строительстве. Часть 2. Строительное производство;

5    СНиП 21-01-97 Пожарная безопасность зданий и сооружений;

6    ГОСТ 12.0.004-90 Организация обучения безопасности труда. Общие положения;

7    ГОСТ 12.1.004-91* ССБТ. Пожарная безопасность. Общие требования;

8    ГОСТ 12.3.002-75* ССБТ. Процессы производственные. Общие требования безопасности;

9    ГОСТ 12.4.011-89 ССБТ. Средства защиты работающих. Общие требования и классификация;

10  ГОСТ Р 12.4.026-2001 ССБТ Цвета сигнальные, знаки безопасности и разметка сигнальная. Назначение и правила применения. Общие технические требования и характеристики. Методы испытаний;

11  ГОСТ 12.4.087-84 ССБТ. Строительство. Каски строительные. Технические условия;

12  ГОСТ 5547-93 Плоскогубцы комбинированные. Технические условия;

13  ГОСТ 5781-82* Сталь горячекатаная для армирования железобетонных конструкций. Технические условия;

14  ГОСТ 7502-98 Рулетки измерительные металлические. Технические условия;

15  ГОСТ 7948-80 Отвесы стальные строительные. Технические условия;

16  ГОСТ 9466-75* Электроды покрытые металлические для ручной дуговой сварки сталей и наплавки. Классификация и общие технические условия;

17  ГОСТ 9416-83 Уровни строительные. Технические условия;

18  ГОСТ 9533-81 Кельмы, лопатки и отрезовки. Технические условия;

19  ГОСТ 11042-90 Молотки стальные строительные. Технические условия;

20  ГОСТ 14098-91 Соединения сварные арматуры и закладных изделий железобетонных конструкций. Типы, конструкции и размеры.

21  ГОСТ 19596-87* Лопаты. Технические условия;

22  ГОСТ 21807-76* Бункера (бадьи) переносные вместимостью до 2 м3 для бетонной смеси. Общие технические условия;

23  ЕНиР. Единые нормы и расценки на строительные, монтажные и ремонтно-строительные работы;

24  ППБ 01-03 Правила пожарной безопасности в Российской Федерации;

25  СП 12-135-2003 Безопасность труда в строительстве. Отраслевые типовые инструкции по охране труда;

26  Инструкция по транспортировке и укладке бетонной смеси в монолитные конструкции с помощью автобетоносмесителей и автобетононасосов. 2002 г. ОАО ПКТИпромстрой, М., 2002.

 




ГОСТЫ, СТРОИТЕЛЬНЫЕ и ТЕХНИЧЕСКИЕ НОРМАТИВЫ.
Некоммерческая онлайн система, содержащая все Российские Госты, национальные Стандарты и нормативы.
В Системе содержится более 150000 файлов нормативно-технической документации, действующей на территории РФ.
Система предназначена для широкого круга инженерно-технических специалистов.

Рейтинг@Mail.ru Яндекс цитирования

Copyright © www.gostrf.com, 2008 - 2026