|
|
|
ОТКРЫТОЕ АКЦИОНЕРНОЕ ОБЩЕСТВО «ГАЗПРОМ» Общество с ограниченной ответственностью Общество с ограниченной ответственностью СТАНДАРТ ОРГАНИЗАЦИИ СИСТЕМА СТАНДАРТИЗАЦИИ ОАО «ГАЗПРОМ» МЕТОДИКА ПРОВЕДЕНИЯ ИЗМЕРЕНИЙ ОБЪЕМОВ
ЭМИССИИ СТО Газпром 031-2007 Москва 2007 Предисловие 1 РАЗРАБОТАН Обществом с ограниченной ответственностью «Научно-исследовательский институт природных газов и газовых технологий - ВНИИГАЗ» 2 ВНЕСЕН Департаментом по транспортировке, подземному хранению и использованию газа ОАО «Газпром» 3 УТВЕРЖДЕН И ВВЕДЕН В ДЕЙСТВИЕ Распоряжением ОАО «Газпром» от 19 марта 2007 г. № 45 с 20 октября 2007 г. 4 ВЗАМЕН ВРД 39-1.13-040-2001 «Методика по проведению замеров объемов утечек метана на предприятиях ОАО «Газпром» Содержание ВведениеНастоящий стандарт разработан в результате пересмотра ВРД 39-1.13-040-2001 «Методика по проведению замеров объемов утечек метана на предприятиях ОАО «Газпром». Необходимость разработки стандарта обусловлена технологическими, экономическими и экологическими аспектами управления организованными технологическими выбросами природного газа и неорганизованными эмиссиями природного газа с его утечками в атмосферу и в его составе основного парникового газа - метана. Стандарт направлен на совершенствование деятельности в области экономного использования ресурсов и охраны окружающей среды путем повышения качества результатов инструментального определения параметров организованных технологических выбросов природного газа и неорганизованных эмиссий природного газа с его утечками в атмосферу на объектах ОАО «Газпром». Стандарт разработан с целью унификации процедуры проведения и повышения достоверности результатов измерений параметров и дальнейшей оценки объемов организованных технологических выбросов природного газа и неорганизованных эмиссий метана с утечками природного газа в атмосферу на объектах ОАО «Газпром». Стандарт разработан с учетом многолетнего практического опыта использования положений ВРД 39-1.13-040-2001, изменений за период 2000-2006 гг. законодательной и нормативно-технической базы; современного технического уровня и номенклатуры средств измерения; требований к точности и достоверности результатов измерений. Стандарт разработан в развитие положений СТО Газпром 027-2006 «Типовая программа оценки эмиссии природного газа на объектах ОАО «Газпром». Стандарт разработан авторским коллективом ООО «ВНИИГАЗ» в составе: к.т.н. Н.Г. Гладкая, к.т.н. Г.С. Акопова (лаборатория защиты окружающей среды). СТАНДАРТ ОТКРЫТОГО АКЦИОНЕРНОГО ОБЩЕСТВА «ГАЗПРОМ»
Дата введения - 2007-10-20 1 Область примененияНастоящий стандарт предназначен для применения при проведении работ по инструментальному обследованию технологического оборудования, коммуникаций и арматуры объектов добычи, транспортировки, хранения, переработки и распределения природного газа с целью обнаружения, измерения параметров и определения фактических объемов неорганизованных эмиссий метана с утечками природного газа и его организованных технологических выбросов в атмосферу. Положения настоящего стандарта обязательны для применения организациями и дочерними обществами ОАО «Газпром», осуществляющими основные виды производственной деятельности по добыче, транспортировке, хранению, переработке и распределению природного газа и природоохранную деятельность в области обращения с выбросами парниковых газов. Стандарт может применяться подрядными организациями, выполняющими работы на договорных условиях по независимому энергетическому и экологическому аудиту и контролю эмиссий природного газа на объектах ОАО «Газпром». 2 Нормативные ссылкиВ настоящем стандарте использованы нормативные ссылки на следующие стандарты: ГОСТ 8.361-79 Государственная система обеспечения единства измерений. Расход жидкости и газа. Методика выполнения измерений по скорости в одной точке сечения трубы ГОСТ 8.563.1-97 Государственная система обеспечения единства измерений. Измерение расхода и количества жидкостей и газов методом переменного перепада давления. Диафрагмы, сопла, ИСА 1932 и трубы Вентури, установленные в заполненных трубопроводах круглого сечения. Технические условия ГОСТ 8.563.2-97 Государственная система обеспечения единства измерений. Измерение расхода и количества жидкостей и газов методом переменного перепада давления. Методика выполнения измерений с помощью сужающих устройств ГОСТ 8.563.3-97 Государственная система обеспечения единства измерений. Измерение расхода и количества жидкостей и газов методом переменного перепада давления. Процедура и модуль расчетов. Программное обеспечение ГОСТ 12.0.004-90 Система стандартов безопасности труда. Организация обучения безопасности труда. Общие положения ГОСТ 12.1.004-91 Система стандартов безопасности труда. Пожарная безопасность. Общие требования ГОСТ 12.1.010-76 Система стандартов безопасности труда. Взрывоопасность. Общие требования ГОСТ 12.1.019-79 Система стандартов безопасности труда. Электробезопасность. Общие требования и номенклатура видов защиты ГОСТ 12.2.003-91 Система стандартов безопасности труда. Оборудование производственное. Общие требования безопасности ГОСТ 12.2.061-81 Система стандартов безопасности труда. Оборудование производственное. Общие требования безопасности к рабочим местам ГОСТ 12.4.137-84 Система стандартов безопасности труда. Обувь специальная кожаная для защиты от нефти, нефтепродуктов, кислот, щелочей, нетоксичной и взрывоопасной пыли. Технические условия ГОСТ 17.2.1.04-77 Охрана природы. Атмосфера. Источники и метеорологические факторы загрязнения, промышленных выбросов. Термины и определения ГОСТ 17.2.4.02-81 Охрана природы. Атмосфера. Общие требования к методам определения загрязняющих веществ ГОСТ 17.2.4.06-90 Охрана природы. Атмосфера. Метод определения скорости газопылевых потоков, отходящих от стационарных источников загрязнения ГОСТ 2405-88 Манометры, вакуумметры, мановакуумметры, напоромеры, тягомеры и тягонапоромеры. Общие технические условия ГОСТ 6376-74 Анемометры ручные со счетным механизмом. Технические условия ГОСТ 7193-74 Анемометр ручной индукционный. Технические условия ГОСТ 10354-82 Пленка полиэтиленовая. Технические условия ГОСТ 12997-84 Изделия государственной системы промышленных приборов и средств автоматизации. Общие технические условия ГОСТ 13033-84 Государственная система промышленных приборов и средств автоматизации. Приборы и средства автоматизации электрические аналоговые. Общие технические условия ГОСТ 13053-76 Приборы и устройства пневматические государственной системы промышленных приборов и средств автоматизации. Общие технические условия ГОСТ 13961-74 Переходники прямые для соединения трубопроводов по наружному конусу. Конструкция и размеры ГОСТ 16052-70 Переходники прямые для соединения трубопроводов по внутреннему конусу. Конструкция и размеры ГОСТ 24193-80 Хомуты накидные. Конструкция ГОСТ 24194-80 Хомуты охватывающие. Конструкция ГОСТ 27540-87 Сигнализаторы горючих газов и паров термохимические. Общие технические условия ГОСТ 27574-87 Костюмы женские для защиты от общих производственных загрязнений и механических воздействий. Технические условия ГОСТ 27575-87 Костюмы мужские для защиты от общих производственных загрязнений и механических воздействий. Технические условия ГОСТ 28498-90 Термометры жидкостные стеклянные. Общие технические требования. Методы испытания ГОСТ 28723-90 Расходомеры скоростные, электромагнитные и вихревые. Общие технические требования и методы испытаний ГОСТ 28724-90 Счетчики газа скоростные. Общие технические требования и методы испытаний ГОСТ Р 51330.0-99 (МЭК 60079-0-98) Электрооборудование взрывозащищенное. Часть 0. Общие требования ГОСТ Р 52137-2003 (МЭК 61779-2:1998) Газоанализаторы и сигнализаторы горючих газов и паров электрические. Часть 2. Требования к приборам группы I с верхним пределом измерений объемной доли метана в воздухе не более 5 % ГОСТ Р 52138-2003 (МЭК 61779-3:1998) Газоанализаторы и сигнализаторы горючих газов и паров электрические. Часть 3. Требования к приборам группы I с верхним пределом измерений объемной доли метана в воздухе до 100 % ГОСТ Р ИСО 11042-1-2001 Установки газотурбинные. Методы определения выбросов вредных веществ СТО Газпром 2-3.5-038-2005 Инструкция по проведению контрольных измерений вредных выбросов газотурбинных установок на компрессорных станциях СТО Газпром 2-3.5-039-2005 Каталог удельных выбросов вредных веществ газотурбинных газоперекачивающих агрегатов СТО Газпром 3-2005 Кадастр выбросов парниковых газов. Общие требования к содержанию и оформлению СТО Газпром 10-2005 Методические указания по санитарно-химическому контролю воздушной среды на содержание углеводородов на объектах ОАО «Газпром» его дочерних обществ и организаций СТО Газпром 027-2006 Типовая программа оценки эмиссии природного газа на объектах ОАО «Газпром» Примечание - При пользовании настоящим стандартом целесообразно проверить действие ссылочных стандартов по соответствующим указателям, составленным на 1 января текущего года, и информационным указателям, опубликованным в текущем году. Если ссылочный документ заменен (изменен), то при пользовании настоящим стандартом следует руководствоваться замененным (измененным) документом. Если ссылочный документ отменен без замены, то положение настоящего стандарта, в котором дана ссылка на него, применяется в части, не затрагивающей эту ссылку. 3 Термины, определения3.1 В настоящем стандарте применены следующие термины с соответствующими определениями: 3.1.1 арматура (трубопроводная): Устройства, предназначенные для отключения, включения и регулирования потоков газа в газопроводе. 3.1.2 аспирация: Процесс удаления специальными инструментами воздуха, содержащего примеси, из укрытий технологического оборудования. 3.1.3 газоанализатор: Прибор для определения качественного и количественного состава газовой смеси. 3.1.4 инструментальное обследование утечки: Обследование с применением средств измерения. 3.1.5 источник выделения загрязняющих веществ (источник выделения): Объект, в котором происходит образование загрязняющих веществ (технологическая установка, устройство, аппарат, склад сырья или продукции, площадка для перевалки сырья или продукции, емкости для хранения топлива, свалка промышленных и бытовых отходов и т.д.). 3.1.6 неинструментальное обследование утечки: Обследование без применения средств измерения. 3.1.7 неорганизованная эмиссия: Выделение вещества в атмосферу от неорганизованного источника (например, в результате нарушения герметичности оборудования, отсутствия или неудовлетворительной работы оборудования по отсосу газа в местах загрузки, выгрузки или хранения продукта). 3.1.8 организованный технологический выброс: Промышленный выброс, поступающий в атмосферу через специально сооруженные газоходы, воздуховоды и трубы. [ГОСТ 17.2.1.04-77, пункт 27] 3.1.9 парниковые газы: Такие газообразные составляющие атмосферы как природного, так и антропогенного происхождения, которые поглощают и переизлучают инфракрасное излучение: диоксид углерода (СО2), метан (СН4), закись азота (N2O), гидрофторуглероды (ГФУ), перфторуглероды (ПФУ), гексафторид серы (SF4). 3.1.10 первичный преобразователь: Устройство, преобразующее местную скорость потока в сигнал, удобный для передачи, обработки и регистрации. 3.1.11 технологическая свеча: Техническое устройство в виде вертикальной трубы для осуществления организованного выброса природного газа. 3.1.12 утечка природного газа: Неорганизованная эмиссия природного газа, поступающая в атмосферу в виде ненаправленных потоков газа в результате нарушения герметичности оборудования, отсутствия или неудовлетворительной работы оборудования по отсосу газа в местах загрузки, выгрузки или хранения продукта. [ГОСТ 17.2.1.04-77, пункт 28] 3.1.13 эмиссия: Выделение вещества в атмосферу. 3.1.14 продукты сгорания углеводородного топлива: Вещества, образующиеся при сгорании углеводородного топлива: диоксид углерода, водяной пар, азот, непрореагировавший остаточный кислород, оксиды азота, оксид углерода, метан и другие. 3.1.15 собственные технологические нужды: Необходимый расход природного газа на основные и вспомогательные технологические процессы, обусловленный режимом эксплуатации и технологическими характеристиками оборудования. 3.1.16 экологический аудит: Независимая, комплексная, документированная оценка соблюдения субъектом хозяйственной и иной деятельности требований, в том числе нормативов и нормативных документов, в области охраны окружающей среды, требований международных стандартов и подготовка рекомендаций по улучшению такой деятельности. [Федеральный закон «Об охране окружающей среды», статья 1] [1] 3.1.17 энергетический аудит: Добровольная процедура контроля (обследования) энергоаудиторами выполнения дочерними обществами и организациями ОАО «Газпром» норм расхода топливно-энергетических ресурсов, требований нормативных документов и действующего законодательства Российской Федерации в сфере энергосбережения. 4 Основные положения4.1 Настоящий стандарт устанавливает процедуру проведения инструментального определения объемов эмиссии метана в атмосферу на объектах ОАО «Газпром» при выполнении следующих видов работ: - дифференциальная оценка объемов неорганизованных эмиссий метана с утечками природного газа от наземного оборудования объектов ОАО «Газпром»; - определение объемов организованных выбросов метана от технологических свечей; - определение объемов организованных выбросов метана в составе продуктов сгорания углеводородного топлива (отходящих газов), используемого в энерготехнологических агрегатах. 4.2 Стандарт обеспечивает решение следующих задач: - инструментальное контактное обнаружение и измерение параметров (объемов, скоростей, температур, концентраций метана) неорганизованных эмиссий метана с утечками природного газа от наземного технологического оборудования, коммуникаций и арматуры; - измерение параметров (скоростей, температур, концентраций метана) организованных выбросов из технологических свечей систем уплотнений ГПА; - измерение параметров (расходов, скоростей, температур) и определение компонентного состава (в частности, концентрации метана) организованных выбросов отходящих газов энерготехнологических агрегатов; 4.3 Положения настоящего стандарта распространяются на источники: - неорганизованных эмиссий метана с утечками природного газа от наземного технологического оборудования, коммуникаций и арматуры, эксплуатируемых на объектах ОАО «Газпром», перечень которых приведен в таблице 4.1; - организованных технологических выбросов природного газа в атмосферу при эксплуатации систем уплотнений валов нагнетателей ГПА, номенклатура которых установлена в СТО Газпром 2-3.5-039; - организованных технологических выбросов метана в составе продуктов сгорания, перечень которых приведен в таблице 4.2. Таблица 4.1 - Перечень основных источников неорганизованных эмиссий метана с утечками природного газа от технологического оборудования, коммуникаций и арматуры объектов ОАО «Газпром»
Таблица 4.2 - Перечень источников организованных выбросов метана в составе продуктов сгорания углеводородного топлива, используемого в энерготехнологических агрегатах, эксплуатируемых на объектах ОАО «Газпром»
4.4 Потенциальные источники неорганизованных эмиссий природного газа в атмосферу в результате его утечек от оборудования, эксплуатируемого на объектах ОАО «Газпром», разделяют на две группы: - первая - трубопроводная технологическая арматура в соответствии с ГОСТ 24856: запорная, предохранительная, обратного действия, отсечная, конденсатоотводящая, регулирующая, а также разъемные и неразъемные соединения арматуры (фланцевые, цапковые, муфтовые, резьбовые и сварные); - вторая - свечи в положении свечных кранов «закрыто». 5 Условия проведения инструментального определения объемов эмиссий метана в атмосферу на объектах ОАО «Газпром»5.1 Инструментальное определение объемов неорганизованных эмиссий метана с утечками природного газа проводят в условиях естественных и аспирируемых газовых потоков, характеризуемых следующими диапазонами численных значений измеряемых параметров: - концентрация метана в газовом потоке от 0 % до 100 % объемных; - линейная скорость газового потока от 0 до 40 м/с; - объем газа, измеряемый с помощью счетчиков, от 4 до 100 м3/ч; - температура измеряемой газовой среды от минус 30 °С до плюс 50 °С; - объемный расход метана от 0,0001 до 10000,0000 м3/ч. 5.2 Инструментальное определение объемов организованных эмиссий метана с утечками природного газа из технологических свечей систем уплотнений ГПА проводят в условиях газовых потоков, характеризуемых следующими диапазонами численных значений измеряемых параметров: - концентрация метана в газовом потоке от 0 % до 80 % объемных; - линейная скорость газового потока от 0,0 до 0,5 м/с; - температура измеряемой газовой среды от минус 25 °С до плюс 35 °С; - объемный расход метана от 0,0 до 1,5 м3/ч. 5.3 Инструментальное определение объемов организованных эмиссий метана в составе продуктов сгорания углеводородного топлива (отходящих газов) энерготехнологических агрегатов проводят в условиях газовых потоков, характеризуемых следующими диапазонами численных значений измеряемых параметров: - концентрация метана в газовом потоке от 0,0 % до 0,04 % объемных (от 0 до 300 мг/м3); - концентрация кислорода в газовом потоке от 3,0 % до 18,0 % объемных; - линейная скорость газового потока от 10 до 40 м/с; - температура измеряемой газовой среды от плюс 150 °С до плюс 500 °С; - объемный расход продуктов сгорания от 700 до 1000000 м3/ч; - объемный расход метана от 0 до 100 м3/ч. 6 Методы проведения инструментального определения объемов эмиссии метана в атмосферу на объектах ОАО «Газпром»6.1 Методика проведения инструментального определения объемов эмиссии метана в атмосферу на объектах ОАО «Газпром» основана на следующих методах измерений: - прямой метод динамических измерений параметров газового потока; - косвенный метод динамических измерений объемного расхода метана в составе газового потока. 6.2 При прямом методе динамических измерений параметров газового потока измеряют его компонентный состав (в частности, концентрацию метана), скорость, температуру, давление с помощью соответствующих СИ и результат измерения получают непосредственно. 6.3 При косвенном методе динамических измерений фактический и приведенный к нормальным условиям объемный расход газообразного метана определяют по результатам следующих измерений: - концентрации метана с помощью газоанализаторов по ГОСТ 27540, ГОСТ Р 52137, ГОСТ Р 52138; - скорости газовых потоков с помощью измерителей скорости (анемометров) по ГОСТ 8.361, ГОСТ 6376, ГОСТ 7193; - объемного расхода газа с помощью измерителей расхода (расходомеров, счетчиков газа) по ГОСТ 8.563.1, ГОСТ 8.563.2, ГОСТ 8.563.3, ГОСТ 28723; ГОСТ 28724; ПР 50.2.019-96 [8]; - температуры с помощью термометра или переносного преобразователя температуры по ГОСТ 28498; - давления с помощью манометра дифференциального по ГОСТ 2405. 7 Нормы погрешности измерения при проведении инструментального определения объемов эмиссии метана в атмосферу на объектах ОАО «Газпром»7.1 Погрешности прямых измерений расхода газа не должны превышать ± 4 % в соответствии с ГОСТ 8.361. 7.2 Погрешности прямых измерений концентраций метана не должны превышать ±25 % в соответствии с ГОСТ 17.2.4.02. 7.3 Пределы погрешности косвенного измерения (определения) объема метана при доверительной вероятности 0,95 не должны превышать ±15% при п = 5 (п - число параллельных регистраций значения измеряемого параметра в одном замере). 8 Требования к средствам измерений при инструментальном определении объемов эмиссии метана в атмосферу на объектах ОАО «Газпром»8.1 При инструментальном определении объемов эмиссий метана в атмосферу на объектах ОАО «Газпром» применяют средства измерений (СИ) концентрации метана, объема, скорости и температуры газовых потоков, вспомогательное оборудование и материалы. 8.2 Основными критериями подбора СИ являются: - диапазон измерений; - пределы допускаемой основной погрешности; - оптимальные затраты на проведение измерений, включая затраты на метрологическое обслуживание СИ; - ориентация на отечественного производителя СИ. 8.3 На момент проведения измерений типы СИ параметров утечки метана должны быть утверждены в соответствии с ПР 50.2.009-94 [9], поверены и внесены в Государственный реестр средств измерения. 8.4 СИ, вспомогательное оборудование и материалы должны быть изготовлены в соответствии с требованиями ГОСТ 12997, ГОСТ 13033, ГОСТ 13053, стандартов и технических условий на СИ конкретных групп (видов) по рабочим чертежам, утвержденным в установленном порядке. 8.5 СИ и вспомогательное оборудование должны быть устойчивыми и прочными к воздействию температуры и влажности окружающего воздуха в диапазонах, указанных в таблице 8.1, и атмосферного давления в диапазонах, указанных в таблице 8.2. 8.6 Инструментальное определение объемов эмиссий метана проводят с использованием сигнализаторов, газоанализаторов, имеющих диапазон измерения концентраций метана в соответствии с положениями раздела 5. Значения метрологических характеристик СИ концентрации метана должны соответствовать требованиям ГОСТ 27540, приведенным в таблице 8.3. Справочные данные о технических и метрологических характеристиках СИ концентрации метана приведены в таблице А.1 (приложение А). Таблица 8.1 - Требования к СИ и вспомогательному оборудованию по устойчивости к воздействию температуры и влажности окружающего воздуха по ГОСТ 12997
Таблица 8.2 - Требования к СИ и вспомогательному оборудованию по устойчивости к воздействию атмосферного давления по ГОСТ 12997
Таблица 8.3 - Требования к метрологическим характеристикам газоанализаторов - сигнализаторов метана по ГОСТ 27540
8.7 Для измерения объемного расхода газового потока применяют скоростные и вихревые расходомеры по ГОСТ 28723 и скоростные счетчики газа по ГОСТ 28724. Справочные данные о технических и метрологических характеристиках СИ объема газовой среды приведены в таблице А.2 (приложение А). 8.7.1 В соответствии с ГОСТ 28723 пределы допускаемой основной погрешности скоростных и вихревых расходомеров газа, выраженные в % от верхнего предела измерения расхода, от диапазона измерения расхода следует выбирать из ряда: ±0,10; ±0,16; ±0,20; ±0,25; ±0,40; ±0,50; ±0,60; ±1,00; ±1,50; ±1,60; ±2,00; ±2,50. 8.7.2 Основные параметры скоростных (турбинных) счетчиков газа должны соответствовать данным, приведенным в таблице 8.4. Таблица 8.4 - Основные технические характеристики турбинных счетчиков газа по ГОСТ 28724
Примечание - Значения расхода установлены для воздуха плотностью 1,2 кг/м3. 8.7.3 Пределы допускаемой относительной погрешности скоростных счетчиков газа в соответствии с ГОСТ 28724 должны выбираться из значений, приведенных в таблице 8.5. Таблица 8.5 - Пределы допускаемой относительной погрешности скоростных счетчиков газа по ГОСТ 28724
8.8 Для измерения скорости газового потока применяют первичные преобразователи в соответствии с ГОСТ 8.361. В качестве первичных преобразователей скорости используют напорные трубки, специальные тахометрические преобразователи, термоанемометры и т.д. Первичный преобразователь выбирают в зависимости от диаметра трубы, значения местной скорости потока; диапазона измерений; избыточного давления и свойств измеряемой среды. Отношение максимального размера поперечного сечения первичного преобразователя скорости к диаметру трубы не должно превышать 0,06. Предел допускаемой погрешности измерения скорости потока первичным преобразователем по ГОСТ 8.361 не должен превышать ±3 %. Справочные данные о технических и метрологических характеристиках СИ скорости потока газовой среды приведены в таблице А.3 (приложение А). 8.9 Для измерения температуры газового потока применяют термометры в соответствии с ГОСТ 28498. Предел допускаемой погрешности технических термометров в зависимости от диапазона измерения температуры, цены деления шкалы и класса точности не должен превышать нормируемых значений метрологических характеристик технических термометров в соответствии с ГОСТ 28498. 8.10 Для измерения атмосферного давления и температуры применяют барометры и термометры класса точности не хуже 1,0. Допускается применять СИ с метрологическими характеристиками, обеспечивающими требуемую точность измерения. 8.11 При выполнении измерений параметров утечек метана от арматуры и свечей используют следующее вспомогательное оборудование и материалы: - оборудование для отсоса газовой среды объемной производительностью в диапазоне от 100 до 3000 м3/ч; - полиэтиленовая пленка по ГОСТ 10354; - измерительная палатка - сборно-разборный каркас из легких металлических конструкций, укрывной материал - полиэтилен по ГОСТ 10354; - трубы гофрированные полиэтиленовые диаметром 50, 100 мм; - трубы пластмассовые диаметром 200¸500 мм; - хомуты для соединения труб 50, 100, 200, 300, 500 мм по ГОСТ 24193, ГОСТ 24194; - переходники пластмассовые по ГОСТ 13961, ГОСТ 16052; - секундомер механический; - металлический измерительный патрубок длиной не менее 1 м, диаметром в соответствии с наружным диаметром свечи (10, 50, 100, 200, 300, 500 мм); - устройство для крепления измерительного патрубка (например, хомут) на устье свечи по ГОСТ 24193, ГОСТ 24194. Вспомогательное оборудование и материалы допускается заменять оборудованием и материалами с аналогичными техническими характеристиками. 9 Порядок процедуры подготовки и проведения инструментального определения объемов неорганизованных эмиссий метана с утечками природного газа в атмосферу на объектах ОАО «Газпром»9.1 Структура процедуры инструментального определения объемов неорганизованных эмиссий метана с утечками природного газа9.1.1 Инструментальное определение объемов неорганизованных эмиссий метана выполняют в случае: - единичной утечки от арматуры; - группы утечек от арматуры; - утечки от свечи в положении свечных кранов «закрыто». 9.1.2 Структура процедуры инструментального определения объемов неорганизованных эмиссий метана с утечками природного газа включает операции по подготовке и проведению измерений параметров утечек от арматуры и свечей, принципиальная функциональная схема которых представлена на рисунке 9.1.
Рисунок 9.1 - Принципиальная функциональная схема выполнения инструментальных исследований эмиссии метана в составе утечек природного газа 9.2 Порядок подготовки к проведению инструментальных исследований9.2.1 Подготовку к проведению инструментальных исследований проводят в соответствии с СТО Газпром 027. 9.2.2 Соответствующие службы и специалисты дочерних обществ (организаций) ОАО «Газпром», на технологических объектах которых планируется проведение измерений эмиссии метана, должны подготовить к работе в полевых условиях следующее вспомогательное оборудование и материалы: - автотранспорт повышенной проходимости для доставки оборудования и людей на места проведения работ; - автономный передвижной (переносной) источник электропитания напряжением 220 В, удлинители (длина не менее 50 м); - лестницы (длина равна высотам продувочных свечей); - насадки на устья свечей (диаметрами, равными диаметрам свечей, и длиной не менее 1,0 м), хомуты для крепления насадки на устье свечи; - оргтехнику (компьютер, принтер и т.д.) для обработки данных; - рабочее помещение для временного складирования оборудования. 9.2.3 Соответствующие службы дочернего общества (организации) ОАО «Газпром», на технологических объектах которого планируется проведение измерений эмиссии метана с утечками, должны подготовить необходимую инженерно-техническую и технологическую информацию в соответствии с перечнем, приведенным в таблице 9.1. Таблица 9.1 - Перечень инженерно-технической и технологической документации, оформляемой на этапе подготовки к проведению измерений
9.2.4 На этапе подготовки к выполнению измерений эмиссии метана формируют исследовательские рабочие группы из специалистов организаций заказчика и исполнителя работ и оснащают их СИ в соответствии с положениями раздела 8. 9.2.5 Специалисты исследовательской группы, изучив технологические схемы объекта исследования, отмечают на них все потенциальные источники утечек, составляют и согласовывают в установленном порядке рабочие маршруты исследовательских групп. Например: группа 1 - обнаружение утечек и измерение их объемов на свечах узла подключения КС; группа 2 - обнаружение утечек и измерение их объемов на арматуре, оборудовании узла подключения КС. 9.3 Порядок проведения инструментальных исследований утечек метана от арматуры и свечей9.3.1 В соответствии с технологической схемой производственного объекта, с целью обнаружения значительных утечек проводят первичное обследование арматуры и свечей с использованием следующих неинструментальных методов: - визуальный осмотр наземного оборудования, расположенного на открытых площадках, в боксах и производственных помещениях исследуемых объектов; обработка мыльной пеной потенциально негерметичных узлов оборудования; - визуальный осмотр промышленной площадки и охранной зоны исследуемых объектов, при котором анализируются состояние грунтовки и окраски наземных металлических конструкций, цвета растительности и состояние почв, например вдоль трассы газопроводов и вокруг подземных частей крановых узлов; - прослушивание характерного для утечки звукового фона, в частности продувочных свечей, в положении свечных кранов «закрыто»; - осязание нехарактерного для технологического процесса изменения температуры оборудования. 9.3.2 В соответствии с технологической схемой, с целью более тщательного обнаружения утечек проводят инструментальное обследование арматуры и свечей. Инструментальное обнаружение утечек метана от источников, перечисленных в таблице 4.1, проводят контактным зондированием поверхности оборудования (потенциального источника утечки) или газового потока в устье свечи с подветренной стороны с использованием газоанализаторов метана. Первичную информацию, полученную по результатам обнаружения утечек, заносят в рабочие протоколы в соответствии с приложением Б, в которых указывают: наименование технологической линии (узла), места утечки, его характеристику, причину утечки, концентрацию СН4 при зондировании, возможность ликвидации утечки и т.д. 9.3.3 Порядок работ при инструментальном определении объема эмиссии метана с единичной утечкой природного газа от арматуры состоит из следующих последовательных операций. 9.3.3.1 Локализация места проявления утечки с помощью измерительной камеры с калиброванными отверстиями для притока воздуха в камеру и забора газовой смеси из нее. В случае измерения параметров единичной утечки от арматуры допускается локализация утечки с помощью полиэтиленовой пленки, как показано на рисунке 9.2 и в таблице 9.2. 9.3.3.2 Аспирация газовой смеси из измерительной камеры с помощью оборудования по отсосу газа, перечень которого приведен в таблице 9.3. 9.3.3.3 Прямое измерение фактической концентрации метана в аспирируемой газовой смеси с помощью газоанализатора в составе комплекта оборудования, перечень которого приведен в таблице 9.3. 9.3.3.4 Прямое измерение фактического объема газового потока с использованием газового счетчика в составе комплекта оборудования, перечень которого приведен в таблице 9.3. 9.3.3.5 Прямое измерение фактической температуры газовой смеси с использованием термометров или преобразователя температуры в составе комплекта оборудования, перечень которого приведен в таблице 9.3. 9.3.3.6 Прямое измерение атмосферного давления с помощью барометра или использование данных (на момент выполнения измерений), предоставленных соответствующим региональным гидрометеобюро Гидрометцентра России Федеральной службы по гидрометеорологии и мониторингу окружающей среды (Росгидромет). 9.3.3.7 Определение по результатам измерений параметров газового потока фактического и приведенного к нормальным условиям объема неорганизованных эмиссий метана с единичной утечкой природного газа. 9.3.4 Порядок работ при инструментальном определении объема эмиссии метана с группой утечек природного газа от технологического объекта (например, газораспределительной станции), узла (например, линейного кранового узла) или нескольких единиц арматуры состоит из следующих последовательных операций. 9.3.4.1 Локализация группы мест проявления утечек с помощью измерительной палатки (каркас из сборно-разборных металлических конструкций, полиэтиленовое покрытие) в соответствии со схемой, представленной на рисунке 9.3 и в таблице 9.4. 9.3.4.2 Аспирация газового потока из измерительной камеры с помощью оборудования по отсосу газа, в соответствии с перечнем, представленным в таблице 9.5. 9.3.4.3 Прямое измерение скорости аспирируемой газовой смеси с помощью СИ в составе комплекта оборудования, перечень которого приведен в таблице 9.5. Рисунок 9.2 - Схема установки для измерения параметров единичной утечки от арматуры (обозначения к схеме приведены в таблице 9.2) Таблица 9.2 - Обозначения к рисунку 9.2
Таблица 9.3 - Перечень оборудования (типовой комплект № 1), используемого для прямых измерений параметров единичной утечки от арматуры*
Примечание - * Измерение параметров утечек от трубопроводной и технологической арматуры: запорная, предохранительная, обратного действия, отсечная, конденсатоотводящая, регулирующая. В состав этой группы входят разъемные и неразъемные соединения арматуры (фланцы, муфты, резьбовые и сварные соединения). Рисунок 9.3 - Схема установки для измерения параметров группы (нескольких) утечек от арматуры (обозначения к схеме приведены в таблице 9.4) Таблица 9.4 - Обозначения к рисунку 9.3
Таблица 9.5 - Перечень оборудования (типовой комплект № 2), используемого для прямых измерений параметров группы утечек от арматуры*
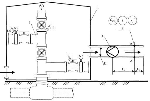
Примечание - * Измерение параметров утечек от трубопроводной и технологической арматуры: запорная, предохранительная, обратного действия, отсечная, конденсатоотводящая, регулирующая. В состав этой группы входят разъемные и неразъемные соединения арматуры (фланцы, муфты, резьбовые и сварные соединения). 9.3.4.4 Прямое измерение фактической температуры газового потока с использованием термометра или преобразователя температуры в составе комплекта оборудования, перечень которого приведен в таблице 9.5. 9.3.4.5 Прямое измерение атмосферного давления с помощью барометра или использование данных, на момент выполнения измерений предоставленных соответствующим региональным гидрометеобюро Росгидромета. 9.3.4.6 Определение по результатам измерений параметров газового потока фактического и приведенного к нормальным условиям интегрального (суммарного) объема неорганизованных эмиссий метана с несколькими (группой) утечками природного газа. 9.3.5 Порядок работ при инструментальном определении объема эмиссии метана с утечкой природного газа из устья свечи в положении свечного крана «закрыто» состоит из следующих последовательных операций. 9.3.5.1 Монтаж на устье свечи измерительного патрубка с целью обеспечения требований ГОСТ 17.2.4.06 к измерительному сечению в соответствии со схемой, представленной на рисунке 9.4 и таблице 9.6. 9.3.5.2 Прямое измерение фактической концентрации метана в естественном газовом потоке из свечи с помощью газоанализатора в составе комплекта оборудования, перечень которого приведен в таблице 9.7. 9.3.5.3 Прямое измерение скорости неаспирируемого (естественного) газового потока из свечи в составе комплекта оборудования, перечень которого приведен в таблице 9.7. 9.3.5.4 Прямое измерение скорости неаспирируемого (естественного) газового потока из свечи в составе комплекта оборудования, перечень которого приведен в таблице 9.7. 9.3.5.5 Прямое измерение фактической температуры газового потока с использованием термометра или преобразователя температуры в составе комплекта оборудования, перечень которого приведен в таблице 9.7. 9.3.5.6 Прямое измерение атмосферного давления с помощью барометра или использование данных, на момент выполнения измерений предоставленных соответствующим региональным гидрометеобюро Росгидромета. 9.3.5.7 Определение по результатам измерений параметров газового потока фактического и приведенного к нормальным условиям объема неорганизованных эмиссий метана с утечкой природного газа из устья свечи. Рисунок 9.4 - Схема установки для измерения параметров утечки из устья свечи (обозначения к схеме - в таблице 9.6) Таблица 9.6 - Обозначения к рисунку 9.4
Таблица 9.7 - Перечень оборудования (типовой комплект № 3), используемого для прямых измерений параметров утечек от свечей (в положении свечных кранов «закрыто»)
9.4 Операции при проведении измерений параметров утечек метана9.4.1 Операции при проведении измерений параметров утечек метана выполняют в следующей последовательности: - монтаж измерительной линии; - оборудование измерительного сечения; - установка СИ; - приведение оборудования в рабочее состояние; - регистрация показаний СИ. 9.4.2 Операции при проведении измерений параметров обнаруженной единичной утечки метана выполняются в следующем порядке. 9.4.2.1 Собирают измерительную линию из полиэтиленовых или алюминиевых гофрированных или обычных труб, соединяемых хомутами в соответствии со схемой, приведенной на рисунке 9.2. 9.4.2.2 В измерительной линии оборудуют измерительное сечение А-А в соответствии с ГОСТ 17.2.4.06. Измерительное сечение А-А выбирают на прямом участке газохода на достаточном расстоянии от мест, где изменяется направление потока газа (колена, отводы и т.д.). Отрезок прямого участка газохода L = L1 + L2 должен составлять не менее 4¸5 эквивалентных диаметров Dэ. Отрезок прямого участка газохода до измерительного сечения L1 должен быть длиннее отрезка за измерительным сечением L2. Отношение длин отрезков газохода до измерительного сечения и за ним устанавливают в соотношении 3:1. Если условие минимальной длины не может быть обеспечено, то следует предусмотреть увеличение количества точек измерения в два раза. 9.4.2.3 Входной патрубок измерительной линии прикрепляют скотчем или проволокой к арматуре 2 выше места проявления обнаруженной утечки 1. 9.4.2.4 Арматуру изолируют (укрывают) полиэтиленовой пленкой 3 с калиброванными отверстиями для доступа воздуха при аспирации газовой смеси (локализующая камера). 9.4.2.5 Выходной патрубок измерительной линии соединяют последовательно с оборудованием для отсоса газовой среды 4 и газовым счетчиком 5. 9.4.2.6 В измерительном сечении А-А устанавливают зонды СИ 6 для измерения, температуры и концентрации метана в аспирируемом газовом потоке. 9.4.2.7 Приводят в рабочее состояние СИ (подзарядка, установка «ноль» и т.д.). 9.4.2.8 Включают оборудование для отсоса газа 4, которое аспирирует газовую смесь из локализирующей утечку камеры 3 по измерительной линии в атмосферу. 9.4.2.9 В сечении А-А измеряют температуру, давление и концентрацию метана в газовой смеси, снимают показания газового счетчика по расходу смеси. 9.4.3 Операции при проведении измерений параметров группы (нескольких) обнаруженных утечек метана выполняются в следующем порядке. 9.4.3.1 Собирают измерительную линию из труб большего диаметра в соответствии со схемой, приведенной на рисунке 9.3. 9.4.3.2 Технологический узел накрывают измерительной палаткой 3 локализирующей утечки. 9.4.3.3 В измерительной линии оборудуют измерительное сечение А-А в соответствии с подпунктом 9.4.2.2. 9.4.3.4 Включают оборудование для отсоса газа 4, которое аспирирует газовую смесь из палатки 3 по измерительной линии в атмосферу. 9.4.3.5 В сечении А-А измеряют с помощью СИ 5 концентрацию метана, температуру и скорость в аспирируемом потоке газовой смеси. 9.4.4 Операции при проведении измерений утечек, обнаруженных на свечах, выполняют в следующем порядке. 9.4.4.1 Собирают установку в соответствии со схемой, приведенной на рисунке 9.4. 9.4.4.2 Изготавливают измерительный патрубок 4, диаметр которого на 2-4 мм больше наружного диаметра свечи 3, в устье которой обнаружено наличие утечки метана, длина патрубка - 1,0¸1,5 м. 9.4.4.3 Оборудуют в измерительном патрубке измерительное сечение А-А в соответствии с ГОСТ 17.2.4.06. По осям измерительного сечения выполняют отверстия для зондов СИ 8: анемометра, термометра и газоанализатора метана. 9.4.4.4 Устанавливают лестницу или подъемное устройство 7, обеспечивающие доступ к устью свечи 3. Патрубок закрепляют на устье свечи хомутом 6. 9.4.4.5 В сечении А-А измеряют: концентрацию СН4, скорость, температуру газового потока. 9.4.5 Измерения параметров утечек от запорной арматуры и свечей проводят после стабилизации показаний СИ концентрации СН4 в газовом потоке в соответствии с РД 52.04.186-89 [10] в течение 20 мин. Результаты усредняют за период измерения, данные заносят в соответствующие графы таблиц рабочих протоколов (смотри приложение Б). 10 Порядок подготовки и проведения инструментального определения объемов организованных выбросов метана от систем уплотнений газоперекачивающих агрегатов10.1 Инструментальное определение объемов организованных выбросов метана из свечей систем уплотнений ГПА выполняют аналогично инструментальному определению объемов утечек от свечей. 10.2 Подготовку измерений параметров организованного выброса метана из свечей системы уплотнений нагнетателей ГПА выполняют в соответствии с 9.1; 9.2. 10.3 Проведение измерений параметров организованного выброса метана из свечей системы уплотнений нагнетателей ГПА выполняют в соответствии с 9.3.1; 9.3.2; 9.3.5 и схемой, приведенной на рисунке 9.4. 10.4 Для измерения параметров (концентрации СН4, скорости и температуры газовой среды) организованных выбросов СН4 из свечей систем уплотнения ГПА применяют СИ в соответствии с данными таблиц 9.6; 9.7. 10.5 Перед измерением параметров утечки от свечи систем уплотнения «масло-газ» газовая проба должна очищаться на фильтре от паров масла. 11 Порядок подготовки и проведения инструментального определения объемов организованных выбросов метана в составе отходящих газов энерготехнологических агрегатов11.1 Для отбора и консервации газовых проб используют стеклянные газовые пипетки. 11.2 Для определения концентрации метана в отходящих газах используют СИ, технические и метрологические характеристики которых приведены в таблице А.4 (приложение А). 11.3 Измерения параметров продуктов сгорания проводят на нескольких режимах работы агрегата (не менее трех) в диапазоне нагрузок от 50 % до 100 %. 11.4 Отбор и консервация проб отходящих газов должны производиться на объекте исследования. При этом определение концентрации в отходящих газах СН4 должно производиться в стационарных лабораторных условиях. 11.5 Все используемые СИ должны быть поверены (калиброваны) в установленном порядке. Допускается измерение концентраций метана непосредственно в потоке отходящих газов с использованием соответствующих СИ. 11.6 Подготовка к выполнению измерений объемов организованных выбросов метана с отходящими газами ГПА проводится в соответствии с требованиями СТО Газпром 2-3.5-038 (раздел 5). 11.7 В случае двухпоточных систем газоходов энерготехнологических агрегатов (например, в ГПА типа ГТ-700-5, ГТК-5, ГТ-750-6, ГТК-10, ГТНР-16, ГТК-25ИР, ГТНР-25И) отбор проб газовых потоков должен проводиться отдельно в каждом выхлопном газоходе, с последующим осреднением результатов. 11.8 Подготовку мест для отбора проб отходящих газов производят на остановленном агрегате. 11.9 Отбор проб продуктов сгорания производят через отверстия диаметром 12 мм в выхлопной (дымовой) трубе (шахте) агрегата. Глубина размещения зонда в газоходе должна быть в пределах от 300 до 500 мм. В соответствии с ГОСТ Р ИСО 11042 не допускается отбор проб газа в устье выхлопной (дымовой) трубы. Допускается отбор проб в сечениях до или после регенераторов (рекуператоров) и (или) котлов-утилизаторов при их наличии в составе ГПА. При двухпоточной выхлопной системе (например, в ГПА типа ГТ-700-5, ГТК-5, ГТ-750-6, ГТК-10, ГТНР-16, ГТК-25ИР, ГТНР-25И) измерения параметров газовых потоков проводят в каждом выхлопном газоходе, а результаты измерений усредняют. 11.10 При проведении измерений параметров продуктов сгорания одновременно на режимах испытаний проводят регистрацию основных теплотехнических показателей работы энерготехнологических ГПА, например в соответствии со схемой, приведенной на рисунке 11.1. Типовой перечень регистрируемых и измеряемых параметров эксплуатации ГПА приведен в приложении В. 12 Операции обработки и вычисления результатов измерений объемов эмиссии метана в атмосферу на объектах ОАО «Газпром»12.1 Процедура обработки результатов измерения параметров неорганизованных эмиссий метана с утечками состоит из двух этапов: документирования и архивирования данных измерений; расчетного определения объемов утечек метана от арматуры по измеренным параметрам. 12.1.1 Документирование и архивирование результатов измерений фактических параметров утечек природного газа (метана) проводят в следующей последовательности: а) заносят значения измеренной концентрации метана при обнаружении утечки: - на арматуре в соответствующие строки и графы формата рабочего протокола № 2, приведенного в приложении Б; - на свечах - в соответствующие строки и графы формата рабочего протокола № 4, приведенного в приложении Б; б) выполняют в соответствии с технологической схемой, представленной в приложении Г, привязку обнаруженной утечки к оборудованию, ее идентификацию и кодирование; в) в процессе проведения измерений параметров обнаруженной утечки регистрируют их фактические (текущие) значения, данные заносят в соответствующие строки и графы форматов рабочих протоколов: по арматуре - № 3.1 и 3.2, по свечам № 4 (смотри приложение Б); 12.1.2 Расчетное определение объемов утечек метана от арматуры по измеренным параметрам выполняют в следующем порядке: - определяют расход газовой смеси по результатам прямого измерения объема единичной утечки метана от арматуры Q1(г), м3/ч, по формуле где пкон - конечное показание счетчика, м3; пнач - начальное показание счетчика, м3; t - период времени, в течение которого проводится измерение, ч;
Рисунок 11.1 - Схема регистрации основных технологических параметров ГПА - определяют объемный расход метана от единичной утечки, м3/ч, по формуле где 12.1.3 Расход газовой смеси при измерении суммарного объема группы (нескольких) утечек метана от арматуры (Q2(г), м3/ч, вычисляют по формуле где p = 3,14, б/р; dвн - внутренний диаметр линии в измерительном сечении, м; u2(г) - скорость газового потока в измерительном сечении, м/с. Объемный расход
метана от группы (нескольких) утечек метана
12.1.4 Расход газовой смеси при измерении объема утечки метана от свечи Q3(г), м3/ч, вычисляют по формуле, аналогичной формуле (12.3),
где p = 3,14; dсв.вн - внутренний диаметр свечи, м; u3(г) - скорость газового потока в измерительном сечении, м/с. Объем утечки метана от свечи определяется аналогично формулам (12.2) и (12.4). 12.1.5 Фактические объемные расходы газовой смеси и метана от арматуры и свечей приводят к нормальным условиям (Т = 273 К и Р = 0,1013 МПа) по формуле где
В - барометрическое давление в период измерений, МПа; tг - температура газовой смеси, °С. Примеры расчетов объемных расходов утечек метана по их измеренным параметрам приведены в приложении Д. 12.2 Обработку и вычисления результатов измерений параметров и объемов организованных выбросов метана в составе продуктов сгорания выполняют в соответствии с СТО Газпром 2-3.5-038 (раздел 7). 13 Требования к оформлению результатов измерений13.1 Результаты инструментального определения объемов утечек оформляют отдельно по каждому типу источников (арматура, свечи) и основным типам технологических узлов: скважины; установки комплексной подготовки газа; дожимные компрессорные станции, компрессорные станции; линейная часть магистральных газопроводов, газоизмерительные станции, газораспределительные станции. 13.1.1 Результаты по всем этапам исследований оформляют в форматах таблиц в соответствии с СТО Газпром 027 (раздел 7). 13.1.2 По результатам исследований составляют акт, в котором указывают дату выполнения исследований, кем выполнены измерения, кратко излагают объем выполненных работ, перечисляют объекты исследований. К акту прилагают перечень использованных СИ с их подробной характеристикой, технологические схемы, программу исследований, типовые таблицы с результатами. Акт подписывают руководители и члены исследовательской группы, руководители и инженерно-технический персонал организации, участвовавшие в исследованиях. 13.2 Результаты инструментального определения объемов организованных выбросов метана от свечей уплотнений ГПА оформляют аналогично положениям, изложенным в 13.1. 13.3 Результаты инструментального определения объемов организованных выбросов метана в составе продуктов сгорания оформляют в соответствии с СТО Газпром 2-3.5-038 (раздел 7) и РД 51-167-92 (раздел 3) [6]. 14 Требования к квалификации оператора14.1 К выполнению обнаружения и измерения объемов утечек метана допускают лиц, достигших 18 лет, прошедших курсы обучения, сдавших экзамен по технике безопасности и изучивших инструкции по эксплуатации применяемых СИ и вспомогательных устройств. 14.2 Квалификация оператора для выполнения измерений должна быть не ниже лаборанта III разряда в соответствии с СТО Газпром 10. 14.3 К выполнению обнаружения и измерения объемов утечек метана допускается персонал, прошедший специальную подготовку. 15 Требования к обеспечению безопасности работ, в том числе экологической безопасности15.1 Лица, выполняющие измерения, должны пройти обучение и инструктаж по технике безопасности в соответствии с ГОСТ 12.0.004. 15.2 Измерения должны выполняться специалистами в специальной одежде и обуви по ГОСТ 12.4.137, ГОСТ 27574, ГОСТ 27575. 15.3 СИ и вспомогательное оборудование для отсоса газа, применяемые при выполнении измерений, должны соответствовать требованиям ГОСТ Р 51330.0. 15.4 При выполнении измерений должны выполняться требования пожарной безопасности по ГОСТ 12.1.004, электробезопасности по ГОСТ 12.1.019, взрывобезопасности по ГОСТ 12.1.010. 15.5 Работы при обследовании оборудования должны выполняться при соблюдении требований ГОСТ 12.2.003, ГОСТ 12.2.061, ВРД 39-1.10-006-2000* [11], ПБ 08-624-03 [12], ВРД 39-1.10-069-2002* [13], ВППБ 01-04-98 [14]. 15.6 Работы на высоте должны выполняться в соответствии с СНиП III-42-80 [14]. В период проведения замеров должны быть исключены любые технологические операции на свечных кранах и других типах арматуры. 15.7 Все работы исследовательских групп по измерению объемов утечек газа проводят в присутствии инженерно-технического персонала объекта, ответственного за технику безопасности.
Приложение
А
|
|||||||||||||||||||||||||||||||||||||||||||||||||||||||||||||||||||||||||||||||||||||||||||||||||||||||||||||||||||||||||||||||||||||||||||||||||||||||||||||||||||||||||||||||||||||||||||||||||||||||||||||||||||||||||||||||||||||||||||||||||||||||||||||||||||||||||||||||||||||||||||||||||||||||||||||||||||||||||||||||||||||||||||||||||||||||||||||||||||||||||||||||||||||||||||||||||||||||||||||||||||||||||||||||||||||||||||||||||||||||||||||||||||||||||||||||||||||||||||||||||||||||||||||||||||||||||||||||||||||||||||||||||||||||||||||||||||||||||||||||||||||||||||||||||||||||||||||||||||||||||||||||||||||||||||||||||||||||||||||||||||||||||||||||||||||||||||||||||||||||||||||||||||||||||||||||||||||||||||||||||||||||||||||||||||||||||||||||||||||||||||||||||||||||||||||||||||||||||||||||||||||||||||||||||||||||||||||||||||||||||||||||||||||||||||||||||||||||||||||||||||||||||||||||||||||||||||||||||||||||||||||||||||||||||||||||||||||||||||||||||||||||||||||||||||||||||||||||||||||||
|
Наименование СИ |
Метрологические характеристики СИ концентраций метана |
Технические характеристики СИ |
|||||||
|
Диапазон измерений, % объемные |
Пределы основной допускаемой погрешности |
Тип датчика |
Способ отбора проб |
Диапазон рабочих температур, °С |
Время непрерывной работы, ч |
Масса, г |
|||
|
D |
пределы допускаемой абсолютной основной погрешности, % объемные |
||||||||
|
g |
пределы допускаемой приведенной основной погрешности |
||||||||
|
d |
пределы допускаемой относительной погрешности |
||||||||
|
НАУЧНО-ПРОИЗВОДСТВЕННОЕ ПРЕДПРИЯТИЕ «ФАРМЭК» |
|||||||||
|
|
Газоанализатор ФП 12 |
0,0-2,5 |
D |
1,00±0,40 |
Термокаталитический |
Микро-компрессор |
От -20 до +50 |
8 |
430 |
|
|
Измеритель довзрывных концентраций горючих газов ИДК 95.1 |
0-5 |
D |
-"- |
Термокаталитический |
Микро-компрессор |
От -20 до +40 |
8 |
800 |
|
|
Течеискатель газа подземных газопроводов ТПГ-94 |
0,001-2,500 |
D |
-"- |
Термокаталитический |
Диффузионный |
От -10 до +40 |
8 |
1000 |
|
|
Газоанализатор ФП 11.2 |
0,0-2,5 |
D |
±0,25 |
Термокаталитический |
Микро-компрессор |
От -20 до +50 |
8 |
430 |
|
|
Газоанализатор ФП 11.1 |
0,0-2,5 |
D |
±0,25 |
Термокаталитический |
Микро-компрессор |
От -20 до +50 |
8 |
430 |
|
|
Индикатор утечки газа ФТ-02 |
0,03-0,10 |
D |
±0,25 |
Полупроводниковый |
Диффузионный |
От -10 до +50 |
5 |
200 |
|
|
Газоанализатор ФП21 |
0-5 |
D |
1,00±0,40 |
Полупроводниковый |
Диффузионный |
От -30 до +50 |
8 |
300 |
|
ОАО «РОССИЙСКИЙ НАУЧНО-ИССЛЕДОВАТЕЛЬСКИЙ ИНСТИТУТ «ЭЛЕКТРОНСТАНДАРТ» |
|||||||||
|
|
Многокомпонентный газоанализатор ПГАМ-ЕХ |
0-5 |
|
|
Оптический |
Микро-компрессор |
От -5 до +45 |
8 |
|
|
|
Течеискатель горючих газов ТГП-11 |
0,001-1,000 |
|
|
Полупроводниковый |
Диффузионный |
От -25 до +50 |
10 |
300 |
|
|
Персональный газоанализатор со сменными датчиками ПГА-200 |
0-5 |
D |
±(0,1+0,04С) |
Оптический |
Диффузионный |
От -20 до +40 |
20 |
300 |
|
|
Многокомпонентный портативный газоанализатор ПГА-100 |
0-5 |
D |
±(0,1+0,04С) |
Оптический |
Два варианта: диффузионный; микрокомпрессор |
От -20 до +40 |
16 |
600 |
|
|
Модифицированный ПГА-М-31 |
0,0-4,4 |
D |
±0,2 |
Оптический |
Микро-компрессор |
От -30 до +40 |
16 |
600 |
|
|
Газоанализаторы портативные ПГА |
0-5 |
g |
±5 |
Оптический |
Диффузионный |
От -30 до +35 |
16 |
600 |
|
ФГУ СПО «АНАЛИТПРИБОР» |
|||||||||
|
|
Переносной оптический газоанализатор горючих газов СГГ-35И-М |
0,00-5,25 |
D |
±0,25 |
Оптико-абсорбционный |
Микро-компрессор |
От -30 до +50 |
8 |
1600 |
|
|
Переносной сигнализатор горючих газов СГГ-20-02М |
0,00-9,99 |
D |
±0,25 |
Термохимический |
Диффузионный |
От -20 до +50 |
9 |
300 |
|
|
Переносной шахтный газоанализатор метана АМТ-03 |
0,0-2,5 |
D |
±0,1 |
Термохимический в диапазоне измерения от 0 до 2,5 % об. |
Диффузионный |
От -10 до +40 |
9 |
240 |
|
|
5-100 |
D |
±3,0 |
Термокондуктометрический в диапазоне измерения от 5 до 100 % об. |
|
|
|
|
|
|
|
Индикатор - течеискатель горючих газов ИТ-М |
0,01-1,00 |
- |
- |
Термохимический |
Диффузионный |
От -30 до +40 |
7 |
500 |
|
НАУЧНО-ПРОИЗВОДСТВЕННЫЙ ЦЕНТР АВТОМАТИЗАЦИИ ТЕХНИКИ БЕЗОПАСНОСТИ - «НПЦ АТБ» |
|||||||||
|
|
Газоанализатор серии М 01 |
0,0-2,5 |
D |
±0,1 |
- |
Диффузионный |
От -10 до +40 |
10 |
250 |
|
5-100 |
D |
- |
- |
|
|
|
|||
|
|
Газоанализатор серии М 01 (исполнение 2) |
0-100 |
D |
±3,0 |
- |
Диффузионный |
От -10 до +40 |
17 |
250 |
|
|
Портативный газоанализатор метана СН4 «Марш-В» |
0-5 |
- |
- |
- |
Диффузионный |
От -30 до +50 |
30 |
140 |
|
|
Мультигазовые переносные газоанализаторы «Комета» |
0-5 |
- |
- |
- |
Принудительный или диффузионный |
От -30 до +50 |
30 |
800 |
|
|
Сигнализатор СГ-1 |
0-3 |
D |
±0,2 |
Каталитический |
Микро-компрессор |
От -10 до +40 |
32 |
670 |
|
|
Сигнализатор СМ-4 |
0-5 |
- |
- |
Каталитический |
Диффузионный |
От -20 до +50 |
8 |
150 |
|
|
Сигнализатор СК-2 |
0-3 |
D |
±0,25 |
Термохимический |
Диффузионный |
От -20 до +45 |
24 |
450 |
|
|
Газоанализатор горючих и токсичных газов переносной «ОКА-МТ» |
0,5-10,0 |
D |
±0,25 |
- |
Диффузионный |
От -20 до +40 |
- |
1150 |
|
|
Газоанализатор суммы горючих газов «Хоббит -Т-СН4» |
0,22-2,55 |
d |
25 |
- |
Диффузионный |
От -40 до +50 |
- |
440 |
|
|
Сигнализатор суммы горючих газов переносной «ОКА-М» |
0,5-5,0 |
d |
25 |
- |
Диффузионный |
От -20 до +40 |
- |
420 |
|
|
Газоанализатор суммы горючих газов «ОКА-92М» |
0,5-10,0 |
d |
25 |
- |
Диффузионный |
От -20 до +40 |
- |
820 |
|
|
Индивидуальный автоматический газосигнализатор игс-3к |
0,5-2,0 |
- |
- |
Термохимический |
Диффузионный |
От -20 до +40 |
6 |
2000 |
Примечание - Прочерки в ячейках таблицы означают отсутствие данных на момент введения в действие настоящего стандарта.
|
Наименование СИ |
Метрологические характеристики средств измерений объема газовой среды |
Технические характеристики средств измерений |
Изготовитель |
||||||
|
Диапазон измерений, м3/ч |
Пределы допускаемой относительной погрешности d |
Принцип действия |
Цена деления младшего разряда, м/с (чувствительность, м3/ч) |
Диапазон рабочих температур, °С |
Масса, г |
||||
|
1 Счетчик газа УБСГ 002 |
0,16-25,00 |
±3,0 % в диапазоне расходов Qmin<Q< 10 Qmin; ±1,5 % в диапазоне 10Qmin<Q<10Qmax |
Принцип действия счетчика заключается в измерении времени распространения ультразвукового сигнала по потоку газа и против потока газа |
(0,032) |
От -40 до +50 |
3000 |
ООО «ТД «Автоматика». Адрес: 214031, г. Смоленск, ул. Индустриальная, 9. Тел./факс: (4812) 61-16-75 www.tdautomatika.ru/ cont.htm |
||
|
2 Расходомер-счетчик газа ВРСГ-1 |
0,16-25,00 |
Предел относительной погрешности измерения объема рабочего газа, приведенного к нормальным условиям: не более ±1,3 % |
Измерение частоты образования вихрей, возникающих в потоке газа при обтекании неподвижного тела |
0,1 |
От -35 до +50 |
15000 |
ООО фирма «Инкор». Адрес: 607220, Нижегородская обл., г. Арзамас, пр. Ленина, 125. Тел./факс: +7 (83147) 6-15-80 офисный. Мобильный: +7-920-250-7635. Электронная почта: sales@apz.ru |
||
|
3 Счетчик газа СГ16МТ |
СГ16МТ-100-30-С |
10-100 |
±2% |
Использование энергии потока газа для вращения чувствительного элемента счетчика -турбинки |
0,1 |
От -40 до +50 |
5000 |
||
|
СГ16МТ-100-30-С (2; 4) |
8-160 |
±2% |
0,05 |
|
|
||||
|
4 Ротационный счетчик газа RVG 16-65 |
0,5-100 |
Основная относительная погрешность счетчика: ±2% |
Вытеснение строго определенного объема газа вращающимися роторами |
(0,1) |
От -30 до +70 |
15000 |
- |
||
|
5 Электроаспиратор ПУ-1ЭП |
Не более 24 |
±5% |
Измерение постоянного перепада давления с преобразованием измеряемой величины в различного вида выходные сигналы |
- |
От -10 до +40 |
4000 |
«MEDLEX». Адрес: 350010, г. Краснодар, ул. Зиповская, 5, корп. 33. Телефон: (861) 2-791-000, 2-523-521, 2-522-585 www.medlex.ru/company/ contacts/ |
||
|
6 Электроаспиратор ОП-280-ТЦ |
0,03-0,24 |
±5% |
Измерение постоянного перепада давления с преобразованием измеряемой величины в различного вида выходные сигналы |
- |
От -10 до +40 |
4000 |
|||
|
7 PROline Prowirl |
3-19700 |
<1 % |
Измерение частоты образования вихрей, возникающих в потоке газа при обтекании неподвижного тела |
- |
- |
- |
ЗАО «Автоматика-Север» (Санкт-Петербург) - поставщик современных систем и средств автоматизации для всех отраслей промышленности. E-mail: as@avtsev.spb.ru. http://www.avt.com.ru/ |
||
|
8 Расходомеры-счетчики газа, ТУРГАС |
ПРГ-100 |
20-100 |
±1 % |
Использование энергии потока газа для вращения чувствительного элемента счетчика - турбинки |
- |
- |
12000 |
ООО «ПКФ «Теплогаз-Центр». Адрес: Москва, Ленинградский пр., д. 35. Тел./факс: (495) 937-63-43 http://www.tg-c.ru |
|
|
ПРГ-200 |
40-200 |
±1,5% |
- |
- |
20000 |
||||
|
9 Счетчик газа РГ |
ПГ-К-40 |
3-60 |
±2,5% |
Вытеснение строго определенного объема газа вращающимися роторами |
- |
- |
12000 |
ООО «ВАРТ». Адрес: ул. А. Невского, д. 34, 69067, Запорожье, Украина. Тел.: +380 (612) 340383, тел/факс: 490217 E-mail: vart@comint.net |
|
|
|
ПГ-К-100 |
6-125 |
±1,5% |
- |
- |
28500 |
|||
Примечание - Прочерки в ячейках таблицы означают отсутствие данных на момент разработки настоящего стандарта.
|
Наименование СИ |
Измеряемый параметр |
Метрологические характеристики средств измерений скорости газового потока |
Технические характеристики средств измерений |
Координаты |
|||||||
|
Диапазон измерений, м3/ч |
Пределы основной допускаемой погрешности: |
Первичный преобразователь |
Цена деления младшего разряда, м/с (чувствительность, м/с) |
Время непрерывной работы, ч |
Масса, г |
||||||
|
D |
пределы допускаемой абсолютной основной погрешности |
||||||||||
|
d |
пределы допускаемой относительной погрешности |
||||||||||
|
1 Анемометр переносной рудничный АПР-2 |
Скорость, м/с |
0,1-20,0 |
D |
±(0,1+0,05V) |
Крыльчатка, термосенсор |
0,05 |
(0,01 в диапазоне измерений от 0,2 до 1,99) |
700 |
600 |
ИГТМ НАНУ, Украина, г. Днепропетровск http://ecotechinvest.narod.ru |
|
|
Температура, °С |
От +5 до +60 |
|
|
|
|
(0,1 в диапазоне измерений от 2,0 до 20,0) |
|
|
|||
|
2 Анемометр «Электрон-стандарта» МЭС-200 |
Скорость, м/с |
0,1-20,0 |
D |
±(0,5+0,05V) |
Крыльчатка, термосенсор |
- |
- |
12-5 |
±600 |
ОАО «РНИИ «ЭЛЕКТРОНСТАНДАРТ» Адрес: 196143, Санкт-Петербург, пл. Победы, 2; www. elstandart.spb.ru. (Администрация: тел. +7 (812) 373-33-81, 373-03-68, факс +7 (812) 373-52-53). E-mail: info@elstan-dart.spb.ru |
|
|
Температура, °С |
От -20 до +60 |
|
|
|
- |
- |
|
|
|||
|
3 Анемометр портативный акустический АПА-1 |
Скорость, м/с |
0,02-30,00 |
d |
От -40 до +60 |
Термосенсор |
- |
- |
8 |
675 |
Лаборатория средств аэрологического контроля SiR Sensor основана на базе кафедры электротехники Московского государственного горного университета. Адрес: 119991, Москва, Ленинский пр-т, д. 6, оф. 231. Тел: (495) 236-9531 Факс: (495) 237-9467 Электронная почта: lab@sirsensor.ru |
|
|
4 Анемометр малых скоростей АМС-02 |
Скорость ветра, м/с |
0,1-30,0 |
d |
±(0,1+0,05V)м/с |
Крыльчатка |
- |
0,1 |
- |
500 |
Научно-производственное предприятие «КРАН-СЕРВИС». Адрес: Россия, 142608, г. Орехово-Зуево, ул. Иванова, д. 6. Тел./факс (с 9.00 до 18.00 по моск.) 8 (0964) 23-41-47, для Московской области и Москвы код 8 (24) |
|
|
5 Электронный анемометр ТАММ-20 |
Скорость, м/с |
0,02-30,00 |
d |
±(0,05+0,06V) |
Термосенсор |
- |
- |
- |
1500 |
ФГУП «Уральский научно-исследовательский институт метрологии» Адрес: 620100, г. Екатеринбург, а/я 760, Тел./факс: (343) 358-92-23; 233-15-10, 350-21-68. E-mail: andronik@r66.ru |
|
|
Температура, °С |
От -5 до +100 |
d |
± 1 |
Термопары |
- |
- |
- |
|
|||
|
6 Термоанемометр - термометр микропроцессорный ТТМ-2 |
Скорость ветра, м/с |
0,01-50,00 |
d |
±5 |
Термосенсор |
- |
0,01 |
10 |
600 |
Открытое акционерное общество «Практик-НЦ». Адрес: 124460, Москва, Зеленоград, а/я 13, ОАО «Практик-НЦ» Тел/факс: (495) 531-10-00, 531-77-00, 531-76-76. Тел. 506-58-35, 506-40-21,505-42-22. E-mail: pnc@pnc.ru |
|
|
Температура, °С |
От -40 до +60 |
d |
±1 |
Термопары |
- |
0,1 |
20 |
|
|||
Примечание - Прочерки в ячейках таблицы означают отсутствие данных на момент разработки настоящего стандарта.
|
Тип прибора |
Принцип измерения |
Метрологические и технические характеристики |
|
|
наименование |
численное значение и размерность |
||
|
Газоанализатор Testo-350S |
Пламенно-ионизационный |
Разрешение |
10 млн-1 |
|
Диапазон измерения концентрации метана |
100-40000 млн-1 |
||
|
Погрешность |
< 10 % от измеренного значения |
||
|
Масса |
3,2 кг |
||
|
Газоанализатор многофункциональный ПГА-М-31 |
Оптический |
Диапазон измерения концентрации СН4 |
0-7000 мг/м3 |
|
Время установления показаний |
Не более 30 с |
||
|
Рабочий диапазон температур |
От -30 до +40 °С |
||
|
Время непрерывной работы без подзарядки аккумулятора |
8 ч |
||
|
Габариты |
285´125´140 мм |
||
|
Масса |
2,5кг |
||
|
Газовый хроматограф Chrom-5 |
Газовая хроматография |
Пределы измерения концентрации СН4 |
0¸100 % об. |
Примечание - Для отбора проб могут применяться другие СИ с характеристиками, удовлетворяющими приведенным в таблице.
Рабочий протокол № 1 - Общие сведения (с примером заполнения)
|
Дочернее общество |
ООО «Пермтрансгаз» |
|
Структурное подразделение дочернего общества |
ЛПУ МГ |
|
Технологический объект |
КС № 1, КЦ № 1 |
|
Технологический узел |
Узел очистки технологического газа |
|
Дата проведения измерений |
07.06.2004 г. |
|
Наименование обследованного технологического узла и оборудования |
Узел очистки технологического газа |
|
|
Арматура |
Свечи |
|
|
Состав группы специалистов, выполнивших измерения (Ф.И.О.) |
Иванов И. И. Петров И. И. |
Сидоров М.М. Николаев А.А. |
|
Количество скринингов (поисков утечек) |
Более 1200 ед. арматуры |
20 |
|
Количество обнаруженных утечек |
4 утечки (Рабочий протокол № 2) |
1 утечка (Рабочий протокол № 4) |
|
Количество утечек, параметры которых измерены |
4 утечки, в том числе: 1 утечка (Рабочий протокол № 3.1); 3 утечки (Рабочий протокол № 3.2) |
1 утечка (Рабочий протокол № 4) |
|
Примечание (комментарии): |
|
|
|
Соответствующие установки (планы, чертежи и т.д.) |
Схема узла очистки технологического газа |
|
|
Подписи специалистов, выполнивших измерения |
||
Рабочий протокол № 2 - Арматура. Характеристики обнаруженных утечек природного газа (метана)
|
Место проведения измерений (наименование объекта номер/наименование технологического узла, цеха) |
Объект № 1, КЦ № 1. Узел очистки технологического газа |
Дата измерений: 07.06.2004 г. |
|
Средства обнаружения утечки (измерения концентрации СН4 при обнаружении утечки) |
Газоанализатор: Янски № J3, ПГА-200, ФП 11.2 |
Прочее: атмосферное давление 0,1022 МПа |
|
Номер обнаруженной утечки |
Краткое описание обнаруженной утечки (наименование и номер по технологической схеме арматуры, места и причины утечки) |
Условный проход, диаметр, Ду, мм |
Давление, Ру, атм |
Концентрация метана при обнаружении утечки |
Единицы измерения |
Наименование прибора |
Примечание |
|
1 |
ФС-2, из-под обшивки кожуха крана 102-55 |
100 |
75 |
3,1 |
% об. |
ФП 11.2 |
Утечка измерена И1(1). Результаты измерения приведены в Протоколе № 3.1 |
|
2 |
Дренажная линия СК-6, по штоку крана 102-41 |
200 |
75 |
4,8 |
% об. |
ПГА-200 |
Проведен замер И2 (2, 3, 4) группы утечек. Результаты измерения приведены в Протоколе № 3.2 |
|
3 |
Дренажная линия СК-6, по штоку крана 102-42 |
200 |
75 |
4,9 |
% об. |
ПГА-200 |
|
|
4 |
Дренажная линия СК-6, по шпильке крана 102-41 |
200 |
75 |
5,0 |
% об. |
ПГА-200 |
|
|
Подписи специалистов, выполнивших измерения |
|||||||
Рабочий протокол № 3.1 - Арматура. Характеристики измеренных параметров единичных утечек природного газа (метана)
|
Место проведения измерений (наименование газопровода, отметка трассы, номер кранового узла) |
ООО «Пермтрансгаз», ЛПУ МГ КС № 1, КЦ № 1 Узел очистки технологического газа |
Дата измерений: 07.06.2004 г. |
|
Средства измерения параметров утечки |
Газоанализатор GFG 1, газовый счетчик Термометр, барометр |
Атмосферное давление 0,1022 МПа |
|
Номер измеренной утечки в соответствии с Протоколом № 2 |
Показание счетчика |
Время замера t, ч |
Температура газовой смеси tгв, °с |
Измеренная концентрация метана |
Единицы измерения |
Наименование газоанализатора |
Примечание |
|
|
начальное пнач, м3 |
конечное пкон, м3 |
|||||||
|
И1(1) |
434,2 |
435,4 |
0,05 |
4,0 |
0,55 |
% объемные |
GFG1 |
|
|
Подписи специалистов, выполнивших измерения |
||||||||
Рабочий протокол № 3.2 - Арматура. Характеристики измеренных параметров группы (нескольких) утечек природного газа (метана)
|
Место проведения измерений (наименование газопровода, отметка трассы, номер кранового узла) |
ООО «Пермтрансгаз», ЛПУ МГ КС № 1, КЦ № 1 Узел очистки технологического газа |
Дата измерений: 07.06.2004 г. |
|
Средства измерения параметров утечки |
Газоанализатор: Янски № J1, GFG 1, Термоанемометр МК-2 |
Атмосферное давление 0,1022 МПа |
|
Номер измеренной утечки в соответствии с Протоколом № 2 |
Скорость газовой смеси uгв, м/с |
Диаметр патрубка в измерительном сечении dвн, мм |
Температура газовой смеси tгв, °С |
Измеренная концентрация метана % об. |
Наименование газоанализатора |
Примечание |
|
И2 (2, 3, 4) |
6,9 |
200 |
4,5 |
0,3 |
GFG-1 |
|
|
Подписи специалистов, выполнивших измерения |
||||||
Рабочий протокол № 4 - Свечи. Характеристики обнаруженных и измеренных утечек природного газа (метана)
|
Место проведения измерений (наименование газопровода, отметка трассы, номер кранового узла) |
ООО «Пермтрансгаз», ЛПУ МГ КС № 1, КЦ № 1 Узел очистки технологического газа |
Дата измерений: 07.06.2004 г. |
|
Средства измерения параметров утечки |
Газоанализатор ФП 11.2, GFG 1, Термоанемометр МК-2 |
Атмосферное давление 0,1022 МПа |
|
Номер утечки, обнаруженной и/или измеренной |
Наименование и номер свечи по технологической схеме |
Диаметр патрубка в измерительном сечении dвн, мм |
Скорость газовой смеси uгв, м/с |
Температура газовой смеси tгв, °С |
Измеренная концентрация метана |
Наименование газоанализатора |
Примечание |
|
c1 (Ис1) |
ФС-1, свеча стравливания 102-25 |
50 |
0,1 |
4,5 |
0,5 |
ФП 11.2 |
Утечка измерена (Ис1) |
|
Подписи специалистов, выполнивших измерения |
|||||||
|
Наименование параметра |
Обозначение |
Единица измерения |
Примечание |
|
Барометрическое давление |
Ра |
МПа |
Данные метеостанции или барометр-анероид |
|
Температура атмосферного воздуха |
tа |
°С |
Система автоматизированного управления агрегата |
|
Относительная влажность атмосферного воздуха |
j |
% |
Данные метеостанции |
|
Температура воздуха на входе в компрессор |
t3 |
°С |
Система автоматизированного управления агрегата. При отсутствии замера рассчитывается по формуле t3 = tа + 2,5°С |
|
Температура отработавших газов в штатной точке измерения |
tшт |
°с |
Система автоматизированного управления агрегата |
|
Частота вращения компрессора высокого давления |
nвд |
об/мин |
То же |
|
Частота вращения компрессора низкого давления |
nнд |
об/мин |
- " - |
|
Частота вращения силовой турбины |
nст |
об/мин |
- " - |
|
Избыточное давление воздуха за компрессором высокого давления |
P4 |
МПа |
- " - |
|
Объемные доли или процентное содержание компонент отходящих газов: |
|||
|
метан |
СН4 |
ррm |
Переносной газоанализатор или отбор проб для дальнейшего анализа в лабораторных условиях |
|
кислород |
O2 |
% |
- " - |
Примечание - В качестве штатной точки измерения температуры отработавших газов могут быть использованы сечения перед турбиной высокого давления, перед или после силовой турбины и др.

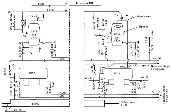
ПУ |
Пылеуловитель |
ПК |
Предохранительный клапан |
102-44 |
Технологический номер оборудования |
|
ск |
Скруббер |
кц |
Компрессорный цех |
dy-70 |
Размер внутреннего диаметра оборудования |
|
ФС |
Фильтр-сепаратор |
БПТГ |
Блок подготовки топливного газа |
Г 700 |
Газопровод внутреннего диаметра 700 |
|
кип |
Контрольно-измерительные приборы |
ГПА |
Газоперекачивающие агрегаты |
К 200 |
Конденсатопровод внутреннего диаметра 200 |
Д.1 Пример расчета объема единичной утечки природного газа (метана) от арматуры.
Утечка обнаружена из-под обшивки кожуха крана 102-55 ФС-2.
Определяют расход газовой смеси по формуле (12.1)
м3/ч,
где пкон = 435,4 м3 - конечное показание счетчика;
пнач = 434,2 м3 - начальное показание счетчика;
t = 3 мин = 0,05 ч - период времени, в течение которого проводилось измерение.
Рассчитанный объем газовой смеси приводят к нормальным условиям (Т = 273 К и Р = 0,1013 МПа) по формуле (12.6)
м3/сут,
где Q1(г) = 24,0 м3/ч - рассчитанный расход газовой смеси;
В = 0,1022 МПа - барометрическое давление в период измерений;
tг = 4,0 °С - температура газовой смеси в период измерений.
Объем единичной утечки метана, приведенный к нормальным условиям, вычисляют по формуле (12.2)
![]()
где
= 564,5 м3/сут
- рассчитанный объем газовой смеси единичной утечки, приведенный к нормальным
условиям;
= 0,55 % об. - концентрация
метана в газовой смеси.
Д.2 Пример расчета объема группы (нескольких) утечек природного газа (метана) от арматуры
При измерении суммарного объема нескольких утечек природного газа (метана) от арматуры расход газовой смеси вычисляют (как произведение численных значений площади измерительного сечения и скорости потока в этом сечении) по формуле (12.3):
м3/ч,
где p = 3,14;
dвн = 0,2 м - внутренний диаметр патрубка в измерительном сечении А-А;
u2(г) = 6,9 м/с - среднее значение скорости газового потока в измерительном сечении А-А.
Рассчитанный объем газовой смеси приводят к нормальным условиям (Т = 273 К и Р = 0,1013 МПа) по формуле (12.6)
м3/сут,
где Q2(г) = 779,9 м3/ч - рассчитанный расход газовой смеси;
В = 0,1022 МПа - барометрическое давление в период измерений;
tг = 4,5 °С - температура газовой смеси в период измерений.
Объем утечки метана, приведенный к нормальным условиям, вычисляют по формуле (12.2)
![]()
где
=18313,68 м3/сут
- рассчитанный объем газовой смеси, приведенный к нормальным условиям;
= 0,5% об. - концентрация метана в газовой
смеси.
Д.3 Пример расчета объема утечки природного газа (метана) от свечи
Утечка обнаружена на свече крана № 103-33. Выход АВО газа, 1 секция.
Расход газовой смеси вычисляют (как произведение численных значений площади измерительного сечения и скорости газового потока в этом сечении) по формуле (12.3)
м3/ч,
где p = 3,14;
dсв.вн = 0,05 м - внутренний диаметр свечи;
u3(г) = 0,1 м/с - скорость газового потока в устье свечи.
Рассчитанный объем газовой смеси приводят к нормальным условиям (Т = 273 К и Р = 0,1013 МПа) по формуле (12.6)
м3/ч,
где Q3(г) = 0,706 м3/ч - рассчитанный расход газовой смеси;
В = 0,1022 МПа - барометрическое давление в период измерений;
tг = 4,5 °С - температура газовой смеси в период измерений.
Объем утечки метана от свечи, приведенный к нормальным условиям, вычисляют по формуле (12.2)
![]()
где
= 16,56 м3/сут -
рассчитанный объем газовой смеси, приведенный к нормальным условиям;
= 74,5 % об. - концентрация
метана в газовой смеси.
[1] Федеральный закон от 10.01.2002 г. № 7-ФЗ «Об охране окружающей среды» (в ред. ФЗ от 09.05.2005 г. № 45-ФЗ)
[2] Аннотированный справочник методик выполнения измерений концентраций загрязняющих веществ в выбросах промышленных предприятий - НИИ «Атмосфера». - Санкт-Петербург, 2006.
[3] Федеральный природоохранный нормативный документ ПНДФ 13.1:2:3.23-98 Методика выполнения измерений массовой концентрации предельных углеводородов C1-C5 и непредельных углеводородов (этена, пропена, бутенов) в атмосферном воздухе, воздухе рабочей зоны и промышленных выбросах методом газовой хроматографии
[4] Федеральный природоохранный нормативный документ ПНДФ 13.1:2.22-98 Методика выполнения измерений объемной доли водорода, кислорода, азота, метана, оксида и диоксида углерода в воздухе рабочей зоны и промышленных выбросов методом газовой хроматографии
[5] Федеральный природоохранный нормативный документ ПНДФ 13.1:2:3.27-98 Методика выполнения измерений массовой концентрации оксида углерода и метана методом реакционной газовой хроматографии в атмосферном воздухе, воздухе рабочей зоны и промышленных выбросов
[6] Руководящий документ ОАО «Газпром» РД 51-167-92 Временная инструкция по контролю вредных выбросов с уходящими газами котлоагрегатов малой и средней мощности, работающих на природном газе
[7] Руководящий документ Минэнерго России РД 153-39.4-079-01 Методика определения расхода газа на технологические нужды предприятий газового хозяйства и потерь в системах распределения газа
[8] Правила по метрологии ПР 50.2.019-96 ГСОЕИ. Количество природного газа. Методика выполнения измерений при помощи турбинных и ротационных счетчиков
[9] Правила по метрологии ПР 50.2.009-94 ГСИ. Порядок проведения испытаний и утверждения типа средств измерений
[10] Руководящий документ Госкомгидромета СССР РД 52.04.186-89 Руководство по контролю загрязнения атмосферы
[11] Ведомственный руководящий документ ОАО «Газпром» ВРД 39-1.10-006-2000* Правила технической эксплуатации магистральных газопроводов
[12] Правила Госгортехнадзора России ПБ 08-624-03 Правила безопасности в нефтяной и газовой промышленности
[13] Ведомственный руководящий документ ОАО «Газпром» ВРД 39-1.10-069-2002* Положение по технической эксплуатации газораспределительных станций магистральных газопроводов
[14] Ведомственные правила пожарной безопасности Минтопэнерго России ВППБ 01-04-98 Правила пожарной безопасности для предприятий и организаций газовой промышленности
[15] Строительные нормы и правила СНиП III-42-80 Магистральные газопроводы
Ключевые слова: методика проведения измерений, технологическое оборудование, выбросы, природный газ, атмосфера, неорганизованные эмиссии, утечки, объемы, оценка, инструментальные измерения, расчеты, данные, методика, измерения, параметры, организованные выбросы, метан
|
ГОСТЫ, СТРОИТЕЛЬНЫЕ и ТЕХНИЧЕСКИЕ НОРМАТИВЫ. Некоммерческая онлайн система, содержащая все Российские Госты, национальные Стандарты и нормативы. В Системе содержится более 150000 файлов нормативно-технической документации, действующей на территории РФ. Система предназначена для широкого круга инженерно-технических специалистов. Copyright © www.gostrf.com, 2008 - 2026 |