|
|
АНАЛИЗ ГАЗОВ Приготовление градуировочных газовых смесей Статический объемный метод ISO
6144:2003
Предисловие Цели и принципы стандартизации в Российской Федерации установлены Федеральным законом
от 27 декабря Сведения о стандарте 1 ПОДГОТОВЛЕН Открытым акционерным обществом «Научно-исследовательский центр контроля и диагностики технических систем» (ОАО «НИЦ КД») на основе собственного аутентичного перевода стандарта, указанного в пункте 4 2 ВНЕСЕН Техническим комитетом по стандартизации ТК 457 «Качество воздуха» 3
УТВЕРЖДЕН И ВВЕДЕН В ДЕЙСТВИЕ Приказом Федерального агентства по техническому регулированию и метрологии от 18 декабря 4 Настоящий стандарт идентичен международному стандарту ИСО 6144:2003 «Анализ газов. Приготовление градуировочных газовых смесей. Статический объемный метод» (ISO 6144:2003 «Gas analysis - Preparation of calibration gas mixtures - Static volumetric method»). При применении настоящего стандарта рекомендуется использовать вместо ссылочных международных стандартов соответствующие им национальные стандарты Российской Федерации, сведения о которых приведены в дополнительном приложении Е 5 ВВЕДЕН ВПЕРВЫЕ Информация об изменениях к настоящему стандарту публикуется в ежегодно издаваемом информационном указателе «Национальные стандарты», а текст изменений и поправок - в ежемесячно издаваемых информационных указателях «Национальные стандарты». В случае пересмотра (замены) или отмены настоящего стандарта соответствующее уведомление будет опубликовано в ежемесячно издаваемом информационном указателе «Национальные стандарты». Соответствующая информация, уведомление и тексты размещаются также в информационной системе общего пользования - на официальном сайте Федерального агентства по техническому регулированию и метрологии в сети Интернет Содержание НАЦИОНАЛЬНЫЙ СТАНДАРТ РОССИЙСКОЙ ФЕДЕРАЦИИ
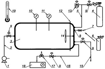
Дата введения - 2009-12-01 1 Область примененияНастоящий стандарт устанавливает статический объемный метод приготовления градуировочных газовых смесей, а также методику вычисления объемного состава смеси. Стандарт можно применять при приготовлении бинарных газовых смесей (содержащих один целевой компонент в фоновом газе, обычно азоте или воздухе [1], [2]), или смесей, содержащих более одного компонента в фоновом газе. Настоящий стандарт также устанавливает способ определения расширенной неопределенности объемной доли каждого целевого компонента в смеси путем строгой оценки всех неопределенностей измерений, включая неопределенности, связанные с аппаратурой, используемой для приготовления газовой смеси, и с самой процедурой приготовления. Примечания 1 Настоящий стандарт обычно применяют при приготовлении градуировочных газовых смесей с объемной долей целевых компонентов в диапазоне от 10·10-9 [10 (млрд-1)1)] до 50·10-6 [50 млн-1)1)]. Однако могут быть приготовлены газовые смеси с объемной долей большей или меньшей при условии, что используемые в процессе статического разбавления компоненты подобраны соответствующим образом. 2 Относительная расширенная неопределенность в пределах ± 1 % при уровне доверительной вероятности 95 % может быть достигнута в приведенном выше диапазоне объемной доли, если: - чистота исходных газов была определена аналитическим путем и были учтены любые значительные примеси и неопределенности измерения их содержания; - не наблюдается существенной адсорбции газообразных компонентов смеси на внутренних поверхностях аппаратуры или протекания на них химических реакций, а также не протекают химические реакции между газообразными компонентами, т.е. между целевым компонентом и фоновым газом или между самими целевыми компонентами; - все устройства, используемые для приготовления градуировочных газовых смесей, были отградуированы с приписанной неопределенностью измерений, которую используют для вычисления окончательной расширенной неопределенности для приготовленной градуировочной газовой смеси. 1) Международное обозначение миллионных долей «ppm» и миллиардных долей «ppb» в Российской Федерации принято обозначать «млн-1» и «млрд-1» соответственно. 2 Нормативные ссылкиВ настоящем стандарте использована нормативная ссылка на следующий международный стандарт: ИСО 7504:2001 Анализ газов. Словарь 3 Термины и определенияВ настоящем стандарте применены термины по ИСО 7504. 4 Основные положенияГрадуировочная газовая смесь состоит из одного или нескольких компонентов в фоновом газе (газе-разбавителе), смешанных в подходящей газосмесительной камере. Целевые компоненты обычно представляют собой чистые газы, взятые из баллонов или полученные из чистых летучих жидкостей, которые испаряются в смесительную камеру. Газовую смесь готовят с использованием шприцов, с помощью которых вводят: - известные объемы газообразных целевых компонентов (каждый при давлении приблизительно 1·105 Па) или - известные массы или объемы жидких целевых компонентов для градуировки. Компоненты вводят в фоновый газ, находящийся в смесительной камере (также под давлением приблизительно 1·105 Па). Затем добавляют фоновый газ для увеличения общего давления газовой смеси до точно измеренного значения, превышающего атмосферное давление. Это окончательное давление (превышающее атмосферное) необходимо для того, чтобы впоследствии градуировочная газовая смесь поступала из смесительной камеры и могла быть использована для градуировки газоанализатора, который обычно работает при атмосферном давлении. На каждом этапе приготовления смеси ее гомогенизируют, обычно с использованием подходящего устройства для перемешивания, а затем оставляют, чтобы температура смеси пришла в равновесие с температурой окружающей среды. Объемную долю каждого целевого компонента в газовой смеси определяют путем вычисления отношения объема целевого компонента к общему объему смеси. 5 Аппаратура5.1 Смесительная камера, включающая составляющие, требования к которым приведены в 5.1.1-5.1.8. Примечание - Пример подходящей смесительной камеры приведен в приложении А. 5.1.1 Сосуд, включающий собственно смесительную камеру с внутренним объемом (вместимостью), достаточным для подачи необходимого количества градуировочной газовой смеси для градуировки газоанализаторов, сконструированную таким образом, чтобы ее можно было вакуумировать, и выдерживающую необходимое рабочее давление выше атмосферного. В сосуде должны быть предусмотрены вакуумные фланцы или фланцы высокого давления для доступа к деталям внутри смесительной камеры. Примечания 1 Сосуды вместимостью от 0,1 до 2 Смесительные камеры, изготовленные из боросиликатного стекла или нержавеющей стали, считаются подходящими для приготовления наиболее часто применяемых газовых смесей (содержащих такие компоненты, как SO2, NO, NO2, СО и С6Н6). Однако следует тщательно выбирать материалы, из которых изготовлены смесительная камера и другие устройства, вступающие в контакт с газовыми смесями, с тем чтобы они не оказывали неблагоприятного влияния на стабильность смеси, особенно при приготовлении газовых смесей химически активных соединений. 5.1.2 Вакуумный насос, позволяющий вакуумировать смесительную камеру и подсоединенные к ней устройства до низкого давления, с установленным подходящим вакуумным запорным вентилем. Это низкое давление определяют таким образом, чтобы любое загрязнение газообразными веществами, являющееся результатом остаточного низкого давления, не повлияло на точность количественного определения состава приготавливаемой газовой смеси или чтобы можно было ввести количественную поправку на влияние этого остаточного давления. Примечание - Остаточное давление газа обычно обусловлено азотом остаточного воздуха. Однако необходимо обеспечивать, чтобы в остаточном газе не содержались в значительных количествах другие газы, которые могли бы вступить в реакцию с компонентами газовой смеси (например, пары воды в следовых количествах при использовании кислых газов в качестве целевых компонентов или кислород в следовых количествах в случае приготовления градуировочных смесей на основе оксидов азота). 5.1.3 Линия подачи газа, используемая для ввода фонового газа, включающая соответствующие вентиль тонкой регулировки и запорный вентиль. 5.1.4 Датчики давления, вакуума и температуры, используемые для контроля этих параметров внутри смесительной камеры. 5.1.5 Мембрана, позволяющая ввести газ или жидкость известного объема или массы в смесительную камеру с помощью мерного шприца (см. 5.2). 5.1.6 Устройство для перемешивания газов с электроприводом (например, вентилятор), используемое для гомогенизации газообразных компонентов в смесительной камере, обеспечивающее перемешивание всех газообразных компонентов до заданной степени однородности за установленное время. Следует проводить экспериментальные испытания для подтверждения того, что устройство для перемешивания может обеспечить необходимую однородность смеси за установленное время. 5.1.7 Клапан, обеспечивающий аварийный сброс давления в случае превышения максимального безопасного рабочего давления, установленного для смесительного сосуда и подсоединенных к нему устройств. 5.1.8 Линия отбора газа, обеспечивающая возможность использования приготовленной газовой смеси в целях градуировки и снабженная устройством, позволяющим выравнивать давление газовой смеси в смесительной камере с атмосферным, с тем чтобы сделать возможным проведение градуировки при давлении окружающей среды. 5.2 Калиброванный мерный шприц, используемый для ввода известного объема газа или жидкости через иглу с помощью поршня. Шприц должен иметь газонепроницаемые прокладки для обеспечения герметичности во избежание существенных утечек газа или жидкости. Примечания 1 Стеклянные шприцы вместимостью 10, 5, 1, 0,5 и 0,1 мл с прокладками в виде вкладышей из политетрафторэтилена (ПТФЭ) считаются пригодными для использования с применяемыми на практике смесительными камерами при приготовлении газовых смесей для градуировки газоанализаторов окружающего воздуха. 2 Рекомендуется определить вместимость шприца экспериментальным путем с максимальной относительной неопределенностью ± 1 % (при уровне доверительной вероятности 95 %). Кроме того, максимальная скорость натекания газа или жидкости после откачки шприца до 5 Па (5·10-2 мбар) не должна превышать 10·102 Па (10 мбар) в час, чтобы считать его герметичность удовлетворительной. 5.3 Устройство для заполнения мерных шприцев, состоящее из компонентов, требования к которым приведены в 5.3.1-5.3.9. Примечание - Пример подходящего устройства для заполнения шприцев приведен в приложении А. 5.3.1 Емкость, которую можно вакуумировать, выдерживающая давление содержащегося в нем газа выше атмосферного, с тем чтобы обеспечить заполнение шприца при этом давлении, внутренние поверхности которой изготовлены из материала, инертного по отношению ко всем целевым компонентам. Примечание - Подходящей считается емкость вместимостью приблизительно 100 мл, которая может выдерживать давление 1,4·105 Па (1,4 бар) и сохранять вакуум менее 0,1·102 Па (0,1 мбар). 5.3.2 Газовый баллон высокого давления, содержащий выбранный чистый газ (или предварительную смесь, содержащую газовую смесь с более высоким содержанием). 5.3.3 Регулятор давления для установления давления газа в емкости выше атмосферного давления. 5.3.4 Мембрана, изготовленная из соответствующего материала, для ввода иглы мерного шприца в газовую емкость. 5.3.5 Вакуумный насос для откачки газовой емкости и соединенных с ней устройств до требуемого уровня вакуума. Примечание - Важно обеспечить, чтобы все газообразные компоненты, которые могут быть опасны и попадают в атмосферу через вакуумный насос, были удалены безопасным способом. 5.3.6 Манометр, используемый для контроля давления газа в емкости на разных этапах процедуры приготовления газовой смеси. 5.3.7 Запорные вентили, используемые для изолирования баллона с газом от газовой емкости, а также емкости от вакуумного насоса. 5.3.8 Клапан для сброса давления, необходимый для защиты устройства, используемый для снижения давления (обычно до 1,4·105 Па). Сброс газов необходимо осуществлять в безопасную зону. 5.3.9 Подходящий сосуд, используемый в случае, когда мерный шприц заполняют летучей жидкостью, а не газом, обеспечивающий заполнение шприца так, чтобы предотвратить попадание в шприц других компонентов. 6 Методика приготовления градуировочной газовой смеси6.1 Определение вместимости смесительной камеры На практике существует несколько способов определения вместимости смесительной камеры. Основной составляющей вместимости является внутренний объем пустой емкости, который обычно измеряют путем заполнения ее водой или другой жидкостью известной плотности, затем определяя увеличение массы емкости за счет заполнения ее жидкостью. Однако возможно использование других методов, если они имеют требуемую точность. В соответствии с этим объемы устройств внутри смесительной камеры определяют, например, путем измерения их геометрических размеров или использования метода вытеснения жидкости. Затем для определения вместимости камеры вводят поправки на объемы этих дополнительных устройств. Поправки на объемы некоторых устройств (таких как устройство для перемешивания газов) приведут к уменьшению вместимости, а других (таких как манометр и выпускные трубки, ведущие к запорным вентилям) приведут к ее увеличению. Измерения объемов устройств, образующих собственно смесительную камеру (см. 5.1), могут проводиться при разной температуре. В подобном случае при необходимости следует вносить поправки для приведения измеренных объемов к одной и той же температуре окружающего воздуха. Может потребоваться внесение дальнейших поправок (если они значительные), если полностью собранную камеру со всеми устройствами используют при различных температурах. 6.2 Подготовка смесительной камеры перед использованием Новая смесительная камера обычно заполнена окружающим воздухом, который может содержать загрязняющие вещества на уровне следов, что может повлиять на точность градуировочной газовой смеси. Кроме того, на внутренней поверхности камеры может образоваться слой, содержащий загрязняющие вещества, которые могут вступать в реакцию с компонентами, подаваемыми в смесительную камеру. Поэтому перед использованием необходимо провести предварительную обработку смесительной камеры во избежание возможного загрязнения градуировочной газовой смеси. Обработку проводят путем вакуумирования камеры до давления ниже 5·102 Па (5 мбар). Затем заполняют камеру фоновым газом, используемым для приготовления градуировочной газовой смеси, до давления в камере выше атмосферного. Затем к выходному отверстию смесительной камеры подсоединяют приборы для измерения содержания загрязняющих веществ, находящихся в воздухе (например, газоанализаторы, контролирующие содержание SO2, NOx, СО и углеводородов). Приборы должны иметь достаточно низкий предел обнаружения для определения значимости содержания целевых газообразных примесей, находящихся в фоновом газе в смесительной камере в конкретное время. Подают фоновый газ на вход и регистрируют содержание обнаруженных примесей. Процедуру, включающую вакуумирование смесительной камеры с последующим ее заполнением фоновым газом, повторяют несколько раз или пока содержание всех соответствующих газообразных примесей не будет ниже содержания, при котором исключается значительное загрязнение градуировочных газовых смесей, приготавливаемых в камере. Если это не может быть достигнуто, то очищают смесительную камеру другим способом или вводят соответствующую поправку на примеси при вычислении содержания целевого компонента в газовой смеси. Если подобный анализ примесей, присутствующих в фоновом газе, является единственным проводимым анализом, то пределы обнаружения используемых газоанализаторов должны соответствовать верхним пределам содержания примесей, которые могли бы находиться в градуировочной газовой смеси. В подобном случае содержания, соответствующие этим пределам обнаружения, должны быть учтены при определении расширенной неопределенности приготовленной градуировочной газовой смеси. Однако в случаях, когда проводят дополнительный более чувствительный анализ примесей другими способами, в расширенную неопределенность градуировочной газовой смеси должны быть включены результаты именно этого анализа. Возможно, что смесительная камера после предварительной обработки в соответствии с приведенной выше процедурой не будет использована в течение длительного периода времени. В подобном случае смесительную камеру повторно заполняют выбранным фоновым газом при давлении выше атмосферного для сведения к минимуму дальнейшего загрязнения, которое может возникнуть из-за попадания газообразных загрязняющих веществ из окружающего воздуха. Затем приготавливают градуировочную газовую смесь в соответствии с приведенной ниже процедурой. 6.3 Заполнение смесительной камеры фоновым газом Сначала с помощью вакуумного насоса (см. 5.1.2) вакуумируют смесительную камеру до остаточного давления (обычно до 5·102 Па), при котором возможное загрязнение смеси компонентами оставшегося газа не будет оказывать значительное влияние на точность и стабильность окончательной градуировочной газовой смеси. Затем через линию подачи газа (см. 5.1.3) камеру заполняют выбранным фоновым газом до давления приблизительно на 0,·105 Па (0,1 бар) выше атмосферного. Температура фонового газа в смесительной камере будет выше температуры окружающего воздуха (из-за адиабатического сжатия). Поэтому дают пройти времени, чтобы температура газа пришла в равновесие с температурой смесительной камеры и окружающего воздуха. Примечание - Разница температуры в 0,2°С будет приводить к неопределенности (относительной) результирующего значения объемной доли компонента менее 0,1 % значения содержания. Поэтому на практике достаточно обеспечить, чтобы температура фонового газа и температура окружающего воздуха не отличались более чем на 0,2°С. После того, как температура фонового газа придет в равновесие с температурой внешней среды, давление фонового газа в смесительной камере снижают до атмосферного, открывая запорный вентиль, подсоединенный к клапану для сброса давления (см. 5.1.7). Записывают значения температуры и давления газа в смесительной камере для их последующего использования при определении содержания градуировочной газовой смеси. 6.4 Определение необходимого объема целевого компонента Необходимый объем целевого компонента, который должен быть введен в смесительную камеру, вычисляют на основе требуемого состава окончательной газовой смеси, вместимости самой смесительной камеры и заданного окончательного давления газа в смесительной камере. Когда необходимо впрыснуть жидкость, важно знать, по крайней мере приблизительно, плотность целевого компонента в жидкой фазе, с тем чтобы получить требуемое содержание в газообразном состоянии, которое имеет место в градуировочной газовой смеси. Точность, с которой известна вместимость шприца, и утечки в окружающий воздух через иглу или прокладки шприца будут вносить вклад в общую точность градуировочной газовой смеси. Пример метода, используемого для экспериментального определения объема газа в шприце, для демонстрации герметичности шприца и для определения количества потери газа через иглу приведен в приложении В. Выбирают шприц подходящей вместимости для приготовления окончательной газовой смеси с заданной неопределенностью содержания компонента. В большинстве случаев будет необходимо ввести компонент с использованием выбранного шприца несколько раз. Неопределенность окончательной объемной доли компонента обычно сводят к минимуму, используя шприц, позволяющий ввести компонент для градуировки в смесительную камеру за минимальное число раз. Однако на практике выбор шприца будет также зависеть от доступности подходящих шприцев с требуемой неопределенностью вместимости. Записывают необходимое число вводов. 6.5 Заполнение шприца целевым компонентом 6.5.1 Газообразные целевые компоненты При использовании газообразных целевых компонентов для заполнения шприца применяют устройство, описанное в 5.3. Затем выполняют следующие действия. Сначала перекрывают запорный вентиль баллона с целевым компонентом. Затем с помощью вакуумного насоса вакуумируют всю систему, включая емкость, до достаточно низкого давления, обеспечивая таким образом, чтобы оставшийся в емкости газ не оказывал значительного влияния на содержание или стабильность окончательной газовой смеси. Примечание - Обычно считают достаточным остаточное давление примерно 1·102 Па (1 мбар). Однако на практике оно зависит от типа приготавливаемой газовой смеси и содержания целевого компонента. Поэтому при оценке неопределенности содержания целевого компонента в газовой смеси рекомендуется учитывать требуемый уровень остаточного давления газа. Перекрывают запорный вентиль между вакуумным насосом и емкостью и заполняют емкость целевым компонентом до давления приблизительно 1,4·105 Па (1,4 бар). Повторно вакуумируют емкость и снова заполняют ее целевым компонентом. Повторяют этот процесс очистки достаточно большое число раз, с тем чтобы в емкости с целевым компонентом не осталось газообразных примесей. После последнего заполнения проверяют, чтобы давление газа в емкости было достаточным для заполнения шприца. Примечание - Необходимо принимать соответствующие меры предосторожности, обеспечивающие удаление из устройства опасного целевого компонента безопасным способом. Вводят иглу выбранного пустого мерного шприца через мембрану (см. 5.3.4) в емкость. Затем поднимают и опускают поршень шприца достаточное число раз, чтобы промыть шприц целевым компонентом и при этом не осталось значимого загрязнения. Заполняют шприц полностью, вытягивая поршень до упора. Затем извлекают иглу шприца из мембраны и надавливают на поршень до тех пор, пока в шприце не останется заданный объем компонента (предпринимая по возможности соответствующие меры по предотвращению опасного выброса целевого компонента в атмосферу). 6.5.2 Жидкие целевые компоненты Методика заполнения выбранного мерного шприца жидкостями в принципе является более простой по сравнению с заполнением газообразными целевыми компонентами. Однако она должна быть такой, чтобы при заполнении шприца в него не попали в значительных количествах загрязняющие вещества, в том числе воздух. 6.6 Введение целевого компонента в смесительную камеру После того, как объем газа в шприце достигнет заданного значения, вводят иглу шприца в смесительную камеру через мембрану (см. 5.1.5) как можно быстрее, но выждав время, достаточное для снижения первоначального повышенного давления в шприце до атмосферного. По возможности для каждого используемого шприца экспериментально определяют время, необходимое для извлечения иглы из мембраны устройства для заполнения и последующего введения газа в смесительную камеру. Вводят целевой компонент в смесительную камеру, медленно надавливая на поршень шприца и одновременно извлекая при этом иглу из мембраны. Повторяют процедуру, включающую заполнение шприца и введение его содержимого в смесительную камеру, достаточное число раз (в соответствии с 6.4) до получения заданного содержания целевого компонента. Гомогенизируют газовую смесь в смесительной камере с помощью устройства для перемешивания газов (см. 5.1.6). Время, необходимое для достижения заданной однородности, зависит как от размера и формы смесительной камеры, так и от технических характеристик устройства для перемешивания (газов). Это время следует определить экспериментальным путем для конкретной используемой аппаратуры. При необходимости добавления нескольких целевых компонентов действия, установленные в 6.5 и 6.6, повторяют для каждого целевого компонента. 6.7 Введение дополнительного объема фонового газа Увеличивают давление путем добавления фонового газа (до уровня безопасного рабочего давления устройства), чтобы обеспечить приготовление достаточного количества газа для градуировки газоанализаторов, которую обычно проводят с использованием градуировочных газовых смесей при атмосферном давлении. Примечание - Объем газа, который можно использовать для проведения градуировки при атмосферном давлении, определяется размером смесительной камеры и давлением газовой смеси в ней (а именно давлением, избыточным по сравнению с атмосферным). После добавления фонового газа смесь в смесительной камере повторно перемешивают с помощью устройства для перемешивания в течение времени, достаточного для достижения заданного уровня однородности. Температуре смеси дают прийти в равновесие с температурой окружающего воздуха (см. примечание подраздела 6.3). По показаниям датчиков, установленных в смесительной камере (см. 5.1.4), записывают окончательное давление и температуру газовой смеси, значения которых используют в дальнейшем при определении содержания целевого компонента в газовой смеси. 7 Вычисление объемной доли целевого компонента в газовой смеси7.1 Газообразные целевые компоненты Объемную долю φ(х) целевого компонента хg в бинарной градуировочной газовой смеси, используемой для градуировки газоанализатора, вычисляют по формуле где р1 - давление газовой смеси в смесительной камере до последнего добавления вспомогательного газа; Vcg - объем фонового газа в смесительной камере; V(xg) - объем газообразного компонента хg в шприце, приведенный к температуре смесительной камеры; р2 - давление газовой смеси в смесительной камере после последнего добавления фонового газа. Объемы V(xg) и Vcg должны относиться к одной и той же окружающей температуре (на практике температура будет одной и той же, если газообразный или жидкий целевой компонент вводят шприцем, который имеет ту же температуру, что и смесительная камера). Формулу (1) можно упростить, если V(xg) намного меньше Vcg и они определены при одних и тех же температуре и давлении. В подобном случае используют следующую формулу
7.2 Жидкие целевые компоненты Аналогично 7.1 объемную долю целевого компонента в газовой смеси φ(х), полученную в результате испарения жидкого компонента в смесительной камере, вычисляют по формуле
где V(xl) - объем целевого компонента х1, полученный испарением жидкости с образованием газовой фазы, выраженный в тех же единицах, что и Vl (см. ниже). В случае, если целевой компонент вводят шприцем в смесительную камеру в жидком состоянии, затем давая ему испариться, соответствующий объем целевого компонента в смесительной камере вычисляют по формуле
где Vl - объем целевого компонента х в жидком состоянии; ρ - плотность целевого компонента в жидком состоянии при температуре использования; VM - молярный объем испарившейся жидкости, приведенный к температуре и давлению в смесительной камере в момент ввода жидкости, при допущении того, что газ ведет себя как идеальный; М - молярная масса целевого компонента. Примечание - В формулах (3) и (4) принято допущение о том, что законы для идеального газа справедливы при переходе его из жидкого состояния в газообразное. Однако в этих формулах предпочтительно использовать коэффициент сжимаемости жидкого компонента, значения которого могут быть получены из соответствующей научной литературы. Кроме того, применяя приближение, использованное при получении формулы (2), для бинарной градуировочной газовой смеси, полученной путем ввода жидкости, в случае, когда V(хl) намного меньше Vcg, окончательную объемную долю целевого компонента φ(х) вычисляют по формуле где V(xl) и Vcg - определены, как установлено выше; р1 - давление газовой смеси в смесительной камере до последнего добавления фонового газа; р2 - давление газовой смеси в смесительной камере после последнего добавления фонового газа. 8 Вычисление неопределенности содержания целевого компонента в газовой смеси8.1 Расширенная неопределенность Расширенную неопределенность содержания (объемной доли) целевого компонента в бинарной градуировочной газовой смеси следует определять, если это практически выполнимо, путем экспериментальной оценки индивидуальных неопределенностей измерений для всех влияющих величин. Расширенную неопределенность содержания целевого компонента в градуировочной газовой смеси вычисляют как корень квадратный из суммы квадратов индивидуальных неопределенностей. Методика оценки неопределенности обсуждается ниже. 8.2 Влияющие величины, относящиеся к конкретной аппаратуре и используемой процедуре приготовления 8.2.1 Неопределенность объема целевого компонента V(xg) или V(xl), введенного в смесительную камеру На точный объем целевого компонента, введенного мерным шприцем в смесительную камеру, влияют несколько факторов, в том числе: a) Вместимость шприца с поправкой на температуру, при которой он используется, изначально определяется изготовителем, но рекомендуется, чтобы пользователь шприца также проверил его вместимость экспериментальным путем. Примечание - На практике используют шприцы с вместимостью, сертифицированной с относительной погрешностью в пределах ± 0,5 %. b) Через иглу шприца может происходить диффузия газообразного целевого компонента в окружающую атмосферу. Очевидно, что влияние данного фактора будет зависеть, по крайней мере частично, от промежутка времени между моментом извлечения иглы шприца из мембраны емкости и моментом ввода газа в смесительную камеру. Для каждого используемого шприца этот промежуток времени, если это возможно, необходимо определить экспериментальным путем. Однако в результате экспериментов с использованием широко применяемых на практике шприцов было доказано, что введенный объем целевого компонента меняется незначительно, если промежуток времени между моментом извлечения иглы шприца из мембраны емкости и моментом ввода газа в смесительную камеру составляет от 5 до 30 с. c) Газ может диффундировать в окружающую атмосферу через уплотнительные прокладки шприца (это может не оказывать значительного влияния при использовании достаточно герметичного шприца, как установлено в 6.4). Неопределенности от всех источников должны быть включены в неопределенность содержания компонента в градуировочной газовой смеси. Пример определения вместимости мерного шприца приведен в приложении В. 8.2.2 Неопределенность объема фонового газа Vcg, которая обусловлена неопределенностью вместимости смесительной камеры Каждый результат измерения, используемый для определения вместимости смесительной камеры (в соответствии с 6.1), будет иметь неопределенность. Для получения расширенной неопределенности, приписываемой измеренной вместимости смесительной камеры, вычисляют корень квадратный из суммы квадратов этих неопределенностей. Также необходимо отметить (см. 6.1), что каждое из измерений вместимости может проводиться при различной температуре окружающего воздуха. Поэтому должны быть введены поправки для приведения результатов к одной и той же температуре, если эти поправки являются значительными. В результате будет получена вместимость камеры, приведенная к конкретной температуре окружающего воздуха. Однако смесительная камера может быть использована при другой температуре окружающего воздуха и, следовательно, потребуется вводить поправки для определения вместимости смесительной камеры при температуре применения. В таких случаях любые неопределенности, связанные с введением поправок, следует включать в расширенную неопределенность содержания компонента в градуировочной газовой смеси. 8.2.3 Неопределенность измерений давлений р1 и р2 Результаты измерений двух давлений входят в окончательную формулу вычисления объемной доли компонента [см. формулу (5)], и поэтому неопределенности измерений этих давлений должны быть учтены. 8.2.4 Неопределенность измерений атмосферного давления и температуры окружающей среды V(x) и Vcg Если данная неопределенность значительна, то она должна каким-то образом быть включена в расширенную неопределенность, так как поправки вводят для перехода от р и T в емкости при рабочих условиях к окружающим условиям [см. абзац после формулы (1)]. 8.2.5 Неопределенности, обусловленные наличием газообразных примесей в целевом газе и основных примесей в фоновом газе Все газы содержат примеси, которые могут оказать влияние на точность определения объемной доли целевого компонента в газовой смеси, приготовленной статическим объемным или другим альтернативным методом (например, гравиметрическим методом по [3] или динамическим объемным методом по [4]). Поэтому существует требование к содержанию примесей в целевом и фоновом газах, которые должны быть проанализированы, иначе точность и (или) стабильность приготовленной газовой смеси может ухудшиться. Влияние примесей в целевых газах на точность газовой смеси обычно отличается от влияния примесей в фоновом газе, как показано ниже: a) Полагают, что целевые компоненты, используемые при определении φ(х) (см. раздел 7), представляют собой только выбранные соединения в газообразном состоянии. Поэтому наличие любых газообразных примесей в этих газах приводит к тому, что содержание конкретных целевых компонентов в газовой смеси будет постоянно ниже по сравнению с содержанием, вычисленным в соответствии с разделом 7. Если не ввести поправку на присутствующие примеси, то вычисленные значения содержаний целевых компонентов будут иметь относительные погрешности, достигающие нескольких процентов. Поэтому желательно проводить анализ на содержание примесей в целевых компонентах и вводить соответствующие поправки, если содержание этих примесей значительно. b) Примеси, присутствующие в фоновом газе, влияют на содержание компонентов в приготавливаемой газовой смеси двояким образом: - если в фоновом газе присутствуют в качестве примесей целевые компоненты, то содержание каждого компонента в газовой смеси будет выше по сравнению со значением, вычисленным в соответствии с разделом 7. В этом случае либо определяют содержание каждого целевого компонента в фоновом газе с чувствительностью, достаточной, чтобы данное определение не вносило значительный вклад в расширенную неопределенность, либо доказывают, что содержание каждого целевого компонента в фоновом газе ниже предела обнаружения метода измерений. В последнем случае предел обнаружения должен быть учтен как вклад в расширенную неопределенность объемной доли конкретного целевого компонента, присутствующего в фоновом газе; - если фоновый газ содержит примеси, которые могут вступить в реакцию с целевыми компонентами, то это может оказать отрицательное влияние на точность или стабильность окончательной газовой смеси. Поэтому анализы на эти примеси должны быть проведены с пределом обнаружения, достаточным, чтобы продемонстрировать их содержание в фоновом газе в незначительных количествах, либо сделать допущение о возможной нестабильности при расчете расширенной неопределенности объемной доли целевого компонента. Конкретный пример оценки неопределенности с учетом вышеуказанных неопределенностей приведен в приложении С. 8.2.6 Неопределенность, связанная с уровнем стабильности градуировочной газовой смеси в период между приготовлением и использованием Данная составляющая неопределенности зависит от: - веществ, выбранных в качестве целевых компонентов, и их реакционной способности по отношению к материалу внутренних стенок и других устройств смесительной камеры (что может также зависеть от содержания компонента в градуировочной газовой смеси); - возможных реакций между примесями, содержащимися в следовых количествах в фоновом газе или целевом компоненте (например, в случае смесей оксида азота в азоте, кислород, присутствующий в азоте в следовых количествах, будет влиять на стабильность смеси, это влияние будет зависеть от содержания оксида азота в газовой смеси). Поэтому необходимо по возможности провести испытания для определения стабильности газовой смеси, приготовленной с использованием конкретных компонентов на конкретной аппаратуре, как функции времени. Пример подобного испытания приведен в приложении D. 8.2.7 Неопределенность, обусловленная сжимаемостью компонентов газовой смеси Данная составляющая бюджета неопределенности является следствием того, что при градуировке газовую смесь будут использовать при давлении, отличном от давления, при котором она была приготовлена. Однако на практике эти давления незначительно отличаются друг от друга, и содержание целевых компонентов обычно низкое, поэтому погрешность измерения объемной доли компонентов в газовой смеси, обусловленная использованием некорректных коэффициентов сжимаемости, скорее всего, не вызовет значительной погрешности содержания целевых компонентов в окончательной газовой смеси. 8.3 Вычисление расширенной неопределенности объемной доли компонента Для получения расширенной неопределенности окончательной газовой смеси все значимые вклады в эту неопределенность должны быть объединены путем вычисления квадратного корня из суммы квадратов этих вкладов. Расширенную неопределенность обычно выражают для уровня доверительной вероятности 95 % с использованием коэффициента t-статистики, который выбирают исходя из соответствующего числа степеней свободы, влияющих на расширенную неопределенность (для большого числа степеней свободы полученное значение умножают на 2). Пример вычисления расширенной неопределенности содержания компонента в приготовленной газовой смеси приведен в приложении С. Приложение А
|
||||||||||||||||||||||||||||||||||||||||||||||||||||||||||||||||||||||||||||||||||||||||||||||||||||||||||||||||||||||||||||||||||||||||||||||||||||||||||||||||||||||||||||||||||||||||||||||||||||||||||||||||||||||||||||||||||||||||||||||||||||||||||||||||||||||||||||||||||||||||||||||||||||||||||||||||||||||||||||||||||||||||||||||||||||||||||||||||||||||||||||||||||||||||||||||||||||||||||||||||||||||||||||||||||||||||||||||||||||||||||||||||||||||||||||||||||||||||||
|
Шприц для |
Шприц для |
Шприц для |
Шприц для |
Шприц для |
Шприц для |
Шприц для |
Шприц для |
|
24,71 |
39,9 |
40,0 |
78,49 |
99,37 |
39,72 |
49,22 |
69,47 |
|
24,80 |
39,6 |
39,9 |
78,40 |
99,30 |
39,81 |
49,28 |
69,52 |
|
24,69 |
39,6 |
40,0 |
78,48 |
99,50 |
39,67 |
49,31 |
69,42 |
|
24,80 |
39,9 |
40,0 |
78,60 |
99,50 |
39,76 |
49,24 |
69,45 |
|
24,77 |
40,0 |
40,0 |
78,58 |
99,45 |
39,72 |
49,20 |
69,44 |
|
24,76 |
39,9 |
40,1 |
78,65 |
99,43 |
39,66 |
49,37 |
69,36 |
|
24,74 |
39,9 |
39,9 |
78,69 |
99,47 |
39,74 |
49,23 |
69,37 |
|
24,76 |
39,8 |
40,1 |
78,63 |
99,44 |
39,74 |
49,32 |
69,39 |
|
24,85 |
39,9 |
40,0 |
78,52 |
99,33 |
39,68 |
49,22 |
69,43 |
|
24,73 |
39,9 |
39,9 |
78,56 |
99,47 |
39,72 |
49,27 |
69,37 |
|
24,73 |
40,2 |
39,7 |
78,60 |
99,55 |
39,69 |
49,28 |
69,47 |
|
24,74 |
39,9 |
- |
78,58 |
99,48 |
39,81 |
49,24 |
69,47 |
|
24,74 |
40,1 |
- |
78,65 |
99,46 |
39,69 |
49,27 |
69,46 |
|
24,71 |
40,0 |
- |
78,79 |
99,36 |
39,76 |
49,25 |
69,44 |
|
24,84 |
40,1 |
- |
78,63 |
99,36 |
39,76 |
49,18 |
69,36 |
|
Примечание - Данные получены Объединенным Исследовательским Центром Европейской Комиссии (European Commission's Joint Research Centre, Ispra, Italy). |
|||||||
В.2 Неопределенность определения вместимости
Разброс значений измеренной вместимости отражает изменения, связанные с заполнением и выпуском содержимого шприцев и процедурой взвешивания. Стандартные отклонения оценок V, приведенных в таблице В.1, представляющие собой квадратные корни из uv12, приведены таблице В.2.
Весы в диапазоне от 0 до
Таблица В.2 - Измеренная вместимость шприцев
в микролитрах
|
Шприц |
Средняя вместимость |
uv1 |
uv2 |
|
NO шприц 1 |
24,71 |
4,68·10-2 |
1,15·10-2 |
|
NO шприц 2 |
39,86 |
4,56·10-2 |
1,15·10-2 |
|
NO шприц 3 |
78,43 |
9,44·10-2 |
1,15·10-2 |
|
NO шприц 4 |
99,23 |
7,15·10-2 |
1,15·10-2 |
|
SO2 шприц 1 |
39,65 |
4,56·10-2 |
1,15·10-2 |
|
SO2 шприц 2 |
49,16 |
4,94·10-2 |
1,15·10-2 |
|
SO2 шприц 3 |
69,29 |
4,86·10-2 |
1,15·10-2 |
Неопределенности, приведенные в таблице В.2, были включены в расширенную неопределенность статического объемного метода, как описано в приложении С.
Очевидно, что существуют различия между вводом шприцем газа и вводом жидкости, но надежную оценку вместимости можно получить при условии выполнения мер предосторожности, приведенных в 6.5.
С.1 Методика
Шприц известной вместимости V(xg) был заполнен чистым газообразным SO2 при атмосферном давлении и комнатной температуре. Этот объем SO2 был введен в большой сосуд известной вместимости Vcg, заполненный воздухом, свободным от углеводородов, при атмосферном давлении и комнатной температуре. Затем для облегчения дальнейшего использования смеси в сосуд добавляют еще воздух, свободный от углеводородов, пока не будет получено необходимое окончательное давление, обычно приблизительно 1,5·105 Па (1500 мбар). Смесь готова к использованию тогда, когда ее температура придет в равновесие с комнатной.
С.2 Уравнение модели
|
|
(С.1) |
С учетом того, что Vcg + V(xg) » Vcg формула (С.1) может быть упрощена
|
|
(С.2) |
В соответствии с [5] (Руководство по выражению неопределенности измерения) суммарную неопределенность вычисляют по формуле (С.3) с допущением о том, что величины не скоррелированы между собой.
|
|
(С.3) |
С.3 Перечень величин
С.3.1 Общие положения
Рассматриваемые величины приведены в таблице С.1.
Таблица С.1 - Перечень величин
|
Величина |
Единица измерения |
Определение |
|
φ(x) |
- |
Объемная доля SO2 в результирующей смеси |
|
φ(Х) |
- |
Объемная доля SO2 во вводимом чистом или концентрированном газе |
|
V(xg) |
л |
Объем введенного SO2, л (или в единицах измерения Vcg) |
|
Vcg |
л |
Объем воздуха, свободного от углеводородов, в литрах [или в единицах измерения V(xg)] |
|
p1 |
гПа |
Давление SO2 в шприце (в единицах измерения р2) |
|
p2 |
гПа |
Окончательное давление в сосуде (в единицах измерения р1) |
С.3.2 Величину φ(х) вычисляют по формуле (С.2) (см. также таблицу С.1).
С.3.3 φ(х)
Неопределенность типа В.
Значение: 0,999(9).
Полуширина доверительного интервала: 0,0001.
Необходимо, чтобы объемную долю SO2 во вводимом газе φ(X) (называемую далее чистотой) и соответствующую ей неопределенность определял конечный пользователь или аккредитованная для проведения подобных испытаний внешняя лаборатория.
В данном случае чистота SO2 в баллоне была приведена изготовителем, аккредитованным для определения содержания SO2 в газовых баллонах. Однако изготовитель предоставил только информацию о чистоте газа более 99,98 %, не предоставив сертификат. Для нижнего и верхнего пределов чистоты были выбраны значения 0,999(8) и 1 соответственно, с максимальной вероятностью того, что чистота равна 0,999(9) и нулевой вероятностью того, что чистота равна 0,999(8) или 1. Поэтому было принято треугольное распределение значений чистоты со 100 %-ной вероятностью того, что значение чистоты лежит внутри выбранного интервала. Стандартная неопределенность для φ(X) была вычислена как
![]()
Неопределенность типа А.
Значение:
Стандартная неопределенность: 4,97·10-
Число степеней свободы: 18.
Вместимость шприца, используемого для ввода SO2, была определена путем заполнения его водой и вычисления вместимости на основе массы воды в шприце (принимая плотность воды равной 0,998 г/см3 при 22°С). Были проведены 15 повторных измерений вместимости в непрерывной последовательности. Вариация измеренной вместимости отражает изменения, связанные с заполнением и выпуском содержимого шприцев и процедурой взвешивания. Стандартное отклонение для V(xg) = 39,65 мкл, равное квадратному корню из величины 2,15·10-15 л2 при числе степеней свободы 14, вычислено на основе приведенных ниже результатов измерений (в микролитрах):
|
39,64 |
39,58 |
39,61 |
|
39,73 |
39,66 |
39,73 |
|
39,59 |
39,66 |
39,61 |
|
39,68 |
39,60 |
39,68 |
|
39,64 |
39,64 |
39,68 |
Результаты взвешивания на весах также имеют неопределенность. Повторяемость и воспроизводимость весов была оценена путем ежедневного проведения трех повторных взвешиваний образцовой меры массы
В итоге стандартная неопределенность вместимости шприца равна
,
при числе степеней свободы, равном

С.3.5 Vcg
Неопределенность типа А.
Значение:
Стандартная неопределенность:
Число степеней свободы: 2.
Общую вместимость определяли путем заполнения всей системы водой. В результате трех повторных измерений получили среднее значение
С.3.6 р1
Неопределенность типа В.
Значение: 1013·102 Па (1013 мбар).
Расширенная неопределенность: 2,32·102 Па (2,32 мбар).
Коэффициент охвата: 2.
SO2 вводили при давлении в помещении, измеряемом барометром. Верхний и нижний пределы диапазона измерений барометра - (1013 ± 0,25)·102 Па (указаны изготовителем). При допущении о прямоугольном распределении значений давления в интервале от 999,75·102 до 1000,25·102 Па наиболее подходящая оценка стандартной неопределенности равна

Давление зависит от продолжительности времени между извлечением иглы шприца из мембраны емкости и вводом SO2 в сосуд. Были проанализированы содержания SO2, полученные при различной продолжительности времени между извлечением иглы шприца из мембраны емкости и вводом SO2 в сосуд. Результаты показали, что существует небольшая разница между введением отобранного объема газа через 5 и 15 с, хотя кратковременное избыточное давление от 0 % до 0,2 % не может быть исключено. При допущении о прямоугольном распределении наиболее подходящая оценка стандартной неопределенности равна

В итоге стандартная неопределенность равна
![]()
С.3.7 р2
Неопределенность типа В.
Значение: 1500·102 Па (1500 мбар).
Расширенная неопределенность: 1,78·102 Па (1,78 мбар).
Коэффициент охвата: 2.
Изготовителем датчика давления были приведены: неопределенность показаний прибора ± 0,04 %, прецизионность ±0,025 %. Поэтому при давлении 1,5·105 Па прецизионность, заявленная изготовителем, составила 0,375·102 Па. Однако считается, что цифровой дисплей должен иметь прецизионность не более значащей цифры, т.е. 1·102 Па. При допущении о прямоугольном распределении наиболее подходящая оценка стандартной неопределенности р2 равна сумме u(p2)1 и u(р2)2:

Окончательное давление р2, равное 1,5·105 Па (1500 мбар), не было точно измерено до момента приведения температуры смеси в равновесие с комнатной. При значении температуры в сосуде на 0,5°С выше комнатной отклонение окончательного давления р2 составило 1·102 Па (1 мбар). При допущении о прямоугольном распределении наиболее подходящая оценка стандартной неопределенности равна

В итоге стандартная неопределенность р2 равна
![]()
С.4 Бюджет неопределенности
Данные по бюджету неопределенности приведены в таблице С.2.
Таблица С.2 - Бюджет неопределенности
|
Величина |
Значение |
Стандартная |
Число |
Коэффициент |
Вклад в |
Доля вклада в |
|
φ(Х) |
0,999 |
40,8·10-6 |
¥ |
239·10-9 |
9,77·10-12 |
0 |
|
V(xg) |
39,6500·10- |
49,7·10- |
26 |
6,03·10-3 |
300·10-12 |
37,2 |
|
Vcg |
|
|
2 |
2,14·10-9 |
239·10-12 |
23,7 |
|
P1 |
1,01300·105 Па |
1,16·102 Па |
50 |
236·10-12 |
274·10-12 |
30,8 |
|
Р2 |
1,500000·105 Па |
0,890·102 Па |
50 |
159·10-12 |
142·10-12 |
8,3 |
|
φ(x) |
239,4·10-9 |
492·10-12 |
26 |
- |
- |
- |
Результаты.
Величина: φ(х).
Значение: 239,4·10-9.
Расширенная неопределенность: 1,0·10-9.
Коэффициент охвата: 2,0.
D.1 Методы анализа
Градуировочные газовые смеси с целевыми компонентами СО, NO/NOx и SO2 были приготовлены в сосудах
из боросиликатного стекла статическим объемным методом, установленным настоящим стандартом. Содержание
целевых компонентов в приготовленной смеси было определено с помощью газоанализатора. Из сосуда можно
было отобрать около
Примечание - Для приготовления градуировочной газовой смеси с целевым компонентом СО использовали сосуд и шприц меньших размеров, чем в случае приготовления градуировочной газовой смеси с другими целевыми компонентами.
Для различных целевых компонентов использовали следующие методы анализа:
- СО - недисперсионная инфракрасная корреляционная спектроскопия;
- NO/NOx - хемилюминесцентная спектроскопия;
- SO2 - УФ-флуоресцентная спектрометрия.
D.2 Результаты
D.2.1 Общие положения
Результаты измерений приведены в таблицах D.1-D.3 и на рисунках D.1-D.3 [со ссылкой на Национальную референтную лабораторию Федерального агентства по охране окружающей среды (UBA, Германия)].
Примечание - Во всех таблицах и на всех рисунках значения объемной доли компонента выражены в миллиардных долях (1 млрд-1 = 1·10-9) или миллионных долях (1 млн-1 = 1·10-6), а давления приведены в барах (1 бар = 1·105 Па).
D.2.2 NO/NOx
Анализы проводились при следующих условиях:
Вместимость сосуда -
Вместимость шприца - 50 мкл.
Давление в смесительном сосуде - от 1,520 до 1,007 бар.
Таблица D.1 - Стабильность объемной доли NO/NOx во время градуировки
|
Время, мин |
Объемная доля NOx, млрд-1 |
Объемная доля NO, млрд-1 |
Давление, бар |
|
0 |
0 |
0 |
1,520 |
|
6 |
298 |
285 |
1,453 |
|
8 |
296 |
286 |
1,418 |
|
10 |
296 |
287 |
1,395 |
|
12 |
296 |
286 |
1,371 |
|
16 |
297 |
287 |
1,319 |
|
18 |
297 |
288 |
1,283 |
|
20 |
296 |
287 |
1,263 |
|
24 |
296 |
287 |
1,211 |
|
26 |
297 |
287 |
1,192 |
|
28 |
298 |
287 |
1,166 |
|
32 |
296 |
288 |
1,115 |
|
34 |
297 |
287 |
1,089 |
|
36 |
297 |
287 |
1,064 |
|
38 |
297 |
286 |
1,041 |
|
40 |
297 |
287 |
1,022 |
|
42 |
297 |
286 |
1,009 |

Вычисленная по градуировке объемная доля
NOx - 299 млрд-1,
NO - 299 млрд-1.
Полученная при измерении усредненная объемная доля
NOx - 296,75 млрд-1,
NO - 286,75 млрд-1.
Рисунок D.1 - Стабильность объемной доли NOx/NO во время градуировки
D.2.3 СО
Анализы проводились при следующих условиях:
Вместимость сосуда -
Вместимость шприца - 5000 мкл.
Давление в смесительной камере - от 9,140 до 1,002 бар.
Таблица D.2 - Стабильность объемной доли СО во время градуировки
|
Время, мин |
Объемная доля СО, млн-1 |
Давление, бар |
|
0 |
0 |
9,140 |
|
3 |
39,60 |
7,700 |
|
5 |
39,61 |
7,494 |
|
10 |
39,56 |
6,964 |
|
15 |
39,60 |
6,400 |
|
20 |
39,56 |
6,005 |
|
25 |
39,61 |
5,487 |
|
30 |
39,59 |
5,014 |
|
35 |
39,64 |
4,223 |
|
40 |
39,65 |
3,438 |
|
45 |
39,63 |
2,630 |
|
50 |
39,64 |
1,856 |
|
52 |
39,60 |
1,075 |
|
53 |
39,57 |
1,015 |

Вычисленная по градуировке объемная доля - 39,63 млн-1.
Полученная при измерении усредненная объемная доля - 39,60 млн-1.
Рисунок D.2 - Стабильность объемной доли СО во время градуировки
D.2.4 SO2
Анализы проводились при следующих условиях:
Вместимость сосуда -
Вместимость шприца - 50 мкл.
Давление в смесительной камере - от 1,526 до 1,0028 бар.
Таблица D.3 - Стабильность объемной доли SO2 во время градуировки
|
Время, мин |
Объемная доля SO2, млрд-1 |
Давление, бар |
|
0 |
0 |
1,526 |
|
2 |
295 |
1,496 |
|
4 |
298 |
1,478 |
|
6 |
297 |
1,460 |
|
8 |
298 |
1,442 |
|
10 |
296 |
1,416 |
|
12 |
298 |
1,387 |
|
14 |
298 |
1,360 |
|
16 |
299 |
1,332 |
|
18 |
302 |
1,307 |
|
20 |
298 |
1,277 |
|
22 |
298 |
1,253 |
|
24 |
297 |
1,228 |
|
26 |
297 |
1,200 |
|
28 |
297 |
1,166 |
|
30 |
297 |
1,135 |
|
32 |
298 |
1,105 |
|
34 |
295 |
1,073 |
|
36 |
301 |
1,035 |
|
38 |
298 |
1,014 |

Вычисленная по градуировке объемная доля - 299 млрд-1.
Полученная при измерении усредненная объемная доля - 297,5 млрд-1.
Рисунок D.3 - Стабильность объемной доли SO2 во время градуировки
Таблица Е.1
|
Обозначение ссылочного международного стандарта |
Обозначение и наименование соответствующего национального стандарта Российской Федерации |
|
ИСО 6142:2001 |
ГОСТ Р ИСО 6142-2008 Анализ газов. Приготовление градуировочных газовых смесей. Гравиметрический метод |
|
ИСО 7504:2001 |
* |
|
* Соответствующий национальный стандарт отсутствует. До его утверждения рекомендуется использовать перевод на русский язык данного международного стандарта. Перевод данного международного стандарта находится в Федеральном информационном фонде технических регламентов и стандартов. |
|
|
Approach to uncertainty estimation for ambient-air
measurement, Technical Report Rev 12.9, CEN/TC |
|
|
Gerboles, M., Diaz, E., Noriega, A.: Uncertainty calculation and implementation of the static volumetric method for the preparation of NO and SО2 standard gas mixtures, Quality Assurance Journal, 3, pp. 69-78, 1998 |
|
|
Gas analysis - Preparation of calibration gas mixtures - Gravimetric method |
|
|
Gas analysis - Preparation of calibration gas mixtures using dynamic volumetric methods |
|
|
Guide to the expression of uncertainty in measurement (GUM), published jointly by BIPM, IEC, IFCC, ISO, IUPAC, IUPAP and OIML, 1st edition, 1995 |
Ключевые слова: газы, анализ, градуировочные газовые смеси, приготовление, объемный статический метод, неопределенность
|
ГОСТЫ, СТРОИТЕЛЬНЫЕ и ТЕХНИЧЕСКИЕ НОРМАТИВЫ. Некоммерческая онлайн система, содержащая все Российские Госты, национальные Стандарты и нормативы. В Системе содержится более 150000 файлов нормативно-технической документации, действующей на территории РФ. Система предназначена для широкого круга инженерно-технических специалистов. Copyright © www.gostrf.com, 2008 - 2026 |