Крупнейшая бесплатная информационно-справочная система онлайн доступа к полному собранию технических нормативно-правовых актов РФ. Огромная база технических нормативов (более 150 тысяч документов) и полное собрание национальных стандартов, аутентичное официальной базе Госстандарта. GOSTRF.com - это более 1 Терабайта бесплатной технической информации для всех пользователей интернета. Все электронные копии представленных здесь документов могут распространяться без каких-либо ограничений. Поощряется распространение информации с этого сайта на любых других ресурсах. Каждый человек имеет право на неограниченный доступ к этим документам! Каждый человек имеет право на знание требований, изложенных в данных нормативно-правовых актах!

  


 

ГОСУДАРСТВЕННЫЙ КОМИТЕТ РОССИЙСКОЙ ФЕДЕРАЦИИ ПО СТРОИТЕЛЬСТВУ И ЖИЛИЩНО-КОММУНАЛЬНОМУ КОМПЛЕКСУ

НАЦИОНАЛЬНЫЙ ФОНД ЖИЛИЩНОЙ РЕФОРМЫ

АВТОНОМНЫЕ СИСТЕМЫ ИНЖЕНЕРНОГО ОБОРУДОВАНИЯ ЖИЛЫХ ДОМОВ И ОБЩЕСТВЕННЫХ ЗДАНИЙ

серия
ГРАДОСТРОИТЕЛЬСТВО И ГОРОДСКОЕ ПЛАНИРОВАНИЕ
ВЫПУСК 13

МОСКВА 2003

Содержание

Введение

Автономные сети и сооружения

ВОДОСНАБЖЕНИЕ

Общие положения

Схемы водоснабжения жилого дома

Водозаборная скважина

Шахтный колодец из сборных железобетонных колец

Пример размещения насоса в шахтном колодце

Пример размещения водоподъемных устройств

Пример размещения водоподъемной установки жилого дома

Примеры размещения водоочистных установок в жилом доме

Безнапорный регулирующий бак

Типовые решения применения изделий фирмы "GEBERIT" в системах водоснабжения и канализации

КАНАЛИЗАЦИЯ

Общие положения

Схемы применения очистных сооружений различных типов

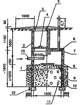
Устройство септиков

Фильтрующие колодцы

Поля подземной фильтрации

Фильтрующая кассета

Песчано-гравийные фильтры

Биологические пруды

Установка «Осина» (септик-биофильтр)

Установка «Биоклер» (септик-биофильтр)

Установка комбинированной очистки сточных вод «Тверь-1,5»

Установка очистки дождевых сточных вод автозаправочных станций «Свирь»

Установка «Водолей» для очистки сточных вод

Дисковый биофильтр с септиком

Установка очистки сточных вод «Биовак ФД»

Установки перекачки сточных вод

ТЕПЛОСНАБЖЕНИЕ

Общие положения

Однотрубная система отопления с естественным побуждением

Двухтрубная система отопления с естественным побуждением

Напольное отопление с использованием пластиковых труб

Установка электрических котлов ЭВП для отопления жилых помещений

Использование солнечной энергии в системах теплоснабжения

Принципиальные схемы обвязки котлов

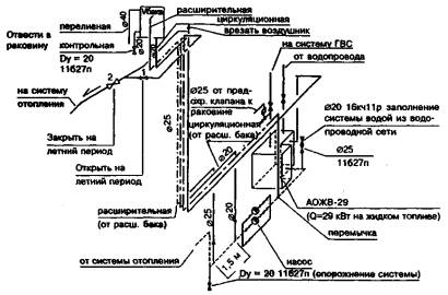
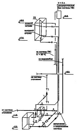
Установка расширительных баков в системах теплоснабжения

Использование пластинчатых теплообменников в системах горячего водоснабжения

Примеры решения отопления жилого дома

Трубопроводы, применяемые в системах отопления и горячего водоснабжения

Коллекторная система отопления с горизонтальной разводкой полиэтиленовых труб «FENPEX» с защитным гофрированным чехлом

Отопительные приборы в системах теплоснабжения

Насосы циркуляционные в системе теплоснабжения

Арматура, используемая в системах теплоснабжения

Длинноволновые электрические отопительные приборы потолочного крепления «Эколайн»

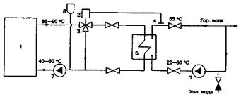
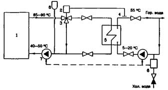
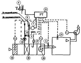
Автоматизация систем теплоснабжения зданий с помощью приборов и устройств фирмы «Данфосс»

Примеры схем автоматизации систем теплоснабжения зданий на основе оборудования фирмы «Данфосс»

Краткое описание основных элементов схем автоматизации систем теплоснабжения зданий

ГАЗОСНАБЖЕНИЕ

Общие положения

Определение расхода и запаса газа в резервуаре

Установка газовых плит и баллонов

Установка газовых плит

Шкафная наружная баллонная установка

Индивидуальные резервуарные установки

Газовый ввод

Установка отопительного газового аппарата (котла)

Установка газового проточного водонагревателя

Газооборудование жилого дома

Подключение теплогенератора к дымоходу

Учет расхода газа

Испарительная способность баллонов

Определение точки росы газовой смеси

ЭЛЕКТРОСНАБЖЕНИЕ

Общие положения

Электроснабжение жилого дома от ДЭС на напряжение 220 В

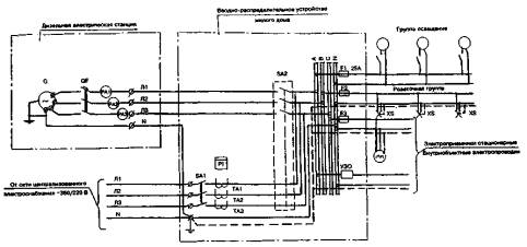
Электроснабжение жилого дома от ДЭС на напряжение 380/220 В

Дизельная электростанция (ДЭС), выполненная на базе электроагрегата АД16-Т400-1ВП

ДЭС на базе блок-контейнера типа «Север»

Щиток коттеджный ЩКУ-3-63

Щиток коттеджный ЩКУ-11а-100

Молниезащита здания ДЭС

Распределительные электрические сети

Электроснабжение жилого дома на базе микроГЭС

Электроснабжение на базе ВЭУ

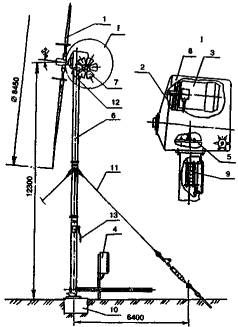
Ветроагрегат ВТН8-8

Установка ветроагрегата на приусадебном участке

Электроснабжение жилого дома на базе СФУ

Фотоэлектрические модули

Электрическая схема электроснабжения на базе СФУ

Данное издание напечатано в рамках реализации программы технического содействия Жилищного проекта Всемирного банка

В издании представлены технические решения автономных систем инженерного оборудования (водоснабжение, канализация, теплоснабжение, газоснабжение, электроснабжение) жилых домов и общественных зданий.

Уважаемые господа!

В связи с принятием Правительством России Федеральной целевой программы «Свой дом» Торговый дом «Инженерное оборудование» разработал Свод правил по проектированию «Автономные системы инженерного оборудования одноквартирных и блокированных жилых домов (водоснабжение, канализация, теплоснабжение и вентиляция, газоснабжение, электроснабжение)» и альбом технических решений для проектирования «Автономные системы инженерного оборудования одноквартирных и блокированных жилых домов».

Торговый дом вместе с Центром проектной продукции в строительстве при Министерстве строительства Российской Федерации ведет подготовку к изданию и в июне 1997 г. выпустит каталог «Российское и зарубежное оборудование, рекомендуемое для строительства систем водоснабжения, канализации, теплоснабжения, газоснабжения и электроснабжения».

В каталоге приведено оборудование для автономных и централизованных систем инженерного оборудования.

Необходимость разработки и издания перечисленных материалов обусловлена целым рядом вопросов.

Прежде всего, программой «Свой дом» наиболее «перспективными домами для сельской местности и пригородных зон, а также для малых городов признаны малоэтажные усадебные и блокированные дома с автономными системами инженерного оборудования, обеспечивающими комфортные условия проживания, высокий уровень благоустройства и тепловую эффективность».

Учитывая реальную ситуацию, сложившуюся в стране, когда надежность работы централизованных систем теплоснабжения, водоснабжения, канализации и даже электроснабжения снизилась, а стоимость подключения новостроек к централизованным системам резко возросла, у автономных систем появился ряд дополнительных преимуществ, в том числе меньшая стоимость строительства и эксплуатации и большая надежность.

Кроме того, в условиях вхождения России в систему рыночных отношений решение ряда вопросов инженерного обеспечения малоэтажного строительства стало осуществляться в соответствии с общепринятой за рубежом практикой.

Так, например, если совсем недавно было практически запрещено использование электроэнергии для отопления и горячего водоснабжения, то сейчас в малоэтажном строительстве использование электроэнергии нашло широкое распространение.

В настоящее время резко возросли требования органов санитарного и эпидемиологического контроля к качеству очистки сточных вод. Например, в Московской области принятыми в начале 1997 г. нормативами практически запрещено строительство усадебных домов без надлежащего качества очистки сточных вод.

Наконец, на потребительском рынке России появилась масса импортной продукции и комплектных систем инженерного оборудования (как правило, высокого качества), условия применения которых незнакомы не только потребителю, но и проектировщикам.

Специалисты Торгового дома «Инженерное оборудование», авторы альбома технических решений для проектирования «Автономные системы инженерного оборудования одноквартирных и блокированных жилых домов» и каталога «Российское и зарубежное оборудование, рекомендуемое для строительства систем водоснабжения, канализации, теплоснабжения, газоснабжения и электроснабжения», не претендуют на всеобъемлемость представляемых материалов и планируют ежегодно осуществлять их переиздание, дополняя новой информацией.

В этой связи Торговый дом «Инженерное оборудование» обращается к заводам - изготовителям инженерного оборудования, российским и зарубежным фирмам, проектным организациям с просьбой направлять в адрес Торгового дома «Инженерное оборудование» замечания и предложения по дополнению и совершенствованию альбома технических решений для проектирования и каталога по адресу: 117279, Москва, ул. Профсоюзная, 93а, Торговый дом «Инженерное оборудование», тел. 336-17-01, 336-28-44, факс 335-67-64.

Свод правил «Автономные системы инженерного оборудования одноквартирных и блокированных жилых домов (водоснабжение, канализация, теплоснабжение и вентиляция, газоснабжение, электроснабжение)», альбом технических решений для проектирования «Автономные системы инженерного оборудования одноквартирных и блокированных жилых домов» и каталог «Российское и зарубежное оборудование, рекомендуемое для строительства систем водоснабжения, канализации, теплоснабжения, газоснабжения и электроснабжения», можно заказать в Центре проектной продукции в строительстве при Министерстве строительства Российской Федерации по адресу: 127238, Москва, Дмитровское ш., д.46, корп. 2, тел. 482-42-94, 482-41-12, факс 482-42-65.

С уважением и пожеланием сотрудничества!

Президент Торгового дома «Инженерное оборудование»,

член-корреспондент Жилищно-коммунальной академии                             А.И. Кунахович

Введение

Реализация Федеральной целевой программы «Свой дом» вызвала развитие в стране индивидуального жилищного строительства, инженерное благоустройство которого обеспечивается, как правило, автономными системами, как наиболее экономичными для этого типа застройки, сооружение которых не зависит от объемов и очередности возведения домов.

Отсутствие вспомогательных материалов по проектированию автономных систем инженерного оборудования сдерживает развитие последних и приводит к тому, что в большинстве случаев вместо эффективных систем в автономном варианте используются их разрозненные примитивные элементы, такие как огневые плиты и печи, выгребные ямы. Это приводит к ухудшению экологической обстановки, увеличению расхода топливных ресурсов, снижению уровня проживания населения. В качестве альтернативного решения строятся централизованные системы инженерного оборудования, что приводит к значительному перерасходу денежных средств и материальных ресурсов, а также увеличению эксплуатационных издержек.

Между тем отечественная практика и зарубежный опыт свидетельствуют, что именно в направлении автономного инженерного обеспечения за последние годы достигнуты серьезные успехи, позволяющие выравнить уровни комфортности проживания в индивидуальном жилом доме и в многоквартирных городских домах.

В настоящее время широко используются компактные установки заводского изготовления для очистки природных и сточных вод. Для теплоснабжения применяются автоматизированные системы с использованием высокоэкономичных теплогенераторов на органическом топливе, в том числе на природном газе с утилизацией теплоты конденсации водяных паров уходящих газов, имеющие высокие КПД и экологические показатели.

Альбом технических решений состоит из пяти технологических частей: «Водоснабжение», «Канализация», «Теплоснабжение», «Газоснабжение», «Электроснабжение». В каждой из них рассмотрены варианты принципиальных технических решений с применением различных типов сооружений, приведены схемы установки оборудования с техническими характеристиками, отдельные узлы подключения к источникам.

Технические решения выполнены в зависимости от качества исходной питьевой воды и сброса очищенных сточных вод, гидрогеологических условий строительства, вида топлива, состава потребителей, архитектурно-планировочных решений жилого дома и др.

Состав и содержание альбома определяются теми задачами, которые приходится решать при проектировании автономных систем водоснабжения, канализации, теплоснабжения, газоснабжения и электроснабжения. Это - определение расчетных нагрузок, выбор оптимального варианта, размещение сооружений, подбор оборудования и др.

В технических решениях не рассматриваются вопросы выбора автономных или централизованных систем, которые должны в каждом конкретном случае решаться на основании технико-экономических расчетов с учетом местных условий. Здесь лишь приведены методы и способы выбора автономных систем с учетом заданных условий, когда вопрос о целесообразности их применения уже решен.

При этом применение автономной системы по одной из отрасли инженерного оборудования не означает, что все остальные также должны быть автономными. Например, может оказаться вполне целесообразным и экономичным, когда канализование жилого дома происходит с помощью автономной системы, а водоснабжение осуществляется от централизованной и т.д.

Для различных систем инженерного обеспечения эффективность автономных систем по сравнению с централизованными неодинакова и зависит от многих конкретных условий. Наибольший эффект достигается при строительстве автономных систем теплоснабжения: снижение капиталовложений в 3-4 раза, экономное расходование топлива за счет местного регулирования отпуска тепла, сокращение металловложений в 5-7 раз, кроме того, отпадает потребность в теплоизоляционных и строительных материалах, строительстве котельной и др. Особенно эффективно применение автономных систем теплоснабжения при использовании природного газа (даже для секционной и многоэтажной застройки). КПД газовых автоматизированных теплогенераторов не уступает (а отдельных зарубежных образцов - превосходит) КПД котлов, устанавливаемых в котельных. Экономия газа при автономном варианте теплоснабжения достигается и за счет отсутствия расхода тепла на собственные нужды котельной, потерь тепла в тепловых сетях, более гибкого местного регулирования расхода газа, не считая электроэнергии, расходуемой на подачу теплоносителя. Несмотря на это, имеется много примеров, когда при наличии природного газа для индивидуальных жилых домов проектируется централизованная система теплоснабжения.

Происшедшие социально-экономические изменения в стране, ужесточение требований по очистке сточных вод, значительные загрязнения водоисточников, общее ухудшение экологической обстановки в России, массовое появление на рынке импортного оборудования, рост цен на энергоносители значительно меняют подход к инженерному благоустройству и выдвигают новые требования: применение энергосберегающих и экологически чистых технологий, повышение степени очистки природных и сточных вод, сокращение удельных норм водопотребления, повышение надежности функционирования систем.

Экономия воды в автономных системах водоснабжения и канализации по сравнению с централизованными системами может достигать минимум 30 % без ухудшения санитарно-гигиенических условий проживания.

В действующих нормах водопотребления и водоотведения в скрытом виде заложены нерациональный расход и потери воды в централизованных системах, которые составляют в среднем:

10-20% - нерациональный расход;

5-10% - потери воды.

Автономные системы водоснабжения и водоотведения индивидуальных жилых домов обладают рядом особенностей, весьма существенно влияющих на уровень водопотребления и водоотведения. Сюда относятся, прежде всего, социально-экономические факторы: у домовладельцев возникают психологические и материальные соображения, препятствующие нерациональному расходованию воды (например, для охлаждения, полоскания белья при стирке и «на проток», полива растений не по бороздкам, а по грядкам и т.п.).

Имеется и ряд чисто технических условий, которые действуют в направлении снижения нерациональных расходов и потерь воды: это отсутствие избыточных напоров в системе водоснабжения, малые попуски недогретой воды в системах горячего водоснабжения, отсутствие утечек в сетях водоснабжения и санитарных приборах за счет их своевременного ремонта и др.

Приводимые в альбоме технические решения систем инженерного оборудования выполнены применительно к индивидуальным жилым домам массового строительства площадью 90-120 м2, что соответствует Федеральной целевой программе «Свой дом». Вместе с тем рассмотренные технические решения могут быть использованы и для домов большей площади.

Для нового строительства была принята как наиболее характерная усадебная застройка с участком площадью 400-600 м2 и более. Это позволяет использовать придомовые участки земли для размещения на них сооружений автономных систем.

При этом рассмотрены следующие типы домов: одноквартирные отдельно стоящие и блокированные двухквартирные.

Проекты жилых домов были представлены ЦНИИЭПграждансельстрой и по итогам конкурса, проводимого в рамках программы «Свой дом», включены в издаваемый альбом проектов индивидуальных жилых домов.

Следует отметить, что в данном альбоме технических решений приводятся в качестве примера то или иное инженерное оборудование или материалы и их технические характеристики со ссылкой на фирмы-производители.

Полную информацию о номенклатуре оборудования и фирмах-производителях можно получить в каталоге «Российское и зарубежное оборудование, рекомендуемое для систем водоснабжения, канализации, теплоснабжения, газоснабжения и электроснабжения».

Альбом технических решений рассчитан на широкий круг специалистов, связанных проектированием и строительством малоэтажных домов, а также на инвесторов-заказчиков и индивидуальных застройщиков.

Работа выполнена коллективом в составе: Г.Р. Рабинович, С.В. Агафонов («Водоснабжение»), И.Ш. Свердлов («Канализация»), Т.А. Волкова («Теплоснабжение»), А.С. Шварцман («Газоснабжение»), Н.В. Федорова, А.К. Сокольский, В.П. Харитонов («Электроснабжение»).

Автономные сети и сооружения

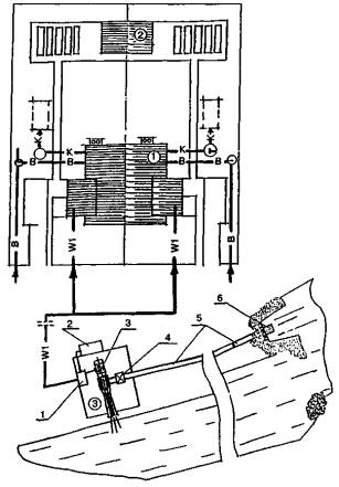
ГЕНПЛАН УЧАСТКА ОДНОКВАРТИРНОГО ЖИЛОГО ДОМА

1 - одноквартирный жилой дом; 2 - хозблок; 3 - здание дизельной электростанции; 4 - резервуарная установка; 5 - трубчатый колодец (скважина); 6 - установка очистки сточных вод; 7 - контрольный колодец; Г - газопровод низкого давления; К - канализационная сеть; В - водопроводная сеть; W1 - воздушная или кабельная линия напряжением до 1 кВ

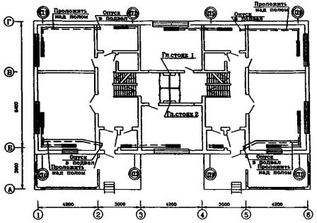
ГЕНПЛАНЫ УЧАСТКОВ ДВУХКВАРТИРНОГО ЖИЛОГО ДОМА

1 - двухквартирный жилой дом; 2 - хозблок; 3 - здание дизельной электростанции; 4 - резервуарная установка сжиженного газа; 5 - баллоны сжиженного газа; 6 - септик; 7 - поля подземной фильтрации; 8 - фильтрующая кассета; 9 - трубчатый колодец. В - водопроводная сеть; К - канализационная сеть; Г - газопровод низкого давления; W1 - воздушная или кабельная линия напряжением до 1 кВ; О - колодец на сети

ВОДОСНАБЖЕНИЕ

Общие положения

Автономные системы водоснабжения устраиваются при отсутствии централизованного водоснабжения.

Автономная система водоснабжения состоит из водозаборного сооружения, водоподъемной установки, регулирующей емкости (гидропневмобака или безнапорного открытого бака), разводящих наружных трубопроводов, внутренней сети.

Кроме того, при необходимости автономная система дополняется установками для очистки и (или) обеззараживания воды.

Качество воды, подаваемой автономными системами, должно соответствовать требованиям СанПиН 2.1.4.559-96 и ГОСТ 2874-82*.

По согласованию с местными органами Госсанэпиднадзора допустимы отдельные отступления от нормативов по органолептическим показателям (цветность, мутность, жесткость, некоторые другие).

Расчетные расходы воды определяют по СНиП 2.04.01-85* «Внутренний водопровод и канализация зданий» и на основании нормативного водопотребления, численности жителей, количества и типов санитарных приборов и других факторов.

Для одно-, двухквартирных жилых домов с числом жителей от 3 до 8 человек расчетные расходы воды составляют (ориентировочно) от 0,5 до 0,9-1,0 м3/ч.

В качестве источников, как правило, используют подземные воды. Предпочтение следует отдавать водоносным горизонтам, защищенным от загрязнения водонепроницаемыми породами.

В качестве водозаборных сооружений обычно применяют мелкотрубчатые колодцы (скважины) или шахтные колодцы, последние - при неглубоком залегании водоносного горизонта (до 20-30 м).

Водозаборные сооружения должны размещаться на незагрязненных и неподтопляемых участках, на расстоянии, как правило, не менее 20 м от источников возможного загрязнения (уборных, канализационных сооружений и трубопроводов, компостных штабелей и т.п.).

Схемы автономного водоснабжения могут быть классифицированы как по составу основного оборудования, так и по месту его расположения, а именно:

с применением гидропневматических или безнапорных (открытых) баков;

с использованном погружных, горизонтальных, вертикальных и других насосов;

с размещением оборудования непосредственно в водозаборных сооружениях, в подземных камерах, в помещении жилого дома.

Погружные центробежные или вибрационные насосы размещают непосредственно в водозаборных сооружениях. Насосы других типов и гидропневмобаки могут размещаться в помещении жилого дома (на 1-м этаже или в подвале), в шахтном колодце или в подземной камере у колодца или скважины.

Безнапорные баки располагают в помещении жилого дома на отметках, обеспечивающих необходимый напор в системе.

Гидропневмобаки, а также агрегаты «насос - гидропневмобак» для удобства эксплуатации и контроля предпочтительно размещать в помещении жилого дома.

Водоочистные и (или) обеззараживающие устройства должны размещаться в помещении жилого дома.

При выборе оптимальной схемы водоснабжения для конкретных условий следует учитывать, что при возможных ненормированных перебоях с электроснабжением жилых домов предпочтительно применение схемы с безнапорными (открытыми) баками, обеспечивающей повышенную надежность работы системы водоснабжения.

В тех случаях, когда качество воды источника не соответствует нормативным требованиям, система водоснабжения дополняется устройствами для очистки и (или) обеззараживания воды. Для этого рекомендуется использовать безреагентные установки бактерицидного излучения, не ухудшающие органолептические свойства воды. Установки, использующие реагенты (обычно хлорсодержащие), могут применяться при специальном обосновании. Очистка воды чаще всего требуется для удаления избыточных концентраций железа, солей жесткости, реже - для удаления марганца, фтора, снижения общей минерализации (солесодержания).

Для этой цели могут быть использованы установки, размещаемые на вводе в дом и обрабатывающие весь объем поступающей воды, или установки «у крана», обрабатывающие воду у конкретного санитарного прибора. Такие водоочистные устройства используют различные методы очистки (ионный обмен, сорбцию, фильтрование через синтетические мембраны и др.) и выпускаются как отечественными, так и зарубежными производителями.

При необходимости водоочистные установки могут дополнительно оснащаться бактерицидными лампами для обеззараживания воды.

Схемы водоснабжения жилого дома

СХЕМА ВОДОСНАБЖЕНИЯ С РАЗМЕЩЕНИЕМ ЦЕНТРОБЕЖНОГО НАСОСА И ГИДРОПНЕВМОБАКА В ШАХТНОМ КОЛОДЦЕ

1 - колодец; 2 - всасывающий трубопровод; 3 - трубопровод к потребителям; 4 - насос; 5 - гидропневмобак; 6 - приемный клапан с сеткой

СХЕМА ВОДОСНАБЖЕНИЯ С РАЗМЕЩЕНИЕМ ЦЕНТРОБЕЖНОГО НАСОСА В ШАХТНОМ КОЛОДЦЕ И ГИДРОПНЕВМОБАКА В ЖИЛОМ ДОМЕ

1 - колодец; 2 - всасывающий трубопровод; 3 - напорный трубопровод; 4 - трубопровод к потребителям; 5 - насос; 6 - гидропневмобак; 7 - приемный клапан с сеткой

СХЕМА ВОДОСНАБЖЕНИЯ С РАЗМЕЩЕНИЕМ ПОГРУЖНОГО НАСОСА В СКВАЖИНЕ И ГИДРОПНЕВМОБАКА В ЖИЛОМ ДОМЕ

1 - скважина; 2 - погружной насос; 3 - оголовок скважины; 4 - гидропневмобак; 5 - трубопровод к потребителям; 6 - фильтр

СХЕМА ВОДОСНАБЖЕНИЯ С ОЧИСТКОЙ ВОДЫ

СХЕМА ВОДОСНАБЖЕНИЯ С РАЗМЕЩЕНИЕМ ПОГРУЖНОГО ВИБРАЦИОННОГО НАСОСА И ГИДРОПНЕВМОБАКА В ШАХТНОМ КОЛОДЦЕ

1 - вибрационный насос; 2 - гидропневмобак; 3 - шланг; 4 - электрокабель; 5 - подвеска насоса; 6 - трубопровод к потребителям; 7 - колодец

СХЕМА ВОДОСНАБЖЕНИЯ С РАЗМЕЩЕНИЕМ ПОГРУЖНОГО ВИБРАЦИОННОГО НАСОСА В СКВАЖИНЕ И ГИДРОПНЕВМОБАКА В ПОДЗЕМНОЙ КАМЕРЕ

1 - скважина; 2 - погружной насос; 3 - оголовок скважины; 4 - гидропневмобак; 5 - трубопровод к потребителям

СХЕМА ВОДОСНАБЖЕНИЯ С РАЗМЕЩЕНИЕМ НАСОСА И ГИДРОПНЕВМОБАКА В ЖИЛОМ ДОМЕ

1 - приемный клапан с сеткой; 2 - всасывающий трубопровод; 3 - насос; 4 - гидропневмобак; 5 - трубопровод к потребителям; 6 - колодец

СХЕМА ВОДОСНАБЖЕНИЯ С БЕЗНАПОРНЫМ (ОТКРЫТЫМ) БАКОМ

1 - вибрационный насос; 2 - водонапорный бак; 3 - поплавковый клапан; 4 - электрокабель; 5 - шланг; 6 - трубопровод к потребителям; 7 - подвеска насоса; 8 - обратный клапан; 9 - колодец

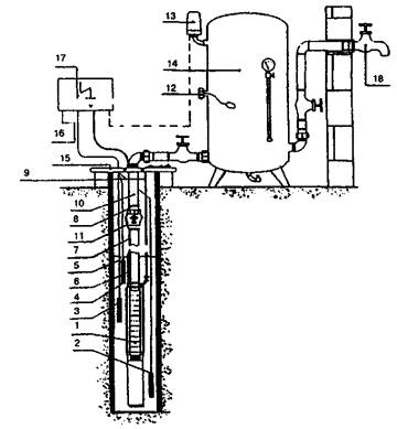
Водозаборная скважина

1 - отстойник фильтра; 2 - фильтр (рабочая часть); 3 - надфильтровая труба; 4 - сальник; 5 - ствол; 6 - направляющая труба (кондуктор); 7 - устье; Нв - глубина воды в скважине

ПРИМЕР УСТАНОВКИ ЭЛЕКТРОНАСОСА В СКВАЖИНЕ

1 - электронасос; 2 - токоподводящий кабель; 3 - водоподъемный трубопровод; 4 - герметичный оголовок; 5 - трехходовой кран; 6 - манометр; 7 - запорная арматура. В - глубина установки насоса

Шахтный колодец из сборных железобетонных колец

1 - ствол колодца; 2 - оголовок (надземная часть); 3 - камень, гравий, щебень (крупный); 4-гравий средний); 5 - песок крупнозернистый; 6 - глиняный замок; 7 - водоотводная канава; 8 - вентиляционная труба

Трубчатые колодцы (водозаборные скважины) служат для приема безнапорных и напорных подземных вод.

Водозаборная скважина состоит из ствола, устья и водоприемной части. Неустойчивые породы водоносного пласта водоприемной части закрепляются фильтрами различных типов: дырчатыми, щелевыми, сетчатыми, гравийными и др.

Фильтр (фильтровая колонна) состоит из следующих частей: рабочей части, отстойника и надфильтровой трубы. Рабочая часть (собственно фильтр) служит для приема воды из водоносной породы, а отстойник (отрезок глухой трубы длиной 1-2 м) - для сбора вынесенных частиц песка. Надфильтровая труба предназначена для сопряжения фильтра с эксплуатационной колонной обсадных труб посредством сальника.

В сетчатых фильтрах фильтрующим покрытием служит фильтровая сетка, опирающаяся на каркас, - стальную перфорированную трубу. Отверстия в трубе должны иметь диаметр 15-20 мм и располагаться в шахматном порядке.

Шахтные колодцы предназначены для забора воды из водоносных горизонтов, залегающих на глубине до 20-30 м. Крепление стенки шахтных колодцев осуществляют железобетонными кольцами КЦ-10-9 (Dн = 1160 мм, Dв = 1000 мм, Н = 900 мм), толщина кольца 80 мм, бетон класса В15. Водоприемная часть колодца состоит из гравийно-песчаного трехслойного фильтра.

Нижняя часть (оголовок) представляет собой конструкцию, возвышающуюся над поверхностью земли на 0,8 м и предназначенную для защиты колодца от попадания в него загрязнений, от промерзания в зимнее время, для создания удобств при эксплуатации. В верхней части колодца, вокруг ствола устраивается глиняный замок глубиной 1,5 м, изолирующий воду колодца от загрязнения поверхностными водами.

Поверхность земли вокруг колодца должна иметь уклон от колодца. Вокруг колодца устраивается отмостка из гравия, щебня или асфальта. Оголовок колодца закрывается крышкой.

Пример размещения насоса в шахтном колодце

ПРИМЕР РАЗМЕЩЕНИЯ В КОЛОДЦЕ ВЕРТИКАЛЬНОГО НАСОСА ТИПА «АГИДЕЛЬ»

1 - шахтный колодец; 2 - насос «Агидель»; 3 - напорная труба; 4 - всасывающая труба; 5 - приемный клапан; 6 - фильтр; 7 - глиняный замок; 8 - лестница; 9 - вентиляционная труба; 10 - водоотводная канава; 11 - электрический кабель; 12 - шкаф управления; 13 - деревянная крышка; 14 - обратный клапан

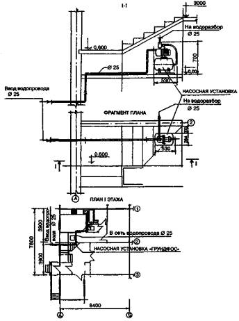
СХЕМА ВОДОСНАБЖЕНИЯ ИЗ СКВАЖИНЫ (КОЛОДЦА) ПРИ ПОМОЩИ ОБОРУДОВАНИЯ ФИРМЫ "ГРУНДФОС"

1 - погружной насос типа SP, JS; 2 - электрод (датчик уровня) «масса»; 3 - электрод (датчик уровня) «Откл.»; 4 - электрод (датчик уровня) «Вкл.»; 5 - кабель электродный; 6 - кабельная муфта; 7 - кабель подводный; 8 - хомут кабеля; 9 - трос из нержавеющей стали; 10 - водоподъемная труба; 11 - вентиляционный обратный клапан; 12 - удалите ль воздуха; 13 - датчик давления (тип FF4); 14 - бак пневмогидравлический; 15 - хомут крепежный (оголовок); 16 - электросеть; 17 - шкаф управления (PDL, PKZEL, HydroControl); 18 - потребитель

1 - погружной насос типа SP, JS со встроенным обратным клапаном; 2 - кабельная муфта; 3 - кабель подводный; 4 - хомут кабеля; 5 - трос из нержавеющей стали; 6 - водоподъемная труба; 7 - хомут крепежный (оголовок); 8 - электросеть; 9 - шкаф управления (PDL, PKZEL, HydroControl); 10 - система регулирования давления (мембранный бак, датчик давления, манометр); 11 - потребитель

Пример размещения водоподъемных устройств

ПРИМЕР РАЗМЕЩЕНИЯ ГИДРОПНЕВМАТИЧЕСКИХ УСТАНОВОК ВУ-45 И ВУ-1,5-19 В КОЛОДЦЕ

1 - насос «Агидель» или «Малыш»; 2 - гидропневмобак; 3 - блок управления; 4 - манометр; 5 - датчик реле времени; 6 - вентиль для накачки воздуха; 7 - сгон 3/4"; 8 - вентиль 3/4"; 9 - штуцер; 10 - контргайка 3/4"; 11 -тройник 3/4"; 12 - водоподводящий патрубок; 13 - воздушная камера; 14 - жидкостная камера; 15 - диафрагма

НАСОСНЫЕ УСТАНОВКИ ВУ-45 И ВУ-1,5-19 (завод-изготовитель - АО «Кургансельмаш»)

Техническая характеристика

Наименование показателей

Значение

ВУ-1,5-19

ВУ-45

Подача в номинальном режиме, м3/с (м3/ч)

0,000417(1,5)

0,00028(1,0)

Напор номинальный, м вод. ст.

19

45

Вместимость гидроаккумулятора, м

0,023

0,023

Максимальное рабочее давление в гидроаккумуляторе (избыточное), кПа (кгс/см2)

215

215

Тип насоса

Центробежный «Агидель»

Электромагнитный вибрационный «Малыш»

Потребляемая мощность, Вт

400

220

Напряжение сети, В

220

220

Масса установки, не более, кг

35

27

Пример размещения водоподъемной установки жилого дома

Насосная установка «Грундфос Гидроджет» является автоматически работающим агрегатом, который включается и выключается в зависимости от давления воды в гидропневмобаке. Агрегат применяется для индивидуального водоснабжения жилых домов.

Рабочая характеристика установки

JP-5

JP-3

Максимальная подача воды, м3

1-3,4

0,5-2,5

Максимальный напор, м

38-20

28-15

Максимальная высота всасывания, м

8

5

Напряжение/частота, В/Гц

230/50

230/50

Потребляемая мощность, Вт

750

650

Гидропневмобак, л

50

50

Масса, кг

23,2

18

Комплектация

Насос

1 шт.

Гидропневмобак вместимостью 50 л

1 шт.

Спиральный всасывающий шланг диаметром 25 мм длиной 4 м с приемным клапаном

1 шт.

То же, длиной 8 м

1 шт.

Приемный клапан диаметром 25 мм

1 шт.

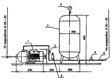
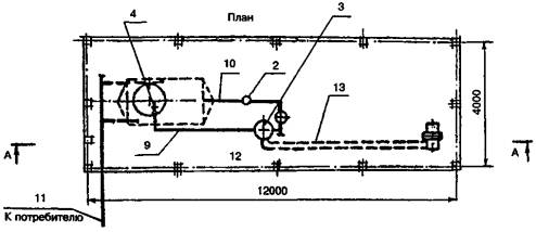
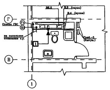
ПРИМЕР РАЗМЕЩЕНИЯ ПОДЪЕМНОЙ УСТАНОВКИ В ПОДВАЛЕ ДВУХКВАРТИРНОГО ЖИЛОГО ДОМА

Схема подачи воды

1 - центробежный горизонтальный насос СН-12 фирмы «Грундфос»; 2 - запорная арматура; 3 - реле давления; 4 - гидропневмобак, V = 60 л фирмы «Варем»; 5 - манометр; 6 - трубопровод к потребителю

Техническая характеристика насоса СН-12 фирмы «Грундфос»

Подача, м3/ч……………….….

1,0; 1,5; 2,0;

Напор, м………………………

30-50;

Самовсасывание, м…………..

до 8,0;

Мощность двигателя, кВт…...

0,25-0,75.

Техническая характеристика гидропневмобака LS-60 фирмы «Варем»

Вместимость, л………………

60 л;

Диаметр, мм…………………

380 мм;

Высота, мм…………………..

850 мм;

Максимальный напор, м……

80 м;

Минимальный напор, м…….

20 м;

Напорный патрубок, мм…….

25 мм;

Масса, кг……………………..

17 кг.

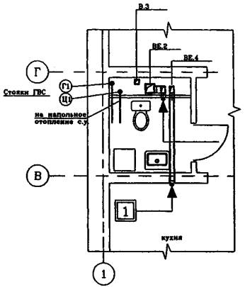
План на ОТМ. -2,420: -1,260

Фрагмент плана подвала

Примеры размещения водоочистных установок в жилом доме

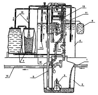
СХЕМА РАЗМЕЩЕНИЯ УСТАНОВКИ ДЛЯ УДАЛЕНИЯ ЖЕЛЕЗА И МАРГАНЦА ПРОИЗВОДИТЕЛЬНОСТЬЮ ДО 1,2 М3

1 - гидропневмобак IS-60 вместимостью 60 л; 2 - фильтр BTF-1 с блоком управления; 3 - фильтрующая загрузка; 4 - исходная вода; 5 - очищенная вода; 6 - сброс в канализацию; 7 - обводная линия; 8 - вход в систему водоснабжения

СХЕМА РАЗМЕЩЕНИЯ УСТАНОВКИ ДЛЯ УМЯГЧЕНИЯ, ОБЕЗЖЕЛЕЗИВАНИЯ И ОБЕЗЗАРАЖИВАНИЯ ВОДЫ ПРОИЗВОДИТЕЛЬНОСТЬЮ ДО 1,5 М3

1 - гидропневмобак LS-60 вместимостью 60 л; 2 - солерастворитель; 3 - фильтр MTF-0,75 с блоком управления; 4 - фильтрующая загрузка (ионообменная смола); 5 - бактерицидный аппарат БАКТ-1; 6 - исходная вода; 7 - очищенная вода; 8 - сброс в канализацию; 9 - обводная линия; 10 - вход в систему водоснабжения

В качестве примера в схемах использовано оборудование, поставляемое следующими фирмами: Российско-американское предприятие «РАЭСК» (водоочистные фильтры, солерастворитель), з-д «Коммунальник» (аппарат БАКТ-1), фирма «Грундфос» (гидропневмобак).

ПРИНЦИПИАЛЬНАЯ СХЕМА ВОДООЧИСТНЫХ УСТАНОВОК СИТЕМЫ «НИМБУС»

А - предварительный фильтр для задержания взвешенных частиц (устанавливается при необходимости);
Б - насос (устанавливается только при недостаточном давлении подаваемой воды);
В - фильтры с гранулированным активным углем для первичной и окончательной очистки;
Г - автоматический отсечной клапан (закрывается при заполнении водовоздушного бака);
Д - модуль с обратноосмотической мембраной;
Е - обратный клапан, позволяющий воде двигаться только от модуля Д к баку;
Ж - водовоздушный бак для хранения очищенной воды;
З - водоразборный кран

УСТАНОВКА CS-2 ПРОИЗВОДИТЕЛЬНОСТЬЮ ДО 60 Л/СУТ

Установочная схема

1,2 - угольные фильтры; 3 - обратноосмотический модуль; 4 - бак для хранения очищенной воды; 5 - от магистрали; 6 - к дренажу

Общий вид

Примечания:

1. Установки обеспечивают очистку воды от растворенных химических соединений, при этом на 85 - 90 % снижается содержание железа, марганца, фтора, жесткость и др., а также общая минерализация.

2. Состав очистных элементов может меняться в зависимости от качества исходной воды.

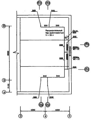
Безнапорный регулирующий бак

ОБОРУДОВАНИЕ ВОДОНАПОРНОГО БАКА ПОЛЕЗНОЙ ВМЕСТИМОСТЬЮ 150 Л

1 - подающая труба; 2 - расходная труба; 3 - спускная труба; 4 - сигнальная труба; 5- переливная спускная труба; 6 - водоотводная труба с поддоном; 7 - поддон из оцинкованного железа

УЗЕЛ УСТАНОВКИ СЛИВНОЙ ВОРОНКИ ДЛЯ РАЗРЫВА СТРУИ

1 - водонапорный бак; 2 - поддон; 3 - спускная труба; 4 - переливная труба; 5 - сливная воронка

Водонапорный бак служит для создания запаса воды в системе внутреннего водопровода. Он оборудуется подающим, разводящим, переливным, спускным, сливным и сигнальным трубопроводами, а также съемными крышками.

Для совместной работы бака с водозаборным устройством в нем устанавливается реле уровня. При опорожнении бака до нижнего уровня реле автоматически включает насос и отключает его при достижении верхнего уровня.

При отсутствии автоматизации прокладывают сигнальный трубопровод диаметром 15 мм, который отводят к раковине (мойке). Насос в этом случае включается и отключается от кнопочного пускателя.

Бак изготавливается из листовой стали толщиной не менее 4 мм. Противокоррозионная защита бака: грунтовка ХС-010 по очищенной пескоструем поверхности и 4 слоя эмали ХС-710 с общей толщиной покрытия 130 мкм (согласовано с Госсанэпиднадзором для баков питьевой воды).

РАСХОД МАТЕРИАЛОВ НА БАК

Листы стальные - Ст. 3:

4´800´600 мм - 2 шт.;

4´600´600 JAM - 2 шт.;

5´800´600 мм - 1 шт.;

3´800´600 мм - 1 шт.

Полоса стальная Ст. 3 8´50:

L = 800 мм - 6 шт.;

L = 600 мм - 2 шт.

Типовые решения применения изделий фирмы "GEBERIT" в системах водоснабжения и канализации

ПРИМЕРЫ МОНТАЖА

Сварочный аппарат «Media»

Является основным для сварки встык труб и фитингов диаметром 50-160 мм с опорами трубного суппорта 50-160 мм без зажимов, резака и сварочной платы. Вес - 17 кг.

СХЕМА МОНТАЖА КОНСОЛЬНОГО УНИТАЗА

ДРЕНАЖ ПЕРЕКРЫТИЙ СО ВВОДОМ ИЗ ПВХ ИЛИ ПОЛИПРОПИЛЕНА

При правильной комплектации кровельный дренаж Geberit можно монтировать в самых различных ситуациях.

Изоляция дренажа перекрытий более надежна при удлинении ввода из ПП за счет резиновой связки, которая абсолютно надежна в случае обратного водотока.

КРОВЕЛЬНЫЙ ДРЕНАЖ

Диаметр водосточной воронки - 320 мм
Высота водосточной воронки - 180 мм
Вес дренажа в сборе - 2,5 кг

КАНАЛИЗАЦИЯ

Общие положения

Автономные системы канализации обслуживают одноквартирный жилой дом в городской или сельской местности или усадьбу с надворными постройками.

К автономной системе канализации следует относить все сооружения водоотведения и очистки бытовых сточных вод после их выпуска из дома.

Автономные системы канализации обладают рядом преимуществ перед централизованными (для всего населенного пункта) или местными (для группы близко расположенных объектов) системами канализации:

• возможность кратковременной реализации независимо от строительства других объектов;

• низкие первоначальные затраты;

• упрощение решения всех вопросов строительства и эксплуатации ввиду сосредоточения их в руках одного владельца.

Автономные системы по принципу очистки сточных вод делят на следующие виды:

• сооружения предварительной очистки сточных вод и обработки осадка (септик, двухъярусные отстойники, анаэробные биореакторы с насадкой);

• сооружения биологической очистки сточных вод подземной фильтрации (с отведением очищенных сточных вод в водоем: песчано-гравийные фильтры, фильтрующие траншеи; для отведения сточных вод в грунт: фильтрующие колодцы, поля подземной фильтрации, фильтрующие кассеты);

• сооружения биологической очистки сточных вод в естественных условиях (биопруды);

• сооружения биологической очистки сточных вод активным илом и биопленкой, прикрепленной на насадке (аэротенки с активным илом, аэротенки комбинированные с активным илом и насадкой, аэробные биореакторы с насадкой; биофильтры; сооружения применяют с вторичными отстойниками);

• сооружения физико-химической и биолого-химической очистки сточных вод (использование химических реагентов на различных этапах очистки сточных вод).

Кроме того, для обеспечения работы указанных систем могут применяться различные вспомогательные сооружения: насосные установки подачи сточных вод на очистку, распределительные камеры, насосные установки отведения очищенных стоков, дозирующие колодцы и др.

Все указанные сооружения можно по принципу строительства подразделить на сооружаемые на месте и изготовленные на заводе.

Выбор автономной системы, оптимальной для конкретных условий строительства, зависит от ряда факторов:

вида грунта на участке строительства;

уровня грунтовых вод;

характера использования верхнего водоносного горизонта, вступающего в контакт со сточными водами, поглощаемыми грунтом;

наличия и степени доступности водоема - приемника сточных вод;

площади участка для строительства и его рельефа;

климатических условий строительства;

финансовых возможностей заказчика;

требований к степени очистки сточных вод, предъявляемых местными органами природоохраны и Госсанэпиднадзора.

Наиболее экономична и проста в реализации автономная система канализации на базе сооружений подземной фильтрации с отведением сточных вод в грунт. Возможность ее применения зависит от фильтрующих свойств грунта и уровня грунтовых вод. Такая система состоит из септика и сооружения подземной фильтрации:

• для песчаных и супесчаных грунтов - фильтрующего колодца или полей подземной фильтрации;

• для легких суглинистых грунтов - фильтрующей кассеты.

При этом уровень грунтовых вод должен быть не менее чем на 1 м глубже дна сооружения (фильтрующие колодец и кассета) или лотка оросительных труб (поля подземной фильтрации).

Обычно верхний водоносный горизонт не используется для питьевого водоснабжения. Однако он может иметь сообщение через участки с фильтрующими грунтами с нижними водоносными горизонтами, защищенными водонепроницаемыми кровлями (пласты глинистых грунтов), которые используются для питьевого водоснабжения: шахтные и трубчатые (скважины) колодцы.

Установить наличие такой связи можно лишь с проведением гидрогеологических исследований, что доступно лишь ограниченному кругу владельцев домов.

Обычно сооружения подземной фильтрации с отведением воды в грунт могут применяться в тех случаях, когда на всей прилегающей к объекту территории (в районе 100-200 м) используется только централизованная или местная (не автономная) система водоснабжения.

По этой же причине аналогичные сооружения подземной фильтрации с отведением очищенных сточных вод в водоем должны применяться с осторожностью из-за возможности утечек в грунт. В сомнительных случаях целесообразно предусматривать вокруг сооружения водонепроницаемый замок из мятой глины.

К сооружениям подземной фильтрации с отведением очищенных сточных вод в водоем предъявляются требования к степени очистки, соответствующие «Правилам охраны поверхностных водоемов от загрязнения», «Санитарным правилам и нормам охраны поверхностных вод от загрязнения» (СанПиН 4630-88), а также «Обобщенному перечню предельно допустимых концентраций (ПДК) и ориентировочно безопасных уровней воздействия (ОБУВ) вредных веществ для воды рыбохозяйственных водоемов».

Поскольку в автономных системах канализации речь идет о бытовых сточных водах, состав и расчетную концентрацию загрязнений в них определяют по СНиП 2.04.03-85, табл. 25 и СНиП 2.04.01-85, приложение 3.

Следует иметь в виду, что в процессе биологической очистки, имеющей место и в сооружениях подземной фильтрации, азот аммонийных солей, содержащийся в бытовых сточных водах, окисляясь, переходит в основном в азот нитритов и нитратов, количество которого по сбросу в водоемы также лимитировано.

Предельно допустимые концентрации загрязнений в воде водоемов рыбохозяйственного водопользования (к ним относится большая часть водоемов) составляют: БПКполн - 3 мг/л; взвешенные вещества - увеличение за счет сброса сточных вод не более чем на 0,25 мг/л; азот аммонийных солей - 0,4 мг/л; азот нитритов - 0,02 мг/л; азот нитратов - 9 мг/л; фосфаты (по Р2O5 - 0,5 мг/л; поверхностно-активные вещества - 0,1 мг/л.

Указанные концентрации не должны превышаться после смешения сточных вод с водой водоема.

На практике многие водоемы загрязнены, и уже имеющиеся («фоновые») концентрации загрязнений в их воде равны ПДК или выше их. В этом случае концентрация загрязнений в очищенных сточных водах должна быть не выше ПДК речной воды.

При использовании песчано-гравийных фильтров такая очистка может быть достигнута за счет размещения их последовательно в две ступени.

Другое решение - использование сооружений биологической очистки сточных вод с активным илом (аэротенки) или биопленкой, прикрепленной к искусственной загрузке (биофильтры), или комбинированных сооружений.

Преимущества таких сооружений - возможность заводского изготовления, компактность, управляемость процессов очистки.

Недостатки - относительно высокая стоимость и необходимость некоторых затрат времени на эксплуатацию.

Установки заводского изготовления выпускаются рядом отечественных и зарубежных фирм, и разнообразие их растет. При выборе таких установок следует учитывать, что пока не накоплен достаточный опыт их эксплуатации, особенно в условиях российского климата. Поэтому все подобные установки следует рассматривать как экспериментальные.

Применение вспомогательных сооружений может существенно расширить возможность использования различных видов очистных сооружений.

Так, применение подкачки сточных вод позволяет использовать песчано-гравийные фильтры даже при высоком уровне грунтовых вод, размещая их в насыпи. Перекачка очищенных сточных вод обеспечивает возможность водоотведения в удаленный водоем и т.д.

Схемы применения очистных сооружений различных типов

В ФИЛЬТРУЮЩИХ ГРУППАХ

При низком уровне грунтовых вод

При низком уровне грунтовых вод и наличии площади для полей подземной фильтрации

При низком уровне грунтовых вод и большой протяженности оросительных туб полей подземной фильтрации

1 - септик; 2 - фильтрующий колодец; 3 - поля подземной фильтрации; 4 - дозирующий колодец; 5 - песчано-гравийный фильтр; 6 - контрольный колодец; 7 - насосная установка подкачки неочищенных сточных вод, 8 - насосная установка подкачки очищенных сточных вод; 9 - биопруд; 10 - заводская установка очистки сточных вод подземного исполнения; 11 - заводская установка очистки сточных вод наземного исполнения

В НЕФИЛЬТРУЮЩИХ ГРУНТАХ

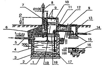
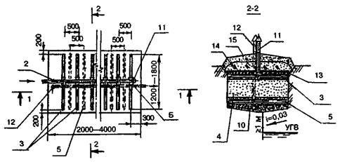
Устройство септиков

СЕПТИК ОДНОКАМЕРНЫЙ

1 - кольца рабочей части; 2 - крышка утепляющая; 3 - кольца горловины; 4 - корпус люка; 5 - крышка люка; 6 - вентиляционный стояк; 7 - плита перекрытия; 8 - плита днища; 9 - щебеночная подготовка: 10 - гидроизоляция; 11 - зона осадка; 12 - ходовые скобы

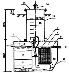
СЕПТИК ДВУХКАМЕРНЫЙ С ДОЗИРУЮЩЕЙ КАМЕРОЙ

1 - песчаная подготовка; 2 - железобетонная плита основания; 3 -железобетонные кольца; 4 - подводящий трубопровод; 5 - окно соединительное; 6 - вентиляционное отверстие; 7 - гидроизоляция; 8 - отводящий трубопровод; 9 - затвор гидравлический; 10 - вентиляционный стояк; 11 - замок из мятой глины; 12 - перекрытие с люками и двойными крышками; 13 - временное перекрытие; 14 - флюгарка; 15 - нижняя крышка; 16 - утеплитель; 17 - верхняя крышка; 18 - дозирующая камера; 19 - плита перекрытия железобетонная; 20 - сифон; 21 - колпак; 22 - перелив

Септики применяют в качестве сооружений предварительной очистки сточных вод перед сооружениями подземной фильтрации, биологическими прудами, сооружениями искусственной биологической очистки. В септиках помимо очистки сточных вод происходит накопление и сбраживание осадка, который должен периодически вывозиться.

Техническая характеристика

Число обслуживаемых жителей, чел……….

4

Гидравлический объем, м3………………….

3-кратный суточный приток

Материал септиков………………………….

кирпич, бутовый камень, железобетонные кольца и плиты

Эффективность очистки, мг/л:

 

БПКполн………………………………………..

20 - 30 %

взвешенные вещества……………………….

50 %

При низком уровне грунтовых вод

Количество камер, шт……………………….

1

Размеры камеры в плане, м:

 

диаметр круглой……………………………..

1,5

длина и ширина прямоугольной……………

1´1,5

Глубина камеры, м:

 

круглой……………………………………….

2,2

прямоугольной………………………………

1,5

При высоком уровне грунтовых вод

Количество камер, шт……………………….

2

Объем первой камеры от общего объема, %

75

Глубина камеры, м………………………….

1,3

Диаметр камеры, м………………………….

1

При раздельном отведении «серых» стоков

Гидравлический объем, м3………………….

1,5-кратный суточный приток

Глубина заполнения камеры, м, не менее…

1,3

Размеры септической камеры, м:

 

квадратной…………………………………...

1´1

круглой……………………………………….

1

Фильтрующие колодцы

КОЛОДЕЦ ИЗ СБОРНЫХ ЖЕЛЕЗОБЕТОННЫХ КОНСТРУКЦИЙ

1 - щит водоотбойный; 2 - кольца горловины; 3 - крышка люка; 4 - крышка утепляющая; 5 - корпус люка; 6 - плита перекрытия; 7 - вентиляционный стояк; 8 - кольца глухие; 9 - кольца дырчатые; 10 - фильтрующая загрузка; 11 - отверстия в кольцах; 12 - основание бетонное; 13 - подводящий трубопровод

ФИЛЬТРУЮЩИЙ КОЛОДЕЦ ИЗ КИРПИЧА

1 - основание бетонное; 2 - обсыпка фильтрующая; 3 - вентиляционный патрубок; 4 - вентиляционный стояк; 5 - флюгарка; 6 - обсыпка; 7 - люк; 8 - крышка утепляющая; 9 -утеплитель; 10 - подводящий трубопровод; 11 - стенка с отверстиями; 12 - щит водоотбойный

Фильтрующий колодец предназначен для очистки и отведения в грунт сточных вод при фильтрующих грунтах (супеси, пески) при уровне грунтовых вод на 1 м ниже дна колодца.

Перед колодцем следует предусматривать септик.

Крупность фильтрующей загрузки следует принимать 5-15 мм. Для загрузки используют щебень, спекшийся шлак, керамзит.

Техническая характеристика

Число обслуживаемых жителей, чел.

Расход сточных вод, м3/сут

Размер в плане*, м

в песчаных грунтах

супесях

2-3

4-5

0,5

1,0

1´1 (Æ1)

1,5´1,5 (Æ1,5)

1,5´1,5 (Æ1,5)

2,0´2,0 (Æ2,0)

*В случае поступления на очистку только «серых» стоков при наличии биотуалета и люфт-клозета площадь колодца может быть уменьшена на 50%.

Поля подземной фильтрации

КОЛОДЕЦ С ДОЗИРУЮЩИМ УСТРОЙСТВОМ

1 - железобетонные конструкции (плиты основания и перекрытия, кольца рабочей части и горловины); 2 - деревянные крышки; 3 - сифон; 4 - воздушный колпак; 5 - подводящий трубопровод; 6 - отводящий трубопровод; 7 - опоры колпака с регулируемой высотой; 8 - перелив; 9 - прочистка

КОЛОДЕЦ РАСПРЕДЕЛИТЕЛЬНЫЙ

1 - подводящий трубопровод; 2 - лоток; 3 - стенки колодца; 4 - крышка; 5 - пазы для затвора; 6 - отводящие трубопроводы; 7 - затвор

Сооружения подземной фильтрации предусматриваются для очистки сточных вод в песчаных и супесчаных грунтах.

Колодец с дозирующим устройством применяется для увеличения разового расхода сточных вод с целью более равномерной загрузки оросительных трубопроводов.

Техническая характеристика

Производительность, м3/сут................1-2

Расчетное число жителей, чел............510

Эффективность очистки, %:

БПКполн...................................................85-95

взвешенные вещества...........................95

СХЕМЫ ПОЛЕЙ ПОДЗЕМНОЙ ФИЛЬТРАЦИИ

1 - септик однокамерный; 2 - колодец распределительный; 3 - оросительные трубы; 4 - вентиляционные трубы; 5 - септик двухкамерный; 6,8 - вентиляционные стояки; 7 - магистральный трубопровод

Фильтрующая кассета

ФИЛЬТРУЮЩАЯ КАССЕТА

1 - подводящий трубопровод сточных вод; 2 - фильтрующее основание; 3 - опорные блоки из бетона или железобетона; 4 - железобетонная плита перекрытия; 5 - фильтрационные скважины; 6 - вентиляционный стояк; 7 - деревянная крышка; 8 - дренажный лоток; 9 - люк; 10 - гидроизоляция; 11 - каменная отмостка; 12 - каменное мощение; 13 - люк чугунный; 14 - струеотбойная стенка

Фильтрующая кассета предназначена для очистки и отведения сточных вод в грунт при слабофильтрующих грунтах (легкие и средние суглинки). Перед фильтрующей кассетой предусматривается септик.

Сточные воды, поступающие в пространство между перекрытием и фильтрующей загрузкой, растекаются по ней и постепенно фильтруются через нее и попадают в грунт. Для увеличения поверхности фильтрации предусматриваются скважины.

Величина фрагмента загрузки фильтрующего основания следует принимать 2-10 мм - мелкий щебень (отсев при дроблении), керамзит, шлак и т.д.

Мощение следует изготавливать из камня размерами 60-100 мм.

Струеотбойную стенку следует устанавливать с зазором 15-20 мм между блоками.

Техническая характеристика

Расход сточных вод, м3/сут.....................................0,5

Число обслуживаемых жителей, чел......................2-3

Площадь кассеты, м2:

в суглинках...............................................................10-12

в глинистых грунтах................................................15-18

Нижний уровень дна кассеты от уровня

грунтовых вод, м, не менее.....................................1

Эффективность очистки, мг/л:

БПКполн......................................................................95-97%

взвешенные вещества..............................................98%

Песчано-гравийные фильтры

1 - подводящий трубопровод; 2 - распределительный трубопровод; 3 - оросительные трубы; 4 - вентиляционный стояк; 5 - дренажные трубы; 6 - сборный трубопровод; 7 - отводящий трубопровод; 8 - зона орошения (щебень); 9 - зона дренажа (щебень); 10 - щебеночное основание; 11 - вентиляционный стояк; 12 - вентиляционный стояк системы дренажа; 13 - гидроизоляция (рубероид); 14 - глиняный замок; 15 - обсыпка утепляющая

Песчано-гравийные фильтры применяются для очистки сточных вод в нефильтрованных грунтах (глины и тяжелые суглинки).

На песчано-гравийные фильтры подаются сточные воды, прошедшие септик. Они распределяются оросительными трубами по поверхности фильтрующей загрузки и фильтруются через нее. Наряду с процессом фильтрации происходит процесс биологической очистки биопленкой, образующейся на зернах загрузки.

Очищенная вода собирается дренажной системой и отводится на выпуск.

Техническая характеристика

Производительность, м3/сут.......................0,5-1,5

Число обслуживающих жителей, чел........3-10

Характеристики очищенной воды, мг/л:

БПКполн..........................................................10-15

взвешенные вещества..................................10-15

Биологические пруды

1,2,3 - первая, вторая, третья ступени; 4 - четвертая ступень, засаженная высшей водной растительностью (тростник, рогоз и т.д.); 5 - впускная труба сточных вод (от септика); 6 - выпускная труба сточных вод; 7 - перепускные трубы; 8 - ограждение из колючего кустарника

Биологический пруд предназначен для очистки сточных вод одного дома или группы домов при нефильтрующих или слабо-фильтрующих грунтах (глины, тяжелые суглинки). Перед биологическим прудом следует поместить септик с временем пребывания сточных вод одни сутки.

В последней секции биопруда надо посадить вертикальные водные, растения: камыш, рогоз, тростник и т.д. с плотностью 150 растений на 1 м2, при протекании через которые происходят фильтрация сточных вод и насыщение их кислородом.

При наличии уклона рельефа секции целесообразно размешать с перепадом и устройством каскадных переливов между ними для дополнительной аэрации.

На выпуске предусматривается вертикально расположенный тройник, нижний патрубок которого погружен в воду на 150 мм.

Техническая характеристика

Производительность, м3/сут.....................................1,5

Число обслуживаемых жителей, чел........................8-10

Расчетная зимняя температура,°С............................-20

Характеристики очищенных сточных вод, мг/л:

БПКполн..........................................................................6-8

взвешенные вещества..................................................6-8

аммонийный азот.........................................................1-2

фосфаты (Р2О5).............................................................1-2

Установка «Осина» (септик-биофильтр)

СХЕМА ИСПОЛЬЗОВАНИЯ УСТАНОВКИ «ОСИНА» С СООРУЖЕНИЯМИ ДООЧИСТКИ, СОВМЕЩЕННЫМИ С ВОДООТВЕДЕНИЕМ

С фильтрующим колодцем

1 - установка "Осина"; 2 - фильтрующий колодец; 3 - колодец для насосной установки; 4 - насос; 5 - канава; 6 - песчано-гравийный фильтр

Нефильтрующий грунт с растительным слоем

С песчано-гравийным фильтром

Сточные воды проходят двухкамерный септик и поступают в биофильтр с керамзитовой насадкой. Очищенная биопленкой вода отводится в грунт или на рельеф на доочистку с использованием природных факторов (фильтрующих грунтов, растительности, фотосинтеза и т.п.).

Установка заводского изготовления. Поставляется НИИ Сантехники по заявкам.

Установка «Осина»

1 - корпус; 2 - перекрытие; 3 - первое отделение септика; 4 - второе отделение септика; 5 - биофильтр; 6 - подводящий трубопровод; 7 - отводящий трубопровод; 8 - перегородка; 9 - пригруз; 10 - плиты с отверстиями; 11 - опорные блоки; 12 - перепускное отверстие; 13 - вентиляционный стояк

Техническая характеристика

Производительность, м3/су т....................1

Число обслуживаемых жителей, чел ..... 3-8

Эффективность очистки установки

«Осина», %..................................................90

Эффективность установки «Осина»

с сооружениями доочистки, мг/л, до:

БПКполн........................................................3-6

взвешенные вещества................................3-6

 

Установка «Биоклер» (септик-биофильтр)

1 - подводящий трубопровод; 2 - септик; 3 - вентиляционный стояк; 4 - перекрытие септика насадкой; 5 - отвод осветленных сточных вод на перекачку в биофильтр; 6 - встроенный корпус насосной; 7 - погружной насос; 8 - напорный трубопровод; 9 - разбрызгиватель; 10 - биофильтр с пластмассовой насадкой; 11 - «юбка» гидравлического затвора; 12 - вторичный отстойник; 13 - сборный лоток; 14 - отводящий трубопровод; 15 - трубопровод удаления осадка

Техническая характеристика

Производительность, м3/сут............... 1,1

Число обслуживаемых

жителей, чел......................................... 4

Эффективность очистки (БПКполн

и взвешенные вещества), %................ 80

 

Сточные воды проходят септик и поступают в насосную установку. Погружной насос перекачивает их к разбрызгивателям биофильтра с пластмассовой насадкой, проходя который, они попадают во вторичный отстойник и после отстаивания отводятся в водоем. При необходимости обеззараживания перед сборным лотком размещают хлор-патрон.

Осадок из отстойника под гидростатическим напором периодически отводится в септик.

Установка - заводского изготовления. Рекомендуется к организации производства в России.

Рекомендуются погружные насосы фирмы KSB (Германия) в переносном или стационарном исполнении, а также фирмы «Грундфос» серий АР, КР.

Установка комбинированной очистки сточных вод «Тверь-1,5»

(1) - септик; (2) - отстойник-биореактор; (3) - аэротенк 1-й ступени; (4) - вторичный отстойник; (5) - аэротенк 2-й ступени; (6) - третичный отстойник

1 - подводящий трубопровод сточных вод; 2 - перегородки; 3 - ершовая насадка; 4 - полупогружная перегородка; 5 - аэраторы аэротенка 1-й ступени; 6 - эрлифты для осадка; 7 - трубопроводы осадка; 8 - аэраторы аэротенка 2-й ступени; 9 - воздуховоды; 10 - отводящий трубопровод сточных вод; 11 - хлор-патрон; 12 - утепленное перекрытие; 13 - утепленный участок стенок; 14 - керамзитовая загрузка

Сточные воды осветляются в септике, затем поступают в анаэробный биореактор, где разлагаются. После этого органические загрязнения окисляются в аэротенке 1-й ступени активным илом и биопленкой на поверхности керамзитовой загрузки. Затем активный ил отделяется во вторичном отстойнике и возвращается в аэротенк 2-й ступени эрлифтом.

Осветленная вода проходит очистку биопленкой на ершовой насадке в аэротенке 2-й ступени, там же за счет выделения карбонат-иона при растворении доломитового щебня удаляются фосфаты. Отмершая биопленка отделяется в третичном отстойнике и перекачивается эрлифтом в септик. Сточные воды обеззараживаются с помощью хлор-патрона и направляются к выходу.

Установка заводского изготовления. Поставляется Торговым домом «Инженерное оборудование».

Техническая характеристика

Производительность, м3/сут...........................................1,5

Число обслуживаемых жителей, чел ............................ до 8

Концентрация загрязнений в очищенной воде, мг/л:

БПКполн ..............................................................................3-5

взвешенные вещества.......................................................3-5

аммонийный азот..............................................................0,5

фосфаты..............................................................................0,5

нитраты..............................................................................10

нитриты..............................................................................0,02

СПАВ..................................................................................0,2

Компрессор:

мощность, Вт......................................................................200

производительность, м3/ч.................................................2,5-3

Установка очистки дождевых сточных вод автозаправочных станций «Свирь»

1 - подводящий трубопровод сточных вод; 2 - сетчатый контейнер для отбросов; 3 - погружной насос для загрязненной жидкости; 4 - вентиль с шаровым клапаном; 5 - штанга управления вентилем; 6 - лестница; 7 - крышка колодца утепленная; 8 - вентиляционный патрубок; 9 - шланг резиновый с металлической спиралью; 10 - переливной трубопровод; 11 - подвод сточных вод; 12 - пескоулавливающий бункер; 13 - полупогружная перегородка; 14 - отстойная зона; 15 - тонкослойный блок; 16 - приямки для осадка. 17 - труба поворотная; 18 - емкость для нефтепродуктов; 19 - водослив; 20 - фильтр с плавающей загрузкой; 21 - решетка; 22 - щебень; 23 - плавающая загрузка; 24 - дренаж большого сопротивления; 25 - отвод очищенных сточных вод; 26 - дренаж малого сопротивления; 27 - отвод промывной воды; 28 - поплавковый показатель уровня; 29 - крышка утепленная; 30 - вентиляционный патрубок; 31 - дождеприемник; 32 - дренажная канава

Техническая характеристика

 

Взвешенные вещества

Нефтепродукты

Концентрация сточной воды, мг/л:

 

 

поступающей................

до 500*

до 50

очищенной....................

6

0,05-3

* Допускается повышение до 1000 мг/л.

УСТРОЙСТВО И ПРИНЦИП РАБОТЫ

Насосная установка представляет собой прямоугольную стальную емкость, снабженную внешними патрубками подвода сточных вод (переливным, напорным), подвода промывных вод.

Внутри насосной установки у патрубка подвода сточных вод смонтирован подъемный решетчатый контейнер, а на подводе промывных вод смонтирован вентиль, управляемый с поверхности с помощью вилки. На дне установки находится погружной насос, соединенный резиновым шлангом с напорным патрубком.

Блок очистки представляет собой прямоугольную стальную емкость, снабженную внешними патрубками подвода сточных вод, отвода очищенных сточных вод, отвода промывных вод.

На вводе сточных вод расположен пескоулавливающий подъемный бункер, затем - отстойник с нисходяще-восходящим потоком и тонкослойный отстойник, имеющие проточную и бункерную части. В верхней части зоны отстаивания размещена поворотная труба с отводом сточных вод в приемную емкость нефтепродуктов. В зоне отстаивания тонкослойного отстойника расположен блок из листов с проставками, в котором поток разделяется на ярусы (слои) в целях повышения эффективности отстаивания.

К отстойной зоне примыкает фильтр, в средней зоне которого расположена решетка с щебеночным дренажом. Ниже решетки расположен фильтр с плавающей загрузкой из пенополистирола, сразу под которой расположен трубопровод дренажа большого сопротивления с выходом на патрубок очищенной воды, а у дна - емкостной трубопровод дренажа малого сопротивления с выходом на патрубок отвода промывной воды.

Тип установок

Свирь-1,5

Свирь-2,5

Свирь-5

Свирь-10

Производительность, л/с

1,5

2,5

5

10

Ориентировочная площадь водосброса, га (уточняется проектом)

0,125

0,25

0,5

1,0

Габариты, мм:

 

 

 

насосной установки

1000´1000´2000(H)

блока очистки

2260´1000´2100 (Н)

2260´1600´2100 (Н)

Количество блоков очистки

1

1

2

4

Марка насоса

S-1-01.P

S-1-02.P

GS-3-01. FP

GS-3-02.FP

Мощность электродвигателя насоса, кВт

0,8

1,15

2,4

3,08

Вид электродвигателя

Однофазный

Трехфазный

Масса (справочная), кг

2050

2450

4450

8450

Количество задерживаемого осадка 92 %-ной влажности:

 

 

 

дм3/сут

40

65

130

260

дм3/мес

280

450

900

1800

Количество задерживаемых нефтепродуктов 80 %-ной влажности:

 

 

 

 

дм3/сут

1

1,6

3,2

6,4

дм3/мес

7,5

12

24

48

Установка изготавливается из листовой стали толщиной 5 мм, защищенной антикоррозийным покрытием. Тонкослойный блок изготавливается из оцинкованной стали с проставками из антисептированной древесины. Пенополистирольная загрузка выполнена из вспененных гранул полистирола. Дренаж большого сопротивления изготовлен путем намотки оцинкованной проволоки с шагом 0,5 мм на дырчатую трубу.

Поставку установок «Свирь» осуществляет Торговый дом «Инженерное оборудование»

Установка анаэробно-аэробной очистки «Бриз»

Сточные воды перекачиваются в анаэробный трехсекционный биореактор с волокнистой насадкой, в котором происходит биодеструкция органических загрязнений. Затем сточные воды самотеком поступают в аэробный биореактор, где имеются зоны аэрации и осветления с прикрепленной на насадке микрофлорой. Аэрация осуществляется компрессором.

Очищенная вода обеззараживается ультрафиолетовым облучением.

Установка заводского изготовления. Поставляется фирмой «Бионик».

1 - решетчатый контейнер; 2 - погружной насос; 3 - биореактор первой ступени; 4 - биореактор второй ступени; 5 - помещение установки; 6 - насадка типа "Вия"; 7 - аэратор (диспергатор); 8 - эрлифт; 9 - отвод газа; 10 - подвод воздуха; 11 - компрессор; 12 - ультрафиолетовая лампа

Техническая характеристика

Марка установки.................................БРИЗ-1 -БРИЗ-50

Производительность, м3/су т............ 1-50

Концентрация загрязнений в

очищенных сточных водах, мг/л:

ХПК......................................................30

БПКполн.................................................3

взвешенные вещества.........................3

Масса установки, т............................. 1,4-11,0

Установка «Водолей» для очистки сточных вод

ОТВЕДЕНИЕ И ОЧИСТКА СТОЧНЫХ ВОД С ПРИМЕНЕНИЕМ УСТАНОВКИ «ВОДОЛЕЙ»

1 - блок биологической очистки сточных вод; 2 - блок глубокой очистки; 3 - затопленная загрузка; 4 - погружной насос; 5 - струйный аэратор

УСТАНОВКА «ВОДОЛЕЙ» - блок биологической очистки

1 - корпус; 2- первичный отстойник (осадочный желоб); 3 - полупогружная перегородка; 4 - нижняя щель осадочного желоба; 5 - камера анаэробного сбраживания; 6 - биореактор; 7 - затопленная загрузка; 8 - аэратор струйный; 9 - погружной насос; 10 - вторичный отстойник; 11 - водослив; 12 - нижняя щель вторичного отстойника; 13 - колодец; 14 - вентстояк; 15 - ходовые скобы; 16 - крышка люка

Установка предназначена для полной биологической и глубокой очистки хозяйственно-бытовых сточных вод.

Установка работает по принципу аэротенков с затопленной загрузкой (из синтетических материалов), которая, обрастая микроорганизмами, обеспечивает эффективную очистку сточных вод. Насыщение воды кислородом осуществляется струйным аэратором при подаче в него воды, забираемой непосредственно из установки погружным насосом фирмы GRUNDFOS (Германия). Осадок, образующийся в установке, не требует дополнительной обработки и после компостирования может использоваться в качестве удобрения. Удаление осадка вследствие его малого количества производится не чаще одного раза в год ассенизационной машиной или погружным насосом. Обслуживание установки заключается в обеспечении бесперебойной работы погружного насоса. После длительного перерыва в поступлении сточных вод установка не требует повторного пускового периода. Качество очищенных сточных вод по основным показателям соответствует требованиям к сбросу воды в водоемы рыбохозяйственного назначения.

Взамен блока глубокой очистки в фильтрующих грунтах можно применять сооружения подземной фильтрации с отведением сточных вод в грунт.

Применение установки разрешено Государственным комитетом санитарно-эпидемиологического надзора Российской Федерации (разрешение № 01-13/277-11 от 23.07.96)

Установка выполняется из металла с противокоррозионным покрытием.

Поставляется ЦНИИЭП инженерного оборудования.

Техническая характеристика установки

Показатель

Блок биологической очистки

Блок глубокой очистки

Производительность, м3/сут

1

3

1

3

Число обслуживаемых жителей

6

20

6

20

Напряжение питания, В

220

 

 

Установленная мощность, Вт

300

500

300

300

Габариты, не более, м:

 

 

 

 

длина

2,7

3,6

1,8

2,4

ширина

1,3

2,0

1,3

2,0

высота без

1,6

2,1

1,6

2,1

колодца

 

 

 

 

Масса, т

0,9

1,7

0,6

1,2

Дисковый биофильтр с септиком

Сточные воды, прошедшие септик, поднимаются ленточным ковшовым элеватором и сливаются в корыто биофильтра, в которое полупогружены пластмассовые диски.

На поверхности дисков нарастает биопленка, которая сорбирует и окисляет загрязнения из сточных вод. В пленке попеременно возникают анаэробные и аэробные условия и происходят процессы нитрификации-денитрификации.

Из корыта сточная вода забирается во вторичный отстойник и затем отводится по центральной трубе.

Установка заводского изготовления. Рекомендуется для организации производства.

1 - подводящий трубопровод сточных вод; 2 - двухкамерный септик; 3 - перепускное отверстие; 4 - ленточный ковшовый элеватор; 5 - корыто; 6 - диски из пластмассы; 7 - вторичный отстойник; 8 - опорожнение; 9 - привод комбинированный; 10 - отводящий трубопровод сточных вод; 11 - съемные конструкции ограждения

Техническая характеристика

Производительность, м3/сут.......................... 0,5-1

Число обслуживаемых жителей.................... 4-6

Концентрация загрязнений в очищенных

сточных водах, мг/л:

БПКполн............................................................ 10

взвешенные вещества.................................... 10

аммонийный азот........................................... 2-8

СПАВ............................................................... 0,3

Потребляемая мощность, Вт......................... 100

Скорость вращения барабана, об/мин ......... 3-5

Установка очистки сточных вод «Биовак ФД»

1 - подводящий трубопровод; 2 - приемный резервуар; 3 - погружной насос; 4 - реактор; 5 - компрессор; 6 - щит автоматического управления; 7 - емкости для обработки осадка; 8 - бак коагулянта; 9 - напорный трубопровод; 10 - воздуховод; 11 - трубопровод отбора осветленной воды; 12 - трубопровод подачи осадка; 13 - переливной трубопровод; 14 - слив очищенной сточной воды; 15 - трубопровод отвода очищенной сточной воды; 16 - отвод иловой воды

Сточные воды перекачиваются в реактор, который работает в пяти основных режимах: 1 - заполнение исходной сточной водой; 2 - аэрация иловой смеси; 3 - разделение иловой смеси отстаиванием; 4 - отвод иловой воды; 5 - удаление избыточного ила. Затем цикл работы реактора повторяется.

Осадок перекачивается попеременно в две емкости, снабженные фильтрующим тканевым рукавом, вместе с которым он периодически извлекается и удаляется.

Работа установки полностью автоматизирована, режим работы установки меняется за счет применения разных уставок реле времени.

Установка заводского изготовления. Рекомендуется организация производства.

Техническая характеристика

Производительность, м3/сут....................1,5

Число обслуживаемых жителей, чел .... 5-10

Концентрация загрязнений в

очищенных сточных водах, мг/л:

БПКполн........................................................20

фосфор........................................................3

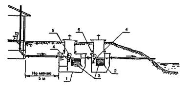
Установки перекачки сточных вод

НАСОСНАЯ УСТАНОВКА С ПОГРУЖНЫМ НАСОСОМ

1 - железобетонные конструкции (плиты основания и перекрытия, кольца рабочей части и горловина); 2 - крышка деревянная; 3 - подводящий трубопровод; 4 - дырчатый контейнер; 5 - насос; 6 - поплавковый шланговый датчик; 7 - напорный трубопровод; 8 - ввод питающего кабеля

1 - песчаная подготовка; 2 - плита основания; 3 - набетонка; 4 - бетонное кольцо; 5 - подводящая труба; 6 - глиняный замок; 7 - ходовые скобы; 8 - вентиляционный стояк; 9 - крышки; 10 - техническая камера; 11 - центробежный насос; 12 - битумная гидроизоляция; 13 - бетонная труба; 14 - отводящая труба; 15 - напорный трубопровод; 16 - лоток; 17 - водозаборный фильтр; 18 - плита перекрытия; 19 - поплавок

Насосная станция перекачки с колодцем гашения напора предназначена для перекачки очищенных сточных вод после очистных сооружений или при сбросе очищенных сточных вод после песчано-гравийных фильтров и фильтрующих траншей при невозможности их самотечного отведения. С помощью насосной установки можно подавать очищенную сточную воду для полива в летний сезон или намораживания зимой в случаях перемерзания водоема - приемника сточных вод. Насосная установка размещается в емкости, по конструкции аналогичной септику.

Объем накапливаемой воды определяется от уровня на 100 мм ниже лотка подводящей трубы. Необходимость откачки устанавливается положением верхнего конца штанги поплавкового датчика.

Насосная станция перекачки неочищенных сточных вод применяется при размещении очистных сооружений в насыпи.

В качестве погружных насосов для перекачки очищенных сточных вод могут быть использованы насосы марок «Ручеек-3», «Малыш», «Азовец», серии SP «Грундфос» и др.

Для перекачки неочищенных сточных вод можно использовать насосы марок «Септик», «Гном 10-10», Amarex или Euduro фирмы KSB (Германия).

Насосы «сухой» установки следует использовать для перекачки очищенных сточных вод. Необходимо применять самовсасывающие насосы марок «ВС-0,5/18 М», «Агидель», «Кама-8», «ИСКУ-ДЖЕТ», серии JP «Грундфос», «Дарлинг» и др.

Поставки насосов осуществляет Торговый дом «Инженерное оборудование».

Техническая характеристика

Производительность, м3/ч...................... 0,5 - 1

Напор, м................................................... 15-5

Потребляемая мощность, кВт................ 0,4- 1,1

ТЕПЛОСНАБЖЕНИЕ

Общие положения

Автономные системы теплоснабжения предназначены для отопления и горячего водоснабжения одноквартирных и блокированных жилых домов. К автономной системе отопления и горячего водоснабжения относятся источник теплоснабжения (котел) и сеть трубопроводов с нагревательными приборами и водоразборной арматурой.

Преимущества автономных систем теплоснабжения заключаются в следующем:

• отсутствие дорогостоящих наружных тепловых сетей;

• возможность быстрой реализации монтажа и запуска в работу систем отопления и горячего водоснабжения;

• низкие первоначальные затраты;

• упрощение решения всех вопросов, связанных со строительством, так как они сосредоточены в руках владельца;

• сокращение расхода топлива за счет местного регулирования отпуска тепла и отсутствие потерь в тепловых сетях.

Автономные системы отопления по принципу принятых схем подразделяются на:

• схемы с естественной циркуляцией теплоносителя;

• схемы с искусственной циркуляцией теплоносителя.

В свою очередь схемы с естественной и искусственной циркуляцией теплоносителя могут подразделяться на одно- и двухтрубные.

По принципу движения теплоносителя схемы могут быть тупиковые, попутные и смешанные.

Для систем с естественным побуждением теплоносителя рекомендуются схемы с верхней разводкой, с одним или двумя (в зависимости от нагрузки и конструктивных особенностей дома) главными стояками, с расширительным баком, установленным на главном стояке.

Котел для однотрубных систем с естественной циркуляцией может находиться на одном уровне с нижними нагревательными приборами, но лучше, если он будет заглублен хотя бы до уровня бетонной плиты в приямок или установлен в подвале.

Котел для двухтрубных систем отопления с естественной циркуляцией надо обязательно заглублять по отношению к нижнему нагревательному прибору. Высота заглубления уточняется расчетом, но не менее 1,5-2 м. Системы с искусственным (насосным) побуждением теплоносителя имеют более широкий диапазон применения. Возможно конструировать схемы с верхней, нижней и горизонтальной разводками теплоносителя.

Системы отопления бывают: водяные; воздушные; электрические, в том числе с греющим электрокабелем, заложенным в полу отапливаемых помещений, и аккумуляторные тепловые печи (проектируются при наличии разрешения энергоснабжающей организации).

Водяные системы отопления проектируются вертикальными с нагревательными приборами, установленными под оконными проемами, и с греющими трубопроводами, заложенными в конструкции пола. При наличии отапливаемых полов до 30% отопительной нагрузки следует обеспечивать нагревательными приборами, установленными под оконными проемами.

Квартирные системы воздушного отопления, совмещенные с вентиляцией, должны позволять работать в режиме полной циркуляции (люди отсутствуют) только на наружной вентиляции (интенсивные бытовые процессы) или на смеси наружной и внутренней вентиляции в любых желаемых соотношениях.

Приточный воздух проходит следующую обработку:

• забирается снаружи (в объеме санитарной нормы на человека 30 м3/ч);

• смешивается с рециркуляционным воздухом;

• очищается в фильтрах;

• подогревается в калориферах;

• подается в обслуживаемые помещения по сети воздуховодов, выполненных из металла или заложенных в строительные конструкции.

В зависимости от наружных условий система должна обеспечивать работу установки в трех режимах:

• на наружном воздухе;

• на полной рециркуляции;

• на смеси наружной рециркуляции воздуха. Побуждение воздуха механическое.

При проектировании электрической системы отопления с греющим кабелем необходимо исходить из следующих положений:

• для ориентировочных расчетов можно принять теплоотдачу греющей поверхности пола в пределах 80-120 Вт/м2 при шаге греющего кабеля 150-200 мм;

• регулирование теплоотдачи греющей поверхности полов с электрокабелем выполняется посредством электронного регулятора, работающего по принципу «включен», «выключен». Температура на поверхности пола поддерживается в пределах 24-25°С, а для кафельных полов в санузлах и ванных комнатах - 30-32°С;

• действие электронного регулятора связано с датчиком температуры, отслеживающим показания на поверхности пола. Используется теплоаккумулирующая способность строительных конструкций;

• отопление греющими кабелями, заложенными в конструкцию пола, должно покрывать 70% отопительной нагрузки помещения, остальная нагрузка должна компенсироваться дополнительными нагревательными приборами, установленными под оконными проемами, например электрическими масляными радиаторами.

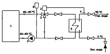
Фирма ГАЛАН предлагает использовать новинку в системе отопления - отопительный проточный электрический котел-водонагреватель ЭВП.

Котел ЭВП - экологически чистый агрегат, малогабаритный, отличающийся повышенной надежностью и экономичностью по сравнению с газовыми и электрическими отопительными котлами, оборудованными ТЭНами.

Универсальность ЭВП позволяет подключить его к любой замкнутой системе отопления независимо от ее конфигурации, обеспечивает подогрев и естественную циркуляцию теплоносителя.

С целью повышения надежности и экономичности работы ЭВП фирма «ГАЛАН» предлагает использовать в качестве теплоносителя в отопительных системах, оборудованных котлом ЭВП, специально разработанный высокоомный антифриз «ГАЛАН-АРГУС».

В препарат добавлены присадки, препятствующие образованию накипи на стенках трубопроводов и нагревательных приборов и способствующие растворению уже имеющихся, а также присадки, замедляющие процесс коррозии.

Выходной патрубок котла Ду = 32 мм, поэтому необходимо разбивать тепловую нагрузку дома на 2-3 системы. Целесообразно и экономично мощность каждой системы принимать в пределах 10 кВт. Система отлично работает на естественной циркуляции. Пусковая мощность установки - 25 кВт, в рабочем режиме система потребляет 1,5 кВт.

ВЕНТИЛЯЦИЯ

Вентиляция на объектах коттеджной застройки в основном естественная. Необходимо предусматривать в строительных конструкциях вентиляционные каналы для удаления воздуха из помещений санузлов, ванных комнат, кухонь. Объемы удаляемого воздуха соответственно можно принять: 50; 75; 90 м3/ч. При скорости в вертикальном канале не более V = 1 м/с рекомендуется канал в кирпичных стенах принимать размером 140´140 мм, в бетонных блоках или приставных каналах круглого сечения достаточно размер вытяжного канала принять Ду = 80 мм.

В сауне необходимо делать вытяжку для кратковременного проветривания, используя вентилятор, если нет возможности естественного проветривания. При пересечении воздуховодом стены (для механической вытяжки из сауны) необходимо установить огнезадерживающий клапан самого маленького сечения КОП 150. Притвор двери в сауну должен быть выполнен с щелью 1,5 см по всему периметру для поступления необходимого количества воздуха в помещение сауны.

На уровне каменки оставляется регулируемое отверстие (с шибером) для поступления воздуха для горения.

Разнообразие архитектурно-планировочных решений в коттеджах с наличием бассейна, зимнего сада требует устройства вытяжки из этих помещений с естественным или механическим побуждением. В бассейне достаточно объем удаляемого воздуха принять по кратности в пределах п = 5, в зимнем саду можно обеспечить кратность п = 1,5-2. При таких объемах удаляемого воздуха можно обойтись без устройства центробежной приточной установки. Компенсация вытяжного воздуха - за счет естественного подсоса.

Вытяжку из одноименных помещений разных этажей можно объединить на чердачном этаже сборным горизонтальным коробом с последующим выходом на кровлю.

Рекомендуемая скорость воздуха в горизонтальных каналах при естественном побуждении воздуха принимается в пределах 0,5 м/с. Высота подъемно-вытяжной сборной шахты над кровлей дома определяется снеговыми условиями.

Для установки вентиляторов в механических системах вентиляции предлагается оборудование фирмы «Flakt» (Финляндия) и югославской фирмы IMP. Вентиляторы канального и настенного типа с рабочими параметрами Z, м3/ч, и Н, Па обеспечивают комфортный режим в обслуживаемых помещениях. Электродвигатели установок - многоскоростные, которые обеспечат любой рабочий режим помещения.

Однотрубная система отопления с естественным побуждением

ПЛАН 1-ГО ЭТАЖА НА ОТМ. 0.000, 1.360

ПЛАН ПОДВАЛА НА ОТМ. -2.420, -1,1260

Примечания:

1. Система отопления с естественной циркуляцией теплоносителя применяется для схем с наибольшим удалением плеча - не более 30 м (по подающей). При необходимости можно запроектировать 2 главных стояка.

2. Однотрубная система отопления с естественной циркуляцией может работать при расположении котла и нижнего нагревательного прибора на одном уровне. Для улучшения циркуляции теплоносителя рекомендуется заглублять котел.

3. Регулировочную арматуру следует устанавливать только для монтажной регулировки на стояке (шаровые краны).

ПЛАН МАНСАРДЫ НА ОТМ. 2.860

СХЕМА ОБВЯЗКИ КОТЛА С ПРИСТАВКОЙ НА СИСТЕМУ ГВС

1. Тип системы - однотрубная с верхней разводкой.

2. Циркуляция - естественная.

3. Котел на отопление:

на твердом топливе - КЧМ;

на ГВС - приставка водогрейная.

4. Тепловая нагрузка по укрупненным показателям:

на систему отопления при Q = 0,7-1 Вт/м3×град;

F = 260 м2 - отапливаемая площадь;

V = 800 м3 - отапливаемый объем;

Qотопл. котла = 0,7×800×(20 + 26) = 25760 Вт.

5. Нагрузка на ГВС не превышает 20% нагрузки на систему отопления.

6. Теплопроизводительность котла Q = 1,1QОТ = 25760×1,1 = 28340 Вт.

7. Тип отопительных приборов - чугунные радиаторы МС-140-АО.

8. Арматура - шаровые краны малого сопротивления.

Двухтрубная система отопления с естественным побуждением

Примечания:

1. Двухтрубная система отопления с естественной циркуляцией теплоносителя применяется только тогда, когда есть возможность заглубить котел не менее чем на 1,5-2 м относительно нижнего отопительного приборе (на одном уровне работают приборы только верхних этажей).

2. Двухтрубная система отопления с насосной циркуляцией теплоносителя не имеет таких ограничений

3. Наибольшее удаление плеча в схеме системы отоплении не должно превышать 30 м.

4. Регулирующую арматуру можно установить на каждой подводке нагревательного прибора.

ПЛАН 1-ГО ЭТАЖА НА ОТМ. 0.000, 1.360

ПЛАН ПОДВАЛА НА ОТМ. -2.420, -1.260

ПЛАН МАНСАРДЫ НА ОТМ. 2.860

ПРИНЦИПИАЛЬНАЯ СХЕМА ОБВЯЗКИ ДВУХФУНКЦИОНАЛЬНОГО КОТЛА С НАСОСНОЙ ЦИРКУЛЯЦИЕЙ ТЕПЛОНОСИТЕЛЯ

1. Тип системы - двухтрубная с верхней разводкой.

2. Циркуляция - насосная.

3. Котел на отопление и ГВС двухфункциональный на жидком топливе - АОЖВ-29 (кВт).

4. Тепловая нагрузка по укрупненным показателям: на систему отопления при Q = 0,7-1 Вт/м3град;

F = 260 м2-отапливаемая площадь;

V = 800 м3 - отапливаемый объем;

Qотопл. котла = 0,7×800×(20 + 26) = 25760 Вт.

5. Нагрузка на ГВС не превышает 20 % нагрузки на систему отопления.

6. Теплопроизводительность котла Q = 1,1QОТ = 25760×1,1 = 28340 Вт.

7. Тип отопительных приборов - чугунные радиаторы МС-140-АО.

8. Арматура- вентили повышенного сопротивления.

9. Параметры теплоносителя Т11 - Т21 = 90-70°С.

Напольное отопление с использованием пластиковых труб

Примечания:

1. Зоны отапливаемого пола разбить на площади от 10 м2 и не более 15 м2.

2. Каждая зона присоединяется к распределительному коллектору со своей запорной арматурой.

3. Диаметр трубопровода, обслуживающего зону до 15 м2, можно принять Æ16×2.

4. Шаг раскладки трубопроводов принять равным 150 мм.

5. Теплоноситель для напольного отопления - от системы ГВС. Регулирование температуры теплоносителя обеспечивается клапаном с термостатической головкой CALIS-9TS (см. принципиальную схему).

ПЛАН ПОДВАЛА. ОТОПЛЕНИЕ ПОЛА

ПРИНЦИПИАЛЬНАЯ СХЕМА СИСТЕМЫ НАПОЛЬНОГО ОТОПЛЕНИЯ, КОЛЛЕКТОРНОЙ СИСТЕМЫ ОТОПЛЕНИЯ С ГОРИЗОНТАЛЬНОЙ РАЗВОДКОЙ И СИСТЕМЫ ГВС

Условные обозначения:

¾Т11¾ - подающий трубопровод (tп = 90°С);

¾Т21¾ - обратный трубопровод (to6 = 70°С);

¾Т3¾ - трубопровод ГВС (t = 55°C);

¾Т4¾ - циркуляционный трубопровод ГВС (t = 45°С);

--------  - трубопровод напольного отопления;

 - нагревательный прибор «Термопанель» с клапаном регулирующим ГЕРЦ-2000 с термоголовкой;

 - пробковый кран на трубопроводе;

 - вентиль на трубопроводе;

- клапан регулирующий в системе напольного отопления с термостатической головкой;

 - выносной датчик термостатической головки;

 - циркуляционный насос;

 - предохранительный клапан;

 - стояк горячий;

 - стояк циркуляционный.

Примечание. Между расширительным баком закрытого типа и котлом не следует устанавливать никакой запорной арматуры.

НАПОЛЬНОЕ ОТОПЛЕНИЕ. ПЛАН 1-ГО ЭТАЖА

Экспликация помещений:
11 - гостиная; 12 - спальня; 13 - санузел; 14 - прихожая; 15 - кухня;

ФРАГМЕНТ С РАЗМЕЩЕНИЕМ ВОЗДУХОВОДОВ (М1:50)

Примечания:

1. На плане представлено напольное отопление санузлов и ванной комнаты пластиковыми трубами, заложенными в конструкции пола. Теплоноситель для напольного отопления от системы ГВС с параметрами 55-45°С.

2. Для отопления комнат принята горизонтальная плинтусная разводка с нагревательными приборами «Термопанель» (Австрия), с регулирующей арматурой HERZ-2000 с термостатической головкой. Теплоноситель для системы отопления Т11-Т21 = 90-70°С.

3. Предлагается коллекторное подсоединение трубопроводов к системе отопления. Тепловую мощность одного коллекторного подсоединения принимать в пределах 4 Вт (G = 170 кг/ч), что позволит унифицировано использовать диаметр разводящего трубопровода от 16 до 20 мм.

4. Вентиляция помещений - с естественным и механическим побуждением.

НАПОЛЬНОЕ ОТОПЛЕНИЕ. ПЛАН 2-ГО ЭТАЖА

ФРАГМЕНТ С РАЗМЕЩЕНИЕМ ВОЗДУХОВОДОВ (М1:50)

Установка электрических котлов ЭВП для отопления жилых помещений

СХЕМА СИСТЕМЫ ОТОПЛЕНИЯ

ОСНОВНЫЕ ПАРАМЕТРЫ И РАЗМЕРЫ

Рабочая среда - вода, отвечающая требованиям ГОСТ 2874-82 «Вода питьевая» или антифриз «ГАЛАН-АРГУС»

 

ЭВП-03

ЭВП-02

Потребляемое напряжение, В

220

380

Отапливаемое помещение, м3

200

600

Потребляемая сила тока, А

2,5-24

до 120

Рабочее давление, кгс/см2

0,5-5

1,5-25

Потребляемая мощность, кВт

до 2

до 2

Макс, температура на выходе,°С

95

95

Масса, кг

1,3

2,5

Диаметр, мм

40

100

Длина, мм

310

350

Подключение к отопительной системе, муфты, Ду, мм

20

32

Использование солнечной энергии в системах теплоснабжения

1 - система управления; 2 - система регулирования; 3 - котел; 4 - теплообменник-накопитель; 5 - солнечный бойлер; 6 - система отопления; 7 - солнечный коллектор; 8 - циркуляционнй насос; 9 - смеситель

Солнечная энергия в системах теплоснабжения сельских населенных мест наиболее эффективно используется путем преобразования солнечного излучения в теплоту невысокого температурного потенциала, достаточного для отопления и горячего водоснабжения в жилых зданиях.

В настоящее время очень перспективно направление преобразования солнечной энергии в тепловую для отопления и ГВС с помощью солнечных коллекторов. Экономически обоснованной областью применения таких систем являются регионы, расположенные ниже 50° северной широты.

Решающее влияние на технико-экономические показатели системы теплоснабжения оказывают как теплотехнические характеристики собственно солнечных коллекторов и климатические условия местности, в которой они используются, так и гибкость регулирования работы и надежность системы. Наибольшим экономическим эффектом обладают бивалентные и комбинированные системы солнечного теплоснабжения, в которых солнечные коллекторы используются в комплексе с дополнительными источниками теплоты и с низкотемпературными системами отопления, что определяет дальнейшее направление работ по повышению эффективности показателей системы солнечного теплоснабжения.

Перспективным следует считать при изготовлении солнечных коллекторов использование цветных металлов и селективного стекла, пропускающего ультрафиолетовое излучение и препятствующего прохождению инфракрасного излучения.

Как показал накопленный опыт экспериментального строительства, наиболее эффективны в экономическом отношении установки солнечного горячего водоснабжения на объектах сезонного действия и в жилых домах коттеджного типа, а также комбинированные солнечно-топливные котельные.

Использование солнечной энергии позволяет уменьшить расход тепла на отопление при сравнительно низких капиталовложениях.

Принципиальные схемы обвязки котлов

СХЕМА ОБВЯЗКИ КОТЛА КЧМ С ПРИСТАВКОЙ НА ГВС

ПАТРУБКИ РАСШИРИТЕЛЬНОГО БАКА ПРИ НАСОСНОЙ СИСТЕМЕ ЦИРКУЛЯЦИИ ТЕПЛОНОСИТЕЛЯ RAS1

СХЕМА ОБВЯЗКИ КОТЛА КЧМ

СХЕМА ОТОПЛЕНИЯ КОТЛОВ НА ОТОПЛЕНИЕ И ГВС

(варианты работы котла системы отопления и котла системы ГВС на естественной циркуляции)

I КЧМ-2-9 - котел системы отопления (Q = 55 кВт).

II КЧМ-2-8 - котел системы ГВС (Q = 49 кВт).

III VertiCell-HG (210 л), a×b×h = 642×668×1476 мм - емкостный бак-водонагреватель (производительность бака-водонагревателя 1100 л/ч).

Режим работы

(система отопления и ГВС работают в режиме естественной циркуляции теплоносителя):

1. Работает котел I - на отопление,

                    котел II - на систему ГВС,

шаровые клапаны 1,6 ЗАКРЫТЫ,

шаровые клапаны 2,8 ОТКРЫТЫ,

шаровые клапаны 3,7 ОТКРЫТЫ,

шаровые клапаны 1,6 ЗАКРЫТЫ.

2. Работает котел II - на отопление

(система ГВС не работает),

шаровые клапаны 2,3,7 ЗАКРЫТЫ,

шаровые клапаны 1,6,8 ОТКРЫТЫ.

3. Работает котел I - на ГВС

(система отопления не работает),

шаровые клапаны 1,3,7,6,2 ОТКРЫТЫ,

шаровой клапан 8 ЗАКРЫТ.

СХЕМА ОБВЯЗКИ КОТЛОВ НА ОТОПЛЕНИЕ И ГВС
(с насосным побуждением)

I КЧМ-2-9 - котел системы отопления.

II КЧМ-2-8 - котел системы ГВС.

III VertiCell-HG (210 л), a×b×h = 642×668×1476 мм - емкостный бак-водонагреватель.

ПРИНЦИПИАЛЬНАЯ СХЕМА ОБВЯЗКИ ДВУХФУНКЦИОНАЛЬНОГО КОТЛА С НАСОСНЫМ ПОБУЖДЕНИЕМ

УЗЕЛ НАГРЕВАТЕЛЬНОГО ПРИБОРА С КРАНОМ ДВОЙНОЙ РЕГУЛИРОВКИ

УЗЕЛ НАГРЕВАТЕЛЬНОГО ПРИБОРА С ТРЕХХОДОВЫМ КРАНОМ

Установка расширительных баков в системах теплоснабжения

Расширительные баки в системах теплоснабжения бывают открытого и закрытого типов. Открытый расширительный бак устанавливают в системах с естественной и искусственной циркуляцией теплоносителя.

Закрытый расширительный бак устанавливают только в насосных системах отопления.

Открытый расширительный бак устанавливают в высшей точке системы отопления над разводящими магистральными трубопроводами.

Установку расширительных баков для гравитационных и насосных систем выполняют по разным схемам. В насосных системах необходимо, чтобы

Ннас < Натм + Нбака,

где Ннас, м вод.ст. - давление, развиваемое насосом;

Натм = 10 м вод.ст. - атмосферное давление, под которым находится расширительный бак открытого типа;

Нбака, м - геометрическая высота установки расширительного бака над обратным трубопроводом, где установлен насос.

Объем открытого расширительного бака зависит от вместимости системы и принимается в размере 4-5% вместимости системы с необходимым 30%-ным запасом. Ориентировочно можно быстро определить вместимость расширительного бака исходя из следующих данных:

на 1000 ккал приходится 8 л объема жидкости. Например:

Q = 30 кВт - тепловая нагрузка на дом, что составляет 25 800 ккал;

вместимость системы Vc = 25 800×0,008 = 206 л;

вместимость бака Vбaкa = 206×0,045 = 9,3 л;

Принимаем к установке расширительный бак вместимостью:

Vбaкa уст = 9,3×1,3 = 12 л.

Вместимость расширительного бака закрытого типа получается приблизительно на 15 % больше, чем открытого бака.

Предлагаем формулу для расчета объема расширительного бака закрытого типа:

где е - коэффициент объемного расширения воды в зависимости от температуры (табл. 2);

с - вместимость, л, системы отопления, включая вместимость труб, радиаторов, бойлеров, котла и т.д. (ориентировочно вместимость можно посчитать из условия 10-20 л на 1 кВт мощности);

Рi - гидростатическое давление, атм, на расширительный сосуд в точке подключения к обратной магистрали с запасом (Рi = Н + 5 м вод, ст.). При выборе бака его рабочее давление не должно быть меньше гидростатического давления с запасом (например, подающая магистраль проложена по чердаку на высоте 10 м, значит давление в сосуде не должно быть меньше, чем 1,5 ата), Рi = 10 + 5 = 15м вод. ст. (1,5 ата; 0,5 ати; 0,5 бар);

Pf - рабочее давление предохранительного клапана, оно должно быть обязательно больше Рi, Pf = Рi + 10 м.

Пример:

с = 500 л - вместимость системы;

е = 0,0359 - коэффициент объемного расширения воды, взятого из табл. 2 для t = 90°С;

Рi = 1,5 атм (15 м; 0,5 бар; 0,5 ати);

Pf = 5 атм - назначается по паспортным данным предохранительного клапана;

рабочий объем бака: V0 = 25,6 л.

К установке принимается бак (из табл. 1):

Код-301035;

Чертеж-507;

Диаметр Дy = 380;

Высота Н = 402;

рабочее давление бака - 2,5 ата (1,5 ати; 1,5 бар; 25 м вод. ст.), принято по паспортным данным больше, чем Рi = 1,5 ата. Для тех же самых условий объем расширительного бака открытого типа:

Vр.б = 0,045×500×1,3 = 30 л.

Ниже приведены справочные данные по подбору расширительного бака закрытого типа (мембранные) фирмы «Zilmet» (Италия).

Таблица 1

Расширительный бак закрытого типа

Рабочий объем, л

Код оборудования (заказ)

Чертеж

Размер, мм

Начальное давление в баке, ата

Дy

Н

4

301004

501

228

180

1,5

8

301008

502

228

295

12

301012

503

298

260

18

301018

504

298

365

2,0

22

301022

505

328

360

25

301024

506

328

405

35

301035

507

380

402

2,5

50

301050

508

380

537

80

301080

509

450

614

3,0

105

301105

510

500

668

150

301150

511

500

591

200

301200

512

600

860

3,5

250

301250

513

630

970

300

301300

514

630

1135

400

301400

515

630

1510

500

301500

516

750

1350

600

301600

517

750

1530

750

301750

575

750

1900

1000

3011000

576

1000

1900

Примечания:

1. Дy = 3/4" - диаметр подключаемого трубопровода для баков V £ 400 л;

Дy = 1" - диаметр подключаемого трубопровода для баков V = 500-600 л.

2. Максимальное рабочее давление бака с мембранной диафрагмой - 5 ата (4 ати; 4 бара; 50 м вод. ст.), т.е. для здания высотой 60 м установка расширительного бака мембранного типа не подойдет, надо устанавливать бак с компрессорной установкой или открытый расширительный бак.

3. Между точкой подключения расширительного бака закрытого типа и котлом не должно быть никакой запорной арматуры.

Таблица 2

Коэффициент объемного расширения воды

Температура,°С

е

Температура,°С

е

0

0,00013

65

0,0198

10

0,00027

70

0,0227

20

0,00177

75

0,0258

30

0,00435

80

0,0290

40

0,00782

85

0,0324

50

0,01210

90

0,0359

55

0,01450

95

0,0396

60

0,01710

100

0,0434

Таблица 3

Коэффициент использования общей вместимости бака

Рабочее давление предохранительного клапана Pf

Гидростатическое давление подключения Рi

ата

1,5

2,0

2,5

3,0

3,5

4,0

4,5

5,0

2.0

0,25

 

 

 

 

 

 

 

2,5

0,40

0,20

 

 

 

 

 

 

3,0

0,50

0,33

0,16

 

 

 

 

 

3,5

0,58

0,42

0,28

0,14

 

 

 

 

4,0

0,62

0,50

0,37

0,25

0,12

 

 

 

4,5

0,67

0,55

0,44

0,33

0,22

 

 

 

5,0

0,70

0,60

0,50

0,40

0,30

0,20

 

 

5,5

 

0,63

0,54

0,45

0,36

0,27

0,18

 

6,0

 

 

0,58

0,50

0.41

0,33

0,25

0,16

6,5

 

 

0,62

0,54

0,47

0,38

0,30

0,23

7,0

 

 

 

0,57

0,50

0,42

0,35

0,28

Примечание.

Рi = Н + 5 м вод. ст. (запас не меньше); Pf = Рi + 10 м вод. ст. (с таким давлением надо выбирать предохранительный клапан).

Использование пластинчатых теплообменников в системах горячего водоснабжения

ПРИНЦИПИАЛЬНАЯ СХЕМА ГОРЯЧЕГО ВОДОСНАБЖЕНИЯ
(без циркуляционного трубопровода)

ПРИНЦИПИАЛЬНАЯ СХЕМА ГОРЯЧЕГО ВОДОСНАБЖЕНИЯ
(с циркуляционным трубопроводом)

Примечание.

Для систем горячего водоснабжения предлагается использовать теплообменники фирмы SWEP.

Номенклатурный ряд теплообменников (от 40 до 4000 л водопотребления) позволяет обеспечить любые потребности заказчика. Теплообменники компактны и для небольших расходов имеют размер записной книжки или электрического счетчика. Они могут работать с баком-накопителем и без него, как представлено на схеме. Теплообменники выпускаются разборные и неразборные. Для жесткой неподготовленной воды рекомендуется устанавливать разборный теплообменник для того, чтобы была возможность проводить профилактические работы.

Теплообменники комплектуются из стальных пластин, которые имеют длительный срок работы. Подбор необходимого теплообменника входит в стоимость оборудования, фирма оказывает услуги по установке теплообменников.

ПРИНЦИПИАЛЬНАЯ СХЕМА ГОРЯЧЕГО ВОДОСНАБЖЕНИЯ С ЦИРКУЛЯЦИОННЫМ ТРУБОПРОВОДОМ И ИСПОЛЬЗОВАНИЕМ РЕЛЕ ПРОТОКА

1 - котел; 2 - термостат; 3 - трехходовый клапан; 4 - накладной датчик температуры; 5 - теплообменник; 6 - реле протока; 7 - насос; 8 - расширительный бак

Примечание.

Реле протока позволяет включить в работу циркуляционный насос только при наличии водоразбора.

Примеры решения отопления жилого дома

Основные показатели

Наименование здания (сооружения), помещения

Объем, м3

Периоды года при ТН°С

Расход теплоты, Вт (ккал/ч)

Расход холода, Вт (ккал/ч)

Установленная мощность электродвигателя, кВт

на отопление

на вентиляцию

на горячее водоснабжение

общий

Система отопления

 

-26

32,310 (27,790)

 

 

32,310 (27,790)

 

 

 

 

 

 

 

 

 

 

 

 

 

 

 

 

 

 

 

 

Сопротивление теплопередаче наружных ограждений R, (м2×°С)/Вт

Наименование

R

Стена, м:

 

выше 1,8

0,85

до 1,8

0,49

Чердачное перекрытие

1,58

Окно

2,91

Полы на грунте

По зонам

Дверь

0,23

Проект отопления разработан на основании архитектурно-строительных чертежей в соответствии со СНиП 2.04.05-91*, СНиП 2.08.01-89* и Сводом правил по проектированию автономных систем инженерного оборудования.

Расчетная зимняя температура наружного воздуха t = -10°С. Внутренняя температура принята в соответствии со СНиП 2.08.01-89*:

t = 22°С - жилые комнаты угловые;

t = 20°С - жилые комнаты;

t = 18°C - кухни;

t = 16°С - кладовые;

t = 18°С - лестничная клетка;

t = 5°С - кладовая.

Коэффициенты сопротивления теплопередаче ограждающих конструкций определены в соответствии со СНиП II-3-79*.

Источник теплоснабжения для системы отопления - котел на твердом топливе с номинальной теплопроизводительностью Q = 33 800 Вт (29 070 ккал/ч).

В здании запроектирована однотрубная система отопления с верхней разводкой с естественной циркуляцией теплоносителя.

В качестве нагревательных приборов установлены чугунные радиаторы МС-140-108. Для монтажного регулирования на узле подключения к подающей и обратной магистрали установлены краны шаровые латунные 11 Б27П.

Воздухоудаление из системы предусмотрено через расширительный бак, установленный на чердаке. Расширительный бак необходимо заизолировать изделиями из минеральной ваты. Вместимость системы отопления составляет 615 л, вместимость расширительного бака - 35 л.

Главный стояк необходимо заизолировать изделиями из минеральной ваты. Все магистральные трубопроводы следует проложить с уклоном 0,005.

ПЛАН 1-ГО ЭТАЖА НА ОТМ. 0.000

ПЛАН 2-ГО ЭТАЖА НА ОТМ. 2.620

ПЛАН 3-ГО ЭТАЖА НА ОТМ. 5.620

ПЛАН МАНСАРДЫ

СХЕМА СИСТЕМЫ ОТОПЛЕНИЯ

Примечание.

Подающий трубопровод системы отопления, проложенный на мансардном этаже в пределах неотапливаемого чердака, заизолировать изделиями из минеральной ваты.

Трубопроводы, применяемые в системах отопления и горячего водоснабжения

Для автономных систем инженерного оборудования (систем отопления и горячего водоснабжения) применяют:

стальные водогазопроводные трубы 3262-85 (черные и оцинкованные для систем горячего водоснабжения);

медные трубы (для отопления);

пластиковые (для отопления и горячего водоснабжения).

Использование стальных трубопроводов традиционно, они эксплуатируются в системах уже давно.

Медные трубопроводы отличаются самым низким коэффициентом шероховатости (Кмеди = 0,0000015 м) по сравнению со сталью (Кстали = 0,0002 м), а пластиковые трубы - Кпласт. = 0,000007 м. Такой низкий коэффициент шероховатости позволяет работать на трубопроводах маленьких диаметров (Ду = 8; 10 мм) для стояковых участков и соответственно на два порядка меньше для магистральных трубопроводов по сравнению со стальными трубопроводами. При работе с медными трубами надо иметь в виду, что в качестве нагревательных приборов следует использовать стальные панельные радиаторы, а при использовании алюминиевых приборов - устанавливать в месте соединения трубопровода с нагревательным прибором стальную оцинкованную пробку. Выполнение этих условий позволит избежать явлений электромагнитной коррозии, которая возникает при прямом соединении меди с алюминием. При использовании медных труб следует устанавливать арматуру из цветных металлов. Ведущие фирмы, производители арматуры (как «HERZ»), специально для этих целей разработали и выпускают всю необходимую гарнитуру для работы с медными и пластиковыми трубами.

Рынок пластиковых труб представлен несколькими фирмами, которые организуют совместные производства с зарубежными фирмами и внедряют отработанные технологии в наше производство. На Западе доля использования полимерных труб в системах отопления и горячего водоснабжения растет и составляет от 40 до 60%. Полимерные трубы легки, удобны в транспортировке, монтаже, долговечны. Новые технологии в производстве труб позволяют работать с температурой до 95°С и давлением до 10 атм. Для отопления полов используют поливиниловые трубы, которые укладывают на залитый бетоном пол со специальной конструкцией составляющих слоев. Рекомендуемая температура теплоносителя для отопления полов 45-55°С. Необходимо, чтобы температура на поверхности пола была не более 30-32°С, это обусловлено санитарно-гигиеническими требованиями. Оптимальный шаг укладки труб в полу 150 мм, обслуживаемая зона пола не более 10-15 м2 от одного штуцера распределительной гребенки. Для обеспечения температурного режима теплоносителя для обогрева полов рекомендуется распределительные коллекторы присоединять к циркуляционному трубопроводу системы горячего водоснабжения с установкой регулирующих клапанов с термоголовками, с помощью которых поддерживается заданная температура.

Другой вариант подготовки теплоносителя на отопление пола -от обратного трубопровода системы отопления с установкой смесительного клапана и небольшого циркуляционного насоса, работающего в этом контуре.

Для вертикальных систем отопления рекомендуется использовать трубопроводы из полипропилена с алюминиевыми вставками. Вставки решают проблему линейного расширения трубопровода, в связи с чем вопрос компенсации тепловых удлинений можно решать так же, как и для труб стальных водогазопроводных.

Без металлических вставок у пластиковых труб сразу сужается область применения. В системах горячего водоснабжения они отлично показали себя за продолжительный срок эксплуатации, так как температурный режим теплоносителя вполне соответствует условиям использования труб. В системах отопления для таких труб снижается рабочая температура теплоносителя до 70°С, при более высоких параметрах резко уменьшается срок эксплуатации труб.

Другой отрицательный фактор заключается в необходимости решать конструктивный вопрос тепловых удлинений. Все эти проблемы требуют серьезного расчета. При выборе пластиковых труб к исполнению необходимо ознакомиться с паспортными данными рабочих режимов по температуре и давлению, с коэффициентом линейного расширения, определяющим тепловые удлинения трубы. Высокий коэффициент линейного расширения (а = 0,15 мм/м×°С) приводит к тому, что крепления трубопроводов (конечно, учитывая диаметр трубопровода) необходимо устанавливать через каждые 500 мм. Теплоотдача пластиковых труб (по опытным данным) почти ничем не отличается от теплоотдачи стальных труб.

Самые большие представительства фирм по производству пластиковых труб: «Аквотерм», Объединенные производства Центральной России (ПО ЦЕНТРОС), «Китек», «Unipipe».

Коллекторная система отопления с горизонтальной разводкой полиэтиленовых труб «FENPEX» с защитным гофрированным чехлом

Система чехольных труб «FENPEX» применяется в центральных и индивидуальных системах отопления и изготавливается на предприятии «FENTEK» (Турция) в соответствии с международными стандартами.

Трубы «FENPEX» сделаны из полиэтилена с очень плотной скрещивающей карбонной связью и образуются из двух входящих друг в друга труб. Трубы «FENPEX» в отличие от известных технологий изготавливаются с применением метода электронной бомбардировки, скрещивающая карбонная связь придает трубам отличные механические свойства, поэтому при изготовлении «FENPEX» достигаются идеальная эластичность, долгий срок эксплуатации (свыше 50 лет) и безопасность при давлении 10 бар и температуре 95°С.

Внутренняя труба РЕХ-с (VPE-c) находится в гофрированном чехле, сделанном из плотного полиэтилена (HDPE). Этот чехол выдерживает нагрузку 250 Н/мм, поэтому находящаяся внутри труба защищена от внешних ударов, обеспечена теплоизоляцией, имеет возможность линейно расширяться без повреждения при изменении температуры.

Для присоединения труб к радиатору или коллектору (гребенке) используются специальные резьбовые латунные фитинги. Труба подсоединяется к фитингу с помощью цангового разрезного кольца и накидной гайки.

При монтаже трубы «FENPEX» перед грунтовкой укладывают непосредственно на бетон (или под деревянный пол). При завершении грунтовочных работ и при необходимости замены труб находящаяся в чехле труба РЕХ может быть заменена на другую без вскрытия пола. Наличие красных и синих чехлов позволяет легко различать прямую и обратную линии.

Трубы «FENPEX» рекомендуется использовать при двухтрубной системе отопления. При этом прямой и обратный стояки системы отопления проходят снизу вверх от котельной до самой верхней квартиры (комнаты). Раздача горячей воды от стояка к радиаторам производится с помощью коллекторов (гребенок) диаметром 1 дюйм с числом отводов от 2 до 5 диаметром 1/2 дюйма. Трубы «FENPEX» подсоединяются следующим образом (см. рисунок): от входного коллектора - к нижнему входу радиатора и от противоположного нижнего выхода радиатора - к выходному коллектору. Соединение должно быть по возможности коротким и без натяжения. Каждый отвод коллекторов снабжен собственным шаровым вентилем. Трубы, выходящие от коллектора, прикрепляют к полу специальными зажимами.

К достоинствам коллекторной системы с горизонтальной разводкой труб «FENPEX» можно отнести:

существенную экономию теплоты за счет возможности установки термостатирующего регулятора на каждом раздающем коллекторе;

быстрый и простой монтаж системы;

неподверженность коррозии;

возможность устанавливать различный уровень обогрева каждой комнаты.

РАСПРЕДЕЛИТЕЛЬ КОНТУРОВ НАГРЕВА
(латунный)

Количество контуров

2

3

4

5

6

7

8

9

10

11

12

Длина L, мм

190

245

300

355

410

465

520

575

630

685

740

С шаровым краном

Длина L + 62 мм

С наконечником

Длина L + 43 мм

Общая длина

295

350

405

460

515

570

625

680

735

790

845

Максимальная длина с РК

Тса = 115мм

Максим, глубина с сервоприводом

Тса = 120 мм

КОНСТРУКЦИЯ ГРЕЮЩЕГО ПОЛА (СХЕМА)

Температурный шов

1 - пластмассовый гвоздь; 2 - профильная полоса; 3 - дюбель; 4 - анкер; 5 - гильза; 6 - отопительная труба; 7 - теплоизоляция; 8 - стяжка пола

КОНСТРУКЦИЯ ГРЕЮЩЕГО ПОЛА (РАЗРЕЗ)

1 - гидроизоляция; 2 - рантовая лента; 3 - пленка рантовой ленты; 4 - отопительная труба; 5 - цементно-песчаная стяжка пола; 6 - алюминиевая фольга; 7 - твердый пенополиуретан; 8 - дополнительная алюминиевая фольга; 9 - звукоизоляция.

10 - дополнительная изоляция; 11 - теплоотражающая пленка; 12 - вспененный полистирол; 13 - дополнительная теплоизоляция; 14 - дополнительная полиэтиленовая пленка толщиной 0,1 мм.

Примечание.

Толщина теплоизоляционных слоев определяется расчетом.

Отопительные приборы в системах теплоснабжения

Для автономных систем отопления используется полный набор отопительных приборов отечественного и зарубежного производства. Отопительные приборы должны не только отвечать необходимым теплотехническим и гидравлическим требованиям, но и вписываться в современный дизайн.

Чугунные отопительные приборы, отвечая необходимым теплотехническим требованиям, обладают высокой тепловой инерционностью и выдерживают отсутствие необходимой водоподготовки. Самое малое гидравлическое сопротивление приборов позволяет устанавливать их в системах с естественной гравитацией одноэтажных зданий в тех случаях, когда котел и отопительный прибор находятся на одном уровне. В настоящее время на рынке появились чугунные радиаторы итальянского производства высочайшего качества и дизайна. Для систем с естественной циркуляцией рекомендуется брать к установке приборы с расстоянием между ниппелями 300 мм, так как это увеличит расстояние между центром нагрева котла и центром охлаждения прибора, что соответственно способствует циркуляции теплоносителя.

Стальные отопительные приборы представлены фирмами: «Пурмо» (Польша), «Компакт» Москва), «Radik Klasik» (Чехия), «Свартеплотехника» (российско-германское производство, г. Тверь), «Vogel» (Австрия) и др. Радиаторы имеют четыре входных штуцера диаметром 1/2", комплектуются клапаном-воздухоотводчиком, представлены широким номенклатурным рядом по длине и большим разнообразием по высоте. Польские приборы «Пурмо» имеют самый разнообразный высотный ряд: 300, 400, 500, 600, 900 мм. Для строений с низкими подоконными проемами представлены конвекторы настенного и напольного вариантов следующего высотного ряда: 70, 140, 210, 280 мм.

Стальные панельные радиаторы выпускаются одно-, двух- и трехпанельные. Для установки приборов в гравитационных системах рекомендуется выбирать однопанельные радиаторы с меньшим гидравлическим сопротивлением. По сравнительным ценовым характеристикам приборы «Пурмо» наиболее выгодны.

Алюминиевые радиаторы используются следующих видов: PC, РН (Ступинский завод); «Калидор, mix» (итальянские); «Изотерм» (конвекторы, Санкт-Петербург) и др.

Необходимо иметь в виду, что при установке алюминиевых радиаторов соединять их со стальными трубами надо через стальную оцинкованную пробку.

Стальные и алюминиевые приборы более требовательны к водоподготовке, но учитывая то, что в частных домах никакой водоподготовки не предусматривается, рекомендуем не сливать воду в конце отопительного периода, а пользоваться постоянным объемом циркулирующей воды и доливать ее в очищенном и отстоянном виде.

Как показала практика, при естественной циркуляции отопительные приборы можно соединять на сцепке. Подсоединение штуцеров необходимо выдержать диагональное, сцепку - выполнить на порядковый номер больше, чем диаметр подводки. В системах с естественной циркуляцией можно обвязывать приборный узел с замыкающим участком (в однотрубных системах) и с регулирующим пробковым краном на подводке, но лучше делать проточный вариант обвязки приборного узла. Арматуру рекомендуется устанавливать для монтажной регулировки на стояке, можно внизу и вверху в зависимости от величины избыточного давления на стояк. Теплоотдачу нагревательного прибора в этом случае регулируют по одному прибору на стояке, самому необходимому (например, спальня).

В теплоноситель можно добавлять незамерзающие компоненты, что позволит делать перерывы в использовании системы отопления как в естественном, так и насосном вариантах. Для этих целей хорошо использовать жидкость «Арктика». Не рекомендуется заливать никакие виды масла. Повышенная вязкость масла делает невозможным запуск системы при естественной циркуляции теплоносителя.

Насосы циркуляционные в системе теплоснабжения

Для экономии металлоемкости системы, качественного регулирования теплоотдачи отопительных приборов, использования современных отопительных приборов, имеющих повышенное сопротивление, в системах отопления используются циркуляционные насосы. Насосы зарубежного производства намного превосходят по своим техническим характеристикам, номенклатурному ряду и, главное, по бесшумности работы все отечественные образцы. В качестве самых распространенных и хорошо зарекомендовавших себя насосов на нашем рынке можно предложить насосы фирмы Грундфос» (Германия), «Вило» (Германия) и «Saer» (Италия). Все насосы имеют удобные рабочие характеристики, обеспечивающие широкий диапазон выбора. Для малоэтажных жилых домов диапазон работы насосного агрегата по производительности и напору:

Q = 0,5-3,0 м3/ч;

Н = 5000-30 000 Па.

Для правильного выбора рабочей точки насосной системы предлагается следующий метод:

характеристика системы отопления (из расчета):

G1 = 1200 кг/ч =1,2м3/ч;

Н1 = 500 кгс/м2 = 5000 Па;

с учетом коэффициента запаса:

G2 = G1×К3 = 1,2×1,1 = 1,32 м3/ч;

Н2 = Н1× К3,нас = 500×1,21 = 605 кгс/м2.

На графике насосной установки отмечаем характерные точки рабочей сети системы отопления (G1, Н1) и (G2, Н2). Между ними проводим прямую и на пересечении ее с кривой, характеризующей работу насосной установки, проводим рабочую точку Gраб, Нраб.

Рабочая точка непременно должна лежать на пересечении этих двух характеристик (сети и насоса). В противном случае следует посмотреть другой тип насосной установки или пересмотреть

расчетные данные системы, увеличив или уменьшив ее гидравлическое сопротивление.

Насосы указанных фирм многоскоростные (трех или пяти), монтируются на трубе с помощью муфтового или фланцевого соединения как на подающей (с рабочими параметрами теплоносителя не более 120°С), так и на обратной воде.

ТЕХНИЧЕСКАЯ ХАРАКТЕРИСТИКА НАСОСА «ГРУНДФОС» UPS 25

Принимается насос «Грундфос» UPS 25:

Q = 1,25 мУч;

Н = 0,58 м вод. ст. (5800 Па, 580 кгс/м2);

N = 70 - 30 Вт;

п = 2500 - 1450 об/мин;

J = 0,33-0,15 А;

R = 3/4" (муфтовое соединение).

Для работы насоса в системе отопления необходимо предусматривать установку резервного насоса, который обычно устанавливается на обводной линии с запорной арматурой. Для удобства решения этой проблемы фирмы разработали сдвоенные насосы, т.е. в одном корпусе сблокировано два электродвигателя. При выходе одного из строя в работу автоматически включается другой. Сдвоенные насосы поставляются в комплекте с арматурой (обратным клапаном). При использовании в системе отопления циркуляционного насоса рекомендуется оставлять байпасную линию, которой можно воспользоваться при отсутствии электроэнергии на объекте. Включив байпас, можно обеспечить минимальную циркуляцию теплоносителя, которая позволит не заморозить систему.

Более подробная информация по техническим и ценовым показателям приведена в каталоге.

Арматура, используемая в системах теплоснабжения

АРМАТУРА HERZ

РЕКОМЕНДАЦИИ ПО ВЫБОРУ ЗАПОРНОЙ АРМАТУРЫ, ИСПОЛЬЗУЕМОЙ В СИСТЕМАХ ОТОПЛЕНИЯ

1. Вентиль запорный STROM АХ 4115.

Диаметры: Ду = 10; 15; 20; 25; 32; 40; 50; 65; 75 мм.

Назначение: запорная арматура на стояке, на магистрали.

Вентиль регулировочный устанавливается как дополнительная арматура при установке регулятора расхода.

2. Вентиль ручной GP 5523 (прямой), GP 5524 (угловой).

Диаметры: Ду = 10(3/8"); 15(1/2"); 20(3/4") мм.

Исполнение: прямое, угловое.

Назначение: вентиль ручной с фиксированной настройкой устанавливается на подводке к нагревательному прибору.

В расчет принимается сопротивление полностью открытого вентиля. Затекание воды в прибор определяется из учета сопротивления полностью открытого вентиля. Вентиль имеет 4 настроечных степени:

«О» - полностью закрыт;

«4» - полностью открыт.

Промежуточные ступени (1,2,3) устанавливаются при необходимости при монтажной регулировке.

3. Муфта быстроразъемная 4144.

Диаметры: Ду = 10(3/8"); 15(1/2"); 20(3/4") 25(1"); 32(11/4") мм.

Назначение: муфта устанавливается на подводке к нагревательному прибору (сгон).

4. Термостатическая головка 9230/60 (с встроенным датчиком);

термостатическая головка 7430/60 (с выносным датчиком).

Назначение: термостатическая головка устанавливается на клапане, с ее помощью можно фиксировать желаемую температуру в помещении. В жилых домах, где оконные проемы закрыты шторами, необходимо ставить термостатическую головку с выносным датчиком, который позволяет следить за изменением температуры в помещении.

Головка ручного маховика имеет 8 настроечных положений:

крайняя позиция (*) - клапан самостоятельно открывается при температуре в помещении 6°С и предотвращает замерзание воды;

крайняя позиция (6) - соответствует максимальному значению температуры +30°С. Диапазон вращения головки против часовой стрелки от позиции (*) до позиции (6).

Термостатическая головка с выносным датчиком применяется тогда, когда радиатор заставлен или закрыт и постоянный датчик недоступен. Выносные датчики используются с длиной капилляра 2000 мм (заказ 7330-2) и 5000 мм (заказ 7330-5).

Термостатические головки применяются со всеми видами арматуры фирмы «ГЕРЦ» (Ду = 10-25 мм), которые применяются для термостатического управления. Головку термостата и дистанционный датчик следует устанавливать в горизонтальном положении для обеспечения оптимального регулирования комнатной температуры и наименьшего влияния теплового потока от трубопроводов.

5. Клапан термостатический TS-E-7723.

Диаметры: Ду = 15(1/2"); 20(3/4") 25(1") мм.

Исполнение: прямое.

Назначение: клапан термостатический с малым сопротивлением применяется в однотрубных системах отопления с механическим побуждением.

Прямое исполнение установки клапана используется при строительной толщине нагревательного прибора не более 50 мм или при установке нагревательного прибора в строительной нише. В остальных случаях рекомендуется принимать угловое исполнение клапана.

Прямое

Угловое

В расчете брать сопротивление клапана, исходя из:

КV = 5,1 м3/ч при DР клапана = 100 кПа (1 бар, 1 атм, 10 м вод. ст.), т.е. максимальная пропускная способность клапана составляет 5,1 м3/ч при перепаде давления на клапане 10 200 кгс/м2.

Отсюда: характеристика гидравлического сопротивления клапана S = H/G2 = 10200/51002 = 3,9×10-4.

Характеристика гидравлического сопротивления и коэффициент местного сопротивления связаны между собой соотношением S = А×x.

Отсюда x = S/А,

где А - удельное гидродинамическое давление на участке, кгс/м2/ (кг/ч)2, возникающее при расходе воды 1 кг/ч.

Характеристика гидравлического сопротивления не зависит от диаметра клапана, т.е. при полностью открытом клапане для Ду = 15; 20; 25 мм, S = 3,9×10-4 кгс/м2/ (кг/ч)2.

Это сопротивление клапана надо брать в расчет, когда определяется характеристика гидравлического сопротивления через приборный участок, затем через замыкающий участок, после чего определяется затекание воды в прибор. Этой информацией можно пользоваться при монтажной регулировке.

6. Вентиль ручной HERZ-AS (AS-T-90).

Диаметры: Ду = 15(1/2"); 20(3/4") 25(1") мм.

Исполнение: проходной, угловой.

Область применения: однотрубные, двухтрубные системы отопления.

Назначение: регулирование расхода теплоносителя через нагревательный прибор. Клапан устанавливается в полностью открытом положении, в расчет берется сопротивление при полном открытии. Приведенные прямые на номограмме служат для определения сопротивления при монтажной регулировке.

Вентиль ручной HERZ-AS имеет такое же назначение, как и HERZ-GP, разница заключается лишь в диапазоне рабочих расходов, HERZ-AS (AS-T-90) работает на больших расходах (Ду = 25; 32 мм) и имеет возможность двойной регулировки.

7. Параллельная задвижка 4112 (двухпластинчатая задвижка со сливом).

Диаметры: Ду = 10(3/8"); 15(1/2"); 20(3/4"); 25(1"); 32 (11/4"); 40 (11/2"); 50 (2"); 65 (21/2"); 80 (3") мм.

Исполнение: муфтовое.

Назначение: устанавливается на магистральных трубопроводах и на стояках. Задвижка может заказываться с двумя отверстиями (для слива) и одной пробкой с резьбой.

8. Фильтр 4111.

Диаметры: Ду = 15(1/2"); 20(3/4"); 25(1"); 32 (11/4"); 40 (11/2"); 50 (2"); 65 (21/2"); 80 (3") мм.

Назначение: фильтр тонкой очистки устанавливается в основании стояков и перед клапанами системы автоматики для улавливания загрязнений. При использовании регулирующих клапанов с термостатическими головками у приборов системы отопления установка фильтров необходима. Фильтры выпускаются с сетками отверстий 0,4 и 0,75 мм. Фильтры могут быть установлены горизонтально или вертикально.

9. Задвижка параллельная 4112.

Диаметры: Ду = 15(1/2"); 20(3/4"); 25(1"); 32 (11/4"); 40 (11/2"); 50 (2"); 65 (21/2"); 80 (3") мм.

Исполнение: муфтовое.

Назначение: устанавливается на магистральных трубопроводах. В корпусе задвижки имеется отверстие, куда ввинчена пробка. На место пробки вставляется спускной кран для присоединения шланга для опорожнения системы. Задвижку можно заказать только с ввинченной пробкой или со спускным краном в комплекте.

10. Узел подключения для компактных отопительных приборов Герц-3000 (3000/3050).

Диаметры: радиаторное присоединение Ду = 20(3/4") мм;

                   трубное присоединение Ду = 20(3/4") мм.

Назначение: устанавливается на базе компактных панельных радиаторов типа VN 4000 NTR (Австрия). Этот радиатор оснащен регулировочным вентилем, встроенным термостатом, смонтированными на заводе заглушками и пробками для удаления воздуха. Рекомендуется использовать при горизонтальной разводке, с трубопроводами, заложенными в полу, или при плинтусной разводке.

11. Термостатическая головка ГЕРЦ (7230/60).

Назначение: устанавливается непосредственно на термостатическом клапане. Есть вариант установки термоголовки со встроенным клапаном с присоединительной резьбой или с зажимной обоймой и креплением на защелки.

12. Термостатическая головка с выносным датчиком 7430.

Исполнение: состоит из термостата с жидкостным датчиком, трубки капилляра и дистанционного датчика. Механическое закрывание.

Назначение: применяется в тех случаях, когда нагревательный прибор закрыт экраном или шторами (термостатическая головка должна быть защищена от прямого воздействия теплового потока, когда такой возможности нет - устанавливают выносной датчик).

Поставляется с длиной капилляра 2 и 8 м.

12а. Термостат с дистанционным датчиком 7460.

Назначение и исполнение то же, что и у 7430, но без механического закрывания.

13. Клапан трехходовой для однотрубных систем CALIS.

Диаметры: Ду = 15(1/2"); 20(3/4"); 25(1") мм.

Назначение: устанавливается в однотрубных системах отопления на обвязке нагревательного прибора при наличии замыкающего участка. Клапан CALIS служит для регулирования количества воды, проходящей через нагревательный прибор. Расчет вести при 60% пропускной способности клапана. Расчетный перепад давления на клапане считать по полному расходу воды на стояке по формуле

DРкл. = (Gcт/KVC)2×9,81×104, Па,

где Gcт - расход воды на стояке, м3/ч;

KVC - пропускная способность клапана при 60 % = 1,8 м3/ч.

14. Клапан четырехходовой VUA-40 (7786).

Диаметры: Ду = 15(1/2"); 20(3/4") мм.

Назначение: используется в однотрубных системах отопления. Этот клапан предназначен для радиаторов с типом подводки «снизу посередине».

Распределение потока: 50% - в радиатор, 50% - через байпас.

15. Вентиль регулировочный STROMAX GM (4215).

Назначение: устанавливается для регулирования перепада давления на стояке.

Измерительные штуцеры регулировочного вентиля поставляются с пробками.

16. Прибор измерительный (8901/02).

Назначение: устанавливается вместе с вентилем регулировочным; оснащен цифровым индикатором, диапазон измерения перепада давления от 0 до 700 кПа (70 м вод. ст.).

17. Вентиль регулировочный STROMAX R (4117).

Диаметры: Ду = 15(1/2"); 20(3/4"); 25(1"); 32 (11/4"); 40 (11/2"); 50 (2"); 65 (21/2"); 80 (3") мм. Исполнение: муфтовое.

Назначение: устанавливается только с настройкой на расход.

Регулировочная арматура устанавливается на магистралях и стояках по специальному заказу; 4117 М (с измерением перепада давления; 4117 51 - 4117 58).

18. Гарнитура подключения HERZ-2000 (7175/6330/7728).

Диаметры: Ду = 15(1/2") мм.

Назначение: устанавливается в однотрубной системе отопления на обвязке нагревательного прибора. 50% воды стояка проходит через прибор, 50% - через байпас.

Поступление воды в радиатор может регулироваться с помощью винта на корпусе. Необходимо произвести расчет длины соединительной трубки:

L = LЗУ - L1 = 600 - 26 = 574 мм ;

L - длина соединительной трубки;

LЗУ - расстояние между ниппелями радиатора;

L1 - характерный размер (7728 АС = 26 мм).

При установке клапана в двухтрубной системе 100 %-ный расход воды идет через прибор. На корпусе байпаса обозначена цифра «50» или «100», которая определяет, для какой системы, однотрубной или двухтрубной, предназначено изделие. При расчете выбор клапана определяется характеристикой термостатического режима, их 10. Каждой характеристике соответствует свой перепад давления при одном и том же расходе. Например: при расходе на прибор 50 кг/ч характеристика «1» обеспечивает перепад давления на клапане 15 кПа (1500 кгс/м2), а характеристика «10» при том же расходе и полностью открытом клапане имеет перепад давления 0,15 кПа (15 кгс/м2).

Если термостат находится в положении «О», регулирующий клапан ГЕРЦ-2000 для двухтрубных систем отопления рекомендуется использовать для горизонтальных разводок как в тупиковом, так и в попутном вариантах. При закрытых регулирующем вентиле и термостатическом клапане радиатор может быть демонтирован во время работы системы.

19. Термостатическая головка с дистанционной регулировкой 9330. Назначение: устанавливается на любой тип регулирующего клапана, когда головка термостата находится в зоне действия тепловых потоков (шторы, защитный экран).

Длина капиллярной трубки 2; 5; 8 м. Термостат ГЕРЦ служит датчиком и регулятором комнатной температуры. Устройство дистанционной настройки располагается в доступном месте таким образом, чтобы окружающий воздух мог свободно поступать к датчику.

20. Регулятор расхода 4001.

Диаметры: Ду = 15(1/2"); 20(3/4"); 25(1") мм.

Назначение: устанавливается на насосных системах, автоматически ограничивает расход до расчетного и первоначально установленного параметра, все колебания давления сглаживаются в пределах до 120 кПа (12 м вод. ст.).

Существует диаграмма преднастройки, с помощью которой определяется преднастройка клапана для заданного расхода воды на стояк, при этом не имеет значения, какой перепад давления потребуется корректировать.

21. Кран сливной 4119.

Диаметры: Ду = 10(3/8"); 15(1/2"); 20(3/4") мм.

Назначение: опорожнение стояков и магистралей, есть возможность присоединения сливного шланга. Кран исполняется с наружными резьбами, одна сторона ввинчивается в сливную магистраль или стояк, другая - закрывается накидной пробкой, которая при необходимости выкручивается и нацепляется шланг.

22. Клапан термостатический ГEPЦ-TS-90-V (7723 V).

Диаметр: Ду = 15(1/2") мм.

Исполнение: прямое, угловое.

Назначение: это термостат в комплекте для двухтрубных систем состоит из термостатической головки ГЕРЦ-1 и проходного клапана ГЕРЦ-Т8-90-1 с плавной предварительной настройкой, которая защищена от постороннего вмешательства. Степень настройки определяется расчетом, максимальная возможность коррекции перепада давления на клапане при расходе на прибор 50 кг/ч составляет

d Р = 0,5-2,0 кПа (50-200 кгс/м2).

Если в основании стояка двухтрубной системы отопления установлен регулятор расхода, который корректирует разницу перепада давлений по стоякам всей системы, то клапан термостатический ГEPЦ-TS-90-V выравнивает разницу давлений по высоте, т.е. выполняет роль шайбирующего устройства, выравнивая гравитационную составляющую:

d Pклапане = Нрасп - Нпотер + DРс.

Для десятиэтажного дома гравитационная составляющая (при Т1 - Т2 = 95 - 70°С) определяется величиной DРс = 2400 Па (240 кгс/м2), поэтому устанавливать клапан ГEPЦ-TS-90-V на двухтрубных системах рекомендуется в пределах 8-10 этажей. Если в основании стояков нет регулятора расхода, то на термостатический клапан падает кроме гравитационной составляющей еще и коррекция невязки по стоякам системы, а это значительно снижает возможность установки клапана на многоэтажном здании до 3-5 этажей. Необходим расчет.

23. Вентиль запорный HERZ-RL1 (3723).

Диаметры: Ду = 10(3/8"); 15(1/2"); 20(3/4") мм.

Исполнение: проходной, угловой.

Назначение: перекрывает обратный поток воды, при одновременном перекрытии клапана (положение «0») нагревательный прибор может быть снят во время работы системы. Если необходима преднастройка обратного клапана или наполнение и опорожнение отопительного прибора через обратный клапан, рекомендуется устанавливать клапаны HERZ-RL5.

24. Вентиль запорный HERZ-RL5 (3924).

Диаметры: Ду = 10(3/8"); 15(1/2"); 20(3/4") мм.

Исполнение: проходной, угловой.

Назначение: такое же, как у клапана HERZ-RL1 (см. выше). Отличие заключается в том, что клапаном HERZ-RL5 можно отрегулировать напор воды на прибор, он имеет 10 настроечных положений и может дополнительно к клапану с термостатической головкой корректировать невязку по стоякам и по высоте. При установке вентиля HERZ-RL5 можно не устанавливать клапан регулирующий с термостатической головкой на всех нагревательных приборах в помещении, достаточно установить его на 50% приборов. На тех приборах, где клапан не будет установлен, коррекцию по давлению выполнит запорный вентиль HERZ-RL5.

25. Клапан термостатический ГЕРЦ-Т8-90 (7728).

Диаметры: Ду = 10(3/8"); 15(1/2") мм.

Исполнение: угловой, специальная модель.

Назначение: комплект регулирующего клапана с термостатической головкой устанавливается на подводке нагревательного прибора двухтрубных систем отопления.

26. Регулятор перепада давления и расхода 4002.

Диаметры: Ду = 10(3/8"); 15(1/2"); 20(3/4"); 25(1"); 32 (11/4"); 40 (11/2") мм.

Назначение: устанавливаются в основании стояков двухтрубных систем отопления при оснащении системы регулирующими клапанами с термоголовками. Регулятор ограничивает расход на стояке (как и клапан 4001) и автоматически поддерживает перепад давления на стояке. Регулятор настраивает перепад давления на стояке от 3 до 14 кПа (300-1400 кгс/м2). При известном расходе воды на стояк и перепаде давления на этот стояк определяется величина предварительной настройки, которая устанавливается при монтаже.

27. Клапан четырехходовой VTA-40 (7767).

Диаметры: Ду = 15(1/2"); 20(3/4") мм.

Назначение: четырехходовой термостатический клапан с одноместным присоединением (установка на радиатор «вниз сбоку»). Рекомендуется использовать при горизонтальных разводках двухтрубных систем отопления. Клапан соединяется с радиатором посредством ланцетной трубки, L = 290 мм.

Для установки клапана на стальные панельные радиаторы типа ПУРНО (Польша), «Компакт» (завод «Мосварт»), Vogel and Noot (Австрия) необходимо дополнительно установить перегородку (вставку) в ниппель радиатора.

СТРУКТУРНАЯ СХЕМА ВОЗМОЖНОГО ПРИМЕНЕНИЯ РЕГУЛИРУЮЩЕЙ АРМАТУРЫ В ОДНОТРУБНОЙ СИСТЕМЕ ОТОПЛЕНИЯ

СТРУКТУРНАЯ СХЕМА ВОЗМОЖНОГО ПРИМЕНЕНИЯ РЕГУЛИРУЮЩЕЙ АРМАТУРЫ В ДВУХТРУБНОЙ СИСТЕМЕ ОТОПЛЕНИЯ

Длинноволновые электрические отопительные приборы потолочного крепления «Эколайн»

Длинноволновые электрические обогреватели потолочного крепления «Эколайн» представляют собой широко известный на Западе, но принципиально новый в России вид отопительных приборов.

КОНСТРУКЦИЯ

Обогреватели состоят из прямоугольного металлического корпуса с элементами крепления к потолку, обращенной к верхней части прибора теплоизолирующей прокладки и обращенной к полу теплоизлучающей пластины, в которую вмонтирован ТЭН. Корпуса обогревателей могут окрашиваться в заводских условиях в 60 цветов по желанию заказчика.

Обогреватели линии «Эколайн Комфорт» имеют корпус со скругленными краями. Этот корпус практически не имеет на себе теней от освещения, что позволяет удачно вписывать их в любой интерьер. Дизайн обогревателей «Эколайн Комфорт» позволяет устанавливать их в один ряд с линейными осветительными приборами.

Для стандартных европейских подвесных потолков обогреватели выполнены в виде вкладных панелей размером 593´593´30 или 1193´593´30 мм. Такая панель не портит интерьер помещения, легко монтируется и демонтируется. Для мокрых помещений существуют панели в водозащищенном исполнении. Они не боятся даже попадания на них струи воды.

ФИЗИКА РАБОТЫ

Температура ТЭНа подобрана так, что поверхность пластины, обращенная к полу, нагревается до 120°С. При такой температуре 90% энергии преобразуется в поток тепловых лучей, расходящихся от пластины к полу и находящимся на нем предметам и людям и лишь 10% уходит на прямой нагрев воздуха, соприкасающегося с пластиной.

Тепловые лучи обогревателя нагревают пол и предметы, от которых в свою очередь нагревается воздух. Поднимаясь к потолку, он постепенно остывает, при этом на уровне головы стоящего человека температура воздуха оказывается на 1-2°С ниже температуры пола.

Тепловые лучи расходятся перпендикулярно длинной оси теплоизлучающей панели под углом 90°. Типовые обогреватели для жилых помещений «Эколайн Комфорт» ЭЛК-09 иЭЛК-12 мощностью 900 и 1200 Вт соответственно имеют длину 1500 мм. При этом в жилом или офисном помещении с высотой потолка 2,5 м поверхность, покрываемая тепловым излучением (поверхность теплоотдачи), составляет около 4 м2 при монтаже над окном и 7,5 м2 при монтаже на расстоянии более 2,5 м от окна соответственно. Это примерно на порядок больше, чем у традиционных конвективных отопительных приборов.

КОМФОРТНЫЕ УСЛОВИЯ

Для комфортного пребывания людей мощность обогревателей на основании расчета теплопотерь в помещении подбирается так, чтобы температура пола составляла 20°С. Тогда температура воздуха на уровне головы составляет 18-19°С. Такое распределение температур по высоте создает ощущение особого комфорта.

ЭКОНОМИЧНОСТЬ ЭКСПЛУАТАЦИИ

1. В отличие от обычного конвективного отопления (центральное, паровое или масляные радиаторы), которое должно прогреть все помещения до потолка, чтобы создать на уровне пребывания человека комфортную температуру воздуха, длинноволновые обогреватели прогревают лишь тот объем, в котором находятся люди. При этом отпадает необходимость компенсировать теплопотери в объеме помещения, находящемся выше роста человека, и, следовательно, тратить на это энергию. В помещениях с более высокими, чем это обычно бывает в жилых помещениях, потолками доля непрогреваемого объема над зоной пребывания людей увеличивается, следовательно, возрастает и экономичность.

2. Поверхность теплоотдачи от пола и предметов, нагретых обогревателями «Эколайн», в жилых помещениях в среднем в 5-10 раз превышает поверхность теплоотдачи традиционных отопительных приборов. Поэтому объем воздуха в зоне пребывания людей прогревается до заданной потребителем температуры быстрее, чем это в состоянии сделать конвективные системы отопления. Помещение выходит на заданный потребителем тепловой режим быстрее, а когда оно прогреется, для поддержания заданной температуры система длинноволнового отопления включается реже, чем обычная, тем самым потребляя меньше энергии. С увеличением высоты подвеса обогревателей (например, в складских помещениях) поверхность теплоотдачи увеличивается еще больше, тем самым увеличивается экономичность.

3. В жилых помещениях, оборудованных конвективными системами отопления, принято прогревать воздух на уровне головы человека в среднем до 18°С для того, чтобы на уровне пола температура воздуха была 16°С. Длинноволновое отопление при такой температуре у пола обеспечивает температуру на уровне головы 15°С (ощущение повышенного комфорта), поэтому нет необходимости прогревать помещение на лишние 3°С. Это - еще один источник экономии.

4. Длинноволновые системы отопления «Эколайн» не требуют никакого технического обслуживания.

РЕГУЛИРОВАНИЕ ТЕМПЕРАТУРЫ ВОЗДУХА В ПОМЕЩЕНИИ

Обогреватели могут подключаться к регулирующему оборудованию (терморегуляторам), которое поддерживает заданную потребителем температуру в помещении независимо от погодных условий. Поставляется регулирующее оборудование как с ручной установкой температуры воздуха, так и программируемое на 7 дней недели с 6 ступенями регулирования на каждый день.

ПРАВИЛА ПРИМЕНЕНИЯ ОБОГРЕВАТЕЛЕЙ «ЭКОЛАЙН»

1. Обогреватели монтируются теплоизлучающей панелью параллельно полу, как правило, на потолке или на кронштейнах у стены под потолком. При этом достигается максимальный тепловой эффект, так как на прямой нагрев воздуха (это чистые потери энергии) уходит всего лишь 10% энергии. Если панель не параллельна полу, на прямой нагрев будет уходить 25-30% энергии, следовательно, тепловая эффективность уменьшится.

2. Обогреватели монтируются в первую очередь над окнами как над основным источником потерь тепла. Если помещение имеет большую площадь и малое число окон, а расчет показывает, что установленной над окнами мощности недостаточно для обеспечения заданной потребителем температуры, оставшиеся обогреватели распределяются по потолку помещения равномерно либо из конкретных содержательных соображений (например, над рабочими местами). Расстояние от продольной оси обогревателя до стены или равно расстоянию от верха окна до потолка, или равно 500 мм, если окно под самый потолок (тогда между окном и обогревателем остается место для гардин или жалюзи).

3. Терморегулятор устанавливается не под обогревателем (чтобы его не нагревали тепловые лучи) и не на сквозняке.

4. В помещениях с высотой потолка 2,5-3,5 м из гигиенических соображений применяются обогреватели мощностью не более 1200 Вт на обогреватель, иначе под ними будет жарко.

ВЛИЯНИЕ ОБОГРЕВАТЕЛЕЙ «ЭКОЛАЙН» НА ЗДОРОВЬЕ ЧЕЛОВЕКА

Имеется опыт применения данных обогревателей в различных лечебных учреждениях (Главный военный клинический госпиталь им. академика Н.Н. Бурденко - экстренная операционная, отделения реанимации и детоксикации, 1-я Городская больница г. Костромы - отделение реанимации, Центральная районная больница г. Буй Костромской области).

Опыт применения данных обогревателей в лечебных учреждениях показывает, что спектр их теплового излучения не оказывает отрицательного воздействия на биологические ткани. Достигается быстрое и эффективное согревание больных после хирургических операций и других состояний, сопровождающихся гипотермией.

Применение данных обогревателей эффективно возмещает тепловые потери пациентов в операционных, при операциях с удалением большого количества плазмы и последующим ее возмещением, при проведении сложных диагностических исследований и манипуляций при переливании «холодных» инфузионных растворов и исключает использование различных типов подогревателей при инфузии.

Обогреватели не оказывают отрицательного влияния на микроклимат помещений, содержание в них кислорода, обеспечивают ощущение теплового комфорта.

СЕРТИФИКАЦИЯ

Обогреватели «Эколайн» имеют сертификат соответствия Госстандарта России № РОСС NО. АЯ46. В01821 и удовлетворяют требованиям безопасности следующих нормативных документов: ГОСТ 27570.0-87, ГОСТ 27570.15-88, ГОСТ 23511-79.

СРОК ЭКСПЛУАТАЦИИ И ГАРАНТИЙНЫЕ ОБЯЗАТЕЛЬСТВА

Срок эксплуатации обогревателя - не менее 25 лет. Гарантийный срок эксплуатации - 10 лет.

Автоматизация систем теплоснабжения зданий с помощью приборов и устройств фирмы «Данфосс»

Энергосбережение - глобальная проблема цивилизованного человечества, связанная со всеми социально-экономическими задачами развития общества, включая вопросы охраны окружающей среды.

Огромные резервы сохранения энергии кроются в системах теплоснабжения зданий, так как на выработку теплоты для отопления, вентиляции и горячего водоснабжения расходуется до 40% добываемого в России топлива.

Ощутимого эффекта экономии теплоты в системах теплоснабжения можно достичь только за счет их комплексной автоматизации при одновременном оборудовании систем приборами учета теплопотребления. Наряду с этим автоматизация систем позволяет существенно улучшить качество теплоснабжения, т.е. подать каждому потребителю тепловую энергию в строгом соответствии с его текущей потребностью, обеспечив комфортные условия обитания человека.

Требования по оснащению приборами автоматизации и теплосчетчиками изложены в пп. 3.12, 3.15, 3.59 и разд. 9 СНиП 2.04.05-91* «Отопление, вентиляция и кондиционирование воздуха», пп. 11.2 и 12.12 СНиП 2.04.07-86* «Тепловые сети», а также в ряде региональных нормативных документов по проектированию, строительству и энергосбережению.

Фирма «Данфосс» - крупнейший в мире производитель средств автоматизации систем теплоснабжения зданий, теплосчетчиков и трубопроводной арматуры. Эти приборы и устройства предназначены для применения в системах зданий любого назначения и масштаба, адаптированы к местным условиям и имеют соответствующие сертификаты. Их надежная работа подтверждена многолетней практикой эксплуатации на сотнях объектов по всей территории России.

Здесь приведены принципиальные схемы систем теплоснабжения зданий с общим описанием используемых в них приборов автоматизации и других устройств фирмы «Данфосс». Более подробные технические характеристики этого оборудования даны в каталоге «Российское и зарубежное оборудование, рекомендуемое для строительства систем водоснабжения, канализации, теплоснабжения, газоснабжения и электроснабжения» (Торговый дом «Инженерное оборудование», Москва, 1998).

Настоящий раздел альбома не охватывает всего многообразия схемных решений систем, а также полной номенклатуры средств регулирования и трубопроводной арматуры. Приведенные решения иллюстрируют лишь основные подходы к автоматизации систем теплоснабжения с применением приборов и устройств фирмы «Данфосс». Поэтому при возникновении задач, не отраженных в данном альбоме, следует обращаться в ЗАО «Данфосс» и его филиалы, где технические специалисты фирмы помогут найти необходимое решение и подобрать требующееся для него оборудование.

Примеры схем автоматизации систем теплоснабжения зданий на основе оборудования фирмы «Данфосс»

ОБОЗНАЧЕНИЯ ПОЗИЦИЙ ПРИБОРОВ И УСТРОЙСТВ НА СХЕМАХ АВТОМАТИЗАЦИИ СИСТЕМ ТЕПЛОСНАБЖЕНИЯ ЗДАНИЙ

1 и - радиаторный терморегулятор с регулирующим клапаном RTD-N и RTD-G;

2 - запорный радиаторный клапан RLV;

3, и - электронные регуляторы температуры ECL9300, ECL9600 и EPU 2370;

4 и 4а - датчик температуры наружного воздуха ESMT н) и внутреннего воздуха ESMR в);

5 - датчик температуры теплоносителя ESMU или ESMA в подающем трубопроводе системы отопления (Т01) и в обратном трубопроводе после системы отопления (Т2 или Т02);

6 и - регулирующие клапаны VF2, VMO, VR или VMV и VF3;

7 - редукторный электропривод AMV123,323,423,523,550,100 (для VMV);

8 - регулятор температуры прямого действия AVTB или IVT/IVF;

9 и - регуляторы перепада давления AVP и IVD/IVF или AFP;

10 - перепускной клапан AVDO;

11 - теплосчетчик EEM-QIII или SONOCAL-1;

12 - ультразвуковой расходомер теплосчетчика;

13 - крыльчатый расходомер с импульсным выходом (фирмой «Данфосс» не производится);

14 - температурные датчики теплосчетчика;

15 - запорная трубопроводная арматура (шаровой кран, дисковый по-

воротный затвор);

16 - обратный клапан;

17 - сетчатый фильтр;

18 - сливной кран со шланговой насадкой;

19 - насос циркуляционный (фирмой «Данфосс»не производится);

20 - регулятор-ограничитель расхода ASV-Q;

21 - автоматический воздухоотводчик;

22 - электромагнитный клапан с датчиком давления (в данный альбом не включен);

23 - закрытый расширительный сосуд (фирмой «Данфосс» не производится);

24 - ограничитель температуры воды в обратном трубопроводе;

25 - автоматический балансировочный клапан ASV-P(PV);

26 - запорно-измерительный клапан ASV-M(I);

27 - водо-водяной подогреватель (фирмой «Данфосс» не производится);

28 - воздухонагреватель (калорифер) (фирмой «Данфосс» не производится);

29 - вентилятор (фирмой «Данфосс» не производится);

30 - воздушная заслонка (фирмой «Данфосс» не производится);

31 и 31а - радиаторные присоединительные элементы RTD-K и RTD-KE

32 - программатор типа ТРЭ;

33 - котел (фирмой «Данфосс» не производится);

34 - переключающий моторный клапан с возвратной пружиной типа HP;

35 - комнатный термостат RIMT 230;

36 - термостат горячего водоснабжения типа АТС.

37 - термостат защиты калорифера от замерзания типа КР61 (в данный альбом не включен).

СХЕМА АВТОМАТИЗАЦИИ ДВУХТРУБНОЙ СИСТЕМЫ ОТОПЛЕНИЯ ПРИ НЕЗАВИСИМОМ ПРИСОЕДИНЕНИИ К ТЕПЛОВЫМ СЕТЯМ И ЗАКРЫТОЙ СИСТЕМЫ ГОРЯЧЕГО ВОДОСНАБЖЕНИЯ

СХЕМА АВТОМАТИЗАЦИИ ОДНОТРУБНОЙ СИСТЕМЫ МНОГОЭТАЖНОГО ЗДАНИЯ ПРИ ЗАВИСИМОМ ПРИСОЕДИНЕНИИ К ТЕПЛОВЫМ СЕТЯМ И ЗАКРЫТОЙ СИСТЕМЫ ГОРЯЧЕГО ВОДОСНАБЖЕНИЯ

СХЕМА АВТОМАТИЗАЦИИ ДВУХТРУБНОЙ СИСТЕМЫ ОТОПЛЕНИЯ МНОГОЭТАЖНОГО ЗДАНИЯ ПРИ НЕЗАВИСИМОМ ПРИСОЕДИНЕНИИ К ТЕПЛОВЫМ СЕТЯМ И ГОРЯЧЕГО ВОДОСНАБЖЕНИЯ ПРИ ОТКРЫТОМ ВОДОРАЗБОРЕ ИЗ СИСТЕМЫ ЦЕНТРАЛИЗОВАННОГО ТЕПЛОСНАБЖЕНИЯ

СХЕМА АВТОМАТИЗАЦИИ СИСТЕМЫ ОТОПЛЕНИЯ И ГОРЯЧЕГО ВОДОСНАБЖЕНИЯ ОДНОКВАРТИРНОГО ЗДАНИЯ С ИНДИВИДУАЛЬНЫМ ГЕНЕРАТОРОМ ТЕПЛОТЫ

СХЕМА АВТОМАТИЗАЦИИ ВЕНТИЛЯЦИОННОЙ УСТАНОВКИ С ИСПОЛЬЗОВАНИЕМ РЕГУЛЯТОРА ТИПА EPU 2370

ПРИНЦИП РАБОТЫ СХЕМ АВТОМАТИЗАЦИИ И ЕЕ КОМПОНЕНТОВ

Все представленные схемы автоматизации систем отопления и горячего водоснабжения, присоединенные к сетям централизованного теплоснабжения, обеспечивают:

• регулирование температуры воздуха в отапливаемых помещениях;

• регулирование температуры теплоносителя, поступающего в систему отопления;

• регулирование температуры воды в системе горячего водоснабжения;

• регулирование перепада давления на вводе тепловых сетей в здание;

• коммерческий учет расхода теплоты системами теплопотребления здания;

• автоматическую подпитку системы отопления при ее независимом присоединении к тепловым сетям;

• возможность программного изменения во времени температуры теплоносителя в системе отопления и воды в системе горячего водоснабжения.

Схема автоматизации двухтрубной системы отопления при независимом присоединении к тепловым сетям и закрытой системы горячего водоснабжения

Вертикальная двухтрубная система отопления оснащена автоматическими радиаторными терморегуляторами с клапанами повышенного сопротивления типа RTD-N 1 для обеспечения заданных потребителем температур воздуха в отапливаемых помещениях. На обратных подводках отопительных приборов предусмотрены запорные клапаны типа RLV 2 в целях отключения и опорожнения отдельных приборов без спуска воды из системы в целом.

Система отопления подключена к тепловым сетям через водоподогреватель 27. Отопительный контур также включает циркуляционный насос 19 с перепускным клапаном 10, который обеспечивает работу насоса в стабильном режиме при закрытии радиаторных терморегуляторов, закрытый расширительный сосуд 25 и подпиточный электромагнитный клапан с датчиком давления 22.

Температура теплоносителя в системе отопления Т01, поддерживается пропорционально температуре наружного воздуха с помощью регулятора типа ECL 9300 3. Регулятор управляет электроприводом 7 регулирующего клапана 6на перегретой воде по импульсам датчиков температуры наружного воздуха 4, внутреннего воздуха и теплоносителя 5. ECL 9300 также не допускает превышения температуры сетевой воды после подогревателя сверх заданного значения.

Температура воды в системе горячего водоснабжения поддерживается регулятором прямого действия 8.

Для защиты систем теплопотребления от колебаний давлений в наружных тепловых сетях, а также для исключения передачи колебаний давления обратно в тепловую сеть на вводе в здание установлен регулятор постоянства перепада давления 9.

Фактическое теплопотребление системами измеряется коммерческим теплосчетчиком 11, имеющим в своем составе: ультразвуковой расходомер 12 и два датчика температуры теплоносителя Т1 и Т2 14, подключенные к тепловычислителю. Дополнительно тепловычислитель может принимать и обрабатывать информацию от двух крыльчатых расходомеров с импульсными выходами 13. Система также оборудована: запорной трубопроводной арматурой 15, обратными клапанами 16, сетчатыми фильтрами механической очистки воды 17.

Схема автоматизации однотрубной системы отопления многоэтажного здания при зависимом присоединении к тепловым сетям и закрытой системы горячего водоснабжения

Однотрубная вертикальная система отопления с замыкающими участками оборудована радиаторными терморегуляторами с проходными клапанами типа RTD-G для автоматического поддержания температуры воздуха в каждом отапливаемом помещении.

На стояках системы предусмотрены автоматические балансировочные клапаны 20, обеспечивающие постоянный расход теплоносителя через однотрубные стояки системы отопления.

Температура теплоносителя в системе отопления поддерживается пропорционально температуре наружного воздуха с помощью автоматизированного насосного узла смешения. Узел смешения включает в себя: насос 19, перемычку для подмешивания к сетевому теплоносителю обратной воды после системы отопления и регулирующий клапан 6 с электроприводом 7 на подающем трубопроводе перегретой воды, управляемый от электронного двухканального регулятора ECL 9600 - 3а, который получает информацию от датчиков температуры теплоносителя 5 в подающем и обратном трубопроводах системы отопления, а также от датчика температуры наружного воздуха 5. Регулятор также поддерживает температуру обратного теплоносителя Т02 по заданному отопительному графику.

Система горячего водоснабжения оборудована водоподогревателем 27 и циркуляционной линией с насосом 19. Поддержание постоянной температуры горячей воды Т осуществляется по датчику температуры 5 с помощью второго канала регулятора ECL 9600, управляющего моторным клапаном 6 на греющем теплоносителе.

Для защиты систем теплопотребления от колебаний давлений в наружных тепловых сетях, а также для исключения передачи колебаний давления обратно в тепловую сеть на вводе в здание установлен регулятор постоянства перепада давления 9а.

Фактическое теплопотребление системами измеряется коммерческим теплосчетчиком 11, имеющим в своем составе: ультразвуковой расходомер 12 и два датчика температуры теплоносителя Т1 и Т2 14, подключенные к тепловычислителю. Дополнительно тепловычислитель может принимать и обрабатывать информацию от двух крыльчатых расходомеров с импульсными выходами 13. Система также оборудована запорной трубопроводной арматурой 15, обратными клапанами 16, сетчатыми фильтрами 17, автоматическими воздухоотводчиками 21.

Схема автоматизации двухтрубной системы отопления многоэтажного здания при независимом присоединении к тепловым сетям и горячего водоснабжения при открытом водоразборе из системы централизованного теплоснабжения

Вертикальная двухтрубная система отопления оснащена автоматическими радиаторными терморегуляторами с клапанами повышенного сопротивления типа RTD-N 1 для обеспечения заданных потребителем температур воздуха в отапливаемых помещениях. На обратных подводках отопительных приборов предусмотрены запорные клапаны типа RLV целях отключения и опорожнения отдельных приборов без спуска воды из системы в целом. На каждом стояке системы установлен автоматический балансировочный клапан 25 в комплекте с ручным запорным клапаном 26, который поддерживает постоянную разность между давлением в подающем и обратном стояках.

Система отопления подключена к тепловым сетям через водоподогреватель 27. Отопительный контур также включает циркуляционный насос 19 с регулятором перепада давления 9а, который обеспечивает работу насоса в стабильном режиме при закрытии радиаторных терморегуляторов, закрытый расширительный сосуд 23. Для подпитки системы установлены подпиточный насос 19 и подпиточный электромагнитный клапан с датчиком давления 22.

Температура теплоносителя в системе отопления Т01 поддерживается пропорционально температуре наружного воздуха с помощью регулятора типа ECL 9600 . Регулятор управляет электроприводом 7 регулирующего клапана 6 на обратной воде после отопительного водоподогревателя по импульсам датчиков температуры наружного воздуха 4, внутреннего воздуха и теплоносителя 5. ECL 9600 также не допускает превышения температуры сетевой воды после подогревателя сверх значений по установленному отопительному графику.

Поддержание постоянной температуры горячей воды Тг осуществляется по датчику температуры 5 с помощью второго канала регулятора ECL 9600, управляющего трехходовым клапаном на греющем теплоносителе с электроприводом 7. Циркуляция воды через магистрали регулируется ограничителем температуры обратной воды FJV 24.

Для защиты систем теплопотребления от колебаний давлений в наружных тепловых сетях, а также для исключения передачи колебаний давления обратно в тепловую сеть на вводе в здание установлен регулятор постоянства перепада давления .

Фактическое теплопотребление системами измеряется коммерческим теплосчетчиком 11, имеющим в своем составе ультразвуковой расходомер 12 и два датчика температуры теплоносителя Т1 и Т2 14, подключенные к тепловычислителю. Дополнительно тепловычислитель может принимать и обрабатывать информацию от двух крыльчатых расходомеров с импульсными выходами 13. Система также оборудована: запорной трубопроводной арматурой 15, обратными клапанами 16, сетчатыми фильтрами механической очистки воды 17, автоматическими воздухоотводчиками 21.

Схема автоматизации системы отопления и горячего водоснабжения одноквартирного здания с индивидуальным генератором теплоты

Система отопления одноквартирного здания с подпольной прокладкой разводящих трубопроводов оборудована радиаторными присоединительными элементами RTD-K 31 (для двухтрубной ветви) и RTD-KE 31а (для однотрубной ветви).

Источником теплоты является местный генератор (котел) на газообразном или жидком топливе 33. Контур котла оснащен циркуляционным насосом 19, закрытым расширительным сосудом 23, перепускным клапаном 10, который обеспечивает стабильную циркуляцию воды через котел.

Автоматическое регулирование системы отопления и горячего водоснабжения осуществляется с помощью программатора. Этот прибор производит поочередную подачу теплоносителя в систему отопления и емкостной водоподогреватель системы горячего водоснабжения в зависимости от текущих температур воздуха в помещениях и горячей воды, управляя переключающими клапанами с электроприводами 34. Импульсы на программатор поступают от комнатного термостата 35 и термостата горячей воды 36. Программатор может менять температуру в отапливаемых помещениях по часам суток и заряжать емкостной водоподогреватель четыре раза в день. Если потребность в теплоте отсутствует, программатор отключает подачу топлива в котел и останавливает насос.

Схема автоматизации вентиляционной установки с использованием регулятора типа EPU 2370

Эта схема обеспечивает:

• управление электродвигателем вентилятора и приводом воздушной заслонки наружного воздуха;

• регулирование температуры воздуха в приточном воздуховоде или в вентилируемом помещении;

• защиту калорифера от замерзания;

• пусковые функции;

• программное управление установкой во времени, а также в зависимости от температуры наружного воздуха.

Данные функции выполняет универсальный электронный регулятор типа EPU 2370 3в. Регулятор при пуске установки сначала прогревает калорифер 28, при достижении заданной температуры обратного теплоносителя и воздуха у калорифера включает вентилятор 29 и открывает заслонку наружного воздуха 30. Температура теплоносителя фиксируется термометром сопротивления 5, а температура воздуха у калорифера - термостатом типа КР6137. Далее регулятор переходит на рабочий режим поддержания постоянной температуры приточного воздуха или воздуха в помещении по соответствующим датчикам и 5, управляя регулирующим клапаном на теплоносителе 6 с электроприводом 7. При выключении установки с помощью регулятора он останавливает вентилятор, закрывает воздушную заслонку и клапан на теплоносителе.

В случае возникновения опасности замерзания калорифера (падение температуры теплоносителя после калорифера или воздуха возле него) регулятор останавливает вентилятор, закрывает воздушную заслонку и полностью открывает клапан на теплоносителе.

При оснащении регулятора таймером система автоматики включает и выключает установку в заданное время, а при подключении датчика наружного воздуха возможно автоматическое переключение регулятора на поддержание другой температуры приточного воздуха, когда наружная температура достигнет определенной величины.

Краткое описание основных элементов схем автоматизации систем теплоснабжения зданий

РАДИАТОРНЫЕ ТЕРМОРЕГУЛЯТОРЫ RTD

Радиаторный терморегулятор RTD - автоматический пропорциональный регулятор температуры прямого действия. RTD предназначен для поддержания температуры воздуха в отапливаемом помещении на заданном потребителем уровне и позволяет использовать для отопления излишние теплопоступления в помещение, обеспечивая тем самым экономию тепловой энергии.

Терморегулятор состоит из универсального термостатического элемента RTD и проходного регулирующего клапана RTD-N (для двухтрубной насосной системы отопления) или RTD-G (для однотрубной насосной или двухтрубной гравитационной системы отопления), устанавливаемого на «горячей» подводке отопительного прибора.

Термостатические элементы RTD бывают со встроенным и выносным температурным датчиком при диапазоне настройки от 6 до 26°С или с заводским ограничением верхнего предела 21°С, с кожухом для защиты от несанкционированного демонтажа и перенастройки, а также в виде дистанционного узла управления при длине капилляра до 8 м.

Регулирующий клапан RTD-N - клапан повышенного гидравлического сопротивления с условным проходом 10, 15, 20 и 25 мм, с устройством для предварительной (монтажной) настройки его пропускной способности kv, м3/ч:

0,04-0,5 - для RTD-N-10;

0,04-0,06 - для RTD-N-15;

0,1 - 0,83 - для RTD-N-20 и RTD-N-25.

Регулирующий клапан RTD-G - клапан пониженного гидравлического сопротивления с условным проходом 15, 20 и 25 мм, с пропускной способностью kv соответственно: 1,45, 1,9 и 2,25 м3/ч.

Регулирующие клапаны RTD-N и RTD-G могут применяться в системах отопления с предельной температурой теплоносителя 120°С и условным давлением до 10 бар.

ЗАПОРНЫЕ РАДИАТОРНЫЕ КЛАПАНЫ RLV

Запорный радиаторный клапан RLV - клапан вентильного типа, предназначенный для установки на обратной подводке отопительного прибора двухтрубной системы водяного отопления в целях его отключения от трубопроводной сети, опорожнения и демонтажа при температуре теплоносителя до 120°С и условном давлении до 10 бар. Клапаны выпускаются с условным проходом 15 и 20 мм.

Для слива воды из отопительного прибора применяется специальный кран, навинчиваемый на клапан RLV.

РАДИАТОРНЫЕ ПРИСОЕДИНИТЕЛЬНЫЕ ЭЛЕМЕНТЫ RTD-K И RTD-KE

Радиаторные присоединительные элементы представляют собой готовую обвязку отопительного прибора заводского изготовления для применения в двухтрубных (RTD-K) и однотрубных (RTD-KE) системах отопления с подпольной прокладкой разводящих трубопроводов.

Эти элементы состоят из: распределительной детали, к которой присоединяются трубопроводы; вертикальной соединительной трубки; клапана радиаторного терморегулятора (с предварительной настройкой для двухтрубных систем и без нее - для однотрубных систем), термостатического элемента.

Распределительная деталь позволяет присоединять стальные трубы Ду = 15 мм, медные трубы Дн = 8 - 18 мм и пластмассовые трубы Дн = 12-20 мм. Одна из модификаций детали имеет в своей конструкции кран для отключения радиатора со стороны обратной подводки.

Коэффициент пропускной способности обвязки RTD-K равен 0,04-0,45 м3/ч, a RTD-KE - 2,5 м3/ч. Элемент RTD-KE обеспечивает 30% затекания воды в отопительный прибор от общего расхода через однотрубную ветвь системы отопления.

Параметры теплоносителя для элементов RTD-K и RTD-KE: Тмакс = 120°С, Ру = 10 бар.

ЭЛЕКТРОННЫЕ РЕГУЛЯТОРЫ ТЕМПЕРАТУРЫ СЕРИИ ECL

Регуляторы серии ECL являются электронными регуляторами с П- или ПИ-законом регулирования, которые устанавливаются в тепловых пунктах зданий для поддержания температуры теплоносителя в системе отопления пропорционально температуре наружного воздуха (ECL 9300 и ECL 9600), а также обеспечения постоянной температуры воды в системе горячего водоснабжения (ECL 9600). Принимая информацию от температурных датчиков, регуляторы преобразуют ее в сигналы релейных выходов, управляющие моторными регулирующими клапанами на трубопроводах тепловой сети и насосами. Приборы поставляются с клеммной коробкой и, при необходимости, с таймером для программирования отпуска тепла в течение суток и недели, например для снижения температуры теплоносителя в ночное время и осуществления после этого форсированного прогрева помещений. Регуляторы позволяют также отслеживать температуру теплоносителя после теплоиспользующих систем для соответствия ее отопительному графику (ECL 9600) или постоянной величине по максимуму или минимуму (ECL 9300).

Существуют модификации регуляторов (ECL 9500 и 9550), применяемые в системе теплоснабжения здания с индивидуальным источником тепла (котлом), которые наряду с указанными функциями управляют подачей топлива в газогорелочное устройство.

Все регуляторы серии ECL обладают способностью самотестирования, индикации показаний датчиков и состояния клапанов и насосов, позволяют управлять системой вручную, менять характеристики регулирования (зону нечувствительности, постоянную времени и др.).

ЭЛЕКТРОННЫЕ РЕГУЛЯТОРЫ ТЕМПЕРАТУРЫ СЕРИИ EPU

Электронные регуляторы серии EPU предназначены для применения в системах, где требуется поддерживать постоянные температуры регулируемой среды. Так, например, регулятор EPU 2350 используется для регулирования температуры воды в системах горячего водоснабжения, а регулятор EPU 2370 является универсальным прибором, который может применяться не только в системах нагрева и охлаждения, но и для управления приточными вентиляционными установками. В последнем случае регулятор EPU 2370 способен обеспечивать постоянную температуру воздуха в помещении или в приточном воздуховоде, управляя клапаном на теплоносителе перед калориферной секцией, оснащен функциями защиты калорифера от замерзания и перегрева его в период пуска установки.

ДАТЧИКИ ТЕМПЕРАТУРЫ

Температурные датчики используются в системах регулирования совместно с электронными регуляторами серий ECL и EPU. Все они являются платиновыми термометрами сопротивления типа Pt 1000. В зависимости от предназначения температурные датчики конструктивно подразделяются на датчики наружного воздуха 4 или воздуха в помещении 4а, датчики температуры теплоносителя (погружного или накладного типа) 5. Для установки и крепления датчики комплектуются гильзами, хомутами, винтами и т.п.

РЕГУЛИРУЮЩИЕ КЛАПАНЫ

В системах тепло- и холодоснабжения отопительно-вентиляционных установок и тепловых пунктах применяются седельные проходные (VF2, VR2, VMO и VMS) и трехходовые смесительные (VF3 и VMV) регулирующие клапаны.

Клапаны VF2 и VF3 - чугунные, фланцевые с условным проходом от 15 до 150 мм, с kv = 0,25-300 м3/ч, рассчитанные на применение при температуре теплоносителя до 200°С и условном давлении до 16 или 25 бар. Клапаны VMO - резьбовые, латунные, с условным проходом от 15 до 25 мм, с kv = 0,25-6,3 м3/ч, предельная температура теплоносителя - 140°С, условное давление - 25 бар. Клапаны VMS - резьбовые, латунные, с условным проходом 15 мм, kv = 0,25-2,5 м3/ч, предельная температура теплоносителя - 130°С, условное давление - 16 бар. Клапаны VMV - резьбовые, латунные, с условным проходом 15-40 мм, kv = 2,5-14 м3/ч, предельная температура теплоносителя - 120°С, условное давление - 16 бар.

В зависимости от типа клапаны могут управляться редукторными электроприводами серий AMV, АМЕ или ABV от электронных регуляторов серий ECL и EPU.

РЕДУКТОРНЫЕ ЭЛЕКТРОПРИВОДЫ

Редукторные электроприводы AMV100, 123, 230, 323, 423, 523, 550, АМЕ 024) предназначены для управления регулирующими клапанами, как правило, от электронных регуляторов серий ECL и EPU.

Приводы различаются по скорости перемещения штока (от 1 до 90 с/мм), развиваемому усилию (от 300 до 5000 Н), питающему напряжению (24 или 220В), конструктивной возможностью установки на тот или иной регулирующий клапан. Приводы имеют концевые выключатели в сочетании с устройствами для защиты от механических перегрузок, рукоятки или гайки для ручного перемещения штока при отсутствии питающего напряжения, шкалу положения штока.

Некоторые приводы (например, AMV323, 423 и 523) позволяют встраивать внутрь их корпуса специальные дополнительные блоки (AMER, АМЕК, АМЕР и AMES), обеспечивающие регулирование температуры без использования внешних регуляторов, возможность последовательной работы нескольких приводов, управление приводами по напряжению или токовому сигналу, а также обратную связь по положению штока.

РЕГУЛЯТОРЫ ТЕМПЕРАТУРЫ ПРЯМОГО ДЕЙСТВИЯ

Регуляторы температуры прямого действия - пропорциональные регуляторы с небольшой зоной пропорциональности, предназначенные, как правило, для поддержания постоянной температуры воды в системах горячего водоснабжения.

Это могут быть моноблочные регуляторы типа AVTB с условным проходом клапана от 15 до 25 мм при коэффициенте пропускной способности kv = 1,9-5,5 м3/ч и диапазоном настройки температуры Тr = 0-100°С, а также терморегуляторы с универсальным термостатическим элементом, устанавливаемым на регулирующие клапаны разных диаметров, типа IVT/IVF с условным проходом клапана от 15 до 50 мм при kv = 0,63-25 м3/ч и диапазоном настройки термоэлемента от 10 до 140°С или типа RAVV/RAV с диаметром клапана Ду = 15-25 мм, kv = 1,3-2 м3/ч и Тr = 10-70°С.

Специально для маленьких систем горячего водоснабжения с резко меняющимся водоразбором рекомендуется к применению регулятор температуры в сочетании с регулятором расхода (AVTQ, Ду = 20 мм), который компенсирует инерционность температурного датчика.

РЕГУЛЯТОРЫ ПЕРЕПАДА ДАВЛЕНИЯ

Пропорциональные гидравлические регуляторы перепада давления прямого действия предназначены для установки на подающем или обратном трубопроводе тепловых сетей с целью поддержания стабильной разности давления на вводе в здание или на регулирующих клапанах узлов приготовления теплоносителя.

Регуляторы бывают моноблочные типа AVP с условным проходом клапана 15-32 мм, kv = 1,6-10 м3/ч, с диапазоном настройки поддерживаемого перепада давления DР = 0,05-0,5 бар и DР = 0,2-1 бар, регуляторы типа IVD/IVF с универсальным регулирующим элементом и клапанами различных диаметров (от 15 до 50 мм), kv = 0,63-25 м3/ч, с диапазоном настройки поддерживаемого перепада давления DР = 0,05-0,5 бар и DP = 0,2-2,5 бар, а также типа AFP с клапанами условным проходом 65, 80 и 100 мм, kv =50, 80 и 120 м3/ч, с диапазоном настройки поддерживаемого перепада давления DР = 0,2-1,2 бар и DР = 0,5-2,5 бар.

Модификации этих регуляторов (AVPQ и AFPQ) могут применяться одновременно в качестве регуляторов перепада давления и расхода.

Параметры теплоносителя для регуляторов разных типов: Тмакс = 120, 140 и 180°С, Рy = 16 и 25 бар.

Регуляторы типа IVD/IVF поставляются в комплекте с внешними импульсными трубками.

ПЕРЕПУСКНОЙ КЛАПАН

Перепускные клапаны типа AVDO - пружинные регуляторы давления, устанавливаемые на обводной линии циркуляционных насосов или на перемычке между подающим и обратным трубопроводами небольшой регулируемой системы теплопотребления (например, системы отопления коттеджа) с целью обеспечения работы насосов или местных генераторов тепла (котлов) в стабильном гидравлическом режиме.

Клапаны AVDO имеют диапазон настройки от 0,05 до 0,5 бар, муфтовые присоединительные патрубки диаметром 15-25 мм или штуцеры с наружной резьбой для подключения медных труб с помощью дополнительных уплотнительных фитингов. Исполнение клапанов - прямое и угловое. Параметры теплоносителя: Тмакс = 120°С, Рy = 10 бар.

АВТОМАТИЧЕСКИЕ БАЛАНСИРОВОЧНЫЕ И ЗАПОРНЫЕ КЛАПАНЫ

Автоматические балансировочные клапаны ASV-P и ASV-PV - регуляторы давления прямого действия, предназначенные для установки на стояках двухтрубных систем отопления при нижней разводке магистралей с целью поддержания в них перепада давления DРст = 1 бар (ASV-P) или DРст = 0,05-2,5 бар (ASV-PV) вне зависимости от колебаний давлений в распределительных трубопроводах системы. Балансировочные клапаны монтируются на обратном стояке системы и соединяются импульсной трубкой с подающим стояком через запорно-измерительный клапан ASV-M или ASV-I. Балансировочные клапаны позволяют измерить фактический расход теплоносителя через стояк системы, а также отключить стояк от трубопроводной сети и слить из него воду. Клапаны производятся условным проходом от 15 до 40 мм и рассчитаны на предельную температуру теплоносителя 120°С при условном давлении до 10 бар. Максимальный перепад давления на балансировочном клапане DРкл = 0,8 бар.

РЕГУЛЯТОР-ОГРАНИЧИТЕЛЬ РАСХОДА ASV-Q

Регулятор-ограничитель расхода ASV-Q - автоматический регулятор постоянства расхода прямого действия, предназначенный для установки на однотрубных стояках систем водяного отопления зданий. Конструкция регулятора позволяет измерить фактический расход теплоносителя через стояк системы, а также полностью перекрыть поток воды через стояк и слить из него воду через специальный дренажный кран, размещенный на корпусе клапана регулятора. Регуляторы ASV-Q не требуют подключения внешних импульсных трубок. Они производятся с условным проходом от 15 до 32 мм и рассчитаны на предельную температуру теплоносителя 120°С при условном давлении до 10 бар. Регуляторы-ограничители обеспечивают гидравлическую балансировку системы отопления как в статическом, так и в динамическом режимах.

АВТОМАТИЧЕСКИЙ ВОЗДУХООТВОДЧИК

Автоматический воздухоотводчик МATIC - устройство поплавкового типа, предназначенное для установки в высших точках трубопроводных систем или на воздухосборниках с целью автоматического выпуска воздуха, а также его впуска в систему при сливе воды, при температуре теплоносителя до 100°С и давлении до 10 бар. MATIC имеет присоединительный патрубок с наружной резьбой 10 мм.

ОГРАНИЧИТЕЛЬ ТЕМПЕРАТУРЫ ВОДЫ В ОБРАТНОМ ТРУБОПРОВОДЕ

Ограничитель температуры воды в обратном трубопроводе типа FJV - регулятор температуры прямого действия со встроенным в корпус клапана термочувствительным элементом, предназначенный для установки, как правило, после теплоиспользующих аппаратов с целью сокращения расхода теплоносителя через прибор при возрастании температуры воды в трубопроводе сверх установленного значения и возвращения ее в норму. FJV производятся диаметром 15, 20 и 25 мм. Диапазон настройки - 20-60°С. Максимальная температура теплоносителя Тмакс = 130°С. Условное давление - 16 бар.

ТЕПЛОСЧЕТЧИКИ ТИПА EEM-QIII И SONOCAL-1

Теплосчетчики типа EEM-QIII и SONOCAL-1 выполнены на базе ультразвуковых расходомеров 12, соответственно, EEM-QII и SONOFLO и тепловычислителя ЕЕМ-С 11 с двумя температурными датчиками 14.

Теплосчетчики предназначены для коммерческого учета расхода тепла и воды в системах тепло- и водоснабжения зданий и сертифицированы для этих целей Госстандартом Российской Федерации с признанием первичной заводской поверки и дальнейшим межповерочным интервалом в 4 года.

Расходомеры теплосчетчика EEM-QIII выполнены с резьбовым и фланцевым присоединением диаметром от 15 до 80 мм.

Предельные расходы теплоносителя для расходомеров разных диаметров - 1,5-40 м3/ч. Максимальная температура теплоносителя - 130°С (для резьбового расходомера) и 150°С (для фланцевого), а условное давление - 16 бар.

Расходомеры теплосчетчика SONOCAL-1 имеют приварные или фланцевые присоединительные патрубки диаметром от 32 до 400 мм. Предельные расходы теплоносителя находятся в диапазоне 18-3000 м3/ч. Максимальная температура теплоносителя, условное давление - 16, 25 или 40 бар.

Оба типа теплосчетчиков комплектуются одинаковыми тепловычислителями типа ЕЕМ-С и температурными датчиками Рt500. Вычислитель имеет три входа: один - для ультразвукового расходомера, по которому оценивается расход тепла; два входа - для подключения импульсных крыльчатых расходомеров 13 для измерения расхода холодной и горячей воды. Вся информация выводится на дисплей вычислителя, может передаваться на расстоянии и сохраняться в долговременной памяти вычислителя.

Теплосчетчик EEM-QIII питается либо от встроенной батареи постоянного тока, либо от сети переменного тока напряжением 220 В (по заказу). Теплосчетчик SONOCAL-1 питается только от сети переменного тока.

Теплосчетчики относятся к приборам IV класса точности и имеют высокий относительный диапазон измерения расходов (1:100).

ФИЛЬТР СЕТЧАТЫЙ

Фильтры сетчатые механические латунные муфтовые типа Y222 и Y222P, Дy = 15-50 мм применимы при температуре теплоносителя Тмакс = 90°С и давлении Ру = 16 бар.

Фильтры типа Y333 и Y333Р - чугунные фланцевые, Дy = 40-300 мм рассчитаны на Тмакс = 225°С и Ру = 16 бар.

Фильтры Дy = 10-50 мм типа Y666 - муфтовые из нержавеющей стали применимы при параметрах теплоносителя Тмакс = 225°С и Ру = 16 бар.

Все типы фильтров имеют сетку из нержавеющей стали и снабжены пробкой для выпуска грязи или сливным краном (фильтры Дy = 20-300 мм).

ЗАПОРНАЯ ТРУБОПРОВОДНАЯ АРМАТУРА

Латунные муфтовые шаровые краны - полнопроходные типа V3000, Дy = 10-100 мм, V3000B с воздуховыпускным краном, Дy = 15-50 мм и V3000FM (наружная и внутренняя резьба патрубков), Дy = 10-50 мм, полупроходные типа V665, Дy = 8-125 мм и V665 РАР, Дy = 8-25 мм (с маленькой ручкой), Тмакс = 100°С и Ру = 20 бар.

Стальные шаровые краны (резьбовые и под приварку) - типа Х2777, Дy = 8-80 мм, Тмакс = 200°С и Ру = 62 бар, типа Х3444, Дy =8-100 мм, Тмакс = 200°С и Ру = 62 бар и типа Х1666 (из нержавеющей стали), Дy = 8-50 мм, Тмакс = 200°С и Ру = 56 бар.

Чугунные фланцевые шаровые краны - типа VABS 3500, Дy = 40-200 мм, Тмакс = 120°С и Ру = 16 бар.

Чугунные дисковые поворотные затворы - типа URANIE для межфланцевой установки, Дy =25-300 мм, Тмакс = 110°С и Ру=16бар.

СЛИВНОЙ КРАН СО ШЛАНГОВОЙ НАСАДКОЙ

Кран сливной латунный резьбовый типа V2500 выпускается диаметром 15, 20 и 25 мм, имеет насадку для присоединения шланга и предназначен для установки на трубопроводах при параметрах теплоносителя Тмакс = 100°С и Ру = 10 бар.

ОБРАТНЫЕ КЛАПАНЫ

Обратные клапаны типа 601 - пружинные латунные муфтовые, Дy =10-50 мм, Тмакс =100°С и Ру =16 бар.

Обратные клапаны типа 402 - пружинные чугунные фланцевые, Дy = 40-500 мм, Тмакс = 130°С и Ру = 16 бар.

Обратные клапаны типа 223 - пружинные латунные с наружной присоединительной резьбой, Дy = 15-60 мм, Тмакс = 100°С и Ру=16бар.

Обратные клапаны типа 802 - пружинные тарельчатые латунные для установки между фланцами, Дy = 15-50 мм и чугунные Дy = 65-200 мм, Тмакс = 150°С и Ру = 16 бар.

ПЕРЕКЛЮЧАЮЩИЕ МОТОРНЫЕ КЛАПАНЫ С ВОЗВРАТНОЙ ПРУЖИНОЙ

Клапаны переключающие серии «Н» типа «Paddle» и «Shoe»-моторные поворотные, предназначенные для позиционного управления потоками теплоносителя, как правило, в системах теплоснабжения коттеджей. При подаче напряжения на электропривод клапан открывается, а при снятии напряжения возвратная пружина поворачивает запорный элемент в первоначальное закрытое положение. Управление клапанами осуществляется электронными регуляторами, например, типа ТР9. Клапаны производятся проходными и трехходовыми с условным диаметром 15-25 мм и kv =3-15 м3/ч. Максимальная температура теплоносителя - 95°С, условное давление - 10 бар, напряжение питания - 230 В.

ПРОГРАММАТОР ТИПА ТР9

Программатор типа ТР9 - электронный регулятор с таймером. Он позволяет поддерживать требуемую температуру воздуха в отапливаемых помещениях. Температуру можно автоматически менять по времени суток и дням недели в пределах от 8 до 30°С. При превышении заданной температуры регулятор получает сигнал от комнатного датчика или термостата и отключает подачу теплоносителя в систему отопления, при понижении температуры регулятор возобновляет подачу теплоты в отапливаемые помещения.

Нагрев воды в емкостном водонагревателе осуществляется по установленному на нем электроконтактному термостату, сигнал от которого через программатор поступает на переключающий моторный клапан, меняющий проток греющей воды через водонагреватель. При этом программатор обеспечивает четырехкратное поступление теплоносителя в подогреватель в течение суток. Диапазон температуры горячей воды - от 16 до 30°С.

Прибор также подает сигнал на отключение насоса и подачу топлива в котел при отсутствии потребности в тепле.

ТР9 имеет батарейную память, которая сохраняет заданную программу регулирования в течение 15 дней в период отсутствия сетевого электропитания.

Напряжение питания 230 В. Максимальная температура окружающей среды 45°С.

КОМНАТНЫЙ ТЕРМОСТАТ RMT 230

Термостат RMT 230-электроконтактный прибор, предназначенный для установки в отапливаемых помещениях, где требуется поддерживать определенную температуру воздуха. При изменении температуры воздуха по отношению к заданной при настройке терморегулятор замыкает или размыкает электрическую цепь, связанную с прибором регулирования ТР9 или с любым другим устройством. Диапазон настройки RMT 230 - от 8 до 30°С, разрывной ток на контактах - 10(4) А при напряжении 230 В.

ТЕРМОСТАТ ГОРЯЧЕГО ВОДОСНАБЖЕНИЯ АТС

Термостат АТС - электроконтактный прибор, предназначенный для установки на емкостных водонагревателях систем горячего водоснабжения. Он крепится на внешней неизолированной стенке бака нагревателя. При изменении температуры воды в баке по отношению к настройке терморегулятор замыкает или размыкает электрическую цепь, связанную с прибором регулирования ТР9 или с любым другим устройством. Диапазон настройки АТС от 20 до 90°С, разрывной ток на контактах - 15(2,5) А при напряжении 250 В.

ГАЗОСНАБЖЕНИЕ

Общие положения

При отсутствии газопроводов природного газа для одноквартирных и блокированных жилых домов применяются автономные системы газоснабжения на базе индивидуальных баллонных или резервуарных установок сжиженного газа.

При проектировании автономных систем газоснабжения следует руководствоваться требованиями раздела «Газоснабжение» Свода правил, СНиП 2.04.08-87* «Газоснабжение», «Правил безопасности в газовом хозяйстве», а также «Инструкцией по размещению тепловых агрегатов, предназначенных для отопления и горячего водоснабжения одноквартирных или блокированных жилых домов».

Выбор системы газоснабжения для индивидуального жилого дома на базе сжиженного газа определяется объемом газопотребления, конкретными условиями доставки газа и материальными возможностями владельца дома.

При использовании газа только на приготовление пищи для большинства 1-2-этажных жилых домов целесообразно применение индивидуальных баллонных установок, состоящих не более чем из двух баллонов.

Индивидуальные резервные установки сжиженного газа могут применяться при более широком использовании газа (отопление, горячее водоснабжение), а также при больших расстояниях от ГНС до потребителя (более 100 км).

Годовые расходы сжиженного газа населением следует определять по нормам расхода газа в соответствии со СНиП 2.04.08-87*.

Для индивидуальных жилых домов расчетный часовой расход газа следует определять по сумме номинальных расходов газа газовыми приборами с учетом коэффициента одновременности их действия.

В альбоме приводится методика определения расходов сжиженного газа на тепловые процессы в индивидуальном жилом доме, а также запаса газа в подземном резервуаре.

Определение расхода и запаса газа в резервуаре

1. ПРИГОТОВЛЕНИЕ ПИЩИ

1.1. Для приготовления пищи в кухне устанавливается четырехгорелочная газовая плита (ПГ4), которая имеет три горелки нормальной мощности по 1,7 кВт каждая и одну горелку повышенной мощности - 2,6 кВт.

1.2. Суммарная тепловая мощность  горелок стола плиты:

Тепловая мощность горелки духовки на единицу объема - 0,09 кВт/дм3.

Полезный объем духовки - 54 дм3.

Тепловая мощность горелки духовки

Общая тепловая мощность Nпл плиты составляет

Nпл = 7,7 + 4,86 = 12,56 кВт.

1.3. Определяем максимальный часовой расход газа , м3/ч, плитой:

где  - минимальная теплота сгорания сжиженного газа,

где 860 - количество теплоты, ккал, эквивалентное 1 кВт.

1.4. Определяем расход газа плитой в средние сутки , м3/сут:

где  - максимальный коэффициент часовой неравномерности потребления газа в течение суток, принимается равным 2 в соответствии с данными А.А. Ионина «Газоснабжение» (М.: Стройиздат, 1989);

а - число часов работы газовой плиты в сутки.

По данным Сибирского отделения РАН, на приготовление пищи в сутки затрачивается от 1,6 до 2,8 ч, для расчетов принимаем 2,2 ч, тогда

2. ГОРЯЧЕЕ ВОДОСНАБЖЕНИЕ

2.1. Для горячего водоснабжения в доме устанавливается бытовой газовый проточный водонагреватель типа ВПГ-23, тепловая мощность которого 23,2 кВт. Номинальный расход сжиженного газа

2.2. Определяем расход газа , м3/сут, за средние сутки по формуле

где V - средний расход горячей воды на 1 чел. в сутки, л/сут, принят исходя из удельных норм расхода теплоты в жилых домах при установке газового водонагревателя (см. табл. 2 СНиП 2.04.08-87*),

где 1750106 - норма расхода теплоты на 1 чел. в год при наличии в квартире газовой плиты и газового водонагревателя, ккал, при газоснабжении СУГ;

610×106 - норма расхода теплоты на 1 чел. в год при наличии в квартире газовой плиты и централизованного горячего водоснабжения, ккал, при газоснабжении СУГ;

50 - температура горячей воды на выходе из водонагревателя,°С;

5 - температура холодной воды,°С;

п - число человек, проживающих в доме, - 3 чел.;

tг.в - температура горячей воды на выходе из водонагревателя - 50°С;

tx - температура холодной воды - 5°С;

h - коэффициент полезного действия водонагревателя 0,83.

2.3. При установке в доме газовой плиты и газового проточного водонагревателя суммарный расчетный часовой расход газа , м3/ч, составит

где Кsim - коэффициент одновременности приведен в справочном приложении 3 СНиП 2.04.08-87*.

Для одноквартирного дома при установке четырехконфорочной плиты и газового проточного водонагревателя коэффициент одновременности равен 0,7:

3. ОТОПЛЕНИЕ

3.1. Для отопления дома устанавливается аппарат отопительный газовый бытовой с водяным контуром - АОГВ-23,2-1. Номинальная тепловая мощность, Вт (ккал/ч), - 23 260 (20 000).

Расход газа, м3/ч, - 0,86.

3.2. Определяем расход газа в максимальные зимние сутки  м3/сут, где 0,85 - коэффициент одновременности, принимаемый независимо от количества квартир в соответствии со СНиП 2.04.08-87*.

3.3. Определяем расход газа в средние сутки  м3/сут, отопительного периода:

Находим значение коэффициента суточной неравномерности за отопительный период  (для Москвы):

где tв - расчетная температура внутри дома,°С;

tр - расчетная температура наружного воздуха для отопления,°С;

tср.от - средняя температура наружного воздуха за отопительный период,°С.

Все значения t принимаются по СНиП 2.01.01-82 «Строительная климатология и геофизика»:

Для расчетов принимаем , тогда

Определяем суммарный расчетный часовой расход газа  на

дом:

Определяем суммарный среднесуточный расход газа:

В качестве источника газоснабжения принимаем индивидуальную резервуарную установку сжиженного газа по типовому проекту 905-1-39.88. Определяем рабочую емкость резервуара Vр, м3:

Vр = Vr×К,

где Vr - геометрическая емкость резервуара, равная 5 м3;

К - коэффициент заполнения резервуара - 0,85;

Vр = 5×0,85 = 4,25 м3.

Определяем вес жидкого газа в резервуаре:

4,25×0,584 = 2,48 т,

где 0,584 - удельный вес жидкого газа, т/м3.

Суммарный расход газа на дом в средние зимние сутки составляет 9,8 м3/сут (см. п. 5), вес которого равен

9,8×2 = 19,6 кг,

где 2 - удельный вес паровой фазы сжиженного газа, кг/м3.

Находим, на сколько суток Д хватит запаса сжиженного газа в резервуаре:

Установка газовых плит и баллонов

1. Газовые бытовые плиты должны устанавливаться в соответствии с требованиями СНиП 2.04.08-87* «Газоснабжение» и СНиП 2.08.01-89* «Жилые здания».

2. Внутренний объем помещений кухонь, м3, и количество воздуха, удаляемого из кухни, м3/ч, в зависимости от типа установленной газовой плиты должны приниматься в соответствии с табл. 1.

Таблица 1

Тип газовой плиты

Объем помещений, не менее, м3

Кратность воздухообмена из помещений, не менее, м3

Двухгорелочная

8

60

Трехгорелочная

12

75

Четырехгорелочная

15

90

3. Баллоны сжиженного газа (табл. 2), размещаемые внутри дома, устанавливаются только в помещениях, где находятся газовые приборы.

4. Расстояние от баллона до газовой плиты следует принимать не менее 0,5 м, до приборов отопления или печи - 1,0 м, до топочных дверок теплогенератора - 2,0 м: Расстояние от баллона до отопительных приборов допускается уменьшать до 0,5 м при установке экрана, предохраняющего баллон от нагревания.

5. Баллон должен быть установлен в легкодоступном для осмотра месте и прочно прикреплен к стене специальными хомутами.

6. Не допускается установка газовых баллонов в жилых комнатах, в цокольных и подвальных этажах, в помещениях без естественного освещения, против топки отопительной печи.

Таблица 2

Основные технические характеристики баллонов для сжиженного газа

Геометрическая вместимость баллона, л

Масса, кг

Диаметр баллона, мм

Высота баллона, мм

Масса металла, приходящаяся на 1 кг газа, кг

газа в баллоне

порожнего баллона

баллона с газом

5

2,0

4,5

6,5

222

288

2,25

27

11,5

14,5

26,0

299

575

1,26

50

21,0

23,0

44,0

299

960

1,09

Установка газовых плит

УСТАНОВКА ЧЕТЫРЕХГОРЕЛОЧНОЙ ПЛИТЫ ПГ4

а - у трудносгораемой стены с вертикальным и горизонтальным подводом газа, б - у трудносгораемой или несгораемой стены; 1 - газовая бытовая четырехгорелочная плита; 2 - труба, подводящая газ к плите; 3 - муфта; 4 - контргайка; 5 - сгон; 6 - кран газовый; 7 - листовая сталь по асбестовому картону

1. При установке бытовых газовых плит необходимо учитывать, что расстояние между краем верха плиты и стеной должно быть около 5 см.

2. В кухнях с деревянными неоштукатуренными стенами в местах установки плит следует предусмотреть изоляцию стен штукатуркой, асбофанерой или кровельной сталью по листу асбеста толщиной 3 мм. Допускается замена асбеста войлоком, пропитанным глиняным раствором.

Изоляция стен должна быть выполнена от пола и выступать за размеры плиты на 10 см с каждой стороны и не менее чем на 80 см сверху.

Расстояние между задней стенкой корпуса газовой плиты и оштукатуренной стеной помещения должно быть не менее 7 см.

Шкафная наружная баллонная установка

ШКАФНАЯ НАРУЖНАЯ УСТАНОВКА У КИРПИЧНОЙ СТЕНЫ С ДВУМЯ БАЛЛОНАМИ ВМЕСТИМОСТЬЮ 50 Л ДЛЯ ИНДИВИДУАЛЬНОГО ПОЛЬЗОВАНИЯ СЖИЖЕННЫМ ГАЗОМ

Вне здания двухбаллонные установки размещаются в металлических шкафах, которые крепятся снаружи у стен здания.

Шкаф для баллонов устанавливается на прочное несгораемое основание не ближе 0,5 м от дверей и окон первого этажа и 3 м - от окон и дверей подвальных и цокольных помещений, выгребных ям, колодцев и погребов.

Высота основания под шкаф должна быть не менее 0,1 м от уровня земли.

Индивидуальные резервуарные установки

1. Применение индивидуальных резервуарных установок сжиженного газа, состоящих из одного резервуара, целесообразно при использовании газа для отопления, горячего водоснабжения, приготовления пищи, а также для нужд подсобного хозяйства.

2. Снабжение индивидуального жилого дома от резервуарной установки с одним подземным резервуаром может быть осуществлено по типовому проекту 905-1-39.88.

Установка состоит из одного подземного резервуара объемом 5 м3 с модернизируемой арматурной головкой ГР-10 и одним электрическим испарителем-приставкой.

Испаритель оснащен автоматикой безопасности, расположенной в электрошкафу для пусковой и регулирующей аппаратуры. Модернизируемая арматурная головка ГР-10 оснащена двумя регуляторами давления РД-32М, сбросным предохранительным клапаном, трубками контроля уровня заполнения резервуара газом и отключающими вентилями.

Испарение сжиженного газа происходит за счет тепла, выделяемого электронагревателем, помещенным внутрь цилиндрического корпуса испарителя-приставки ИП, и тепла, поступающего из грунта через стенку резервуара.

При изменении отбора газа давление в резервуаре автоматически регулируется электроконтактным манометром, который через промежуточное реле замыкает цепь электронагревателя и тем самым включает его при достижении давления в резервуаре, равного нижнему заданному пределу, и выключает нагреватель, когда давление в резервуаре достигает верхнего заданного предела.

Технологический процесс резервуарной установки - автоматизированный.

Резервуары должны устанавливаться, как правило, непосредственно на грунт на глубине не менее 0,6 м от поверхности земли до верхней образующей резервуара в районах с сезонным промерзанием грунта и 0,2 м - в районах без промерзания грунта.

Засыпку резервуаров следует предусматривать песчаным или глинистым грунтом, не имеющим в своем составе органических примесей.

3. Устройство фундаментов для резервуаров следует предусматривать при неблагоприятных условиях, например при наличии грунтовых вод.

4. Прокладку газопроводов низкого давления от резервуарных установок с искусственным испарением следует предусматривать на глубине, где минимальная температура выше температуры конденсации газа.

Приближенные точки росы газообразной смеси технического пропана и н-бутанов различного состава при давлении 3 кПа

Объемная доля, %:

100

90

80

70

60

50

40

30

20

10

0

То же, бутанов, %

0

10

20

30

40

50

60

70

80

90

100

Точка росы,°С

-42

-32

-26

-21

-17

-13

-10

-8

-5

-2

0

ИНДИВИДУАЛЬНАЯ РЕЗЕРВУАРНАЯ УСТАНОВКА

Технические показатели индивидуальной резервуарной установки с испарителем-приставкой ИП

Наименование

Показатели типового проекта 905-1-39.88

Производительность установки м3/ч:

 

по пропану

18

по бутану

12

Расход электроэнергии (годовой), МВт×ч

3

Потребляемая электрическая мощность, кВт

5

Площадь застройки, м2

48

1 - резервуар, V = 5 м3; 2 - дренажная трубка; 3 - испаритель-приставка ИП; 4 - вентиль запорный; 5 - головка арматурная; 6 - пробковый кран; 7 - электрошкаф с автоматикой и электрическим счетчиком; 8 - ограждение; 9 - газопровод паровой фазы высокого давления; 10 - газопровод жидкой фазы; 11 - газопровод паровой фазы низкого давления; 12 - электрический кабель; 13 - импульсный трубопровод

Газовый ввод

УТЕПЛЕННЫЙ ГАЗОВЫЙ ВВОД ГАЗОПРОВОДА ДЛЯ СЖИЖЕННЫХ ГАЗОВ

1 - защитный кожух; 2 - теплоизоляция; 3 - ввод; 4 - изолирующий фланец; 5 - кирпичная кладка

Вводы газопроводов в здания следует выполнять цокольными и утепленными непосредственно в помещения, где установлены газовые приборы.

В местах прохода через наружные стены зданий газопроводы заключают в футляры.

Пространство между стеной и футляром следует заделывать на всю толщину пересекаемой конструкции. Концы футляра уплотняют эластичным материалом.

В пучинистых и просадочных грунтах, а также в других случаях на подземных вводах должны предусматриваться конструктивные решения по защите газопроводов от повреждения при осадке здания.

Конструкция уплотнения и конструктивные решения по предотвращению повреждения газопроводов при осадке зданий должны исключать возможность проникновения газа в подвал дома в случае его утечки из подземного газопровода.

Установка отопительного газового аппарата (котла)

1. Установку газовых отопительных теплогенераторов следует предусматривать, как правило, в отдельном помещении, в том числе в цокольном или подвальном, при использовании природного газа и при их суммарной мощности для систем отопления и горячего водоснабжения до 150 кВт включительно. Не допускается размещение газовых приборов в подвалах и цокольных этажах дома при использовании сжиженного газа.

2. Размещение отопительного теплогенератора на кухне разрешается при его мощности не более 60 кВт независимо от наличия газовой плиты и газового водонагревателя.

3. При размещении отопительного теплогенератора в кухне ее объем должен быть не менее 15 м3 плюс 0,2 м3 на 1 кВт мощности теплогенератора.

Для притока воздуха следует предусматривать в нижней части двери решетку или зазор с живым сечением не менее 0,025 м2.

4. При размещении теплогенератора в отдельном помещении последнее должно отвечать следующим требованиям:

высота - не менее 2,5 м;

объем и площадь помещения - с учетом условий для удобного обслуживания теплогенератора и вспомогательного оборудования, но не менее 15 м3.

Помещение должно быть отделено от смежных помещений ограждающими стенами с пределом огнестойкости 0,75 ч, а предел распространения огня по конструкции равен нулю;

естественное освещение - из расчета остекления 0,03 м2 на 1 м3 помещения.

В помещении (так же, как и в кухне) должна предусматриваться вентиляция из расчета:

вытяжка - в объеме 3-кратного воздухообмена помещения в час;

приток - в объеме вытяжки плюс количество воздуха на горение газа.

УСТАНОВКА КОМБИНИРОВАННОГО (ОТОПЛЕНИЕ И ГОРЯЧЕЕ ВОДОСНАБЖЕНИЕ) АППАРАТА ГАЗОВОГО БЫТОВОГО С ВОДЯНЫМ КОНТУРОМ ТИПА АКГВ

1 - кран натяжной газовый муфтовый Ду = 15; 2 - сгон 15; 3 - муфта короткая; 4 - контргайка 15; 5 - крючок; 6 - труба; 7 - угольник 15

Установка газового проточного водонагревателя

УСТАНОВКА ГАЗОВОГО БЫТОВОГО ВОДОНАГРЕВАТЕЛЬНОГО ПРОТОЧНОГО АППАРАТА ТИПА ВПГ

1 - кран натяжной газовый муфтовый Ду = 15; 2 - кронштейн; 3 - сгон 15; 4 - муфта короткая 15; 5 - контргайка 15; 6 - крючок; 7 - труба; 8 - угольник 15

1. Газовые проточные водонагреватели следует устанавливать на стенах из негорючих материалов на расстоянии не менее 2 см от стены (в том числе от боковой стены).

2. При отсутствии в помещении стен из негорючих материалов допускается предусматривать установку водонагревателя на оштукатуренных, а также на облицованных негорючими или трудногорючими материалами стенах на расстоянии не менее 3 см от стены.

3. Поверхность трудногорючих стен следует изолировать кровельной сталью по листу асбеста толщиной не менее 3 мм. Изоляция должна выступать за габариты корпуса водонагревателя на 10см.

4. Газовые отопительные котлы и аппараты следует устанавливать у стен из негорючих материалов на расстоянии не менее 10 см от стены.

При отсутствии в помещении стен из негорючих материалов допускается установка теплогенераторов при условии соблюдения требований п.2 на расстоянии не менее 10 см от стены.

Техническая характеристика

Тепловая мощность, кВт……………………….……….

23,2

Номинальное давление газа, кПа:

 

природного………………………………….……….

1,27; 1,96

сжиженного………………………………………….

2,94

Номинальный расход газа, м3/ч:

 

природного………………………………….……….

2,94

сжиженного………………………………….………

0,87

КПД, %, не менее………………………………….…….

83

Температура воды на выходе аппарата,°С…….………

30-60

Давление подводимой воды на входе аппарата, кПа:

 

минимальное…………………………………………

20

максимальное………………………………………..

600

Разрежение в дымоходе, Па…………………………….

1,96-29,4

Габариты, мм…………………………………………….

750´390´285

Масса, кг…………………………………………………

18

Газооборудование жилого дома

1 - кухня: V - 26,2 м3, Н - 2,7 м; 2 - топочная: V - 16,2 м3, Н - 2,7 м; 3 - свободный проем

1. Прокладку газопровода внутри дома следует предусматривать открытой по нежилым помещениям.

2. Соединения труб следует сваривать. Разъемные соединения допускаются только в местах установки запорной арматуры и газовых приборов.

3. Отключающие устройства на газопроводах, прокладываемых в жилом доме, следует устанавливать перед газовой плитой, котлом или аппаратом, газовым счетчиком.

Подключение теплогенератора к дымоходу

1. Отвод продуктов сгорания от каждого теплогенератора (отопительного или для приготовления горячей воды) следует предусматривать по обособленному дымоходу.

2. Площадь сечения дымохода не должна быть меньше площади патрубка газового теплогенератора, присоединяемого к дымоходу.

3. При присоединении к дымоходу двух теплогенераторов (в существующих домах) сечение дымохода следует определять с учетом одновременной их работы, а ввод продуктов сгорания в дымоход от теплогенераторов следует осуществлять на разных уровнях, не ближе 0,75 м один от другого или на одном уровне с устройством в дымоходе рассечки на высоту не менее 0,75 м.

4. Расстояние от соединительной дымоотводящей трубы до потолка или стены из негорючих материалов следует принимать не менее 5 см, до деревянных оштукатуренных потолков и стен -не менее 25 см.

Допускается уменьшение указанного расстояния с 25 до 10 см при условии обивки деревянных оштукатуренных стен или потолка кровельной сталью по листу асбеста толщиной 3 мм.

Обивка должна выступать за габариты дымоотводящей трубы на 15 см с каждой стороны.

5. Суммарную длину участков соединительной трубы в новых зданиях следует принимать не более 3 м, в существующих зданиях - не более 6 м.

Уклон трубы должен быть не менее 0,01 в сторону теплогенератора.

ПОДКЛЮЧЕНИЕ АППАРАТА К ДЫМОХОДУ И ГАЗОПРОВОДУ

1 - газовый кран; 2 - газоподводящая труба; 3 - дымоотводящая труба; 4 - аппарат

Учет расхода газа

1. По решению органов исполнительной власти субъектов Российской Федерации о порядке учета расхода газа потребителями и регулировании цен на газ в газифицируемых жилых зданиях, а также при газификации теплиц, бань и других приусадебных строений должна предусматриваться возможность учета расхода газа каждым абонентом путем установки на газопроводе (в индивидуальном доме) прибора учета расхода газа - счетчика.

2. При использовании резервуарной емкости сжиженного газа на несколько домов (квартир) вопрос об установке газовых счетчиков должен решаться по договоренности между домовладельцами.

3. При выборе типоразмера и марки счетчика следует исходить из следующих данных:

максимально и минимально возможные расходы газа приборами;

допустимые потери давления на счетчике;

рабочий интервал температур;

вид используемого газа.

4. При установке газовых счетчиков следует руководствоваться указаниями «Правил безопасности в газовом хозяйстве», СНиП 2.04.08-87* «Газоснабжение», СНиП 3.05.02-88* «Газоснабжение», Нормалью на установку мембранных и диафрагменных газовых бытовых счетчиков, разработанной АО «Росгазификация», и инструкцией заводов-изготовителей счетчиков.

5. Установка счетчиков должна производиться по проектам, выполняемым проектными организациями, или по эскизам, разрабатываемым газовыми хозяйствами на местах.

6. Газовые счетчики должны устанавливаться в доступном для проверки и снятия показаний месте, не подверженном воздействиям источника открытого пламени. При этом следует обеспечить простоту монтажа, ремонта и замены как счетчика, так и газозапорного крана. Счетчики не должны размещаться прямо над раковиной.

7. Перед каждым счетчиком должно быть смонтировано запорное устройство. Если счетчик подключается за запорным устройством газопровода и находится с ним в одном помещении, то дополнительного запорного устройства не требуется.

8. Газопроводы к счетчику и от него не должны иметь уклон к счетчику, чтобы конденсат не мог попасть внутрь.

СХЕМЫ УСТАНОВКИ ДВУХШТУЦЕРНЫХ СЧЕТЧИКОВ ГАЗА

Примечание.

УПУ-1 и УПУ-2 - соединительные унифицированные узлы, предназначенные для подсоединения к входному газопроводу, расположенному соответственно справа и слева от счетчика.

Испарительная способность баллонов

ИСПАРИТЕЛЬНАЯ СПОСОБНОСТЬ, КГ/Ч, БАЛЛОНА В ЗАВИСИМОСТИ ОТ УРОВНЯ ЗАПОЛНЕНИЯ И ТЕМПЕРАТУРЫ ОКРУЖАЮЩЕГО ВОЗДУХА ПРИ ДЛИТЕЛЬНОМ ОТБОРЕ ДЛЯ РАЗЛИЧНЫХ МАРОК ГАЗА

а - СПБТЗ; б - СПБТЛ; в - БТ

Определение точки росы газовой смеси

Изменение состава пропан-бутановой смеси при ее испарении из замкнутого объема (tmin - минимальная температура, обеспечивающая избыточное давление газа)

НОМОГРАММА ДЛЯ ОПРЕДЕЛЕНИЯ ТОЧКИ РОСЫ ПРОПАНА, ИЗО-БУТАНА И Н-БУТАНА ПРИ АТМОСФЕРНОМ ДАВЛЕНИИ

Для практических целей лучше всего пользоваться специально разработанными номограммами (см. рисунок), имеющими вид треугольника, на каждой стороне которого отложено содержание (в процентах) пропана, изо-бутана и н-бутана.

Например, для определения точки росы смеси в точке х, содержащей 25% пропана, 60% н-бутана и 15% изо-бутана, достаточно найти точку пересечения линий, соответствующих 25% пропана и 60% н-бутана.

Проведя из этой точки перпендикуляр к шкале температур, находим точку росы трехкомпонентной смеси, равную в нашем случае минус 7,6°С.

ЭЛЕКТРОСНАБЖЕНИЕ

Общие положения

В технических решениях рассматриваются автономные системы электроснабжения для одноквартирных и блокированных жилых домов, выполненные на базе автономных источников электрической энергии.

Автономным источником электрической энергии является энергетическая установка, предназначенная для выработки электрической энергии и не входящая в состав энергетической системы.

В качестве автономных источников электрической энергии для одноквартирных и блокированных жилых домов используются:

• дизельные электрические агрегаты мощностью от 2 до 16 кВт;

• ветроэнергетические установки мощностью от 0,5 до 16 кВт;

• солнечные установки с фотоэлектрическими элементами мощностью до 5 кВт;

• микроГЭС мощностью от 1 до 50 кВт.

Автономные системы электроснабжения для одноквартирных и блокированных жилых домов предусматриваются при отсутствии централизованного электроснабжения или невозможности присоединения к централизованной системе электроснабжения, а также используются в качестве резервной системы электроснабжения.

В электрических установках допускаются к применению оборудование и материалы, выпускаемые как отечественной промышленностью, так и зарубежными фирмами, имеющими сертификат Госстандарта РФ.

Рекомендуемое основное электрическое оборудование для автономных систем электроснабжения с указанием заводов-изготовителей и фирм-поставщиков приведено в каталоге.

Электроснабжение одноквартирных и блокированных жилых домов предусматривается на напряжение 220 В однофазного или 380 В трехфазного переменного тока частотой 50 Гц от стационарных источников электрической энергии.

Источники однофазного тока должны иметь один глухозаземленный вывод, а источники трехфазного тока - глухозаземленную нейтраль.

При использовании передвижных автономных источников электрической энергии режим нейтрали источников электрической энергии и защитные меры должны соответствовать режиму нейтрали и мерам защиты, принятым в сетях стационарных электроприемников жилого дома.

СИСТЕМЫ ЭЛЕКТРОСНАБЖЕНИЯ, ВЫПОЛНЕННЫЕ НА БАЗЕ ДИЗЕЛЬНЫХ ЭЛЕКТРИЧЕСКИХ АГРЕГАТОВ

В автономных системах электроснабжения применяются дизельные электроагрегаты с местным управлением, устанавливаемые стационарно в отдельном здании.

Мощность электроагрегата выбирается по расчетной нагрузке жилого дома.

В зависимости от типа электроагрегата запуск может выполняться вручную с помощью шнура или стартера. При стартерном пуске в составе электроагрегата предусматривается аккумуляторная батарея.

Электроснабжение жилого дома от ДЭС на напряжение 220 В

ЭЛЕКТРОСНАБЖЕНИЕ ЖИЛОГО ДОМА НА БАЗЕ ДЭС НА НАПРЯЖЕНИЕ 220 В ПЕРЕМЕННОГО ТОКА

G - генератор; QF - автоматический выключатель; РА - амперметр; SA - выключатель пакетный; PI - счетчик активной энергии; F1,F2 - предохранители; УЗО - устройство защитного отключения

Отечественной промышленностью серийно производятся трехфазные электроагрегаты мощностью 8 и 16 кВт, начато производство однофазных электроагрегатов мощностью 4 кВт.

Электроагрегаты выпускаются переносного исполнения с изолированной нейтралью.

При стационарной установке таких электроагрегатов необходимо выполнить заземление нейтрали, отключить устройство изоляции и проверить чувствительность защиты.

Защита генератора от всех видов повреждений и ненормальных режимов выполняется автоматическим выключателем с максимальными расцепителями или специальным электронным блоком защиты.

Контроль за током нагрузки осуществляется амперметром.

При отсутствии централизованного электроснабжения учет потребляемой электрической энергии может выполняться по желанию владельца установки.

*Установка счетчика выполняется по желанию заказчика.

Электроснабжение жилого дома от ДЭС на напряжение 380/220 В

ЭЛЕКТРОСНАБЖЕНИЕ ЖИЛОГО ДОМА НА БАЗЕ ДЭС НА НАПРЯЖЕНИЕ 380/220 В ПЕРЕМЕННОГО ТОКА С ИСПОЛЬЗОВАНИЕМ ДИЗЕЛЬНОГО ЭЛЕКТРОАГРЕГАТА В КАЧЕСТВЕ РЕЗРВНОГО ИСТОЧНИКА ЭЛЕКТРИЧЕСКОЙ ЭНЕРГИИ

G - генератор; SA1 - выключатель пакетный; SA2 - переключатель пакетный; PI - счетчик активной энергии; F1-F3 - предохранители; РА1-РА3 - амперметры; УЗО - устройство защитного отключения; QF - автоматический выключатель

При наличии централизованного электроснабжения и использовании электроагрегата в качестве резервного источника электрической энергии в схеме электроснабжения предусматривается ручное переключающее устройство S-42, исключающее возможность одновременной подачи напряжения в сеть потребителя и в сеть энергоснабжающей организации.

Учет электрической энергии, потребляемой от сети централизованного электроснабжения, выполняется с помощью счетчика активной энергии, устанавливаемого на вводно-распределительное устройство жилого дома.

Дизельная электростанция (ДЭС), выполненная на базе электроагрегата АД16-Т400-1ВП

УСТАНОВКА ОБОРУДОВАНИЯ. ПЛАН НА ОТМ. 0.000

1 - дизельный электроагрегат; 2 - шкаф с вытяжкой для обслуживания аккумуляторных батарей; 3 - шкаф управления приточно-вытяжной вентиляцией; 4 - бак топлива; 5 - газовыхлопной трубопровод; 6 - воздухозаборный трубопровод; 7 - глушители

Дизельный электроагрегат размещается в здании I и II степеней огнестойкости. В отношении пожароопасности помещение электроагрегата относится к категории «Г».

Помещение оборудуется принудительной вентиляцией, обеспечивающей удаление окиси углерода и охлаждение электроагрегата в летний период, пожарной сигнализацией, системой отопления, поддерживающей температуру воздуха в помещении не ниже +8°С, общим рабочим и аварийным освещением.

В помещении электроагрегата устанавливаются шкаф, оборудованный вытяжкой с зарядным устройством, шкаф управления системой вентиляции, бак с запасом топлива. Для электроагрегата предусматриваются забор воздуха для образования горючей смеси двигателя и отвод отработанных газов за пределы здания.

Аккумуляторная батарея закрытого типа (стартерная), аппаратура управления и защиты размещаются на одной раме с электроагрегатом.

ДЭС на базе блок-контейнера типа «Север»

БЛОК-КОНТЕЙНЕР ТИПА «СЕВЕР» (ТУ 5363-012-2084321-96)

Позиция на рис.

Наименование

Конструктивные особенности

1

Основание контейнера

Сварное из стального проката

2

Каркас

Сварной из стального проката, объединенный с основанием

3

Внутренняя обшивка

Панели из стального оцинкованного листа (d = 0,7 мм) с полимерным покрытием

4

Слой утеплителя

d = 100 мм, из пенополиуретана «Изолан-18», наносится методом напыления

5

Наружная обшивка

Стальной оцинкованный окрашенный профилированный лист, d = 0,7-1,0; С 18, С 20

6

Воздушный зазор 8 = 35 мм

Между наружной обшивкой и утеплителем, что улучшает внутренний температурный режим контейнера

7

Нащельник

Из декоративного металлопласта

8

Входная дверь

Дверной блок из стального гнутого профиля с утеплителем «Изолан-18»

ОБЛАСТЬ ПРИМЕНЕНИЯ

Блок-контейнер (БК) типа «Север» предназначен для размещения в нем автономных источников электропитания, стационарных автоматизированных дизель-электрических агрегатов и станций мощностью 8-200 кВт, а также другого вспомогательного оборудования. Он обеспечивает надежную работу и эксплуатацию оборудования в экстремальных климатических условиях в диапазоне температур от - 60 до + 40°С.

КОНСТРУКЦИЯ

БК «Север» представляет собой сварной несущий контейнер из стального проката, обшитый снаружи оцинкованным гнутым профнастилом марки С15 (С20), изнутри облицованный стальным оцинкованным листом толщиной 0,9 мм с декоративным пластиковым покрытием марки ЭОЦ-П. Слой утеплителя - из полиуретана «Изолан-18» толщиной 80-120 мм нанесен на внутреннюю обшивку методом напыления, что обеспечивает герметичность помещения контейнера.

Пол аппаратной выполняется из ЦСП (24 мм) или ДСП (12-20 мм) с покрытием из полимерного материала, пол под ДЭС и в стыковочном модуле - из стального рифленого листа толщиной 4-6 мм.

БК выполнен в виде прямоугольного параллелепипеда, имеет одну или две двери и проемы для труб, кабелей, вентиляции и кондиционеров и разделен перегородками на несколько помещений.

По желанию заказчика БК может оснащаться автоматизированной системой жизнеобеспечения (отопление, вентиляция, кондиционирование), рабочим и аварийным электроосвещением, охранно-пожарной сигнализацией, автоматизированной системой пожаротушения.

Основная техническая характеристика

Габариты, мм…………………………………………..

6000´2610´3000

Внутренние размеры, мм……………………………...

5600´2200´2510

Вес без оборудования, кг……………………………...

3100

Максимальная нагрузка на пол, кг/м:

 

аппаратной……………………………………………..

600

дизельной………………………………………………

1000

Максимальная нагрузка на крышу и стены кг/м,……

200

Потребляемая мощность СЖО БК, кВт……………...

1,4

Категория (степень) огнестойкости………………….

IIIа

КОМПЛЕКТ ПОСТАВКИ

1. БК «Север» поставляется с системами и агрегатами (по заказу):

• система отопления (масляные радиаторы ЭРМПТ-0,5/220);

• система приточно- вытяжной вентиляции (заслонки с исполнительными механизмами МЭО-40/63, осевые вентиляторы B06-300N4, щит управления ЯАЭ-8301 (Ш2101));

• система кондиционирования воздуха (автоматизированные кондиционеры фирмы «Tadiran» - Израиль);

• система электроосвещения (рабочее - от основного источника, аварийное - от АБ напряжением 24, 48 или 60 В);

• система охранно-пожарной сигнализации и пожаротушения (комплекс «Гамма» с тепловыми или дымовыми пожарными извещателями, магнитно-контактными датчиками на дверях с дистанционным выводом сигналов оповещения на систему ТУ-ТС);

• заземление.

2. Принадлежности, поставляемые по отдельному заказу:

стыковочный модуль:

Т1 - на 1 стык с естественной вентиляцией;

Т1В - на 1 стык с крышным вентилятором ВКР-4;

Т2(В) - на 2 стыка;

Т3(В) - на 3 стыка.

Примечания:

1. По требованию заказчика габариты БК могут быть изменены, возможно деление БК на несколько помещений.

2. На рисунке представлен один из возможных вариантов размещения оборудования для двухагрегатной ДЭС мощностью 2´16 кВт.

Щиток коттеджный ЩКУ-3-63

СХЕМА ЭЛЕКТРИЧЕСКАЯ ПРИНЦИПИАЛЬНАЯ

L1, L2 - устройство защитного отключения УЗО-00-2-30-УЗ; L3 - устройство защитного отключения УЗО-31.6-2-30-УЗ; PI - счетчик активной энергии СO-И446М (220 В, 10А); Q1-Q8 - автоматический выключатель ВА60-26-14-20УХЛ4; S - выключатель пакетный ПВП14-27-27-400201

В качестве вводно-распределительного устройства жилого дома для однофазной системы электроснабжения предусматривается коттеджный щиток типа ЩКУ-3-63 производства АО «МЭЛ».

Защита отходящих линий в коттеджном щитке выполняется устройствами защитного отключения типа УЗО и автоматическими выключателями.

При наличии сетей централизованного управления перед вводно-распределительным устройством устанавливается переключающее устройство.

Щиток коттеджный ЩКУ-11а-100

ЭЛЕКТРИЧЕСКАЯ ПРИНЦИПИАЛЬНАЯ СХЕМА

Ll, L2 - устройство защитного отключения УЗО-00-2-30-УЗ; L3 - устройство защитного отключения УЗО-31.5-2-30-УЗ; PI - счетчик активной энергии; Q1 - Q8 - автоматический выключатель ВА60-26-34-20УХЛ4; S - выключатель пакетный ПВП14-27-27-400201; Q9 - автоматический выключатель ВА60-26-14-20УХЛ4

В качестве вводно-распределительного устройства жилого дома при трехфазной четырехпроводной системе электроснабжения рекомендуется использовать коттеджный щиток типа ЩКУ-11а-100 производства ОАО «МЭЛ». Щиток изготовляется серийно.

Счетчик активной энергии в комплекте с коттеджным щитком заводом-изготовителем не поставляется и приобретается пользователем отдельно.

Молниезащита здания ДЭС

ЗДАНИЕ ДИЗЕЛЬНОГО ЭЛЕКТРОАГРЕГАТА ПЛАН НА ОТМ. 0.000

1 - корпус или рама электроагрегата; 2 - молниеприемная сетка из круглой стали Д = 8 мм; 3 - молниеотвод из круглой стали Д = 12 мм; 4 - электрод из круглой оцинкованной стали Д = 12...16 мм, длиной 5 м; 5 - наружный контур заземления из полосовой стали (40´4 мм)

Здание дизельной электростанции по устройству молниезащиты относится к третьей категории. В качестве молниеприемника используется металлическая кровля здания или сетка, выполненная из круглого стального прута диаметром 8 мм.

Сетка накладывается на кровлю здания или под утеплитель с шагом не более 12´12 м. Все выступающие над кровлей металлические элементы (трубы, вентиляционные устройства, трубо-стоки) присоединяются к молниеприемной сетке. Выступающие неметаллические элементы должны быть оборудованы дополнительными молниеприемниками и также присоединены к молниеприемной сетке.

Молниеприемная сетка двумя токоотводами присоединяется к наружному контуру заземления.

Наружный контур заземления прокладывается на глубине 0,5 м от планировочной отметки земли.

В местах присоединения токоотводов к наружному контуру заземления привариваются по одному вертикальному или горизонтальному лучевому электроду длиной 2-3 м.

Заземлитель установки и молниезащиты - общий.

Для предотвращения коррозии металлические элементы молниезащиты рекомендуется оцинковывать.

Распределительные электрические сети

СХЕМА РАСПРЕДЕЛИТЕЛЬНОЙ ЭЛЕКТРИЧЕСКОЙ СЕТИ

Схема распределительной электрической сети выполняется с учетом требований, предъявляемых к обеспечению надежности электроснабжения электроприемников жилого дома, величины расчетной электрической нагрузки, месторасположения и типа электроприемников.

Питающая линия для жилого дома и внутриобъектная электропроводка выполняются четырехпроводными на напряжение 380/220 В и трехпроводными на напряжение 220 В переменного тока частотой 50 Гц.

Питающая линия от автономного источника электрической энергии до жилого дома может быть воздушной: состоять из изолированных проводов или кабелей, подвешенных на тросе.

Расстояние от проводов до земли должно быть не менее 6 м над проезжей частью и 3,5 м - над пешеходными участками. Наименьшее расстояние от проводов ввода к объекту, а также проводов внутриобъектных до поверхности земли должно быть не менее 2,75 м.

Внутриобъектная электропроводка не должна пересекать проезжую часть территории приусадебного участка.

Повторное заземление нулевого провода на вводе в объект для трехфазных вводов является обязательным. Необходимость повторного заземления нулевого проводника на однофазном вводе определяется проектировщиком.

Типы проводов и кабелей, рекомендуемых для выполнения питающей линии и внутриобъектной электропроводки, приведены в таблице.

ВЫБОР ПРОВОДОВ (КАБЕЛЕЙ)

Место ввода

Ввод

двухпроводный

четырехпроводный

Марка

Сечение, мм2

Марка

Сечение, мм2

Через стену и трубо-стойку

ПРН, ПРГН

2´6

ПРН, ПРГН

4´(6-10)

АПРН

2´16

АПРН

4´16

АВТ. АВТУ

2´4; 2´6

АВТ, АВТУ

4´(4-16)

САП

2´10; 2´16

САП

2´[(2´(10-16)]

НРГ. ВВГ, ВРГ

2´2,5; 2´4

НРГ. ВВГ, ВРГ

4´(2,5-6)

АНРГ, АВВГ. АВРГ

2´4:2´6

АНРГ, АВВГ, АВРГ

4´(4-16)

А (неизолированный)

2´16; 2´25

А(неизолированный)

4´16:4´25

Электроснабжение жилого дома на базе микроГЭС

ПЛАН РАСПОЛОЖЕНИЯ МИКРО-ГЭС ДЕРИВАЦИОННОГО ТИПА

1 - блок системы регулирования; 2 - устройство балластной нагрузки; 3 - гидроэлектрический агрегат; 4 - запорная задвижка; 5 - подводящий трубопровод; 6 - водозаборное устройство.
К - канализационная сеть; В - водопроводная сеть; W1 - воздушная или кабельная линия напряжением до 1 кВ.
(1) - жилой дом; (2) - хозблок; (3) - здание микроГЭС

ЭЛЕКТРОСНАБЖЕНИЕ ИНДИВИДУАЛЬНЫХ ЖИЛЫХ ДОМОВ НА БАЗЕ МИКРОГЭС

Микрогидроэлектрические станции (микроГЭС) номинальной мощностью до 50 кВт рекомендуется применять в качестве автономных источников электрической энергии для электроснабжения индивидуальных жилых домов, хуторов, фермерских хозяйств и небольших поселков, расположенных вблизи малых рек, ручьев, прудов и неэнергетических водохранилищ при отсутствии централизованного электроснабжения.

МикроГЭС могут использоваться на всей территории России, но наиболее целесообразным является применение их в горной и предгорной местностях.

Действующие малые и микроГЭС на территории Российской Федерации: Кировской обл., Республики Адыгея, Кабардино-Балкарской Республики, Республики Карелия, Республики Тува, Краснодарского края, Ленинградской обл., Карачаево-Черкесской Республики; а также в республиках Грузия, Беларусь, Армения, Латвия, Украина.

При использовании микроГЭС на равнинной местности необходимым является сооружение плотины, обеспечивающей необходимый напор воды для работы турбины.

При использовании микроГЭС в местности, имеющей уклон, равный или более 0,04, достаточной является прокладка деривационного трубопровода, обеспечивающего частичный отвод воды от основного русла реки в объеме, необходимом для работы турбины.

Рекомендуется размещать микроГЭС с номинальным напряжением 400 В переменного тока частотой 50 Гц на расстоянии не более 1 км до жилого дома. В противном случае необходимым является сооружение трансформаторной подстанции напряжением 6-10/0,4 кВ.

Оборудование установки микроГЭС устанавливается в специальном закрытом помещении, обеспечивающем защиту оборудования от воздействия атмосферных осадков и солнечной радиации.

Для систем электроснабжения, выполненных на базе микроГЭС, резервный источник электрической энергии может не предусматриваться, если стабильная эксплуатация микроГЭС обеспечивается в любое время года и не зависит от климатических факторов.

Дополнительными преимуществами микроГЭС являются экологическая чистота и возможность работы в автоматическом режиме без обслуживающего персонала.

ПРИНЦИПИАЛЬНАЯ СХЕМА МИКРОГЭС

G - генератор; QF - выключатель автоматический; А1 - блок системы регулирования; ЕК - балластная нагрузка

В состав микроГЭС входят: гидроэлектрический агрегат (гидротурбина, угловой мультипликатор, противоразгонное устройство, генератор, система автоматического управления (САУ), устройство автоматического регулирования, водозаборное устройство с мусорозадерживающим устройством, устройство возбуждения, блок балластной нагрузки.

По напорному трубопроводу вода поступает в турбину и осуществляет ее вращение.

Турбина приводит в действие ротор генератора, установленный на валу турбины. Статорные обмотки генератора с помощью блока регулирования подключаются к сети электроснабжения потребителя. Блок регулирования предназначен для согласования режимов выработки электрической энергии путем подключения балластной нагрузки.

Балластная система представляет собой систему воздушных трубчатых электрических нагревателей (ТЭНов).

Защита генератора от токов короткого замыкания и перегрузки выполняется автоматическим выключателем с максимальными расцепителями, установленными в трех фазах.

Разработку, серийное изготовление, комплектную поставку, монтаж, пусконаладочные работы, гарантийное и сервисное обслуживание экологически чистых микроГЭС мощностью от 7,5 до 100 кВт и гидроагрегатов для малых ГЭС единичной мощностью до 5000 кВт осуществляет АОЗТ «МНТО ИНСЭТ».

СРАВНИТЕЛЬНЫЙ РАСЧЕТ ЭФФЕКТИВНОСТИ ИСПОЛЬЗОВАНИЯ ДИЗЕЛЬНОЙ СТАНЦИИ (ДС) И МИКРОГЭС

ВАРИАНТ 1. Использование микроГЭС-10

Срок службы микроГЭС-10 при соблюдении правил эксплуатации не менее 10 лет, т.е. Т = 3650 сут;

Вырабатываемая мощность N = 10 кВт;

Суточная выработка электроэнергии Qс при пользовании электроэнергией в течение 16 ч в сутки (t = 16 ч) и мощности N равна:

Qc = N´t = 10 кВт ´ 16 ч = 160 кВт×ч.

За весь срок Т будет выработано количество энергии Q.

Q = Qc´Т = 160 кВт×ч ´ 3650 = 584 000 кВт×ч.

При стоимости микроГЭС-10 7000 дол. США, включающей цену микроГЭС (6000 дол.) и стоимость материалов и работ, связанных с установкой микроГЭС (1000 дол.), стоимость 1 кВт×ч вырабатываемой электроэнергии Сг будет равна:

Сг = 7000:584 000 = 0,012 дол./кВт×ч (1,2 цента за 1 кВт×ч).

ВАРИАНТ 2. Использование микроГЭС-50

Срок службы микроГЭС-50 при соблюдении правил эксплуатации не менее 10 лет, т.е. Т = 3650 сут;

Вырабатываемая мощность N = 50 кВт;

Суточная выработка электроэнергии Qс при пользовании электроэнергией в течение 16 ч в сутки (t = 16 ч) и мощности N равна:

Qc = N´t = 50 кВт ´ 16 ч = 800 кВт×ч.

За весь срок Т будет выработано количество энергии Q.

Q = Qc´Т = 800 кВт×ч ´ 3650 = 2 920 000 кВт×ч.

При стоимости микроГЭС-50 35000 дол. США, включающей цену микроГЭС (33 000 дол.) и стоимость материалов и работ, связанных с установкой микроГЭС (2000 дол.), стоимость 1 кВтч вырабатываемой электроэнергии Сг будет равна:

Сг = 35 000:2 920 000 = 0,012 дол /кВт×ч (1,2 цента за 1 кВт×ч).

ВАРИАНТ 3. Использование ДС

Для выработки 1 кВт×ч электроэнергии в ДС используется 300 г дизельного топлива (0,0003 т/кВт×ч).

При цене дизельного топлива 220 дол. за тонну цена этого количества топлива Сд.т равна:

Сд.т = 220 дол./т ´ 0,0003 т/кВт×ч = 0,066 дол./кВт×ч (6,6 цента за 1 кВт×ч).

В расчете приведены только прямые расходы на топливо при использовании ДС для выработки 1 кВт×ч электроэнергии. Стоимости ДС и работ обслуживающего персонала не учтены.

ВЫВОД: Стоимость электроэнергии при использовании микроГЭС в 5,5 раза ниже, чем при использовании ДС (0,066:0,012 = 5,5).

Электроснабжение на базе ВЭУ

БЛОК-СХЕМА ВЕТРОЭНЕРГЕТИЧЕСКОЙ УСТАНОВКИ

1 - ветроэлектрический агрегат; 2 - блок управления и регулирования; 3 - кабельная линия; 4 - распределительный пункт ВЭУ; 5 - понижающий трансформатор; 6 - выпрямитель; 7 - аккумуляторная батарея; 8 - инвертор; 9 - переключатель; 10 - вводно-распределительное устройство жилого дома; 11 - электрический водонагреватель; 12 - дизель-электрический агрегат

АВТОНОМНЫЕ СИСТЕМЫ ЭЛЕКТРОСНАБЖЕНИЯ, ВЫПОЛНЕННЫЕ С ИСПОЛЬЗОВАНИЕМ ВОЗОБНОВЛЯЕМЫХ ИСТОЧНИКОВ ЭЛЕКТРИЧЕСКОЙ ЭНЕРГИИ

Целесообразность создания автономной системы электроснабжения, выполненной на базе возобновляемого источника электрической энергии, определяется на основании предварительного технико-экономического обоснования.

СИСТЕМЫ ЭЛЕКТРОСНАБЖЕНИЯ, ВЫПОЛНЕННЫЕ НА БАЗЕ ВЕТРОЭНЕРГЕТИЧЕСКИХ УСТАНОВОК (ВЭУ)

Рекомендуется применять ВЭУ для систем электроснабжения жилых домов в районах, имеющих среднегодовую скорость ветра не менее 5 м/с. Выбор площадки для установки ветроэлектрического агрегата следует производить в соответствии с РД 52.04.275-89 «Проведение изыскательских работ по оценке ветроэнергетических ресурсов для обоснования схем размещения и проектирования ветроэнергетических установок» и СНиП II-12-77 «Защита от шума». При этом следует учитывать, что расстояние от ветроэлектрического агрегата до жилого дома должно быть не менее 30 - 40 м.

Для обеспечения электроснабжением жилого дома в периоды установившегося безветрия в составе ВЭУ предусматривается резервный источник электрической станции - дизельный электрический агрегат.

На представленной блок-схеме ВЭУ автономный источник электрической энергии с помощью блока управления и регулирования и кабелей, поставляемых в комплекте с ветроэлектрическим агрегатом, подключается к распределительному щиту напряжением 0,4 кВ.

С помощью понижающего трансформатора и выпрямителя к распределительному щиту (0,4 кВ) подключается аккумуляторная батарея. Преобразование постоянного тока от аккумуляторной батареи в переменный ток напряжением 220/380 В выполняется с помощью инвертора.

Переключение на резервный источник электрической энергии - дизельный электроагрегат выполняется с помощью пакетного переключателя.

Избыток вырабатываемой электрической энергии (например, в ночное время) используется для приготовления горячей воды.

Ветроагрегат ВТН8-8

ОБЩИЙ ВИД

1 - ветроколесо; 2 - мультипликатор; 3 - генератор; 4 - блок регулирования (БВР-8); 5 - редуктор виндрозный; 6 - башня;7 - виндрозы; 8 - кожух; 9 - токосъемник; 10 - фундамент; 11 - расчалки; 12 - штормовая лопатка; 13 - рукоятка

ХАРАКТЕРИСТИКА МОЩНОСТИ В ЗАВИСИМОСТИ ОТ СКОРОСТИ ВЕТРА

Скорость ветра, м/с

4,5

5,0

6,0

7,0

8,0

8,8

9,0-25,0

25,0

Мощность, кВт

0,25

0,8

2,0

3,7

5,9

8,0

8,0

0

Техническая характеристика

Номинальная мощность, кВт……………………………………………….

8

Номинальная скорость ветра, м/с……………………………….………….

8,8

Максимальная рабочая скорость ветра, м/с…………………….………….

25,0

Минимальная рабочая скорость ветра, м/с…………………….…………..

4,5

Предельная скорость ветра, м/с…………………………………………….

60,0

Номинальное напряжение, В……………………………………..…………

400/230

Частота тока, Гц………………………………………………..…………….

50

Годовая выработка электрической энергии, кВт×ч, при среднегодовой скорости ветра, м/с:

 

5,0………………………………………………………………………..

18000

6,0………………………………………………………………………..

25000

7,0………………………………………………………………………..

30000

Диаметр ветроколеса, м……………………………………………………

8,45

Количество лопастей………………………………………………………

2

Номинальная частота вращения, об/мин…………………………………

189

Тип регулятора ветроколеса………………………………………………

центробежно-аэродинамический с поворотом лопастей

Способ ориентации на ветер………………………………………………

виндрозный

Высота башни, м……………………………………………………………

12

Масса агрегата с башней, кг (без фундамента)……………………………

800

Ветроэлектрический агрегат типа ВТН8-8 является горизонтально-осевой машиной, у которой плоскость вращения ветроколеса располагается перед башней.

При действии ветра вращение ветроколеса передается на входной вал мультипликатора, связанного с ротором генератора. Генератор с помощью токосъемника, установленного внутри башни ветроагрегата, и кабелей подключается к блоку управления и регулирования типа БВР-8.

Башня ветроагрегата устанавливается на фундаменте и крепится с помощью растяжек.

При изменении направления ветра новая ориентация ветроколеса производится автоматически с помощью виндрозного редуктора, неподвижная часть которого (зубчатое колесо) жёстко связана с башней ветроагрегата, а подвижная часть (корпус редуктора) приводится в движение виндрозами. Вращение винд-роз прекратится при совпадении оси вращения ветроколеса и плоскости вращения виндроз с направлением ветра.

Установка ветроагрегата на приусадебном участке

ПЛАН РАЗМЕЩЕНИЯ

1 - ветроэлектрический агрегат; 2 - блок регулирования БВР; W1 - воздушная или кабельная линия напряжением до 1 кВ.
(1) - одноквартирный жилой дом; (2) - здание энергетического блока

Ветроэлектрический агрегат и блок управления (БВР) устанавливаются на приусадебном участке на расстоянии не менее 30 м от жилого дома.

Блок управления, изготавливаемый со степенью защиты 1Р56, устанавливается на стойках рядом с ветроэлектрическим агрегатом. Остальное оборудование ветроэнергетической установки (выпрямитель, инвертор, аккумуляторные батареи и др.) устанавливается в отдельном здании энергетического блока совместно с резервным источником электрической энергии - дизельным электрическим агрегатом.

Кабельная линия от блока БВР до энергетического блока может прокладываться в земле, в траншее на глубине 0,7 м от планировочной отметки земли или открыто в стальной или полиэтиленовой трубе на скобах вдоль забора.

От энергетического блока до жилого дома предусматривается прокладка двух воздушных линий, одна из которых подключается к вводно-распределительному устройству жилого дома, а другая - к водонагревателю.

Воздушные линии выполняются изолированными проводами. Расстояние от проводов до пешеходных дорожек должно быть не менее 3,5 м.

Сечение жилы и тип проводов следует выбирать в соответствии с рекомендациями, приведенными в «Руководящих материалах по электроснабжению индивидуальных жилых домов, коттеджей, дачных (садовых) домов и других частных сооружений».

Вводы в жилой дом и в энергетический блок выполняются через трубостойки. Пример выполнения вводов через трубостойки приведен в разделе ДЭС.

В здании энергетического блока аккумуляторные батареи размещаются на стеллажах в отдельном помещении, оборудованном приточно-вытяжной вентиляцией. Емкость аккумуляторов выбирается из условия обеспечения электроснабжением жилого дома в течение трех часов.

Электроснабжение жилого дома на базе СФУ

РАЗМЕЩЕНИЕ СОЛНЕЧНОЙ БАТАРЕИ НА КРОВЛЕ ЖИЛОГО ДОМА

1 - южный скат крыши; 2 - солнечная батарея; 3 - помещение дизельной электростанции; W1 - воздушная или кабельная линия напряжением до 1 кВ

ЭЛЕКТРОСНАБЖЕНИЕ ИНДИВИДУАЛЬНЫХ ЖИЛЫХ ДОМОВ НА БАЗЕ СОЛНЕЧНЫХ ФОТОЭЛЕКТРИЧЕСКИХ УСТАНОВОК

Солнечные фотоэлектрические установки (СФУ) применяются для автономного освещения, электропитания бытовых приборов подъема воды в регионах, расположенных южнее 50° северной широты. Эти установки в России предпочтительно использовать в Астраханской, Волгоградской, Ростовской и Читинской областях, в Краснодарском и Приморском краях, а также на Северном Кавказе, в республиках Дагестан, Калмыкия, Бурятия и Тува.

Эффективность использования СФУ определяется интенсивностью солнечного излучения и климатическими условиями. Первое главным образом зависит от географической широты места, а второе характеризуется числом солнечных дней в году.

Солнце как источник энергии, имеет высокую стабильность. Однако закономерность движения Земли приводит к годовым, сезонным и суточным колебаниям в поступлении солнечной радиации. Кроме того, количество пасмурных дней в нашем северном полушарии увеличивается в осенне-зимний период. Это приводит к тому, что поступление солнечной радиации, а следовательно, и выработка электроэнергии на СФУ изменяется в широких пределах:

от 6 кВт×ч/м2 в весенний или летний солнечный день до 0,1 кВт×ч/м2 в зимний пасмурный день.

Необходимо учитывать, что СФУ принципиально не могут работать в темное время суток, поэтому при выборе СФУ в качестве источника электроснабжения приходится принимать во внимание цикличность ее работы.

Целесообразно использовать СФУ в качестве резервного источника электрической энергии при наличии сетей централизованного электроснабжения и в качестве резервного источника для автономных систем электроснабжения, выполненных на базе дизельных электроагрегатов.

Фотоэлектрические модули

СОСТАВ ФОТОЭЛЕКТРИЧЕСКОЙ УСТАНОВКИ

1 - солнечная батарея; 2 - зарядное устройство; 3 - аккумуляторы; 4 - инвертор; 5 - электроприемники

УСТРОЙСТВО ФОТОЭЛЕКТРИЧЕСКОГО МОДУЛЯ

1 - герметик; 2 - стекло; 3 - герметизирующая стенка; 4 - солнечные элементы; 5 - защитная пленка; 6 - корпус

СФУ следует размещать на наиболее интенсивно и длительно освещаемом месте приусадебного участка.

Целесообразным является размещение СФУ на южном незатененном скате кровли жилого дома, что позволит сократить длины соединительных кабелей и проводов, уменьшить объем и затраты на монтажные работы и даст возможность использовать освободившуюся полезную площадь приусадебного участка для других целей.

Комплект СФУ включает: солнечную батарею, зарядное устройство, аккумуляторы и инвертор.

Солнечная батарея состоит из фотоэлектрических модулей, каждый из которых выполнен в виде панели, заключенной в алюминиевый корпус. Панель представляет собой фотоэлектрический генератор, состоящий из стеклянной плиты, с тыльной стороны которой между двумя слоями герметизирующей пленки размещены солнечные элементы, электрически соединенные между собой металлическими шинами. Нижний слой герметизирующей пленки защищен от внешних воздействий слоем защитной пленки. Торцы панели заключены в алюминиевую окантовку и защищены герметиком.

К внутренней стороне модуля прикреплен специальный диодный блок, под крышкой которого размещены три электрических контакта («+1» - плюсовый вывод, «2» - вывод средней точки цепи, «3» - минусовый вывод), предназначенные для подключения модуля. На корпусе модуля имеются отверстия для его крепления.

Модули предназначены для эксплуатации при:

температуре окружающего воздуха от -40°С до +40°С;

относительной влажности воздуха (при t = 25°С) - до 100 %;

атмосферном давлении 84-106,7 кПа.

КРЕПЛЕНИЕ ФОТОЭЛЕКТРИЧЕСКИХ МОДУЛЕЙ НА КРУТОМ СКАТЕ КРОВЛИ

1 - фотоэлектрический модуль; 2 - опорные балки; 3 - кровля

Техническая характеристика фотоэлектрических модулей

Тип модуля

Максимальная мощность, Вт

Напряжение, В

Ток при Uмакс, А

Ток короткого замыкания, не менее, А

Масса, кг

Габариты, мм

максимальное

номинальное

холостого хода

МС-110

10

17

12

21

0,61

0,82

1,8

340´340´21

МС-215

15

17

12

21

0,88

1,00

2,3

400´400´21

МС-325

25

17

12

21

1,60

2,01

5,0

1080´287´38

МС-ЗЗО

30

17

12

21

1,80

2,01

5,0

1080´287´38

МС-435

35

17

12

21

2,14

2,30

7,0

985´450´38

МС-450

50

17

12

21

2,94

3,21

7,0

985´450´38

МС-550

50

28

12

36

1,84

2,01

7,2

1080´463´38

МС-655

55

17

12

21

3,40

4,02

7,5

1080´550´38

МС-660

60

17

12

21

3,68

4,02

7,5

1080´550´38

МС-665

65

17

12

21

3,96

4,02

7,5

1080´550x38

МС-755

55

16,5

12

20,4

3,40

4,02

8,0

1251´463´38

МС-760

60

16,5

12

20,4

3,68

4,02

8,0

1251´463´38

МС-765

65

16,5

12

20,4

3,96

4,02

8,0

1251´463´38

МС-870

70

17

12

21

4,28

4,60

8,9

1150´537´38

ОПОРА ДЛЯ КРЕПЛЕНИЯ ФОТОЭЛЕКТРИЧЕСКИХ МОДУЛЕЙ НА ПОЛОГОЙ КРОВЛЕ ЖИЛОГО ДОМА

Фотоэлектрические модули сохраняют работоспособность после воздействия солнечной радиации с интегральной плотностью светового потока не более 1125 Вт/м2, в том числе при плотности потока ультрафиолетовой части спектра 68 Вт/м2 (при длине волны 280-400 м) и в условиях дождя интенсивностью 5 мм/мин, соляного тумана, снеговой и гололедно-ветровой нагрузки до 2000 Па.

Срок службы модулей не менее 20 лет, гарантийный срок - 10 лет.

Основные технические характеристики фотоэлектрических модулей, серийно выпускаемых заводом «Сатурн» (г.Краснодар), приведены в таблице.

Крепление фотоэлектрических модулей на кровле дома выполняется с помощью специальных опор.

Для крепления модулей на крутых скатах кровли применяются опоры в виде продольных балок, выполненных из алюминиевого профиля или деревянных брусьев.

Для крепления фотоэлектрических модулей на плоских крышах применяются регулирующие опоры, позволяющие изменять угол наклона модулей по отношению к горизонтальной плоскости кровли.

Режим СФУ - циклический с периодом в одни сутки.

Мощность СФУ выбирается из условий обеспечения максимального дневного электропотребления жилого дома за получасовой максимум нагрузки и обеспечения заряда аккумуляторов, за счет разряда которых выполняется электроснабжение в темное время суток.

Электрическая схема электроснабжения на базе СФУ

СХЕМА ЭЛЕКТРИЧЕСКАЯ ПРИНЦИПИАЛЬНАЯ ЭЛЕКТРОСНАБЖЕНИЯ ЖИЛОГО ДОМА НА БАЗЕ СФУ

G - солнечная батарея; GE - фотоэлектрический модуль; GB - аккумуляторная батарея; QS - выключатель; AS - зарядное устройство; UZ - инвертор

С помощью зарядного устройства обеспечивается контроль за процессами заряда и разряда аккумуляторной установки и ее защита от перегрузки.

Солнечная батарея, собранная из фотоэлектрических элементов, является источником постоянного тока. Преобразование постоянного тока в переменный напряжением 220 В, частотой 50 Гц выполняется с помощью инвертора.

Тип инвертора и его технические характеристики являются исходными данными, определяющими основные параметры СФУ: выходное напряжение солнечной батареи, напряжение аккумуляторной установки, конструкцию и мощность зарядного устройства, сечение жил проводов и кабеля и т.д. Номинальное напряжение фотоэлектрического модуля 12 В.

Как правило, солнечная батарея применяется с выходным напряжением 24 или 48 В постоянного тока, что получается за счет последовательно-параллельного соединения фотоэлектрических элементов.

 

 




ГОСТЫ, СТРОИТЕЛЬНЫЕ и ТЕХНИЧЕСКИЕ НОРМАТИВЫ.
Некоммерческая онлайн система, содержащая все Российские Госты, национальные Стандарты и нормативы.
В Системе содержится более 150000 файлов нормативно-технической документации, действующей на территории РФ.
Система предназначена для широкого круга инженерно-технических специалистов.

Рейтинг@Mail.ru Яндекс цитирования

Copyright © www.gostrf.com, 2008 - 2026